Чертежи котел длительного горения: Как сделать твердотопливный котел длительного горения своими руками: пошаговая инструкция + чертежи
Котел твердотопливный своими руками чертежи. Чертежи твердотопливных котлов длительного горения
04.02.2020 в 02:20
Статьи
Содержание
- Котел твердотопливный своими руками чертежи. Чертежи твердотопливных котлов длительного горения
- Классический
- Пиролизный
- Шахтный
- Шахтный котел длительного горения своими руками чертежи. Описание оборудования
- Котлы на твердом топливе длительного горения своими руками чертежи. Чертеж простого котла длительного горения
- Видео твердотопливный котел своими руками
Котел твердотопливный своими руками чертежи. Чертежи твердотопливных котлов длительного горения
Продолжительную работу устройства с теплообменником на одной партии дров обеспечивает специальная конструкция:
- увеличенная емкость топливной камеры – вмещает в 2 раза больший объем закладки;
- нестандартное направление разжигания – дрова прогорают вертикально вниз.
Огонь охватывает верхний слой топлива.
За счет дозированной подачи воздушного потока образуется ровное, несильное пламя. Нижний объем закладки постепенно нагреваются по мере прогорания дров.
Классический
В стандартных чертежах устанавливают тепловой генератор в форме цилиндра . Прямоугольный корпус для классических котлов длительного горения не подходит.
Оборудование работает следующим образом:
- топочную камеру наполняют дровами и разжигают сверху;
- в процессе прогорания топлива посредством телескопической трубы на него опускается груз с отверстием для циркуляции воздуха;
- кислород через дымоход поступает в топку под воздействием естественной тяги или вентилятора;
- теплообменника в классической схеме нет , вода для отопления нагревается напрямую.
Помимо дров для растопки используют торф или кокс.
Фото 1. Классический твердотопливный котел длительного горения с дровами в топочной камере и отсутствием теплообменника.
Пиролизный
В газогенераторных приборах дрова тлеют медленнее.
Происходит выделение горючего дыма, который поступает в отдельную зону и вырабатывает дополнительную тепловую энергию. Конструкция включает:
- Загрузочную камеру. В ней происходит процесс пиролизного сжигания топлива.
- Отсек дожига. Здесь сгорает газ.
- Теплообменник. Выполняют в виде «рубашки». Внутри теплообменника нагревается вода для последующего выхода в сеть.
- Устройство подачи воздуха. Обеспечивает поступление первичного (в топку) и вторичного (в камеру дожига) потока.
- Дроссельная заслонка. Для регулировки скорости и объема кислорода на этапе первого розжига топлива.
- Приспособления для управления температурой и мощностью оборудования.
Две камеры разделяет огнестойкое перекрытие с форсункой и отверстиями. От вторичного воздушного потока зависит скорость нагрева воды внутри теплообменника.
Фото 2. Пиролизный котел, оснащенный загрузочной камерой, теплообменником, камеры разделены огнестойким перекрытием.
Шахтный
Устройства, работающие по принципу обычного сжигания топлива , проще пиролизных. Конструкция включает:
- Топку. Эта зона занимает от 50% объема оборудования и чаще имеет прямоугольную форму. Ее высота незначительно меньше длины целой конструкции.
- Люк для загрузки топлива. Его устанавливают сверху или сбоку относительно топки.
- Зольник. Камера, куда естественным путем попадает зола с остатками углей. Ее оборудуют под топкой.
- Колосник. Выполняет функцию разделительной решетки между внутренними секциями котла.
- Дверца. Размеры подбирают с учетом возможности одновременного доступа и к зольной, и к нижней части топочной камеры. Чтобы регулировать объем воздуха, на дверцу устанавливают шибер.
- Секция с теплообменником. В проектах шахтных котлов используют конструкции водяного или жаротрубного типов. В камере теплообменника выполняют отверстие для поступления угарных газов.
- Дымоходная труба из металла или кирпича с заслонкой.

После загрузки и розжига топливо выделяет горючие газы. Через отверстие они поступают в камеру с теплообменником, нагревая последний. Дым отдает энергию и выходит наружу через трубу, а горячая вода поступает в отопительную сеть.
Фото 3. Котел длительного горения шахтного типа с теплообменником, в котором топливо выделяет горючие газы после розжига.
Шахтный котел длительного горения своими руками чертежи. Описание оборудования
Шахтные котлы длительного горения — это эффективная техника, которая характеризуется максимально возможной продолжительностью горения топлива и уникальными особенностями конструкции. Наличие топливной камеры с увеличенными размерами избавляет от необходимости частой загрузки, а благодаря специальной конструкции поддувала обеспечивается медленное горение с выделением большого количества тепла.
Наибольшее распространение сегодня получили две конструкции шахтных котлов:
- Пиролизные.
- С обычным горением.
Обе этих схемы исполнения имеют две камеры, в одной из которых устроен теплообменник, а вторая используется для сжигания топлива.
Котел шахтного типа с нижним горением отличается простотой конструкции и имеет топку высотой на весь агрегат, что позволяет существенно упростить загрузку. Топочное отделение напоминает по своему виду шахту, что послужило названием для отопительного оборудования данного типа.
В данном
Камера теплообменника выполняется по классической жаротрубной технологии. Внутри этого отсека проложены многочисленные трубы, по которым циркулирует теплообменник, нагреваемый горячим воздухом, поступающим из топливника. Дымоход может выполняться как в виде вертикальной трубы, так и коаксиального типа, который выводится через ближайшую стену на улицу.
Шахтные котлы длительного нижнего горения на дровах получили видоизменённую конструкцию, что позволило обеспечить максимально длительное горение. Такой котёл дополнен следующими элементами:
- В дополнительных камерах, которые располагаются под теплообменником, происходит сжигание угарного газа, что позволяет обеспечить улучшение показателей КПД котла.

- В пиролизную камеру проведены трубы с многочисленными мелкими отверстиями, что позволяет подавать воздух, необходимый для сгорания угарного газа.
- Непосредственно над пиролизной камерой располагается задвижка, которая позволяет уменьшать и увеличивать интенсивность горения топлива.
Принцип действия такого пиролизного шахтного котла основывается на ограничении поступления в топочное отделение воздуха. Соответственно, дрова горят крайне медленно, что приводит к образованию большого количества угарного газа. Подобная конструкция позволяет обеспечить эффективность оборудования на уровне в 90%.
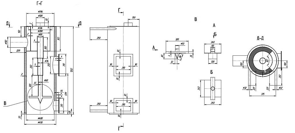
Котлы на твердом топливе длительного горения своими руками чертежи. Чертеж простого котла длительного горения
Такая конструкция твердотопливного котла довольно проста. Теплообменник может быть выполнен из листовой стали в виде «водяной рубашки». Для максимальной эффективности теплоотдачи и увеличения площади контакта с пламенем и горячими газами ее конструкция предусматривает наличие двух отражателей (выступов вовнутрь).
Чертеж простого твердотоплевного котла
В данной конструкции теплообменник представляет собой комбинирование «водяной рубашки» вокруг камеры сгорания и дополнительного щелевидного регистра из листового металла в верхней ее части.
Схема-чертеж котла с теплообменником щелевого типа
1 — дымовая труба; 2 — водяная рубашка; 3 — щелевой теплообменник; 4 — загрузочная дверка; 5 — дрова; 6 — нижняя дверка для поджига и чистки; 7 — колосники; 8 — дверка для регулирования подачи воздуха и чистки зольника.
- Как подключить котел длительного горения своими руками
- Сбросной клапан для отопления
- Термодатчики для котлов отопления
В данных вариантах «водяная рубашка» дополнена теплообменными регистрами из труб в верхней части камеры сгорания. Кроме того, такие агрегаты рассчитаны на приготовление на них пищи. Вариант 4 большей мощности и с верхней загрузочной дверкой.
Рис. 3 Конструкции твердотопливных котлов с дополнительными регистрами и варочной поверхностью
1 — топливник; 2 — регистр из труб; 5 — труба обратки; 6 — подающая труба; 7 -верхняя загрузочная дверка; 8 — нижняя дверка для поджига и подачи воздуха; 9 — загрузочная дверка; 10 — дымовая труба; 13 — колосниковая решетка; 14,15,16 — отражатели; 17 — заслонка; 19 — водяная рубашка; 20 — зольник; 21 — варочная поверхность.
Источник: https://remont.ru-best.com/dizayn/sdelat-kotel-na-tverdom-toplive-svoimi-rukami-vidy-tvyordogo-topliva-dlya-kotlov-otopleniya
Видео твердотопливный котел своими руками
Категории: Котлы на твердом, Простой котёл
Понравилось? Поделитесь с друзьями!
Шахтный котел длительного горения своими руками: чертежи и видео
Содержание
- 1 Конструкция и принцип работы
- 2 Материалы
- 3 Изготовление основной части
- 4 Изготовление теплообменника
- 5 Завершающие работы
Котел шахтного типа отличается тем, что дрова в нем горят долго, так как он имеет большой объем топочной камеры.
Конструкция и принцип работы
Шахтный котел длительного горения бывает двух видов:
- Устройство с обычным сжиганием топлива.
- Пиролизный агрегат.
Они состоят из двух камер, которые разделяют котел на две вертикальные части. В первой горят дрова, во второй находится теплообменник.
Устройство шахтного котла с обычным сжиганием является более простым:
- Топка. Она составляет 50% и более от объема всего устройства. Эта часть котла длительного горения имеет большую высоту (почти равняется высоте агрегата), небольшую ширину и глубину.
- Загрузочный люк. Находится на верхней или боковой части топки.
- Зольная камера. Размещается под топкой.
- Колосник. Он разделяет зольную и топочную камеры.
- Зольная дверка. Она имеет такие размеры, которые позволяют получить не только доступ к зольнику, но и к нижней части топки. На ней размещают шибер для регулирования подачи воздуха.

- Теплообменная камера. Внутри нее находится водяной или жаротрубный теплообменник. Она имеет отверстие, через которое поступают образовавшийся в топке угарный газ.
- Дымоход. Он имеет заслонку.
Работает такой шахтный котел следующим образом:
- Поджигаются дрова в топке.
- Горячий угарный газ выходит через отверстие в теплообменную камеру.
- Газ нагревает теплоноситель.
- Охлажденный дым выходит через дымовую трубу, а нагретая вода – в систему отопления.
Пиролизный шахтный котел длительного горения имеет почти такую же конструкцию, но она сложнее. Разница заключается в наличии:
- Камер сгорания и догорания угарного газа. Размещаются в нижней части теплообменной камеры. Их стенки сделаны из шамотного кирпича.
- Трубы вторичной подачи воздуха. Она находится внутри камеры сгорания. Особенностью трубы является наличие большого количества дырочек.
- Задвижки вверху стенки, которая разделяет две камеры.

Такой шахтный котел работает по-другому: в топке создают пиролиз путем разжигания дров и последующего ограничения подачи воздуха через зольную дверку.
Во время пиролиза происходит разложение дров на кокс и различные горючие газы. Последние поступают в камеру сгорания, смешиваются с воздухом и сгорают. Остатки газов догорают в камере догорания. Образованное тепло нагревает теплоноситель.
Материалы
Для изготовления пиролизного котла шахтного типа нужно запастись:
- Листовой сталью с футеровкой. Толщина 3-5 мм. Другую сталь использовать не стоит, поскольку пиролиз сопровождается высокой температурой и обычный сплав быстро перегорает.
- Листовой сталью с толщиной 1-2 мм.
- Шамотным кирпичом.
- Трубами с диаметром 13, 5 и 2,5 см.
- Уголками с размерами 4х4 см. Альтернативой может быть профильная труба с такими же размерами.
- Двойной зольной дверкой. Желательно, чтобы она имела асбестовую прокладку.
Обязательно она должна иметь задвижку для регулирования подачи воздуха. - Дверкой для чистки теплообменной камеры.
- Задвижками. 3 шт. Одна предназначена для дымохода, вторая будет устанавливаться на перегородке между камерами, третья необходима для регулирования подачи воздуха в камеру сгорания.
- Базальтовой ватой.
- Оцинкованным листом.
Прежде, чем купить материалы, нужно рассчитать минимальную мощности шахтного котла длительного горения и составить или найти в открытых источниках чертеж устройства.
При выборе чертежа большое внимание следует уделять объему топки. Чем больше объём, тем более длительным будет горение.
Изготовление основной части
Основной часть — это самодельный корпус, который разбит на камеры с различными функциональными приспособлениями. Корпус изготавливают так:
- Изучают чертеж самодельного агрегата и определяют размеры всех металлических частей.
- Рисуют на листовой стали с футеровкой прямоугольники, которые будут стенками и отдельными металлическими частями самодельного котла шахтного типа.

- Разрезают листовую сталь на части. Это лучше делать с помощью автогенной сварки.
- Сваривают боковые стенки корпуса.
- В листе, который будет перегородкой между топочной и теплообменной камерами, вырезают два отверстия: одно должно быть вверху, другое — чуть выше уровня колосника. Желательно, чтобы высота второго отверстия составляла 3 см.
- Ставят заготовку внутрь корпуса, фиксируют ее так, как указано в чертеже или просмотренном видео, и приваривают. На верхнем отверстии устанавливают задвижку и приваривают ее основание. Задвижка должна быть со стороны топки. С другой стороны приваривают горловину с глубиной 4 см.
- Изготавливают колосник. Для этого в куске листовой стали с футеровкой вырезают продольные неширокие отверстия. Колосник может быть и покупным, но должен быть сделан из стали с футеровкой. Изделие из чугуна не подходит, так как за несколько месяцев работы самодельного котла шахтного типа он покоробится.

- Приваривают колосник.
- В боковых стенках вырезают отверстия для зольной дверки и дверки чистки камеры догорания. По периметру отверстий нужно приварить горловины. Они должны выступать наружу и внутрь на 6 и 3 см соответственно. Горловину для отверстия в камере догорания лучше приваривать после того, как будет приварен теплообменник.
- К внутренним стенкам тепловой камеры приваривают два ряда уголков или профильной трубы. Верхний ряд размещают в 3-4 см от верха. Нижний — на уровне дна камеры догорания. Эти уголки станут частью водяной рубашки. Нельзя делать водяную рубашку вокруг пиролизной камеры, ведь из-за этого нарушится пиролиз.
- Приваривают теплообменник с внутренней частью водяной рубашки (ее изготовление описано ниже).
- Приваривают дно камеры догорания. Оно должно быть на уровне колосника. При этом одна его треть должна быть горизонтальной, а остальная часть должна подниматься вверх под углом. Величина угла зависит от чертежа.
Горизонтальной делают ту часть, которая находится возле внутренней перегородки. - Над дном вырезают отверстие для трубы подачи воздуха.
- Сверлят в трубе диаметром 5 см большое количество отверстий и приваривают ее к дыре в корпусе. При этом трубу размещают так, чтобы она выступала снаружи на 6 см. Эта часть не должна иметь дыр. На конце трубы фиксируют заслонку.
- Обкладывают стенки камеры сгорания шамотным кирпичом. Чтобы подогнать материал под нужные размеры, его обрезают. Верх камеры должен представлять собой выступающий внутрь кирпич. Между кирпичами должно быть отверстие для дальнейшего движения пиролизного газа.
- Аналогичный процесс делают в камере догорания.
Изготовление теплообменника
Он будет представлять собой водяную рубашку с несколькими рядами горизонтальных труб. Теплообменник с вертикальными трубами делать своими руками не стоит, ведь направление движения теплоносителя будет совпадать с направлением движения угарного газа.
Из-за этого сильно падает КПД. Наибольший КПД получают тогда, когда направления противоположны.
Теплообменник делают так:
- Сваривают квадратную или прямоугольную обечайку. Ширина и глубина должны быть меньше на 6 см от аналогичных характеристик теплообменной камеры.
- Вырезают в обечайке два отверстия. Одно должно сходиться с отверстием для задвижки в перегородке, другое — с отверстием для чистки камеры догорания.
- Вверху других двух противоположных сторон обечайки сверлят отверстия для трубок с диаметром 2,5 см. Для этого фиксируют в дрели коронку для металла. Делают три ряда отверстий. Дыры должны находиться в шахматном порядке. Важно, чтобы отверстия на одной стенке были выше аналогичных дыр на противоположной стороне.
- Разрезают трубы на части, вставляют их в отверстия и приваривают.

Завершающие работы
- Приваривают верх внутренней части водяной рубашки.
- Сверлят в нем отверстие для дымохода и приваривают трубу с диаметром 130 мм.
- Сверлят аналогичное отверстие в верхней части корпуса самодельного шахтного котла длительного горения и приваривают заготовку.
- Сверлят дырки вверху и внизу водяной рубашки, приваривают патрубки, сделанные с 2,5-см трубы.
- Проверяют герметичность теплообменника, наполнив водой и подняв давление.
- Приваривают дно к самодельному шахтному котлу.
- Из всех сторон по периметру приваривают профильную трубу с размерами 20х20 мм.
- Сверху фиксируют лист стали толщиной 1-2 мм.
- Приваривают топочную и загрузочную дверки.
- Обшивают всю конструкцию базальтовой ватой и оцинкованным листом.
Наружные дровяные котлы | BuildingGreen
Наружные дровяные котлы обычно выглядят как небольшое хозяйственное здание с дымовой трубой.
В течение последних нескольких недель мы присматривались к дровяному топливу — популярному и доступному варианту отопления в сельской местности Новой Англии. Десять или 15 лет назад начал появляться новый вариант. Проезжая по проселочным дорогам, мы стали видеть сараевидные конструкции с клубами дыма из дымовых труб. Это наружные дровяные котлы (иногда называемые уличными дровяными печами), и в последние годы они были в центре внимания и споров, в основном из-за загрязнения, которое они производят.
Традиционный открытый дровяной котел имеет большую топку, окруженную водяной рубашкой, в которой нагревается до нескольких сотен галлонов воды. Эта горячая вода подается в дом по заглубленной изолированной трубе и нагревает дом либо с помощью довольно обычной системы горячего водоснабжения (гидронической) плинтуса, либо с помощью «фанкойла» и системы принудительного распределения воздуха.
Наружные дровяные котлы имеют ряд преимуществ. Во-первых, они могут принять гораздо больше дров, чем даже самая большая дровяная печь, что обеспечивает более длительное время горения.
Хотя требуется ручная загрузка, заслонка на входе воздуха в дровяной котел управляется термостатом, так что подача тепла автоматизирована. Когда дом не нуждается в тепле, наружный дровяной котел глушится, что снижает мощность и дольше поддерживает дрова. Поскольку наружный дровяной котел нагревает воду, тепло может быть распределено по зданиям, которые находятся на некотором расстоянии — до пары сотен футов. Наконец, для жителей сельской местности эти системы могут обогреть большой дом и даже хозяйственные постройки по очень доступной цене, особенно для тех, кто сам рубит дрова.
Некоторые из преимуществ наружных дровяных котлов также являются их недостатками. Ряд особенностей эксплуатации уличных дровяных котлов делает их очень загрязняющими окружающую среду. В стандартных наружных дровяных котлах водяная рубашка поддерживает низкую температуру горения. В колонке на прошлой неделе мы узнали, что низкие температуры сгорания приводят к значительно большему загрязнению окружающей среды, потому что углерод в дыме не полностью сгорает.
Если водяная рубашка в наружном дровяном котле отделена всего восьмидюймовым слоем стали, вода в рубашке (обычно при температуре не более 180 градусов по Фаренгейту) не позволяет огню нагреться настолько, чтобы обеспечить полное горение.
Во-вторых, большинство стандартных уличных дровяных котлов спроектированы так, чтобы гасить тепло, когда дом не нуждается в тепле. Это демпфирование ограничивает поступление воздуха в топку, поэтому дрова тлеют, выделяя много дыма и мало тепла. В то время как усовершенствованная дровяная печь может работать с эффективностью до 80%, эффективность наружных дровяных котлов может упасть ниже 25% при демпфировании. Некоторые производители уличных дровяных котлов хвастаются тем, что они могут работать два или даже три дня на одной заправке, но это только в условиях кислородного голодания. Когда открытый дровяной котел тлеет таким образом, большое количество креозота конденсируется на внутренней поверхности топки, и когда заслонка снова открывается, этот креозот сгорает, создавая волну дыма и запаха.
В-третьих, многие операторы уличных дровяных котлов сжигают зеленую (неправильно выдержанную) или влажную древесину, что усугубляет проблему низкотемпературного горения и тления.
Проблема загрязнения от уличных дровяных котлов настолько серьезна, что соседи домовладельцев, использующих этот тип системы отопления, часто жалуются на головные боли и болезни, а те, кто хочет повесить белье на бельевой веревке, не могут этого сделать, потому что белье покрывается сажа. По данным Департамента охраны окружающей среды Вермонта, отдела контроля за загрязнением воздуха, старые дровяные котлы выбрасывают в среднем 71,6 грамма твердых частиц в час, что примерно в десять раз превышает предел выбросов дровяных печей, соответствующих требованиям Агентства по охране окружающей среды, и более чем в двадцать раз загрязнение современной дровяной печи.
Эти жалобы привели к действиям регулирующих органов со стороны ряда штатов, во главе с Вермонтом, начиная с 2005 г. Регулирование штатов необходимо, поскольку правила Агентства по охране окружающей среды 1988 г.
Хотя сегодня большинство уличных дровяных котлов являются значительными источниками загрязнения воздуха, существуют более чистые альтернативы. Агентство природных ресурсов Вермонта сертифицировало ряд наружных дровяных котлов как соответствующие предельным значениям выбросов Фазы I Вермонта; они перечислены на веб-сайте Отдела контроля за загрязнением воздуха.
Компания Landmark Trust USA установила два дровяных котла Garn 2000 (один из девяти котлов, соответствующих требованиям Фазы I). Garn 2000 нагревает резервуар с водой объемом 1825 галлонов и имеет скорость сжигания 425 000 британских тепловых единиц в час. Котел Garn сгорает в горячем состоянии, и тепло передается воде. Один из этих котлов отапливает дом Редьярда Киплинга, Наулаху, и каретный сарай; другой установлен на ферме Скотта и обогревает цех по упаковке яблок, а также другие здания.
Котел Garn 2000, который производится в Миннесоте, стоит примерно 12 000 долларов США, плюс установка, которая, по оценке производителя (корпорация Dectra), добавит 50-100% к общей стоимости.
Котел Garn, обслуживающий Наулаху, который был установлен первым, сжигает 20-22 шнура в год (все собраны на ферме), заменяя 3750 галлонов печного топлива, которые они ранее ежегодно использовали, по словам Тэнси. Другими производителями дровяных котлов для наружного применения, соответствующих требованиям Вермонта, являются Greenwood Technologies и Central Boiler, обе из которых предлагают продукцию, отвечающую стандартам Phase II.
(2009, 9 марта). Наружные дровяные котлы. Получено с https://www.buildinggreen.com/blog/outdoor-wood-boilers
Огнетрубный котел серии 3 ⋆ Коммерческие котлы Burnham
Стоимость котла — это не просто предложение на первый год.
Еще долгое время после того, как установка оплачена, расходы на топливо, техническое обслуживание и ремонт сохраняются и могут увеличиваться с годами. Коммерческие компактные котлы Burnham спроектированы таким образом, чтобы свести к минимуму эти значительные текущие затраты на владение.
Высокая эффективность жизненного цикла Burnham Commercial!
В то время как большинство конкурентоспособных котлов могут обеспечить эффективность преобразования топлива в пар 80% или более, когда они новые, насколько стабильно они могут поддерживать этот уровень? Производительность котла Burnham Commercial с водяным охлаждением не упадет из-за износа заднего огнеупора, протекающих дверных перегородок и уплотнений, а также из-за теплового напряжения задней трубной доски, как это может случиться с некоторыми сухими стенками: факт в том, что легкий доступ является необходимостью для тех, у кого тяжелый огнеупор, поскольку они нуждаются в частом квалифицированном обслуживании.
Коммерческий Wetback Burnham экономит деньги на обслуживании.
В течение всего срока службы хрупкой огнеупорной перегородки и уплотнителя задней двери потребуются постоянный контроль, техническое обслуживание и замена, что обходится в тысячи и тысячи долларов. Эти встроенные ремонтные покрытия могут в конечном итоге сравняться или превысить первоначальную стоимость котла, поскольку огнеупор изнашивается, утечка горячего газа приводит к падению эффективности котла до тех пор, пока неисправность не будет замечена и не будет сделан ремонт (предлагаются дорогие датчики температуры дымовых газов с некоторыми сухими обратными клапанами). контролировать эту опасную и дорогостоящую возможность). Сама задняя дверь может деформироваться от перегрева, что потребует дорогостоящей замены. Кроме того, простой котла во время ремонта может означать катастрофические убытки.
Эта пустая трата времени и денег устранена с помощью Burnham Commercial Wetback: поскольку он имеет активно функционирующую водяную рубашку, нет необходимости в огнеупорной стене, задней двери, осмотре и герметизации задней двери, пространстве для поворота двери в котельной.
, или сигнализация температуры дымовых газов. Эти дорогостоящие проблемы с техническим обслуживанием исчезли, а производительность котла повысилась. Burnham Commercial имеет только небольшую и недорогую огнеупорную зону в заднем входном отверстии. Печь и задняя поворотная зона представляют собой охлаждающие, полностью увлажняемые поверхности теплопередачи. Они способствуют хорошей внутренней циркуляции воды и быстрому поглощению тепла. Нет необходимости в насосах с принудительной внутренней циркуляцией, которые часто используются для охлаждения задних трубных досок в сухих стенках.
Коммерческий Wetback Burnham создан на века.
Типичные котлы с сухим охлаждением имеют общую заднюю трубную решетку, которая расширяется и сужается с разной скоростью рядом с каждым проходом трубы, нагружая концы труб и увеличивая вероятность утечек. Эта проблема усугубляется тем, что тяжелые огнеупоры, используемые в некоторых сухих трубах, отражают сильное тепло на задние концы труб и трубную решетку, ускоряя их износ.
Иногда приваривают задние концы труб, пытаясь остановить утечку. Очистка или замена трубки включает в себя открытие передней и задней крышек и повторное закрытие их после завершения работы. Обычно, если трубы были приварены на концах, сварные швы необходимо прожечь, отремонтировать трубную решетку (или вварить новый сегмент) и также приварить новые трубы.
Эти убытки и расходы не могут быть понесены с судном Burnham Commercial Scotch Marine; отдельные задние трубные доски позволяют каждому проходу расширяться и сжиматься со своей скоростью без напряжения между трубой и листом. Трубы прокатываются и развальцовываются на установках низкого давления; а также прокатаны, развальцованы и сварены в трубах высокого давления. Сварка труб не допускается, да и не требуется. Любая возможная замена трубки — это механическая, а не сварочная операция: несложная и менее затратная.
Все это приводит к значительному преимуществу по стоимости и производительности.
Эти функции по энергопотреблению и обслуживанию помогут вам реально сэкономить.
Наш дизайн, обеспечивающий долгосрочную эффективность и экономичность эксплуатации, делает коммерческую компактную пожарную трубу Wetback Firetube компании Burnham лидером по соотношению цены и качества!
Burnham Коммерческие котлы Scotch Marine Boilers сочетают горелку с котлом, обеспечивая топливную экономичность и низкие эксплуатационные расходы. Затраты на техническое обслуживание можно дополнительно контролировать в котельной с помощью дополнительных аксессуаров. Такие опции включают в себя современные системы сигнализации, специально разработанные для контроля всех блокировок котлов и горелок, жизненно важных для вашей конкретной установки. Они обеспечивают мгновенное считывание как нормальных, так и ненормальных условий работы, точно определяя любые причины незапланированных остановов и сокращая время обслуживания и требуемые навыки.
Характеристики
- Три газовых прохода извлекают из топлива максимальное количество полезного тепла, сохраняя при этом оптимальный расход для сжигания с принудительной тягой.

- Реверсивная камера с полностью водяным защитным покрытием эффективно поглощает лучистое тепло, поступающее в концы водозащитных труб и заднюю часть котла, более холодная, чем у теплоизоляционных задников
- Большая топочная труба с водяным затвором обеспечивает полное сгорание и поглощение тепла без столкновения с пламенем
Вид спереди
Свободный доступ к трубкам через прочные передние дверцы и задние крышки делает повседневную очистку проще и дешевле, чем в случае с сухими стенками. Горелку трогать не надо. Нет внутренней воздушной перегородки, с которой можно было бы бороться. Нет необходимости заменять хрупкие и дорогие перегородки или дверные уплотнители.
Вид сзади
После того, как дверцы котла Burnham Commercial с водяным затвором были открыты, для их повторного закрытия не требуются специальные навыки или дорогостоящие ремонтные материалы, как в случае с сухими стенками. Просто затяните запорные болты, чтобы закрыть двери.
Очистка может быть выполнена недорого, а котел быстро пущен в эксплуатацию вашим штатным персоналом.
ОБОРУДОВАНИЕ
Котел:
Трехходовой жаротрубный, изготовлен из тяжелой стали, в соответствии с требованиями ASME Code. Все агрегаты зарегистрированы в Национальном совете по котлам и сосудам под давлением.
Боковые стенки с водяным охлаждением в заднем повороте способствуют быстрой внутренней циркуляции и снижают температуру газа на входе во второй проход, уменьшая напряжение на конце трубы. Все концы труб завальцованы и развальцованы.
Легко открывающиеся теплоизолированные передняя и задняя дверцы дымохода с легкой неогнеупорной крышкой обеспечивают полный доступ ко всем трубам. Никаких сложных уплотнений не используется. Крупногабаритная печь серии C легко вмещает любую горелку.
Смывки предназначены для удобного осмотра и очистки поверхностей у воды. Все паровые котлы снабжены сухим поддоном для обеспечения сухого пара.
На паровых котлах предусмотрен диффузор питательной воды. Все водогрейные котлы оснащены погружной трубой на выходе подачи и диффузором на входе обратки.
Круглый вертикальный дымоотвод имеет место для опциональной заслонки. Все котлы снабжены подъемными отверстиями и эмалированной стальной рубашкой, установленной поверх изоляции из стекловолокна. Котел смонтирован на прочном основании из конструкционной стали с удлиненными салазками и платформой горелки для защиты горелки при транспортировке и такелаже.
Стандартная отделка и органы управления:
Пар: 157 управление насосом/отсечка при низком уровне воды с сигнальными контактами с быстродействующим продувочным клапаном. Набор манометров с ручным манометром и пробными кранами. Манометр пара — циферблат 4-1/2″. Управление рабочим давлением L404F, управление верхним пределом давления L4079B с ручным сбросом и, при необходимости, соответствующий контроль расхода топлива. Ручной сброс датчика вспомогательной отсечки при низком уровне воды.
