Монтаж электропроводки в деревянном доме схема проводки как развести – Как самому проложить электропроводку в деревянном доме. Монтаж электропроводки в деревянном доме схема проводки как развести
Проводка в деревянном доме своими руками

Согласитесь что частный загородный дом, полностью выполненный из дерева, это, конечно, круто и красиво. Деревянное строение обладает многочисленными достоинствами. Оно тёплое и прочное, с идеальным уровнем влажности, а что касается экологического баланса, то ни один строительный материал даже в сравнение не идёт с натуральным деревом. Но при всех преимуществах у такого дома есть один существенный недостаток, пожарные называют подобные строения «сгораемым материалом». А так как причиной возникновения пожаров зачастую становится электричество, самой актуальной проблемой была, есть и будет проводка в деревянном доме. По статистике пожарных организаций на её долю приходится половина всех возгораний в зданиях, выстроенных из деревянного бруса.
Главные требования, предъявляемые к проводке
Монтаж электропроводки в деревянном доме отличается особенными требованиями. Ввиду того, что строения из дерева относятся к категории пожароопасных, то и условия прокладки силовых кабелей и проводов совсем иные. Поэтому не стоит думать, раз вы умеете отличать «фазу» от «ноля» или меняете розетки с выключателями, то и вся электрика в деревянном доме своими руками вам будет по плечу.

Желательно, чтобы весь объём работ (от подведения электричества к дому и вплоть до установки последнего светильника) выполняли профессиональные электрики. Но так как среди людей этой профессии тоже встречается немало халтурщиков, каждому владельцу частного деревянного домостроения полезно будет знать основные принципы, требования и правила монтажа электропроводки, чтобы оценить потом качество выполненной работы.
- Проводка бытовой электрической сети в деревянном доме выполняется кабелем, имеющим негорючую оболочку и низкий уровень выделения дыма. Такой кабель вы легко сможете отличить по маркировке, в его аббревиатуре обязательно присутствуют буквы «нг» (не поддерживающий горение). Его внешняя оболочка сделана из негорючего поливинилхлорида, это качество достигается за счёт использования при изготовлении специальных пластикатов. У проводников такого типа снижен уровень выделения дыма, он при пожарах является особенно опасным фактором, ведь дымовая завеса ухудшает светопроницаемость и мешает проведению аварийно-спасательных работ.
- Разводка должна быть выполнена таким образом, чтобы полностью исключить возможность поражения электрическим током людей и домашних животных.

- Запрещается прокладка электрической проводки в деревянном доме вблизи нагреваемых поверхностей (дымоходы, печи, камины).
- Необходимо полностью исключить вероятность возгорания кабеля и перехода огня на деревянные поверхности в случае, если возникнет короткое замыкание.
- Монтаж скрытой электропроводки в деревянном доме выполняется только по несгораемым конструкциям.
- Проведенные кабели и провода, а также установленные коммутационные аппараты должны быть с такими эксплуатационными характеристиками, чтобы иметь достаточный запас для потребляемой суммарной мощности.
- Не допустим нагрев проводников и соединительных электрических узлов.
Важно помнить! Не стоит улучшать интерьерное оформление деревянного домостроения путём снижения уровня безопасности. Пытаясь решить эстетические проблемы, можно вызвать катастрофические последствия.
Основные этапы
Поэтапно весь процесс монтажа электропроводки в деревянном доме можно поделить на несколько основных шагов:
- Расчёт общей мощности, которая понадобится для всех потребителей электроэнергии (бытовые электрические приборы, электроинструмент, осветительная сеть).
- Перед тем, как сделать проводку в деревянном доме, обязательным является составление схематического проекта.

кликните для увеличения
- На основании схемы и расчётных данных по нагрузке производится подбор и покупка материалов (провода, кабели, коммутационные аппараты, элементы защиты).
- Выполнение ввода от магистральной линии электропередачи до дома.
- Установка и сборка распределительного щитка.
- Монтаж внутренней проводки (в деревянном доме применяют варианты скрытой и открытой прокладки проводников).
- Установка коммутационной аппаратуры и осветительных элементов (розеток, распределительных коробок, выключателей, люстр, светильников, бра).
- Монтаж защитного заземления и УЗО.
- Лабораторные испытания, проверка работы бытовой электрической сети и оформление соответствующей документации.
Проект
Электропроводка в деревянном доме своими руками начинается с составления проекта.
По сути это должен быть план дома, на котором указываются все элементы освещения, места установки розеток и выключателей, а также бытовых электроприборов, требующих индивидуальной линии (кондиционер, варочная панель, духовой шкаф, водонагреватель).
Желательно на чертеже обозначить максимальную мощность электроприборов.
Осветительная нагрузка подключается отдельной линией к индивидуальному автомату (если дом очень большой, их может быть несколько – на каждую комнату либо на каждый этаж). Необходимо предусмотреть отдельный автомат для дворового освещения.

кликните для увеличения
Также индивидуальными линиями запитываются розетки в разных комнатах. Если домик небольшой и комнат немного, все розетки можно подключать от одного автомата. Исключение составляет кухня, на ней столько мощных бытовых приборов, что обязательно необходима отдельная линия.
Таким образом, вы разбиваете всю бытовую электрическую сеть своего дома на группы, теперь по каждой из них посчитайте максимальную нагрузку. Для этого суммируется мощность всех электроприборов, которые могут быть включены одновременно. Исходя из полученных цифр выбирается мощность вводного и отходящих автоматов.
Ввод в дом
Вводной участок, от магистральной линии электропередачи до распределительного щитка, считается наиболее ответственным. Есть два способа, как правильно подвести электричество к дому.
Прокладка кабеля в земле
Это более надёжный способ, потому что проводник полностью скрыт и не подвергается никаким внешним воздействиям. Кроме этого в случае короткого замыкания и возгорания, исключена возможность того, что пострадают люди или имущество. Благодаря такой высокой пожарной безопасности, подземный ввод особенно рекомендован для деревянных домостроений. К тому же он совершенно не портит внешний вид участка.

В то же время потребуются немалые затраты. Нужно будет прокопать траншею глубиною не менее 0,8 м. Если проход в дом будет осуществляться через фундамент, потребуется установка толстостенной металлической гильзы. Да и сам кабель желательно защитить от химического воздействия грунта, микроорганизмов и грызунов, давления корней растительности. Для этого его не просто располагают в траншее, а предварительно протягивают в металлической трубе или гофре.
Подземный способ желательно использовать на этапе, когда новый дом только строится, так можно обдумать прохождение всех коммуникаций заранее.
Прокладка кабеля по воздуху
Если строение уже возведено, то более дешёвым, удобным и лёгким вариантом будет воздушная линия. Выполняется отпайка от ближайшей опоры магистральной линии электропередачи.
Запомните главное! Ни вы, ни ваши знакомые даже с самым высшим электротехническим образованием не имеют право подниматься на эту опору для выполнения подключений. Такую работу делают электрики из штата энергоснабжающей организации, обслуживающей данную ЛЭП (у них на это есть специальный допуск).
В качестве вводного рекомендуется использовать провод СИП (самонесущий изолированный провод).

Его изоляционный слой выполнен материалом, который выдерживает перепады температур, солнечные лучи и атмосферные осадки. Под слоем изоляции провод СИП имеет не только токопроводящие жилы, но и стальной трос, что обеспечит хорошую натяжку. В случае использования другого кабеля, его нужно будет зафиксировать с помощью хомутов на дополнительном несущем тросе, также натянутом между опорой и домом.
Ещё один важный нюанс. Если пролёт получается более 20 м, то нужно устанавливать дополнительную опору, иначе провис будет большим, что увеличивает механическую нагрузку на провод.
В дом воздушный ввод заводится через просверленное в стене отверстие, в которое монтируется кусок металлической трубы. Очень важно, чтобы на пути прохождения провода не было высоких кустарников и деревьев, хозяйственных построек.
Распределительный щиток
Сейчас Энергонадзор требует в частных загородных домах устанавливать два распределительных щитка. Один из них должен находиться за пределами дома, в нём монтируется счётчик электрической энергии. Это делается для того, чтобы контролёр мог в любое время прийти и проверить показания счётчика.

Второй щиток располагается внутри дома, он соединён с тем, что на улице, электрическим кабелем. В нём будут располагаться вводной и отходящие автоматы, устройства защитного отключения УЗО.
В деревянных строениях следует устанавливать навесные распределительные щиты, которым необходимо обеспечить защиту от попадания влаги и пыли. К щитку всегда должен быть свободный доступ.
Открытая внутренняя проводка
Открытая электропроводка в деревянном доме (её по-другому называют наружная) может выполняться тремя вариантами. Вкратце рассмотрим каждый из них.
Трубы гофрированные электротехнические
Сейчас не проблема купить гофрированные гибкие трубы. Материал их изготовления – специальный пластик, который не поддерживает горение. В них необходимо провести кабель, причём в одной трубе можно размещать два, а при необходимости и больше проводников.
Открытая проводка в деревянном доме быстро и легко выполняется своими руками, но у неё имеются существенные недостатки. Вряд ли несколько рядов гофрированных труб добавят эстетики вашему помещению. А с учётом того, какие сейчас бывают нагрузки, и сколько различных бытовых электроприборов имеется в доме, таких рядов может быть от пяти и более.

К тому же, когда в гофрированную трубу уже протяните кабель, её практически не получится ровно уложить, она не будет натянута как струнка, всё равно в нескольких местах появятся провисы. Такие изгибы тоже смотрятся не очень симпатично.
Ещё один недостаток – гофрированная труба отлично собирает на своей поверхности пыль, удалить которую можно только при помощи пылесоса, но не везде это удобно сделать.
Электротехнический короб
Такие электротехнические короба по-другому ещё называют кабель-каналами. Наибольшее распространение получили короба из пластика, который не поддерживает горение, а при плавлении не выделяют вредных веществ. Они доступны по цене, имеют различную цветовую гамму, бывают на одну и более секций (в таких можно прокладывать сразу несколько кабелей, которые идут в одном направлении).
Ещё одно преимущество коробов в том, что с помощью них электропроводка в деревянном доме своими руками выполняется без особых проблем и трудозатрат. Вам не понадобятся какие-то особенные инструменты, приспособления, опыт и навыки. Электротехнические короба можно приклеить к стенной поверхности (чаще всего для этого используют жидкие гвозди) либо просверлить отверстия и зафиксировать при помощи саморезов. После этого в кабель-каналы укладываются проводники и закрываются сверху защёлкивающейся крышкой.

Но и недостатков у электротехнических коробов тоже хватает. Самый главный связан с тем, что деревянный дом со временем неизбежно будет давать усадку. Это приведёт к сдавливанию коробов, в результате слетят крышки, а сами кабель-каналы потрескаются.
Чтобы аккуратно выполнить монтаж коробов потребуются всевозможные дополнительные детали – повороты, стыки, уголки, заглушки. И нельзя сказать, что эта прокладка украсит ваше помещение, вид всё равно получается каким-то скучным, похожим на офисный.
Открытый кабель
Открытая проводка в деревянном доме, выполненная незащищённым кабелем прямо по стенным поверхностям, считается наиболее оптимальным вариантом. Но такой внешний вид получается совсем унылым, потому что под кабель необходимо смонтировать металлическую или асбестовую прокладку.
Соблюсти все требования безопасности и при этом сделать помещение оригинальным можно с помощью ретро проводки, которая в последнее время набирает популярность. Специальный кабель прокладывается на фарфоровых изоляторах, получается красиво, особенно если и дизайн вашего интерьера соответствует ретро стилю.

Скрытая внутренняя проводка
Вообще-то скрытая электропроводка в деревянном доме не рекомендуется, но если соблюсти все требования и нормативы по пожарной безопасности, то такой способ вполне допустим. Сразу стоит отметить, что он обойдётся дороже в плане материальных затрат. Но если вы не испытываете финансовых затруднений, можете воспользоваться одним из двух вариантов скрытой проводки.
Металлические трубы
Самым главным преимуществом металлических труб является то, что в случае возгорания кабеля они надёжно защищают деревянные поверхности и конструкции от огня.
Их прокладывают в скрытых полостях и пустотах за облицовкой стен и потолков. Либо в стенных поверхностях просверливают углубления в виде каналов, в которые потом укладывают трубы. А уже внутри них протягивается кабель или провод.
Желательно использовать оцинкованные трубы, чтобы максимально защитить их от коррозии. А для того, чтобы об острые кромки металлической трубы не повредить изоляционный слой кабеля при его протягивании, надо использовать специальные заглушки, сделанные из пластика, либо хорошо зачищать и отшлифовывать места срезов.
Самыми технологичными считаются медные трубы, они хорошо гнутся без специального инструмента.

Это особенно актуально, если скрытая проводка в деревянном доме имеет сложную разветвлённую схему. Но тут, как говорится, палка о двух концах – монтаж упрощается, а цена увеличивается в несколько раз, медные трубы стоят далеко недёшево. Однако следует помнить, что лучше один раз потратиться на качественную электропроводку, чем потом подсчитывать убытки от пожара.
Под штукатурку
Есть ещё один способ скрытой проводки – под штукатурку. Сейчас он применяется всё реже и реже. Технология кропотливая – на брус необходимо крест-накрест набить дранку (это такие деревянные реечки толщиною 3-5 мм), а сверху накидать слой глиняной штукатурки толщиною не менее 10 см. Затем прокладываются кабели в гофрированных трубах и сверху ещё слой штукатурки, чтобы спрятать проводку. Лет 30-50 назад такой способ был популярен, вряд ли сейчас владельцы деревянных строений из красивого бруса захотят накидать на него толстые слои штукатурки, по крайней мере, это будет выглядеть странно.
Запомните главное! Монтаж скрытой проводки в деревянных домах по пустотам и перекрытиям в гофрированных трубах или пластиковых коробах запрещён.

На это есть две веские причины:
- Во время прокладки можно незначительно нарушить изоляционный слой проводников.
- Повредить гофрированную трубу вместе с изоляцией кабеля могут грызуны (поверьте, мышам перегрызть ПВХ материал не составит труда).
Оба эти случая в результате приведут к оголению токопроводящих жил. И когда вы начнёте на полную мощность эксплуатировать проводку, в местах повреждения изоляции кабель начнёт перегреваться, что приведёт к короткому замыканию и пожару.
Выбор коммутационных аппаратов
При выборе коммутационных аппаратов для деревянного строения первым критерием должна стать их пожарная безопасность. Быть может это получится дорого и не вполне впишется в ваш дизайн, но ещё раз подумайте о последствиях, какие бывают при малейшей искре в розетке, когда вокруг сплошь и рядом одно дерево.
Искрообразование в коммутационных аппаратах надо исключить, поэтому покупайте качественную продукцию хорошо зарекомендовавших себя фирм.
Нежелательно в деревянных домах ставить выключатели и розетки, рабочая часть которых закреплена на техническом фарфоре. Этот керамический диэлектрик дешёвый, не подвергается горению, но он очень хрупкий.

При включении и отключении коммутационного аппарата он периодически нагревается и остывает, то есть испытывает температурно-динамические нагрузки. При этом фарфор покрывается трещинами и в определённый момент может лопнуть. За счёт этого рабочая часть становится подвижной, что влечёт за собой ухудшение контакта, образование искр и даже дуги.
Поэтому покупайте розетки и выключатели, рабочая часть которых крепится на термостойком пластике, он устойчив к динамическим воздействиям и не деформируется со временем. Постарайтесь не приобрести подделку из дешёвого пластика, который в случае аварийного нагрева розетки начинает плавиться. Качественный термостойкий пластик спокойно выдерживает температуру до 130 градусов.
Защитное заземление
Электропроводка в деревянном доме должна иметь защитное заземление. Эту работу можно сделать своими руками. Ниже представлена пошаговая инструкция монтажа заземления:
- Выкопайте яму в виде треугольника с равными сторонами по 1 м, глубины 30-40 см будет достаточно.
- По углам треугольника вбейте в землю металлические штыри или уголки длиною не менее 3 м.
- Обрезками уголка длиною 1 м при помощи сварки соедините эти штыри между собой.

- В одном из уголков просверлите отверстие, и при помощи болтового соединения закрепите заземляющий проводник.
- Выведите этот проводник в распределительный щиток и подсоедините к заземляющей шине. К этой же шине будете потом подсоединять все заземляющие проводники.
По условиям эксплуатации такого заземления требуют большинство бытовых электроприборов, корпус которых выполнен из металла.
Испытательные работы
Выполненная электропроводка в доме своими руками обязательно требует проведения комплекса испытательных работ. Вам надо будет вызвать специалистов, а они произведут все необходимые замеры и испытания:
- выполнят измерение сопротивления изоляции;
- прогрузят автоматы;
- сделают измерение сопротивления заземляющего проводника;
- проверят петлю «фаза-ноль»;
- выполнят проверку УЗО.
После того, как все испытания будут окончены, они должны выдать протокол, в котором указываются величины всех замеров и вердикт о том, что электропроводка пригодна к дальнейшей эксплуатации. Этот протокол понадобится для представителей энергоснабжающей организации, когда они придут пломбировать счётчик электроэнергии.
Наглядно про нюансы электропроводки в деревянном доме на видео:
Как видите, электроснабжение деревянного дома имеет ряд особых требований и нюансов. Поэтому, даже если вы неплохо разбираетесь в электрике, не полагайтесь только на свои знания и силы. В некоторых моментах консультация профессионалов просто необходима.
yaelectrik.ru
Электропроводка в деревянном доме своими руками: схема монтажа, разводки
Чаще всего частные дома и коттеджи строят из дерева, поэтому в этой статье рассказывается о том, как выполнить электропроводку в деревянном доме.
Деревянные дома выглядят невероятно эстетично, а атмосфера внутри них способна дарить настоящее тепло и истинный уют.
Но, несмотря на то, что дерево обладает множеством положительных свойств, этот материал считается опасным из-за возможности возгорания.
По мнению пожарных учреждений, большинство деревянных домов возгорается из-за неисправности электропроводки.
Именно поэтому электропроводка в деревянном доме своими руками – это очень важный элемент, к которому стоит отнестись с особым вниманием во время постройки дома.
Если изоляция электропроводки нарушена, то вам не избежать неисправностей, которые появятся со временем.
Прежде чем рассказать вам о том, как правильно прокладывать электропроводку, необходимо рассмотреть несколько распространенных ошибок, которые допускают мастера, привыкшие все делать своими собственными руками.
Ошибки новичков
Монтаж электропроводки в деревянном доме — очень ответственное мероприятие.
Многие начинающие мастера считают, что прекрасно знают все правила прокладки электропроводки в деревянных домах, по которым можно сделать укладку кабелей и прочих конструкций, отвечающих за электричество в доме.
Видео:
Так, например, доморощенные «мастера» могут, проигнорировав советы профессионалов, спрятать проводку под деревянными конструкциями потолка.
Кстати, следует уточнить, что распространенный способ прокладки электропроводки в деревянном доме под плинтус, так же, как и ему подобные, является нарушением многих правил пожарной безопасности.
На данный момент, большой популярностью, среди строителей пользуются гофрированные ПВХ трубы.
Но вам необходимо запомнить – несмотря на удобство монтажа и полезные свойства такой трубы, ее ввод в деревянном доме запрещен.
Во-первых, в случае чего, установленные вашими руками ПВХ-трубы, просто не смогут выдержать напряжение. А такая ситуация — это не только замыкание, но и последующий пожар.
Во-вторых, еще одной причиной, по которой прокладка электрической проводки при помощи ПВХ-трубы – это плохая идея, является то, что в частном доме могут водиться крысы и другие грызуны.
Простым грызунам ничего не стоит прогрызть ПВХ-трубы и лишить вас электричества.
Плюс ко всему, внезапно возникший в частном доме пожар, способен разгореться еще больше именно из-за установленной трубы.
Что делать для обеспечения необходимой безопасности
Самым лучшим советом для работы своими руками, который поможет вам сохранить в целости и сохранности не только электронный кабель, но и весь ваш дом, будет совет, призывающий беспрекословно выполнять требования ПЭУ и СНиП к электропроводке в деревянном доме.
Но эти требования легко выполнять на словах. В реальности — подобные правила монтажа электропроводки в деревянных домах покажутся вам невероятно жесткими.

В общем-то, именно жестокие требования побуждают домашних «мастеров» относиться наплевательски к подобным правилам и осуществлять ввод электропроводки в деревянные дома неправильно.
Но если ответственно отнестись к обеспечению пожарной безопасности в частном доме, то все требования окажутся вполне выполнимыми.
Кстати, вы можете самостоятельно выбрать необходимый кабель, желаемые трубы, а также проводку, которую собираетесь проложить.
Ниже приведена схема, которая рассказывает о таких основных видах электропроводки, как открытая электропроводка в деревянном доме и скрытая, а также о том, как правильно заниматься их укладкой, сделать разводку и провести электропроводку в деревянном частном доме своими руками, не нарушая правила пожарной безопасности.

Данная схема – это помощник в том, как сделать разводку электропроводки в деревянном доме своими собственными руками и краткое описание видов электропроводки.
После приведенной выше схемы для электропроводки в деревянном доме своими руками, о видах пожаробезопасной электрической проводки следует рассказать подробнее.
Скрытая электропроводка
По мнению многих специалистов, электропроводка в частном деревянном доме скрытого типа – это не самый лучший вариант.
Но в том случае, если вы как следует будете соблюдать правила пожарной безопасности во время монтажа этого вида электропроводки в деревянном доме своими руками, то данный метод имеет право на свое существование.
Ниже размещена схема электропроводки в деревянных домах, представляющая из себя официальный документ, в котором перечислены правила и требования, касающиеся прокладки электропроводки в деревянном доме своими руками внутри любых помещений.

Данный документ будет полезен не только профессионалам, но и тем, кто не знает как, но предпочитает сделать электропроводку в деревянном доме своими руками.
После представленной схемы, следует изучить подробнее ответы на вопросы о том — как обеспечить необходимую пожаробезопасность собственными руками.
С помощью чего достигается пожаробезопасность
Методов пожаробезопасной прокладки электрической проводки, находящейся внутри деревянного дома, существует всего лишь два.
Первый способ заключается в том, чтобы проложить кабель скрытой электрической проводки, с помощью такой детали, как металлорукав для электропроводки в деревянных домах.
Данная деталь – это некое подобие металлической трубы, приобрести которую вы можете в строительных магазинах.
Способ, в котором используется металлорукав, обладает следующим достоинством: в случае, если кабель неожиданно подвергнется возгоранию, то металлорукав сможет обезопасить детали, находящиеся рядом с ним.
Но прежде чем своими усилиями провести монтаж детали, под названием металлорукав, вам стоит учесть некоторые серьезные условия.
Итак, первое условие заключается в следующем: для того, чтобы защитить металлорукав от коррозии, вы должны выбирать именно оцинкованную или окрашенную трубу.
Второе условие, обеспечивающее вашему дому и электрической проводке безопасность, состоит в том, что металлорукав необходимо осмотреть на наличие острых краев.
Если вы обнаружили острые края, то вам нужно сделать собственными руками или приобрести заглушки, которые необходимо надеть на металлорукав.
Кстати, не забудьте о том, что перед тем, как уложить металлорукав, который занимает достаточно много места, стоит задуматься о том, чтобы заранее просверлить в стенах специальные углубления.
Для подобного типа проводки прекрасно подойдет металлорукав, выполненный из меди. Труба из меди – это устройство, которое способно очень хорошо гнуться.
Такой металлорукав станет для вас отличным помощником во время монтажа – ведь, помимо своей хорошей гибкости, такое устройство, как медная труба, которое используется для электропроводки в деревянном доме, славится еще и невероятной легкостью.
Видео:
Естественно, огромный перечень положительных свойств, которыми обладает такое строительное устройство, как металлическая труба, обойдется вам достаточно дорого.
Металлическая труба, которую вы можете установить собственными руками, стоит очень недешево.
Плюс ко всему, если вы не знаете как, но решились проложить электропроводку в деревянном доме и электрический кабель своими руками, используя металлорукав, вы должны знать о том, что во время монтажа могут возникнуть трудности с проверкой герметичности или качества проделанной работы.
Эти трудности обусловлены тем, что проводка – внутренняя и вам физически будет тяжело провести анализ собственной работы.
Монтаж электропроводки по слою штукатурки
Ввод электропроводки в деревянном доме при помощи штукатурки – это способ, отличающийся своей простотой. Самое трудное – это соблюдение всех правил ПЭУ.
Во-первых, можно произвести ввод такого материала как кабель — внутрь штукатурки. Но прежде чем производить ввод, сам кабель нужно тщательно упаковать в гофру.
Видео:
Такой способ подойдет для тех, кто хочет соблюсти нормативы ПЭУ лишь формально. Для тех, кто хочет сделать своими усилиями всю работу правильно, данный способ не подойдет.
Стоит отметить и то, что ни один профессионал не сможет ответить на вопрос: «Сколько времени прослужит такая конструкция?».
Дело в том, что через какое-то время, казалось бы скрытая электропроводка в деревянном доме, может превратиться в такую, которая носит название «Открытая».
Также стоит лишь не очень правильно произвести ввод проводки во время монтажа и вы получите нелицеприятный результат – отвалившуюся штукатурку и «голый» кабель.
Все вышеперечисленные способы являются одинаково затратными.
Но если вы хотите произвести монтаж электропроводки в деревянных домах только своими руками, то именно эти способы считаются одними из самых действенных.
Виды открытой электрической проводки
Существует несколько способов, при помощи которых, осуществляется ввод в стены такой проводки, как открытая.
По-другому, открытая электропроводка в деревянных домах своими руками называется наружной.
Итак, один из способов предполагает, что вы собственными руками будете протягивать кабель вовнутрь гофрированной трубы для электропроводки в деревянных домах.

Эта труба состоит из пластика, который не способен поддерживать горение. Такой метод предполагает то, что вы будете осуществлять монтаж своими силами.
В одну трубу может вместиться один кабель или два. У данного метода есть и свои недостатки.
Так, например, подобная конструкция, даже если вы будете монтировать ее руками профессионалов, обретет не самый эстетичный вид.
Если объяснить, с помощью, так называемой схемы, то ваш дом превратится в некое пространство, украшенное множество трубок.
Вы сможете сделать интерьер дома непривлекательным собственными руками?
Кстати, даже если не учитывать приведенной схемы, то причиной отказа от такого метода ввода кабеля, может стать еще и то, что трубки нельзя будет прочистить от накопившейся пыли.
Еще одним способом, при помощи которого можно произвести ввод такой проводки, как наружная электропроводка в деревянных домах, является способ с использованием электротехнических коробов.
При помощи электротехнических коробов наружная проводка сможет превратиться в проводку, похожую на ту, которая носит название «Внутренняя электропроводка в деревянных домах».

Итак, действовать следует по следующей схеме: своими силами вам необходимо уложить кабель в специализированный короб.
Таким образом, вы получите конструкцию, под названием кабель-канал для электропроводки в деревянном доме.
Конечно, пластик, из которого состоит короб, не поддерживает горение, но ваша наружная проводка будет в целости и сохранности.
Такой способ разводки, на данный момент, является одним из самых популярных.
Конечно, такой, казалось бы удобный способ монтажа провода для электропроводки в деревянном доме обязан обладать отрицательным свойством.
Так вот, деревянные дома, в течение времени, поддаются усадке. Эта усадка негативно сказывается на самих коробах, сдавливая их.
Впоследствии произойдет так называемая разводка электропроводки в деревянных домах — короба лопнут, а вам придется вновь, своими силами восстанавливать проводку.
Если вы готовы с промежутком в несколько лет, собственными руками или руками рабочих восстанавливать треснувшие короба, то вас должен устроить данный способ монтажа.
Видео:
Также, стоит принять во внимание факт того, что установка коробов собственными руками возможна лишь в том случае, если вы обладаете какими-то своими умениями в данной отрасли.
Также, если вы стремитесь создать в своем доме необычный интерьер или уютную атмосферу, то вы должны быть готовы к тому, что проводка, ввод которой вы сделали при помощи коробов, будет выглядеть очень скучно и крайне неинтересно.
Но зато, сколько бы люди не ругали короба за их скучную «внешность», они прекрасно дополнят интерьер офиса или рабочего кабинета.
Говоря о том, сколько стоят короба, чтобы сделать электропроводку в деревянном доме, нужно отметить, что их стоимость радует глаз.
Именно по этой причине многие люди не боятся того, что в дальнейшем им придется тратиться на ввод новых коробов.
Существует и множество способов, которые существенно упрощают монтаж. Например, проводка при помощи открытого кабеля считается одной из оптимальных для дома из дерева.
Конечно, сколько бы ни говорили о том, что вид открытых проводов в доме – это не очень эстетично, но подобные способы всегда будут пользоваться спросом.
Во-первых, проводка открытым кабелем – это не очень дорого, а во-вторых, ее легко можно провести самостоятельно.
Но несмотря на то, что вы можете провести монтаж скрытой электропроводки в деревянном частном доме своими руками, вы должны быть уверенны в том, что ваш дом и вы вместе с ним находитесь в безопасности.
Для этого лучше всего вызвать профессионалов своего дела для того, чтобы они проверили проведенные вами работы и вынесли свой вердикт.
Видео:
То, каким именно способом будет монтирована проводка в вашем доме – решать вам.
Все зависит от ваших эстетических и материальных предпочтений.
Но помните о том, что безопасность – это самое главное.
stoydiz.ru
Электропроводка в деревянном доме своими руками: пошаговая инструкция и схемы
Если планируется проведение электропроводки в деревянном доме своими руками, пошаговая инструкция по устройству открытой или закрытой системы должна выполняться с соблюдением всех правил монтажа во избежание случайного возгорания кабелей и порчи имущества. Именно поэтому к выбору установки типа электропроводки необходимо подходить очень серьезно.
Для того чтобы провести работы по монтажу электропроводки, необходимо выполнить несколько этапов:
- Составить схему проекта и рассчитать общую мощность всего оборудования.
- Выбрать провода, электрическую аппаратуру и монтажные элементы в зависимости от расчетной нагрузки.
- Выбрать схемы ввода электрики в дом, систему подключения автоматического выключателя, счетчика и общего распределительного щитка.
- Проложить кабели и развести их по размеченным заранее точкам.
- Подключить розетки, выключатели и различное осветительное оборудование.
- Смонтировать заземление и УЗО (устройство защитного отключения).
- Проверить работоспособность всей системы.
При разработке проекта схемы электрической проводки следует руководствоваться следующими правилами и советами:
- Распределительный щиток необходимо устанавливать в коридоре на высоте примерно 1,5 м над полом.
- Розетки и выключатели можно установить на любой высоте в зависимости от будущей расстановки мебели. Обычно такое расстояние составляет от 80 до 150 см. При входе в помещение выключатели должны размещаться со стороны дверных ручек.
- Провода размещаются внизу около пола или сверху, ниже на 20 см от потолка. Монтируются только вертикально или горизонтально. Поворот линии прокладки кабелей должен производиться под углом в 90°.
Инструкция по установке проводки в деревянном доме
Электричество в деревянном доме начинает прокладываться с кабеля на улице подземным или наружным способом. Воздушную проводку устанавливают, если расстояние до дома составляет не более 25 м. В противном случае придется от основного столба устанавливать дополнительную опору.

Проводка в гофре
Подземная проводка требует специальных навыков, поэтому для ее установки необходимо вызывать специальную бригаду электромонтеров.
Электрика в деревянном доме своими руками чаще всего монтируется открытым способом. В настоящее время современные технологии предлагают несколько вариантов, а именно в гофре, пластиковых каналах, на изоляционных роликах, в техническом плинтусе и т.д.
Наиболее простой способ — это сделать проводку в деревянном доме на открытых изоляторах, фиксирующихся на стенах. Они будут удерживать провода, создавая интерьер помещений в стиле ретро. В основном такой способ проводки можно увидеть в домах из оцилиндрованного бруса.
Для создания открытой проводки используются медные провода в прочной защитной оплетке сечением от 0,5 до 2,5 мм.
Основная система вводится с использованием линии большого сечения. Для подведения электроэнергии к электроплите или котлу монтируются специальные коробы или технические трубы маленького диаметра. От основного щитка к распределительным проводам монтируется проводка различных марок, а далее она подводится к защитному коробу и укладывается в него. Для открытой проводки предназначены провода марки НГ.

Наружная проводка на изоляторах
Так как электрическая проводка будет открытого типа, необходимо приобрести провода с различным сечением:
- для освещения — 3х1,5 мм;
- для розеток и выключателей — 3х2,5 мм;
- для более мощных устройств — 3х2,5 мм.
Расчет кабеля и монтаж открытой электропроводки
- Для того чтобы наиболее точно рассчитать метраж кабеля для всего дома, следует сумму площади всех помещений умножить на 2. Данная цифра дает представление о том, сколько потребуется метров провода для устройства одной определенной линии.
- Для подключения в доме всех розеток и выключателей потребуется приобрести провода в соотношении 1:1,5. Здесь одна часть кабеля предназначена для подключения осветительных приборов, а полторы — для монтажа розеток. Таким образом, для деревянного дома, площадью в 100 м² необходимо будет приобрести 200 м кабеля для устройства света и 300 м для розеток и выключателей.
- Роликовые изоляторы для монтажа электропроводки прокладываются через каждые 40-50 см кабеля. Исходя из этого, для 200 м провода понадобится 100 изоляционных роликов.
- С помощью лазерного уровня на стенах и потолке размечаются все линии трассы горизонтального и вертикального направления будущей проводки.
- Вдоль размеченных линий ролики крепятся саморезами с шагом 40 или 50 см друг от друга. Минимальное расстояние между начальным изолятором и ближайшей к нему розеткой (выключателем) должно быть 5 см.
- В соответствии со схематическим планом проводки устанавливаются розетки и выключатели, а также все распределительные коробки.
- После крепления всех роликов, розеток и выключателей между ними натягиваются провода, которые соединяются между собой с помощью специальной пайки. Для соединения можно использовать клеммы. В домах с деревянными стенами скручивать и изолировать провода традиционным способом не рекомендуется для обеспечения мер безопасности.
- При прокладке провода на изоляторах кабели натягиваются таким образом, чтобы между ними и стеной оставалось расстояние не менее 1 см в соответствии с принятыми стандартами ПЭУ. На потолке проводка монтируется аналогичным образом.
- После окончания работ проверяется правильность подключения всех элементов проводки. С помощью мультиметра проверяется сопротивление в системе. Если монтаж произведен правильно, далее включаются все автоматы и можно пользоваться электричеством.

Распределительный щиток
Монтаж проводов в пластиковых кабель-каналах
- азмечается трасса монтажа провода, выбирается его оптимальное сечение и размер пластикового кабель-канала. Затем крышка с канала снимается и нижний короб крепится к стенам с помощью саморезов с шагом в 40-50 см.
- В точках соединения проводов устанавливаются распределительные коробки.
- Для установки розеток и выключателей используется наружный способ монтажа. Крышки с них снимаются, а основание прикручивается к стене с помощью саморезов.
- Все провода укладываются в кабель-канал и закрываются верхней крышкой. По схеме концы провода соединяются между собой в распределительных коробках. Затем они подключаются к розеткам, выключателям и автоматам.

Проводка в кабель-каналах
Устройство заземления
Для заземления проводки необходимо взять 3 металлических прута длиной по 3 м и 3 уголка по 1 м для соединения штырей.
Возле дома выкопать траншею треугольной формы размерами 100х100х100 см и глубиной около 30 см.
По углам вбить прутья или уголки и соединить их между собой метровыми отрезками с помощью сварочного аппарата.
В одном углу сделать отверстие и с помощью болта прикрутить проводник заземления проводки, который затем вывести в распределительный щит и подсоединить к заземляющей шине. К ней же подсоединить все жилы заземления проводов.
sadovod.guru
Электропроводка в деревянном доме своими руками: пошаговая инструкция
ПОДЕЛИТЕСЬ В СОЦСЕТЯХ
Многие хозяева деревянных домов часто встают перед проблемой проведения в них электричества. Это неудивительно, ведь такие конструкции отличаются высокой пожароопасностью, а значит, и к проводке предъявляются четкие правила и требования, которые нужно соблюдать. Данная статья осветит все нюансы и раскроет то, какой должна быть электропроводка в деревянном доме своими руками. Пошаговая инструкция позволит выполнить все этапы работы максимально правильно и качественно.

Так как деревянный дом имеет высокую пожароопасность, то и монтаж проводки должен быть выполнен с учетом всех нормативов
Содержание статьи
Подготавливаем проект проводки: учитываем важные моменты
Прежде чем приступить к созданию и проработке проекта прокладки электропроводки в деревянном доме, необходимо обратиться в компанию, предоставляющую электроэнергию по вашему району для получения технической документации, на основе которой и будут выполнены расчеты.
Выполняем план проводки
Разработка плана проводки производится в несколько шагов:
- Выполняется технический чертеж дома, на котором отмечаются все точки, где будут располагаться розетки, выключатели, светильники и прочие приборы, которым необходим подвод электричества.
- На чертеже обозначаются распределительные коробки, из расчета одна коробка на две смежные комнаты постройки.
- Все маломощные приборы вроде светильников и люстр подключаются в одной группе, а устройства, требующие большого количества энергии (котлы, плиты и т.д.) – в другой. Для каждой из групп приборов предполагается подводка отдельного кабеля и автомата.
- В обязательном порядке на чертеже стоит указать мощность каждого подключенного устройства, а также расстояние между кабелем, потолком, полом, окнами, дверьми и т.д.

Так будет выглядеть примерный план электропроводки в деревянном доме
Определяем мощность электроприборов
В техническом паспорте каждого из приборов указана номинальная мощность, которую требуется учесть при распределении устройств на группы. Для того чтобы узнать суммарную мощность необходимо сложить показания мощности всех приборов в доме.
Если же по какой-то причине паспорта некоторых из гаджетов были утеряны, вы можете воспользоваться представленной ниже таблицей средней мощности тех или иных приборов.

Таблица мощности некоторых приборов
Выбираем оптимальный кабель: материал и сечение
Правильно выбрать сечение кабеля вам поможет таблица из справочника по электротехнике, в которой указано оптимальное соотношение мощности прибора и толщины проводки. Для того, чтобы узнать, какой толщины должен быть вводной кабель, воспользуйтесь высчитанной раннее номинальной электромощностью.
Таблица соотношения мощности и сеченияКалькулятор расчета сечения кабеля по мощности и длине
Наиболее часто используются медные кабеля, поскольку, в отличие от алюминия, медь не так сильно подвержена различного рода деформациям и разломам.
Важно! Примите во внимание, что ко всем розеткам и осветительным электроприборам должен подводиться исключительно трехжильный кабель с заземлением. Пренебрегая этим требованием, вы нарушаете инструкцию и подвергаете конструкцию дополнительному риску возгорания.

Правильно подобранный кабель исключает возможность возгорания
Выбираем вводный автомат
Правильно подобранный автомат обеспечит отсутствие опасности короткого замыкания, и, как следствие, возгорания. Следует учесть, что автомат следует выбирать таким образом, чтобы при скачках напряжения он не отключал электричество в доме, а просто разрывал цепь.
Как правило, большая часть проводок в подобных домах является однофазной, в связи с чем в них используются одно- и двухполюсные автоматические выключатели, если же проводка трехфазная – то трехполюсные.

От вида проводки будет зависеть тип выключателя
Для того чтобы правильно выбрать вид автомата для однофазного питания, необходимо проделать несколько несложных вычислений.
Таким образом, чтобы вычислить максимальную величину тока (Imax), при котором будет срабатывать выключатель, необходимо номинальную мощность поделить на напряжение сети, а полученный результат умножить на 0,8, затем, на коэффициент погрешности – 1,1.
Оптимальным вариантом для установки в деревянном доме будет автомат с уровнем С, который успешно справится с разными нагрузками.

Оптимально подобранный автомат будет справляться за различными рода нагрузками
Электропроводка в деревянном доме своими руками: пошаговая инструкция
Многие задаются вопросом «как сделать электропроводку в деревянном доме?». Для этого достаточно изучить инструкцию, представленную ниже.
Первым этапом работ будет покупка всех необходимых устройств и материалов, таких как кабели, автоматы, счетчики, розетки, выключатели и т.д. Согласно подготовленному заранее чертежу производится крепление всех распределительных коробок, фиксирует места расположения выключателей, розеток и светильников.
Внимание! Если после проведения электропроводки планируется обшивка стен каким-либо отделочным материалом, то кабель зашивается в металлическом коробе.

Электропроводку можно спрятать в подвесном потолке
Монтаж электропроводки в деревянном доме
В соответствии с проектом выполняется монтаж распределительного щита своими руками, в котором затем будет установлен счетчик. На DIN-рейку (специальный металлический профиль) монтируется вводный автомат, который соединяется клеммами со счетчиком. Кроме того, на нее устанавливается реле, регулирующие напряжение, УЗО и автоматы для всех групп приборов.

Схема подключения УЗО
В дом заводится кабель, который можно проложить двумя способами: по воздуху или под землей. В случае с наружным вариантом в стене в месте подвода кабеля устанавливается несгораемая гильза. Подземный же вариант предполагает прокладку проводки в металлической трубе, а также официальное согласование с вашей энергокомпанией.

Так выглядит несгораемая гильза
Внутренняя разводка проводов
Есть два варианта того, как будет проведен кабель – открытый и скрытый. Первый предполагает такие способы монтажа как:
- Керамические ролики;
- Металлические трубы;

Металлические рукава, которые могут быть использованы в монтаже
- Кабель-каналы из пластика;

Монтаж проводки в кабель-канале
- Плинтуса;
- Крепление специальными скобами.
Каждый из способов предполагает надежное крепление кабели внутри, однако последний вариант, в отличие от остальных, отличается низкими эстетическими качествами. Монтаж скрытой электропроводки в деревянном доме предполагает прокладку кабеля под досками в металлических рукавах.
Важно! В каждой комнате в том месте, где выходит кабель, должна быть установлена несгораемая гильза.
Подробная инструкция по прокладке проводки в кабель-канале
Ниже представлена подробная информация о том, как выполняется электропроводка в деревянном доме своими руками. Пошаговая инструкция:
- Кабель-канал крепится к стене или потолку при помощи саморезов, причем места поворотов укрепляется дополнительно.
- Провода укладываются в короб, который закрывается крышкой. Важно правильно рассчитать длину проводов и оставить запас для подключения выключателей или розеток.
- Кабеля соединяются в распределительных коробках, где подключаются с помощью зажимов к автоматам, розеткам и выключателям.
Соединение может быть произведено при помощи самозажимных клемм, изолирующих колпачков или скруткой. Важно также помнить, что чем больше соединений, тем хуже проводка переносит нагрузки.

Самозажимные клеммы
Устройство заземления и выбор УЗО
Для многих электроприборов, установленных в наших домах, заземление является прописанной в нормативной документации необходимостью. Для того чтобы обустроить заземление необходимо проделать следующие работы:
- Три металлических стержня длинной в 3 м каждый и сечением в 3 см размещаются в вершинах равностороннего треугольника стороной 1 м на глубину 30 см.
- При помощи сварки все три прута соединяются между собой уголком, а к одном из них приваривается петелька с прутом.
- Прут толщиной 1 см укладывается в вырытой яме так, чтобы соединиться с заземляющим проводом устройства.

Так выглядят работы по устройству заземлению
Статья по теме:
Заземление в частном доме своими руками 220В и 380В. В отдельном материале мы подробно расскажем как грамотно смонтировать качественное заземление и поделимся некоторыми профессиональными секретами.
Чтобы проводка получилась безопасной, в обязательном порядке предусматривается установка УЗО, которое при малейшей утечке тока отключает электричество. Тип устройства зависит от комнаты – например, для ванной применяется прибор с током утечки в 10 мА, другие помещения оснащаются УЗО в 30 мА. УЗО устанавливается в щитке после счетчика.
Испытание смонтированной системы
Испытание сделанной своими руками электропроводки в деревянном доме, пошаговая инструкция по которой представлена выше, желательно выполнять при помощи специалистов с профессиональными приборами. Комплекс работ включает в себе следующие пункты: осмотр на дефекты, замер сопротивления изоляции и заземления, проверка автоматов, проверка цепей, испытание защиты. После того, как работы будут завершены, эксперты выносят свой вердикт и выдают сертификат.

Испытание проводки проводится только специалистами, которые наделены полномочиями выдачи соответствующего сертификата
Делаем выводы
Выполнить работы по монтажу электропроводки в деревянном доме при правильном подходе и наличии определенных знаний – посильная задача. При ее выполнении важно соблюдать все требования, изложенные в нормативных актах и технических документах, ведь от этого будет зависеть безопасность полученного в итоге результата.
Электрика в деревянном доме (видео)
ПОДЕЛИТЕСЬ В СОЦСЕТЯХ
Загрузка…aquatic-home.ru
Электропроводка в деревянном доме своими руками пошаговая инструкция
Проведение электропроводки в деревянном доме требует более ответственного подхода, так как замыкание является самой частой причиной возникновения пожаров.
Перед тем как приступить к работе следует обзавестись необходимыми инструментами.
Понадобится: отвёртка, пассатижи, ножницы по металлу, нож для зачистки проводов, шуруповёрт, рулетка, дрель, вольтметр (для измерения и контроля напряжения в сети), уровень.
Поэтапное выполнение работы и следование правилам сделает возможным проведение проводки в доме своими руками.
Проект электроснабжения дома
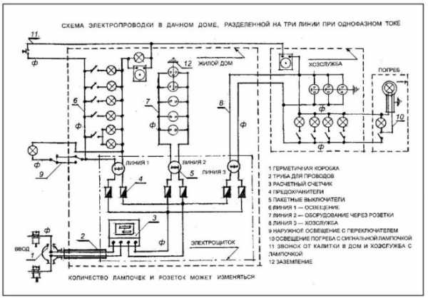
Первостепенная задача — составить схематический план проведения электрики. При составлении следует учесть:
- где будет стоять бытовая техника, сколько розеток понадобится и их расположение, количество выключателей;
- рассчитать совокупную мощность бытовых приборов, чтобы определиться с выбором автоматических выключателей;
- учесть освещение дворовой территории.

Изображённую на бумаге схему проведения кабелей, с отмеченными местами для распределительных коробок, розеток и выключателей рекомендуют прикрепить по завершению работ на внутреннюю часть крышки распределительного щитка, чтобы была под рукой, в случае если понадобится устранить неполадки.
В соответствии со схематическим изображением делаются метки на стенах, потолке, где будут крепиться осветительные приборы, розетки, провода. Они послужат ориентиром в работе.
Нужно учитывать, что помимо собственных пожеланий следует руководствоваться определёнными правилами и требованиями:
- провода крепятся только по горизонтали или вертикали. Другое их расположение недопустимо;
- поворот провода возможен только под прямым углом;
- распред.коробки, выключатели, розетки должны быть в зоне свободного доступа;
- выключатели по правилам устанавливаются от пола на 0,6 — 1,5 метра, подводка ведётся сверху. Они не должны закрываться дверью;
- розетки можно размещать на любом расстоянии. Хотя правила регламентируют высоту на 0,5-0,8 метра от пола, но это связано с угрозой затопления. Количество розеток просчитывается заранее (на 6 кв.м 1 элемент — это соотношение является рекомендательным, но необязательным). В помещениях, где много бытовых приборов, их будет гораздо больше;
- провода горизонтально протягиваются на расстоянии 15 см от потолка и пола, вертикально не должны проходить ближе, чем 10 см к проёмам дверей и окон и касаться металлических элементов. Необходимо исключить соприкосновение рядом идущих проводов, расстояние между ними должно быть минимум полсантиметра или их закрывают каждый в отдельном коробе.
Специалисты предлагают разрабатывать схему, выделяя несколько групп. Например, по каждому помещению дома отдельно или «освещение — электроснабжение розеток — внешнее освещение». Это упрощает дальнейшую работу и более точно позволяет рассчитать необходимое количество материалов.
От правильного составления схемы зависит дальнейшая безопасность жильцов дома.
Важно! Расположение приборов, должно быть, продумано на этапе проектирования.
Выбор кабелей и аппаратуры
Выбор проводки осуществляется с учётом технических характеристик объекта (дома). Для деревянного дома нужно использовать только изолированный медный кабель. Алюминиевый тоже пригоден, но он менее надёжен, так как переламывается на изгибах и будет более толстым. Если происходит замена проводки, то лучше старую удалить полностью. Или исключить соединение медных проводов с алюминиевыми. Так как с течением времени это может привести к замыканию.
Сечение провода определяется в зависимости от рассчитанной мощности. Разработаны специальные таблицы, которые помогут определить размер сечения провода в зависимости от напряжения в сети и мощности. Провода для деревянного дома должны иметь маркировку «НГ», что означает, не поддерживают горение и «LS» означающее пониженное дымовыделение. Как правило, для внутренней проводки используются провода с сечением 1,5 и 2,5 мм.
Необходимый метраж для проводки, подсчитывают с помощью рулетки, но следует сверху накинуть ещё несколько метров.
Количество розеток подсчитывается исходя из схемы. Понадобятся также изолента, кабель каналы, короба для проводки, подрозетники.
Способы размещения проводки
В деревянных сооружениях проводка может быть сделана открытым или закрытым способом. Под этим понимается внешний вид электропроводки. Проводку можно прокладывать в плинтусах с кабель каналом, коробах, трубах ПВХ и металлических.
Наиболее безопасным считается открытая электропроводка. Она же потребует и меньших вложений. Провода протягиваются по поверхности стен и потолка. Часто их прячут в короба из самозатухающих материалов или оформляют в виде ретро (кабель переплетают косичкой).
Сегодня короба представлены в различных размерах и расцветках, которые легко подобрать под интерьер комнат. Лучше остановить свой выбор на коробах с толстыми стенками и одним замком. Они послужат дольше, чем короба с двумя фиксаторами.
Короб, крышка которого легко снимается, крепится саморезами через каждые полметра. При таком способе прокладки используются розетки и выключатели, навешивающиеся на стену. Кабель укладывается в короб с запасом, если позволяет место.
Скрытая проводка более затратная и её установка желательно должна быть продумана ещё на этапе строительства дома. Большинство из-за эстетических соображений выбирают именно её. При таком виде работ кабели укладываются в металлические трубы. Идеальными считаются медные трубы. Они дороже стальных, но с ними легче работать. Полностью нужно исключить давление и механическое воздействие на кабель. Следует учитывать, что это может произойти, так как деревянный дом со временем дает усадку.
Протяжка проводов сквозь деревянные стены делается только через металлические трубы (проходные гильзы). Гофрированные трубы не подходят, так как легко повреждаются. Стены просверливаются, и гильзы в отверстия вставляются так, чтобы их края немного выступали над стеной. На гильзы надеваются пластиковые насадки, они защищают провода от повреждений. Затем выступающие концы гильзы помещают в короба.

Диаметр труб для кабелей выбирается с учетом, что после протаскивания проводов в нём должно остаться место ещё на столько же.
[ot-video type=»youtube» url=»https://www.youtube.com/watch?v=K2NxVMMwf9o&feature»]Важно! Гильзы из металла помешают возгоранию при замыкании.

При любом виде монтажа проводки ряд работ проводятся одинаково
- Рекомендуется начинать протяжку от розеток до щитка, используя провод с сечением 2,5. Провод с сечением 1,5 протягивается от выключателей и осветительных приборов к распределительным коробкам.
- Для скручивания проводов в коробках сначала необходимо срезать слой изоляции на 0,8 см и зачистить жилы. Жилы скручиваются друг с другом и изолируются или зажимами или изолентой. Лучше скручивать пассатижами, так более надёжен будет контакт.
- При установке розеток и выключателей в деревянном доме следует думать о пожаробезопасности. Поэтому обязательно на месте где будут они размещаться, устанавливают металлические пластины. На глазомер лучше не полагаться при такой работе, лучше воспользоваться уровнем.
- Розетки монтируются на небольшом расстоянии от приборов, которые будут к ним подключены. На кухне делаются розетки для каждого вида бытовой техники.
- В каждой комнате устанавливается минимум одна распаячная коробка. Но и много их быть не должно. Ведь каждая коробка это нарушение целостности цепи. Коробки должны быть легкодоступными.
- Свести к минимуму количество поворотов и изгибов кабеля.
Важно! Скрывать распределительные коробки нельзя.
Ввод электропитания и вводного автомата
Кабель прокладывается от линии электропередач до дома воздушным путем (подземный не допускается). Этот способ считается удобным быстрым и малозатратным.
Электричество, поступающее в дом, дальше распределяется специальным вводно-распределительным щитом. Он должен быть легкодоступен и располагаться в безопасном месте. В частных деревянных домах используются навесные щиты. Как правило, сейчас по правилам необходимо подключать два щита. Один на улице, в нём будет расположен счетчик. Это делается для удобства учёта потребления электроэнергии контролирующими органами. Второй в доме. Полностью исключена его установка в помещении с высокой влажностью.
В щиток устанавливают:
- аппараты, обесточивающие сеть при замыкании (УЗО). Устройство защитного отключения предотвращает возгорание в доме и защищает от поражения током человека.
- автоматические выключатели, которые отключают нагрузку в случае перепадов напряжения (к ним идут провода от розеток, выключателей и освещения). Их количество соотносится с числом групп освещения, выделенных при составлении схемы. Для дворового освещения обязателен отдельный автомат. Приборы берутся на 16А для выключателей и на 20А для розеток. Если предполагается электрическая плита, то для неё отдельный автомат на 32А.
Часто для упрощения и удобства используют дифференциальные автоматы. Они соединяют в себе функции УЗО и автоматических выключателей. Подключение кабелей в силовом щите лучше доверить специалисту. Корпус щитка обязательно подлежит заземлению.
[ot-video type=»youtube» url=»https://www.youtube.com/watch?v=jscLvjuwhhA&feature»]Заземление и испытание электропроводки
Заземление можно выполнить самостоятельно. Для этого у дома размечается территория в виде равностороннего треугольника. В каждый угол вбивается стальной прут. Три точки соединяются стальными пластинами. Крепеж лучше производить не скручиванием, а сваркой. Металлическую конструкцию соединяют со щитом стальной проволокой. Лучшим вариантом была бы стальная пластина, но её сложно проложить по земле. Можно доверить эту работу профессионалам.
Важно! Возместить ущерб можно будет только, если система заземления установлена специализированной организацией.
Работу можно считать выполненной только после проверки изоляции проводки. Замер сопротивления проводится, чтобы убедиться, что во время монтажа, проводка не была повреждена. Такие замеры рекомендуют делать каждые три года.
Электропроводка, сделанная своими руками, прослужит долгое время, если будет выполнен ряд требований и соблюдены правил техники безопасности.
Электропроводка в деревянном доме своими руками — пошаговая инструкция
Оцените записьЧитайте также:
okarkase.ru
Как делать проводку в деревянном доме, видео, схемы, советы
Без электрификации не обходится сегодня ни одно современно здание, в том числе и частный дом из дерева. Обычно хозяева стараются все сделать своими руками, ведь так можно сэкономить средства на найме профессиональных рабочих. Касается это и проводки, на первый взгляд задача кажется простой – всего-то проложить по дому провода и поставить розетки/выключатели. На деле работа оказывается сложной и, самое главное, опасной. Если вы хотите делать проводку самостоятельно, то внимательно ознакомьтесь с инструкциями, схемами, видеозаписями и, самое главное, техникой безопасности.
План расположение проводов по частному дому из дерева.
Проводка для деревянного дома может быть двух видов:
- закрытая;
- открытая.
В данной статье мы подробно разберем оба вида. В любом случае, есть требование, которое распространяется и на закрытый, и на открытый тип – провода должны находиться в защитной оболочке, сделанной из негорючего материала. Не рекомендуется делать проводку самостоятельно, если отсутствует опыт установки с электрическими системами.
Как распланировать работу?
Выдающийся немецкий философ Фридрих Ницше говорил, что мужчина без плана – это не мужчина. И действительно, делать любую работу удобнее всего, если она распланирована. Что касается нашего процесса, то его следует разбить на следующие этапы:
- Определение общей мощности электрооборудования в частном доме и составление проекта проводки – эту работу лучше всего оставить профессионалам;
- Выбор подходящей аппаратуры, проводов, кабелей, а также других элементов монтажа;
- Установка счетчика, распределительного щитка, монтаж автоматического выключателя;
- Разводка и прокладка кабелей по необходимым точкам подключения;
- Монтаж осветительных элементов, розеток, включателей/выключателей;
- Установка УЗО (устройство защитного отключения) и заземления;
- Тест проводки.
Монтаж открытой проводки
Хоть классическим вариантом является закрытая проводка, но мы начнем с открытого типа, так как его выполнить проще, ведь провода кладутся поверх покрытий, а не внутри их. Разумеется, что проводка не должна быть на виду, поэтому в качестве декоративных элементов используются кабель-каналы, плинтуса или ролики.
Так выглядят кабель-канал.
Перед стартом работ в деревянном доме, следует распланировать, где будут расположены будущие электроточки: силовые щиты, розетки, выключатели/включатели, щиты освещения, а также светильники. Следующим шаг – это выбор типа открытой проводки, а точнее, элементов, по которым будут идти провода в деревянном доме.
Проект должны составлять профессионалы. Касается это и прокладки проводов от столбов к постройке – к такой работе допускается только электрик с допуском.
Процесс прокладки: инструкция
Стоит сказать, что эта инструкция позволит правильно сделать не только открытый, но и закрытый тип проводки в деревянном доме. Проходит работа следующим образом:
- Начинается монтаж с разметки будущей трассы. Важно точно указать расположение проводов, электроточек и кабелей.
- Следующим шагом будет монтаж электроточек. На этом этапе следует установить выключатели и розетки.ВАЖНО: основание для светильников, розеток, а также выключателей должно быть сделано из металла.
- Далее следует прокладка кабелей и проводов. С помощью таких гильз выполняется качественное крепление проводов. На каждый край этого элемента следует одеть втулку из пластика.
- Следующий этап – это подключение кабелей и проводов к электроточкам. Проводка может быть верно сделана тогда, когда на руках мастера есть все необходимые инструменты (в строительных магазинах легко отыскать наборы для электрика).
- Осталось протестировать проводку в деревянном доме – этим должны заниматься профессионалы, которые примут выполненную работу и определят, соответствует ли она нормам или нет. Если опыта в прокладки проводов нет, то лучше дать сделать эту работу квалифицированным электрикам.
Монтаж закрытой проводки
На строительном рынке можно найти множество декоративных украшений. На фотографиях можно увидеть металлические рукава, ПВХ гофры и другие варианты. Выглядят эти изделия отлично, но их главный минус заключается в том, что они не смогут защитить дом от возгорания. Такие изделия используют только в том случае, если проводка в деревянном доме «идет» по негорючему материалу.

Чтобы понять процесс, рекомендуем изучить инструкцию в разделе «Открытая проводка», так как работа выполняется по тому же принципу. По нормам стены, тем более деревянного дома, должна быть защищены от огня. Если в бетонных конструкциях провода можно класть прямо в бетон, то в случае с деревянной конструкцией, мастера чаще всего используют металлические трубы. Ответвления проводов и кабелей должно выполняться в металлических коробках, которые в дальнейшем привариваются к трубам.
Металлические трубы, которые используются в деревянном доме под проводку, должны быть заземлены. Лучше всего, когда эти элементы не имеют острых выступов, ведь в противном случае они могут повредить провода.
Что касается распределительных коробок, то к ним всегда должен быть доступ. Это требование присутствует и в ПУЭ, за счет открытого доступа снижается риск возгорания. Также трубы позволяют быстро добраться до поврежденных кабелей и поменять дефектный участок. Единственный недостаток скрытой проводки в деревянном доме заключается в том, что обходится она более трудоемкая, чем открытая. Да и обойдется закрытый тип дороже.
Схемы проводки
Здесь вы сможете найти подходящие схемы прокладки проводов и кабелей для домов из бруса. Ниже присутствуют и закрытые, и открытие типы системы.
Простая схема – в ней сможет разобраться и начинающий электрик.
Схема подключения электроточек.
Схема подключения предохранителей и другого оборудования.
Подробная схема подключения проводки в деревянном 2-этажном доме.
В этой статье предоставлены качественные схемы и видеоматериалы, но выбор схемы следует делать после консультации с профессионалом, так как квалифицированный электрик лучше знает, какая система подойдет для данной конструкции.
Что нельзя делать при монтаже проводки
Чтобы сделать работу правильно, лучше всего заранее ознакомиться с техникой безопасности. Ниже перечислены основные правила и советы, которые помогут сделать проводку и эксплуатацию оборудования в дальнейшем безопасным. Главная ошибка непрофессиональных электриков заключается в том, что они монтируют провода и кабеля прямо на дерево, а затем закрывают их другими деревянными элементами отделки. Не стоит надеяться на прочность проводки, так как через несколько лет такая беспечность скорее всего приведет к пожару.

Казалось бы, что провода надежно защищены изоляционным слоем, но температурные перепады, накопление пыли, смена влажности в деревянной конструкции приводят к микроповреждениям. Когда на сеть действуют максимальные нагрузки (к примеру, во всем доме включено освещение, работает стиральная машинка, холодильник и телевизор) может произойти пробой между проводниками. И если провода не отгорожены от деревянного покрытия, то пожар в доме из дерева будет неизбежным.

Если выбран скрытый тип проводки, то по правилам вести провода по деревянной поверхности запрещаются. Также нельзя использовать для этих целей гофры, пластиковые коробки или металлорукава. Если будет использован один из этих вариантов, то электрики не смогут принять работу, так как нарушены правила устройства электроустановок (СУЭ) и СНиП (они пересекаются).
Рекомендуем ознакомиться с видеозаписями, так как в них подробно говориться про технику безопасности. Стоит помнить, что проложить проводку в деревянном сооружении качественно сможет только человек, хорошо знакомый с профессией электрика. Также стоит серьезно отнестись к составлению плану. В нормативных документах СНиП и СЭУ подробно описаны все положения, но изучать стоит последнее издание. Если проект будет составлен профессионалом, то уровень безопасности конструкции существенно повысится.
jsnip.ru
пошаговая инструкция по монтажу, схемы, фото
Казалось бы, что здесь особенного, если этому вопросу нужно посвящать целую статью. Ведь в интернете достаточно всяких схем, инструкций и рекомендаций по самостоятельной прокладке проводки. Выполнить данную работу своими руками может практически любой мужчина, если он умеет пользоваться бытовым инструментом и знает некоторые элементарные вещи, в том числе, как и что правильно присоединять.
Стройматериал, использующийся при возведении подобных строений, характеризуется повышенной горючестью. Это и определяет специфику и нюансы обустройства электропроводки в деревянном доме. О том, какие к ней предъявляются требования, как правильно выбрать материалы и произвести их монтаж, рассказывается в статье.
Процесс внешнего подключения рассматриваться не будет, так как это отдельная тема, и по данному вопросу существуют свои инструкции. Тем, кто будет все устраивать своими силами, можно лишь подсказать, что для «уличной» проводки целесообразно использовать кабель «СИП».
Особенности проводки
1. Силовой щит. Независимо от места его установки и способа крепления, полностью изолируется от всех элементов конструкции из древесины. Требования к полам в помещениях, где он размещается, более «жесткие» – только стяжка. Причем выполненная по так называемой «мокрой» технологии – цементная (бетонная).
2. Проводка. Изоляция должна быть категории «невоспламеняющаяся». Схема расстановки элементов может быть любой, но понятно, что монтировать выключатели, приборы освещения или розетки только открытым способом никто не станет. Какая-то их часть, в зависимости от специфики помещения и его оформления, будет установлена скрытно. Следовательно, и электропроводка на отдельных участках окажется под материалом облицовки.
С учетом этого, ее изоляция должна быть категории «невоспламеняющаяся». Какой-либо однозначной инструкции по выбору марки продукции давать не имеет смысла – ассортимент достаточно большой. Но с учетом соответствия требованиям к проводке в деревянном доме и невысокой стоимости рекомендуется кабель ВВГнг или его аналоги. Например, импортный «NYM». Качество высокое, но и стоимость соответствующая. Среди отечественных образцов, пригодных для монтажа в деревянном доме электропроводки, как подсказку можно указать продукцию ПРКА (ПРКС), РКГМ, ПАЛ.
Такие изделия характеризуются повышенной термостойкостью. Что это значит? Даже при чрезмерном нагреве жил не произойдет повышения температуры изоляции электропроводки и ее разрушения.
Есть еще одна особенность проводки в деревянном доме, которая касается материала жил. Для монтажа в подобных строениях – только медные. Кабеля с алюминиевыми внутри здания не используются.
3. Сквозные проходы. При составлении схемы электропроводки неизбежно придется заводить кабеля в различные комнаты. При этом прокладывать их и через потолки, стены. В соответствии с ПЭУ, в деревянных домах проводка закладывается в трубы, причем металлические. В некоторых «интернетовских» инструкциях говорится, что пластиковые (в том числе, и «гофра») даже лучше. Это неверно, так как в данном случае акцент делается на качестве их изоляции и всей проводки. При этом не учитывается тот факт, что строения подвержены усадке. Исходя из этого, электропроводка в местах сквозных проходов монтируется в жесткую трубу.
Некоторые инструкции по обустройству проводки на это не указывают. Труба не должна быть пустой! Перед тем, как через нее протягивать электропроводку, внутри размещаются специальные вставки из фарфора. Они называются по-разному, например, воронки, втулки и в продаже имеются.
4. Прокладка проводки в помещениях. Если речь идет о кабеле, который проходит «транзитом» и предназначен для расключения в другой комнате, то трубу, в которую он заложен, целесообразно проложить под полом. Такая электропроводка бросаться в глаза не будет. Например, отдельный кабель для подключения духового шкафа, котла – то есть достаточно мощных бытовых приборов. Для них всегда нужна дополнительная линия проводки.
Следует учитывать ремонтопригодность. Если схема электропроводки составлена так, что трасса изобилует изгибами, поворотами, как потом вытянуть кабель? Например, при его пробое, обрыве? Проводя проводку в трубе под полом, это принимается в расчет.
Другое дело, когда приходится разводить «нитки» по помещению – к выключателям, розеткам, люстрам и так далее. Если электропроводка размещается скрытным методом, то все кабеля закладываются в гофру, но опять-таки – металлическую. Для открытого способа используются пластиковые изделия, которые называют кабель-каналами или коробами.

5. Контур заземления. Занимаясь монтажом электропроводки в частном доме, этим нередко пренебрегают, хотя самому это сделать несложно. Но применительно к строениям из древесины устройство молниеотвода и заземляющего контура – обязательное условие. Как все правильно выполнить своими руками, по какой схеме – разговор особый. Это объемный вопрос, который требует более предметного рассмотрения.
На заметку! К нему должны подключаться не только бытовые приборы. Трубы, в которых проложена электропроводка, также должны заземляться.
6. Устройства безопасности. Проводка в доме монтируется по различным схемам. Естественно, что по комнатам могут прокладываться отдельные ее «нитки». Делая все своими руками, нужно учесть такую особенность. На каждой линии электропроводки обязательно устанавливаются автомат защиты и УЗО. Возможно, в каком-то помещении несколько штук и не понадобится, если в нем подключается всего, например, пара лампочек. Но на вводе проводки в комнату оба аппарата следует ставить.
При недостатке опыта люди не понимают отличие между АЗ и УЗО. Как следствие, при самостоятельном монтаже электропроводки ограничиваются, как правило, установкой лишь автомата. Это разные приборы, и в линии они выполняют каждый свою функцию. При прокладке «ниток» проводки необходимо ставить оба устройства.
Основные этапы
Рекомендации по электропроводке уже изложены. Остается рассмотреть некоторые нюансы работы.
1. Составление схемы.
На плане строения отмечаются все трассы проводки, места установки щитков, коробок распределительных, розеток, выключателей и тому подобное.
- Приборы освещения и розетки подключаются на отдельные линии.
- Для каждого мощного аппарата прокладывается индивидуальная «нитка» проводки.
- Все розетки рассчитаны на различную силу тока. Поэтому и приобретать их для монтажа электропроводки нужно не «оптом», а исходя из пригодности к установке в конкретном месте.
2. Расчет мощностей и номиналов.
- Устройства защиты.
Предел срабатывания автомата должен выбираться исходя из того, что он должен расключать цепь при превышении допустимой нагрузки в проводке примерно в 1,5 раза. При монтаже своими руками нередко ставятся «мощные» автоматы, объяснение – получится надежнее. Этого делать не следует, так как при замыкании проводки или подключенного аппарата устройство может «не почувствовать» и не сработать. Для проводки, которая предназначена для освещения, достаточно АЗ на 16А. В цепь, в которую включаются бытовые приборы, порядка 25-35А. Если они отличаются повышенной мощностью (к примеру, варочная панель), то до 40А.
При расчете характеристик электропроводки и устройств защиты необходимо ориентироваться на паспорта всех изделий, которые включаются в линию. Там указаны и потребляемые токи, и эл/мощности. Общая величина определяется сложением численных выражений параметров.
О том, что учесть при расчете, уже сказано. Но это на «день сегодняшний». А что делать, если в дальнейшем будет приобретен еще какой-либо бытовой прибор и установлен в этой комнате? Перекладывать электропроводку? Это нужно предусмотреть и выбирать «квадратуру» жил с некоторым запасом, на перспективу.

3. Особенности монтажа проводки.
Это в первую очередь касается «сырых» комнат – кухня, ванная, туалетная и ряд других. Электропроводка должна быть максимально защищена от внешних факторов.
Алгоритм действий:
Необходимо произвести разметку помещений, наметить, как будет прокладываться проводка. Возможно, где-то придется сверлить, где-то – выпиливать. В результате поверхности должны быть готовы к креплению коммуникаций и устройств (например, розеток, распредкоробок).
- Установка вспомогательных элементов.
Крепятся все изделия, которые необходимы для монтажа электропроводки и ее расключения (короба, выключатели и тому подобное).
- Прокладка кабелей.
На этом же этапе делается и их разделка. Рекомендуется каждую жилу оставлять с некоторым запасом – примерно 25 см. Излишки в тот же короб спрятать несложно. А вот если не хватит по длине (бывает довольно часто), то на этом участке электропроводку придется менять.
То, что по схеме – понятно, но вот как? Способов немало – скрутка, спайка. Эти наиболее распространены при самостоятельном монтаже. Но с точки зрения ремонтопригодности вряд ли целесообразно скреплять провода именно так. На любом участке несложно «упрятать» клеммный соединитель, тем более что он малогабаритный и много места не занимает – поместится даже к коробке или кабель-канале (если придется сращивать «нитки»).
В принципе, зная все нюансы, монтаж можно провести своими силами. Но по вопросу производства необходимых расчетов для электропроводки желательно обратиться к профессионалу. С «деревом» шутить не стоит.
elbruso.ru
