Обвязка котла напольного отопления полипропиленом схемы фото – Обвязка котла отопления полипропиленом — схемы и фото
Обвязка котла отопления полипропиленом — схемы и фото
Задачи и предназначение котлов понятны всем. Это буквально «сердце» всей отопительной системы, без которого теплоноситель попросту не будет прогреваться до необходимой температуры и обеспечивать комфортные условия проживания. Но для того чтобы все составляющие элементы блока полноценно функционировали, должна быть грамотно выполнена обвязка котла отопления полипропиленом, схемы и фото которых будут представлены в этой статье.
Блок: 1/2 | Кол-во символов: 446
Источник: http://www.PortalTepla.ru/kotli-i-kotelnoe-oborudovanie/obvyazka-kotla-otopleniya-shema/
Разделы статьи
Составляющие элементы обвязки
Какие узлы и элементы будут входить в набор комплектующих отопительной системы, зависит от типа системы отопления:
- Отопление с естественной (гравитационной) циркуляцией нагретой воды (теплоносителя) – в народе такое отопление называют «физика»;
- Принудительная циркуляция – с подключением циркуляционного асинхронного насоса;
- Смешанная схема.
Комплект элементов обвязки
В решении схемы с естественной циркуляцией воды комплект элементов обвязки будет таким:
- Отопительный котел – после него нагретый теплоноситель устремляется вверх и движется по трубам, возвращаясь в котел немного остывшим;
- Отопительные обвязочные трубы – чаще всего для схемы с «гравитацией» используются металлические трубы большего, чем у пластиковых труб, диаметра – до 2-х дюймов. Диаметр выбирается, исходя из необходимости минимизации сопротивления теплоносителя для его беспрепятственной циркуляции;
- Расширительная емкость – устанавливается в самой верхней точке системы, и по конструкции бывает открытого или закрытого типа;
- Отопительные приборы – радиаторы, батареи или регистры;
- Кран Маевского – устанавливается на отопительном радиаторе для стравливания воздуха;
- Фитинги – повороты на сварке или резьбе, двойники, тройники из чугуна, латуни, бронзы, меди или нержавеющей стали, тройники, водоотводы и другие типы соединителей;
Достоинство системы «физика»: легкий самостоятельный монтаж, простая схема, распространенность деталей и узлов, дешевизна составляющих.
Недостатки: большие размеры комплектующих, инертность, недостаточно быстрое нагревание разводки и отопительных приборов.
Схема отопления с гравитационным оборотом воды
Блок: 2/3 | Кол-во символов: 1624
Источник: http://jsnip.ru/vodosnabzheniya/obvyazka-kotla-otopleniya.html
Для чего нужна обвязка?
Задача обвязки котла отопления – в предохранении приборов от такого неприятного явления, как перегрев. Так, обеспечиваются ключевые качественные характеристики котла отопления – его простота и надежность функционирования. Если обвязка будет сделана грамотно и правильно, то это позволит вам сэкономить средства, и не только на том, что тепло будет эффективно распределяться по помещениям, но и на монтаже дорогой автоматики.
Но еще больше выгоды принесет обвязка котла отопления своими руками. Стоит заметить, что это особенно важный нюанс при твердотопливном котле – для таких котлов вообще не предусматривается автоматика.
Именно поэтому обвязка должна быть сделана правильно, чтобы она способствовала максимальной эффективности функционирования котла, даже большей, нежели при использовании дорогостоящего оборудования на газу.

Обвязка твердотопливного котла
Блок: 2/7 | Кол-во символов: 886
Источник: https://otoplenie-doma.org/obvyazka-kotla-otopleniya.html
Установка котла

Вначале нужно правильно установить сам котёл отопления. Для этого на месте где он будет располагаться, сооружают фундамент для его крепления. Его можно сделать из кирпичей или глины. На поверхность укладывается асбест или лист железа.
Правильно расположить котёл нужно таким образом, чтобы он находился ниже уровня расположения батарей отопления. Это особенно важно, если используется естественная циркуляция.
Блок: 3/10 | Кол-во символов: 435
Источник: https://www.stroitelstvosovety.ru/obvyazka-kotla-otopleniya-svoimi-rukami
Классика жанра
Верно сделанная обвязка котлов отопления – это залог эффективного применения системы отопления. И здесь важно особенное внимание уделить такому моменту, как регулирование температуры на входе-выходе – чтобы не было больших перепадов.
Сначала, пока не будет достигнута необходимая температуры, циркуляция носителя тепла будет проходить по малому контуру. Затем он пойдет в большой контур – именно он и отвечает за обогревание здания. Чтобы регулирование температурного режима было качественным, следует создать несколько контуров в системе отопления.
Блок: 3/7 | Кол-во символов: 567
Источник: https://otoplenie-doma.org/obvyazka-kotla-otopleniya.html
Варианты обвязки котельного оборудования
Вариантов обвязки огромное множество. Однако основной их классификацией является принцип движения теплоносителя по трубам:
- Естественная циркуляция
- Принудительная циркуляция
Развязка с принудительной циркуляцией
Наибольшее распространение получила обвязка котла отопления с принудительной циркуляцией. Она более практична и удобна. За движение теплоносителя отвечает установленный насос, благодаря которому жидкость будет быстро циркулировать по трубам.

Несмотря на практичность, обвязка с принудительной циркуляцией обладает определенными значимыми недостатками:
- Многочисленные устройства, которые включаются в схему, значительно усложняют ее
- Высокая стоимость приборов
- Высокая стоимость монтажа и последующего регулярного обслуживания
- Необходимо балансировать между собой установленные элементы
- Зависимости от источников электроэнергии
Установка котлов с двумя и боле контурами требует обвязки с принудительной циркуляцией. Однако основным показателем производительности будет мощность выбираемого котла. Если ее недостаточно, он не будет успевать нагревать требуемое количество теплоносителя.
Развязка с естественной циркуляцией
Самой доступной и простой является обвязка котла отопления с естественной циркуляцией, которую может сделать каждый желающий. В данной схеме насос отсутствует, а теплоноситель движется по трубам благодаря способности холодным, более плотным жидкостям, выталкивать менее плотные, теплые.

Гравитационная схема обладает рядом преимуществ:
- Невысокая стоимость установки и обслуживания
- Простой монтаж, который каждый может сделать самостоятельно
- Возможность быстро восстановить систему в случае поломки
Приступая к работе, необходимо все грамотно рассчитать и учесть несколько важных правил:
- Минимальный внутренний диаметр трубы – 32 мм
- Расположение радиаторов отопления должно быть выше, чем отопительный котел
- Количество поворотов и других преграждающих ход теплоносителю участков сводится к минимуму
- Прямые горизонтальные участки должны иметь минимальный уклон 5 мм на метр по направлению движения теплоносителя
Несмотря на неоспоримые преимущества, гравитационная обвязка имеет существенный недостаток. Она применима только для отопления с одним контуром и максимально эффективна в небольших домах. Прокладываемые над потолком и около пола трубы будут слегка портить интерьер.
Коллекторная разводка
В нынешнее время варианты с естественной и принудительной циркуляцией теплоносителя, базирующийся на тройниках, сменяются более современной коллекторной или лучевой развязкой. Она значительно эффективнее, однако сложнее в обустройстве и требует больших начальных затрат.

Коллекторная схема предполагает размещение за отопительным котлом коллектора – особого водосборника. Каждый кран или радиатор, входящий в отопительную систему, подключается к нему отдельно.
Коллектор необходимо устанавливать в специальный шкаф. Теплоноситель, который разогревается котлом, поступает непосредственно в него и лишь потом распределяется по трубопроводам.
Преимущества лучевой схемы разводки должны быть очевидны каждому:
- Имеется возможность контролировать отдельные отопительные элементы в одном месте – коллекторном шкафу
- В каждой точке отопительной системы обеспечивается стабильное равнозначное давление
Однако высокий уровень комфорта обойдется недешево. К каждому отдельному узлу придется прокладывать свой трубопровод. Это повлечет увеличение времени монтажа, расход труб, фитингов и прочей вспомогательной арматуры.
Основные элементы
Приступая к выполнению обвязки котла отопления, необходимо заранее составить перечень требуемого оборудования и комплектующих. Основными элементами, без которых невозможно осуществить работу, являются:

Клик для увеличения изображения
- Циркуляционный насос, предназначение которого известно каждому. Он должен обеспечивать бесперебойное движение теплоносителя по трубам отопительной системы
- Расширительный бак – емкость, которую устанавливают в самой верхней точке. В ней скапливаются излишки теплоносителя и отводятся в канализацию
- Воздушные клапаны – специальные устройства, которые удаляют накопившийся в системе воздух. Чаще он попадает туда вместе с теплоносителем и если его не устранить, может образовать воздушную закупоривающую пробку
- Грязевик – его предназначение удалять из теплоносителя различный мусор, песок, накипь, шлак и т. д.
- Гидростатическая стрелка – представляет собой толстую трубу с циклическим ответвлением и устанавливается между обраткой и подачей. Ее основная задача – подключение к системе контур с другими параметрами теплоносителя
- Коллектор или тепловой – емкость, которая накапливает в себе горячую жидкость
Делаем обвязку своими руками
В первую очередь следует установить котел отопления. Для напольной модели следует предусмотреть небольшое бетонное основание, а вокруг уложить лист стали. Затем оборудование подсоединяют к дымоходной трубе. Для газовых моделей лучше всего остановиться на коаксиальном дымоходе.
Не стоит обустраивать отопительную систему без вытяжки. Самый простой метод – небольшое прикрытое в стене решеткой отверстие. Для отопительной системы, работающей с несколькими контурами и базирующейся на емком мощном котле, устанавливают вытяжно-притяжной шкаф.

Наступает пора приступить к самому главному этапу проведения работ – обвязке:
- Прежде чем начать соединять между собой трубы, следует учесть их входной и выходной диаметры – они должны быть равны между собой
- В первую очередь выбирается месторасположения коллектора, ознакомившись с прилагаемой инструкцией. В ней должны быть расписаны подающие и принимающие лини
- Как правило, от котла до трубопровода прокладывается труба диаметром 1.25 дюйм, от коллектора к приборам – 1 дюйм
- Если часть отверстий коллектора не будет использоваться, они закрываются заглушками
- На входном патрубке нужно установить смесительный (распределительный) патрубок, который будет следить за температурой подающегося теплоносителя, в системах «теплый пол» аналогичный элемент монтируется на выходе
- На обратной магистрали устанавливают насос. Он может монтироваться за распределительным клапаном или непосредственно врезаться в контур
- Последним рабочим этапом является монтаж дополнительных приборов: различные датчики, краны, фильтры, предохранители и т. д.
Обучающие видео
В заключении
Каждый хозяин должен самостоятельно оценить текущую обстановку и выбрать наиболее подходящую обвязку котла отопления, удовлетворяющую его критериям и требованиям. Безусловно для частного коттеджа с большим количеством комнат приоритет отдается принудительной схеме с коллектором, для дачи можно остановиться на гравитационном варианте.
Работы необходимо проводить поэтапно, убеждаясь в качестве уже собранной части системы. По возможности следует обратиться за советом к специалисту или нанять профессиональных мастеров, дающих гарантию надежности и качества.
Блок: 4/5 | Кол-во символов: 6774
Источник: https://v-teplo.ru/obvyazka-kotla-otopleniya.html
Соединение котла с дымоходом

Само соединение должно быть герметичным, чтобы угарный газ не попадал в помещение. Для этого используется раствор глины густой консистенции. Если вы используете газовый котёл, то можно встроить коаксиальный дымоход.

Для герметизации дымохода, использование цементного раствора категорически запрещено. Потому что в процессе эксплуатации он может растрескаться.
Блок: 4/10 | Кол-во символов: 397
Источник: https://www.stroitelstvosovety.ru/obvyazka-kotla-otopleniya-svoimi-rukami
Что входит в схему обвязки?
Как правило, схема обвязки котла отопления включает следующие конструктивные компоненты:
- Циркуляционный насос.
- Термоголовку (клапан распределения).
- Расширительный бак.
- Кран балансировки.
- Сливные и шаровые краны.
- Манометр.
- Проходной фильтр.
- Обратный, предохранительный, воздушный, проходной клапаны.
- Хомуты.
- Уголки.
- Муфты.
- Тройники.
- Крепежные элементы.

Основные элементы отопительной системы
Блок: 4/7 | Кол-во символов: 419
Источник: https://otoplenie-doma.org/obvyazka-kotla-otopleniya.html
А если котел настенный?
Все компоненты, которые подключаются к настенному котлу, должны быть встроены в схему обвязки. Существует несколько способов, по которым выполняется обвязка котлов отопления своими руками:
- Горячее водоснабжение.
- Теплый пол.
- Отопление.
Если у вас система с одним контуром, то разобраться с такой схемой будет легко – при установке нужно четко придерживаться схемы, которая изложена в руководстве установки и работы котла отопления.
В вот в двухконтурных системах все не совсем так. Схема обвязки такого вида котла будет или прямая, или смесительная. В первом случае регулирование температуры будет осуществляться только за счет горелки, а во втором – не только за счет горелки, но и смесителем с сервоприводом.

Обвязка настенного котла
Блок: 5/7 | Кол-во символов: 759
Источник: https://otoplenie-doma.org/obvyazka-kotla-otopleniya.html
Вспомогательные устройства
Для функционирования системы отопления необходимы также вспомогательные устройства.
Воздушник

Это различные типы устройств, которые помогают удалять из системы воздушные пробки. В процессе работы котла могут происходить небольшие перепады давления, вследствие этого воздух, который вытесняется в верхнюю часть системы, может нарушить циркуляцию. Это скажется на теплоотдаче всей системы.
Из всего многообразия воздушников лучше всего выбрать автоматический. Установив такой воздушник, вы забудете об воздушных пробках, потому что он будет самостоятельно выпускать воздух, который скапливается в системе.
Грязевик

Для обвязки котлов отопления с естественной циркуляцией воды не требуют установки таких устройств. Не очень любят загрязнений газовые и соляровые котлы. Они оснащены тонкими каналами теплообменника и чувствительной к грязи крыльчаткой. В таких случаях установка грязевика просто необходима.
Блок: 7/10 | Кол-во символов: 946
Источник: https://www.stroitelstvosovety.ru/obvyazka-kotla-otopleniya-svoimi-rukami
Еще варианты
Также стоит отметить такую ситуацию, как наличие в системе отопления более одного отопительного котла. Если будет осуществлена обвязка двух котлов отопления – то это решит сразу несколько сложных задач. Прежде всего, установка больших мощностей – это достаточно тяжелые приборы, которые будет трудоемко занести, монтировать и обслуживать в дальнейшем. Именно поэтом некоторые ставят несколько маленьких котлов.

Подключение двух котлов к системе отопления
Также, если вдруг один из котлов выйдет из строя, его можно будет убрать из системы, а тем временем, спокойно осуществить ремонт без потери работоспособности системы отопления. Таким образом, схема обвязки двух котлов отопления – это реальный вариант, который имеет место быть в различных системах отопления.
На основе приведенного материала можно отметить, что обвязка котла отопления – это важный и серьезный шаг. И чтобы осуществить обвязку правильно, следует объективно оценить свои силы. Можно пригласить специалистов – в настоящее время стоимость обвязки котла отопления не так уж велика. А для любителей делать все самостоятельно у нас вы найдете подробные фото и видео материалы по обвязке котлов отопления.
Блок: 7/7 | Кол-во символов: 1195
Источник: https://otoplenie-doma.org/obvyazka-kotla-otopleniya.html
Видео
Предлагаем вашему внимание рассказ хозяина о самостоятельной обвязке котла.
Блок: 10/10 | Кол-во символов: 94
Источник: https://www.stroitelstvosovety.ru/obvyazka-kotla-otopleniya-svoimi-rukami
Кол-во блоков: 18 | Общее кол-во символов: 18261
Количество использованных доноров: 5
Информация по каждому донору:
- http://jsnip.ru/vodosnabzheniya/obvyazka-kotla-otopleniya.html: использовано 1 блоков из 3, кол-во символов 1624 (9%)
- https://v-teplo.ru/obvyazka-kotla-otopleniya.html: использовано 2 блоков из 5, кол-во символов 7573 (41%)
- https://www.stroitelstvosovety.ru/obvyazka-kotla-otopleniya-svoimi-rukami: использовано 5 блоков из 10, кол-во символов 2715 (15%)
- https://otoplenie-doma.org/obvyazka-kotla-otopleniya.html: использовано 6 блоков из 7, кол-во символов 5903 (32%)
- http://www.PortalTepla.ru/kotli-i-kotelnoe-oborudovanie/obvyazka-kotla-otopleniya-shema/: использовано 1 блоков из 2, кол-во символов 446 (2%)
kachestvolife.club
Обвязка котла отопления полипропиленом схемы
Обвязка котла отопления полипропиленом — некоторые простейшие схемы

У труб, изготовленных из полипропилена по новаторским технологиям, масса приоритетов, среди которых дешевизна и стойкость к агрессивным факторам занимают лидирующие места. Доступные по стоимости изделия служат владельцам не меньше, чем дорогостоящие аналоги. На стенках их не оседает сокращающий диаметр трубопровода налет. Соединения выполняются пайкой, благодаря чему обвязка котла полипропиленом становится «монолитной», то есть, свойственных трубопроводам с плохо установленными фитингами протечек точно не будет. Однако есть некоторые нюансы, о которых необходимо знать собственникам домов, выбирающим полипропилен для устройства коммуникаций.
Специфика обвязки полипропиленом
Весомым плюсом полипропиленовых трубопроводов признают возможность создать контур любой сложности, что в принципе не очень интересует тех, кем обвязка котла отопления своими руками осуществляется впервые. Чем проще схема будущей системы, тем легче будет воплотить задумку. Да и производительность отопления обратно пропорционально степени сложности: чем проще, тем эффективней. Для выполнения соединений домашний мастер может пользоваться, как технологией сварки, так и подобранными строго по размеру труб фитингами. Правда, при малейших «подвижках» в местах установки фитингов, система может начать слегка протекать.
С помощью полипропиленовых труб можно создавать контуры отопления любой сложности, однако следует помнить, что сложность затрудняет монтаж и сокращает КПД системы отопленияЖелательно, чтобы у создаваемой системы отопления было наименьшее количество соединений. Если есть возможность сделать плавный переход, ею нужно воспользоваться.
Полипропиленовый трубопровод без проблем будет работать 40 лет, гарантированных производителем, прекрасно выдержит давление, значения которого превышают 25 бар. Без нанесения вреда структуре материала по трубам может циркулировать теплоноситель с температурой 95º. Однако есть ограничение, учесть которое необходимо, если осуществляется обвязка газового котла.
Подключение газа к котлу обязательно должно быть жестким, строительные требования диктуют применение металлических элементов для соединения и использование паронитовой прокладкиУ подводки газа к котлу должно быть жесткое соединение. Строительными требованиями рекомендована металлическая труба и состыковка с генератором тепла через металлический сгон или «американку». Использовать можно только прокладку из паронита. Резиновые материалы, фум-ленты, пакля запрещены. Паронит, полученный путем вулканизации смеси асбестовых волокон, минеральных наполнителей и каучука, отлично держит форму, обеспечивает герметичность и не горит. Другие прокладочные материалы склонны к возгоранию, а зажатая между элементами резина может сократить размер газового прохода. При уменьшении диаметра прохода будет сокращена подача газа, и котел не будет поставлять требующееся количество тепла.
Определение места котла в общей системе
Котел – основной «орган» отопительного контура, выбор схемы обвязки в немалой степени зависит от его типа. Напольный генератор тепла нельзя располагать в высшей точке разводки трубопровода. Это главное правило его установки. В случае несоблюдения указанного условия в котле, не имеющем устройства для отвода воздуха, будут скапливаться воздушные пробки. У трубы подающей магистрали, выходящей из котла без прибора отвода воздуха, должно быть строго вертикальное направление.
Наличие автоматического воздухоотводчика, вмонтированного в электрический или газовый котел, можно определить по расположенным в нижней части агрегата патрубкам, к ним подключают подающую магистраль и обраткуО наличии автоматического воздухоотводчика, вмонтированного в котел, «расскажут» расположенные внизу агрегата патрубки, предназначенные для подключения к отопительной сети. Обычно они есть у настенного электрического или газового оборудования. Эту особенность схема обвязки настенного котла отопления должна обязательно учитывать, так как большинство монтируемых на стену котлов-моноблоков могут самостоятельно освобождаться от скопившегося воздуха.
Если котел был куплен без расширительного бака, насоса, устройства регулировки давления, все недостающие составляющие можно купить отдельно, группу безопасности можно устанавливать, как на входе, так и на выходе теплоносителяКотлы сейчас можно купить, как с расширительным баком, циркуляционным насосом и группой безопасности, так и без всего перечня дополнительных устройств. Если у приобретенного агрегата нет перечисленных приборов, их можно докупить отдельно и включить в контур. Людям, сооружающим систему с естественной циркуляцией, они в большинстве своем и не нужны, а тем, кто устраивает контур с принудительным отоплением, обязательно понадобятся.
Способы обвязки котлов отопления
По принципу циркуляции теплоносителя по контуру отопления все виды обвязки делятся на системы с естественным и принудительным движением. В последней из указанных групп есть подгруппы, деление на которые производится по типу разводки.
Вариант #1 — контуры с естественной циркуляцией
К этой группе относятся самые простые и доступные для самостоятельного монтажа системы. Характерная черта данного отопления, называемого также гравитационным – отсутствие насоса, стимулирующего перемещение теплоносителя. То есть, движение нагретой воды к приборам отопления и отток холодной совершается на основании физических законов без вмешательства человека и механизмов. Простейшая схема обвязки котла отопления подходит для небольших загородных домиков. Она не справится с обслуживанием многоэтажных зданий и строений большой площади.
Обвязка котла отопления с естественной циркуляцией — оптимальный вариант для самостоятельной установки, в состав входят только котел, радиаторы и расширительный бакПреимущества гравитационного отопления:
- самый простой монтаж;
- работа, не зависящая от наличия электросети и связанных с поставкой данного энергоносителя перебоев;
- бюджетный размер, как сооружения, так и обслуживания;
- практически бесперебойный функционал, ведь в их составе нет приборов, способных выйти из строя в неподходящий момент;
- возможность самостоятельно отремонтировать систему, если, конечно, ремонтировать нужно будет не котел.
Минусы тоже есть. Необходимы точные расчеты диаметра труб для того, чтобы контур полноценно выполнял свои функции. Диаметр будет немалым, что далеко не всегда устраивает собственников компактных коттеджей. В интерьере смотрится система с естественной циркуляцией не слишком презентабельно. Регулировать ее функционал невозможно. Однако схема обвязки напольного газового котла или настенного агрегата может быть модернизирована врезкой циркуляционного насоса, которым можно пользоваться в случае необходимости.
Вариант #2 — отопление принудительного типа
Контур с принудительным движением теплоносителя более комфортен, его работой владелец может управлять. Можно будет выбрать оптимальную для каждой из комнат температуру, и заданный хозяином режим будет автоматически поддерживаться. Только необходимо учесть, что подобная обвязка напольного котла и настенного генератора тепла требует электропитания. В случае перебоев, нередких для отечественных сетей, контур работать не будет. Если электричество не подведено, от данного вида отопления придется отказаться.
Классический вариант обвязки котла отопления требует балансировки и обязательного обслуживания приборовМинусы:
- сложная схема обвязки, включающая массу расходомеров, устройств для отвода воздуха, распределительных коллекторов, клапанов и др.;
- обязательная балансировка устройств;
- необходимость регулярного недешевого обслуживания;
- профессиональный монтаж и ремонт, отнимающий немало средств;
- дороговизна приборов и услуг установщиков.
Количество приборов, вмонтированных в сеть, можно снизить за счет применения принципа первично-вторичных колец. Устройств защиты и контроля будет меньше, но каждое из устроенных колец отопления необходимо будет оборудовать своим циркуляционным насосом. Состоящие из нескольких колец системы с напольным котлом мощностью меньше 50 кВт оснащаются гребенками-коллекторами, гарантирующими равномерную подачу теплоносителя к приборам.
Использование принципа первично-вторичных колец позволяет существенно сократить количество устройств, вмонтированных в контур отопленияwww.teplo-ltd.ru
Как выполнить обвязку котла отопления своими руками?
Обвязка котла обеспечивает бесперебойную и эффективную циркуляцию теплоносителя в отопительной системе помещения. Правильное соединение котла с распределительной сетью предотвратит перегрев оборудования.

Рекомендуемые материалы
Выбор материала имеет важнейшее значение. Трубопровод должен быть надежным, практичным и недорогим, а также легко монтироваться и не подвергаться коррозии.
Полипропилен
Чаще всего используются трубопроводы из полипропилена. Этот материал устойчив к агрессивному воздействию среды и образованию налета.
Полипропиленовые трубы соединяются между собой методом пайки, а не фитингами как металлические. За счет этого получается прочное монолитное соединение, исключающее возможность протечек.

Кроме того, большинство производителей дают гарантию до 40 лет на свою продукцию. При этом давление в системе может повышаться до 25 бар, а температура — до 95°С. А это означает, что обвязка котла отопления будет не только максимально надежной, но долговечной.
Металлическая подводка
Однако следует учитывать, что подводка газа к водонагревателю должна быть обязательно жесткой!
Оптимальный вариант – это металлическая труба и металлический сгон или «американка». В качестве уплотнителя можно использовать только прокладку из паронита. Именно паронит чаще всего используется при монтаже котлов, потому что этот материал не горюч, прекрасно держит форму и долго сохраняет герметичность соединения. Паронит представляет собой смесь асбестовых волокон, каучука и минеральных добавок.
Принцип обвязки по типу размещения

Генератор тепла занимает ключевое место в отопительном контуре. Зависит ли схема соединения элементов отопительной системы от типа расположения котла?
Напольный
Если планируется обвязка котла отопления напольного типа, магистраль следует оформлять так, чтобы генератор тепла не являлся высшей точкой разводки трубопровода.
Этим правилом ни в коем случае нельзя пренебрегать, особенно если устройство не оснащено системой отвода воздуха, потому что тогда в теплосети будут постоянно образовываться воздушные пробки. Подающий стояк должен располагаться строго вертикально.
Настенный
Другое дело – обвязка настенного котла. Как правило, у любого газового или электрического котла с настенным способом монтажа есть устройство для автоматического отвода воздуха.
О наличии этого элемента свидетельствуют патрубки в нижней части корпуса котла. Обвязка настенного котла должна обязательно учитывать эту особенность конфигурации оборудования.
Оптимальная обвязка котлов различного типа

Обвязка газового котла – это система дополнительных устройств, смонтированная между котлом и радиаторами, она регулирует направление и интенсивность движения теплоносителя. Независимо от типа нагрева – газового, электрического, твердотопливного, разделяется на два вида:
- естественная – гравитационная;
- принудительная – с помощью циркуляционного насоса (более экономна).
Естественная

Естественная циркуляция
Такая обвязка удобна в монтаже и не требует установки в систему циркуляционного насоса. Достаточно расположить трубопровод под небольшим уклоном, чтобы подогретый теплоноситель мог поступать в радиаторы отопления, а остывший стекать обратно к котлу. Такая схема подходит для небольших одноэтажных частных строений.
Принудительная

Оптимальный вариант для двухэтажного дома — система с принудительной циркуляцией.
Как уже было сказано, в системах с принудительным движением теплоносителя обязательно наличие электрического насоса. Это значит, что помимо энергоресурсов, необходимых для работы самого газового или твердотопливного теплогенератора, будет постоянно требоваться электричество. Если в вашем районе нередки перебои с подачей электроэнергии, перерывы будут и в отоплении помещения.
Вместе с тем такие системы теплоснабжения позволяют полностью контролировать температурный режим в здании, изменяя обогрев отдельных комнат по своему усмотрению. По такому способу может выполняться обвязка котельной, расположенной в отдельном помещении.
Применяемые устройства
Если циркуляция теплоносителя будет принудительной, то необходимо подобрать такие дополнительные элементы, как расширительный бак, циркуляционный насос, датчики безопасности и т.д. Типовая схема монтажа этих устройств не зависит от способа установки котла – напольного или настенного.
Расширительный бак

Правильно сделанное своими руками подключение, обеспечивает компенсацию теплового расширения теплоносителя, для этого используется расширительный бачок открытого или мембранного (закрытого) типа.
Система безопасности
В случае значительного повышения расчетного давления, срабатывает группа безопасности, которая состоит из защитного и подрывного клапанов и охлаждающего змеевика. Наличие последнего элемента требует обвязка пеллетного котла.
Выпуск воздуха
Удаление воздуха из системы обеспечивают:
- кран Маевского;
- автоматический воздушник;
- простые водоразборные краны.
Циркуляция
За оптимальное перемещение теплоносителя в системе отопления отвечает циркуляционный насос.
ВАЖНО! Врезку циркуляционного насоса в систему целесообразно выполнять с отсекающими кранами и байпасом. Это дает возможность своими руками перевести систему на естественную циркуляцию в случае отключения электрического снабжения.
Фильтр

Фильтрацию различных загрязнений (шлаков, частичек коррозии и песка) производит грязевик. Он особенно важен для дизельного и электрического котлов.
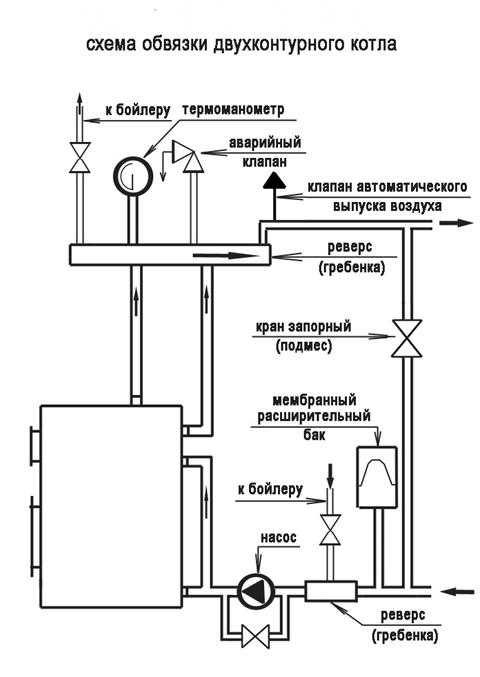
Типовая схема
Схема обвязки двухконтурного газового котла в обязательном порядке включает несколько грязевиков для фильтрации воды. Расширительный бак желательно укомплектовать защитным клапаном, стравливающим излишки теплоносителя в дренаж. Дополнительный электробойлер позволит более экономно расходовать тепловую энергию, подогревая воду для ГВС.
Несмотря на сложность и более высокую стоимость такой тип более экономичен и удобен в эксплуатации. Он позволяет регулировать температуру в каждом помещении. Одним из основных недостатков является энергозависимость. В случае отключения электрического снабжения, КПД системы значительно снижается.
Радиаторы
Обвязка радиаторов отопления, так же как и котлов, выполняется полипропиленом. При его применении система труб получается герметичной и надежной.
Варианты обвязки
Существует две схемы обвязки радиаторов. При однотрубном типе все радиаторы подсоединяются последовательно, регулировка температуры возможна только при врезке в систему байпаса. При двухтрубном методе происходит более эффективная подача теплоносителя, он не так остывает и нагрузка на котел уменьшается.
Подключение труб непосредственно к радиатору необходимо произвести так, чтобы поток теплоносителя прошел через всю внутреннюю поверхность без образования зон застоя.
ВАЖНО! Трубы к батареям следует присоединять через краны, чтобы в случае повреждения радиатора исключить дефектный участок из общей системы.
x-teplo.ru
схемы, разновидности, фото, видео — Remont-om
Содержание:
- Для чего нужна гидрострелка
- Схема обвязки с котлом
- Схема изготовления гидрострелки с коллектором
- Расчет гидрострелки
- Заключение
О гидравлических разделителях для отопления на просторах интернета в буквальном смысле ходят легенды. Им приписывают множество «чудодейственных» свойств и функций. Но цель данной статьи – не развенчание мифов, а пояснение истинного назначения этого отопительного элемента и принципа его работы. Также любителям систем из ППР мы расскажем, как рассчитывается и устанавливается гидрострелка из полипропилена и можно ли ее сделать своими руками.
Для чего нужна гидрострелка
Если у вас в доме планируется монтаж простой системы отопления закрытого типа, где задействовано не более 2 циркуляционных насосов, то гидравлический разделитель вам точно не понадобится.
Когда контуров и насосов – три, при этом один из них предназначен для работы с бойлером косвенного нагрева, то и здесь можно обойтись без гидрострелки. Задуматься о разделении отопительных контуров надо в ситуации, когда схема выглядит следующим образом:
Примечание. Здесь показаны 2 котла, работающих в каскаде. Но это не принципиально, котел может быть и один.
В представленной схеме гидрострелки нет, но без ее монтажа тут явно не обойтись. Есть 4 контура, в которых действует столько же насосов разной производительности. Самый мощный из них создаст в подающем коллекторе разрежение, а в обратном – повышенное давление. При одновременной работе насосу меньшей производительности просто не хватит сил на преодоление этого разрежения и он не сможет отобрать теплоноситель на свой контур. По итогу ветвь не будет функционировать, поскольку насосы мешают друг другу.
Важно. Даже если паспортная производительность насосных агрегатов одинакова, то гидравлическое сопротивление ветвей всегда будет разным. Соответственно, реальный расход теплоносителя в каждом контуре все равно отличается, идеально выверить систему невозможно.
Чтобы устранить перепад давления ΔР, возникающий между коллекторами и дать возможность всем насосам спокойно отбирать нужное количество теплоносителя, в схему включается гидрострелка. Она представляет собой полую трубу расчетного сечения, чьей задачей является создание зоны нулевого давления между теплогенератором и несколькими потребителями. Как действует этот элемент в схеме обвязки котла, описано в следующем разделе.
Схема обвязки с котлом
Чтобы понять, как работает гидрострелка в системе отопления с несколькими контурами, мы предлагаем изучить схему ее обвязки с котлом, представленную ниже:
Теперь оба коллектора связаны между собой перемычкой, уравнивающей давление в подающей и обратной магистрали. Благодаря этому в каждый контур поступит столько теплоносителя, сколько нужно. При этом важно обеспечить такой же расход теплоносителя со стороны теплогенератора, иначе его температура на стороне потребителей может стать недопустимо низкой.
В интернете очень популярна схема гидрострелки (показана выше), изображающая 3 рабочих режима:
- суммарный расход теплоносителя в контурах потребителей и со стороны котла одинаков;
- отопительные ветви отбирают большее количество воды, чем ее обращается в котловом контуре;
- расход в кольце со стороны теплогенератора больше.
В действительности у гидрострелки режим работы один-единственный, он изображен на схеме под номером 3. Добиться идеального режима (№1) невозможно, так как гидравлическое сопротивление ветвей потребителей все время меняется из-за работы термостатов, да и подобрать так точно насосы нереально. По схеме №2 действовать нельзя, потому что тогда большая часть теплоносителя станет обращаться по кругу со стороны потребителей.
Это приведет к понижению температуры в системе отопления, ведь со стороны котла в гидрострелке будет подмешиваться мало горячей воды. Чтобы поднять эту температуру, придется выводить теплогенератор на максимальный режим, что не способствует стабильной работе системы в целом. Остается вариант №3, при котором в коллекторы идет достаточное количество воды требуемой температуры. А уж понизить ее в контурах – задача трехходовых клапанов.
Функция гидрострелки в системе отопления лишь одна – создание зоны с нулевым давлением, откуда смогут отбирать теплоноситель любое число потребителей. Главное, — обеспечить необходимый расход со стороны источника тепла. Для этого реальная производительность котлового насоса должна быть немного больше суммы расходов на всех ветвях потребителей. Подробнее обо всех нюансах рассказано и показано на видео:
Схема изготовления гидрострелки с коллектором
Прежде чем купить гидрострелку или приступить к ее изготовлению своими руками, не помешает изучить устройство данного элемента. Оно очень простое: полая труба круглого или прямоугольного сечения снабжена несколькими патрубками с разных сторон для присоединения к отопительной сети. Причем патрубки для подключения подачи расположены, как правило, в верхней части трубы, а обратки – в нижней.
Примечание. Указанный способ подключения актуален при вертикальном монтаже гидрострелки. В то же время ее можно устанавливать и в горизонтальном положении.
Чаще всего для отопления применяется гидравлический разделитель, чье устройство предусматривает установку коллектора. Они даже продаются одним комплектом, а изготавливаются из таких материалов:
- низкоуглеродистая сталь;
- нержавеющая сталь;
- из полипропилена.
Существуют и более сложные модели, оборудованные не только воздухоотводчиком и сливным штуцером, но и гильзами для присоединения контрольных приборов и датчиков, а также различными сеточками и пластинами. Они служат для очистки теплоносителя и разделения потоков. Подобная гидрострелка, чье устройство изображено на чертеже, имеет приличную стоимость и требует периодического обслуживания:
Среди домашних мастеров принято делать гидрострелку из металлической трубы, но в силу немалой популярности и дешевизны полипропилена эта тенденция меняется. Ведь даже изготовленный из ППР элемент вместе с коллектором стоит немалых денег. Поэтому все чаще люди предпочитают сделать разделитель из полипропилена в домашних условиях, чем покупать его в магазине. Для этого нужна ППР труба соответствующего диаметра, тройники по числу будущих патрубков и 2 заглушки.
Поскольку диаметр трубы для изготовления гидрострелки довольно велик, то потребуется приобрести к сварочному аппарату соответствующую насадку, а при пайке выдержать достаточный промежуток времени. В принципе, сложного ничего нет, тройники соединяются между собой отрезками труб, а с торцов ставятся заглушки. Другое дело, что подобный разделитель может выглядеть не очень эстетично, да и не во всякой системе его можно эксплуатировать.
Дело в том, что теплогенераторы на твердом топливе часто могут выходить на максимальный режим работы, при котором температура воды близка к 90—95 °С. Конечно, полипропилен ее выдержит, но в нештатной ситуации (например, когда отключат электричество) температура на подаче может резко подскочить и до 130 °С. Это случается из-за инертности твердотопливных котлов, поэтому вся обвязка к ним, включая гидрострелку, должны быть металлическими. Иначе вас ждут плачевные последствия, как на фото:
Расчет гидрострелки
Разделитель для любой отопительной системы подбирается либо изготавливается по 2 параметрам:
- число патрубков для подключения всех контуров;
- диаметр либо площадь поперечного сечения корпуса.
Если количество патрубков подсчитать нетрудно, то для определения диаметра необходимо произвести расчет гидрострелки. Он производится через вычисление площади поперечного сечения по следующей формуле:
S = G / 3600 ʋ, где:
- S – площадь сечения трубы, м2;
- G – расход теплоносителя, м3/ч;
- ʋ — скорость потока, принимается равной 0.1 м/с.
Для справки. Столь невысокая скорость течения воды внутри гидравлического разделителя обусловлена необходимостью обеспечить зону практически нулевого давления. Если скорость увеличить, то возрастет и давление.
Значение расхода теплоносителя определяется ранее, исходя из потребной тепловой мощности отопительной системы. Если вы решили подобрать или купить элемент круглого сечения, то произвести расчет диаметра гидрострелки по площади сечения достаточно просто. Берем школьную формулу площади круга и определяем размер трубы:
D = √ 4S/π
Выполняя сборку самодельной гидрострелки, надо расположить патрубки на определенном расстоянии друг от друга, а не как попало. Ориентируясь на диаметр подключаемых труб, вычисляют расстояние между врезками, пользуясь одной из схем:
Заключение
Планируя установить гидравлический разделитель, важно понимать, когда он нужен, а когда нет. Ведь подобное оборудование значительно повысит стоимость монтажа вашей системы. Что касается идеи поставить либо сделать гидрострелку из полипропилена, надо уяснить, что ее совместное использование с твердотопливным котлом невозможно. Спаять же ее из трубы и тройников ППР для специалиста не составит труда.
Специфика обвязки полипропиленом
Весомым плюсом полипропиленовых трубопроводов признают возможность создать контур любой сложности, что в принципе не очень интересует тех, кем обвязка котла отопления своими руками осуществляется впервые. Чем проще схема будущей системы, тем легче будет воплотить задумку. Да и производительность отопления обратно пропорционально степени сложности: чем проще, тем эффективней. Для выполнения соединений домашний мастер может пользоваться, как технологией сварки, так и подобранными строго по размеру труб фитингами. Правда, при малейших «подвижках» в местах установки фитингов, система может начать слегка протекать.
Желательно, чтобы у создаваемой системы отопления было наименьшее количество соединений. Если есть возможность сделать плавный переход, ею нужно воспользоваться.
Полипропиленовый трубопровод без проблем будет работать 40 лет, гарантированных производителем, прекрасно выдержит давление, значения которого превышают 25 бар. Без нанесения вреда структуре материала по трубам может циркулировать теплоноситель с температурой 95º. Однако есть ограничение, учесть которое необходимо, если осуществляется обвязка газового котла.
У подводки газа к котлу должно быть жесткое соединение. Строительными требованиями рекомендована металлическая труба и состыковка с генератором тепла через металлический сгон или «американку». Использовать можно только прокладку из паронита. Резиновые материалы, фум-ленты, пакля запрещены. Паронит, полученный путем вулканизации смеси асбестовых волокон, минеральных наполнителей и каучука, отлично держит форму, обеспечивает герметичность и не горит. Другие прокладочные материалы склонны к возгоранию, а зажатая между элементами резина может сократить размер газового прохода. При уменьшении диаметра прохода будет сокращена подача газа, и котел не будет поставлять требующееся количество тепла.
Определение места котла в общей системе
Котел – основной «орган» отопительного контура, выбор схемы обвязки в немалой степени зависит от его типа. Напольный генератор тепла нельзя располагать в высшей точке разводки трубопровода. Это главное правило его установки. В случае несоблюдения указанного условия в котле, не имеющем устройства для отвода воздуха, будут скапливаться воздушные пробки. У трубы подающей магистрали, выходящей из котла без прибора отвода воздуха, должно быть строго вертикальное направление.
О наличии автоматического воздухоотводчика, вмонтированного в котел, «расскажут» расположенные внизу агрегата патрубки, предназначенные для подключения к отопительной сети. Обычно они есть у настенного электрического или газового оборудования. Эту особенность схема обвязки настенного котла отопления должна обязательно учитывать, так как большинство монтируемых на стену котлов-моноблоков могут самостоятельно освобождаться от скопившегося воздуха.
Котлы сейчас можно купить, как с расширительным баком, циркуляционным насосом и группой безопасности, так и без всего перечня дополнительных устройств. Если у приобретенного агрегата нет перечисленных приборов, их можно докупить отдельно и включить в контур. Людям, сооружающим систему с естественной циркуляцией, они в большинстве своем и не нужны, а тем, кто устраивает контур с принудительным отоплением, обязательно понадобятся.
Способы обвязки котлов отопления
По принципу циркуляции теплоносителя по контуру отопления все виды обвязки делятся на системы с естественным и принудительным движением. В последней из указанных групп есть подгруппы, деление на которые производится по типу разводки.
Вариант #1 — контуры с естественной циркуляцией
К этой группе относятся самые простые и доступные для самостоятельного монтажа системы. Характерная черта данного отопления, называемого также гравитационным – отсутствие насоса, стимулирующего перемещение теплоносителя. То есть, движение нагретой воды к приборам отопления и отток холодной совершается на основании физических законов без вмешательства человека и механизмов. Простейшая схема обвязки котла отопления подходит для небольших загородных домиков. Она не справится с обслуживанием многоэтажных зданий и строений большой площади.
Преимущества гравитационного отопления:
- самый простой монтаж;
- работа, не зависящая от наличия электросети и связанных с поставкой данного энергоносителя перебоев;
- бюджетный размер, как сооружения, так и обслуживания;
- практически бесперебойный функционал, ведь в их составе нет приборов, способных выйти из строя в неподходящий момент;
- возможность самостоятельно отремонтировать систему, если, конечно, ремонтировать нужно будет не котел.
Минусы тоже есть. Необходимы точные расчеты диаметра труб для того, чтобы контур полноценно выполнял свои функции. Диаметр будет немалым, что далеко не всегда устраивает собственников компактных коттеджей. В интерьере смотрится система с естественной циркуляцией не слишком презентабельно. Регулировать ее функционал невозможно. Однако схема обвязки напольного газового котла или настенного агрегата может быть модернизирована врезкой циркуляционного насоса, которым можно пользоваться в случае необходимости.
Вариант #2 — отопление принудительного типа
Контур с принудительным движением теплоносителя более комфортен, его работой владелец может управлять. Можно будет выбрать оптимальную для каждой из комнат температуру, и заданный хозяином режим будет автоматически поддерживаться. Только необходимо учесть, что подобная обвязка напольного котла и настенного генератора тепла требует электропитания. В случае перебоев, нередких для отечественных сетей, контур работать не будет. Если электричество не подведено, от данного вида отопления придется отказаться.
Минусы:
- сложная схема обвязки, включающая массу расходомеров, устройств для отвода воздуха, распределительных коллекторов, клапанов и др.;
- обязательная балансировка устройств;
- необходимость регулярного недешевого обслуживания;
- профессиональный монтаж и ремонт, отнимающий немало средств;
- дороговизна приборов и услуг установщиков.
Количество приборов, вмонтированных в сеть, можно снизить за счет применения принципа первично-вторичных колец. Устройств защиты и контроля будет меньше, но каждое из устроенных колец отопления необходимо будет оборудовать своим циркуляционным насосом. Состоящие из нескольких колец системы с напольным котлом мощностью меньше 50 кВт оснащаются гребенками-коллекторами, гарантирующими равномерную подачу теплоносителя к приборам.
В домах, построенных для многочисленных семейств, устраивают отопление с гидровыравнивателями. Гидравлические стрелки внедряют в схемы отопления с мощными котлами с мощностью свыше 50 кВт, подающими тепло не только в основной отопительный контур, но и, например, в систему «теплых полов».
Прибор гидравлического выравнивания распределяет тепло равномерно по всем приборам, исключая перепады давления в разных кольцах. Аналогичную работу в контурах с первично-вторичными кольцами только без выравнивания давления выполняют гребенки-коллекторы.
Какой тип устройства отопительной системы выберет владелец дома, должно зависеть не только от его желания, но в первую очередь от спектра задач, для решения которых монтируется контур:
- Небольшой загородный домик запросто можно оборудовать простейшей гравитационной системой самостоятельно.
- Домам с водяными полами в нескольких комнатах, с индивидуальным горячим водоснабжением потребуются сложные схемы обвязки котлов отопления со сложными функциональными приборами.
remont-om.ru
видео-инструкция по монтажу своими руками, особенности настенных, твердотопливных, электрических, газовых изделий, цена, фото
Один котел не сможет вам обеспечить тепло в помещении, для этого необходимо сделать его обвязку. Тогда, генерируемое ним тепло сможет по трубопроводам поступать к отопительным приборам, которые и будут отдавать его в атмосферу комнат. При этом следует учесть, что схема обвязки может быть разной в зависимости от типа применяемого в системе отопительного котла, его установки и наличия дополнительного оборудования. Поэтому имейте в виду, что универсальных вариантов не существует.

Обвязка котлов отопления разных типов
Выбираем трубы
Каждый материал имеет свои особенности, влияющие на его эксплуатационные характеристики. Выбирая трубы для обвязки котельной, обращайте внимание на их теплоизоляционные свойства, какие сложности могут возникнуть при монтаже, подходит ли вам цена изделий.

Обвязка газового котла отопления медными трубами
Рассмотрим наиболее популярные решения:
| Полипропилен | Идеальный материал для изготовления обвязки, хотя он также имеет и свои недостатки. Преимущества:
Недостаток – максимальная температура теплоносителя до 95 ˚С. |
| Медь | Работа по обвязке требует определенного профессионализма. Стоимость материала высокая.Преимущества медного трубопровода:
Недостатки:
|

Обвязка настенного котла отопления полипропиленовыми трубами
Твердотопливный котел
Конструкция оборудования и его принцип работы влияет на подключение к отопительной системе. Следует учесть, что одновременная обвязка твердотопливного и электрического котла имеет свои нюансы, влияющие на их эксплуатацию и производительность.
Рассмотрим детальнее, как должна проводиться обвязка твердотопливного котла своими руками:
- Температура обратки не может быть ниже «точки росы» или 55˚С. Иначе будет происходить большое образование конденсата. Рекомендуем по этой причине делать обвязку напольного твердотопливного двухконтурного дровяного котла медью, что гораздо лучше полипропилена. Она имеет лучшую теплопроводность, поэтому сократит количество конденсата.

Как правильно проводится обвязка твердотопливных котлов
- Если нужно, можно соединить несколько котлов в одну сеть, для чего понадобится дополнительное оборудование. К примеру, теплоаккумулятор нужен будет при обвязке двух дровяных твердотопливных котлов.
Данная схема давно применяется на Западе, позволяя сохранять излишки тепла в специальном резервуаре, напоминающий термос. Когда температура теплоносителя падает, тепло начинает добираться из резервуара.
Необходимо также предусмотреть в этом случае два клапана — термосмесительного, препятствующего перегреву теплоносителя, и подрывного.
Хотя работы по монтажу теплоаккумулятора потребуют дополнительных расходов, в итоге все вложения окупятся довольно быстро благодаря экономии топлива.

Обвязка электрического котла отопления полипропиленовыми трубами
- Использование для обвязки полипропиленовых труб возможно при определенных условиях. К примеру, они должны быть термоустойчивыми и армированными, так как теплоноситель будет постоянно иметь температуру более 60˚С.
Хорошо зарекомендовали себя изделия с оптоволокном с алюминиевым стержнем. В тоже время инструкция по установке не требует, как в случае с медью, использовать электроизоляцию и контур заземления.
Газовое оборудование
В этом случае нет готовых решений, так как все зависит от использования водогрейного оборудования, а также количества отдельных отопительных систем.
Ниже предлагаем вам рекомендации специалистов:
- Теплый пол и радиаторы. В этом случае обвязка газового котла отопления должна выполняться строго с применением гидрострелки или водяного распределительного коллектора. Котел нагревает теплоноситель, а установленное внутри него циркуляционное оборудование нагнетает давление прямо на участке от него до коллектора. После гидрострелки используется дополнительные циркуляционные насосы на каждый отопительный контур.

На фото — схема включения в систему отопления двухконтурного газового котла
- Обвязка настенного оборудования медными трубами производится согласно расчетному сечению трубопровода. Это же относится и к полипропиленовым трубам. Но, если для обогрева 60 м2 жилья сечение медной трубы составляет 20 мм, диаметр полипропиленовой должен быть в пределах Ø 25-32 мм.
- Установка аккумулирующего бака является нововведением, но пока оно не получило широкого распространения. В этом случае рекомендуется его использовать для обвязки напольного газового котла в случае с использованием чугунных агрегатов. Они боятся резкого понижения температуры, а теплоаккумулятор дает возможность сгладить такие пики.
- Для обвязки навесного газового котла с 2-мя контурами не требуется установка дополнительного оборудования. Конструкция и так полностью укомплектована. Нужно просто подсоединить устройство к радиаторам системы отопления дома. При обвязке настенного газового котла с одним контуром полипропиленом к системе отопления дома, работы проводят похожим способом. Только в этом случае учитывается только система обогрева.

Варианты обвязки котлов
- Для напольных моделей обычно требуется монтаж дополнительного оборудования. К примеру, для двухконтурного понадобятся циркуляционные насосы, фильтры грубой и тонкой очистки, расширительный бак. Также может быть необходима установка и гидрострелки.
Совет: если к отопительной системе подсоединяется напольный одноконтурный газовый котел энергозависимого типа, обязательно нужно устанавливать байпас, который будет осуществлять контроль за циркуляцией теплоносителя, которая не должна прекращаться после отключения электричества.

Обвязка твердотопливного котла отопления с буферной емкостью (теплоаккумулятором)
Котел дрова-электричество
Обвязка оборудования выполняется параллельным и последовательным способом. Это необходимо для обеспечения непрерывного нагрева теплоносителя в системе.
Для этого делают следующее:
- Основным источником тепла является твердотопливный котел. Он должен обеспечивать нормальный нагрев теплоносителя в течение всего дня.
- При наступлении ночи и после перегорания топлива автоматически должен включаться электрокотел, продолжающий нагревать теплоноситель в системе до того момента, пока основной котел снова не начнет работать.
Есть несколько способов добиться этого, однако основной – применение эжектора. В этом случае обязательное условие – котел должен быть установлен под небольшим углом, тогда не произойдет обратная циркуляция теплоносителя.
Совет: такой же метод можно применять и при обвязке пеллетного отопительного котла отопления.

Способ подключения двух котлов – на дровах и электричестве
Дизельный котел
В данном случае обязательно применяется дополнительное оборудование, обеспечивающее стабильную циркуляцию теплоносителя и нормальную работу отопительной системы:
- расширительный бак;
- циркуляционный насос — устанавливают на обратке;
- водяной коллектор – нужен, если котел предназначен для обогрева помещения большой площади, нескольких этажей или разных отопительных контуров.
Совет: при обвязке топливного бака учитывайте установку топливного насоса и накопительного резервуара.
Можно в одну схему подключать твердотопливный и дизельный котел, собирая ее последовательно. Основным источником тепла является оборудование на твердом топливе, когда интенсивность нагрева теплоносителя начнет снижаться, в работу включается дизельный нагреватель.

Подключение в систему напольного дизельного котла
Последние модели оборудованы всей необходимой автоматикой, поэтому при правильных настройках вмешательство в процесс оператора будет минимальным. Перед установкой необходимо провести предварительный расчет схемы обвязки оборудования с теплоаккумулятором.
Вывод
Работа любой отопительной системы для дома или промышленного объекта зависит от правильной обвязки источника теплоэнергии, в данном случае отопительного котла. Не существует универсальных схем, поэтому в каждом случае необходимо проводить предварительный расчет.
Следует принимать во внимание количество контуров отопления, установку котла – на полу или на стене, а также учитывать другие факторы. Если вы сомневаетесь в себе, лучше обратиться за помощью к специалистам теплотехникам. Видео в статье поможет найти вам дополнительную информацию по этой тематике.
gidroguru.com
Обвязка котла отопления полипропиленом — некоторые простейшие схемы

У труб, изготовленных из полипропилена по новаторским технологиям, масса приоритетов, среди которых дешевизна и стойкость к агрессивным факторам занимают лидирующие места. Доступные по стоимости изделия служат владельцам не меньше, чем дорогостоящие аналоги. На стенках их не оседает сокращающий диаметр трубопровода налет. Соединения выполняются пайкой, благодаря чему обвязка котла полипропиленом становится «монолитной», то есть, свойственных трубопроводам с плохо установленными фитингами протечек точно не будет. Однако есть некоторые нюансы, о которых необходимо знать собственникам домов, выбирающим полипропилен для устройства коммуникаций.
Весомым плюсом полипропиленовых трубопроводов признают возможность создать контур любой сложности, что в принципе не очень интересует тех, кем обвязка котла отопления своими руками осуществляется впервые. Чем проще схема будущей системы, тем легче будет воплотить задумку. Да и производительность отопления обратно пропорционально степени сложности: чем проще, тем эффективней. Для выполнения соединений домашний мастер может пользоваться, как технологией сварки, так и подобранными строго по размеру труб фитингами. Правда, при малейших «подвижках» в местах установки фитингов, система может начать слегка протекать.

С помощью полипропиленовых труб можно создавать контуры отопления любой сложности, однако следует помнить, что сложность затрудняет монтаж и сокращает КПД системы отопления
Желательно, чтобы у создаваемой системы отопления было наименьшее количество соединений. Если есть возможность сделать плавный переход, ею нужно воспользоваться.
Полипропиленовый трубопровод без проблем будет работать 40 лет, гарантированных производителем, прекрасно выдержит давление, значения которого превышают 25 бар. Без нанесения вреда структуре материала по трубам может циркулировать теплоноситель с температурой 95º. Однако есть ограничение, учесть которое необходимо, если осуществляется обвязка газового котла.

Подключение газа к котлу обязательно должно быть жестким, строительные требования диктуют применение металлических элементов для соединения и использование паронитовой прокладки
У подводки газа к котлу должно быть жесткое соединение. Строительными требованиями рекомендована металлическая труба и состыковка с генератором тепла через металлический сгон или «американку». Использовать можно только прокладку из паронита. Резиновые материалы, фум-ленты, пакля запрещены. Паронит, полученный путем вулканизации смеси асбестовых волокон, минеральных наполнителей и каучука, отлично держит форму, обеспечивает герметичность и не горит. Другие прокладочные материалы склонны к возгоранию, а зажатая между элементами резина может сократить размер газового прохода. При уменьшении диаметра прохода будет сокращена подача газа, и котел не будет поставлять требующееся количество тепла.
Котел – основной «орган» отопительного контура, выбор схемы обвязки в немалой степени зависит от его типа. Напольный генератор тепла нельзя располагать в высшей точке разводки трубопровода. Это главное правило его установки. В случае несоблюдения указанного условия в котле, не имеющем устройства для отвода воздуха, будут скапливаться воздушные пробки. У трубы подающей магистрали, выходящей из котла без прибора отвода воздуха, должно быть строго вертикальное направление.

Наличие автоматического воздухоотводчика, вмонтированного в электрический или газовый котел, можно определить по расположенным в нижней части агрегата патрубкам, к ним подключают подающую магистраль и обратку
О наличии автоматического воздухоотводчика, вмонтированного в котел, «расскажут» расположенные внизу агрегата патрубки, предназначенные для подключения к отопительной сети. Обычно они есть у настенного электрического или газового оборудования. Эту особенность схема обвязки настенного котла отопления должна обязательно учитывать, так как большинство монтируемых на стену котлов-моноблоков могут самостоятельно освобождаться от скопившегося воздуха.

Если котел был куплен без расширительного бака, насоса, устройства регулировки давления, все недостающие составляющие можно купить отдельно, группу безопасности можно устанавливать, как на входе, так и на выходе теплоносителя
Котлы сейчас можно купить, как с расширительным баком, циркуляционным насосом и группой безопасности, так и без всего перечня дополнительных устройств. Если у приобретенного агрегата нет перечисленных приборов, их можно докупить отдельно и включить в контур. Людям, сооружающим систему с естественной циркуляцией, они в большинстве своем и не нужны, а тем, кто устраивает контур с принудительным отоплением, обязательно понадобятся.
По принципу циркуляции теплоносителя по контуру отопления все виды обвязки делятся на системы с естественным и принудительным движением. В последней из указанных групп есть подгруппы, деление на которые производится по типу разводки.
К этой группе относятся самые простые и доступные для самостоятельного монтажа системы. Характерная черта данного отопления, называемого также гравитационным – отсутствие насоса, стимулирующего перемещение теплоносителя. То есть, движение нагретой воды к приборам отопления и отток холодной совершается на основании физических законов без вмешательства человека и механизмов. Простейшая схема обвязки котла отопления подходит для небольших загородных домиков. Она не справится с обслуживанием многоэтажных зданий и строений большой площади.

Обвязка котла отопления с естественной циркуляцией — оптимальный вариант для самостоятельной установки, в состав входят только котел, радиаторы и расширительный бак
Преимущества гравитационного отопления:
- самый простой монтаж;
- работа, не зависящая от наличия электросети и связанных с поставкой данного энергоносителя перебоев;
- бюджетный размер, как сооружения, так и обслуживания;
- практически бесперебойный функционал, ведь в их составе нет приборов, способных выйти из строя в неподходящий момент;
- возможность самостоятельно отремонтировать систему, если, конечно, ремонтировать нужно будет не котел.
Минусы тоже есть. Необходимы точные расчеты диаметра труб для того, чтобы контур полноценно выполнял свои функции. Диаметр будет немалым, что далеко не всегда устраивает собственников компактных коттеджей. В интерьере смотрится система с естественной циркуляцией не слишком презентабельно. Регулировать ее функционал невозможно. Однако схема обвязки напольного газового котла или настенного агрегата может быть модернизирована врезкой циркуляционного насоса, которым можно пользоваться в случае необходимости.
Контур с принудительным движением теплоносителя более комфортен, его работой владелец может управлять. Можно будет выбрать оптимальную для каждой из комнат температуру, и заданный хозяином режим будет автоматически поддерживаться. Только необходимо учесть, что подобная обвязка напольного котла и настенного генератора тепла требует электропитания. В случае перебоев, нередких для отечественных сетей, контур работать не будет. Если электричество не подведено, от данного вида отопления придется отказаться.

Классический вариант обвязки котла отопления требует балансировки и обязательного обслуживания приборов
- сложная схема обвязки, включающая массу расходомеров, устройств для отвода воздуха, распределительных коллекторов, клапанов и др.;
- обязательная балансировка устройств;
- необходимость регулярного недешевого обслуживания;
- профессиональный монтаж и ремонт, отнимающий немало средств;
- дороговизна приборов и услуг установщиков.
Количество приборов, вмонтированных в сеть, можно снизить за счет применения принципа первично-вторичных колец. Устройств защиты и контроля будет меньше, но каждое из устроенных колец отопления необходимо будет оборудовать своим циркуляционным насосом. Состоящие из нескольких колец системы с напольным котлом мощностью меньше 50 кВт оснащаются гребенками-коллекторами, гарантирующими равномерную подачу теплоносителя к приборам.

Использование принципа первично-вторичных колец позволяет существенно сократить количество устройств, вмонтированных в контур отопления
В домах, построенных для многочисленных семейств, устраивают отопление с гидровыравнивателями. Гидравлические стрелки внедряют в схемы отопления с мощными котлами с мощностью свыше 50 кВт, подающими тепло не только в основной отопительный контур, но и, например, в систему «теплых полов».
Прибор гидравлического выравнивания распределяет тепло равномерно по всем приборам, исключая перепады давления в разных кольцах. Аналогичную работу в контурах с первично-вторичными кольцами только без выравнивания давления выполняют гребенки-коллекторы.

Схема обвязки котла с гидровыравнивателем применяется в случае установки агрегата мощностью 50 кВт и свыше, а также в случае большого количества потребителей
Какой тип устройства отопительной системы выберет владелец дома, должно зависеть не только от его желания, но в первую очередь от спектра задач, для решения которых монтируется контур:
- Небольшой загородный домик запросто можно оборудовать простейшей гравитационной системой самостоятельно.
- Домам с водяными полами в нескольких комнатах, с индивидуальным горячим водоснабжением потребуются сложные схемы обвязки котлов отопления со сложными функциональными приборами.
Вот отличная подборка советов от эксперта:
А на этом видео вы можете посмотреть наглядный пример коллекторной разводки:
Даже если не предполагается самостоятельное сооружение сети, владельцам рекомендовано знать схемы ее устройства и для того, чтобы пресечь выявленные при монтаже нарушения, и для того, чтобы мелкие неполадки устранить самостоятельно.
vizada.ru
