Схема подключения теплых полов водяных – 4 Проверенные схемы подключения водяного теплого пола
4 Проверенные схемы подключения водяного теплого пола

Водяной теплый пол – весьма популярная система отопления, которую можно реализовать различными способами. В этом материале разберем 4 основные схемы подключения водяного теплого пола.
Что такое водяной теплый пол
Водяной теплый пол — это низкотемпературная система отопления, где теплоноситель подается с температурой 35-45оС, по нормам не выше 55 оС. Кроме того, теплый пол это отдельный циркуляционный контур, которому необходим отдельный циркуляционный насос.
У теплого пола есть ограничения по температуре поверхности пола — 26-31оС. Максимальный перепад температуры между подачей и обраткой теплого пола допускается не более 10оС. Максимальная скорость протока теплоносителя составляет 0,6 м/с.
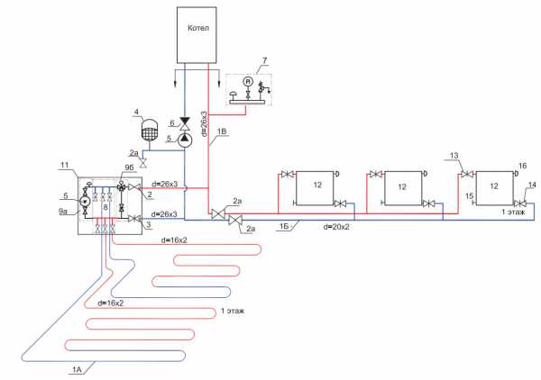
Схема 1. Соединение теплого пола напрямую от котла

Данная схема подключения водяного теплого пола имеет теплогенератор, арматуру безопасности с насосом. Теплоноситель непосредственно от котла поступает в распределительный коллектор теплого пола и затем расходится по петлям и реверсирует обратно в котел. Котел должен быть настроен на температуру теплого пола.
При этом возникают два нюанса:
- Крайне желательно использовать конденсационный котел, т.к. низкотемпературный режим для него оптимален. Именно в этом режиме у котла максимальный кпд. У обычного котла при работе в низкотемпературном режиме очень быстро выйдет из строя теплообменник. Если котел твердотопливный, то необходима буферная емкость для коррекции температуры, т.к. данный котел сложно поддается температурной регулировке.
- Хороший вариант для теплого пола это когда он подключен к тепловому насосу.
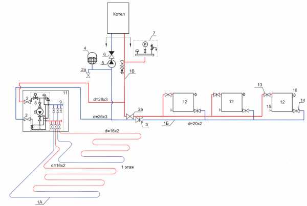
Схема 2. Соединение теплого пола от трехходового клапана

схема трехходового термостатического клапана
В большинстве случаев при такой схеме подключения водяного теплого пола мы имеем комбинированную систему отопления, здесь находятся радиаторы отопления с температурой 70-80 оС и контур теплого пола с температурой 40оС. Встает вопрос, как из этих восьмидесяти сделать сорок.
Для этого применяется трехходовой термостатический клапан. Клапан устанавливается на подаче, после него обязательно устанавливается циркуляционный насос. С обратки теплого пола производится подмешивание остывшего теплоносителя к теплоносителю, который получаем из котлового контура и который в дальнейшем с помощью трехходового клапана понижается до ходовой температуры.
Минус такой схемы соединения теплого пола в невозможности дозировать пропорциональность подмеса остывшего теплоносителя горячему и, как следствие, в теплый пол фактически может поступать недогретый или перегретый теплоноситель. Это снижает комфорт и эффективность системы.
Достоинством такой схемы является простота монтажа и невысокая стоимость оборудования.
Данная схема больше подходит для отопления небольших площадей и там, где нет высоких требований заказчика к комфорту и эффективности, где есть желание сэкономить.
В реальной жизни схема встречается крайне редко по причине нестабильности работы разбалансировке радиаторов, подключенной к единой трубе. При приоткрывании трехходового вентиля подпитывается греющий контур, а давление помпы передается в основную магистраль.
Пример реализации:
Схема 3. Соединение теплого пола от насосно-смесительного узла

модуль подмеса
Это смешанная схема подключения водяного теплого пола, где есть зона радиаторного отопления, теплый пол, и применяется насосно-смесительный узел. Происходит подмешивание остывшего теплоносителя с обратки теплого пола к котловому.
У всех смесительных узлов присутствует балансировочный клапан, с помощью которого можно дозировать количество остывшего теплоносителя при подмесе к горячему. Это позволяет добиться четко заданной температуры теплоносителя на выходе из узла, т.е. на входе в петли теплого пола. Так существенно повышается потребительский комфорт и эффективность системы в целом.
В зависимости от модели узла в его состав могут входить другие полезные элементы: байпас с перепускным клапаном, балансировочный клапан первичного котлового контура или шаровые краны с двух сторон от циркуляционного насоса.
Схема 4. Подключение теплого пола от радиатора

Это теномонтажные комплекты, предназначенные для подключения одной петли теплого пола на площадь 15-20 кв.м. Выглядят они как пластиковая коробка, внутри которой в зависимости от производителя и комплектации, могут находиться ограничители по температуре теплоносителя, ограничители температуры воздуха в помещении и воздухоотводчик.

Теплоноситель поступает в петлю подключенного водяного теплого пола прямо из высокотемпературного контура, т.е. с температурой 70-80оС, остывает в петле до заданной величины и заходит новая партия горячего теплоносителя. Дополнительный насос здесь не требуется, должен справляться котловой.
Недостатком является низкий комфорт, одназначно зоны перегрева будут присутствовать.
Достоинство данной схемы подключения водяного теплого пола в легкой установке. Применяются подобные комплекты, когда малая площадь теплого пола, малое помещение с нечастым пребыванием жильцов. Не рекомендуется устанавливать в спальнях. Подойдет для отопления санузлов, коридоров, лоджий, и т.д.
Подведем итог и сведем в таблицу:
|
Вид подключения |
Комфорт |
Эффективность |
Монтаж и настройка |
Надежность |
Цена |
|
Обычный газовый,ТТ или дизельный |
± |
± |
+ |
± |
+ |
|
Конденсационный котел или тепловой насос |
+ |
|
+ |
± |
— |
|
Трехходовой термостатический клапан |
± |
± |
+ |
+ |
± |
|
Насосно-смесительный узел |
+ |
+ |
± |
+ |
— |
|
Термомонтажный комплект |
— |
± |
+ |
+ |
+ |
Мастера-сантехники и эксперты по теплогазоснабжению рекомендуют избегать подключения водяного теплого пола к рабочим ветвям отопления. Греющие контуры теплового пола лучше запитывать прямо на котел, чтобы обогрев пола мог функционировать независимо от батарей, особенно в летнее время.
Схемы укладки водяного теплого пола

Способы раскладки трубы теплого пола
Существуют три основных способа укладки водяного теплого пола: змейка, спираль (улитка) и комбинация этих вариантов. Чаще всего теплый пол монтируют улиткой, в некоторых местах используют змейку.
Схема монтажа «Улитка»
Укладка теплого улиткой позволяет более равномерно распределять тепло по всему помещению. При такой раскладке труба монтируется по кругу к центру, затем от центра как бы «разворачивается» по кругу в обратном направлении.
При этом при раскладке теплого пола улиткой нужно закладывать отступ для раскладки трубы в обратном направлении.
Укладка теплого пола змейкой
При такой раскладке труба теплого пола монтируется в одном направлении и при окончании раскладки контура просто возвращается в обратку коллектора. При таком устройстве в начале контура температура теплоносителя горячее, в конце холоднее. Поэтому раскладку змейкой используют довольно редко.
Расчет теплого пола
Перед подключением теплого пола по разработанной схеме, необходимо сделать его предварительный расчет. Грубый расчет Вы можете сделать самостоятельно по следующим шагам:
- Определите место расположения коллектора. Чаще всего его монтируют в центре этажа.
- Попробуйте схематично изобразить раскладку труб теплого пола, соблюдая следующую информацию: при шаге 15 см на квадратный метр трубы тратится 6,5 метров трубы, длина трубы не должна превышать 100 метров, контура все должны быть плюс-минус одинаковыми.
- Определяемся с метражом всех контуров и в целом можно приступать к монтажу.
Так же не забудьте сделать тепловые расчеты здания. В интернете есть множество готовых калькуляторов. Если теплопотери в помещении не превышают 100 Вт на метр квадратный, то теплый пол у вас не потребует дополнительных приборов отопления.
Монтаж теплого пола
Как определись со схемой укладки и подключения теплого пола, нужно приступать к монтажу.
- Подготовьте основание теплого пола. Оно должны быть ровным с минимальным перепадом высот.
- Уложите гидроизоляцию, если того требуют местные нормативы
- Уложите полистирол толщиной 10 см на первом этаже и 5 см на последующих.
- Постелите полиэтилен, чтобы меньше стяжки соприкасалось с изоляцией
- Если способом крепления у Вас является армирующая сетка, то уложите ее на полиэтилен
- Раскладывайте трубу теплого пола согласно утвержденной схеме
- Опрессуйте систему
- Заливайте стяжку
eurosantehnik.ru
Схема подключения водяного теплого пола
Водяной обогревающий пол подсоединяют к электрическому либо газовому котлу. Он, прогреваясь, подает комнате тепло с помощью циркуляции горячей жидкости. Схема подключения водяного теплого пола может выполняться несколькими способами.

Пирог водяного пола
Основные нюансы подсоединения водяного пола
Главным отличием водяной системы является температура циркулирующей жидкости, которая варьируется от 33 до 38 градусов. Тогда как в радиаторных батареях она достигает 80 градусов. С учетом способа теплового распределения и напольного покрытия при обустройстве такого обогревающего пола подобает соблюдать следующее:
- независимо от схемы подсоединения контура пола к централизованной системе его закрепление к коллекторным выходам сбоку производится при помощи фитингов;
- под ламинатом утеплительный слой значительно понижает тепловую отдачу, именно по этой причине его использовать крайне нежелательно;
- под финишное покрытие стяжку делают тонкой, и усиливают ее армированной сеткой, которая выкладывается сверху труб;
- при использовании керамики либо керамогранита стяжка имеет вышину в 3 – 5 см, а между трубками шаг варьируется от 10 до 15 см.
После того как подключен водяной теплый пол к системе отопления первое включение с целью прогрева делается на протяжении 2 дней. Зная, как правильно подключить водяные теплые полы, можно обеспечить себя необходимым теплом.
Коллекторная система
Полноценная коллекторная система включает не только вентили запора на трубках и сливной кран, отводчик воздуха, смеситель и насос для циркулирования, чтобы облегчить протекание воды.
Процедура подсоединения такого типа обогрева к котлу заключается в объединении труб с коллекторной группой, а непосредственно коллекторы подключаются к трубкам, исходящим от котла. Соответственно, при коллекторном подсоединении выполняется монтаж шкафа для коллекторов и выкладывание пола.

Коллекторная система водяного пола
Иногда клапаны запора на входе/выходе заменяют наладочными термовентилями. Их оборудуют термическим баллоном с парафином, благодаря которому выставляется пропускная вентильная способность.
Узел смесительно-насосный используется с целью подмешивания остывшей воды из обратной трубы в подающую, понижая температуру чрезмерно нагретой воды. Тем, кто обустраивает водяной пол в области с холодной погодой, неизбежно необходим смеситель. Это объясняется тем, что устройство постоянно функционирует в порядке интенсивного нагрева, а нагрев жидкости не должен быть более 55 градусов.

Смесительный узел для водяного пола
Насос смесителя монтируется в зоне промеж коллектора и подающей магистрали. Насосный 3-й выход обеспечивает обратное протекание воды перед отдающей трубой. Следовательно, насос забирает воду с наименьшей температурой и отдает ее в подающую трубу.
При помощи особых соединителей осуществляется объединение с коллекторами трубок пола. Соединитель состоит из:
- опорной втулки;
- гайки из латуни;
- кольца зажима.
Посредством компрессионных фитингов между собой связываются:
- клапаны;
- коллекторы;
- трубы.
Когда соединение имеет неравные диаметры, то применяются переходные фитинги. Наиболее простой вариант схемы состоит из типовых коллекторов с клапанами запора. Подсоединяется обратка/подача с трубами и кранами запора, подключаются коллекторы и трубы для воды.
Коллекторный шкаф располагают в той зоне помещения, где можно легко подвести обратный и подающий трубопровод. К ним подсоединяются выходы коллекторов сбоку на:
- подачу;
- обратку.

Коллекторный шкаф в квартире
Но прежде устанавливаются краны запоров на коллекторы. В некоторых моделях запорного вентиля есть термометр, он сделан для удобства контролирования температуры.
Специалисты рекомендуют использовать уже собранный набор коллекторов от проверенных производителей. Обычно в него входят вентиля как на выходах подачи/обратки, так и на выходах для монтирования труб для жидкости обогреваемого пола. Это позволяет при возможном починке выключать только один контур от системы, а остальные будут работать.
Важно! После того как коллекторная система создана и подсоединена к трубкам обогревающего пола, надо протестировать работоспособность. Проверка осуществляется на протяжении ряда часов, чтобы увериться, что весь трубопровод герметичен.
Схема с 2 ходовым клапаном
Данный элемент называется еще питающим краном. Он состоит из термоголовки с термодатчиком жидкостного типа, которая открывает и закрывает устройство. Благодаря этому можно добавлять либо отсекать подачу нагретой жидкости, поступающей от отопительного аппарата.

Схема с 2 ходовым клапаном водяного пола
В данном случае подмешивание производится не все время, как в случае с 3 ходовым устройством, а лишь при открывании крана. Установка узла с 2 ходовым краном обязательно требует предусматривания в схеме обвязки монтаж байпаса, который оснащен предохранительным клапаном. Если повышаются критические параметры давления на входе в коллектор, то клапан открывается и сбрасывает определенную часть жидкости в обратную трубу.
Достоинством схемы с 2 ходовым клапаном является исключение возможности перегревания системы пола, что существенно увеличивает его срок функционирования. Такая схема обладает ограничением обогреваемой площади – не больше 200 м2, что объясняется маленькой пропускной способностью крана.
Система со смесительным 3 ходовым клапаном
Для того чтобы лучше управлять температурой теплой жидкости, лучше всего делать подключение водяного теплого пола к системе отопления с помощью 3 ходового крана. Его конструкция состоит из:
- отдельного термодатчика;
- термоголовки.
Использование такого устройства в схеме пола дает возможность обеспечения единой температуры воды в каждом контуре. Посредством циркуляционного насоса приводится в движение теплоноситель. А термостатический 3 ходовый клапан подмешивает определенное количество теплоносителя в подающую трубу.
Причем установка 3 ходового смесителя делается на коллекторной выходной ветке обратной трубы. Такая схема максимально простая, сложность состоит только в регулировке температуры в некоторых контурах.

Схема с 3 ходовым клапаном водяного пола
Важно! Смесительный 3 ходовый кран может иметь не только стандартный температурный датчик, но и подсоединяться к автоматической системе управления водяным обогревающим полом.
Бывает так, что неопытные монтажники выбирают данную систему из-за простоты, но потом не могут понять, почему пол плохо греет. Обязательно нужно учитывать, что трубопровод с запорным 3 ходовым клапаном без насоса обладает небольшой проходимостью. Именно по этой причине использование такой схемы ограничивается 2 — 3 параллельными магистралями нагрева. Из-за дополнительных требований длина труб в контурах достигает не больше 35 — 40 метров. Однако при использовании насоса циркулирования ограничения снимаются.
Параллельная и последовательная схема
Существуют схемы, где используется несколько видов смешивания. Параллельная схема подразумевает замену байпаса пропускным краном. Он необходим с целью пропускания сквозь себя теплоноситель при предопределенном напоре. Все это позволяет сквозь байпас не прогонять непрестанно жидкость, когда контуры работают.
В случае, когда не доступны контуры, то открывают пропускной кран и выпускают поток с целью разгрузки насоса и экономии электричества. При закрытых контурах байпас с перепускным краном подсобляет насосу в подаче расхода. Пропускной кран настраивается вручную на нужный напор. Есть у этой схемы особенность – жидкость на выходе имеет такие же показатели температуры, как и при входе.
Последовательная система подсоединения водяного обогревающего пола выполняется последовательно и отличается одним преимуществом. Такой вариант самый продуктивный и точный относительно тепловой техники, поскольку выходной поток понижен в котел, а температурные показатели – аналогичны полу.

Параллельная и последовательная схема водяного пола
Если сравнивать эти две схемы, то стоит отметить, что для получения наибольшего эффекта от функционирования насоса, лучше всего выбрать последовательное смешивание. К тому же оно позволяет подсоединять большее количество контуров, а насос не будет отдавать свою мощность другим циркуляционным кольцам.
Посмотрите небольшое видео про правильный смесительный узел для Вашего теплого пола:
Вас могут заинтересовать:
prokommunikacii.ru
гайд по подключению системы к коммуникациям
Теплые полы водяного типа становятся все популярнее у владельцев частных домов, отапливаемых от котла. Комбинированная система, обустроенная по всем правилам, исправно работает на протяжении 15-20 лет. Удачно подобранная схема подключения водяного теплого пола (ВТП) обеспечивает подачу теплоносителя, нагрев его до нужной температуры и распределение по контурам.
Но для начала рассмотрим, когда водяной пол становится полезным, а когда устраивать его нецелесообразно.
Содержание статьи:
Когда можно и нельзя оборудовать ВТП?
Производители комплектующих для ТП не всегда уточняют, есть ли ограничения для установки водяных систем, однако они существуют. В некоторых случаях монтировать обогревательные конструкции запрещено.
Где не принято устанавливать водяные полы:
- В многоквартирных зданиях. Централизованное отопление распределено между квартирами. Дополнительное подключение в одной из них приведет к обогревательному и гидравлическому дисбалансу.
- В общественных местах. Подогрев пола считается неэффективным, так как велики теплопотери, и экономичные по сути системы становятся дорогостоящими в процессе эксплуатации.
- В жилых помещениях с недостаточной теплоизоляцией в качестве главного источника тепла. Одно из условий установки теплых полов в северных районах – снижение теплопотерь за счет утепления стен и пола, а также установка радиаторов по периметру помещений, под окнами.
Наиболее эффективной системой отопления признана комбинация традиционного радиаторного обогрева с теплым полом, причем батареи отопления остаются основными источниками тепла.
Но иногда система, скрытая под напольным покрытием, играет главную роль:
Галерея изображений
Фото из
Просторные помещения с панорамными окнами
Интерьер в ретро стиле
Детские и игровые комнаты
Ванные комнаты и санузлы
Теплые полы, оборудованные с соблюдением норм и технологических нюансов, безопасны, гигиеничны и не влияют на эстетику помещений. А за функциональность и удобство эксплуатации отвечает выбранная схема подключения, на описании которой остановимся подробнее.
Разбор схемы подключения с коллектором
Существует несколько вариантов устройства системы ТВП. Но наиболее практичной и рациональной признана конструкция с коллектором – многофункциональным узлом, раздающим теплоноситель.
Принцип работы отопления
Главным источником теплоснабжения в доме, как правило, является автономный генератор, функцию которого обычно выполняет котел. Тип котла не имеет значения, однако подсчитано, что газовый обходится в 6-7 раз дешевле, чем электрический.

Котел может быть установлен в кухне, коридоре, подвале или специально выделенном помещении – бойлерной. Связь с радиаторами и теплым полом осуществляется посредством труб (полипропиленовых, металлопластиковых и др.)
Температура нагрева воды для отопления достигает 95°С. Система является замкнутой, и на обратке температура ниже – примерно 65-70°С. Но для теплого пола эти параметры не подходят, максимально допустимое значение — 55°С. На практике теплоноситель поступает в трубы ВТП еще более остывшим – 35-45°С.
Чтобы отрегулировать нужную температуру, к контурам подключают обратку и устанавливают смесительный узел, осуществляющий подмес потоков.

Схема подключения: 1 – клапан трехходовой; 2 – насос циркуляционного типа; 3 – шаровые краны с термодатчиками; 4 – коллектор для раздачи теплоносителя с расходомерами; 5 – коллектор с вентилями регулировки, установленный на обратке; 6 – теплый пол «улитка»
Температуру в системе можно отрегулировать вручную, ориентируясь на данные термодатчиков. Однако есть газовые котлы, предназначенные для прямого подключения ВТП. Они автоматически подают воду с заранее установленной температурой – 40-45°С.
Котлы на твердом топливе регулировать сложно. Чтобы теплоноситель в системе с твердотопливным генератором достиг нормы, требуется установка дополнительного буферного бака.
Электрокотлы подходят идеально, так как нужная температура поддерживается в автоматическом режиме, однако это наиболее затратный способ отопления, не выгодный экономически.
Выбор и сборка коллекторного узла
Контуры ВТП подключаются к системе отопления через распределяющий коллектор. Это узел, позволяющий производить регулировку подачи теплоносителя, контролировать температуру и расход, балансировать контуры, удалять из системы воздух. За каждую функцию отвечают отдельные элементы: насос, расходомеры, манометр, термостаты.

Образец коллекторного способа подключения. На стене закреплена гребенка, к которой с одной стороны подводятся магистрали подачи и обратки, с другой – водяные контуры из одного или нескольких помещений
Чтобы правильно подобрать комплектующие для сборки смесительно-коллекторного узла, лучше нанять специалиста, который хорошо разбирается в качестве представленных на рынке деталей.
Основные элементы узла:
Галерея изображений
Фото из

На подающей линии располагается коллектор с балансировочными клапанами, оснащенными расходомерами, на выпуске – такой же коллектор, но с обычными вентилями или термостатическими клапанами

На обоих коллекторах устанавливают краны, выполняющие 2 функции: удаление теплоносителя из системы и выпуск воздуха при первоначальном или очередном заполнении контуров водой

При отсутствии отдельного стояка необходим смесительный узел, включающий байпас, термостат и насос. Существует множество вариантов установки узла в зависимости от расположения коллектора, количества подключенных контуров и других условий монтажа

Существует несколько причин завоздушивания системы, поэтому установка автоматического воздухоотводчика необходима. Его монтируют сбоку, желательно в самой высокой точке коллекторно-смесительного узла, на подающей гребенке
Коллекторные гребенки с расходомерами и клапанами
Дренажные краны для аварийного слива теплоносителя
Смесительный узел для регулировки теплоносителя
Автоматический воздухоотводчик для выпуска воздуха из труб
Кроме перечисленных комплектующих понадобятся фитинги (аксиальные, компрессионные или пресс-фитинги), специальные кронштейны. Узел целиком обычно размещают в коллекторном шкафу, который может иметь различное исполнение и место монтажа.
Порядок действий: пошаговая инструкция
Подключение водяного пола к отопительной системе производится на заключительном этапе, когда полностью выполнены строительные работы, собран и установлен коллекторный шкаф.
Весь процесс монтажа системы ВТП включает следующие этапы:
- Проектирование, расчеты, составление схемы.
- Подготовка основания, монтаж утеплителя, труб, армирующей сетки.
- Заполнение контуров теплоносителем, гидравлические испытания.
- Заливка стяжки, укладка финишного напольного покрытия.
- Подключение к системе, балансировка контуров.
- Ввод в эксплуатацию, тестирование.
Как видите, мероприятия по подключению выполняются в самом конце. И здесь важную роль играет балансировка контуров. Каждая петля имеет различную длину, соответственно, все контуры отличаются гидравлическим сопротивлением.
Инструкция по подключению труб:
Галерея изображений
Фото из
Шаг 1 – надеваем на трубы защитные кожухи
Шаг 2 – устанавливаем зажимное соединение под евроконус на трубу
Шаг 3 – присоединяем фитинг к штуцеру коллектора
Шаг 4 – аккуратно затягиваем соединение
Шаг 5 – намечаем монтаж второго конца трубы
Шаг 6 – находим соответствующий штуцер на обратной гребенке
Шаг 7 – корректируем положение теплоизолирующих рукавов
Шаг 8 – поочередно подключаем все трубы
Если установить коллекторный узел без расходомеров, отопительная функция будет нарушена. При введении системы в эксплуатацию теплоноситель будет стремиться попасть в меньшие контуры, с минимальным сопротивлением. В результате помещения с короткими контурами будут обогреваться согласно проекту, а с длинными – останутся неотапливаемыми.
Балансировку следует начинать, когда коллектор подключен к подающей и обратной трубам.

Схема теплого пола с различными по размеру отопительными контурами. Чтобы температура в них была примерно одинаковой, необходимо произвести балансировку, для которой и нужны расходомеры
Инструкция по балансировке:
- Открыть поочередно клапаны подачи и обратки. Проследить, чтобы воздухоотводчики также находились в открытом состоянии.
- При выключенном котле включить циркуляционный насос и настроить терморегулятор на максимальную температуру.
- Довести давление в системе до нормы – 1-3 бара.
- Закрыть вентили на всех контурах, оставить только самый длинный. Записать данные расходомера.
- Открыть вентиль на второй по длине петле. Подогнать расход под первый результат, используя балансировочный вентиль.
- Продолжить поочередно открывать вентили на контурах, от длинных к коротким, подгоняя расход к одному значению (первому).
С помощью удобного функционала всегда можно откорректировать параметры расхода. Но делать все придется вручную, ориентируясь на значение в самом длинном контуре.
Начинать эксплуатацию сразу на всю мощность запрещено, температуру теплоносителя в системе следует поднимать постепенно. В первые сутки осуществляют подачу воды чуть выше комнатной температуры – +25°С, затем каждый день прибавляют по 5-6°С. Нужную температуру выставляют на терморегуляторе.

При достижении подогреваемой водой температуры 30-45°С в комнатах должен установится максимально комфортный микроклимат. Если этого не произошло, можно прибавить еще максимум 5-10°С
Скорость насоса поднимать не обязательно, лучше, если он будет работать на первой. Нормальная разница температуры на подаче и обратке – 5-10°С, но если значение выше, то скорость насоса можно увеличить.
Подключение от радиатора отопления
Иногда вместо схемы «котел – смесительно-коллекторный узел – контуры», используют другие варианты подключения теплого пола. И наиболее распространенный из них – подключение контура ВТП к радиатору отопления. Схема выглядит так:

Подключение осуществляется к трубе обратки: 1 – отсекающие шаровые краны; 2 – обратный клапан; 3 – трехходовой смесительный узел; 4 – насос циркуляционного типа; 5 – воздушный клапан; 6 – коллекторный узел; 7 – труба к котлу
Минус схемы – сезонное использование теплого пола. Как известно, радиаторы отопления не используют летом, следовательно, пол также останется холодным.
Чтобы температура теплоносителя не поднялась выше нормы, в схему включают специальный датчик. Он в автоматическом режиме перекрывает поступление воды, как только она становится излишне горячей. Клапан снова открывается, когда теплоноситель остынет до приемлемой температуры.
Такой тип ВТП можно организовать и без насосно-смесительного узла. Единственным инструментом регулировки является термостатическое устройство, установленное на трубе подачи.
Выводы и полезное видео по теме
Обзор способов подключения:
Вариант подключения контура без коллектора:
Как собрать насосно-смесительный узел
При выборе схемы подключения ВТП к отопительной системе лучше проконсультироваться со специалистом, чтобы учесть все нюансы дальнейшей эксплуатации. Если нет навыков сборки коллекторно-смесительного узла, рекомендуем покупать готовый.
sovet-ingenera.com
4 схемы подключения водяного теплого пола
Теплый водяной пол к системе отопления можно подключить множеством вариантов. Давайте рассмотрим четыре основные схемы, которые чаще всего применяются в наших реалиях.
Но прежде чем перейти к их подробному изучению, стоит обратить внимание на те минимальные требования, которые вообще применяются к теплым полам. Они тем или иным образом могут повлиять на выбор схемы.
Ограничения и нормативы
Начнем с того, что водяной теплый пол не относится к высокотемпературным системам отопления. По нормативам, здесь нельзя превышать и нагревать температуру теплоносителя свыше 55С.
На практике нагрев происходит максимум до 35 или 45 градусов.
При этом не путайте температуру теплоносителя и температуру поверхности пола. Она может составлять от 26 до 31 градуса максимум.
- там где вы находитесь постоянно (зал, спальня, кухня) — это 26С

- в комнатах с временным пребыванием (санузел, отдельная прихожая, лоджия) — 31С

Кроме того, не забывайте про циркуляционный насос. Теплый пол — это все таки отдельный самостоятельный контур. Насос может быть как встроенным в котел, так и смонтирован за его пределами.
С помощью насоса легче выполнить еще одно требование, касающееся перепада температур. К примеру между подачей и обраткой, перепад должен составлять не более 10 градусов.
Но выбирая насос, не переборщите со скоростью протока теплоносителя. Максимально допустимое значение здесь — 0,6м/с.
Зная все эти ограничения и рекомендации, давайте перейдем непосредственно к самим схемам.Схема прямого подключения
У вас есть котел, после которого смонтирована вся арматура безопасности + циркуляционный насос. В некоторых настенных вариантах котлов, насос идет изначально встроенным в его корпус.
Для напольных экземпляров придется ставить его отдельно. От этого котла, вода сначала направляется в распределительный коллектор, и далее разбегается по петлям. После чего завершив проход, возвращается через обратку в теплогенератор.
Спецификация материалов и оборудования на примере Valtec

При такой схеме, котел непосредственно настраивается на желаемую температуру самих ТП. У вас тут нет никаких дополнительных батарей отопления или радиаторов.
На какие главные особенности здесь стоит обратить внимание? Во-первых, при таком прямом подключении, желательно устанавливать конденсационный котел.
В таких схемах, работа при относительно невысоких температурах для конденсационника вполне оптимальна. В этом режиме он достигнет своего наибольшего КПД.
Если же вы будете использовать обычный газовый котел, то в скором времени попрощаетесь со своим теплообменником.
Второй нюанс касается твердотопливных котлов. Когда у вас смонтирован именно он, для прямого подключения к теплым полам, вам потребуется еще и буферная емкость.
Она нужна для ограничения температурного режима. Твердотопливными котлами напрямую очень тяжело регулировать температуру.
Схема с трехходовым клапаном
В подавляющем большинстве домов монтируют именно эту комбинированную систему теплых полов.
Спецификация материалов и оборудования

Она включает в себя:
- наличие радиаторов отопления с нагревом до 70-80С
- отдельный контур ТП со средней температурой воды в 40С
Главный вопрос здесь — как получить из 80 градусов идущих на батареи, поток воды для теплых полов в два раза меньшей температуры.
Проблема решается при помощи трехходового термостатического клапана.
Монтируется он на подающей трубе. При этом после него не забудьте поставить циркуляционный насос.
Более холодная вода берется из обратки теплого пола. Смешиваясь с горячей водой поступающей из котла, теплоноситель и приобретает пониженную температуру, необходимую для напольного отопления.
Недостатком такой схемы является то, что вы не сможете точно ограничить и отрегулировать поток остывшей воды из обратки. Чем это чревато?
Тем, что в трубки теплых полов периодически будет попадать как слишком остывшая вода, так и наоборот — перегретая сверх нормы.
Непридирчивый человек этого может и не заметить, тем не менее данные перепады температуры в этой схеме присутствуют, и от них никуда не деться. Конечно, временные отрезки подачи горячего и непрогретого теплоносителя могут компенсироваться тепловой инерцией бетона стяжки.
Но это все относительно. Никогда точно не рассчитаешь оптимальную толщину при таком обогреве.
Достоинства такой комбинированной схемы с трехходовым клапаном:
- простой монтаж
- доступная цена оборудования
Такой способ монтажа себя оправдывает, если у вас квартира или дом небольшой площади. Да и завышенными требованиями к суперкомфортным условиям проживания вы не страдаете.
Схема с насосно смесительным узлом
Эта схема тоже относится к комбинированным системам, когда у вас одновременно есть и радиаторы, и теплый пол.
Однако здесь вместо 3-х ходового клапана, применяется более дорогой насосно-смесительный узел.
Спецификация материалов

По факту, здесь также подмешивается остывшая обратка к основной котловой подаче. Но благодаря балансировочному клапану, остывшую воду можно подмешивать в определенных дозах и заданных пропорциях.
Этим вы обеспечите точно заданную температуру теплоносителя, поступающего в трубки ТП через коллектор.
Это наиболее эффективная и самая комфортная схема. Сам насосно-смесительный узел может быть собран в различных вариациях.
В зависимости от ваших потребностей и финансовых возможностей в него могут быть включены следующие компоненты:
Схема с терморегулирующим комплектом для одной петли
Данная система отопления реализуется при помощи небольших термомонтажных комплектов. Они изначально рассчитаны на присоединение только одной единственной петли.
Здесь вам не придется городить сложных коллекторов, смесительных групп и т.п. Она рассчитана на обогрев помещений с максимальной площадью 15-20м2.
С виду это небольшая пластиковая коробочка, в которой смонтированы:
- ограничитель температуры теплоносителя
- ограничитель реагирующий на температуру окружающего воздуха в прогретой комнате
- воздухоотводчики
Горячая вода поступает напрямую в петлю теплого пола без всяких коллекторов или каких-либо регуляторов. Это означает, что ее изначальная температура достигает максимальных 70-80 градусов, а остывание происходит как раз в самой петле.
Чаще всего люди применяют такие комплекты в 3-х случаях:
1Вы хотите сделать теплый пол на небольшой площади (ванная, санузел, балкон) и при этом не тратить огромные деньги на узел смешения с насосом.2У вас большая площадь теплых полов на первом этаже дома, и есть удаленный санузел на втором.
Чтобы не тянуть одну единственную петлю с первого на второй этаж, плюс применять там воздухоотводчики, можно воспользоваться этим недорогим решением.
Опять же в качестве альтернативы, можно воспользоваться терморегулирующим комплектом.
Во всех трех случаях вы просто его подключаете напрямую к ближайшему радиатору, стояку или коллектору отопления. В итоге у вас автоматически получается готовая петля теплого пола.
Недостатки такого комплекта:
- малый комфорт — если хорошенько топить котел, пол у вас будет постоянно перегретым
Конечно можно подавать и остывшую воду из буферной емкости, но тогда мы приходим к ранее рассмотренной схеме №1. Данный же комплект предназначен для подключения именно к высокотемпературной системе, с ПЕРИОДИЧЕСКОЙ подачей в теплый пол горячей воды.
Подали порцию воды, термоголовка перекрыла поток. Далее вода остыла в петле, подали следующую порцию и т.д. Если же теплоноситель низкотемпературный, то и никакого комплекта не нужно.
Кстати, его можно подключать не только к теплым полам, но и к системе теплых стен, или к отдельным радиаторам отопления.
Более подробно с работой системы можно ознакомиться в паспорте на изделие — скачать.
- второй недостаток — комплект будет эффективно работать только в двухтрубной системе
В однотрубной его будет достаточно сложно приспособить. Придется монтировать байпас и балансировочный вентиль.
Достоинства:
- самый простой монтаж из всех вышеприведенных схем
Применяемость — в маленьких помещениях с редким пребыванием людей. В основном это санузлы, коридор, лоджия.
Чтобы понять какая из схем лучше и наиболее подходящая для вашего случая, можете сравнить все их недостатки и преимущества, сведенные воедино в одной общей таблице.
Взвесив все плюсы и минусы можете выбирать ту, которая наиболее полно удовлетворяет вашим потребностям и возможностям. После чего смело приступать к монтажу или приглашать специалистов для проведения ремонтных работ.
Статьи по теме
domikelectrica.ru
Как подключить водяной теплый пол

Некоторые жильцы квартир или домов хотят полностью заменить/совместить радиаторную систему отопления с теплыми полами. Это вполне обосновано, ведь теплые полы позволяют равномерно распределять тепловую энергию, ими можно обогревать большие площади помещений. Кроме того, они экономичны. В этой статье мы обсудим нюансы того, как подключить водяной теплый пол. Особенно это будет интересно тем, кто задумывается, как реализовать водяной обогрев пола в квартире. Мы рассмотрим несколько вариантов и схем подключения.
Подключение к системе отопления

Осуществлять подключение водяного теплого пола к централизованной системе отопления недопустимо. На это имеется несколько причин:
- Большое гидравлическое сопротивление в трубах.
- Плохое качество теплоносителя.
- Возможные гидроудары, из-за которых повреждаются трубы.
- Температурный хаос в системе отопления и др.
Что касается подключения к системе отопления, которое реализовано от установленного котла, то необходимо обустраивать смесительный узел. Он необходим для того чтобы понижать слишком высокую температуру теплоносителя для теплого пола.
Радиаторную систему принято считать высокотемпературной, а теплые полы – низкотемпературной. Если для радиаторов необходим теплоноситель с температурой 80-90°С, то для теплого пола достаточно 35-45°С. И чтобы понизить уровень температуры, используется смесительный узел.

Конструкция смесительного узла включает в себя следующие компоненты:
Схема подключения выглядит следующим образом:
- На подачу монтируется насос, затем температурный датчик и только после этого трехходовой смесительный клапан. Вся эта конструкция подключается к трубе системы отопления.
- На обратку необходимо установить обратный клапан. Его выход подключается к трубе с охлажденным теплоносителем, идущим к смесительному клапану.

В результате такой схемы подключения теплоноситель проходит такой путь:
- Насос закачивает в систему теплых полов горячую воду 80 °С.
- Далее, она смешивается с холодной на трехходовом клапане.
- После этого проходит по всему греющему контуру.
- И возвращается в систему отопления на обратку. При этом частично остывший теплоноситель подмешивается с горячим на трехходовом клапане.

Как же осуществляется регулировка температуры теплоносителя при таком подключении? Регулировка происходит благодаря трехходовому смесительному клапану и температурному датчику. В обязательном порядке теплый пол следует оснастить сервоприводом. Вся эта система работает в автоматическом режиме, то понижая температуру, то повышая температуру теплоносителя. Так, достигается максимально комфортная температура теплых водяных полов, и даже босиком вам будет приятно ходить по полу.
Коллекторное подключение к котлу

Процесс подключения теплого водяного пола с гребенкой очень прост и сводится к тому, чтобы соединить трубы греющих контуров с коллектором, а сам коллектор с котлом. Однако имеются различия в комплектации коллектора. Именно это мы и будем рассматривать в этом подразделе.
Монтаж коллектора должен осуществляться так, чтобы к нему было удобно подвести трубы отопительного контура. Так, на коллектор устанавливаете запорную арматуру. На трубу подключаете боковой выход как на подачу, так и на обратку.
Чтобы было удобно контролировать уровень температуры теплоносителя, запорная арматура может включать в себя термометр.
Если вы купите готовый комплект коллектора, то он уже будет иметь все необходимые вентили даже на выходах труб, идущих к котлу. Наличие кранов позволит вам, при необходимости, осуществить ремонт или временно отключить один из контуров. Если же вы собираете коллектор самостоятельно, то сборка соединения каждого элемента выполняется компрессионным фитингом. В результате чего теплые полы будут подключены к котлу через коллектор.
Однако такой метод подключения не рекомендуется многими специалистами. Почему? Причина в том, что теплый пол в таком случае будет полностью зависеть от работы котла. Единственное что вам будет удаваться, так это прикручивать кран для увеличения или уменьшения потока теплоносителя. Все это явно неудобно.

Для автоматизации контроля температуры теплоносителя в коллектор дополнительно устанавливается следующий комплект оборудования:
Так, вместо запорной арматуры на коллекторе устанавливаете термостатические регулировочные вентили. В их конструкции имеется термобаллон с парафином, который отталкиваясь от температуры воздуха в помещении, сужается или расширяется. Эти действия задают пропускную способность термостатического вентиля. Что касается насосно-смесительного узла, о принципе его работы было написано выше.
Единственное, что необходимо уточнить, так это место монтажа смесительного насоса. Его монтаж осуществляется между трубой подачи и коллектором. Благодаря этому насос будет забирать необходимый объем остывшего теплоносителя и добавлять к горячей воде, смешивая ее до нужной температуры.
Итак, мы рассмотрели основные и рабочие схемы подключения теплого водяного пола. Как видно знать, как правильно осуществить монтаж водяного пола мало. Следует правильно осуществить его подключение. Надеемся, что эта статья поможет вам разобраться в тонкостях этой работы. А если у вас уже есть личный опыт, то оставляйте отзывы и комментарии в конце этой статьи, касательно используемых вами схем подключения водяного теплого пола.
Видео
В представленном видео вы сможете видеть способ подключения отопительного контура теплого пола к коллектору, а также особенности сборки коллекторной группы:
www.stroitelstvosovety.ru
Схемы теплого пола — конструктивная, размещения оборудования, подключений
Теплый пол создается по определенным схемам, которые имеются в проектной документации, или же разработанными самостоятельно в соответствии с опытом строительства в сходных условиях.
В частных домах условия мало чем различаются. Важно, что сходны общая обогреваемая площадь пола — (в основном 80 — 250 м кв.) и площадь отдельных комнат 10 — 40 м кв.
Оборудование, применяемое в частных домах однотипное, а нередко одинаковое — от одного производителя. Это дает возможность применять сходные конструктивные, монтажные схемы теплых полов.
Далее рассмотрим наработанные схемы монтажа, в т.ч. и гидравлическую разводку и подбор оборудования.
Пирог теплого пола
Основная конструктивная схема – «пирог» теплого пола. Имеется определенная последовательность слоев. Здесь основная сложность в недопущении брака и отступлений от принятой схемы.

- 7. Основание горизонтальное, и сухое. перепад высот в комнате — не более 5 мм.
- 5. Выравнивающая подсыпка из песка (непрочная стяжка) под утеплитель.
- 4. Утеплитель — плотный крепкий и водоустойчивый экструдированный пенополистирол. Толщина — не менее рекомендаций СНиП по утеплению (100 — 220 мм), для межэтажных перекрытий — 35 мм.
- Гидроизоляция отделяет стяжку от утеплителя, препятствует быстрому уходу воды из стяжки.
- 3. Армирование — металлическая сетка 50 — 150 мм, из прута 4 — 5 мм, приподнятая, так, чтобы находится в толще стяжки.
- 1. Трубопровод — металлопластиковый, PERT и РЕХ, чаще 16 мм в диаметре.
- 2. Стяжка бетонная толщиной от 8 см, поделенная на фрагменты со стороной 4 — 5 м (один контур трубопровода в фрагменте стяжке).
- 8. Деформационные швы, заполненные демпферной лентой шириной 5 — 15 мм, — делят стяжку на фрагменты и отделяют от стен
- 6. Напольное покрытие пригодное для теплого пола.
- 9. Плинтус закрывает деформационный шов.

Более подробную информацию по каждому слою можно узнать на данном ресурсе.
Визуальная схема размещения элементов, — конструкция, последовательность укладки:

Укладка трубопровода
Трубопровод должен быть уложен так, чтобы не возникало температурной зебры на поверхности стяжки. Также плотность укладки определяется требуемой теплоотдачей в соответствии с теплотехническим расчетом (если такой проводился). Максимальное расстоянием между трубами — 250мм. Минимальное — 100 мм.

Главная схема укладки — улиткой (спиральная), при которой чередуются трубы подачи и обратки. Укладка змейкой лучше подходит в помещениях, вытянутых вдоль холодных зон (угловых), узких и длинных.
Более плотная укладка (100 — 150 мм) в холодных (краевых) зонах, которые тянутся вдоль наружных стен. Ширина краевой зоны обычно 0,4 — 0,8 метра. Меньше плотность (150 – 250 мм) ближе к центру здания.

Длину одного контура не рекомендуется делать больше 80 метров, чтобы не превысить потерю напора возникающего при расходе теплоносителя, который покрывает «средние» теплопотери здания.
Иными словами, чтобы не выйти за технические возможности насосов 25-40 , 25-60, при покрытии теплопотерь «обычного дома».
Подробней о выборе насосов теплого пола
Трубопровод привязывается к сетке пластиковыми застежками, — какие трубы применить
Схема водяного пола для дома
Размещение контуров водяного пола в доме должно выполнятся в соответствии с проектом. Учитываются теплопотери всего здания и каждой комнаты, исходя из которых выбирается плотность укладки трубопровода, скорость движения теплоносителя, насос и др.
Но часто все сводится к однотипным схемам, с длиной контуров 60 — 80 метров, которые применимы для хорошо утепленных домов.
Или же к применению контуров длиной 40 — 45 метров, для которых применяется упрощенная гидравлика с ограничителями потока — РТЛ регулировка температуры
Типичная схема размещения контуров. Согласно расчета не во всех комнатах делается плотная укладка в холодных зонах.

Примерно одинаковая плотность размещения контуров по площади дома, — шаг укладки 100 мм в краевых зона и 200 мм в остальной части нормально утепленных домов

Участки пола, заставленные оборудованием, низкой мебелью остаются без трубопровода, например, размещение трубопровода в санузле с ванной и душевой кабинкой.

Подключение водяного пола, устройство гидравлики
Водяной пол подключается к общей отопительной сети, точно также, как ветвь радиаторов, — параллельно, через тройники.

Монтажная схема водяного теплого пола выглядит следующим образом:

Необходимо уделить внимание средствам защиты. На схеме указаны:
- Защитное термореле которое отключает насос, и которое установлено на подающем коллекторе.
- Байпас с дифференциальным клапаном между подачей и обраткой, перепускающий жидкость при повышении разности давления из-за прикрытия контуров.
- Контроллер насоса, выключающий его при закрытии сервоприводов на коллекторе.
Также на схеме приведены средства автоматики — термостаты в комнатах сблокированные с сервоприводами регулировочных кранов на коллекторе.
Работу смесительного узла и коллектора разберем отдельно.
Как работает смесительный узел с коллектором
Приведена схема работы трехходового клапана. в котором смешивается подача с котла и обратка с теплого пола.

Работа клапана возможна только под воздействием насоса теплого пола установленного в контуре коллектора (в любом месте).

На практике может устанавливаться и двухходовой клапан перекрывающий подачу на смесительный узел.
Клапан управляется средствами автоматики — термоголовкой, датчик которой устанавливается на трубопроводе подачи и регулирует температуру обычно в пределах 30 — 50 градусов.
Коллектор водяного пола распределяет теплоноситель по контурам. Обычно на гребенке обратки коллектора устанавливаются балансировочные краны, возможно с сервоприводами. На подаче — указатели потока с возможностью перекрытия. Но это дорогая комплектация.

Подробней об устройстве коллектора теплого пола
Наиболее дешевый вариант гидравлики теплого пола для небольшого дома — коллектор с закрывающими шаровыми кранами (с дополнительно установленным балансировочным на наиболее коротких петлях), с термоголовкой смесительного узла, которая регулируется вручную.
teplodom1.ru
как подключить водяной и электрический пол к системе отопления, как соединить с терморегулятором, схема, как правильно на фото и видео
Содержание:
Смонтировать теплый пол в жилом помещении можно, применив для этого электрический или водяной нагреватель. Какой бы тип нагревания не применялся, встает вопрос о том, как подключить теплый пол к теплоносителю, так как каждый тип подогреваемого пола имеет свою специфику подключения.

Схема подключения теплого пола к электрической сети
В электрическом подогреваемом полу применяется электрический нагревательный элемент, работой которого управляет терморегулятор (детальнее: «Управление теплым полом электрическим – варианты и способы»).
На сегодня имеется два основных вида терморегуляторов:
- механические, где температура нагревания элемента контролируется, с помощью механического датчика;
- электронные, способные устанавливать рабочую температуру нагревательного элемента с помощью электронной схемы. Подобные регуляторы имеют более широкие функциональные возможности. Например, можно запрограммировать как время включения, так и время выключения.
Все они предназначены для контроля мощности различных конструкций нагревательных элементов, таких, как:

Нагревающий кабель. Это специальный кабель с жилой, имеющей большое сопротивление, покрытой надежной, термостойкой изоляцией. Этот кабель нагревается, если по нему пропустить электрический ток.
Тепловой мат. Основу такой конструкции составляет нагревательный кабель, закрепленный на теплоизоляционной основе с определенным шагом.
Полупроводниковый нагревающий элемент. Под действием электрического тока, полупроводниковый материал, размещенный на специальной пленке, излучает инфракрасные лучи. Толщина пленки с полупроводниковым элементом не превышает 0,5 мм.
Подключение пола с подогревом через терморегулятор
В паспорте любого терморегулятора можно найти информацию о том, как подключить теплый пол к терморегулятору. Схема подключения теплого пола к сети имеется также на корпусе приобретенного терморегулятора. Поэтому, установку и подключение терморегулятора можно осуществить самостоятельно, без привлечения посторонних мастеров также как и монтаж самих обогреваемых полов.
Монтаж прибора можно осуществить посредством подключения его к проводке или подключить через обычную электрическую розетку.
Схему простого подключения прибора можно увидеть ниже на рисунке.

Одно из условий нормальной работы теплого пола – это монтаж его через отдельный автоматический выключатель, рассчитанный на определенную нагрузку. Это даст возможность отключать обогреваемый пол от сети без отключения других приборов, например на летний период.
На рисунке ниже показана схема подключения, учитывающая это требование.
Теплый пол можно подключить самому, но лучше подключение теплого электрического пола поручить соответствующей организации, тогда будет распространяться гарантия на материал и на работу, что очень важно, так как будет с кого спросить (прочитайте также: «Какой теплый пол электро выбрать»).
Расчет нужного количества регуляторов температуры
Многих интересует, как соединить теплый пол, если имеется несколько комнат, нуждающихся в обогреве. В таких случаях целесообразно установить терморегуляторы для каждой комнаты отдельно. Такое распределение позволит уменьшить нагрузку на электропровода. Это достигается тем, что каждое помещение может иметь свой режим работы.
Например, если это жилое помещение, то полы могут работать в ночное время, а если это санузел, то только на период пользования. Это легко сделать, если установить электронные терморегуляторы, у которых имеется функция программирования.
Схема подключения обычного теплого водяного пола
Теплые водяные полы имеют совсем другой принцип работы, поскольку работают на жидком теплоносителе. В данном случае можно использовать один из способов монтажа теплого пола – это подключение теплого водяного пола к магистральной трубе отопления. К сожалению, этот способ не приветствуется в ЖКХ и может привести к серьезным теплопотерям, что может послужить причиной поступления жалоб на недостаточное тепло.

Несмотря на это, многих интересует, как правильно подключить теплый пол к магистральной трубе без ущерба для своих соседей. Такая схема существует и сводится к тому, что теплый пол подключается в местах, где система отопления переходит на обратный поток. В таком случае, подогреваемые полы не будут излишне горячими.
Недостаток такой схемы очевиден и характеризуется тем, что нет возможности регулирования температуры подогрева. Температура полов будет зависеть от температуры основной системы отопления.
Схема подключения нагреваемого водяного пола к индивидуальной системе отопления
Подключение теплого водяного пола к собственной системе водяного отопления практикуется повсеместно, так как этот процесс не имеет никаких проблем, но он ограничен областью применения. Подобные схемы можно применять только в частном секторе.
Ниже на рисунке, можно ознакомиться со схемой установки нагреваемого водяного пола.

На схеме можно выделить такие составляющие конструкции:
- Механизм управления клапаном. Сигнал управления подается от датчика температуры. Соединяются эти элементы конструкции посредством сигнального кабеля. При достижении верхнего предела температуры клапан закрывается, а при достижении нижнего предела – открывается.
- Балансировочное клапанное устройство. Оно регулирует проход энергоносителя, в случае прекращения его подачи. В результате, теплоноситель движется по системе, минуя котел.
- Циркуляционный насос, который увеличивает скорость протекания теплоносителя по водяному контуру.
- Предохранительный термостат. Он контролирует температуру в системе отопления и размещается на подающей трубе.
- Электропривод группы клапанов водяного коллектора. Его задача – это управление клапанами раздельных нагревательных контуров.
- Водяной коллектор обогревательного пола, обеспечивающий распределение теплоносителя по различным контурам (прочитайте: «Схема коллектора теплого пола – как всё должно работать»).
- Затворный вентиль водяного коллектора (байпас). Его задача – переключение водяного контура на малый круг.
- Регулятор температуры, устанавливаемый в месте нагреваемого пола. Их количество зависит от количества нагреваемых полов. Наличие выносных регуляторов температуры позволяет задавать параметры обогрева для каждого пола отдельно.
Как подключить теплый пол к системе отопления, можно узнать, посмотрев соответствующее видео.

Подключение теплого пола к системе отопления может быть осуществлено с помощью гидравлического разделителя, тем более, если точек подключения несколько. Разделитель состоит из специальной емкости, в которой накапливается теплоноситель. Гидравлическую емкость устанавливают в таком месте, чтобы она не мешала жизнедеятельности человека. Это может быть специально оборудованная ниша в стене. Как подключить водяной теплый пол с использованием гидроаккумулятора, можно ознакомиться на фото.
Основным элементом, обеспечивающим нормальную работу пола с подогревом, является водяной коллектор. К этому прибору подводятся все контуры отопления, при этом, водяной коллектор позволяет регулировать давление и температуру энергоносителя раздельно по каждому контуру.
Схема монтажа раздельных контуров с водяным теплоносителем
В процессе составления схемы пола с подогревом, важно учитывать места, где будут проходить отопительные трубы. В точках, где находится бытовая техника и мебель таких труб не должно быть.
Существует два варианта монтажа контуров водяного отопления для подогрева пола – это «улитка» (спираль) и «змейка».
Соответствующая схема подключения теплого водяного пола выбирается в зависимости от условий эксплуатации, а также региональных климатических условий. В регионах, где наблюдается холодный климат, применяют схему типа «спираль». Такая схема способствует более рациональному и равномерному нагреву всей поверхности пола. Читайте также: «Как устроен смеситель для теплого пола и для чего он нужен».
Применение комбинированной схемы подключения нагреваемого пола
Нагреваемые полы могут иметь как самостоятельные контура отопления, так и в сочетании с традиционными системами отопления, включающими в себя радиаторы обогрева. Комбинированная система отопления предусматривает первоначальное подключение к цепи отопления радиаторов, а затем, на обратном движении теплоносителя – нагреваемого пола. Читайте также: «Как выбрать и установить расходомер для теплого пола».
Комбинированная схема устройства нагреваемого пола содержит следующие элементы:
- Циркуляционный насос.
- Радиаторы отопления.
- Отопительный котел.
- Расширительный бак.
- Устройство управления.
- Запорные вентили.
polspec.com










