Для чего предназначено узо – характеристики, назначение, маркировка, для чего нужно устройство защитного отключения, фото и видео
Назначение УЗО, причины срабатывания и подключение УЗО
Как работает УЗО:
- Назначение УЗО
- Принцип работы
- Параметры срабатывания УЗО
- Как подключить УЗО
- Ошибки при подключении
Все УЗО относятся к категории электронной защитной аппаратуры. Тем не менее, по своему функциональному назначению, устройство защитного отключения значительно отличается от стандартных автоматических выключателей. В чем же их различие, и как работает УЗО в сравнении с автоматом?
Всем известно, что с течением времени, происходит старение изоляции проводов. Могут возникнуть ее повреждения, а контакты, соединяющие токоведущие части, постепенно ослабевают. Эти факторы, в конечном итоге, приводят к утечкам тока, из-за которых происходит искрение и дальнейшее возгорание. Нередко, таких аварийных фазных проводов, находящихся под напряжением, могут нечаянно коснуться люди. В этой ситуации, удар током представляет серьезную опасность.
Назначение УЗО
Устройства защитного отключения должны реагировать даже на незначительные кратковременные утечки тока. В этом и заключается их основное отличие от автоматических выключателей, срабатывающих только при перегрузках и коротких замыканиях. У автоматов очень высокая время-токовая характеристика срабатывания, тогда как УЗО срабатывает практически мгновенно, при наличии даже самого минимального тока утечки.

Основным предназначением УЗО является защита людей от возможных поражений электротоком, а также предотвращение опасных утечек тока.
Принципы работы УЗО
С технической точки зрения, любое УЗО является быстродействующим выключателем. В основе принципов работы устройства защитного отключения лежит реагирование датчика тока на изменяющийся дифференциальный ток, протекающий в проводниках. Именно по этим проводникам и происходит подача тока на электроустановку, которую защищает УЗО. На тороидальный сердечник производится намотка дифференциального трансформатора, который и является датчиком тока.

Для определения порога срабатывания УЗО, имеющего определенное значение тока, применяется высокочувствительное магнитоэлектрическое реле. Надежность релейных конструкций считается достаточно высокой. Кроме релейных, в настоящее время стали появляться электронные конструкции устройств. Здесь пороговый элемент определяет специальная электронная схема.
Однако, обычные релейные устройства представляются более надежными. Приведение в действие исполнительного механизма как раз и осуществляется с помощью реле, в результате, происходит разрыв электрической цепи. Данный механизм состоит из двух основных элементов: контактной группы, рассчитанной на максимальный ток и пружинного привода, производящего разрыв цепи, при возникновении аварийной ситуации.

Чтобы проверить исправность устройства, внутри него существует специальная цепь, искусственно создающая утечку тока. Это приводит к срабатыванию прибора и дает возможность периодически проверять его исправность, не вызывая специалистов по проведению электроизмерений.
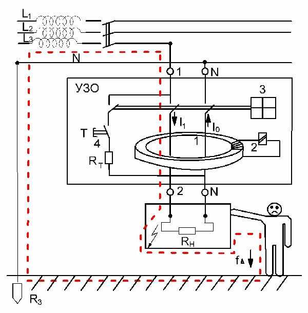
Непосредственная работа УЗО осуществляется по следующей схеме. Следует рассмотреть ситуацию, когда система электроснабжения работает нормально и токи утечки отсутствуют. Рабочий ток проходит через трансформатор и производит наведение магнитных потоков, направленных навстречу друг другу и одинаковых по величине. При их взаимодействии ток во вторичной обмотке трансформатора имеет нулевое значение, и срабатывания порогового элемента не происходит. Когда появляется утечка тока, то происходит нарушение баланса токов в первичной обмотке. Из-за этого, во вторичной обмотке появляется ток. Благодаря этому току, срабатывает пороговый элемент, а исполнительный механизм приводится в действие и обесточивает контролируемую цепь.

С технической точки зрения устройство защитного отключения состоит из пластмассового корпуса, устойчивого к возгоранию. На его задней части имеются специальные замки под установку на DIN рейку в электрическом щитке. Кроме уже рассмотренных элементов, внутри корпуса установлена дугогасительная камера, нейтрализующая электроразрядную дугу. Для подключения проводов используются зажимы.
Параметры срабатывания УЗО
Для правильного выбора уставки срабатывания устройства, следует помнить об опасности переменного тока для человека. Под его действием наступает фибрилляция сердца, когда сокращения равны частоте тока, то есть, 50 раз в секунду. Такое состояние вызывает ток, начиная со 100 миллиампер.
Поэтому, уставки, при которых срабатывает УЗО, выбираются с запасом на уровне 10 и 30 миллиампер. Самые низкие значения используются в помещениях с повышенной опасностью, например, в ванных комната. Наиболее высокие уставки составляют 300 мА. УЗО с такими уставками применяются в зданиях, защищая их от возгораний из-за поврежденной электропроводки.
При выборе УЗО учитывается номинальный ток, требуемая чувствительность и количество полюсов, в соответствии с фазами питающей сети. Необходимо проверять степень термической устойчивости прибора, а также способность к включению и отключению, исходя из расчетных сетевых параметров.
Значение номинального тока для УЗО должно быть выше, чем у автомата. Меньший токовый номинал автомата позволит уберечь УЗО от повреждений при коротком замыкании в цепи.
Как подключить УЗО
Все клеммы на корпусе УЗО промаркированы соответствующими буквами. Клемма N предназначена для нулевого провода, а L – для фазного провода. Поэтому, должны подключаться к своим зажимам.
Также, необходимо учитывать положение входа и выхода и ни в коем случае не менять их местами. Вход расположен в верхней части устройства. К нему подключаются питающие провода, идущие через вводный автомат. Выход располагается в нижней части УЗО и к нему подключается нагрузка. Если перепутать положение входа и выхода, то возможны ложные срабатывания устройства защитного отключения или его полный отказ от работы.

Монтаж УЗО производится в электрощиток вместе с обычными автоматическими выключателями.Таким образом, приборы, установленные вместе, обеспечивают защиту не только от коротких замыканий и перегрузок, но и от токов утечки. Одновременно, находится под защитой и само УЗО, которое подключается за вводным автоматом.
Подключение устройства защитного отключения в квартире или частном доме имеет свои особенности. Для квартир, где используется однофазная сеть, схема подключения УЗО собирается следующим образом, соблюдая определенную последовательность: вводный автомат=>прибор учета электроэнергии=>само УЗО с током утечки 30 мА=>вся электрическая сеть. Для потребителей с большой мощностью рекомендуется использовать собственные кабельные линии с подключением отдельных устройств защитного отключения.
В больших частных домах, схема подключения защитных устройств отличается от квартир, в силу своей специфики. Здесь все приборы подключаются следующим образом: вводный автомат=>прибор учета электроэнергии=>вводное УЗО с селективным действием (100-300 мА)=>автоматические выключатели для отдельных потребителей=>УЗО на 10-30 мА на отдельные группы потребителей.
УЗО ошибки при подключении
Правильное подключение защитных устройств является залогом надежной работы всей электрической сети.
electric-220.ru
УЗО: устройство, принцип работы, назначение
Устройство защитного отключения (УЗО) — это электрический низковольтный аппарат, который служит для автоматического отключения защищаемого участка электрической цепи в случае возникновения дифференциального тока величины, превышающей допустимое значение для данного аппарата. Также можно встретить такую аббревиатуру, как ВДТ — это выключатель дифференциального тока, то есть фактически то же самое. В этой статье мы рассмотрим с читателями сам электрик, какое устройство, назначение и принцип работы УЗО, применяемого в электрике.Назначение
Сперва рассмотрим, какое назначение устройства защитного отключения (на фото ниже вы можете ознакомиться с его внешним видом). Ток утечки возникает в случае нарушения целостности изоляции кабеля одной из линии электропроводки либо в случае повреждения конструктивных элементов в бытовом электроприборе. Утечка может привести к возгоранию электропроводки или эксплуатируемого бытового электроприбора, а также к поражению электричеством в процессе эксплуатации поврежденного электроприбора или неисправной электропроводки.

УЗО в случае возникновения нежелательной утечки за доли секунды производит отключение поврежденного участка электропроводки или поврежденного электроприбора, чем защищает людей от поражения электричеством и предотвращает возникновение пожара.
Очень часто задают вопрос о том, чем отличается дифавтомат от УЗО. Отличие первого в том, что данный защитный аппарат, помимо защиты от утечки электричества (функции УЗО), дополнительно имеет защиту от перегрузки и короткого замыкания, то есть выполняет функции автоматического выключателя. Устройство защитного отключения не имеет защиты от сверхтоков, поэтому помимо него для реализации защиты в электрических сетях устанавливают автоматические выключатели.
Устройство и принцип действия
Рассмотрим конструкцию устройства защитного отключения, и как оно работает. Основные конструктивные элементы УЗО — дифференциальный трансформатор, осуществляющий измерение тока утечки, пусковой орган, осуществляющий воздействие на механизм отключения и непосредственно сам механизм расцепления силовых контактов.

Принцип работы УЗО в однофазной сети следующий. Дифференциальный трансформатор однофазного устройства защиты имеет три обмотки, одна из которых подключается к нулевому проводнику, вторая к фазному, а третья служит для фиксации разностного тока. Первая и вторая обмотки подключаются таким образом, что токи в них являются противоположными по направлению. Они в нормальном режиме работы электрической сети равны и наводят в магнитопроводе трансформатора магнитные потоки, которые направлены друг к другу встречно. Суммарный магнитный поток в данном случае равен нулю и соответственно в третьей обмотке отсутствует ток.
В случае возникновения повреждения электроприбора и появления на его корпусе фазного напряжения, при прикосновении к металлическому корпусу оборудования, человек попадет под действие утечки электричества, которое будет протекать через его тело на землю либо на другие токопроводящие элементы, имеющие другой потенциал. В данном случае токи в двух обмотках дифференциального трансформатора УЗО будут отличаться, и соответственно в магнитопроводе будут наводиться разные по величине магнитные потоки. В свою очередь результирующий магнитный поток будет отличен от нуля и наведет в третьей некоторое значение тока — так называемого дифференциального. Если он достигнет порога срабатывания, то устройство сработает. Основные причины срабатывания УЗО мы описали в отдельной статье.
Подробнее о том, как работает УЗО и из чего оно состоит, рассказывается на видео уроках:
Хотите узнать, как работает устройство защитного отключения в трехфазной сети? Принцип действия схожий с однофазным аппаратом. Тот же дифференциальный трансформатор, но он уже осуществляет сравнение не одной, а трех фаз и нулевого провода. То есть в трехфазном защитном аппарате (3P+N) пять обмоток — три обмотки фазных проводников, обмотка нулевого проводника и вторичная обмотка, посредством которой фиксируется наличие утечки.
Помимо вышеприведенных конструктивных элементов обязательным элементом устройства защитного отключения является проверочный механизм, который представляет собой резистор, подключенный через кнопку “TEST” к одной из обмоток дифференциального трансформатора. При нажатии на данную кнопку резистор подключается к обмотке, чем создается разностный ток и соответственно на выходе вторичной третьей обмотки он появляется и происходит, по сути, имитация наличия утечки. Срабатывание устройства защитного отключения свидетельствует о его исправном состоянии.
Ниже приведем условное обозначение УЗО на схеме:

Область применения
Устройство защитного отключения применяется для защиты от утечек тока в однофазных и трехфазных электропроводках различного назначения. В домашней электропроводке УЗО должно в обязательном порядке быть установлено для защиты наиболее опасных с точки зрения электробезопасности бытовых электроприборов. Тех электроприборов, при эксплуатации которых происходит соприкосновение с металлическими частями корпуса непосредственно либо через воду или другие предметы. В первую очередь это электрическая печь, стиральная машина, водонагреватель, посудомоечная машина и др.

Как и любое электротехническое устройство, УЗО может в любой момент выйти из строя, поэтому помимо защиты отходящих линий необходимо установить данный аппарат на вводе домашней электропроводки. В данном случае АВДТ будет не только резервировать защитные аппараты отдельных линий проводки, но и выполнять противопожарную функцию, осуществляя защиту всей домашней электропроводки от возгораний.
Вот и все, что хотелось рассказать вам о том, какая конструкция, назначение и принцип работы УЗО. Надеемся, предоставленная информация помогла вам разобраться с тем, как выглядит и работает данный модульный аппарат, а также для чего применяется.
Наверняка вы не знаете:
samelectrik.ru
Принцип работы УЗО (устройство защитного отключения). Назначение УЗО
Основное назначение УЗО является защита людей от поражения электрическим током при неисправности электрооборудования(оказавшиеся под напряжением в результате повреждения изоляции) в результате случайного или неосознанного контакта человека с токоведущими частями.

Также предотвращение пожаров вызванных возгоранием электропроводки при протекании токов утечки.
Принцип работы УЗО
Принцип работы УЗО ? — этим вопросом задаются многие.
Как известно из курса электротехники, электрический ток течет из сети по фазному проводу через нагрузку и возвращается обратно в сеть по нейтральному проводу. Это закономерность легла в основу работы УЗО.
| Принцип работы устройства защитного отключения основан на сравнивании величины тока на входе и выходе защищаемого объекта. |
При равенстве этих токов Iвх = Iвых УЗО не реагирует. Если Iвх > Iвых УЗО чувствует утечку и срабатывает.

То есть, токи протекающие по фазному и нейтральному проводу, должны быть равны (это касается однофазной двухпроводной сети, для трехфазной четырехпроводной сети ток в нейтрали равен сумме токов которые протекают в фазах). Если токи не равны – значит имеется утечка, на которую и реагирует УЗО.
Рассмотрим принцип работы УЗО более детально.
Основным элементом конструкции устройства защитного отключения является дифференциальный трансформатор тока. Это тороидальный сердечник на который намотаны обмотки.
При нормальной работе сети, электрический ток протекающий в фазном и нулевом проводе создает в этих обмотках переменные магнитные потоки, которые равны по величине, но противоположны по направлению. Результирующий магнитный поток в тороидальном сердечнике будет равен:
Ф∑ = ФL — ФN = 0
Как видно из формулы магнитный поток в тороидальном сердечнике УЗО будет равен нулю, следовательно ЭДС в контрольной обмотке наводится не будет, ток в ней, соответственно тоже. Устройство защитного отключения в этом случае не работает и находится в спящем режиме.
Теперь представим что человек коснулся электроприбора который в результате повреждения изоляции оказался под фазным напряжением. Теперь через УЗО кроме тока нагрузки будет протекает дополнительный ток — ток утечки.

В этом случае, токи в фазном и нулевом проводе не будут равны. Результирующий магнитный поток также не будет равен нулю:
Ф∑ ≠ 0
Под воздействием результирующего магнитного потока в контрольной обмотке возбуждается ЭДС, под действием ЭДС в ней возникает ток. Ток возникший в контрольной обмотке приводит в действие магнитоэлектрическое реле которое отключает силовые контакты.
Максимальный ток в контрольной обмотке появится тогда когда в одной из силовых обмоток тока не будет. То есть, это ситуация когда человек коснется фазного провода, например в розетке в этом случае ток в нулевом проводе протекать не будет.
Несмотря на то, что ток утечки весьма невелик, УЗО оснащают магнитоэлектрические реле с высокой чувствительностью, пороговый элемент которого способен среагировать на ток утечки 10 мА.

Ток утечки это один из основных параметров по которому выбирают УЗО. Существует шкала номинальных дифференциальных токов отключения 10 мА, 30 мА, 100 мА, 300 мА, 500 мА.
Следует понимать, что устройство защитного отключения реагирует только на токи утечки и не работает при перегрузках и коротких замыканиях. Не сработает УЗО и в том случае, если человек одновременно возьмется за фазный и нулевой провод. Это происходит по тому, что человеческое тело в этом случае можно представить как нагрузку, через которую проходит электрический ток.
Из-за этого вместо УЗО устанавливают дифференциальные автоматы, которые по своей конструкции объединяют одновременно УЗО и автоматический выключатель.
Проверка работоспособности УЗО
Для того чтобы осуществлять контроль исправности (работоспособности) УЗО, на его корпусе предусмотрена кнопка «Тест», при нажатии на которую искусственно создается ток утечки (дифференциальный ток). Если устройство защитного отключения исправно, то при нажатии на кнопку «Тест» оно отключится.
Специалисты рекомендуют производить такой контроль примерно один раз в месяц.
Похожие материалы на сайте:
Понравилась статья — сохрани на стену!
electricvdome.ru
Что такое УЗО | Устройство, принцип работы, характеристики
Как расшифровывается УЗО?
УЗО в электрике расшифровывается как – Устройство Защитного Отключения. Так же, иногда, вы сможете встретить аббревиатуру УДТ – Устройство Дифференциального Тока или ВДТ – Выключатель Дифференциального Тока, это, в данном случае, все синонимы.
Что такое УЗО?
УЗО – это устройство, которое является одним из основных компонентов защитной автоматики в современной электросети, оно коммутирует электрические цепи, отслеживая при этом проходящие токи и разрывает цепь в случае обнаружения утечки.
Для чего нужно УЗО?
В первую очередь устройство защитного отключения (УЗО) защищает человека от поражения электрическим током, при случайном касании оголенного провода, корпуса неисправного электрооборудования или другой токопроводящей поверхности, находящейся под напряжением.
Еще одним важным назначением УЗО является защита жилья от возможного возникновения возгорания и пожара, в случаях нарушения защитной изоляции электропроводки.
Чтобы лучше понять почему и главное как УЗО выполняет свои защитные функции, необходимо понимать принцип его работы.
Принцип работы УЗО
Очень наглядно принцип действия УЗО в однофазной сети, отражает следующая схема:

На ней изображено двухполюсное устройство защитного отключения (1), к верхним клеммам которого подключены фазный (2) и нулевой (3) проводники вводного электрического кабеля, а к нижним фазный (4) и нулевой (5) проводники, идущие на нагрузку, например, к электрической розетке, к которой подключен электроприбор – в данном случае водонагреватель (6). К корпусу которого, напрямую, минуя УЗО, подключен защитный проводник – заземление (7).
В штатном, нормальном режиме работы, электроны двигаясь по фазному проводнику проходят через УЗО на нагрузку – ТЭН водонагревателя затем выходят по нулевому проводнику, так же проходя через УЗО и направляются в землю. I1=I2
При этом токи, входящий в узо по фазному проводнику (2) и выходящий из него по нулевому (3), будут одинаковыми по значению, но противоположными по направлению.
Теперь давайте представим, что нарушилась изоляция ТЭНа, и часть электрического тока, через теплоноситель — воду стало поступать на корпус водонагревателя, а затем через заземляющий проводник (7), уходить в землю.
Теперь, ток входящий по фазному проводнику (2) количественно равен сумме тока на нулевом проводнике (3), все также идущему от ТЭН через УЗО, и тока утечки, уходящего через корпус на землю (7) I1=I2+I3. Соответственно, входящий ток в устройство, больше исходящего, на величину тока утечки I1>I2.
На этом эффекте и основан принцип работы УЗО – оно определяет разницу между величиной входящего тока по фазному проводнику и исходящего по нулевому и, если она будет выше порога срабатывания, УЗО немедленно разрывает электрическую цепь.
Аналогичный принцип действия у устройства защитного отключения и при касании человеком оголенного провода под напряжением, в этом случае часть тока уходит в человеческое тело, образовавшуюся утечку сразу же обнаруживает УЗО и отключает подачу электрического тока. Всё это, как правило, происходит за доли секунд и человек не успевает получить серьезных травм.
Чтобы разобраться, как устройство защитного отключения определяет утечку тока, давайте рассмотрим устройство стандартного УЗО.
Устройство УЗО
Ниже, представлена наглядная схема устройства УЗО, к основным узлам которого относятся:
1.Трансформатор дифференциального тока
2. Электромагнитное реле
3. Механизм расцепителя электрической цепи
4. Механизм проверки
Под номером «5» указана нагузка, это может быть любой электроприбор, например водонагреватель или стиральная машина.

Теперь давайте рассмотрим, как эти элементы участвуют в работе УЗО, как обеспечивается заложенный принцип действия.
Фазный и нулевой проводники являются встречно включенными обмотками дифференциального трансформатора (1), в штатном режиме работы, при отсутствии утечек, они наводят в сердечнике трансформатора равные, встречно направленные магнитные потоки.
Соответственно, их суммарный магнитный поток равен нулю, как и ток. При этом электромагнитное реле (2), подключенное к вторичной обмотке трансформатора, находится в состоянии покоя.
В случае же, когда происходит утечка электрического тока, по фазному и нулевому проводнику будут протекать различные токи, что вызовет неравенство встречных магнитных потоков на магнитном сердечнике дифференциального трансформатора (1) и образование тока во вторичной обмотке.
При достаточной величине образовавшегося тока, срабатывает электромагнитное реле (2) и воздействует на механизм расцепителя (3), который разорвет электрическую цепь.
Механизм проверки (4), в конструкции УЗО, имитирует утечку, тем самым помогая проверять работоспособность устройства. Устроен он довольно просто, как видно из схемы, это обычное сопротивление – нагрузка, подключенная в обход дифференциального трансформатора.
При нажатии кнопки ТЕСТ, электрический ток с фазного провода, пройдя сопротивление, попадает на нулевой провод обмотки трансформатора, минуя измерительный трансформатор. В результате чего, ток на входящем фазном проводе и исходящем нулевом получится разным, на вторичной обмотке образуется ток небаланса, запускающий механизм отключения электрической цепи.
Эта схема довольно точно описывает устройство УЗО и, хотя внутренняя конструкция узлов, в зависимости от модели и производителя, может различаться, общий принцип работы остаётся неизменным.
Теперь, зная внутреннее устройство, вы легко сможете определить УЗО на однолинейных схемах электрощитов, ведь в его условном обозначении присутствуют все описанные выше элементы.
Обозначение узо на однолинейной схеме
В настоящее время, для каждого из используемых в электрике типов узо, а именно двухполюсных – в однофазной сети и четырехполюсных в трехфазной, существует по два наиболее распространённых обозначения, которые встречаются в однолинейных схемах. Все они отражены на изображении ниже:

Для однолинейных схем, обозначение УЗО сделано максимально простым, из него убрано всё лишнее, показаны лишь дифференциальный трансформатор в виде кольца, выключатель, разрывающий контакты и количество полюсов.
При этом, чтобы сделать обозначение максимально компактным, полюса могут отражаться в виде косых черточек, количество которых равно числу полюсов. От сюда и появилось по два варианты обозначений УЗО на схемах.
Схема также, достаточно часто, нанесена и на корпусе устройства защитного отключения, вместе с другими характеристиками, давайте рассмотрим их подробнее.
Маркировка УЗО
Рассмотрим, как выглядит стандартное двухполюсное УЗО, устанавливаемое в однофазной сети.

Каждое устройство защитного отключения имеет маркировку, в которой отражены все его основные характеристики, кроме того, довольно часто, так же показана и схема. Давайте подробно рассмотрим все основные характеристики УЗО.
ХАРАКТЕРИСТИКИ УЗО

1. Производитель
2. Наименование модели. В данном случае буквы «ВД», в названии модели, означают Выключатель Дифференциальный
3. Рабочий ток. Максимальная величина тока, который данное УЗО может коммутировать. Другими словами, если на линии, которое защищает УЗО с рабочим током 25А будет нагрузка 30А, устройство выйдет из строя.
4. Параметры электрической сети. Здесь указываются два основных параметра под которые рассчитанное данное устройство: напряжение – 230В и частота – 50Гц. Это стандартные характеристики для бытовой электросети в России.
5. Ток утечки. Величина тока утечки, при котором сработает УЗО.
6. Тип УЗО. В данном случае это устройство «АС», для переменного тока. Подробнее все типы мы рассмотрим далее.
7. Рабочий температурный диапазон. От -25 до +40 градусов Цельсия.8. Номинальный условный ток короткого замыкания. Это величина возможного тока при КЗ, которое сможет выдержать УЗО без потери работоспособности, если будет защищена автоматическим выключателем соответствующего номинала.
9. Схема устройства УЗО
В зависимости от производителя, маркировки на устройствах могут незначительно отличаться, добавляться или убираться некоторые характеристики. Но основа везде одинакова и такие важные показатели как рабочий ток и ток утечки, указываются всеми и всегда.
Как вы уже поняли, обилие указываемых характеристик говорит о том, что УЗО бывают разными. В следующей части статьи мы подробнее рассмотрим все основные виды современных УЗО и области их применения. Эта информация поможет вам правильно выбрать дифференциальный выключатель тока для каждого конкретного случая.
СКОЛЬКО АВТОМАТОВ МОЖНО ПОДКЛЮЧИТЬ К ОДНОМУ УЗО
О том, сколько автоматических выключателей можно одновременно подключить через одно Устройство Защитного Отключения, мы подробно писали ЗДЕСЬ.
Кроме того, обязательно читайте материал о том, почему выбивает УЗО и как найти неисправность.
Если же у вас остались вопросы об устройстве УЗО или принципе его действия, оставляйте их в комментариях к статье. Кроме того, обязательно пишите если есть какие-то дополнения или замечания, буду благодарен!
rozetkaonline.ru
Содержание:
УЗО — расшифровывается как устройство защитного отключения, основной функцией которого отсечка тока при его утечке на землю. Устройства защитного отключения обеспечивают защиту от поражения током, особенно в тех случаях, когда отсутствует возможность подключения к заземлению. Отключающая защитная аппаратура способна работать в однофазных и трехфазных сетях с переменным током 220 и 380В. Устройство заключено в корпус из негорючих ПВХ материалов и способно пропускать через себя токи различной величины. Для чего устанавливают УЗООчень многие только слышали о том, что существуют устройства, специально предназначенные для защитного отключения. Сокращенно они называются УЗО. Полное представление о его работе можно получить, обладая хорошими знаниями электротехники. Однако понять общие принципы работы устройства, его специфические особенности вполне возможно и не имея специальных знаний. В большинстве квартир и частных домов УЗО ранее не использовались. Этим и объясняется отсутствие знаний об устройстве, назначении, особенностях эксплуатации данных приборов.
Каждое устройство защитного отключения представляет собой коммутационный электромеханический прибор. Основной функцией которого является автоматическое прерывание цепи, когда ток превышает установленное определенное значение. УЗО расшифровка в электрике, означает устройства защитного отключения. Они представлены большим количеством разнообразных моделей, в целом, обладающих одинаковой функциональностью и принципом работы. УЗО очень эффективны при использовании в системе электробезопасности. Однако многие хозяева квартир и домов при самостоятельном монтаже проводки забывают о существовании защитных устройств и пренебрегают их использованием. УЗО защищает жизнь и здоровье человека от поражения электротоком в случае нарушения изоляции, а также при случайных контактах с неизолированными проводами и токопроводящими частями электрооборудования. В отличие от автоматов, защищающих электропроводку от перегрузок и коротких замыканий, устройства защитного отключения обеспечивают безопасность людей. Своевременно реагируя и отключая напряжение при уходе тока «на землю». Как правило токовые утечки имеют небольшие значения, поэтому традиционные автоматы на них просто не реагируют.
Практически каждый человек подвергался воздействию слабых токов, возникающих в домашней сети. Несмотря на малое значение тока в 4-5 мА, человеческий организм его ощущает, например, при касании холодильника, стиральной машины и другой бытовой техники. С возрастанием силы тока возрастает и угроза жизни человека. Основной причиной подобного состояния считается нарушенная изоляция проводов. В результате ток начинает проходить непосредственно через корпус прибора, который оказывается под напряжением. Последствия касания к нему могут быть такими же, как и в случае соприкосновения с оголенным проводом. В момент касания возникает замыкание на землю, и далее, при отсутствии защитного заземления, человек получает удар током. В настоящее время не во всех домах существует возможность заземления корпусов электроприборов и оборудования, поскольку это не предусмотрено схемой и конструкцией проводки. Поэтому для защиты от поражения током используются УЗО, устанавливаемые вместе с автоматическими выключателями, которые способны реагировать даже на слабые токи и своевременно отключать сетевое напряжение. Принцип действия устройства защитного отключенияПринцип работы устройства защитного отключения основан на фиксации токовых утечек «на землю» и своевременном отключении напряжения при возникновении подобного состояния. При нормальном значении напряжения в сети, отсутствии утечек и скачков, сила тока на входе и выходе прибора будет одинаковой. Их отличие будет заключаться лишь в противоположном направлении. Определение самого факта утечки определяется по разнице значений входящего и выходящего тока.
При наличии токовой утечки, например, при пробое на корпус оборудования, человек, соприкасаясь с ним, превращается в своеобразный проводник тока на землю. В результате, значение тока, возвращающегося в УЗО по нейтральному проводу, снижается. К такой же ситуации приводит нарушение целостности изоляционного покрытия, возникающее в электроприборах и оборудовании. Разница входного и выходного тока регистрируется трансформатором с кольцевым сердечником. Фазный и нейтральный проводники размещаются внутри трансформатора и выполняют функцию первичного витка обмотки. Подключение вторичной обмотки сердечника осуществляется к механизму, который размыкает контакты, разрывает цепь и предотвращает дальнейшее течение тока. При повреждении изоляционного покрытия, образование отводящего контура происходит независимо от того, касается человек токоведущих частей или нет. В любом случае устройство срабатывает и размыкает электрическую цепь. Это и есть ответ на вопрос: что такое УЗО в электрике.
Современные УЗО предназначены для работы в двухфазных и трехфазных сетях. Последний вариант отличается наличием системы слежения. Она контролирует и фиксирует изменения нагрузки, когда напряжение неравномерно распределяется по фазам. Исправление ситуации осуществляется путем восстановления симметрии в каждой из них. Где устанавливают УЗОПрежде всего установка УЗО предназначена для защиты групповых линий от избыточных нагрузок. Они представляют собой обычную электрическую проводку, включающую себя различные группы розеток, в которые подключаются бытовые приборы или производственное оборудование.
Использование УЗО обязательно в следующих случаях:
Устройства защитного отключения запрещено применять на линиях, от которых поступает питание к системам аварийного освещения или оповещения. При выборе УЗО следует обращать внимание на номинал, который должен быть выше номинала автоматического выключателя. В противном случае контакты устройства перегреются. Если в сети установлено сразу несколько автоматов, значение минимальной номинальной мощности УЗО рассчитывается, исходя из суммы номиналов всех автоматических выключателей. Как установить УЗОСуществуют различные варианты подключения УЗО вместе с автоматическими выключателями. В одном из них одно устройство обеспечивают защиту нескольких групповых линий. Которое устанавливается на первом месте, а за ним устанавливаются автоматы. Эта простая схема широко используется в бюджетных щитках. Ее работу можно рассмотреть на примере аварийной ситуации, когда короткое замыкание произошло на одной из групповых линий. Ток будет проходить по маршруту от УЗО к групповому автомату, далее по кабелю к розетке. Считается, что в данной ситуации УЗО должно сгореть под действием тока короткого замыкания, поскольку автомат установлен после прибора и не способен защитить от высокого тока и напряжения.
В другом варианте линия защищена одним автоматом и одним УЗО, причем автоматический выключатель устанавливается на первом месте. Если предположить, что в розетке произошло короткое замыкание, то путь тока будет проходить от автомата к УЗО и далее по кабелю к розетке. Есть мнение что в данной ситуации наступает срабатывание автомата и таким образом пресекается разрушающее действие тока. Однако по схеме ток все-таки доходит до розетки. Получается, что независимо от места расположения, УЗО не выйдет из строя по нескольким причинам. Защитное устройство остается целым так же как и провода, подключенные к розетке. Под действием короткого замыкания возникает высокая температура, от которой изоляция проводов и корпуса приборов начинают плавиться. Тем не менее, для этого нужно определенное время, в течение которого срабатывает автоматический выключатель и дальнейший процесс разогрева прекращается. Нет разницы где его подключать, до или после автомата. Выбор того или иного варианта связан лишь в удобством монтажа.
Большое значение имеет правильный выбор номинала защитного устройства, чтобы исключить его выход из строя в результате перегрузок. На корпусе каждого УЗО обозначен номинал, то есть величина максимально длительного тока, который может протекать через него без какого-либо вреда. Контакты прибора своевременно обесточивают линию в случае возникновения в ней утечки. Не допускается прохождение через контакты тока, превышающего номинальное значение, поскольку это вызовет их разогрев, плавление корпуса и другие повреждения. В связи с этим УЗО защищается с помощью автоматического выключателя, срабатывающего от перегрузок раньше, чем будет причинен вред устройству. Для наиболее эффективной защиты УЗО от перегрузок его номинал должен выбираться на одну ступень больше, чем у защищающего автомата. Например, если номинал автоматического выключателя составляет 16А, то устройство защитного отключения должно иметь номинал 25А. Такой запас по току необходим для исключения протекания через УЗО повышенного тока, прежде чем произойдет срабатывание автомата от перегрузки. Электромонтажные работыПрактическая установка УЗО в электрическую цепь квартиры не вызывает каких-либо затруднений. Непосредственное подключение осуществляется на DIN-рейке, которая может быть встроена в щиток или расположена отдельно. Она оборудована специальными перфорированными отверстиями, куда вставляются защелки прибора. На корпусе имеется маркировка верхних и нижних клемм фазного и нулевого проводов. В соответствии со схемой подключение вводного силового кабеля осуществляется сверху, а нагрузок – снизу.
Порядок подключения защитного устройства:
Другая схема предполагает подключение УЗО в электрике в двухфазную цепь. Работа устройства обеспечивает своевременное отключение оборудования в случае утечки тока на корпус. Практически такую же функцию выполняет и заземление, предотвращающее прохождение тока через участки, не предназначенные для этого. Таким образом, УЗО и система заземления выполняют обесточивание приборов различными способами, а в некоторых ситуациях они дополняют друг друга. Основным преимуществом УЗО является возможность использования его в старых зданиях, где до сих пор используются двухфазные цепи, а заземляющий провод отсутствует. Подключение УЗО в электрощитке зависит от схемы и разводки домашней сети. В одном из вариантов применяется одноуровневая защита с использованием одного УЗО. Для этой цели подбирается аппарат с высокой мощностью, в расчете на нагрузку от всех имеющихся потребителей. Применяется следующая схема подключения: с выхода УЗО проводник подключается к автоматам, после чего он разводится на розетки и приборы освещения. Эта простая и компактная схема имеет существенный недостаток: в случае неисправности УЗО или автомата подача электричества в квартиру прекращается. Как правило, одноуровневая защита устанавливается для отключения какого-то одного потребителя (стиральной машины или бойлера). |
electric-220.ru
устройство защитного отключения, выбор узо, схемы
В данной статье мы рассмотрим следующие вопросы:
- Что такое УЗО
- Устройство и принцип работы УЗО .
- Схема подключения УЗО.
- Ошибки в схемах подключения из-за которых выбивает УЗО.
- Как выбрать УЗО? Типы и характеристики УЗО.
Что такое УЗО
УЗО (Устройство Защитного Отключения) — это коммутационный аппарат предназначенный для защиты электрической цепи от токов утечки, что в свою очередь обеспечивает защиту от пожаров (возгорания электропроводки) и от поражения человека электрическим током.
Определение «коммутационный» означает, что данный аппарат может включать и отключать электрические цепи, другими словами производить их коммутацию.
УЗО так же имеет другие варианты названий, например: дифференциальный выключатель, выключатель дифференциального тока, (сокращенно выключатель диф тока) и т.п.
Устройство и принцип работы УЗО
И так для наглядности представим простейшую схему подключения через УЗО лампочки:

Из схемы видно, что при нормальном режиме работы УЗО, когда его подвижные контакты замкнуты, ток I1 величиной к примеру 5 Ампер от фазного провода проходит через магнитопровод УЗО, затем через лампочку, и возвращается в сеть по нулевому проводнику, так же через магнитопровод УЗО, при этом величина тока I2 равна величине тока I1 и составляет 5 Ампер.
Согласно закону электромагнитной индукции ток I1 проходя через магнитопровод УЗО создает в нем магнитный поток Ф1 условной величиной равной 5 единиц, в свою очередь ток I2 так же создает в магнитопроводе магнитный поток Ф2 такой же величины равной 5 единиц, но так как направление тока I2 противоположно направлению тока I1, то и создаваемый им магнитный поток Ф2 так же направлен встречно магнитному потоку Ф1, поэтому суммарный магнитный поток в магнитопроводе равен нулю:
Фсумм= Ф1+ Ф2=5+(-5)=0
Так как суммарный магнитный поток в магнитопроводе равен нулю, во вторичной обмотке ток не индуктируется. Электрическая цепь находится в нормальном режиме работы.
Теперь представим, что одного из проводов электрической цепи коснулся человек. При этом часть электрического ток начинает протекать через тело человека создавая непосредственную угрозу для его жизни и здоровья:

В такой ситуации часть тока электрической цепи поступающая от фазного провода не будет возвращаться в сеть, а проходя через тело человека будет уходить в землю при этом ток I2 который будет возвращаться в сеть через магнитопровод УЗО по нулевому проводу будет меньше тока I1 поступающего в сеть, соответственно и величина магнитного потока Ф1 станет больше величины магнитного потока Ф2, в результате чего в магнитопроводе УЗО суммарный магнитный поток уже не будет равен нулю.
К примеру ток I1=6А, ток I2=5,5А, т.е. 0,5 Ампера протекает через тело человека в землю (т.е. 0,5 Ампера — ток утечки), тогда магнитный поток Ф1 будет равен 6 условных единиц, а магнитный поток Ф2 — 5,5 условных единиц тогда суммарный магнитный поток будет равен:
Фсумм= Ф1+ Ф2 =6+(-5,5)=0,5 усл. ед.
Возникший суммарный магнитный магнитный поток индуктирует электрический ток во вторичной обмотке который проходя через магнитоэлектрическое реле приводит его в работу, а оно, в свою очередь, размыкает подвижные контакты отключая электрическую цепь.
Проверка работоспособности УЗО осуществляется нажатием кнопки «ТЕСТ». Нажатие данной кнопки искусственно создает в УЗО утечку тока, что должно привести к отключению УЗО.
Схема подключения УЗО.
ВАЖНО! Так как в УЗО отсутствует защита от сверхтоков, при любой схеме его подключения должна быть предусмотрена так же установка автоматического выключателя, для защиты УЗО от токов короткого замыкания.
Подключение УЗО осуществляется по одной из следующих схем, в зависимости от типа сети:
Подключение УЗО без заземления:

elektroshkola.ru
Узо. Принцип работы, назначение устройства защитного отключения
Можно услышать мнение, в котором оспаривается необходимость установки устройств защитного отключения (далее УЗО). Чтобы опровергнуть или подтвердить его необходимо понимать функциональное назначение этих устройств, их принцип работы, конструктивные особенности и схему подключения. Также немаловажным фактором является правильное подключение, в зависимости от определенной задачи. Мы постараемся максимально широко ответить на все вопросы касательно данной темы.
Функциональное назначение
Согласно официальному определению данный тип устройств играет роль быстродействующего защитного выключателя, реагирующего на утечку тока. То есть он срабатывает в том случае, когда образуется цепь между фазой и «землей» (проводником РЕ).
Приведем классический пример, в ванной установлен электрический водонагреватель. Он работает беспроблемно гарантийный срок и даже более, потом наступает момент, когда корпус одного из нагревающих элементов дает трещину и происходит пробой фазы на воду.
Яркий пример пробояЕсли в данном случае образуется цепь: фаза – человек – земля, тока нагрузки будет недостаточно для срабатывания электромагнитной защиты, она рассчитана на КЗ. Что касается тепловой защиты, то время ее срабатывания значительно дольше сопротивляемости человеческого организма деструктивному воздействию электротока. Результат можно не описывать, самое страшное то, что в многоквартирном доме такой бойлер может нести угрозу соседям.
В таких случаях представленный аппарат – единственно действенный способ обеспечить надежную защиту. Самое время рассмотреть его принципиальную схему, конструкцию и принцип действия.
Схема устройства
В первую очередь, представим принципиальную схему устройства, с указанием его основных элементов.
Схема УЗООбозначение:
- А – Реле, управляющее контактной группой.
- В – Дифференциальный ТТ (трансформатор тока).
- С – Обмотка фазы на ДТТ.
- D – Обмотка нуля на ДТТ.
- Е – Контактная группа.
- F – Нагрузочное сопротивление.
- G – Кнопка, запускающая тестирование устройства.
- 1 – Вход фазы.
- 2 – Выход фазы.
- N – Контакты нулевого провода.
Теперь объясним, как это работает.
Принцип работы
Допустим, от нашего защитного устройства запитан некий прибор с внутренним сопротивлением Rn, при этом корпус подключенного устройства заземлен. В данном случае при штатном режиме работы, через обмотки I и II ДТТ будут протекать равные по значению, но разные по направлению токи.
Штатная работа УЗОТаким образом, суммарная величина i0 и i1 будет нулевой. Соответственно, вызываемые токами магнитные потоки в ДТТ, также будут встречными, поэтому их суммарная величина, также будет нулевой. С учетом перечисленных условий, во вторичной обмотке ДДТ ток образовываться не будет, поэтому реле, управляющее контактной группой, не инициируется. То есть, защитное устройство будет оставаться во включенном состоянии.
Теперь рассмотрим ситуацию, в которой произошел пробой на корпус подключенного оборудования.
Пробой создал условия для срабатывания УЗОВ результате появления тока утечки (iу) на «землю» будет нарушен баланс токов, протекающих по первичным обмоткам I и II. Это приведет к тому, что величина магнитного потока также станет отличной от нуля, что вызовет образования тока (i2) на вторичной обмотке ДТТ (III), к которой подключено реле, управляющее контактной группой. Оно сработает, и подключенное оборудование будет обесточено.
Кнопка тестирования на приборе имитирует утечку тока через резистор Rt , что дает возможность убедиться в работоспособности прибора. Такую проверку необходимо проводить не реже одного раза в месяц.
Конструктивное исполнение
Ниже на рисунке представлено типовое защитное устройство со снятой верхней крышкой, что позволяет рассмотреть основные узлы конструкции.
УЗО со снятой крышкойОбозначения:
- А – Механизм кнопки, запускающей тестирование устройства.
- В – Контактные площадки для подключения входа фазы и нулевого провода.
- С – Дифференциальный ТТ.
- D – Электронная плата усилителя тока, поступающего со вторичной обмотки, до уровня, необходимого для срабатывания реле.
- Е – Нижняя часть пластикового корпуса со стандартным креплением под DIN-рейку.
- F – Дугогасительнаые камеры на размыкающейся группе контактов.
- G – Контактные площадки для подключения выхода фазы и нулевого провода.
- H – Механизм расцепителя (приводится в действие реле или вручную).
Перечень основных характеристик
Разобравшись с конструкцией приборов и их принципом работы, перейдем к основным параметрам. К числу таковых относятся:
- Тип защищаемой электропроводки, она может быть однофазной или трехфазной. Данный параметр влияет на количество полюсов (2 или 4).
- Величина номинального напряжения, для двухполюсных аппаратов это 220-240 Вольт, четырехполюсных – 380-400 Вольт.
- Величина номинальной токовой нагрузки, этот параметр соответствует аналогичному у автоматических выключателей (далее АВ), но имеет несколько другое назначение (подробно будет рассказано ниже), измеряется в Амперах.
- Номинальная величина дифференциального (отключающего) тока, типовые значения: 10, 30, 100 и 300 мА.
- Вид отключающего тока, принятые обозначения:
- AC – Соответствует переменному току синусоидальной формы. Допускается как его медленное нарастание, так и внезапное проявление.
- А – К предыдущим характеристикам (AC) добавляется возможность отслеживать утечку выпрямленного пульсирующего тока.
- S – Обозначение селективных устройств, они отличаются относительно высокой задержкой срабатывания.
- G – Соответствует предыдущему типу (S), но с меньшей задержкой.
Теперь необходимо объяснить значение параметра номинального тока, поскольку с ним возникают некоторые вопросы. Это значение указывает на максимально допустимый ток для данного защитного электромеханического аппарата.
Подбирая этот параметр необходимо учесть, что он должен быть на одну ступень выше, чем у АВ на данной линии. Например, если АВ рассчитан на 25 А, то необходимо устанавливать защитные устройства с номинальным током – 32 А.
Обратим, внимание, на то, что данный тип устройств не предназначен для срабатывания от КЗ и перегрузки. Если произойдет подобная авария, то выгорит вся проводка и возникнет пожар, но аппарат так и останется включенным. Именно поэтому такие защитные устройства необходимо использовать совместно с АВ. Как вариант, можно устанавливать диффавтомат, по сути это тоже устройство защитного отключения, но снабженное механизмом защиты от КЗ и перегрузки.
Маркировка
Маркировка наносится на лицевую панель прибора, расскажем, что она обозначает на примере двухполюсного устройства.
Маркировка УЗООбозначения:
- А – Аббревиатура или логотип производителя.
- В – обозначение серии.
- С – Величина номинального напряжения.
- D – Параметр номинального тока.
- Е – Значение отключающего тока.
- F – Графическое обозначение типа отключающего тока, может быть продублировано литерами (в нашем случае изображена синусоида, что указывает на тип АС).
- G – Графическое обозначение устройства на принципиальных схемах.
- Н – Значение условного тока КЗ.
- I – Схема устройства.
- J – Минимальное значение рабочей температуры (в нашем случае: – 25°С).
Мы привели типовую маркировку, которая применяется в большинстве устройств данного класса.
Варианты подключения
Прежде, чем перейти к типовым схемам подключения, необходимо рассказать о нескольких общих правилах:
- Устройства данного типа должны быть в паре с АВ, как мы уже упоминали выше, это связано с тем, что защитных устройств не оборудовано защитой от КЗ.
- Величина номинального тока защитного устройства, она должна быть на ступень выше, чем у стоящего с ним в паре АВ.
- Нельзя путать входные и выходные контакты. То есть, на вход, помеченный, как правило, «1» должна подаваться фаза, на «N» – ноль. Соответственно, «2» – это выход фазы, а «N» – нуля.
- Ноль после аппарат не должен соединяться с нулем до него.
Теперь рассмотрим самую простую схему, в которой на каждую линию установлена защита от КЗ и тока утечки.
УЗО на каждую линиюВ данном случае все просто, на вход устанавливается АВ (А на рис. 7) с номинальным током 40 А. После него стоит общее устройство (В), его еще называют противопожарным. У данного устройства ток утечки должен быть не менее 100 мА, номинальный ток, как минимум – 50 А (см. пункт 2 общих правил, указанных выше). Далее идут две связки УЗО-АВ (С-Е и D-F). Параметр номинального тока у «С» и «D» – 16 A. Для «E» и «F» это параметр должен быть на ступень выше, в нашем случае – это 20 А. Что касается величины отключающего тока, то для влажных помещений этот показатель должен быть 10 мА, для остальных групп потребителей – 30 мА.
Такой вариант подключения самый простой и надежны, но при этом и более затратный. Для двух внутренних линий его еще можно использовать, но когда их число от 4-х и больше имеет смысл ставить одно устройство защиты на группу АВ. Пример такой схемы приведен нижне.
Пример качественной селективной схемыКак видите в данной схеме у нас установлено одно общее (противопожарное) защитное устройство и четыре групповых на освещение, кухню, розетки и ванную комнату. Такой вариант подключения позволяет существенно сократить затраты, по сравнению со схемой, где на каждую линию подключается связка УЗО-АВ. Помимо этого обеспечивается необходимый уровень защиты.
В заключение несколько слов о необходимости защитного заземления. Для нормального функционирования УЗО оно необходимо. В интернете можно найти схему включения без PE (собственно она ничем не отличается от обычной), но следует заметить, что сработка будет только в том случае, когда произойдет контакт с батарей, трубами холодной или горячей воды и т.д.
www.asutpp.ru








