Как поставить насос – как правильно и без ошибок установить
Установка насоса (замена): на даче
СодержаниеНа даче, в частном доме и в местах отсутствия центрального водопровода единственным способом создания комфортных условий проживания является организация подачи воды путем приобретения водяного насоса. Однако приобрести водяной агрегат, значит выполнить пол дела. Главное – знать, как правильно производится установка насоса.
Оптимальным решением будет доверить это ответственное мероприятие специалистам. Если есть соответствующие навыки и инструменты, то замена насоса и его установка может выполняться самостоятельно.
Установка и замена насосов
Серьезная поломка глубинного или поверхностного агрегата, перекачивающего воду, влечет за собой его замену с целью ремонта или установки нового. Чтобы в процессе избежать проблем, необходимо знать некоторые особенности того, как заменить насос. Их и предлагаем рассмотреть. Ниже изложена информация касательно замены погружного (скважинного) насоса, поскольку именно эта операция является наиболее трудоемкой и вызывает больше вопросов, чем замена водяного насоса прочего типа.

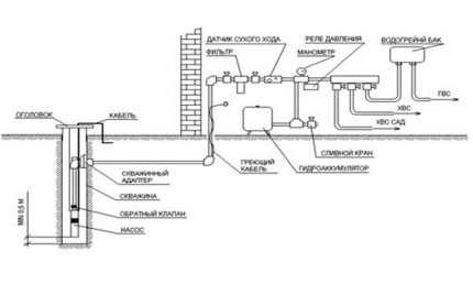
Схема установки скважинного насоса
Перед началом работы по подъему и замене оборудования, помните, чем глубже скважина, тем глубже размещена помпа, следовательно, вес аппарата будет больше, что усложняет его поднятие. Если глубина скважины превышает 50 метров, одному с задачей не справится, потребуется специальное приспособление, лебедки. Самостоятельно насос поднимается с 10-40 метров.
к меню ↑
Практические рекомендации
Итак, замена насоса погружного типа совершается согласно следованию следующих шагов:
- Отключение выключателя устройства. Проверяя подачу воды, убедитесь, что насос выключен. Не забывайте, камера может еще находиться под давлением жидкости. При выключенном агрегате подача воды прекращается спустя 5 минут.
- Используя гаечный ключ, снимите верхнюю часть (крышку) прибора.
- С помощью фонарика, исследуете устье скважины. Это поможет сделать некоторые выводы о дальнейшей замене помпы. В первую очередь обращайте внимание на то, какое соединение с жилым помещением – безамбарный адаптер или другое. Проверьте, имеются ли трубы для магистрального трубопровода, ПВХ.
- Подготовьте необходимые инструменты и материалы: стальную трубу диаметром 25,5 мм и длиной 1,5 м с резьбой на обоих концах (Т-образная на одной стороне) и ниппели 25″, молоток 2lb.
- Установите Т-образный винт в верхнюю часть адаптера, после чего отключите электрическое соединение.
- На данном этапе требуется помощь еще двух людей, один из которых должен тянуть небольшой кабель, блокированный безамбарным адаптером, второй – пусть тянет вверх Т-образную часть трубы. Когда демонтирован адаптер, человек, вынимающий кабель блокировки, захватывает его. После этого, вы можете отсоединить от него Т-образную часть. В это время насос еще находится в глубине скважины.
- После удаления Т-образной части, приступайте к вытягиванию гибкой трубы, которую второй человек должен поддерживать для движения по прямой траектории. Понадобиться около 30 м области.
- Приготовьте новый насос, и начинайте удалять старый. Новая модель должна соответствовать спецификации своего предшественника. Помимо этого, учитывается напряжение в сети, поток в галлонах в минуту, сила НР.
- Новое насосное оборудование следует устанавливать с электриком или подрядчиком выполнения соединений, для которых в тех или иных случаях характерны свои особенности. Прежде чем принимать обжимные соединения, поставьте на каждый провод термоусадочную пластмассу. По окончанию обжима термоусадочная труба помещается за обжимом соединения. Используйте пропановую горелку, чтобы создать достаточное количество тепла. Присоедините к трубе ленту провода. К насосу добавьте стальной кабель 1/8 (что облегчить подъем насоса в следующий раз). Также потребуется водопроводная труба (100′ и 10′ дополнительные для петель и подключению к подъему), 3 пары хомутов из нержавеющей стали, используемые на каждом конце.
- Теперь можно ставить новый насос. Поместите его вблизи с отверстием, к устью скважины переместите по прямой линии гибкую трубу. Следует заручиться помощью трех людей. Вставьте в отверстие насос и медленно опускайте. Чтобы установить адаптер, нужно вновь поставить Т-образную часть. Один человек занимается установкой адаптера, второй – держит винт.
- Т-образная часть извлекается, когда безамбарный адаптер закреплен. В завершении остается в верхней части скважины соединить разъемы, проверить наличие воды и установить крышку. Если вода не поступает, отключите насос и подождите 5 минут, чтобы вода смогла перейти в трубу. По истечению 5 минут включите прерыватель тока и дождитесь интенсивного потока жидкости. Поставьте крышку.

Схема обустройства водопровода с помощью насосной станции
Для извлечения трубы используйте резиновые перчатки. Когда вы достигнете уровня воды, гибкая труба станет скользкой.
к меню ↑
Как установить насос для воды в частном доме?
Установка насосов, как правило, выполняется с соблюдением проектной документации и установочных чертежей, предоставляемых заводом-изготовителем. Монтаж устройства лучше доверить профессионалам, своими силами эта задача также выполнима. Установка насоса поверхностного типа наиболее простая. Поверхностный насос чаще всего размещают в приемке колодца, прежде позаботившись о том, чтобы поверхность была устойчивой и прямой. В источник опускается труба или шланг, присоединенный к входному отверстию гидравлической машины.
Выход оборудования, при этом используется для заполнения входной магистрали и корпуса прибора водой. После подключается ведущий к дому трубопровод и электропитание. Зимой пользование подобными агрегатами невозможно, поэтому установленный насос приходиться демонтировать и со всех труб сливать воду. Если необходимо круглогодичное применение, аппарат ставят в утепленном месте.

Схема погружения дренажного насоса
Погружной насос требует больших хлопот. Вначале выкладывается необходимые инструменты, шнур электропитания, устройство. В это же время шланг (труба) подключается к патрубку оборудования, монтируется обратный клапан. Оптимальным вариантом является металлопластиковая труба, диаметр которой должен соответствовать диаметру патрубка. Затем к корпусу агрегата крепят трос, который должен соединяться со шлангом по всей длине с помощью стяжек.
Данные меры позволяют не только организовать правильную установку, но и избегать в момент спуска насоса повреждения шланга. Трос должен быть исполнен из анодированной или нержавеющей стали, так как обычный за один сезон разрушается ржавчиной. Как и подъем, опускание осуществляется за счет троса.
Электрический кабель крепится к тросу за счет специальных хомутов, которые предотвращают его свободное перемещение. В случае, если на тросе не зафиксирован кабель, последующий подъем насоса приведет к образованию петли, заклинивании между устройством и обсадной трубой.
Когда насос достиг необходимого уровня воды, он надежно закрепляется и готов к применению. Перед запуском нужно отрегулировать давление подачи воды по инструкции прибора. Желательно откорректировать давление включения на минимальное значение. Благодаря этому прибор будет реже включаться, срок его службы продлится.
к меню ↑
Выбор, обвязка и установка насоса в скважину своими руками (видео)
к меню ↑
Установка центробежного насоса на фундамент
Центробежный насос для воды перед монтажом на фундамент разбирают. Каждая деталь промывается керосином, производится осмотр и сборка агрегата. Чтобы устройство поставить правильно, необходимо проверить по уровню, устанавливаемому на фланец нагнетательного патрубка в 2 перпендикулярных направлениях.
Посредством индикатора или стрелки со щупом проверяется центровка электродвигателя и муфт насоса. Колесо насоса не должно проворачиваться с заеданиями. По окончанию монтажа к нагнетательному, всасывающему патрубкам присоединяют арматуру.
Не забудьте о необходимости промывки водой и насечки поверхности при установке на фундамент. Все прилегающие рамы также должны пройти очистку. Общая высота пакета металлических прокладок, установленных на поверхности фундамента, составляет 50-60 мм. Важным критерием является размещение насоса на фундамент с помощью траверсы. В период хранения, агрегат и его комплектующие узлы должны содержаться на деревянной прокладке в сухом помещении.

Схема монтажа центробежного насоса
Для транспортировки центробежного устройства к необходимому месту используются катки, затем он помещается на предварительно подготовленные деревянные бруски, уложенные перпендикулярно оси цилиндра. Болты фундаментные опускаются в колодцы ранее. Когда прибор находится на своем месте, болты следует приподнять, просунуть в отверстия, предназначенные для них, закрепить гайками. Аккуратно удаляются брусья, выверяется ватерпасом горизонтальность насоса. Правильно смонтированный аппарат функционирует бесшумно.
к меню ↑
Особенности монтажа насоса для повышения давления воды
Прибор, повышающий давление воды, монтируется без особых сложностей. Для этого на входе в дом или квартиру вырезают кусок трубы, после присоединяют ее к арматуре. При установке подкачивающего электронасоса повышения давления воды с помощью пластиковых труб требуется специальный паяльник, при металлических – штуцеры привариваются сваркой. После устройство прикручивается с двух сторон к трубам.

Повышающий насос в системе водоснабжения
Не перепутайте направление потока воды, который требуется повысить. Правильная позиция указана в прилегающей к насосу инструкции. Упрощает процедуру наличие общего крана на входе водопровода. Тогда в сварке и работе с паяльником нет необходимости. В завершении насосное оборудование подключается к электросети.
Сложнее, если осуществляется установка мощной насосной станции, предусматривающей наличие гидроаккумулятора. Тогда следует подключить саму машину, датчики давления и емкости, настраивать оборудование. Настройка параметров и режима работы напрямую влияет на производительность и работоспособность изделия. Поэтому предоставьте это профессионалам.
nasosovnet.ru
пошаговый монтаж, как опустить и установить насос
Комфортное проживание в частном доме зависит от множества факторов, и не последнюю роль здесь играет его водоснабжение. Если на участке уже есть скважина, то вопрос наполовину решен. Но для обеспечения полноценного водоснабжения потребуется подобрать подходящий насос, иначе получить воду из глубокого и узкого отверстия будет, мягко говоря, затруднительно, согласны?
На первый взгляд установка насоса в скважину кажется довольно сложной задачей. Здесь, как и в любом деле, есть ряд важных нюансов. Поэтому, прежде чем приступать к ее решению, стоит основательно подойти и изучению данного вопроса. Мы поможем вам разобраться в тонкостях монтажа насосного оборудования.
Полезные советы по монтажу поверхностных и погружных насосов изложены в данном материале. Также здесь приведены фото и видеоматериалы с советами экспертов, которые помогут лучше постичь тонкости монтажа.
Содержание статьи:
Каким должен быть хороший насос?
Сначала нужно выбрать и приобрести подходящий насос, а также ряд материалов, необходимых для его успешного монтажа. Насос обычно берут погружной, при этом очень желательно, чтобы он был центробежным.
В отличие от центробежных моделей, вызывают в скважине опасные колебания, которые могут привести к разрушению грунта и обсадной трубы. Особенно опасны такие модели для скважин “на песок”, которые менее устойчивы, чем артезианские аналоги.
Мощность насоса должна соответствовать производительности скважины. Кроме того, следует учесть глубину погружения, для которой рассчитан конкретный насос. Модель, предназначенная для работы на глубине 50 м, может подавать воду и с 60-метровой глубины, но насос вскоре сломается.

Погружной центробежный насос – оптимальный выбор для скважины. Следует соотнести его производительность, размеры и другие показатели с характеристиками собственного источника воды
Еще один фактор риска – уровень качества бурильных работ. Если бурила опытная бригада, скважина будет лучше переносить разрушающее воздействие. А для скважин, созданных своими руками или усилиями “шабашников”, рекомендуется использовать не просто центробежный насос, но специальные модели для скважин.
Такие устройства лучше переносят нагрузки, связанные с перекачиванием воды, обильно загрязненной песком, илом, частичками глины и т.п. Еще один важный момент – диаметр насоса. Он должен соответствовать размерам обсадной трубы. Важно учесть и особенности электропитания насоса. Для скважин используют как однофазные, так и трехфазные устройства.
Для четырехдюймовых труб найти технику проще, чем для трехдюймовых. Хорошо, если этот момент учтен еще на этапе планирования скважины. Чем больше будет расстояние от стен трубы до корпуса насоса, тем лучше. Если насос проходит в трубу с трудом, а не свободно, нужно поискать модель меньшего диаметра.
Подробнее про выбор насоса читайте в статье Как выбрать насос для скважины: рекомендации по выбору насосного оборудования.
Подготовка сопутствующих монтажу материалов
Застрявший в обсадной трубе насос может стать изрядной головной болью. А вытаскивать (как и опускать) его необходимо с помощью специального троса. Если насос уже укомплектован полимерным шнуром, необходимо убедиться в его высоком качестве и достаточной длине. Иногда разумнее приобрести этот элемент отдельно.
Считается, что надежный трос или шнур должен быть рассчитан на нагрузку, которая как минимум в пять раз превышает вес закрепленного на нем оборудования. Разумеется, он должен хорошо переносить воздействие влаги, поскольку часть его будет постоянно находиться в воде.
Если устройство подвешивают относительно неглубоко, менее чем в десяти метрах от поверхности, нужно позаботиться о дополнительной амортизации техники во время ее работы. Для этого используют кусок гибкой резины или медицинского жгута. Металлический трос или проволока для подвески не подходят, поскольку они не гасят вибрацию, но могут разрушить крепление.
Для электропитания насоса предназначен специальный электрокабель. Его длина должна быть достаточной, чтобы кабель лежал свободно и не был натянут.
Для подачи воды от насоса к домовому водопроводу используют специальные пластиковые трубы. Рекомендуются конструкции диаметром от 32 мм или больше. Иначе напор воды в системе будет недостаточным.
Для монтажа погружного насоса используют специальный кабель, который рассчитан на длительную работу под водой. Его сечение должно соответствовать техническим требованиям, указанным в паспорте изделия
Трубы можно использовать и металлические, и пластиковые. По поводу соединения металлических труб существуют разногласия. Некоторые специалисты возражают против резьбового соединения, как менее надежного. Рекомендуется использовать фланцы, причем болт должен находиться сверху, это предотвратит его случайное падение в скважину.
Но резьбовое соединение в скважинах применяется вполне успешно. При монтаже в обязательном порядке используется подмотка. Некоторые специалисты рекомендуют взять вместо привычной ФУМ-ленты или пакли льняное полотно или уплотнительную ленту “Tangit”. Льняную подмотку дополнительно укрепляют силиконовым герметиком или подобным материалом.
Характеристики водоподяющей трубы следует подбирать в соответствии с условиями ее работы. Для глубины до 50 метров используют трубы ПНД, рассчитанные на давление в 10 атм. Для глубины 50-80 м понадобятся трубы, способные работать под давлением 12,5 атм., а для более глубоких скважин используют трубы на 16 атм.
Помимо насоса, труб и шнура или троса перед тем, как установить , рекомендуется запастись следующими материалами:
- хомутами для закрепления электрического кабеля на трубе;
- обратным клапаном;
- манометром;
- запорным краном для водопроводной трубы;
- стальным узлом крепления;
- кабелем электропитания и т.п.
Перед присоединением трубы к насосу на его выходной патрубок следует прикрепить ниппельный переходник. Обычно современные погружные насосы комплектуются таким устройством, но если его нет, этот узел нужно купить отдельно.
Следует помнить, что для прокачки скважины непосредственно после бурения, т.е. для удаления из скважины большого количества очень грязной воды, такой насос использовать нельзя. Он быстро выйдет из строя. Обычно скважину прокачивают отдельным насосом, который и стоит дешевле, и при работе с грязной водой функционирует лучше.
Правила установки поверхностного варианта
Поверхностные насосы не часто используют для водоснабжения этого типа, поскольку они подходят только для неглубоких гидротехнических сооружений, глубиной до восьми метров.
И все же такой вариант имеет право на существование, а его монтаж не более сложен, чем установка погружного оборудования.

Поверхностные насосы проще в монтаже и дешевле, чем погружные модели, но они эффективны только для скважин глубиной до восьми метров
Монтируют устройство следующим образом:
- Поверхностный насос устанавливают в специальном кессоне или отдельном помещении.
- Шланг подходящей длины соединяют с всасывающим патрубком насоса.
- К другому концу шланга прикрепляют обратный клапан (защитная мера, предотвращающая слив воды по окончании работы насоса).
- На клапан устанавливают защитный сетчатый фильтр, препятствующий проникновению в корпус насоса различных загрязнений.
- Шланг опускают в скважину.
На этом установку можно считать законченной и сделать пробный пуск насоса. Для монтажа такого насоса в скважину нередко используют специальный адаптер. В этом случае шланг соединяют с адаптером, а адаптер присоединяют к насосу. В остальном порядок установки происходит точно так же.
Немного сложнее выполнить монтаж в скважину поверхностного насоса, снабженного выносным эжектором. В этом случае в скважину нужно опустить два шланга. Помимо всасывающего монтируют еще и напорный шланг. Его соединяют с боковым штуцером эжектора, используя специальный отвод.
Кроме и фильтра на конец всасывающего шланга необходимо также установить эжектор. Следует помнить, что поверхностные насосы очень чувствительны к загрязнениям в воде, подаваемой из скважины.
Монтаж погружного насоса
Погружные насосы устанавливают прямо в скважине. Для них, в отличие от поверхностных моделей, не нужно оборудовать кессон или отдельное помещение.
Сначала насос собирают и выполняют его, т.е. присоединяют к нему водоподающую трубу, электрокабель, шнур или трос и т.п. После этого насос опускают в скважину.
Шаг #1. Подготовка к монтажу оборудования
На патрубке насоса закрепляют обратный клапан, чтобы при его выключении вода оставалась в устройстве. Затем устанавливают специальный чашеобразный фильтр, предназначенный для фильтрации небольших частичек ила. За обратным клапаном устанавливают трубу или нагнетательный шланг.

На этом рисунке наглядно представлен монтаж погружного насоса в скважину, а также общая схема водоснабжения частного дома из скважины
Обратный клапан необходим, чтобы вода оставалась в водопроводной системе и после отключения насоса. Такая ситуация может привести к полной поломке оборудования. Чашеобразный фильтр защищает рабочую камеру насоса от заиливания.
Иногда обратный клапан уже предусмотрен производителем и является частью конструкции. В этом случае дополнительный клапан не понадобится.
Галерея изображений
Фото из
Подготовка насоса к установке в скважину
Узел соединения насоса с трубой
Соединения в пределах узла
Соединение узла подключения с насосом
Подсоединение узла к насосу
Крепление троса для удержания насоса
Дублирование соединений троса
Защита зажимов на тросах
В некоторых моделях для подачи воды рекомендуется использовать не пластиковые трубы, а специальный резиновый шланг. В любом случае, перед началом работ следует внимательно изучить технический паспорт изделия, а также инструкцию по его установке, приложенную производителем.
При монтаже водоподающей трубы важно проследить, чтобы она была по возможности очень ровной. Чем меньше препятствий для погружения конструкции в узкую обсадную трубу, тем лучше. Затем трубу присоединяют к соответствующему патрубку насоса.
Еще один важный момент – гидроизоляция всех соединений. В местах соединения электрокабеля помимо термоусадочных трубок дополнительно используют специальные муфты. Силовой кабель также нужно аккуратно расправить, выровнять и уложить вдоль водопроводной трубы.
После того, как водоподающая труба и кабель подключены, приступают к монтажу троса (шнура, каната), который будет удерживать устройство на нужной глубине. Трос из нержавейки продевают в предназначенные для этого проушины и закрепляют с помощью специального устройства. Затем трос так же выкладывают ровно рядом с кабелем и трубой.
Общая схема установки погружного насоса и подключения всех необходимых элементов к домовому водопроводу поможет лучше понять порядок выполнения монтажных работ
Теперь следует взять фиксирующие хомуты или специальные клипсы, и аккуратно соединить ими трос, электрический кабель и трубу. Соединение должно быть достаточно плотным, но не чрезмерно жестким. Если хомут пережмет эти конструкции слишком сильно, он может их повредить.
Шаг #2. Погружение насоса в скважину
Когда все конструкции соединены, подготовку можно считать законченной. Можно начинать установку насоса в скважину.
Сначала на обсадную трубу надевают специальную резиновую прокладку и устанавливают оголовок. Затем насос аккуратно пропускают в отверстие оголовка и начинают плавно опускать вниз.
Перед тем, как опустить в скважину, на его корпус можно надеть специальное защитное кольцо, чтобы не повредить стены обсадной трубы. Без этой меры можно и обойтись, но действовать придется крайне осторожно и аккуратно. Движение конструкции должно быть очень плавным, хотя ее вес не так уж мал.

Между стенками обсадной трубы и насосом остается очень маленькое пространство. Поэтому опускать погружной насос в скважину следует очень осторожно
Обычно этим занимаются как минимум три человека. Двое удерживают насос на весу, а третий постепенно отпускает трос.
Насос опускают очень медленно. Ни в коем случае не следует дергать устройство за трубу или силовой кабель. Если в процессе опускания конструкция встречает препятствия, следует действовать очень осторожно.
Нужно приостановить погружение насоса и сделать несколько аккуратных вращений в обе стороны. Обычно это помогает миновать сложный участок. В крайнем случае, если это не помогло, придется вынимать насос и проверять состояние обсадной трубы.
Такую проверку лучше всего выполнить еще до начала монтажа насоса. А в процессе работ нужно внимательно следить, чтобы в скважину случайно не попали посторонние предметы, которые могут помешать свободному продвижению агрегата. Просвет между стенами трубы и насосом настолько мал, что даже обычная гайка может создать массу проблем.
Насос нужно закрепить на правильной высоте, ниже динамического уровня, чтобы устройство всегда полностью находилось в воде. Но насос не должен быть расположен слишком близко ко дну . Это может привести к засасыванию насоса в ил или песок при заиливании или запесочивании скважины.
Нужно учесть и глубину, на которую рассчитана работа конкретной модели насоса. Обычные насосы, как правило, опускают на глубину -10 метров, эжекторные – на 15-20 метров, специальное оборудование рассчитано на 25-40 метров.
Обычно правильная глубина погружения насоса составляет примерно один-два метра от дна скважины, в зависимости от ее характеристик. Затем трос закрепляют на предназначенном для этого кронштейне. Обычно он расположен на внешней стороне скважинного оголовка.
Галерея изображений
Фото из
Установка погружного вибрационного насоса
Крепление электрокабеля к шлангу
Отметка на водоподающем шланге
Резиновые кольца на вибрационнике
Водоподающую трубу присоединяют к , например, к накопительному баку или к специальному адаптеру. Выполняют подключение электропитания и проверяют работу системы. В ходе установки защитного устройства следует правильно выбрать значение тока.
Если этот момент будет упущен, прибор может перегреться. В результате нередко происходит замыкание обмотки статора. Иногда наблюдаются скачки напряжения, подаваемого на двигатель, или оно постоянно остается слишком низким. Все эти ситуации чреваты скорой поломкой прибора, в ряде случаев насос придется просто полностью заменить.
Шаг #3. Определение точки работы насоса
Во время монтажа насоса необходимо выполнить еще один важный шаг – определить характеристики работы насоса при реальной нагрузке. Сведения, указанные в паспорте устройства, на деле могут оказаться очень далекими от ожидаемых. Необходимо измерить скорость заполнения конкретного объема, т.е. рассчитать расход воды за единицу времени.
Кроме того, следует с помощью манометра определить давление, которое создается в водопроводе при работе насоса. Понадобится измерить также потребление тока во время работы прибора. Для этого к нему присоединяют специальные токопроводящие щипцы.

Перед началом монтажа следует подробно изучить инструкцию и паспорт насоса, а по его окончании – установить точку работы устройства в реальных условиях
После того, как необходимые измерения выполнены, их следует сравнить с данными изготовителя, указанными в технической документации изделия. Если окажется, что реальные показатели превышают рекомендованные производителем, следует немного прикрыть задвижку насоса.
В результате будет создано дополнительное сопротивление, которое приведет параметры устройства в норму. Таким образом выверяют и устанавливают точку работы прибора при разных режимах его работы.
Несколько важных рекомендаций
Для соединения обратного клапана с водоподающей трубой используют специальный латунный фитинг. Соединение также должно иметь специальную забивную втулку. Эта мера предотвратит сжатие трубы в диаметре и компенсирует избыточное напряжение, созданное компрессионным фитингом.
Фитинг, как и все соединительные элементы, должен быть высокого качества, рассчитанный на повышенные нагрузки на растяжение. Иначе труба может просто выскочить из фитинга. Для соединения противоположного конца ПНД трубы с выходом на оголовке используют такой же компрессионный забивной фитинг, выполненный из латуни.
В продаже имеется специальный электрокабель для погружных насосов. Именно его необходимо использовать для присоединения к насосу. Замены на менее качественный материал недопустимы. Силовой кабель присоединяют к кабелю насоса путем пайки, скрутку в таком важном месте лучше не использовать. Место соединения закрывают термоусадочной муфтой.
Чтобы зафиксировать кабель и трос на водоподающей трубе, нужны пластиковые хомуты. Их устанавливают каждые 2-3 метра. Эта мера помогает избежать случайного запутывания кабеля во время опускания конструкции вниз. Вместо хомутов можно использовать изоленту.

Для крепления кабеля и троса к водоподающей трубе можно использовать хомуты из пластика. Специальный переходник позволит надежно соединить насос с трубой
Ради экономии специальный кабель используют только на том участке, где он будет погружен в воду. Остальное расстояние перекрывается обычным кабелем ПВС.
В любом случае сечение кабеля должно соответствовать рекомендациям производителя, указанным в паспорте насоса.
В месте соединения силового кабеля с кабелем насоса выполняется пайка. После этого кабель закрывают специальной термоусадочной муфтой. Для ее установки понадобится строительный фен
Насос можно подвешивать только на трос из нержавеющей стали. Ни обычная черная сталь, ни ее оцинкованный вариант не рассчитаны на постоянную работу в воде.
В ходе опускания насоса на узких участках можно дополнить вращение насоса небольшим давлением. Но в любом случае насос должен сохранять вертикальное положение.
Во время монтажа насоса может немного сместиться. Следует убедиться, что вес насоса приходится именно на трос, а не удерживается трубой. Только после этого положение оголовка можно зафиксировать винтами.
Выводы и полезное видео по теме
Видео #1. Практичные советы по выбору и монтажу погружного насоса содержатся в следующем видеоматериале:
Видео #2. Наглядная демонстрация еще одного опыта установки насоса:
Очень важно выполнить все операции по монтажу насосного оборудования в скважине правильно, поскольку любая небрежность может обернуться поломкой или его обрывом троса.
Бывают ситуации, когда поврежденный из выработки. Это приводит к полной потере сооружения и вызывает необходимость начинать бурение сначала. Внимание и аккуратность помогут установить насос наилучшим образом.
Поделиться собственным опытом, полученным в процессе установки глубинного насоса или подключения насосной станции, задать вопросы, сообщить о недочетах в тексте, вы сможете в расположенном ниже блоке. Пишите, пожалуйста, комментарии. Мы и посетители сайта с удовольствием поучаствуем в обсуждениях, чтобы прояснить спорные моменты.
sovet-ingenera.com
Установка циркуляционного насоса в систему отопления: схема монтажа
Принцип принудительной циркуляции теплоносителя стал непременным атрибутом современных систем водяного отопления. Тот факт, что нагнетание воды насосом имеет преимущество перед старыми самотечными системами, ни у кого сомнений уже не вызывает. Поэтому в большинстве частных жилищ уже выполнена или в скором времени произойдет установка циркуляционного насоса в систему отопления. Не говоря уже о вновь монтируемых инженерных сетях, где он присутствует еще со стадии проектирования. Рассмотрим, как правильно выполнить работы по монтажу насоса и его подключению.
Где надо ставить насос?
Роль перекачивающего устройства в отопительных системах всем ясна. Но часто возникают вопросы по месту его монтажа. Тут вариантов всего два:
- на подающем трубопроводе после котла и группы безопасности;
- на обратной магистрали непосредственно перед котлом.

Количество сторонников монтажа в обратном трубопроводе велико, но мало кто из них может аргументировать свою позицию, как и любители ставить агрегат на подаче. Так вот, на практике место установки абсолютно не играет роли и не оказывает никакого влияния на работу и тепловую мощность системы. Также ошибочны утверждения, что благодаря более низкой температуре в обратке насос прослужит дольше, тянуть легче, чем толкать и прочие высказывания в том же духе.
В частных домах температура в подающей магистрали редко достигает 70 ºС, не говоря уже о расчетных 90 ºС. Исключение – холодные северные регионы, но там подход к вопросам обогрева зданий стоит несколько серьезнее. Сами же циркуляционные агрегаты рассчитаны на высокую температуру воды и заклинивают они по другим причинам, например, из-за низкого качества теплоносителя, содержащего разные примеси. С точки зрения гидравлики монтаж циркуляционного насоса можно осуществлять на любую из двух ветвей, параметры системы от этого не изменятся.
Тогда почему чаще всего агрегат ставят на обратную магистраль? Все достаточно просто. В случае какой-то неисправности и перегрева котла вода в его баке начнет закипать, и пароводяная смесь двинется в систему. Но ведь насос может перекачивать только несжимаемую среду, то есть, жидкость. Когда в него попадет пар, процесс перекачки прекратится, теплоноситель в сети остановится, а котел ожидает взрыв, если не принять меры.
Важно. Большинство современных теплогенераторов хорошо защищены от перегрева, тут беспокоиться не о чем. В этом отношении опасность представляют лишь твердотопливные котлы, поэтому около них надо выполнять монтаж насоса только в обратку.
Рекомендации по монтажу
Перекачивающий агрегат монтируется в сеть с соблюдением определенных правил и требований. С целью ознакомления перечислим все правила установки насосов:
- агрегат может работать как в вертикальном, так и в горизонтальном положении. При монтаже надо соблюдать направление потока жидкости, указанное на корпусе стрелкой;
- при установке агрегата необходимо соблюдать его ориентацию в пространстве. Насос надо ставить так, чтобы его ротор находился в горизонтальном положении, а не «головой» вверх или вниз, как показано ниже на рисунке;
- чтобы насос можно было снять для обслуживания или ремонта, до и после него ставится запорная арматура;
- агрегат устанавливается на байпасной линии, а на прямой ставится кран, тогда в случае его отключения система сможет продолжить работу без принудительной циркуляции;
- если производится установка циркуляционного насоса в открытую систему отопления, то сетчатый фильтр (грязевик) лучше поставить на байпасе, перед насосом, но после крана. В напорных сетях грязевик должен быть установлен перед байпасом, а при обвязке твердотопливного котла – перед трехходовым клапаном.

Совет. Агрегат не рекомендуется также ставить горизонтально клеммной коробкой вниз. Если не получается иначе, то нужно отвернуть 4 винта крепления корпуса, повернуть его на 180º вместе с коробкой и закрутить винты на место.
Есть один тонкий момент. В схеме, где принудительная циркуляция теплоносителя была задумана изначально, ставить байпас часто не имеет смысла. Ведь без насоса вода по трубам все равно не потечет, поскольку не те уклоны, диаметры и так далее. Поэтому смело можно встраивать агрегат в обратный трубопровод между расширительным баком и котлом, что и демонстрирует представленная на рисунке схема установки циркуляционного насоса в систему отопления:

Байпасную линию для насоса надо монтировать только в системах, ранее сделанных как самотечные. Ниже на рисунке показана соответствующая этому случаю схема монтажа:

Совет. Иногда вместо шарового крана на прямой линии гравитационной системы устанавливают обратный клапан лепесткового типа. Пока функционирует насос, он своим давлением подпирает лепесток клапана и прямая линия закрыта. Но как только отключат электричество, перекачивающий агрегат останавливается, давление падает и клапан на прямой линии открывается. Таким образом, система переходит в режим естественной циркуляции автоматически.
Порядок выполнения работ
Чтобы установить и подключить насос своими руками, нужно соблюдать следующий порядок производства работ:
- если котел работает, то надо его остановить и дать время теплоносителю остыть;
- опорожнить систему либо котловой контур, если предусмотрена такая возможность. Когда обвязка теплогенератора выполнена правильно, сливать из него воду не придется, достаточно отсечь его от системы с помощью соответствующей арматуры;
- если система – самотечная, то байпасный узел с насосом и кранами можно собрать заранее;
- выполнить врезку узла либо только насоса в подающий или обратный трубопровод, придерживаясь правил, изложенных выше;
- произвести электрическое подключение циркуляционного насоса.
Совет. Мы не будем изобретать велосипед и предлагать здесь схему электрических соединений. Таковая имеется в инструкции по эксплуатации любого агрегата, даже китайского производства.
Дальнейшие действия заключаются в заполнении системы водой и стравливании из нее воздуха с помощью кранов Маевского и клапанов. Далее, не помешает произвести осмотр места монтажа с целью обнаружения протечек. Если их нет, то можно смело запускать циркуляционный насос в работу. Не забудьте открыть краны, отсекающие агрегат и перекрыть прямую линию, если он установлен на байпасе.

Заключение
С первого взгляда можно подумать, что правильно установить циркуляционный насос не представляет особого труда. Это и на самом деле так, если имеется опыт монтажных работ. Когда такого опыта нет, советуем хорошо изучить документацию, прилагаемую к изделию производителем.
cotlix.com
Дополнительный насос в системе отопления, как установить его самостоятельно
Владельцы частных домов нередко сталкиваются с некоторыми проблемами, касающимися обогрева их жилищ. Установка дополнительного насоса в систему отопления поможет решить вопросы с неравномерным распределением тепла в трубопроводе.
Это устройство монтируют на отопительных конструкциях, которые функционируют на самых различных видах топлива (уголь, мазут, солярка, газ, электричество, дрова).
Преимущества
Использование насоса подобного типа имеет массу преимуществ:

- увеличение КПД системы;
- быстрое прогревание воздуха в комнатах и увеличение отапливаемой площади;
- выравнивание температурных показателей в трубопроводе;
- исключение завоздушенности труб;
- уменьшенный расход топлива;
- возможность установки полотенцесушителей, термостатов;
- применение труб малого диаметра;
- демократичная стоимость оборудования.
Циркуляционный насос – это возможность быстро повысить качество обогрева дома без демонтажа всей системы и больших финансовых трат.
Параметры
Установка этого оборудования требует учета его параметров, диаметра труб, силы напора и температуры воды, плотности теплоносителя.
Н — обозначение напора, способности прибора поднимать жидкость на определенный уровень. Параметр измеряется в метрах.
Эта величина равна параметру мощности котла. От диаметра труб зависит расход теплоносителя.

Циркуляционное оборудование не предназначено для подъема воды, поэтому, приобретая его, нужно обращать внимание именно на параметр Q. Если котел не оборудован насосом, то расход жидкости необходимо рассчитать. В современные отопительные приборы уже встроен подобный агрегат.
Дополнительное насосное оборудование ставится в том случае, если котел старой модификации, конструкция обогрева была увеличена из-за расширения площади дома.
Покупать агрегат большой мощности не имеет никакого смысла: применять его в полную силу все равно не будут. К тому же такой аппарат слишком шумный. Длина трубопровода определяет мощность нагнетающего оборудования: на каждые 10 м трубопровода от него необходимо 0,6 м напора. Кольцо длиной 100 м будет работать качественно и продуктивно при напоре насоса 6 м.

При покупке насосного оборудования нужно помнить, что его мощность должна быть на 10% больше той величины, которую рассчитали.
Виды насосов
Чтобы энергоноситель циркулировал продуктивно, используются сухие и мокрые насосы.
Сухие
В оборудовании первого вида контакт ротора с теплоносителем не предусмотрен. Уплотнитель, используемый в таком приборе, герметично отделяет сам насос от мотора. КПД этого оборудования – 80%, поэтому его целесообразно применять при постоянной перекачке большого количества жидкости.

Область применения сухих помп – торговые центры, фабрики, заводы. В частных домах такие конструкции не используются вследствие высокого уровня шумообразования.
Мокрые
Ротор мокрых насосов находится в теплоносителе, перекачкой которого они занимаются. Вода охлаждает движок. Входящий в конструкцию статор служит для подхода электричества. У насосов с «мокрым» ротором масса плюсов: долгий срок эксплуатации, редкое техническое обслуживание, малое шумообразование, небольшие размеры, простота замены блоков.

Минусы — невысокий КПД (порядка 30-50%), ограниченная сфера применения (частные дома и городские квартиры), невозможность использования помп для питьевой воды и для всего, что имеет отношение к продуктам питания.
Технология монтажа
Установка циркуляционного агрегата – процесс, требующий соблюдения определенной последовательности работ.
Подготовка
Специалисты рекомендуют приобрести насос с резьбами разъемного типа. Если их нет, то нужно купить эти детали дополнительно. Также понадобится фильтр глубокой очистки.
Перед монтажом готовят обратный клапан: это нормализует работу системы отопления.

Также понадобятся специальные ключи, арматура, труба, небольшая по размеру, диаметром равным диаметру стояка.
Место
Современные циркулирующие насосы могут быть установлены как на трубе подачи воды, так и на обратном трубопроводе.

Монтаж, производимый на байпас (установленная между прямой и обратной проводкой отопительного радиатора перемычка, отрезок трубы), требует предварительной проверки способности прибора выдерживать сильный напор горячей воды.
В домах, оборудованных системой «теплый пол», нагнетающий прибор устанавливают в месте поставки горячей воды: это исключит завоздушенность трубопровода.
При наличии мембранного бака байпас с насосом ставят на обратный трубопровод, ближе к расширительному баку.
Установка
Отопительная система может быть сделана из металла или экопласта. Разницы нет никакой для монтажа насосного оборудования. Его вставляют путем обвода. Если трубопровод выполнен из металла, то можно приобрести готовую конструкцию для обвода главной магистрали.
Сначала нужно слить воду, прочистить отопительную конструкцию, промыв ее несколько раз.

Затем с боку основной трубы, согласно схеме, монтируют П-образный кусок трубы, в середину которого встроен насос. С двух сторон от этого агрегата нужно установить шаровые краны. Для чего это нужно?
Во-первых, естественная циркуляция теплоносителя восстановится, если перекрыть один из них. Во-вторых, можно произвести ремонт или замену циркулирующего оборудования, если перекрыть оба крана, при этом сливать воду из системы не нужно.
При монтаже нужно обращать внимание на направление движения воды (отмечено стрелкой на корпусе насосного агрегата).
После этого заполняют систему теплоносителем и проверяют ее на работоспособность. Любые погрешности нужно исправить на данном этапе.
Затем из трубопровода с помощью центрального винта выводят ненужный воздух. Если все сделано правильно, из специального отверстия начнет проступать жидкость.
Насосное оборудование с управлением ручного типа требует выведения воздуха перед началом работы: его включают на несколько минут и открывают клапан, это неоднократно повторяют.

После наполнения труб водой включится насосный прибор. Присутствие воздуха в трубопроводе исключено.
Особенности подключения
При подключении к электросети в системах с естественной циркуляцией применяют предохранитель-автомат (с флажком), с его помощью можно произвести отключение. Установить его нужно на расстоянии не менее 0,5 м от котла.
Насосный прибор в конструкциях с принудительной циркуляцией начинает функционировать при включении теплового реле. Чтобы дополнительный и встроенный агрегаты работали одновременно, нужно первый также подключить к реле или же ко второму параллельным способом.

В электрокотлах циркуляционное оборудование подключают сразу к котлу, что дает ему возможность срабатывать только в тот момент, когда происходит подогрев воды.
Очистительный фильтр устанавливают обычно перед насосом.
Специальный клапан (автоматический или ручной), установленный в верху байпаса, даст возможность удалить скопившийся в системе отопления воздух.
Монтаж оборудования «мокрого» типа производят горизонтально. Его клеммы должны располагаться вверху.
Все резьбы отопительной системы должны иметь прокладки, обработанные заранее герметиком.
Чтобы безопасно применять насосное оборудование, нужно использовать розетку с заземлением.

Монтаж насосного агрегата в систему отопления требует учета всех нюансов. Только тогда домовладельцы забудут о проблемах с распределением тепла и образованием воздушных пробок в трубопроводе.
x-teplo.ru
Насос на подачу или обратку. Куда лучше его поставить?

На сегодняшний день в интернете много информации о циркуляционных насосах и их установке. И все-таки этот вопрос актуальный, потому что в силу свой специальности многим пользователям трудно понять и разобраться в данной системе. В статье разберемся, где лучше ставить насос – на подаче или на обратке.
Где обычно рекомендуют устанавливать насос?
Часто в интернете можно встретить информацию о том, что насос лучше ставить на обратку и конечно, этому есть определенные объяснения:
- Если поставить насос на подаче, то насос быстрее выйдет из строя, потому что тут температура выше, а если поставить на обратке, то агрегат прослужит много лет;
- На подаче плотность воды меньше и ее трудно качать;
- Давление в обратке выше, а соответственно насосу работать легче.
Но все выше приведенные доводы считаются не совсем правильными и мы разберемся почему.
- Во-первых, допустимая температура для насосов является +110 — +115 градусов, но в отопительной системе, обычно температура достигает 80 о и в редких случаях 90о. Поэтому здесь никак не влияет момент куда установить насос на обратку или на подачу.
- Плотность воды также не влияет, потому что разница между этим параметром при температуре 50о и 80о настолько мала, что она никак не скажется на работе агрегата.
- Разница давлений, между значением в теплоносители и магистрали также очень маленькая, что и не имеет смысла ее высчитывать.
Исходя отсюда делаем единственный вывод, что устанавливать циркуляционные насосы можно как на подаче, так и на обратке. И где он будет установлен никак не отразиться на его работе и долговечности. Главным условием, которое должно соблюдаться при установке котла — это удобство обслуживания.
Как правильно должен быть установлен насос?
При установке насоса главное все сделать правильно. Важно чтобы ротор стоял горизонтально. На сегодняшний день современные насосы выпускаются с мокрым ротором, через который омываются поверхности, которые трутся. Клемная коробка, которая установлена на роторе должна располагаться сверху или сбоку. Не допустимо ее располагать снизу потому что не удобно будет ее обслуживать, и в случае прорыва может затопить. Как уже выяснили ранее, то совершенно не важно на подаче или обратке будет стоять насос. Важно совсем другое, а именно насос должен располагаться между котлом и радиаторами. Он может быть перед радиаторами или после них, причем потоки будут совершенно одинаковыми. Ни в коем случае нельзя ставить насос по средине системы, потому что будет образовываться потоки пониженного давления.
Это все общая информация, но что делать если у Вас твердотопливный котел.
Где ставить насос при твердотопливном котле?

Если такой агрегат перегревается, то потушить его мгновенно нельзя, так как заставить гореть дрова быстрее не возможно. Если насос в данной системе смонтирован на подаче, то при закипании котла образуется пар, который попадает в насос с крыльчаткой и происходит следующее:
- Насос не предназначен для перекачки газов, поэтому аппарат перестает работать, скорость течения падает.
- В бак котла начинает поступать мало охлажденной жидкости, поэтому возникает перегрев, количество пара стремительно растет.
- Когда большое количество пара попадает в крыльчатку, то движение в системе останавливается. Данная ситуация аварийная, срабатывает предохранительный клапан, который выбрасывает пар прямо в помещение.
- Если же дрова в этом случае не потушить, то возможно, что клапан не сможет справиться с давлением и произойдет взрыв.
Если насос установлен на обратке, то:
- Он не при какой сложившейся ситуации не встретит пар;
- И даже если пар попадает в систему, то он проталкивается в радиатор, где превращается снова в жидкость.
Причем разница возможного взрыва в обоих случаях составляет 25 минут, этого времени вполне достаточно, чтобы подойти к котлу, потушить там дрова и не допустить взрыва.
Поэтому в котлах твердотопливных, особенно в которых мало автоматики или вообще отсутствует, нужна ставить насос на обратку. Причем правильно, чтобы было установлено в следующей последовательности: кран — грязевик — насос — кран. Если система гибридная, она вполне может работать самотеком, но когда так не справляется устанавливают насос. В этой разветвляющей системе важно установить кран. Но самой распространенной ошибкой, которую допускают все — это установка обратного клапана. Устанавливать его ни в коем случае нельзя, потому что он спровоцирует остановку самотека. Кран можно открывать, когда система работает самотеком и закрывать, когда включается насос.
Очень важно отнести к системе отопления с особой внимательностью, ведь от этого зависит не только тепло в доме, но его безопасность. Поэтому при самостоятельной установке обязательно следовать инструкции без каких — либо отклонений. Ну, а если сомневаетесь в своих возможностях, то лучше обратиться к профессионалам, которые выполнят все правильно и грамотно.
eurosantehnik.ru
Как правильно установить циркуляционный насос в систему отопления — инструкция
Главная » Отопление » Как правильно установить циркуляционный насос в систему отопления — инструкция
С необходимостью самостоятельного монтажа циркуляционного насоса сталкиваются многие. Причины, как правило, две – или котел изначально не имеет в своем составе насоса (а менять трубы на изделия с большим сечением нерационально), или его мощности недостаточно для равномерного обогрева всех помещений, через которые проложен отопительный контур.
К примеру, если отапливаемая пристройка (гараж или иное) возведена уже после того, как жилой дом был построен и обжит. Как правильно установить насос, обеспечивающий циркуляцию теплоносителя по системе отопления, что предусмотреть – вопросов в процессе монтажа возникает много. Эта статья даст подробные ответы на наиболее характерные из них.
Выбор места установки насоса
Мнения по данному вопросу прямо противоположные. Большинство уверено в том, что единственно правильное решение – на входе бытового котла, на так называемой линии «обратки». Хотя сторонники монтажа циркуляционного насоса на выходе агрегата утверждают, что расположение устройства на подаче делает отопление более эффективным. Кто же прав?
С точки зрения законов физики (есть такая дисциплина – гидравлика) это непринципиально. В любом случае крыльчатка будет «прокачивать» теплоноситель через насос, то есть обеспечивать перемещение жидкости по замкнутому контуру. Но с учетом особенностей работы бытового котла, его «реакции» на нештатные ситуации, возникающие в отопительной системе, циркуляционный насос следует устанавливать только на «обратке», то есть на входе агрегата.
Почему? Циркуляционный насос предназначен для работы с жидкими средами. В случае аварийной ситуации теплоноситель может закипать, и на выходе котла образуется пар, который и станет поступать в отопительную систему. Насос перестанет выполнять свою функцию, так как крыльчатка не в состоянии перекачивать газообразные среды. Как результат – циркуляция в контуре прекратится, что приведет к еще большему повышению температуры в теплообменнике. Далее (если автоматика не сработала) – взрыв котла. А вот если насос установлен на обратной нитке, то риск того, что пар «доберется» до него, сводится к нулю.

Вывод – с точки зрения безопасной эксплуатации котельного оборудования циркуляционный насос устанавливать следует только на «обратке», то есть на трубе, соединенной с входным патрубком агрегата. Даже если теплогенератор самой последней модели, с совершеннейшей автоматикой, надеяться лишь на нее нецелесообразно. А вдруг откажет? Ведь никто не станет спорить, что надежностью в 100% не отличается ни одно из технических средств.
Особенности и правила установки насоса
Трубы системы отопления прокладываются по различным схемам. Для циркуляционного насоса никакой разницы нет, где он установлен – на вертикальной «нитке» или горизонтальной. Главное, чтобы изделие было правильно подключено. Вот здесь часто и совершается типичная ошибка, заключающаяся в том, что входной и выходной патрубки меняются местами. Как не перепутать, если визуально они неразличимы – ни по резьбе, ни по сечению?
На корпусе насоса – стрелка. Ее отчетливо видно. Она показывает направление перемещения теплоносителя. Следовательно, ее заостренный кончик указывает на патрубок выходной. Значит, устанавливать циркуляционный насос в системе отопления нужно так, чтобы этой стороной он был обращен к котлу. Кроме того, в паспорте прибора (а он обязательно прилагается) показана рекомендуемая схема его монтажа.
Независимо от специфики установки насоса (пространственной ориентации) обязательное условие – горизонтальное положение ротора. В паспорте указывается и это.

При установке циркуляционного насоса в большинстве случаев ставится байпас. Его назначение понятно – обеспечить перемещение теплоносителя по контуру, даже если насос вышел из строя или его необходимо временно демонтировать. К примеру, для обслуживания. И здесь мнения различаются. Одни считают, что насос правильно устанавливать на трубу, другие – на байпас. Чем руководствоваться?
Так как после прекращения работы насоса циркуляция будет обеспечиваться или тем устройством, которое установлено в котле, или разницей температур (в энергонезависимых системах), то необходимо создать наиболее благоприятные условия для перемещения теплоносителя. Следовательно, при отключении прибора он должен идти по трубе, напрямую, минуя байпас. Рисунки все поясняют.


Такой вариант монтажа (на байпасе) реализуется для систем отопления, которые смонтированы под энергонезависимые котлы, то есть как «самоточные».
При такой установке насоса можно организовать автоматическое переключение циркуляции с байпаса на прямую «нитку». Достаточно лишь вместо шарового крана, смонтированного на трубе, поставить обратный клапан («лепестковый»).
При остановке насоса давление в системе упадет, данный элемент арматуры откроется, и движение жидкости продолжится, но уже напрямую. Причем время такого переключения минимально, поэтому на эффективности отопления и режиме работы котла такая модификация контура никак не отразится.

Хорошее решение для собственников частных строений. Ведь это редкий случай, когда в доме обязательно кто-нибудь да есть. Даже человек, вышедший на заслуженный отдых, не сидит постоянно «в четырех стенах», а отлучается по различным делам. Вот именно в это время и могут возникнуть проблемы с эн/снабжением.

Эту схему не следует трактовать однозначно, хотя встречаются мнения, что она неправильна. В некоторых котлах изначально нет «своего» насоса. Поэтому куда устанавливать купленный – без разницы. В контуре, который рассчитан на принудительную циркуляцию, «самотока» теплоносителя не будет по определению. Хотя бы по причине отсутствия требуемых уклонов «ниток». Значит, насос можно ставить непосредственно на трубу, так как монтаж байпаса в данном случае теряет смысл. Но обязательно – между котлом и расширительным баком.

Положение фильтра очистки относительно циркуляционного насоса (еще один спорный вопрос) зависит от особенностей контура отопления:
- Если система открытая, то перед прибором, но на байпасе.
- В случаях с котлами твердотопливными – перед клапаном (3-х ходовым).
- В системах напорных «грязевик» устанавливается до байпаса.
Рекомендации по порядку монтажа насоса
Этой работой следует заниматься в так называемое «межсезонье». Но если возникла необходимость провести установку в отопительный период, котел требуется «заглушить» и дождаться, когда температура теплоносителя упадет – это элементарные вещи, не нуждающиеся в дополнительных комментариях.
- При необходимости монтажа байпаса его лучше собрать отдельно, установив все элементы арматуры и циркуляционный насос. Останется лишь сделать врезку в трубу.
- Следующий этап – стравливание воздуха с одновременным контролем системы с целью обнаружения протечек.
После этого можно смело переключать контур на работу с насосом.
Полезные советы
Циркуляционные насосы подразделяются на 2 группы, по специфике расположения ротора – «мокрые» и «сухие». В чем разница? Не вдаваясь в особенности инженерных решений, достаточно лишь отметить плюсы и минусы каждой модификации.
С ротором «сухим». Более высокий КПД. Но есть и недостатки – повышенная «шумность», необходимость регулярного обслуживания (в первую очередь, смазка уплотнителей) и особые требования к условиям эксплуатации. Такие циркуляционные насосы обязательно устанавливаются в отдельных, причем абсолютно чистых помещениях. Объяснение простое – малейшая запыленность приводит к снижению их эффективности или поломке.
Рекомендация – «сухой» насос целесообразно приобретать, если в самом котле его аналог отсутствует, и изделие является единственным устройством, обеспечивающим циркуляцию воды по трубам системы отопления.

С ротором «мокрым». Как правило, эти насосы монтируются чаще. Дело в том, что все современные бытовые отопительные котлы изначально укомплектованы таким прибором (располагается под кожухом агрегата), а вновь устанавливаемый служит лишь дополнительным элементом, обеспечивающим лучшую циркуляцию теплоносителя. Например, при неправильном выборе модели теплогенератора, при увеличении протяженности контура обогрева, при установке радиаторов, не предусмотренных первичной схемой.
Минус такого насоса – низкий КПД. Но с учетом, что он в системе не единственный, данный недостаток нивелируется, так как особо не отражается на эффективности отопления. Дополнительное преимущество – не требуется тех/обслуживание. Такие насосы исправно функционируют до полной выработки ресурса при условии, что соблюдены правила их установки.
Рекомендация – если в бытовом котле уже есть «свой» насос, то можно смело выбирать изделие с «мокрым» ротором.
Источник: http://better-house.ru/heating/kak-ustanovit-cirkulyacionnyj-nasos-v-sistemu-otopleniya/
(Visited 2 679 times, 1 visits today)
Видео: Как правильно установить циркуляционный насос в систему отопления
proremontvideo.ru
как правильно установить и подключить насос, не пользуясь услугами специалиста
Во многих небольших домиках функционируют самотечные системы отопления. Они работают благодаря произвольной циркуляции воды, которая вызвана сменой масс тёплой и холодной, поступающей в систему, воды.
Но вот большие здания или даже домики с двумя этажами они обогреть не в состоянии. Для этого требуется установка циркуляционного насоса в выбранную систему отопления.
Такое устройство предназначено для того, чтобы тепло во все составляющие обогревательной системы поступало равномерно.
Для чего необходимо подключение насоса в систему отопления?

Для обогрева больших зданий или даже домиков с двумя этажами требуется установка циркуляционного насоса в выбранную систему отопления.
Счастливые обладатели частного дома, которые имеют свою, отдельную отопительную систему, могут столкнуться с проблемой неравномерного распределения тепловой энергии по дому.
В дальних от котла комнатах батареи могут просто не прогреваться. Эту проблему нужно решать.
Чаще всего для этого используют такие варианты:
- Создание новой отопительной системы с трубопроводом большего диаметра.
- Врезка насоса в систему отопления, которая уже присутствует.
Первый способ, конечно, достаточно действенный и очень практичный, но вот стоит он гораздо дороже, чем монтаж насоса в систему отопления, да и усилий тут потребуется куда больше. Ведь нужно демонтировать старые трубы, а это задача не из простых.
А вот второй из предложенных вариантов будет проще, осуществить его быстрее и дешевле, в чём вы можете самостоятельно убедиться.
Усовершенствование отопительной системы с помощью помпы поможет не только стабилизировать температурные показатели во всём доме, но и избавиться от такой проблемы труб, как воздушные пробки, которые образовываются внутри и не дают теплоносителю циркулировать.
Преимущества циркуляционного насоса явны, поэтому с каждым годом всё больше людей осуществляют подключение насоса к отоплению для того, чтобы оптимизировать систему обогрева своего жилья и избавиться от традиционных проблем, которые возникают у владельцев частных домов.
Особенности выбора насоса
Установка любого насоса в существующую или проектируемую систему отопления начинается с выбора агрегата. Нужно помнить, что для благополучного отопления обычного дома не нужен огромный прибор с заоблачной мощностью.
Такой аппарат будет создавать лишний шум, стоит он дороже и надобности в нём, по сути, нет. Прежде чем приступать к выбору насоса, нужно рассчитать уровень мощности аппарата, который подойдёт вам и вашему дому.
Основными показателями мощности является диаметр имеющегося трубопровода, уровень напора теплоносителя и температура воды. Для того чтобы просчитать уровень расхода теплоносителя, который пропускается через замкнутый контур отопительной системы, его нужно просто сравнить с показателем расхода воды для котла.
Необходимо знать, какова мощность котла, столько литров теплоносителя в минуту может пройти через его систему. Кроме того, надо рассчитать, сколько воды потребуется на благополучную работу каждого радиатора и каждого кольца системы отопления.
Мощность батареи зависит от того, сколько литров в минуту ей понадобится для оптимальной работы.
Нужно помнить, что показатели мощности циркуляционного насоса зависят от длины трубопровода. По сути, на десять метров отопительной системы необходимо где-то полметра насосного напора.
Разновидность насосов
Чтобы разобраться в том, как поставить насос на отопление, нужно сначала разобраться в том, какие именно бывают эти устройства.
Принято использовать помпы двух типов: так называемые, «сухие» и «мокрые».
Первые во время работы никак не соприкасаются с самим теплоносителем, а вторые — погружены в воду, которую качают.
«Сухие» помпы обычно очень шумные, поэтому схема установки насоса на отопление такого плана подходит больше крупным предприятиям, фирмам, производственным цехам.
А вот агрегаты, которые работают в воде, характерны как раз для отопления загородных домов, частных зданий.
Их обычно делают в специальных бронзовых или латунных корпусах с нержавеющими деталями для того, чтобы система от воды не повредилась.
Если вам нужно оптимизировать работу обогрева личного дома, то следует разобраться в том, как правильно установить насос на отопление такого типа.
Начальный этап установки
Для того чтобы операция по монтажу помпы была легче и быстрей, попробуйте найти в магазинах устройство с уже подобранными разъёмными резьбами.
Это избавит вас от необходимости метаться в поисках креплений и соединений самостоятельно. Также запаситесь всеми необходимыми гаечными ключами для установки вышеперечисленных креплений.
После того как все подготовительные этапы пройдены, необходимо изучить инструкцию к насосу и схему его крепления. Если в своих силах вы не уверенны, то лучше привлечь к этому процессу профессионала.
Подбираем место для установки насоса

Правильно подобранное место установки позволит в дальнейшем получить удобный доступ для его обслуживания. Нажмите для увеличения.
Очень важно, чтобы схема подключения насоса отопления подразумевала тот факт, что систему нужно будет периодически обслуживать, так что к ней неплохо было бы иметь подход.
Если некоторые детали «мокрых» помп старых моделей могли повредиться от постоянного контакта с водой, то сегодня такие системы выпускают в таких конструкциях, что влага им абсолютно нестрашна, как и высокие или низкие температуры.
Это позволяет производить монтаж и на подающем трубопроводе, и на обратном.
Для того чтобы увеличить степень давления на участке всасывания, установите агрегат недалеко от места подключения расширительного бака на территории спадающего трубопровода отопления.
Вы должны быть уверенны, что насос в состоянии пережить сильный напор горячей воды, иначе возникнут проблемы.
Правила установки
Если вы уже изучили теоретическую часть вопроса о том, как установить насос на отопление, то пора приступать к практике. Для этого следует придерживаться нескольких основных правил установки. Вот некоторые из них:
С двух сторон от самого насосного оборудования необходимо закрепить специальные шаровые краны, которые понадобятся вам в процессе технического обслуживания системы или демонтажа самого насоса.

Принцип подключения насоса обогрева дома. Нажмите для увеличения.
Обязательно нужно оснастить систему фильтром. Делается это для того, чтобы оградить устройство от мелких частичек, которые могут повредить установку и её компоненты.
Увы, но вода в отопительных системах ещё далека от идеальной, поэтому насосы требуют дополнительной защиты.
Сверху отопительного байпаса нужно вмонтировать клапан. Он может быть ручной или автоматический — это не так важно.
Необходим он для того, чтобы выпускать воздушные пробки, которые начнут образовываться в трубах через некоторое время.
Клеммы такого насоса следует направлять чётко вверх.
А сам агрегат, если он относится к виду «мокрых» моделей, необходимо устанавливать горизонтально, иначе в воде будет присутствовать лишь его часть, то есть рабочая поверхность может повредиться и весь монтаж насоса в систему отопления будет бессмысленным.
Каждое крепление и соединение необходимо обработать герметическим средством защиты. Это повысит продуктивный потенциал всей конструкции. Также следите за тем, чтобы насос и крепления располагались в отопительной цепочке закономерно и последовательно.
Принцип монтажа насоса
Для начала, нужно слить отопительную жидкость и прочистить систему, если этого давно не делали. Потом врезать насос в специально отведённом для этого месте, согласно плану. После того, как система будет закреплена, трубы заполняются водой.

Фрагмент подключения насоса в систему отопления. Нажмите для увеличения.
Следует тщательно проверить, нет ли каких-то неисправностей и погрешностей в работе. Если таковые имеются, то на этом этапе их устраняют. После этого с помощью центрального винта из труб выводится лишний воздух.
Насос следует подключать лишь после того, как система запущена, трубы наполнены водой и воздуха в них не осталось. Автоматизировать работу насоса и защитить его от неправильной эксплуатации может модель насоса типа автомат.
Кстати, выпускать воздух необходимо перед каждым запуском насосной установки. Вручную такое развоздушивание труб осуществляется, благодаря специальным клапанам, установленным с обеих сторон теплового насоса.
Лишь придерживаясь всех правил и учитывая все нюансы того, как подключить насос отопления, вы сможете самостоятельно установить такой насос на своей отопительной системе.
Помните, что к этому вопросу нельзя относиться халатно, ведь от вашей работы будет зависеть тепло и уют родного дома, а значит — благополучие и здоровье всей семьи. Если вы в своих силах не уверенны, то лучше для такой миссии пригласить специалиста, который сделает работу быстро и качественно.
Оцените статью: Поделитесь с друзьями!ultra-term.ru
