Как выглядит узо – Выбор УЗО: особенности и его характеристики
Выбор УЗО: особенности и его характеристики
Выбор УЗО – это всегда очень важно. Ведь от его работоспособности будет зависеть безопасность всего вашего имущества и людей, которые будет находиться в том, или ином помещении. Ошибка в этом деле может стоит слишком дорого. Ознакомитесь со статьей, чтобы не допустить этого.
Как выглядит УЗО
Аббревиатура УЗО расшифровывается как устройство защитного отключения. Для разных зданий и помещений УЗО стоит подбирать разные виды этих приборов. Устанавливаются УЗО в электрощиткахквартир, иных помещений либо в частных домах. УЗО с равным успехом может использоваться как в небольших зданиях, так и в крупных. Это устройство просто необходимо при защите дома от пожаров, которые могут возникнуть в электропроводке из-за неисправности, и таким образом приобретение устройства становится актуальным вопросом при строительстве нового дома или приобретении нового жилья.
УЗО для частного дома представляет собой коммутационный прибор либо совокупность нескольких устройств, вызывающих размыкание контактов, как только дифференциальный ток достигает заданного значения. Также читайте: автоматические выключатели характеристики.
Как выбрать УЗО
Если вы задались вопросом «как подобрать УЗО», то должны учитывать, что существуют различные виды этих устройств, а при выборе нужно опираться на ряд следующих параметров. Помните и о том, что в выборе УЗО можно допустить ряд ошибок, о которых речь пойдёт ниже.
Необходимые параметры
Дифференциальный ток и его разновидности:
- A – реагирует на утечки постоянного тока, причём как пульсирующего, так и переменного.
- АС – реагирует только на переменный ток утечки.
- B – реагирует как на переменный ток, так и на постоянный.
- G – отличается от остальных выдержкой времени отключения, что необходимо для обеспечения процесса селективности.
- S – то же что и G, но отличается увеличенной выдержкой времени.
Ток утечки (реакция УЗО на дифференциальный ток):
- 500, 300, 100, 30, 10 мА;
- Напряжение сети должно быть 220/380 В;
- Не следует забывать и о токе, на который рассчитано УЗО – номинальном токе.
Нынешние УЗО рассчитываются на нагрузку в 100, 80, 63, 40, 32, 25, 20 и 16 А.
Так же выбор УЗО основывается на различных типах зданий, которым необходимо данное устройство. Для частного дома и УЗО для более крупного здания или здания с другими функциями будет различаться по типу, да и количество таких устройств будет разниться. Если устройство требуется для коттеджа или дома крупных размеров, то здесь необходимы включатели дифференциального тока на три фазы (четырёхполюсные). Некоторые схожие моменты были в предохранители ПАР.
При установке УЗО в квартирах и ряде других подобных помещений, требуется монтировать устройства с видом АС, А. Ток утечки должен быть в 30 мА.
При монтировании УЗО вводном электрощите, необходимо применять включатель дифференциального тока типа S. Ток утечки должен составлять 100мА и больше.
При приобретении УЗО на большие здания рекомендуется устанавливать сразу несколько устройств со схемой питания каскадного характера и множеством разветвлений, что будет особенно актуально для многоэтажных зданий. В таких зданиях УЗО может присутствовать на всех этажах, отдельных пристройках, электрощитах и прочих отдельных и важных элементах дома, которые требуют дополнительной защиты.
Выбор УЗО: возможные ошибки
Не следует надеяться, что вы сможете подобрать совершенное устройство без каких-либо недостатков. При работе любого электроприбора происходит утечка – как правильно незначительная и естественная. Тем не менее, существуют случаи, когда эта такая утечка может представлять опасность. Следование этим принципам позволит избежать неисправностей, и поможет ответить на вопрос: как подобрать узо.
Возможные ошибки:
1
Может происходить ложное срабатывание электроприбора при сумме естественных токов. Избежать этого позволяет следование правилу, гласящему: сумма естественных токов утечки приборов, подключающихся к УЗО, не может превышать 1/3 от номинального тока утечки.
Пример: если номинальный ток УЗО составляет 10 мА, сумма естественных токов не может быть больше 3,3 мА. Другой пример: для 30 мА такой предел составляет 10 мА.
Таким образом, всегда следует учитывать даже естественную утечку устройств, которые подключаются к УЗО. Такой выбор УЗО поможет предотвратить ложное срабатывание прибора.
УЗО не стоит устанавливать в тех зданиях и помещениях, где с устройством связана ненадёжная и/или устаревшая проводка. Это попросту нецелесообразно. Помните о том, что УЗО реагируют на ток утечки. Таким образом, при наличии электропроводки с ненадёжной и старой изоляцией утечка возникает постоянно, пусть и небольшими порциями. Если УЗО срабатывает слишком часто и при этом не происходит ничего, что могло бы активировать устройство, то причина может быть утечках подобного рода. К счастью, для подобных помещений существуют розетки со встроенными в них УЗО.
2
Имеет смысл использовать такие УЗО, которые отключают все рабочие проводники, в том числе и нулевой. Но защищенность от сверхтока не обязательна в нулевом полюсе. Выбор УЗО в этом случае будет правильным.
3
Важным условием для УЗО является способность аппарата в сохранении своих характеристик и работоспособности во время кратковременных провалов напряжения до 50% от номинального(не больше 5 секунд). Такой режим активируется на время коротких замыканий при срабатывании АВР.
Для общего развития рекомендуем к прочтению: назначение УЗО.
vse-elektrichestvo.ru
80 фото схем установки и проектирования безопасных сетей
Безопасность зданий и строительных конструкций всегда будет приоритетной задачей. В строительных нормах и правилах имеется целый комплекс мероприятий направленных на достижение должного уровня безопасности, а электробезопасность, как элемент этого комплекса, занимает ключевое место.

В свою очередь, для того, что бы обеспечить необходимый уровень электробезопасности, нужно следовать всем предусмотренным правилам при строительно-монтажных работах. Кроме того, для полноценной защиты жизни и здоровья человека, а также для обеспечения необходимого уровня пожарной безопасности строения, здание должно быть оборудовано специальными техническими системами и приспособлениями.

Одним из таких приспособлений, является устройство защитного отключения – так называемое УЗО. Сама по себе схема подключения узо относительно проста, однако для полноценной его работы и соответственно – обеспечения всех функций защиты, существует ряд моментов, которые нужно знать и учитывать при установке, а также в процессе эксплуатации здания.

Что представляет собой УЗО, для чего нужно и какие правила его установки существуют – именно об этом пойдет речь в этой статье.

Что собой представляет и как работает УЗО?
Устройство защитного отключения представляет собой защиту от токов утечки. Оно не реагирует на ток в сети, т.е., не защищает от короткого замыкания или превышения тока определенного уровня.
В продаже можно найти комбинированные приборы, которые совмещают в себе защиту по току и УЗО, но сейчас речь идет именно о самостоятельном устройстве защиты от токов утечки. Что же это такое токи утечки. Не углубляясь в электротехнику, отметим, что токи утечки – это небольшие токи, уходящие помимо полезной нагрузки на землю.

Ключевым моментом здесь является земля, как самостоятельная точка электрической цепи. Обычная сеть в нашем доме с напряжением 220 В. имеет два провода – фаза и ноль.

Некоторые путают ноль с землей, это категорически неверно – ноль и земля это абсолютно два разных понятия. Заметим, подключение узо с заземлением является необходимым условием.

Хотя справедливости ради надо сказать, что существуют схемные решения подключения таких приборов без заземления, но за корректность работы защиты уже трудно поручиться.
Заметим еще один важный момент, подключение трехфазного узо, ни чем не отличается от однофазного, за исключением того, что в сети уже не одна, а три фазы.

Но продолжим, токи утечки проходят от фазы не на ноль, а на землю, что отслеживается дифференциальной автоматикой и срабатывает защита.

Сами по себе токи утечки могут появиться при повреждении изоляции проводов, корпуса бытовой аппаратуры или при ударе человека электротоком, в этом случае ток пройдет по пути фаза – человеческое тело – земля.

Характеристики УЗО
Сами по себе автоматы УЗО могут быт однофазными и трехфазными, при этом главное отличие в конструктивном исполнении от обычных автоматов защиты – наличие контакта для подключения земли.
Основными характеристиками автоматов УЗО необходимо считать ток, при котором происходит срабатывание защиты и отключения напряжения в сети. В быту применяют автоматы двух типов: на ток 10 мА – для помещений с повышенной влажностью и 30 мА – для обычных жилых либо вспомогательных помещений.

Установка УЗО
Существуют различные схемы включения УЗО, хотя, как правило, само подключения стандартное: устройство устанавливается на специальной дин-рейке и подключается после автомата защиты от КЗ в соответствии с принципиальной схемой.

Важно учитывать тот факт, что для подключения УЗО необходимо наличие заземления в вашем доме и сам прибор имеет специальный контакт, который подключают к земле. Если заземления нет, будет лучше сделать его и смонтировать новую проводку.

Заметим, существует схема подключения узо в однофазной сети при том, что сам прибор рассчитан на трехфазную сеть. В этом случае необходимо просто выполнить монтаж в строгом соответствии со схемой такого подключения. На качестве работы такой вариант не отразится.
Существует ряд типичных ошибок при подключении устройства защиты от токов утечки, а именно.
Соединение нулевого провода и заземления после автомата УЗО. Это ошибка может возникнуть не преднамеренно. Если вы все смонтировали правильно, а автоматика срабатывает, проверьте бытовые приборы – некоторые из них, особенно старого образца, иногда имеют электрическое соединение нуля и корпуса прибора.

Просто поэтапно отключайте бытовые приборы пока не выявите тот, от которого происходит срабатывание защиты, после чего уже необходимо разобраться с этим устройством;

Подключение нагрузки к нулю до автомата УЗО. В данном случае необходимо четко следить за тем, что бы ноль не был подключен к нагрузке помимо прибора, иначе может происходить ложные срабатывания защиты;

При использовании нескольких УЗО в сети происходит замыкание нуля после двух разных приборов. Этот случай не типичен при подключении узо в частном доме, однако иногда может встретиться на практике.

Вообще, при использовании нескольких устройств защитного отключения в одной сети, может привести к множеству ошибок связанных с неверным подключением. Лучше будет такие схемы монтировать специалистам, они сделают все более качественно.

Подключение узо без заземления. Имеется в виду, когда контакт земли на приборе, вообще оставляют не подключенным. В данном случае защиты не будет, а сама установка УЗО теряет всякий смысл. Если в вашем доме нет земли и сделать ее не представляется возможным, используйте специальные схемы включения УЗО без заземления.

Подключая УЗО, помните о правилах техники безопасности при проведении электромонтажных работ и неукоснительно соблюдайте их.

Перед установкой внимательно изучите инструкцию, прилагаемую к прибору. Следуйте всем приведенным там рекомендациям.
Фото устройства защитного отключения (УЗО)




























Также рекомендуем посетить:
strojka-gid.ru
Как выглядит узо — Отопление
Увы, но одна особенность практически каждого человека — это экономия. Причём сэкономить мы любим на тех вещах, которые в быту никогда не пригодятся (так, по крайней мере, все думают). Вот как раз такого рода «безделушку», мы и разберём по косточкам в этой статье. Вы когда-нибудь слышали аббревиатуру УЗО? Что это такое узнаете прочитав обзор до конца. Вкратце хочется добавить, что это устройство способно уберечь жильё и всех его обитателей от ЧП, связанных с электричеством.
Принцип работы УЗО: что это такое?
Расшифровав УЗО, мы узнаем, что это устройство защитного отключения, которое на протяжении не одного десятка лет, инженеры пытались довести до совершенства и максимально заточить под бытовые нужды. Итак, всё началось в 1950 году. В это время вышло первое издание ПУЭ (правила устройства электроустановок). Конечно, в то время не было споров насчёт защиты от утечки тока, но вот ближе к 80-м годам всё изменилось. В правилах никогда не разрешалось устанавливать УЗО в бытовых сетях, потому что составные узлы прибора не позволяли улавливать перебои в электричестве малых токов (в отличие от больших предприятий). Но упорство разработчиков и новые технологии, дали официальный старт приборам такого рода, что отражено в седьмой главе ПУЭ.
Суть работы УЗО
Ток, попадающий в квартиру от сети, течёт по проводу фазы, подвергаясь нагрузке от всех приборов. При достижении конечной точки, он возвращается по нейтральному кабелю обратно. Значения при входе в сеть помещения и при выходе должны быть одинаковыми. В случае если входящий показатель больше, чем выходящий, значит, где-то в проводке происходит утечка, что может привести к пожару. Во избежание таких случаев ставят УЗО. Его главное предназначение, улавливать любые изменения в электросети, и производить аварийное отключение при скачках напряжения.
УЗО изнутри
Прибор состоит из простых элементов:
Пример работы автомата
УЗО установлено на входе сети в помещение, через него ток заходит, и выходит назад. В этом процессе участвуют первичная и вторичная обмотки, первая пропускает через себя входящий ток, а вторая выходящий. При нормальной работе сети, силы равны и магнитное поле внутри трансформатора равно нулю, потому что по обмоткам ток движется в разных направлениях. В таком режиме УЗО бездействует. Теперь представим, что где-то в проводке оголился провод, и происходит утечка тока в землю. Следовательно, выходящее напряжение изменяется и силы сопротивления двух обмоток не равны. Лишний ток уходит на третью катушку, которая приводит в действие силовой механизм, отключающий всю электроэнергию в квартире. Но это происходит не сразу, так как существует запас для мелких скачков напряжения, дабы не происходило ложное срабатывание.
Обратите внимание! Специалисты категорически не рекомендуют устанавливать защиту в квартирах со старой проводкой, аргументируя это тем, что провода изношены временем и могут создавать утечку. Прибор в таком случае будет нарушать работу сетей. Но всё как раз наоборот, ведь таким образом, вы и сможете выявить наличие пробоя в проводах.
Статья по теме:
Какой выбрать стабилизатор напряжения 220В для дома. Вам знакома проблема перебоев напряжения, что проявляется в мигании лампочек. В статье мы поговорим о том, как правильно выбрать стабилизатор напряжения 220в для дома, чтобы раз и навсегда забыть об этой проблеме?
УЗО или дифференциальный автомат: как отличить и что выбрать?
Оба прибора очень схожи друг с другом, но если копнуть глубже, то всё становится на свои места. Давайте разберёмся как работают УЗО и дифференциальные автоматы. Разница достаточно существенна.
Отличия в работе
Особенности подключения
Что выбрать?
Теперь вы знаете чем отличается УЗО от дифференциального автомата.
Обратите внимание! Стоимость устройства защиты гораздо ниже, чем монтаж множества дифференциальных автоматов. Но, второе стоит дешевле, чем УЗО + автомат. Выбор за вами.
Таблица 1. Средние цены на однофазные устройства
Варианты подключения УЗО к однофазной сети с заземлением и без
На рисунке выше, указана стандартная схема подключения УЗО в квартире, которая заземлена стационарным контуром. Устройство врезается максимально близко к счётчику, но после главного автомата. Также схема показывает, что в системе TN-C (это старая разводка электросети) общее защитное устройство включать запрещено.
Если необходимо в старую систему поставить УЗО, то его место за второстепенными автоматами, которые идут на отдельные приборы. Максимальный ток таких приборов берут на пару ступеней выше, чем у автомата, за которым оно стоит.
А если заземления нет?
Когда отсутствует земля в квартире, то вариант подключения устройства следующий
Провода нужно подключать только в той последовательности, которая указана на рисунке выше.
Использование фильтров в паре с УЗО
Помешать нормальной работе всей системы могут помехи, которые создают некоторые бытовые и цифровые приборы. В помощь приходят магнитные кольца-фильтра, которые разряжают созданные помехи, до попадания их в защитное устройство. Существует два варианта монтажа.
Фильтр впаивается непосредственно в корпусе отключающего устройства. Работа проводится только профессиональным электриком.
Этот набор колец просто надевается на силовой кабель, сразу после выхода с коробки.
Распространённые ошибки в процессе подключения
Чтобы не допускать ошибок, нужно знать что это такое УЗО.
Трёхфазное устройство защиты от утечки тока
Такой девайс работает так же как и однофазное устройство. Разница в том, что у первого на обмотку идёт два провода, а у второго их четыре. Ниже прилагается схема подключения трёх фаз.
Подробный принцип работы описан в следующем видео:
Давайте подведём итоги
Пренебрегать собственной безопасностью просто недопустимо, не жалеете себя, пожалейте своё имущество. Электробезопасность очень важна, особенно в наше время, когда количество бытовых приборов весьма велико. Нужно ставить УЗО не задумываясь, ведь скрытая угроза в ваших стенах в любой момент может нанести удар.
homemyhome.ru

Здравствуйте, уважаемые читатели и гости сайта http://zametkielectrika.ru.
Анализируя полученные письма, я сделал вывод, что многие из Вас до сих пор не видят разницы между дифференциальным автоматом и УЗО, поэтому в этой небольшой статье я решил подробно разъяснить Вам этот вопрос.
Речь пойдет об функциональном и внешнем отличии дифференциального автомата от УЗО. Чтобы не запутать Вас окончательно, сразу внесу поправки в наименование и обозначение этих устройств:
- устройство защитного отключения (УЗО) — он же выключатель дифференциальный (ВД)
- дифференциальный автомат или, сокращенно, дифавтомат — он же автоматический выключатель дифференциального тока (АВДТ)
В качестве примера рассмотрим продукцию от фирмы IEK:
- УЗО типа ВД1-63, 16 (А), 30 (мА)
- дифференциальный автомат типа АВДТ32, С16, 30 (мА)
Вот они:

По фотографиям видно, что по внешним признакам они очень похожи.
Главное отличие дифференциального автомата от УЗО
В первую очередь необходимо знать, что у этих двух устройств разная функциональность, что является их основным отличием.
1. Устройство защитного отключения (УЗО) — коммутационный аппарат, который защищает человека от прямого или косвенного поражения электрическим током, а также контролирует текущее состояние электропроводки, и при возникновении в ней каких-либо повреждений в виде утечек, отключает ее. Об этом я писал в следующих своих статьях (переходите по ссылочкам и читайте):
- применение и назначение УЗО
- принцип работы УЗО
Еще раз повторю, что УЗО не защищает электропроводку и электрооборудование от коротких замыканий и перегрузов — его само необходимо защищать, устанавливая перед ним автоматический выключатель. Более подробно об этом я рассказывал в статье про выбор и покупку УЗО.
2. Дифавтомат или дифференциальный автомат — это коммутационный аппарат, который совмещает в одном корпусе и автоматический выключатель, и УЗО, т.е. дифференциальный автомат способен защищать электрическую сеть от коротких замыканий и перегрузов, а также от возникновения утечек, связанных с повреждением электропроводки, электрических приборов и при попадании человека под напряжение.
Условно, дифавтомат можно представить в виде тождества:
Если сказать проще, то дифавтомат — это тоже самое УЗО, только с функцией защиты от токов короткого замыкания и перегруза.
Надеюсь, что с этим все понятно. А теперь давайте разберемся, как же эти два устройства отличить между собой.
zametkielectrika.ru
Основная задача УЗО (Устройство Защитного Отключения)
Основное назначение УЗО это защита человека от поражения электрическим током и от возникновения пожара, вызванного утечкой тока через изношенную изоляцию проводов и некачественные соединения.
Широкое применение также получили комбинированные устройства, совмещающие в себе УЗО и устройство защиты от сверхтоков (короткого замыкания). Такие устройства называются УЗО-Д со встроенной защитой от сверх токов(короткого замыкания), либо просто диффавтомат. Часто диффавтоматы снабжаются специальной индикацией, позволяющей определить, по какой причине произошло срабатывание (от сверхтока или от дифференциального тока).
Устройство защитного отключения: назначение
УЗО — устройство защитного отключения устанавливается в электросети квартиры или дома для выполнения следующих задач электробезопасности:
- Повышение уровня безопасности при эксплуатации людьми бытовых и аналогичных электроприборов;
- Предотвращение пожаров из-за возгорания изоляции токоведущих частей электроприборов от дифференциального (остаточного) тока на землю;
- Для диффавтоматов. Автоматическое отключение участка электрической сети (в том числе квартирной) при перегрузке (ТЗ-токовая защита) и токе короткого замыкания (МТЗ-максимальная токовая защита).
Примечание: В России применение УЗО стало обязательным с принятием 7-го издания Правил устройств электроустановок (ПУЭ).(седьмое издание подготовлено ОАО «ВНИИЭ». Утверждена приказом Министерства энергетики Российской Федерации от 08.07.02 № 204. Введено в действие с 01.01.03г. )
Как правило, одно или несколько УЗО устанавливаются на DIN-рейку в электрощите.
(О монтаже электрощита в квартире я рассказывал в другой статье блога: Установка электрощитка квартирного)
ПОДВЕДЕМ ПЕРВЫЙ КОРОТКИЙ ИТОГ
В продаже есть два типа УЗО — Устройство защитного отключения:
- Непосредственно УЗО.
- И УЗО-Д(дифференциал)-это УЗО+автомат защиты от короткого замыкания, в «одной упаковке».
Важно!
- Использование УЗО является дополнительным защитным мероприятием, а не заменой защите от сверхтоков при помощи предохранителей, так как УЗО никак не реагирует на неисправности, если они не сопровождаются утечкой тока (например короткое замыкание между фазным и нулевым проводниками. Поэтому УЗО необходимо применять вместе с Автоматами Защиты (предохранителями)
- УЗО может значительно улучшить безопасность электроустановок, но оно не может полностью исключить риск поражения электрическим током или пожара. УЗО не реагирует на аварийные ситуации, если они не сопровождаются утечкой из защищаемой цепи. В частности, УЗО не реагирует на короткие замыкания между фазами и нейтралью.
- УЗО также не сработает, если человек оказался под напряжением, но утечки при этом не возникло, например, при прикосновении пальцем одновременно и к фазному, и к нулевому проводникам. Предусмотреть электрическую защиту от таких прикосновений невозможно, так как нельзя отличить протекание тока через тело человека от нормального протекания тока в нагрузке. В подобных случаях действенны только механические защитные меры (изоляция, непроводящие кожухи и т. п.), а также отключение электроустановки перед ее обслуживанием!
Характеристики УЗО
Теперь разберемся с характеристиками УЗО обозначенных на корпусе устройства.

УЗО — устройство защитного отключения предназначены для защиты человека от поражения электрическим током при косвенном прикосновении (прикосновение человека к открытым проводящим нетоковедущим частям электроустановки, оказавшимся под напряжением в случае повреждения изоляции), а также при непосредственном прикосновении (прикосновение человека к токоведущим частям электроустановки, находящимся под напряжением). Данную функцию обеспечивают УЗО соответствующей чувствительности (ток отсечки не более 30 мА(миллиампер).
Примечание: В США в соответствии с National Elektrical Code, устройства защитного отключения (ground fault circuit interrupter — GFCI), предназначенные для защиты людей, должны размыкать цепь при утечке тока 4-6 мA(миллиампер) (точное значение выбирается производителем устройства и обычно составляет 5 мА) за время не более 25 мс(микросекунд).В Европе эти значеня для УЗО ,как и у нас составляют 30-100 мА.
УЗО должны срабатывать за время не более 25-40 мс(миллисекунд), то есть до того, как электрический ток, проходящий через организм человека, вызовет фибриляцию сердца — наиболее частую причину смерти при поражениях электрическим током.
В списке ниже приведены значения тока через тело человека и наиболее вероятные ощущения, которые можно при этом почувствовать.
Важно! не пытайтесь это прочувствовать это на себе!
Отсюда второй короткий итог характеристик УЗО
Для защиты человека в бытовых электросетях(однофазный ток напряжением 220 вольт) УЗО должны иметь маркировку: ток отсечки не более 30мА,время срабатывания не более 40 мс(миллисекунд). Крупные фирмы производители (такие как АВВ,Legrand) выпускают УЗО для защиты человека, с токами отсечки 10 мА и 30 мА.
На групповые цепи обычно ставят УЗО с током 30 мА. Если поставить УЗО 10 мА, возможны ложные срабатывания (в квартире всегда есть фоновый, естественный ток утечки). 10 мА ставится обычно на одиночных потребителей (стиральную машинку, посудомойку). Если у вас есть душевая кабина, или стиральная машинка установлена в ванной (влажная среда) , применение УЗО с током отсечки 10 мА просто обязательно.
Следует повторить:
- Для влажных и очень влажных помещений(сауны,бани,ванные,душевые) следует применять УЗО с токоми утечки 10 мА(миллиампер)
- Для других помещений достаточно применения УЗО с током отсечки 30 мА(миллиампер)
- В деревянных дамах при проведении электропроводки во избежании пожаров установка УЗО желательна, а лучше сказать просто необходима.
Примечание: В продаже существуют УЗО с токами отсечки и 100 мА и 300 мА и более. Эти УЗО ( с отключающим дифференциальным током 100 мА, 300 мА и более иногда применяются для защиты больших участков электрических сетей (например, в частном доме или компьютерных центрах), где низкий порог привел бы к ложным срабатываниям. Такие низкочувствительные УЗО выполняют противопожарную функцию и не являются эффективной защитой от поражения электрическим током.
Классификация УЗО
Теперь отметим ещё ряд моментов. В соответствие с классификацией, УЗО — устройство защитного отключения подразделяют на следующие типы:
Tип AC- УЗО, размыкание которого гарантировано в случае, если разностный синусоидальный ток или внезапно возникает, или медленно увеличивается.
Тип А — УЗО, размыкание которого гарантировано в случае, если синусоидальный или пульсирующий разностный ток или внезапно возникает, или медленно увеличивается.
Третий итог статьи
УЗО типа «А» более дорогой и более универсален, но оба типа «А» и «АС» превосходно подходят для использования в бытовых электросетях. Поэтому акцентироваться на этом не стоит.
В широкой продаже в основном бывают УЗО тип АС (на фасаде устройства будет изображен только значек :
Необходимо обратить внимание, что каждое УЗО расчитано на использование в сетях определенной нагрузки,а именно определенный Ампераж, который указывается на фасаде УЗО. Так как УЗО в электросетях используются вместе с автоматами защиты(предохранителями), то еще раз обращаю внимание :ампераж УЗО должен быть выше, чем у автомата на линии.
Схема подключения УЗО
Теперь рассмотрим схему подключения УЗО — устройство защитного отключения, классическим занулением (ТN-С). Классическое зануление имеют большинство домов в РФ, в квартирах этих домов не существует отдельной выделенной линии заземления, то есть, по всей квартире проходят два, а не три провода электропитания.
Примечание: В соответствии с ГОСТ 50571_3-94( Требования по обеспечению безопасности. Защита от поражения электрическим током):
- В системе ТN-С не должны применяться устройства защиты, реагирующие на дифференциальный ток УЗО-Д;
- Когда устройство защиты, реагирующее на дифференциальный ток УЗО-Д, применяют для автоматического отключения в системе ТN-S, PEN-проводник не должен использоваться на стороне нагрузки. Присоединение защитного проводника к PEN-проводнику(независимый проводник заземления) должно осуществляться на стороне источника питания т.е. до устройства защиты, реагирующему на дифференциальный ток( УЗО-Д). На схеме указаны точки подключения УЗО-Д.
Прежде чем осуществить подключение УЗО, я обращаю внимание на то, как работает схема УЗО. В основе принципа работы УЗО лежит сравнение выпускаемого (ушедшего в квартиру) и впускаемого (вернувшегося из квартиры) тока. Если оказывается, что равновесие нарушено, и приходит меньше, чем уходит, то УЗО отключает электропитание. Если УЗО устанавливается для одной линии, то есть два варианта: поставить после УЗО автомат или же сам аппарат должен иметь встроенный ограничитель максимального тока. Подключение УЗО без автомата приведет к тому , что короткое замыкание или постоянный перегрев может вывести его из строя. Напоминаю: что ампераж УЗО должен быть выше, чем у автомата на линии.
Схема подключения УЗО
Простая схема подключения УЗО выглядит следующим образом

Примечание: На рисунке фазный провод подается на нижнюю клемму вводного автомата. Это не совсем корректно, лучше подавать питание на верхнюю клемму автомата. Хотя замечу, подключение питающих проводов сверху – это просто традиция. Именно ею, а не какой-то технической причиной обусловлена рекомендация подключения сверху. И, хотя с точки зрения техники безопасности, лучше бы подключать везде одинаково, жесткого запрета на подключение снизу – нет. Однако, крайне желательно, чтобы в пределах щита, а еще лучше – на всем объекте, питание подавалось одинаково: либо сверху (везде), либо снизу (везде). Другие схемы подключения можно найти в статье: Схемы электропроводки квартир, 69 схем и 15 проектов.
Ну вот пожалуй и все ,что я хотел рассказать об УЗО — Устройство Защитного Отключения, используемые в бытовых электросетях напряжением 220 вольт. Успехов,Вам в ваших начинаниях!
Специально для сайта: Все про ремонт квартиры
www.otdelochnik24.ru
Для чего применяются УЗО и дифавтоматы
Чтобы обезопасить человека от возможного поражения электротоком, для защиты линий от возможных перегрузок и коротких замыканий, повсеместно применяются электронные и электромеханические устройства. Чаще всего используются УЗО (или ВД — выключатель дифференциальный) и дифавтоматы.
УЗО — быстродействующая защита, реагирующая на замыкании фазы на корпус, на землю, на прикосновение человека. Применяется как самостоятельное средство защиты и в комплексе с заземлением или занулением.
Дифавтомат — контактное коммутационное устройство, предназначенное включать, проводить и отключать электрические токи при нормальных условиях эксплуатации и размыкать контакты, когда дифференциальный ток достигает заданного значения при установленных условиях. В качестве УДТ используют автоматический выключатель, управляемый дифференциальным током, без встроенной защиты от сверхтока (ВДТ) и автоматический выключатель, управляемый дифференциальным током, со встроенной защитой от сверхтока (АВДТ).
http://chelyabinsk.cataloxy.ru/board/b296569297-proverka-ustroystv-differentsialnogo-toka.htm
Дифавтомат состоит из 2-х или 4-х автоматических выключателей и блока дифференциальной защиты.
Для чего предназначен дифавтомат и как он работает, можно узнать из видеоролика. Если электроприбор попадёт в воду, сработает дифавтомат и цепь обесточится. Защита сработает и в случае повреждения изоляции кабеля. Вместо дифавтомата или совместно с ним можно использовать УЗО.
Видео: как работает защита от поражения электрическим током в ванной
В чём разница
Несмотря на некоторую схожесть в назначении, оба прибора имеют отличия.
Отличие по функциональному назначению
УЗО или ВД — это защитный прибор узкопрофильного назначения. Принцип его работы заключается в сравнении тока в фазном проводе, по которому он подаётся потребителю, и нулевом, по которому он возвращается. Если между ними имеется различие, то в цепи есть утечка. В этом случае ВД отключает цепь. Но от перегрузок в линии или короткого замыкания он не защищает.
Дифавтомат выгодно отличается от УЗО большей скоростью срабатывания, обладает большей механической устойчивостью. Кроме защиты людей от поражения током, дифавтомат предохраняет электрические цепи от перегрузок. Благодаря встроенному дифтрансформатору, прибор обнаруживает утечку тока через некачественную изоляцию или в местах, где она повреждена, и отключает электропитание.
Внешние отличия
По внешнему виду УЗО и дифавтоматы весьма схожи. Но между ними есть и существенные отличия, по которым их можно распознать.
Отличие маркировки УЗО и дифавтоматов
Многие параметры устройств можно узнать из надписей, нанесённых на корпус прибора.
Маркировка приборов содержит комбинацию букв и цифр.
Если она содержит вначале букву, а затем цифры, например, С16 — то это дифавтомат, рассчитанный на номинальный ток 16А. На рисунке показана расшифровка основных характеристик дифавтомата.
Если маркировка начинается с буквы, например, 16А, то этот прибор — УЗО.
Различия в схемах устройств
Практически на всех приборах защитного отключения присутствуют их схемы.
Схема дифавтомата содержит дополнительные блоки — тепловой и электромагнитный расцепители.
Различия в размерах
Основными размерами приборов являются их ширина, высота и глубина. Ширина определяет место, занимаемое на монтажной рейке. Она различна для 1, 2 и 4-х полосных УЗО.
Название, аббревиатуры и сокращения на корпусе устройств
Большинство современных устройств отечественного и импортного производства имеют на корпусе пояснительные надписи:
- «Выключатель дифференциальный»;
- «Автоматический выключатель дифференциального тока»;
- «Дифавтомат»;
- содержат аббревиатуру АВДТ.
На корпусе прибора могут быть различные аббревиатуры. Они обозначают:
- ВД — устройство защитного отключения;
- АВДТ — автоматический выключатель дифференцированного тока.
Основные причины срабатывания
При срабатывании устройств необходимо выяснить причину отключения. Их может быть много, но выделяют 4 основные:
- Утечка тока.
- Перегрузка линии.
- Короткое замыкание в кабеле.
- Неисправность приборов защиты.
Если используются оба прибора совместно, то причину отключения найти легко: при утечке тока срабатывает УЗО, при коротком замыкании или перегрузке линии срабатывает автоматический выключатель.
Если после нажатия кнопки «Тест» на дифавтомате проблема осталась, то прибор неисправен и подлежит замене.
Какое устройство лучше выбрать
Перед монтажом проводки следует принять решение: какой прибор выбрать, или лучше поставить оба.
Специалисты советуют остановить свой выбор на совместном использовании узкопрофильных приборов.
Главным критерием выбора защитных устройств являются их максимально допустимый ток и мощность. Современные бытовые дифавтоматы и УЗО рассчитаны на ток до 30А и мощность до 400Вт. При выборе нужно ориентироваться исходя из паспортных данных подключаемых потребителей энергии. Для стиральной машины с подогревом воды желательно установить защитное устройство, рассчитанное на ток 30А.
На рынке дифавтоматов представлены модели отечественного и импортного производства с различными характеристиками:
- Legrand. Имеет две модификации — электронно-механическую и полностью электронную;
- IEK. Хорошо себя зарекомендовал, имеет много плюсов, но есть и существенный недостаток — порог токовой утечки не определён;
- Шнейдер электрик. Проверенный и надёжный прибор;
- ABB 16A. Обеспечивает быстрое отключение при коротком замыкании;
- АД 12. Автомат обеспечивает работу в обычном режиме и при понижении напряжения до 50В;
- EKF АД 32. Самый популярный для подключения водонагревательных приборов на кухне и в ванной.
Чтобы выбрать нужную модель, следует изучить их характеристики. У разных производителей они могут отличаться. В видеоролике подробно показано, как изменяются характеристики во время работы. Изменяются токи, температура дифавтоматов, потребляемая мощность. Даны рекомендации по установке дифавтоматов в электрощит.
Видео: испытание автоматов
Преимущество селективного дифавтомата
Особый интерес представляет селективный дифавтомат. Специалисты считают, что это самый лучший автомат для установки на лестничных площадках. При появлении утечки тока или при коротком замыкании отключается только та квартира, где возникла проблема. Эффективно его использование и в пределах одной квартиры, когда есть необходимость разделить всех потребителей на несколько независимых групп. Подробнее в видео.
Видео: преимущество селективного автомата
Подключение дифавтоматов и УЗО для совместной работы
Чтобы подключить УЗО, обязательно требуется заземление, дифавтомат можно эксплуатировать и без заземления.
Порядок совместного монтажа:
- Определить фазность дифавтомата.
- Установить оба прибора на монтажную рейку.
- В первую очередь к автомату подсоединить фазный провод (чёрный провод на схеме).
- Выходящий из него провод (коричневый) подсоединить к верхней фазной клемме УЗО.
- Нулевой провод (синий) подсоединить непосредственно к УЗО.
- К нижним клеммам УЗО подключить линию к потребителю.
- После установки проверить работоспособность автомата. На его корпусе имеется кнопка «Тест». После нажатия на неё должно произойти отключение потребителя.
Специалисты рекомендуют проверять работоспособность приборов не реже 1 раза в месяц.
Если планируется обеспечить защиту нескольких линий, например, 6-ти, то в целях экономии можно использовать 3 УЗО и 3 двойных дифавтомата.
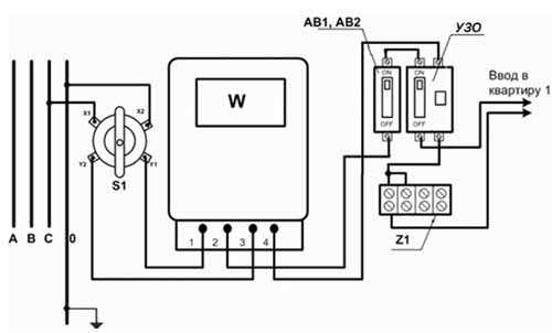
К клеммам 1–6 подключаются 6 линий потребителей.
В видеоролике показана последовательность работ по монтажу квартирного электрощитка, перечислены необходимые инструменты и материалы. Показано, как распределить группы потребителей. Даны советы по вопросам безопасности.
refite.ru
Защитное устройство (УЗО) представляет собой электротехнический прибор, в состав которого входит модуль обнаружения разницы токов, которые протекают через устройство. Т.е., если эта разница не будет соответствовать заданному значению, произойдет размыкание контактов. Для обеспечения этого процесса в УЗО включены отдельные элементы, способные обнаруживать, измерять дифференциальный ток и «выносить решение» о размыкании контактов. Последнюю операцию производит разъединитель, не содержащий элементов защиты электроцепи от замыкания, перегрузок.
Дифавтомат, по сути, блок, в котором совмещено УЗО и устройство отключения. Автомат защищает электрическую цепь от утечки тока (подобно УЗО) и одновременно прерывает подачу электроэнергии при коротком замыкании (КЗ), либо перегрузках. Выполнение подобных функций обеспечивается наличием в дифавтомате защиты от перегрева и сверхтоков, что гарантирует защиту цепи, оборудования.
Функция защитного устройства – отключение электрической цепи только в случае возникновения утечки тока, т.е. это просто прибор, включенный в сеть, для которого необходима защита. УЗО является модулем, который обнаруживает утечку тока (например, при повреждении изоляции) и дает команду силовому механизму на отключение цепи. При этом УЗО не может защитить сеть от перегрузок или КЗ. Попросту говоря, если в вашей электропроводке произойдет замыкание или будут превышены все нормы нагрузки, все провода сгорят вместе с УЗО.
Дифференциальный автомат – электротехническая сборка, включающая в себя и защиту от утечки тока и защиту от замыкания, плюс перегрузок. При этом дифавтомат защищает и сам себя. Отличить оба прибора можно и визуально. На дифреле стоит обозначение, исполненное крупными буквами; например, «16А», указывающее номинальный ток. Если же на корпусе прибора перед большой цифрой стоит латинская буква, например, «С16», то перед вами – дифавтомат («С» характеризует тип расцепителя, рассчитанного на 16А). Если на приборах имеются обозначения на русском языке, то «ВД» будет означать, что у вас УЗО, если же написано АВДТ, то это «автоматический выключатель дифференциального типа».
www.kakprosto.ru
Что такое УЗО?
Если говорить языком, понятным непросвещенным пользователям, то это средство защиты людей от поражения электрическим током, а электроустановок и строений от поломок и пожара при неисправностях в электрооборудовании, нарушении изоляции проводов.
На языке специалистов УЗО – это коммутационный прибор (дифференциальный выключатель), производящий автоматическое отключение электропитания всего объекта или отдельных линий, если ток небаланса (дифференциальный ток) превышает заданное

Внешний вид УЗО
Принцип действия дифвыключателя
Работа приборов защитного отключения основана на электромагнетизме. Устройство включает катушки с магнитным сердечником, охватывающим токоведущие провода, по которым электроэнергия поступает к потребителю. Возникающий при этом магнитный поток определяется арифметической суммой протекающих по ним токов; входящие считаются положительными, выходящие – отрицательными. При их равенстве, которое имеет место при исправном оборудовании (отсутствие утечек и замыканий), сумма тока равна нулю.
Когда происходит утечка, ток частично начинает течь обратно через заземляющие проводники или землю. Возникает дисбаланс в виде дифференциального – разностного – тока, в сердечнике возбуждается магнитный поток, значение которого пропорционально разностному электрическому току. При достижении последним установленной величины прибор отключает подачу электроэнергии.
Основные функции УЗО
Устройство защитного отключения выполняет следующие функции.
- Защищает человека от поражения электротоком, если он случайно коснулся частей электрических приборов или электропроводки с нарушенной изоляцией, находящихся под напряжением.
- Предотвращает пожары из-за неисправности электроприборов и токоподводящих линий.
- Выполняет функцию оперативного включателя/выключателя электрических цепей, когда это необходимо.
Момент срабатывания УЗО определяется величиной тока утечек, на которую настроен прибор. Это настройка может быть разной в зависимости от того, что требуется от конкретного устройства. Минимальный уровень утечек составляет 10 мА. Такое значение рекомендуется устанавливать во влажных помещениях (ванной комнате, кухне), где наиболее велика опасность поражения электрическим током. На 30 мА настраиваются приборы, защищающие сухие комнаты.
При защите от пожаров дифвыключатель настраивается на 100, 300 или 500 мА. Причем по номинальному току противопожарное УЗО должно превосходить АВ. Оно защищает все электрические цепи, которые имеются в доме или помещении.
Достоинства и недостатки УЗО
Устройства защитного отключения имеют свои достоинства и недостатки. К первым относятся следующие.
- Надежная автоматическая защита людей от поражения электротоком, электрооборудования – от выхода из строя, а строений и имущества – от пожара.
- Наличие функции самотестирования. На лицевой стороне прибора установлена кнопка, при нажатии на которую имитируется ток утечки. Если прибор при этом сработал (отключил сеть), значит он исправен. Нажимать на эту кнопку рекомендуется не реже одного раза в месяц.
- Высокая скорость срабатывания. Человек, прикоснувшийся к оголенному защищенному УЗО проводу, успевает почувствовать только легкое щекотание, настолько быстро происходит отключение напряжения.
Основной недостаток дифвыключателей состоит в том, что ток утечки – параметр, на котором основано их действие – никогда не бывает равным нулю. Любая, даже полностью исправная, электросеть имеет фоновые утечки. Это вызвано дисбалансом внутренних емкостей электрооборудования и земли. Чем большую емкость имеет электроустановка, тем выше фоновые утечки тока, которые в определенных случаях могут привести к ложному срабатыванию прибора. Чтобы прибор работал корректно, необходимо, чтобы фоновый ток утечки был меньше установленного на срабатывание – составлял не более ⅓ от него.
Схемы подключения УЗО
Существует два основных варианта подключения дифференциальных выключателей. Первый предполагает установку только одного прибора на все электрооборудование. В этом случае все точки подключения находятся под защитой, при наличии утечек тока в любой из них защитное устройство отключит все энергоснабжение дома. Схема такого подключения приведена ниже.
Второй вариант установки УЗО состоит в защите отдельных групп потребителей. При этом способе устанавливается несколько аппаратов – на каждую группу. Например, целесообразно использовать автономные защитные устройства для электрических котлов и холодильников, так как их мощностные характеристики намного превосходят параметры осветительных приборов или группы розеток. Схема подключения двух УЗО, один из которых подключен к линии стиральной машины, а другой – к розеткам, выглядит так.

При обоих способах подключения необходимо правильно соединить нулевые провода, идущие от электроприборов. А именно, к нулевой клемме каждого УЗО подключаются провода только тех электрических приборов, которые контролируются данным модулем. Независимо от варианта подключения УЗО, каждый блок необходимо защищать автоматическим выключателей.
Каждый из этих способов имеет свои достоинства и недостатки. С точки зрения экономии предпочтительней первый вариант. Один УЗО, даже более мощный, обойдется дешевле, чем нескольких мощностью меньше. С точки зрения функциональности и удобства выгодней второй вариант. Он обеспечивает защиту каждой группы потребителей путем установки для них своего уровня отключения. Такая схема облегчает поиск места утечки, избавляет от внезапного обесточивания всего дома, которое способно причинить серьезные неприятности – например, отключения компьютера. Чтобы понять все различия установки одного и нескольких УЗО, полезно посмотреть видео.
В видеоролике сравниваются два варианта подключения – с одним дифвыключателем на все линии, и несколькими защитными устройствами, установленными на каждой линии.
voltamperwatt.ru
otoplenie.site
Что такое УЗО?
В последние года широко стали применяться УЗО. Практически уже не один современный распределительный щит не обходится без них. В своей практике встречаю УЗО часто, и периодически возникают мысли, что люди, устанавливающие их у себя в квартире, не совсем понимают для чего они нужны и тем более как их подключать. Давайте ниже подробно разберемся что из себя представляет УЗО…
Что такое УЗО?
УЗО расшифровывается как «Устройство защитного отключения». Эту аббревиатуру вы можете увидеть на корпусах устройств некоторых производителей. Также оно может обозначаться буквами ВД – выключатель дифференциальный. УЗО и ВД это одно и то же. Не путайте с дифавтоматами, которые маркируются АВДТ.
Для чего нужно УЗО?
- Для обесточивания линии при случайном прикосновении людей или животных с токоведущими частями электроустановок.
- Для защиты людей от поражения током от неисправного электрооборудования.
- Для защиты от пожара электропроводки при замыкании на землю.
На что срабатывает УЗО?
УЗО срабатывает на утечку тока. Например, человек коснулся оголённого провода и через него потек ток. УЗО как раз реагирует на такие утечки и сразу обесточивает линию, сохраняя жизнь человеку.
Запомните, что УЗО и автоматический выключатель не одно и то же. УЗО не обесточит линию при перегрузке или при коротком замыкании. Поэтому УЗО устанавливается в распределительном щите в паре с автоматическим выключателем.
Какие бывают УЗО?
УЗО используются как в однофазных сетях, так и в трехфазных. Поэтому УЗО бывают однофазные (2-х модульные) и трехфазные (4-х модульные).
Что написано на корпусе УЗО?
Каждое УЗО имеет маркировку. Помимо производителя на корпусе имеется очень важная информация:
- «УЗО» или «ВД» — означает, что это устройство защитного отключения.
- 16А – это максимальный ток, на который рассчитаны контакты изделия и другие внутренние элементы.
- In 30mA – ток утечки, при котором сработает данное УЗО.
- 230В и 50Гц – соответственно, напряжение и частота, при которых можно применять данный прибор.
- Знак «~» — это означает, что данное УЗО типа АС. Оно реагирует на утечки переменного тока. Это самый популярный тип и другой нам не нужен, так как в наших квартирах течет только переменный ток.
- Также на УЗО изображена его принципиальная схема. Если в ней вы ничего не поняли, то значит она вам и не нужна. Главное необходимо знать как выбрать УЗО и разобраться с подключением УЗО.


Что означают надписи возле контактов?
- N (сверху) – на данный контакт заводится приходящий нулевой проводник.
- 1(сверху) – сюда подключается приходящий фазный проводник.
- 2 (снизу) – сюда подключается фазный проводник, отходящий на нагрузку.
- N (снизу) или отсутствие буквы – сюда подключается нулевой проводник, отходящий на нагрузку.

Тут запомните одно. Это приходите на УЗО на верхние контакты, а уходите с нижних контактов. Если перепутаете, то скорее всего поедете в магазин покупать новое устройство. Обязательно изучите схему подключения УЗО.
Также у одних производителей может нулевой проводник подключаться справа, а у других слева. Тут будьте внимательны и перед подключением посмотрите на обозначение контактов.
Думаю, что этой информации вам будет достаточно, чтобы понять — что такое УЗО. Более подробную информацию о том: как выбрать УЗО, как подключить УЗО, типы УЗО и т.д. ищите в разделе УЗО и Диф.автоматы.
Улыбнемся:
По лысому электрику не понятно, когда он ошибается.
sam-sebe-electric.ru
что это такое и зачем оно нужно

УЗО, или устройства защитного отключения, являются дополнительным средством защиты человека от поражения электрическим током. Кроме того, они осуществляют защиту от возгорания и пожаров, возникающих вследствие возможных повреждений изоляции, неисправностей электропроводки и электрооборудования. При нарушении нулевого уровня изоляции, прямом прикосновении к одной из токоведущих частей или при обрыве защитных проводников УЗО является практически единственным быстродействующим средством защиты человека от поражения электрическим током.
УЗО оказывается полезно при повреждении изоляции проводов в электроприборах, неосторожном обращении с электропроводкой или электроприборами. Короткие замыкания, как правило, развиваются из дефектов изоляции, замыканий на землю, утечек тока на землю (ситуация, когда часть тока не возвращается в УЗО) и т.д. УЗО отслеживают утечку тока и предотвращают короткое замыкание, отключая электроустановку от источника питания и тем самым предотвращая недопустимый нагрев проводников, искрение и последующее возгорание. С момента возникновения утечки тока автоматическое отключение всех фаз аварийного участка электроцепи производится за время, как правило, не превышающее период в 0,03-0,3с в зависимости от тока утечки. Говоря простым языком, УЗО сравнивает ток, ушедший в квартиру, с током, который вернулся из квартиры. Если эти токи оказываются разными, УЗО отключает напряжение.
Первое действующее устройство на базе дифференциального трансформатора и поляризованного реле, имевшее чувствительность 0,01 А и быстродействие 0,1 с было создано в 1937 г. фирмой Schutzapparategesellschaft Paris & Co. В 1960-1970 гг. во всем мире, в первую очередь в странах Западной Европы, Японии, США началось активное внедрение УЗО в широкую практику.
В настоящее время сотни миллионов УЗО успешно защищают жизнь и имущество людей от электропоражений и пожаров. Сегодня УЗО является обязательным элементом любой электроустановки промышленного или социально-бытового назначения. Этими устройствами в обязательном порядке оборудованы все передвижные объекты (торговые фургоны, фургоны общественного питания), ангары, гаражи. Несмотря на то, что в настоящее время на каждого жителя развитых стран приходится примерно по два УЗО, десятки производителей разрабатывают новые устройства электрозащиты самых различных модификаций, постоянно совершенствуя их технические параметры.
Типы УЗО
Современные УЗО делятся на два типа: АС и А. Тип AC реагирует на утечку переменных (синусоидальных) токов. Однако в электрических цепях возможна утечка не только переменного, но и постоянного (пульсирующего) тока. УЗО типа А предназначено именно для таких случаев. Поскольку схема измерения разности токов в УЗО типа A более сложная, эти приборы в 1,1-1,5 раза дороже. Подобные устройства должны применяться в ряде случаев (например, в инструкции по эксплуатации стиральных машин, посудомоечных машин и других мощных бытовых электроприборов можно встретить требование установить именно этот тип УЗО).
Виды УЗО
Кроме УЗО, устанавливаемых на распределительном щитке, можно встретить электророзетки со встроенным УЗО. Эти устройства бывают двух видов: первый устанавливается на место существующей розетки, второй подсоединяется к имеющейся розетке, и затем уже в него включается вилка от электроприбора.
К преимуществам данных устройств можно отнести отсутствие необходимости замены в домах старой застройки электропроводку, а к недостаткам — высокую стоимость (розетки со встроенным УЗО обойдутся примерно в 3 раза дороже, чем УЗО, устанавливаемые на распределительный щит).
Третьим видом устройств со встроенным УЗО является так называемая «УЗО-вилка».
К эффективным защитным устройства также относятся дифференциальные автоматы, которые представляют собой комбинацию автоматического выключателя с УЗО (по типу «два в одном»). Дифференциальный автомат срабатывает в обоих случаях: как при утечке тока на землю, так и при коротких замыканиях и перегрузке. Их выгодно применять в том случае, когда на установку двух отдельных устройств в электрошкафу не хватает места. Цена на дифференциальный автомат превышает цену на УЗО.
Принцип действия УЗО
Действие УЗО основано на работе дифференциального трансформатора тока. Суммарный магнитный поток в сердечнике пропорционален разности токов в проводниках, являющихся первичными обмотками трансформатора тока. Под действием ЭДС в цепи вторичной обмотки протекает ток, пропорциональный разности первичных токов. Этот ток и приводит в действие пусковой механизм.
В нормальном рабочем режиме результирующий магнитный поток равен нулю, ток во вторичной обмотке дифференциального трансформатора также равен нулю. При прикосновении человека к открытым токопроводящим частям или к корпусу электроприемника, на который произошел пробой изоляции, по фазному проводнику через УЗО кроме тока нагрузки протекает дополнительный ток — ток утечки. Для трансформатора тока он является дифференциальным (разностным). Если этот ток превышает значение порогового элемента пускового устройства, последний срабатывает и воздействует на исполнительный механизм. Для осуществления контроля исправности (работоспособности) УЗО предусмотрена цепь тестирования (кнопка «Тест»), работающая за счет искусственного создания отключающего дифференциального тока.
Где и как устанавливаются УЗО
Защитные устройства типа УЗО устанавливаются в распределительном шкафу квартиры (можно использовать и уже имеющиеся шкафы). Существует несколько вариантов монтажа:
Одно УЗО на все жилище (должно быть с током утечки 30 мА). К плюсам такого решения следует отнести невысокую цену устройства, а также то, что УЗО не будет занимать много места. К недостаткам данного устройства относится то, что в этом случае трудно определить, на какой из существующих линий произошла утечка, а также то, что при срабатывании устройства вся квартира остается без света.
Одно УЗО (30 мА на розеточную линию) + УЗО (10 мА) на каждую линию (например, на линии, питающие стиральную машину, джакузи и «теплые» полы). По сравнению с предыдущим, это более современный и удобный вариант, поскольку при возникновении какой-либо проблемы с электропроводкой или электроприборами будет отключаться только соответствующая линия, а не вся квартира. Недостатки данной системы — более высокие затраты и необходимость иметь значительно больше свободного места. Более чем одно УЗО, как правило, удается установить лишь в индивидуальный внутриквартирный щиток, специально спроектированный для этих целей. В обычном щитке на лестничной площадке для этого, как правило, не хватает места.
При использовании данного варианта рядом с автоматическим выключателем, защищающим весь дом, устанавливается УЗО. В этом случае лучше применить не обычное, а так называемое селективное УЗО, время срабатывания которого составляет 0,3-0,5 с. Более длительное время срабатывания даст возможность среагировать на возникшую утечку и отключиться устройствам первой линии, защищающим отдельные электроприборы или линии дома (квартиры). Только в случае если они не сработают, оно отключит всю схему электроснабжения целиком.
Основные ошибки при монтаже УЗО
Самой распространенной ошибкой при монтаже УЗО является подключение к УЗО нагрузки, в цепи которой имеется соединение нулевого рабочего проводника с открытыми проводящими частями электроустановки или соединение с нулевым защитным проводником. Также возможны следующие ошибки: подключение нагрузок к нулевому проводнику до УЗО, подключение нагрузок к нулевому рабочему проводнику другого УЗО, перемычка между нулевыми рабочими проводниками различных УЗО. Расчетом, монтажом и наладкой электросхем с использованием УЗО должны заниматься только квалифицированные специалисты. Только в этом случае вы получите гарантию того, что защита сработает вовремя.
В каких случаях установка УЗО нецелесообразна
УЗО нецелесообразно устанавливать при наличии старой ветхой проводки в помещении, поскольку в этом случае свойство УЗО обнаруживать утечку тока может вызвать ряд проблем. Например, при старой электропроводке устройство электрозащиты может срабатывать непредсказуемым образом. Поэтому в данном случае рекомендуется установка в местах с повышенной опасностью розеток со встроенным УЗО.
best-stroy.ru
Как выбрать УЗО для квартиры или частного дома?

О назначении УЗО уже неоднократно говорилось, и однозначно его установка в современной бытовой электросети является важнейшей защитой человека от поражения электричеством. Но как выбрать УЗО? Исходя из каких параметров? Каким образом выполнить расчёт устройства для того или иного защищаемого потребителя? Попытаемся во всём разобраться.
Чтобы сделать правильный выбор УЗО, надо понимать его назначение, основные характеристики и параметры. Когда будете покупать устройство, обратите внимание на его корпус, там указана вся важная информация. Чтобы эти цифры и буквы вам о чём-то говорили, мы разберём по отдельности каждую из них.
Назначение
Самое главное, что необходимо понимать, автоматический выключатель защищает электрическую сеть от сверхтоков, а УЗО обеспечивает защиту человека. Если в результате пробоя изоляции на корпусе электроприбора появился потенциал, при касании к нему есть вероятность получить удар тока. Чтобы этого не произошло, сразу же при возникновении утечки тока, устройство защитного отключения отреагирует и отключит повреждённый участок цепи.
Важно знать! УЗО не защищает от перегрузов и коротких замыканий, поэтому обязательно последовательно с ними в цепь подключаются автоматические выключатели.
Торговая марка
Говоря о торговой марке, мы, по сути, будем разбирать соотношение цены и качества. Дело в том, что существует негласная классификация всех изготовителей УЗО по их территориальному расположению – европейские модели, азиатские и российские.
Один из способов отличить подделку на видео:
У каждого из них продукция имеет свои характерные особенности:
- И противопожарное УЗО, и устройство, защищающее людей от поражения электричеством, произведенные в Европе будут стоить на порядок дороже, чем модели России и Китая. Но такая цена гарантирует качество и надёжность. Не лишним будет знать, что некоторые компании Европы, кроме основного высококачественного ассортимента выпускают для рынков других стран УЗО с такой же надёжностью, но с заниженными техническими характеристиками.
- Отечественные производители предлагают УЗО с более низкой ценой, чем аналоги из Европы, тем не менее, всем нормативным требованиям российских стандартов они отвечают. Пока у производителей России торговая сеть не настолько сильна, а сами устройства не способны конкурировать с азиатами по цене, с Европой в плане качества.
- УЗО азиатских производителей имеют наибольший спрос в мире. Некоторые фирмы-изготовители из Азии заключают контракты с поставщиком продукции на российский рынок и в этом случае выпускают устройства под торговой маркой России.
Перед тем как выбрать торговую марку УЗО, определитесь, какими средствами вы располагаете для обустройства в квартире или в частном доме защитной автоматики. Самые предпочтительные фирмы:
- швейцарская «АВВ»;
- французские «Legrand» и «Schneider Electric»;
- немецкие «Siemens» и «Моеllеr».
Среди отечественных производителей наиболее широкое применение получила продукция:
- Курского завода «КЭАЗ», средняя цена и качество, гарантию на выпускаемые УЗО фирма даёт два года, что свидетельствует о надёжности изделий;
- Московской фирмы «Интерэлектрокомплект» («ИЭК»), не всегда положительные отзывы получает продукция, тем не менее, спрос на неё велик благодаря низкой стоимости;
- Ульяновский завод «Контактор», он входит в группу компании «Legrand», что сказывается на качестве выпускаемой продукции и соответственно цене;
- сравнительно молодая Санкт-Петербургская фирма «DEKraft», на российском рынке она представляет компанию с мировым именем«Schneider Electric».

Что касается китайских производителей, то выпускаемые ими УЗО являются прямым конкурентом устройствам российской фирмы «ИЭК». Цена и качество находятся приблизительно на одном уровне, при этом гарантийный срок у китайского товара пять лет.
Основные параметры
После торговой марки на корпусе обозначаются основные номиналы и рабочие характеристики УЗО.
- Наименование и серия модели. Обратите внимание, что здесь вы не всегда увидите буквы УЗО, некоторые фирмы-производители обозначают данное устройство как ВДТ (выключатель дифференциального тока).
- Величина номинального напряжения и частоты. В российской энергосистеме рабочая частота – 50 Гц. Что касается напряжения, то для однофазной сети в квартире это 220-230 В. Для частного дома иногда необходима трёхфазная сеть и рабочим напряжением будет 380 В.
Характеристики УЗО на видео:
- Номинальный рабочий ток, это максимальная величина, которую способно коммутировать УЗО.
- Номинальный дифференциальный ток отключения. Это величина, при которой устройство срабатывает.
- Также здесь указываются температурные пределы работы УЗО (минимум – 25 градусов, максимум + 40).

- Ещё одна токовая величина – номинальный условный ток КЗ. Это максимальный ток короткого замыкания, который выдержит устройство и не отключится, но при условии, что в цепи последовательно с ним будет установлен подходящий автомат.
- Номинальное время срабатывания. Это временной промежуток от того момента, когда внезапно возникла токовая утечка и до того, как она должна погаситься всеми полюсами УЗО. Предельная допустимая величина – 0,03 с.
- Обязательно на корпусе должна быть нарисована схема УЗО.
Форма токовой утечки
По этому параметру все устройства защитного отключения классифицируются на три типа:
- «А». Такое устройство срабатывает на отключение при мгновенно возникающих либо плавно нарастающих токовых утечках, имеющих синусоидальную переменную или пульсирующую постоянную форму. Это самый распространённый тип УЗО. За счёт того, что оно контролирует и переменный, и постоянный ток, отличается более высокой стоимостью.
- «АС». Также распространённое и более доступное по цене устройство. Работает только на возникновение переменной синусоидальной токовой утечки.
- «В». Это устройство в основном применяют для защиты промышленных помещений. Помимо переменной синусоидальной УЗО реагирует на выпрямленную и пульсирующую форму постоянной токовой утечки.

Возникает вполне логичный вопрос, в бытовых сетях протекает переменный ток синусоидальной формы, может достаточно везде устанавливать устройства типа «АС»? Но если внимательнее изучить характеристики современной бытовой техники, то большинство из них имеют блоки питания с электронными полупроводниковыми компонентами, доходя до которых синусоида преобразовывается в импульсные полупериоды. И если утечка будет не синусоидального характера, то УЗО типа «АС» её не зафиксирует и не отключится.
Именно поэтому в паспортах на многие бытовые приборы производитель указывает, через какое УЗО необходимо выполнять подключение.
Советы по выбору УЗО на видео:
Принцип действия
Бывает УЗО электронное и электромеханическое.
Второе стоит дороже, но не зависит от питающей сети. Оно сработает, как только в цепи возникнет токовая утечка.
Устройство электронного типа в своей работе зависит от встроенного в электрическую схему усилителя. А чтобы этот усилитель всегда находился в рабочем состоянии, ему требуется внешний источник питания. В связи с этим снижается надёжность срабатывания.
При выборе УЗО по этому параметру советуем отдавать предпочтение электромеханическим устройствам.

Селективность
По селективности срабатывания устройства защитного отключения бывают двух типов – «G» и «S».
Эти УЗО срабатывают через определённый промежуток времени, называемый выдержкой. Применяют их, когда в цепь последовательно подключаются несколько устройств. Чтобы защитить отходящие потребительские ветви ставят устройства без выдержки времени, а на вводе УЗО типа «G» и «S». Если возникла токовая утечка, а отходящее УЗО не отреагировало, то спустя определённое время должно отключиться устройство на вводе.
У УЗО типа «S» выдержка отстроена в пределах от 0,15 до 0,5 с, типа «G» – от 0,06 до 0,08 с.
Двухуровневая противопожарная защита
Для деревянного частного дома особенно важна гарантия пожарной безопасности. Поэтому в данной ситуации необходимо подобрать УЗО, планируя двухуровневую систему дифференциальной защиты. Её основная цель в том, что защитная функция разделяется:
- противопожарное УЗО обеспечивает срабатывание при больших токовых утечках, способствующих возгоранию;
- обыкновенные устройства предотвратят поражение электрическим током человека при малых величинах утечки.

Так как противопожарное УЗО имеет большое значение номинальной токовой утечки, само по себе оно не обеспечит защиту человека. Поэтому всегда устанавливается совместно с УЗО, у которого ток утечки меньше.
Независимо от того, какой величины номинальный рабочий ток и сколько полюсов имеет противопожарное УЗО, параметр тока утечки у такого устройства 100 мА и 300 мА, в остальном оно ничем не отличается от обыкновенного.
Схема подключения выполняется последовательно, ближе к источнику питания (на вводе) ставим противопожарное УЗО, а на отходящих ветвях защищаемой проводки универсальные.
Наглядно про противопожарное УЗО на видео:
На примере это выглядит приблизительно так: вводное УЗО выбираем с параметрами 63 А (номинальный рабочий ток) и 300 мА (ток утечки), остальные устройства соответственно – 40 А и 30 мА для розеточной группы, 25 А и 10 мА для ванной комнаты, 16 А и 10 мА для осветительной группы.
Применение противопожарных устройств целесообразно и в квартире. Зачастую группу освещения оставляют незащищённой от токов утечки. С минимальной вероятностью, но высокие токовые утечки могут возникнуть и в этой ветви, а если такое УЗО поставить на вводе, оно будет своего рода подстраховкой.

Выполнение расчётов
Давайте попробуем на примере рассчитать, какое УЗО всё-таки нужно выбрать для той или иной защищаемой ветви электрической домашней проводки.
Не всегда на практике можно выполнить точный расчёт суммарного тока утечки. Поэтому примерно его определяют следующим методом: на 1 А потребляемой нагрузки берут 0,4 мА токовой утечки. Также следует произвести расчёт исходя из длины фазного провода – на 1 м берётся 10 мкА.
Допустим нужно правильно выбрать УЗО по мощности электрической плиты (3 кВт). Для начала выполняем расчёт её нагрузки: 3000 Вт / 220 В = 13,64 А. Ток утечки для плиты: 13,64 А х 0,4 мА = 5,46 мА. Аналогично производим расчёт для проложенного проводника, к примеру, 10 м: 10 мкА х 10 м = 100 мкА = 0,1 мА. В сумме ток утечки получился: 5,46 мА + 0,1 мА = 5,56 мА.
Полученное значение суммы токовой утечки не должно превышать 33 % дифференциального номинального тока УЗО. А дальше расчёт из школьных уроков математики, составляем элементарную пропорцию и получаем: 5,56 мА х 100 % / 33 % = 16,85 мА.
Существует специальная таблица стандартных величин номинальных токов утечки, исходя из неё, для электроплиты подходит устройство на 25 мА.

Как выбрать УЗО для квартиры или дома вы теперь знаете, и сможете сами определить суммарный рассчитанный ток утечки. Если хотя бы на долю сомневаетесь в своих знаниях и способностях, пригласите для выполнения этой работы профессионального электрика. Не забывайте, что устройство защитного отключения – это гарантия вашей безопасности.
yaelectrik.ru
УЗО, что это такое, как выбрать, как подключить своими руками.
Роль электробезопасности жилых помещений является основополагающей при создании комфортных условий. Осуществить защиту человека от поражения электрическим током, бытовых электроприборов и электропроводки от возможности возгорания при экстремальных ситуациях помогает устройство защитного отключения. Что же представляет собой УЗО и как произвести его подключение самостоятельно?
Знакомство с устройством защитного отключения
УЗО представляет собой коммутационный аппарат. При превышении дифференциальным током заданного значения устройство вызывает размыкание контактов. По своим техническим параметрам, назначению и функциональности существует большое количество устройств. Что необходимо знать и как выбрать устройство УЗО для квартиры?
Критерии выбора УЗО
Выбор защитного устройства должен осуществляться по следующим критериям:
• рабочие эксплуатационные параметры
• надежность
• качество.
К рабочим параметрам устройства относятся: номинальный ток и номинальное напряжение, отключающий дифференциальный ток, условный ток короткого замыкания Inc.

Рабочие эксплуатационные параметры выбирают на основании технических данных электроустановки или электропроводки.
Для потребителя электроэнергии особый интерес вызывает условный ток короткого замыкания. Это характеристика, которая определяет надежность и прочность устройства, и, естественно, качество электрических соединений и исполнения оборудования потребителя. Государственным стандартом установлена стойкость к токам КЗ, поэтому минимально допустимое значение Inc равно 3 кА. В европейских странах не допускается для эксплуатации УЗО с Inc, которое меньше значения 6 кА. Качественные устройства УЗО имеют показатель 10 кА.
Принцип действия устройства и его конструкция
Принцип действия УЗО основан на физическом возбуждении электродвижущей силы в обмотках трансформатора тока. Конструктивно устройство УЗО это ферромагнитный сердечник с тремя обмотками. Различают первичные и вторичные обмотки сердечника. Роль первичных токовых обмоток («фаза» и «ноль») это наведение противоположно направленных непрерывных магнитных потоков в ферромагнитном сердечнике.

При этом первичная обмотка подключена к фазному проводу, а вторичная обмотка к нулевому проводнику. Третья обмотка подключена к пусковому реле. При отсутствии тока утечки суммарная величина и мощность потоков в цепи равна нулю. Любое возникновение в системе несимметрии, которое характеризуется появлением тока утечки в проводке, «провоцирует» возникновение ЭДС. Появление ЭДС вызывает срабатывание реле, контролирующее состояние и размыкание «фазы» и «ноля». Работоспособность устройства зависит от компонентов пускового органа и различается на устройства:
• электромеханические
• электронные

Конструкция устройства различается по типу защищаемой электрической цепи. В зависимости от схемы УЗО используют:
• двухполюсные устройства (для однофазного питания)
• четырехполюсные (для трехфазного питания).
Отличительной особенностью является наличие контактных пар.
У двухполюсного устройства две пары контактов, которые размыкают две линии. У четырехполюсного устройства – четыре пары контактов, способных разорвать в случае возникновения тока утечки до четырех линий.

Что такое УЗО, основные схемы подключения и принцип действия представлены в видео. Изучив общий принцип действия, а также конструкцию можно осуществить правильный выбор УЗО.
Виды УЗО
Существующих схем подключения устройства достаточно. Необходимо различать схемы подключения УЗО: однофазного и трехфазного. Устройство однофазное применяется к бытовому электрооборудованию с токами нагрузки 63 А, при этом однофазное УЗО обладает способностью отключения дифференциального тока и тока нагрузки. Примером распространенного однофазного устройства является УЗО-ВАД 2.

Основными параметрами устройства такого типа считаются два полюса с номинальной включающей — отключающей способностью по току 3000А. устройство обеспечивает отключение оборудования при переменном синусоидальном и постоянном пульсирующем дифференциальном токе.
Однофазная схема подключения обладает рядом особенностей:
• позволяет осуществлять подсоединение алюминиевых и медных проводников
• не теряется чувствительность при повторном заземлении
• ограничивает коммутационные импульсные напряжения до уровня 2000В.

Схема трехфазного УЗО идентична работе схемы однофазного. Существенное различие заключается лишь в прохождении окна сердечника проводниками. В трехфазном устройстве проводников четыре: один нулевой и три фазные. Характерный корпус трехфазного устройства невозможно спутать. Корпус устройства имеет четыре вывода и зажима.

Вы не знаете, как отличить УЗО от диффавтомата? Предложенное видео в простой форме расскажет о маркировках на корпусе и видах устройств.
Как подключить устройство самостоятельно
Как показывает практика, УЗО рекомендуется выбирать на одну ступень мощнее, чем уже подключенные автоматы. Это обеспечит надежность и долговечность устройства. Оптимальным вариантом подключения УЗО является предоставление возможности подключения профессионалам. Если вы уверенно чувствуете себя и обладаете неплохим уровнем знаний в электротехнике, то подключить устройство можно своими руками.

Выгодным с точки зрения монтажа электрооборудования является максимальное расположение УЗО к точке ввода. В квартире устройство устанавливают сразу после электросчетчика. Это связано с регламентированным постоянным контролем обслуживания потребителей электроэнергии. Если в этажном щитке специальный провод защитного заземления РЕ отсутствует, необходимо сделать проводку трехжильной.

Сложная схема квартирной разводки может усилить естественный ток утечки и превысить допустимый (30 мА). В этом случае возможны ложные срабатывания устройства. Рассчитайте нагрузку на два УЗО и установите два устройства.
Секреты подключения УЗО от профессиональных электриков.
svouimirukami.ru
