Монтаж дымохода из нержавеющей стали своими руками – Монтаж и сборка дымохода из нержавеющей стали своими руками
Монтаж дымохода из нержавеющей стали своими руками
Дымоходы из нержавеющей стали – достаточно востребованная продукция на современном строительном рынке. Ранее материалом для их производства был кирпич. И сегодня дымоходы по-прежнему являются востребованными. Они необходимы там, где имеются индивидуальные котлы отопления и камины.
Примечание: Самыми популярными и востребованными являются дымоходы из нержавеющей стали и керамики.
Вторые, согласно отзывам пользователей отличаются чрезмерно высокой стоимостью. Поэтому пока они еще не слишком распространены. А вот дымоходы из нержавейки являются замечательной и недорогой альтернативой. Они соответствуют современным требованиям по эффективности, эстетичности, экологичности, компактности и простоте в уходе. Конструкции из такой стали отличаются стойкостью к температурным перепадам, привлекательной стоимостью, простотой монтажа.
Преимущества нержавеющих дымоходов
Стальные дымоходы наделены весомыми преимуществами перед аналогами. Это:
- прочность и долговечность;
- стойкость к коррозионному воздействию и влиянию конденсата;
- могут использоваться и для камина, и для любых иных печей и котлов;
- материал отличается повышенной гладкостью, поэтому сажа практически не оседает на стенках;
- невысокая теплоемкость;
- модульность конструкции, позволяющая из элементов дымохода из нержавеющей стали выстроить систему любой конфигурации;
- нет необходимости в прожигании перед растопкой.
Дымоходы из нержавейки станут оптимальным решением для тех, кто подыскивает недорогой, быстрый, простой и универсальный способ обеспечения эффективного отвода продуктов горения в окружающую среду. Изделия из нержавеющей стали, монтируемые на каминах, твердотопливных и газовых котлах практически ничем не отличаются между собой. Но дымоход для газового оборудования можно подбирать не так тщательно, ведь в нем нет видимых продуктов горения. А вот при работе каминов и твердотопливных котлов образовывается сажа, засоряющая проходное сечение трубы из стали.
Конструктивное решение дымоходов
По своему конструктивному решению дымоходы из нержавеющей стали подразделяются на одностенные и двустенные. Последние достаточно часто называют еще сэндвич. Одностенные изделия применяются в качестве дополнения на уже имеющихся кирпичных каналах. Они будут защищать дымоход от агрессивного воздействия конденсата, являющегося побочным продуктом работы отопительного оборудования. Такие изделия используются при монтаже канала внутри отапливаемого помещения, а также в качестве вставки в имеющийся кирпичный дымоход газового или твердотопливного котла, камина, печи.
Одностенные дымоходы из нержавеющей сталиДвустенные или сэндвич конструкции повсеместно используются для обустройства системы отвода отработанных газов. Эти элементы дымохода из нержавеющей стали являются утепленными, поэтому могут устанавливаться на открытом воздухе. Их основа – изолированные трубы: внутренняя и внешняя, выполняющая роль кожуха. Между ними прокладывается 30-35 см слой базальтовой минеральной ваты, обладающей низким коэффициентом теплопроводности и способной выдержать высокотемпературное воздействие вплоть до 1000
Двустенные дымоходы из нержавейкиЭлементы дымохода из нержавеющей стали могут выполняться в форме сегментарных колец, придающих системе повышенную прочность и жесткость. А еще оно центрирует между собой трубы из стали и практически не проводит тепло. Прокладка минеральной изоляции осуществляется на этапе производства дымоходов из нержавейки, поэтому человеку, купившему сэндвич-конструкцию, останется лишь выполнить ее монтаж. Согласно отзывам потребителей такие устройства из стали отличаются долговечностью и пожаробезопасностью.
Подготовка к монтажу сэндвич дымоходов из стали своими руками
Примечание: Дымоходы из нержавеющей стали для отопительных котлов и каминов можно легко установить своими руками.
Но для этого необходимо иметь соответствующие материалы и инструменты. Но прежде с крайней тщательностью следует подойти к выбору труб из стали, ведь от их качества будет зависеть эффективность и долговечность конструкции. Почитайте отзывы, ознакомьтесь с материалами, используемыми при производстве дымохода из нержавейки. Такая информация позволит сделать правильный выбор сэндвич-конструкции.
Устройство сэндвич-дымоходаТеперь обеспечиваем себя необходимыми материалами и инструментами:
- Все соответствующие элементы дымохода из нержавеющей стали (обжимные хомуты, переходники, крызы, розетты, колена, заглушки, окапники, тройники, заглушки и прочие материалы).
- Настенные кронштейны.
- Маркер.
- Огнестойкий герметик.
- Оцинкованный лист стали.
- Герметизированные муфты (при желании для систем, работающих при высоком давлении).
- Крепежные детали.
Все элементы дымохода из нержавеющей стали приобретаются комплектом, гарантируя идеальную совместимость между собой материалов и узлов.
Характеристики дымохода из нержавейкиЧтобы максимально оперативно произвести работы по монтажу системы из стали типа «сэндвич» следует тщательно подготовиться. Сборка дымохода из нержавейки предполагает установку специального патрубка, при помощи которого будет обеспечен проход труб через потолочное перекрытие. Изначально этот элемент из стали покрывают слоем базальтового волокна и специальной мастики, стойкой к огню и помещают изоляцию внутрь патрубка, около стенок.
Отверстие в перекрытииРазмечаем участок потолка, где будет монтироваться дымоход сэндвич из нержавеющей стали. Учтите, что патрубок покрыт слоем изоляции, поэтому накиньте небольшой запас, в том числе и на воздушный зазор. Последней во внутренних подготовительных работах будет установка защиты патрубка.
Проход дымохода через перекрытие
Дымоход в перекрытииТеперь, монтируя дымоход из нержавейки, пора переходить на кровлю, где устанавливают специальную разделку. Для этого замеряют внутреннюю и внешнюю стороны, принимая во внимание угол ската крыши, и вырезают отверстие. Данное действие лучше производить с внутренней стороны. Возьмите лист оцинкованной стали, вырежьте в нем отверстие под трубу и закрепите его на крыше. При работах следите, чтобы на уровне разделения на трубе сэндвич не было швов.
Схема выхода трубы дымохода через крышуМонтажные работы
Теперь можно устанавливать сам дымоход сэндвич из нержавеющей стали. Такой монтаж чем-то схож со сборкой конструктора. Продвигаться необходимо от нижнего узла, то есть от отопительного котла или камина вверх:
- Соединяем при помощи гофра выходной патрубок котла и трубу дымохода из нержавейки. Участок у самого отопительного оборудования оставьте неизолированным. Насколько бы качественным ни был материал труб, следует понимать, что участок у самой печки будет нагреваться до очень высоких температур. То есть со временем он просто прогорит.
- Все внутренние трубы вставляются последовательно друг в друга более узкими концами. Благодаря этому конденсат, образовавшийся в дымоходе для камина или котла, не будет попадать в швы, а просто стечет вниз.
- Когда все участки трубы будут собраны, следует закрепить тройники при помощи кронштейнов. Все имеющиеся стыки уплотняются хомутами, которые затягиваются болтами и гайками.
- На верхушку конструкции устанавливается дефлектор, защищающий дымоходы из нержавеющей стали и саму отопительную систему от попадания влаги извне. А еще он поспособствует эффективному отводу отработанных газов даже при сильных порывах ветра.
- Удалите со всех труб защитную пленку и обработайте их герметиком.

Завершив все работы и испытав систему можно со спокойной совестью сесть и написать свой отзыв о том, как легко и просто можно смонтировать систему отвода отработавших газов собственными руками.
Схемы внешнего и внутреннего дымоходов
Схема внутренней установки дымохода
Схема внешней установки дымоходаopechi.com
Установка дымоходов из нержавеющей стали и сэндвич труб своими руками
Дымоход является неотъемлемой частью работы отопительных аппаратов, выводя продукты сгорания из помещения в атмосферу. Очень важно составить и выполнить установку дымоходов из нержавеющей стали и сэндвич труб своими руками правильно.
Что для этого необходимо?
Дымоходы для печей должны быть изготовлены из качественной, легированной стали. Важно отметить, что дымоходы из стали прослужат намного дольше, чем обычные. Нежелательно использовать в жилых помещениях дымоходы из оцинковки. При их нагревании выделяются молекулы цинка, что может неблагоприятно отразится на здоровье человека.
Составные части дымохода
Диаметр дымохода не должен быть меньше диаметра выхода отработанных газов у отопительного аппарата.У каждого котла, печи, в зависимости от мощности, предусмотрен свой диаметр дымохода. Диаметр нашего дымохода должен быть таким же, как и у отопительного прибора или больше, но нельзя сужать дымоход, иначе он просто не будет работать, продукты сгорания не будут полностью выводиться из помещения, не будет тяги.
Для каждой печи или котла необходим отдельный дымоход. Например, газовый котел с естественной тягой и дровяной камин. Можно заложить один дымоход, но его диаметр должен быть не меньше суммарного значения диаметров дымоходов у двух отопительных аппаратов. Например, если газовый котел имеет диаметр выхода дымохода 120 мм, а камин 150 мм, то общий диаметр дымохода в доме должен быть не менее 280 мм, а лучше 300 мм.
При составлении дымохода важно помнить, что
дымовой канал может иметь не более 3-х поворотов, а максимальный горизонтальный участок дымохода может быть не более одного метра.
Для того, чтобы правильно выполнить установку дымоходов из нержавеющей стали своими руками необходимо предусмотреть сборник для конденсата и сажи, так называемый тройник с конденсатосборником. Этот элемент дымохода представляет из себя тройник с заглушкой, которую нужно периодически открывать и чистить.
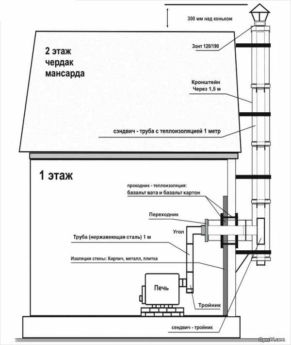
Для необходимого разрешения и создания тяги рекомендуемая высота дымохода должна быть не менее пяти метров. Если крыша плоская или косая, но выход дымохода находится не далее, чем 1,5 метра от конька крыши, то труба должна возвышаться на менее 0,5 метра.
Если это расстояние от 1,5 до 3 метров, то дымоход должен быть не ниже конька. Если выход расположен на расстоянии более 3 метров, то не ниже линии под углом десять градусов от конька к горизонту.
При прохождении дымоходом потолка и крыши, нужно обязательно использовать специальный потолочный проходник. Он представляет из себя металлический короб, либо уже утепленный базальтовой ватой, либо пустотелый, который нужно самостоятельно заполнить керамзитом, песком или другим материалом, имеющим низкую теплопроводность.
Участок дымохода после прохождения потолка, этажи уровнем выше, чердачное помещение, а также участок выше крыши, настоятельно рекомендуется составлять из утепленных элементов трубы-сэндвич.
Что такое труба-сэндвич для дымохода
Трубы сэндвич
Это элемент дымохода, состоящий из двух труб разного диаметра. Пространство между которыми заполнено теплоизоляционным материалом, обычно базальтовой ватой. Трубы-сэндвич обеспечивают пожаробезопасность, а также препятствуют образованию конденсата.
Дымоход не должен располагаться вблизи прохождения газопровода и легковоспламеняющихся материалов. Расстояние до них необходимо сохранять не менее чем 30 см, при условии, что эти участки хорошо изолированы базальтовым картоном, асбесто-цементными плитами или другими термоизоляционными материалами.
Основными элементами дымохода являются: трубы длиной 1 метр и 0,5 метра, колена или уголки с поворотом 90 и 45 градусов, тройники с конденсатосборником, шибер-задвижка для регулировки тяги, трубы-сэндвич, колена-сэндвич, тройники-сэндвич, переход с «голой» трубы на трубу-сэндвич, крепление для труб, потолочный проходник утепленный или пустотелый, мастер-флэш — это гидроизоляция на стыке кровли и дымохода, и колпак на трубу дымохода или оголовок на самом верху.
Читайте также:
teplomex.ru
Монтаж дымохода из нержавейки своими руками: пошаговая инструкция
Максим, Пермь задаёт вопрос:
Здравствуйте! Обращаюсь к опытным специалистам по дымоходным конструкциям. Подскажите, пожалуйста, как произвести монтаж дымохода из нержавейки. В бане меняю печь. Поставил новую буржуйку, трубу решил установить из нержавеющий стали, поскольку сейчас очень много положительных отзывов дается именно данному виду материала для изготовления дымоходных конструкций. Хочу выяснить, сложен ли монтаж дымохода, если делать его самостоятельно. Какие нюансы в работе следует учесть? Жду дельных рекомендаций по моему вопросу. Заранее спасибо!
Эксперт отвечает:

Схема монтажа дымохода из нержавейки.
Процедура монтажа дымохода из нержавейки своими руками не сложна, если придерживаться правил. Грамотно подберите комплектацию, качественные материалы, а в остальном — придерживайтесь инструкции.
Инструкция: монтаж дымохода нержавеющего.
- Отвесом выполняют разметку в точке выхода устройства из перекрытия. Тут расположится выходной патрубок. Проделав отверстие, изолируют жароустойчивым утеплителем воспламеняемые элементы потолка в районе стыка с патрубком. Патрубок монтируют в подготовленный проем. Потолочное перекрытие к установке готово.
- Через перекрытие устанавливают составляющие дымохода. Расчет следует провести так, чтобы при проходе через перекрытие труба не имела стыков. На данном отрезке швы недопустимы. Следует сделать зазор для удаления тепла промеж патрубка и трубой. После установки трубы, монтируют защиту патрубка.
- Проверяют ствол дымохода на вертикальность.
Последовательность установки дымоходной конструкции (двухконтурной)
Монтаж ведут по направлению кверху. Трубу внутреннюю надевают на предыдущую, это исключит намокание утеплителя.
Важно: не следует допускать прохода конденсата рядом с трубой, дабы исключить его контакт с утеплителем.
Рабочая температура герметика свыше 1000º C. Стыки крепят хомутами. Участки по горизонтали выдерживают порядка 1 м. В основании конструкции ставят съемный стакан и выполняют отверстие для ревизии конструкции.
Важно: четко наблюдайте за стыками и контролируйте, чтобы тройники и отводы были закреплены хомутами с плотным прилеганием.
Для каждых 2-х м трубы устанавливают кронштейны. На тройник ставят опорный кронштейн. Крепеж предусматривают не меньше 1 раза на участок в 5 м, в этом во многом помогают опорные площадки и консоли. В прокладке труб прогибы исключены.
Расположение дымоходных каналов не выполняют у воспламеняющихся стен. В неотапливаемых местах прохождения трубы ее обрабатывают теплоизоляцией, дабы предотвратить появление конденсата изнутри канала.
Возвышенности дымовых труб на плоской кровле составляют от 0,5 м. Если труба расположена выше полутора м и до 3-х метров не ниже конька крыши. При нахождении трубы свыше 3-х метров от конька проводят линию под наклоном в 10º вниз до горизонта. Изделие не должно находиться ниже данной линии.
Дымоход располагают выше от высокой линии отапливаемого помещения и пристроенного к зданию на 0,5 метра. При горючести материалов на кровле поднимают вверх — выше конька на метр-полтора в высоту. Возвышение конструкции определяют, учитывая поблизости стоящие постройки.
Правило прокладки дымоходной конструкции сквозь кровлю
Прохождение сквозь кровлю выполняют согласно ее наклонности. Уточняют место выхода изделия. Выясняют необходимый угол наклона. Выполняют разметку нужного размера, соответствующего диаметру прохода, при этом предусматривают некоторый запас. Вырез делают изнутри помещения.
Осуществляют проход крыши. При этом трубу располагают, выдержав промежуток между сечением кровли. Выводят изделие на улицу.
Важно: проход через крышу трубы должен осуществляться целым изделием, стыки здесь запрещены. В месте прохождения крепят изнутри подкрышный лист для защиты. Снаружи прохода устанавливают подобранный ранее проход. Окончания «прохода» заправляют под конек или под кровлю.
Крепление трубы сначала осуществляют на регулируемый фартук, что явится герметизацией между дымоходом и разрезом кровли. Конструкцию делают нужной длины и монтируют козырек, предохраняющий от осадков.
experttrub.ru
Дымоходы из нержавеющей стали своими руками
Виды труб
Кажущаяся простота возведения дымоходных устройств обманчива. Ведь дымоход — это не просто труба, выводящая продукты сгорания топлива. Это сложное устройство, от правильного сооружения которого зависит эффективность работы нагревательных теплогенераторов и безопасность нахождения внутри помещений. Поэтому вопрос правильного изготовления дымохода из нержавеющей стали своими руками — один из самых актуальных.
Все процессы, связанные с этим делом, должны проводиться профессионально. И если вы сталкивались с отопительной системой и установкой котлов не понаслышке, тогда вам и карты в руки. Кроме того, необходимо точно выполнить проектирование дымовой трубы. Почему это так важно?
Существует несколько позиций, которые существенно влияют на эффективность работы отопительной системы в целом. И дымоход в этом плане занимает не последнее место. Очень важно правильно его расположить, учитывая нормы и правила монтажного процесса. Для этого нужно знать месторасположение нагревательного котла и специфику здания, а именно, его конструктивные особенности. После чего проводится расчет.
Расчет дымохода
Самой приемлемой формой дымовой трубы является цилиндр. А так как мы разбираемся со стальным вариантом, то эта форма является оптимальной. Дело в том, что теплые потолки воздуха поднимаются по спирали вверх относительно оси трубы. Обтекаемая форма сечения облегчает продвижение продуктов сгорания за пределы помещений.
Варианты расположения дымохода
Но не всегда круглая труба — это эффективно. К примеру, более современные отопительные котлы доходят до потребителя с квадратными дымоходами. И между ними есть значительная разница. В случае расчета диаметра трубы можно просто ознакомиться с рекомендациями производителя, которые есть в инструкции к котлу. Если таковые отсутствуют, то для дымохода с круглым сечением существует соотношение 1:10 по отношению к диаметру топки. Дымоход с квадратным сечением имеет соотношение 1:1,5. Вот такая разница.
Можно ли увеличить тягу за счет большего диаметра? Можно, но не стоит этого делать, потому что в трубе большого диаметра продукты сгорания топлива быстро остывают. А это приводит к тому, что на стенках образуется конденсат. Какие последствия ждут вас в дальнейшем, вы сами можете догадаться.
Что касается высоты дымоходной конструкции, то стандартных решений в этом вопросе нет. Придется учитывать большое количество разных параметров здания. Единственное, что необходимо — это принять как закон, что минимальное расстояние от кровли до верхнего края дымохода должно быть не меньше полуметра.
Дымоход из нержавейки

Составляющие дымохода
Из-за того, что современные дымоходные системы, изготовленные из сэндвич-панелей, являются достаточно дорогим удовольствием, многие домашние мастера стараются сделать их своими руками, используя листы из нержавеющей стали. Почему именно нержавейка чаще всего применяется в системе дымохода зданий? Чтобы ответить на этот вопрос, необходимо разобраться с самим материалом.
Сразу же оговоримся, что дымоход изготавливается только из нержавеющей жаропрочной стали, в процессе производства которой используются добавочные элементы:
- Никель.
- Хром.
- Молибден.
Их взаимодействие со сталью называется процессом легирования. То есть стальной материал становится обладателем характеристик, которые позволяют ему не изменять своих качеств под действием высоких температур. В зависимости от того, сколько каждого элемента добавляется в процессе легирования, сталь будет обладать разными качествами. К примеру:

Самодельное изделие
- Никель придает металлу прочность и пластичность.
- Хром отвечает за коррозийную стойкость и твердость.
- Молибден увеличивает прочность металла при его взаимодействии с высокими температурами.
Некоторые мастера, уходя от трат на приобретение дорогостоящего материала, пытались сделать дымоход своими руками из пищевой нержавейки. Ее недостаток — высокое содержание хрома. Под действием высоких температур сталь начинала быстро разрушаться. Так что этот вариант нам не подходит.
Из всех предлагаемых марок чаще всего применяются AISI 316 L (310 S, 321 и 304).
Как сделать дымоход
Существует несколько вариантов изготовления дымохода, которые часто приводятся в интернете:
Схема расположения деталей
- Металлический лист из нержавейки скручивается в цилиндр, для чего потребуются специальные приспособления в виде вальцов. Скручивание лучше производить в несколько слоев. Затем по длине шва труба скрепляется заклепками. К сожалению, этот вариант вызывает несколько вопросов.
- Обычно заклепки изготавливаются не из жаропрочной стали, что говорит об их недолгосрочной эксплуатации. Под действием высоких температур они начнут изменять свои размеры и попросту выпадут из гнезд.
- Такой дымоход изготавливается без раструба. А значит, высока вероятность, что продукты сгорания будет проходить через стык двух сегментов. Да и надежность конструкции вызывает сомнение.
- Такой способ может быть использован для скручивания неосновного дымохода, который устанавливается в качестве наружной трубы.
- Использовать хомуты для скрепления. Это неплохой вариант, но и у него есть большой недостаток. Это опять-таки зазор между слоями. Некоторые мастера рекомендуют обработать его термостойким герметиком. Но практика показывает, что подобный материал не такой уж и долговечный, так что проблемы остаются.
- Оптимальный вариант — это заварить стык. Правда, для этого понадобятся сварочные электроды для нержавейки. И если вы в этом деле большой специалист, то проблем нет. Кстати, аргоновая сварка здесь также уместна.

Схема расчета
Переходим к самой конструкции дымовой трубы, монтаж которой вы решили провести своими руками. Состоит она из двух труб, между которыми прокладывается теплоизоляционный материал — базальтовая вата. Внутренняя труба — это стальной дымоход из нержавейки, а внешняя — металлический дымоход из материала, способного противостоять негативному воздействию природных условий.
Полезные советы

Выход трубы через чердак
Чтобы дымоход работал эффективно, поддерживая необходимую тягу, нужно обратить внимание на несколько моментов монтажа. Это:
- Вертикальность конструкции с минимальным количеством отводов и горизонтальных участков.
- Полное соответствие диаметра и высоты.
- Надежное крепление к несущим конструкциям.
- Плотность скрепления скручиваемых листов, если вы собираете сэндвич-дымоход. Это нужно для того, чтобы не допустить проникновения продуктов сгорания топлива между их частями.
В любом случае монтаж дымоходов — процесс непростой. Поэтому, решив изготовить и установить их своими руками, следует сопоставить все за и против. Если минусов больше, то рекомендуется приобрести готовый дымоход и уже потом думать, как его установить.
Похожие записиКомментарии и отзывы к материалу
У вас должен быть включен JavaScript для отображения комментариев.gidotopleniya.ru
монтаж, видео и правильная установка
Обновлено:
2016-09-03Дымоходы из нержавеющей стали при правильном выборе и установке решают все проблемы по надежному обустройству этого важного элемента отопительной или нагревательной системы. Трубы для дымохода из нержавейки являются наиболее стойкими материалами для этой цели, а их внешний вид не сможет испортить общий дизайн дома. Конечно, цена дымохода из нержавейки может многих испугать, но его долговечность и положительные качества окупают существенные затраты.
Содержание статьи
Конструкция дымохода
Дымоходные трубы в период эксплуатации подвергаются значительному разрушению в результате воздействия таких факторов, как влага и агрессивные вещества. Влага — важный фактор, возникающий из-за конденсата, образующегося при контакте испарений с холодной поверхностью. Агрессивные компоненты удаляемого дыма возникают при сжигании топлива (соли, кислоты, щелочи). Все это с учетом высокой температуры, которую имеет поднимающийся воздушный поток, разрушает материал конструкции. Для повышения долговечности стальные системы увеличивают в толщине.
Другую картину обеспечивает нержавеющая труба. Нержавеющая сталь за счет содержания хрома способна противостоять агрессивному воздействию, что в свою очередь позволяет уменьшить толщину стенок. Одновременно убирается и риск конденсата, так как тонкая труба для дымохода быстро прогревается, и конденсат не успевает образовываться.
При выборе материала важно правильно выбрать марку стали, так как при этом возникает альтернатива (цена и надежность). Естественно, что более высоколегированные стали имеют и большую цену, хотя их применение не всегда оправдано с учетом назначения дымохода. Можно рекомендовать такой выбор марок стали:
- 430 устанавливается при условии малой агрессивности.
- 409 содержит титан, что позволяет применять эту марку при сжигании твердого топлива (камины, печи).
- 316 содержит молибден и никель, имеет повышенную стойкость к кислотам при высоких температурах, можно применять при жидком топливе.
- 304 во многом аналогична стали 316, но имеет пониженную стойкость при более низкой цене.
- 321 — универсальная сталь с термостойкостью до 860ºС.
- 310S — наиболее стойкий материал при термостойкости до 1100ºС.
Конструктивные особенности
Дымоходы из нержавейки конструктивно содержат непосредственно дымоходные трубы, которые соединяют специальные элементы. В основном используются следующие типы труб:
- Односторонние трубы (фото 1 — дымоходная нержавеющая труба) в виде одной одностенной конструкции, применяются в случаях, когда проводятся внутренние работы, то есть монтаж дымохода из нержавейки производится внутри помещения.
- Двухсторонние конструкции, или сэндвич-системы, изготавливаются из двух труб (одна в другой), между которыми располагается теплоизоляция. Предназначены для дымохода из нержавеющей стали внешней прокладки.
- Гофрированный дымоход (фото 2 — гофрированная труба) — гибкий дымоход из нержавеющей стали, который можно регулировать по направлению и высоте.
Сборка дымохода из нержавеющей стали своими руками невозможна без использования дополнительных элементов. Одностенные дымоходы из нержавейки включают следующие основные детали: колено на угол 45º и 90º, тройник на угол 45º и 87º, ревизия и сборник конденсата. Установка этих элементов необходима при изменении угла расположения трубы и отведения конденсата. Их конструкции показаны на фото 3 и 4 (основные и вспомогательные составляющие конструкции). При использовании гофров от некоторых дополнительных деталей можно отказаться.
Особенности монтажа
Дымоходы из нержавейки монтируются по определенным правилам, которые учитывают требования по надежной эксплуатации и нормы пожарной безопасности системы. Установка колонны дымохода начинается с тщательным промазыванием всех сварных швов или вальцованных стыков специальным герметизирующим составом, предназначенным для этих целей.
Дымоходы из нержавейки монтируются снизу вверх, т. е. вначале производится стыковка с нагревательным устройством.
Каждая последующая трубная секция вставляется внутрь нижней, причем глубина должна составлять не менее 50% диаметра трубной секции.
Дымоходы из нержавейки крепятся к несущей конструкции при помощи кронштейнов, устанавливаемых через 1,4-1,9 м, а стыки фиксируются хомутами. При монтаже отводов и тройников для них применяются индивидуальные кронштейны. Важной частью дымоходной системы является выход трубы над крышей, от него зависит тяга в системе и безопасность. При установке конструкции важно соблюдать следующие требования:
- Проход через потолочное перекрытие и покрытие кровли должен быть оборудован разделкой из негорючего материала с высотой более 8 см.
- Следует соблюдать следующие требования вылета дымоходной трубы над крышей. Крыша плоского типа или при расположении выхода на расстоянии менее 1,4 м от конька или парапета — более 55 см, при расположении на расстоянии более 1,5 м от этих кровельных элементов — выше высоты парапета, при наличии пристроенных стен более высокого сооружения — выше пристройки.
- Герметизирующий состав должен имеет термостойкость не менее 1000ºС.
- Расстояние трубы до горючей поверхности не может быть менее 1 м (для сэндвич-системы — 25 см).
- При горючем покрытии кровли на дымоходном выходе обязательно устанавливается искроуловитель.
- Горизонтальные участки дымохода не должны иметь длину более 100 см.
- Общая высота дымохода устанавливается не менее 5,5 м.
- Верхний торец выхода на крыше следует защитить от попадания осадков (зонтик).
Как выполнять монтаж дымохода из нержавеющей стали иллюстрирует видео 1(последовательность монтажа дымохода).
Дымоходы являются важной и ответственной частью отопительной системы. Нержавеющая сталь идеально подходит для этой цели, но выполнить монтаж нужно с учетом необходимых требований.
etapech.ru
Монтаж дымохода из нержавеющей стали своими руками: видео инструкция пошаговая, схема
Дымоходы из нержавеющей стали пользуются заслуженным спросом на строительном рынке. Они долговечны, обладают повышенными антикоррозийными свойствами, термоустойчивы и прочны. Благодаря всяческим добавкам, отличаются устойчивостью к различному воздействию агрессивных жидкостей и газов.
Кроме того, изготовление комплектующих позволяет собрать и совместить дымоход с любой печью, камином, любой конфигурацией помещения. Монтаж такого дымохода под силу даже начинающим строителям.
Правильно смонтированный дымоход иметь хорошую тягу; не должен пропускать угарный газ, копоть и сажу.
Типы комплектующих для дымохода
Одностенные – комплектующие изготовлены из листа нержавеющей стали без дополнительного утепления. К таким системам относится гофрированная труба. Одностенные комплектующие демократичнее по цене, однако температурное ограничение до 450 градусов не позволяет их использовать в домах с деревянными перекрытиями. Они хорошо подходят для кирпичных и каменных построек, но не используются для наружных дымоходов.- Сэндвич-труба – два листа нержавеющей стали с прослойкой из базальтового волокна. Комплектующие из такой трубы термостойкие и безопасные. Толщина изолирующего слоя выбирается, в зависимости от того, наружный или внутренний дымоход планируется.
Преимущества дымохода из нержавеющей стали:
- модульная система сборки дымохода из нержавеющей стали значительно упрощает монтаж системы;
- под него не требуется строить фундамент, так как система не имеет большого веса;
- возможность собрать его в уже жилых помещениях и ремонт системы, независимо от времени года;
- внутренняя поверхность нержавеющей стали препятствует накоплению на стенках большого количества сажи;
- прочность и длительный период эксплуатации;
- возможность собрать систему любой сложности, благодаря разнообразию комплектующих;
- устойчивость к воздействию агрессивных веществ.
Из чего состоит дымоход: комплектующие детали
Собственно, дымоход состоит из нескольких частей, соединяющихся между собой в определенной последовательности. Чтобы собрать дымоход, необходимы следующие детали:
- прямая труба;
- колено с углом 45 градусов. Применяется, если нужно изменить направление системы;
- тройники. Используются в месте подключения отопительного прибора, монтажа сборников конденсата, ревизионных элементов;
- отвод 90 градусов. Соединяет дымоход и выводящий патрубок отопительного прибора;
- емкость для конденсата;
- заслонка;
- оголовок с колпаком;
- крепежные детали;
- ревизионные детали, для прочистки и ревизии системы.
Читайте также: Требования для дымоходов газовых котлов
Пошаговая инструкция монтажа дымохода:
- Монтаж деталей дымохода производится снизу вверх, для герметизации стыков используют специальный герметик, который выдерживает температуру в 100 градусов.
- Монтаж стыков труб проводят с помощью специальных хомутов, трубу дымохода прикрепляют к несущим частям кронштейнами через каждые 1,2-1,5 метра. Тройники и отводы фиксируют отдельно.
- В нижней части устанавливают элемент для ревизии; дверцу, через которую можно будет производить очистку от сажи.
- Тройник крепится к отводящему патрубку отопительного прибора.
- Сверху к тройнику крепится прямой кусок трубы с заслонкой.
- Труба монтируется до перекрытий и кровли. Монтаж через перекрытия и кровлю обеспечивается участком из негорючих термостойких материалов. Можно изготовить короб из нержавеющей стали и наполнить его негорючим материалом.
- При выходе на крышу на трубу надевают кольцо, предохраняющее отверстие дымохода от попадания атмосферных осадков, место прохождения сквозь крышу дополняют гидроизоляционными материалами.
- Наружная труба выводится выше самого высокого конька строения.
- На верхний срез крепится оголовок с колпаком, оголовок защищает от попадания атмосферных осадков в трубу.
Правила монтажа системы
Существуют правила, которых необходимо придерживаться, чтобы система дымохода функционировала, не доставляя неудобств:
- высота системы должна превышает 5 метров, при такой высоте обеспечивается нормальная тяга;
- в дымоходе не имеется горизонтальных участков длиной более метра;
- в помещениях, которые не прогреваются, или на улицах при установке элементов дымохода обязательно использовать термоизоляцию;
- толщина труб для отопительной системы с газовым топливом – от 0,5 мм, с жидким и твердым топливом – от 1 мм;
- на наружном участке трубы, который выходит на крышу, устанавливается искрогаситель;
- при выходе через кровлю нужно учитывать, что труба должна проходить по центру отверстия в кровле;
- минимальный зазор между трубой системы и перекрытиями составляет 20 см. Если труба одностенная, то и до метра;
- в месте прохождения системы через перекрытия стыки труб нержавеющей стали недопустимы;
- минимальное расстояние от несущих конструкций – 50 см;
- максимальное количество поворотов системы – 3, иначе нарушается вытяжная способность.
Какой дымоход выбрать
Дымоходы бывают наружного и внутреннего типов.
В многоэтажном доме, квартире, где не предусмотрен внутренний дымоход или монтаж вызывает какие-либо сложности, монтируют наружный дымоход из нержавеющей стали. Главным элементом наружного дымохода будет утепление трубы для того, чтобы уменьшить количество конденсата внутри трубы при взаимодействии с холодным воздухом. Укрепить утеплитель можно проволокой, изолировать от воздействия осадков с помощью короба из металла.
Внутренние дымоходы монтируются непосредственно в помещении. Система монтажа элементами из нержавеющей стали позволяет монтировать систему в любое время года. Не нуждается в теплоизоляции трубы. Требует повышенного соблюдения техники безопасности, но более долговечна, чем система наружного дымохода.
Коаксиальный дымоход – изготавливается из двух труб, вложенных одна в другую. Внутренняя труба выводит газ от горения, наружная подает воздух для горения, тяга производится с помощью небольшого встроенного вентилятора. Сооружение такого дымохода имеет некоторые технические нюансы, но в целом выгодно, так как не требует длины и может выводиться прямо от котла в стену.
krovlyamoya.ru
