Нагреватели для бассейнов – Водонагреватель для бассейна — виды и критерии по выбору. Жми!
Водонагреватель для бассейна — виды и критерии по выбору. Жми!
Дача. Лето. Жара. Бассейн. Для ощущения полного комфорта нужно совсем немного – окунуться в прохладную воду.Вот здесь то иногда и возникает проблема. Вода в бассейне нередко бывает слишком холодной. Особенно для детей. Прохладная, действительно освежающая вода в бассейне имеет температуру не ниже +22ᵒ С. Чтобы достичь этого показателя, необходимо периодически ее подогревать. Для этого используются различные нагреватели.
Виды оборудования
Для подогрева воды в бассейне используются следующие виды нагревателей:
- электрические;
- топливные;
- газовые;
- солнечные;
- тепловые.
Рассмотрим эти виды подробнее.
Электрические
Являются самыми распространенными. Небольшие по габаритам, приятного дизайна, они изумительно выглядят рядом с бассейном.Каждый из них имеет насос с фильтром. Таким образом вода в бассейне не только нагревается, но и одновременно очищается.
Большой популярностью пользуются водонагреватели Intex. Одной из востребованных моделей является Electric Pool Heater Intex 28684/56684. Это маломощный нагреватель, предназначенный для нагрева воды в бассейнах малого объема (до 17 м³).
Им удобно пользоваться на дачах, где устанавливаются надувные бассейны для детей. Абсолютно безопасен в работе. Легко устанавливается. Нагрев воды регулируется термостатом, что очень удобно. Но ручное управление приносит некоторые неудобства. Напряжение питания 220 В, мощность 3 кВт.
[warning]Важно знать: нельзя подключать водонагреватель, когда в бассейне купаются люди.[/warning]
Не меньшим спросом пользуются водонагреватели марки Bestway 58259. Так же относится к маломощным водонагревателям. Работает от сети 220 В. Повышает температуру воды в бассейне от 0,5 до 1,5ᵒ С/час.Нагрев воды можно ускорить, если для этого использовать специальный укрывной тент. Режим работы нагревателя находится в пределах 16-35ᵒ С. Так же, как и Electric Pool Heater, удобен при нагреве не больших объемов (до 17000 л). В этом случае диаметр бассейна не должен превышать 4,5 метров.
Водонагреватель Бествей не имеет термостата, поэтому температуру воды в бассейне необходимо проверять на ощупь или термометром. Но некоторые модели термостатом комплектуются. Этот вопрос необходимо уточнять у продавца, покупая водонагреватель. При продаже водонагреватель Bestway 58259 комплектуется шлангами и навесным тентом. На это нужно обратить особое внимание, потому что порой недобросовестные продавцы продают эти аксессуары отдельно.
Большой популярностью пользуются проточные электронагреватели шведской фирмы PAHLEN. Мощность этих нагревателей варьируется от 3 до 18 кВт. Соответственно напряжение в сети 220 В будет запитывать только маломощные 3 кВт приборы. Для остальных напряжение в сети должно быть 380 В.
Электронагреватели PAHLEN оснащаются термостатами и реле, которые защищают воду от перегрева. Кроме этого, у них имеется еще ряд элементов защиты. Внутри металлического корпуса установлены мощные ТЭНы (теплонагревательные элементы), которые производят нагрев воды. Маломощные нагреватели выполнены в корпусах из термостойкой пластмассы.
Нагреватели этой линейки имеют маленькие по размерам корпуса, но при этом пропускают через себя достаточно большое количество воды, которую нагревают при необходимости до 40ᵒ С.
[advice]Совет редакции: перед подключением нагревателя в систему подогрева бассейна, необходимо внимательно прочитать «Инструкцию по эксплуатации» купленного прибора.[/advice]
Топливные
Топливные водонагреватели целесообразно устанавливать для стационарных бассейнов с большим объемом.
Нагрев воды осуществляется за счет сжигания какого-либо вида топлива. Это может быть газ, уголь, дрова или нефтяное топливо.
Топливные нагреватели имеют два важных нюанса, выполнение которых обязательно. Во-первых, в их систему обязательно должен быть включен циркуляционный насос. Во-вторых, при пользовании этим типом нагревателя необходимо принять меры к соблюдению и выполнению требований противопожарной безопасности.
Самым простым из топливных нагревателей будет дровяной водонагреватель. Его легко сделать своими руками. Из металлической трубы подходящего диаметра нужно изготовить змеевик. Обязательно предусмотреть, чтобы концы змеевика были длинными. В этом случае шланги, надетые на них, не будут обгорать.
Осталось внутрь змеевика заложить дрова, поджечь их и ждать, когда нагреется вода в бассейне.
Насос будет перекачивать холодную воду из бассейна через импровизированный подогреватель, где она будет нагреваться, и уже теплую закачивать в бассейн.
[warning]Совет мастера: при заключении змеевика в корпус, нагрев воды будет идти интенсивнее.[/warning]
При пользовании дровяным водонагревателем необходимо строго соблюдать меры противопожарной безопасности.
Для тех кто не хочет самостоятельно гнуть трубу, есть уже готовые печи с змеевиком производства «TERMOPOOL». Эти печи кстати сделаны из нержавеющей стали, что в разы увеличивает их срок службы и они имеют большую мощность до 55 кВт. Наличие экрана и крышки исключает открытый огонь. В отличии от электрических или газовых нагревателей, эти печи очень экономичны в использовании, а при наличии леса и соответственно бесплатных дров стоимость эксплуатации сводится к нулю.
Кстати, бесплатные дрова можно забрать в многочисленных фирмах по продаже деревянных паллет. У них остается много обрезков и сломанных паллет которые они с удовольствием отдают совершенно бесплатно!
Газовые
Газовые нагреватели в линейке водонагревателей для бассейнов занимают достойное место. По условиям эксплуатации они являются самыми экономичными.Большая мощность (115 кВт) позволяет обогревать объемные стационарные бассейны. Для горения используется природный газ или пропан. Позволяют осуществлять быстрый нагрев воды в бассейне и легко поддерживают постоянную температуру.
Газовые нагреватели, по сравнению с дровяными, практически не требуют особого ухода. Это и понятно – газ, сгорая, не оставляет за собой ни золы, ни пепла, ни сажи. Но при пользовании газовым водонагревателем возникают проблемы другого порядка.
Установка газового котла требует не только специальных навыков, но и разрешения газовой службы. Поэтому вопросы газоснабжения, газопровода и монтажа газового оборудования требуют вмешательства специалистов-профессионалов.
Принцип работы газового нагревателя прост – газ, сгорая в камере сгорания, выделяет тепло, которое нагревает воду. При правильном монтаже и своевременным обслуживанием газовые водонагреватели могут бесперебойно работать около шести лет.
[advice]Примите во внимание: при установке газового оборудования рекомендуется пользоваться только услугами специалистов Горгаза.[/advice]
Солнечные
Водонагреватели, использующие энергию солнца, получили широкое распространение. Простота устройства, легкость в эксплуатации и ощутимый экономический эффект делают солнечные нагреватели все более распространенными.Нет затрат на электроэнергию, газ, твердое топливо. Достаточно лишь солнечного освещения 3-5 часов в день, и вода в бассейне будет теплой. При этом никакого вреда экологии. Если в систему солнечного нагревателя подключить подогреватель любого типа, то вода в бассейне закрытого типа будет теплой в любое время года.
Приобретая солнечный водоподогреватель в торговой сети, его стоимость может показаться довольно высокой. Но дело в том, что через небольшой промежуток времени, работая на бесплатной энергии, такая установка полностью себя окупает.
Своими руками можно сделать упрощенный вариант солнечного обогревателя, например, на даче. Самая примитивная конструкция потребует 20-40 метров черного шланга, насоса для перекачки воды и удобной площадки, где будет уложен шланг. Это может быть частью забора или крыши дачного домика.Останется все собрать воедино, подключить и можно пользоваться. Тепла от такой гелиоустановки хватит для обогрева на только маленького надувного, но и среднего каркасного бассейна. По отзывам тех, кто делал такую систему, работает она изумительно.
[warning]Примите к сведению: при изготовлении самодельного солнечного обогревателя, шланг нужно выбирать как можно большего диаметра.[/warning]
Тепловые
Своим внешним видом они несколько напоминают кондиционер. Управлять ими можно с помощью пульта или непосредственно с панели прибора.Рабочее напряжение 220 В. Принцип работы тепловых нагревателей в корне отличается от рассмотренных ранее.
Электроэнергия расходуется не на нагрев, а на работу компрессора и электродвигателя вентилятора. В этом приборе осуществляется перекачка тепла из одной среды в другую.
Другими словами, энергия окружающей среды преобразуется с помощью компрессора в тепло, которое через теплообменник идет на обогрев воды.Такая система нагрева воды успешно используется как в переносных, так и в стационарных бассейнах.
Выбор водонагревателя в первую очередь зависит от объема воды, которую нужно нагреть, и от конструкции бассейна. Если используется детский надувной бассейн, то вполне достаточно маломощного электрического нагревателя.
В случае, когда бассейн стационарный или большой каркасный, здесь предпочтение нужно отдавать мощным нагревателям, оборудованными котельными установками, которые абсолютно безопасны в работе.
Смотрите видео, в котором пользователь демонстрирует устройство эффективного солнечного нагревателя для бассейна, сделанного своими руками:
teplo.guru
Популярные производители нагревателей для бассейна. Какой электронагреватель для бассейнов выбрать — БигПул
Чтобы комфортно пользоваться бассейном, его вода обязательно должна подогреваться, а оптимальная температура воды для тела человека составляет от 22 до 25 градусов.
![]()
Конечно, она может иметь и более низкие показатели, если вы постоянно это практикуете и будете находиться в бассейне не больше 15 минут. Все мы понимаем, что вода, температурой в 22 градуса может поддерживаться только в случае жаркой погоды и размещения небольшого бассейна на улице, и то, сколько уйдет времени на ее прогревание, не говоря уже о тех сооружениях, которые находятся внутри помещения и быстро остывают из-за невысокой температуры внутри дома.
Сегодня, особой популярностью пользуются электрические водонагреватели, которые работают по тому же принципу что бойлеры или электрочайники. С помощью них можно не только добиться нужно температуры воды, но также установить функцию контроля, так как вода обладает высокой теплопроводностью и быстро теряет градусы.
Мы расскажем вам не только преимущества использования нагревателей для воды, работающих от электричества, но и как правильно его выбрать, чтобы обогреть нужный объем воды в бассейне.
Особенности электрических водонагревателей
Такие нагреватели пользуются особым спросом из-за простоты использования и установки. Исходя из названия понятно, что они работают от электричества. Нагревающий элемент контактирует с водой, передавая ей свое тепло.
![]()
Каждый из них имеет насос с фильтром, поэтому вода не только нагревается, но еще и очищается. Работает электронагреватель только при проходящем потоке холодной воды, то есть, так же как и бойлеры, поэтому если воду отключают, то защитная функция, в качестве установленного реле, автоматически срабатывает. Это очень важно для безопасности системы.
Нагреватели выпускаются двух видов – изготовленные из нержавеющей стали или из пластика (армированного полипропилена). Человек, который не разбирается в этой отрасли, выберет металлический прибор, так как металл обладает более прочными свойствами, он более стойкий к механическим повреждениям, чем пластик.
Но здесь нужно учитывать и другой аспект – контакт с водой, металлические изделия поддаются коррозии и разрушаются. Поэтому если бережно относиться к прибору, то лучше выбирать электрический водонагреватель для бассейна из армированного полипропилена.
Преимущества и недостатки электронагревателей для бассейна
Если сомневаетесь в правильности выбора того или иного нагревателя для воды в бассейне, то следует рассмотреть преимущества использования конкретно тех приборов, которые работают от электричества.
- Электрический нагреватель очень компактный, не занимает много места, подходит для небольших помещений.
- Внутри установленный ТЭН, предназначенный для подогрева воды, покрыт несколькими защитными слоями, чтобы обезопасить элемент от коррозии.
- Его удобно устанавливать и вы можете сделать это самостоятельно.
- Быстро нагревают воду.
- Имеют регулировку температуры, может поддерживать заданную температуру в бассейне.
- Могут быть автоматизированы.
- Не загрязняют окружающую среду, не производят неприятных запахов.
- Имеют хороший дизайн и уместно смотрятся рядом с бассейном.
- Не только нагревает воду, но очищает ее благодаря наличию насоса с фильтром в наборе.
Теперь что касаемо минусов, то главный из них – это высокая мощность потребления энергии, а то может обойтись не очень дешево для владельца бассейна. Кроме того, проточные нагреватели оснащены внутри ТЭНом, который обеспечивает подогрев воды, но чтобы на нем не образовывалась накипь, вода должна быть мягкой, без примесей соли. Это позволит продлить срок службы нагревательного элемента.
Популярные производители электронагревателей
Если вы столкнулись с широким ассортиментом электрических водонагревателей, то мы расскажем вам о наиболее популярных производителях, которые отлично зарекомендовали себя в работе.
Pahlen
Это шведский производитель электронагревателей, мощность которого достигает максимума 18 кВт, для такого высокого показателя, напряжение должно быть 380В. Сеть в 220В подойдет только для маломощной функции. Максимально достигаемая температура равняется 40 градусам. Несмотря на небольшой размер таких нагревателей, они пропускают через себя большой объем воды.
![]()
Корпус изделия выполнен как из металла, так и из пластика. Пластик используется для изготовления маломощных нагревателей. Фирма Pahlen оснастила свои электроприборы реле и термостатом, которые обладают предохраняющей функцией от перегрева и остановки проточной воды.
Bestway
Такой водонагреватель относится к маломощным, то есть работает от сети в 220В и предназначен для прогрева воды сборных и надувных бассейнов с максимальным диаметром 4.57 метра. За час может нагреть воду на 1,5 градуса. Максимально возможная температура может достигнуть показателя 35 градусов. Но, процесс нагрева можно немного ускорить, если накрыть бассейн навесным тентом, который комплектуется вместе с нагревателем.
Перед тем как подключить устройство, внимательно изучите его инструкцию. Ни в коем случае нельзя включать электрический прибор, когда в бассейне купаются люди.
На это обратите особое внимание при покупке, так как многие продавцы обманывают и за дополнительную плату отдельно продают тент. Главным минусом товара от фирмы Bestway, является отсутствие термостата, поэтому температуру в бассейне нужно будет проверять термометром или на ощупь, но такой минус приемлем не ко всем моделям, поэтому перед покупкой обязательно уточняйте этот вопрос у продавца.
Intex
Данная фирма производит такую востребованную модель, под названием 56684/28684 Electric Pool Heater. Мощность такого прибора составляет всего 3кВт, поэтому его приобретают для прогрева небольших бассейнов, каркасных или надувных, объемом до 17 м³. Питается он стандартным напряжением сети 220В.
Абсолютно безопасен в работе, легко устанавливается, и используется либо для детских бассейнов, либо для маленьких емкостей. Нагрев воды можно регулировать при помощи термостата, то есть ручным управлением. Это очень удобная функция.
Elecro
Электронагреватели, производимые в Великобритании. Мощность их равняется от 3 -18 кВт. Отличаются высоким качеством и долгим сроком службы. Могут нагревать температуру воды до 40 градусов. Имеется возможность устанавливать его как горизонтально, так и вертикально. Достаточно экономично потребляет энергию. Укомплектован надежным датчиком регулировки потока.
Как правильно выбрать
Теперь боле подробно обо всем сказанном. Нам нужно собрать все представленные выше преимущества и описанные характеристики приборов в один, что позволит комфортно пользоваться бассейном.
- Во-первых, наиболее важный показатель для нагрева необходимой температуры – это мощность прибора. Как мы уже сказали, она варьируется от 3 до 18 кВт и подбирать ее нужно отталкиваясь от объема бассейна, а также желаемой температуры воды. Учитывая высокую потребность в электричестве и долгое время обогрева, водонагреватели подходят для небольших емкостей или для больших бассейнов в качестве дополнительного источника обогрева;
- Во-вторых, учитывайте напряжение в сети, так как сборные или надувные бассейны используются на дачных участках, то там может быть проблема с высоким напряжением, а для максимальной мощности вам понадобится 380В. Это зачастую является главным недостатком отказа от покупки электрического нагревателя для воды в бассейне;
- В-третьих, нужно определиться с фирмой. Каждый производитель имеет свои плюсы и минусы, ранее о которых мы уже рассказали, на основе представленной сравнительной характеристики вы подбираете, что удобнее конкретно для вас;
- В-четвертых, оценить характеристики изделия. Сюда относится: из какого материала изготовлен корпус – пластик или металл, наличие термостата с дисплеем, а также дополнительные аксессуары. Пластиковые корпуса стоят дешевле, чем металлические, так как их очень легко повредить, но зато они стойкие к коррозии. Что касаемо рабочей эффективности, то она не зависит от материала изготовления нагревателя.
Теперь нужно рассмотреть самый важный момент работы любого электрического водонагревателя – это мощность и как правильно ее подобрать, отталкиваясь от объема вашего бассейна.
![]()
Эффективно работать электронагреватель может в воде, если объем бассейна не больше 45 кубометров для уличных конструкций и 60 кубометров — для крытых. Для подогрева 5 кубометров воды нужно 2 кВт. Теперь приступим к более точным расчетам, которые помогут определиться с мощностью нагревателя:
- Открытый бассейн: V бассейна х 0,4 = количество кВт нагревателя.
- Крытый бассейн: V бассейна х 0,3 = количество кВт нагревателя.
Таким образом, если напряжение сети позволяет, то лучше выбирать водонагреватель максимальной мощности, чтобы ускорить время нагрева воды, а также не стоит использовать такие приборы для больших размером бассейнов.
Нужно понимать, что при таких расчетах и выбора мощности, электрический водонагреватель сможет увеличить температуру воды в бассейне на 1-1,5 градуса за 3 часа. То есть при первичном прогреве воды у вас могут уйти сутки.
Если их применять для маленьких емкостей – надувных или сборных конструкций, то электронагреватели превосходят своих конкурентов по эффективности работы и удобству использования.
bigpool.ru
Водонагреватель для бассейна — виды и критерии по выбору

Электронагреватель — для бассейна незаменимая техника. Он позволяет поддерживать комфортную температуру в водоеме. Такие водонагреватели работают подобно чайникам или бойлерам. Их главное преимущество состоит в том, что с их помощью можно не только нагреть воду, но и поддерживать её температуру длительное время.
Содержание:
Показать все содержаниеОсобенности электрических водонагревателей
Главная особенность электрических водонагревателей в простоте их использования. Они питаются электричеством, что облегчает их установку, достаточно позаботиться о доступе к сети.
Вода загоняется насосом в специальный отсек и после контакта с нагревающим элементом возвращается в бассейн. В насосе установлены фильтры, поэтому вода дополнительно становиться чище. Водонагреватель оснащен автоматикой, которая выключает прибор, если нет протока воды. Это служит защитой от возгорания и поломки водонагревателя.
Водонагреватели изготавливают из нержавейки или армированного пластика. На первый взгляд, нержавейка кажется более надежной. И она имеет свои плюсы — стойкость к механическим повреждениям. Однако, пластик не подвержен коррозии. А это огромный плюс, учитывая то, что водонагреватель будет постоянно контактировать с водой. Поэтому, лучше выбрать модель из пластика.
Электрический нагреватель для бассейнаПреимущества и недостатки электронагревателей для бассейна
Какие преимущества заставляют покупателей выбирать электрические водонагреватели:
- Проточный водонагреватель очень компактен. Его можно в любой момент достать и быстро нагреть водоем;
- Нагревающие элементы покрыты специальным защитным покрытием в несколько слоев, что защищает аппарат от ржавчины;
- Быстро нагревают водоем. Многие дачники считают лучшим водонагреватель для бассейна на дровах. Это действительно очень уютно — поплавать под приятный треск дров. Однако, возиться с ним нужно будет очень долго. Поэтому, если вам важна скорость — электронагреватель лучший выбор;
- Не требуется помощь специалистов в установке. Например, чтобы установить газовый нагреватель для бассейна вам нужно будет посетить не одну инстанцию и собрать необходимые разрешения;
- Могут поддерживать нужный температурный режим в водоеме без участия человека;
- Аккуратный дизайн будет уместен на любом участке. Вам не придется ломать голову при выборе места для установки. Например, когда используются солнечные коллекторы для бассейнов, требуется довольно много места, так как размер коллектора должен быть от 50 до 100% объема бассейна.
Один из главных недостатков электрического водонагревателя в том, что он потребляет очень много электричества. Постоянное использование такого водонагревателя может обойтись в очень большую копеечку его владельцу. Если, вам нужно поддерживать бассейн круглый год лучше отдать предпочтение водонагревателям, которые используют дешевые или бесплатные природные ресурсы, например солнечный обогреватель или дровяной котел.
Коврик-водонагреватель для бассейнаКроме того, проточная система подогрева воды в бассейне подвержена опасности образования накипи и как следствие выхода из строя техники. Чтобы продолжить срок службы, нужно следить за жесткостью воды и регулярно обслуживать водонагреватели.
Популярные производители электронагревателей
У многих в магазине разбегаются глаза от большого ассортимента водонагревателей разной мощности и функционала. Некоторые производители уже зарекомендовали себе имя, другие же только начинают это делать. Поэтому, мы подробно познакомим вас с наиболее популярными брендами, которые заслужили хорошую репутацию.
Elecro
Водонагреватели производятся в Англии. Мощность можно выбрать в зависимости от потребностей в диапазоне 3-18 киловатт. Такие аппараты долго служат и изготовлены очень качественно. Потребление электроэнергии на среднем уровне. Аппарат можно устанавливать как по вертикали, так и по горизонтали.
Intex
Производитель США. Компания была основана более 40 лет назад. Они зарекомендовали себе хорошее имя при производстве надувных, каркасных бассейнов и их комплектующих. При этом цена продукции не завышена, а находиться в хорошем соотношении с качеством. Они выпускают одну из самых популярных моделей — 56684/28684 Electric Pool Heater.
Водонагреватель для бассейна 220V IntexBestway
Компания основана при содружестве США и Китая, поэтому сочетает в себе достойное качество и доступную цену. В основном они выпускают водонагреватели маленькой мощности, поэтому используются для обогрева надувных и каркасных бассейнов небольших размеров. При потреблении в 3 кВт он может нагреть воду за час на 1-2 градуса. Максимально нагреть водоем можно до 35 градусов. Во многих моделях в набор входит тент, который позволяет ускорить процесс обогрева. Однако, дешевые модели не оснащены термостатом, поэтому контролировать температуру водоема придется самостоятельно.
Pahlen
Это качественная техника со Швеции, довольно высокой мощности (максимум до 18 кВт). Большая мощность требует повышенное напряжение в сети в 380В. Водонагреватель может нагреть бассейн до 40 градусов. Материал корпуса нерж сталь или пластик (в более слабых моделях). Акцент в этой компании делается на надежность и безопасность, поэтому все приборы защищены от перегрева автоматической системой отключения.
Водонагреватель PahlenКак правильно выбрать
Какие характеристики нужно учитывать чтобы эффективно нагреть воду в бассейне на даче:
- Мощность. Её нужно выбирать исходя из объема водоема и желаемой температуры. Также учитывайте что, чем больше мощность, тем больше потребление электроэнергии;
- Напряжение в сети. Для мощных водонагревателей требуется напряжение в 380В, а на многих участках такое не доступно. Если доступно напряжение только в 220В, то придется выбирать более слабую модель или искать другие методы нагрева воды;
- Производитель;
- Характеристики модели и дополнительные функции. Первое, на что нужно обратить внимание — это материал корпуса. Далее нужно обратить внимание на наличие дисплея и термостата, если они вам нужны.
Для определения необходимой мощности учитывайте следующее: чтобы прогреть 5 м3 жидкости требуется 2 кВт. Например, если бассейн вмещает 15 кубометров воды, нужен электронагреватель 6 кВт из нерж. Если позволяет напряжение, лучше выбрать водонагреватель большей мощности, что позволит быстрее нагреть бассейн. Обогреть электрическим проточным нагревателем можно бассейн не больше 50 м3.
Теперь вы обладаете всей необходимой информацией, для того, чтобы выбрать подходящий водонагреватель для бассейна и не пожалеть о его покупке.
lanshaft.com
Подогрев воды в бассейне — выбираем оптимальный водонагреватель
Жарким летним днём вода в небольшом бассейне на даче способна нагреться естественным путём. Когда за окном пасмурно, требуется больше времени для нагрева, часто температура воды и вовсе не может дойти до комфортного показателя +22 °C.
Большие бассейны при таких погодных условиях останутся холодными. Для решения этой проблемы придуманы водонагреватели для бассейна.
Узнать цену и купить отопительное оборудование и сопутствующие товары вы можете у нас. Пишите, звоните и приходите в один из магазинов в вашем городе. Доставка по всей территории РФ и стран СНГ.
Какие бывают подогреватели для бассейнов
Чтобы довести воду до оптимальной температуры, требуется много энергии. Важно правильно подобрать нагревательный прибор для рационального использования энергетических ресурсов. Стоит изучить все особенности того или иного оборудования и предпочесть то, что больше всего соответствует по теххарактеристикам.
Подогреватели различают в зависимости от потребления энергии и выделяют:
- твердотопливные;
- тепловые;
- электрические;
- газовые;
- приборы, работающие от солнечной энергии.
Твердотопливный
Отличается простотой и экономичной работой. Вобще говоря, это спираль, внутри которой циркулирует вода. Под спиралью разводят огонь, который нагревает воду внутри. В качестве топлива можно использовать не только дрова, но и торфяные брикеты, сухой мусор, уголь и пр.
Такое оборудование — прекрасный вариант в условиях, где нет возможности подведения газа или подключения электричества. Насос, отвечающий за водяную циркуляцию, может функционировать от независимого генератора.
Мощность — основной параметр, по которому подбирают дровяной нагреватель для бассейна. Она зависит от размеров оборудования и типа применяемого топлива. Почти все разновидности водонагревателей позволяют настраивать интенсивность горения. Подключение твердотопливного оборудования не требует особых навыков.
Плюсы подогревателя на дровах:
- дешёвое топливо;
- простое использование;
- минимальное время на подогрев воды;
- лёгкий монтаж.
К минусам такого вида системы можно лишь отнести отсутствие автоматизации. Получается, система всегда должна находиться под присмотром владельца, чтобы огонь не затухал. Автоматического терморегулятора нет, а значит вы не сможете с точностью устанавливать температуру нагрева воды в вашем бассейне.
24-28 °C — оптимальная температура, рекомендуемая для бассейнов на улице.
Газовый
Подогреватель от газа характеризуется высокой мощностью (от 115 кВт), что позволяет нагревать водоём с большим объёмом жидкости. Для работы используется пропан либо природный газ, который способствует быстрому нагреву воды и стабильному поддержанию комфортной температуры.
Газовый аппарат не требует, в отличие от твердотопливного, постоянного ухода и надзора, ведь после него не остаётся продуктов сжигания вроде золы и сажи. В то же время многих останавливает то, что для монтажа и подключения оборудования от газа требуется разрешение специальных служб.
Процесс работы не подразумевает ничего сложного: газ горит, а выделяемое тепло нагревает воду.
При правильном монтаже и эксплуатации техники можно рассчитывать на срок службы минимум семь лет.

Водонагреватель газовый проточный для бассейна MAGMA
Электрический
Это самый распространённый тип водонагревателей. Характеризуется небольшими размерами и привлекательностью. Часто его приобретают для каркасного бассейна, стационарного либо надувного варианта. Такой электронагреватель имеет насос с фильтрами. Осуществляет не только циркуляцию воды, но и её очистку.
В настоящее время самой востребованной моделью электрического водонагревателя для бассейна является модель марки Intex. Имеет небольшую мощность, нагревает жидкость в водоёмах до 16 м³.
Нагреватель от электричества имеет простое устройство, его не составит труда установить, он абсолютно безопасен при эксплуатации. Настраивать температуру нагрева жидкости можно вручную при помощи терморегулятора. Некоторым это может показаться неудобным. Для функционирования оборудования требуется сеть 220 В.
Запрещается включать электронагреватель для бассейна, когда в воде находятся люди либо животные.
Специалисты не советуют приобретать проточный водяной нагреватель от электросети марки BestWay (относится к приборам малой мощности, но нагревающий воду на 0,5-1.4 °C/час).
Лучше рассмотреть покупку зарекомендовавшего себя нагревателя для бассейнов бренда Pahlen (максимальная мощность 3-18 кВт при напряжении электросети 380 В).
Оборудование комплектуется реле и терморегулятором. Они корректируют температурный нагрев жидкости и не дают перегреваться воде. Ко всему, корпус из металла оснащён мощными элементами нагрева, они то и отвечают за нагрев бассейна.
Для подключения оборудования стоит детально изучить входящую в комплект инструкцию.

Электронагреватель Pahlen с датчиком давления
Солнечная энергия для нагрева воды
Подогрев воды в бассейне можно организовать и при помощи лучей солнца, процесс ускоряется при использовании солнечных коллекторов либо гелиосистемы.
Данный вид водяного нагревателя выглядит как система из колб, экранов либо труб, принимающих на себя лучи солнца и преобразующих их в тепловую энергию.
Возьмите на заметку, что любой из модулей гелиосистемы предназначен для нагрева жидкости примерно 30 м³. Получается, что чем больше размер водоёма, тем большее количество модулей придётся поставить.
Работает коллектор за счёт поглощения панелью лучей солнца. Внутри оборудования находится носитель тепла, нагревающийся до 140 °C. По достижению определённой температуры, запускается насос циркуляции. Преимущество данной системы в том, что при помощи неё можно не только нагреть воду, но и отопить частный дом.
Есть модели гелиосистем, которые имеют специальные сенсоры и автоматические клапаны, что отправляют жидкость в теплообменник. При достижении установленной температурной нормы, вода проходит мимо элемента нагрева и медленно остывает. Когда температурный показатель достигает указанной вами отметки, жидкость начинает опять поступать в обменник тепла.
Можно выделить и такие плюсы солнечного обогрева воды в бассейне:
- Быстрый нагрев жидкости.
- Возможность использования системы для повышения температуры воды в водоёме, для снабжения загородного дома либо для отопления жилых комнат.
- Элементарная система управления.
Если поискать отзывы о водонагревателе для бассейна Интекс, можно сделать вывод о том, что серьёзным минусом такой нагревательной системы является следующее: в прохладную походу КПД устройства становится ниже, тепловой обменник теряет высокоэффективность. Получается, что оптимальным местом установки гелиосистемы являются те регионы, где солнца больше, чем пасмурных дней.

Солнечный нагреватель бассейнов Intex Solar Mat
Тепловые устройства для нагрева искусственного водоёма
Внешне климатическое оборудование выглядит как рабочая часть кондиционера. Управлять возможно пультом ДУ либо через панель регуляции, которая находится прямо на устройстве.
Нагревателю требуется сеть 220 В, но его работа очень отличается от другой техники. В данном случае электричество необходимо не для того, чтобы нагреть теплоноситель, а для работы компрессора и электродвигателя.
В оборудовании происходит перекачка тепла извне в компрессор, где полученная энергия подогревает жидкость.Такой водяной нагреватель для бассейнов используется для водоёмов стационарного и переносного типов.
Чтобы выбрать такой водонагреватель, нужно отталкиваться от таких параметров, как объём воды, который планируется нагревать, конструктивные особенности бассейна и необходимая мощность.

Тепловой насос для нагрева воды в бассейне
Востребованные модели водонагревателей
Рассмотрим нагреватели, которые чаще всего приобретают владельцы бассейнов для подогрева воды:
- Для переносных и крытых строений часто покупают Intex Electric Pool Heater. Это устройство малой мощности, его хватает для ёмкости объёмом 15-16 м³ и диаметром до 450 см.
- Если у вас мобильная конструкция, крытая либо открытая, специалисты рекомендуют рассмотреть покупку электрического оборудования BestWay. Все характеристики такие же, как у Интекс, но цена меньше, так как это бренд не такой раскрученный.
- Производитель Pahlen (Швеция) имеет более широкий ассортиментный ряд водонагревателей для бассейнов. Можно подобрать для себя и маленький электроприбор, и большой мощный тепловой обменник. Стоимость варьируется в зависимости от объема жидкости и типа техники.
- Чешский водяной нагреватель, работающий от солнечных лучей, Azuro предназначен на объём до 25 м³ при диаметре ёмкости максимум шесть метров. Площадь тепловых батарей по 3,6 м³, греют жидкость не сильно — до 6 °C/5 часов. Цена оборудования зависит от числа панелей.

Коллектор солнечный Azuro Spiral для бассейна
Параметры выбора нагревателя для бассейна
Какой бы вы ни хотели выбрать подогреватель для бассейна (Интекс, БэстВэй или др.), всегда обращайте внимание при покупке на следующие характеристики:
- Мощность. Она будет зависеть от размеров искусственного водоёма и объёма воды, что планируется нагревать. К тому же мощность техники отражается на скорости нагрева жидкости. Допустим, водонагревателя марки Интекс мощность 3 кВт, а у БэстВэй — 2,8 кВт. Рассчитывается требуемая мощность для качественного прогрева по элементарной формуле: объём бассейна делится на половину.
- Способ нагрева. Вам требуется нагревать воду в бассейне на даче? Тогда проточный водяной нагреватель будет лучшим вариантом. Большой плюс такой конструкции в довольно маленьком размере, за счёт чего установить прибор можно даже на небольшой территории. Работает проточная система следующим образом: вода циркулирует через элемент нагрева, который отдаёт ей тепло. Многие подобные системы функционируют циклично. Допустим, проточный нагреватель Intex подходит для относительно маленьких водоёмов, жидкость для которых берётся из систем центрального водяного снабжения либо колодца.
- Вид энергоисточника. Всё зависит от того, какой источник энергии доступен в вашем регионе, а также от того, сколько вы готовы потратить на отопление бассейна. Конечно, устройство, работающее от солнечной энергии, будет наиболее эффективным, но цена его многих может не устроить. Да и использование его нерационально в тех местах, где пасмурная погода чаще солнечной.
Как вариант, вы можете попробовать самостоятельно собрать нагреватель для воды в бассейне, интернет подскажет много эффективных схем. Но приобретение готовой техники в специализированном магазине даст возможность вам сэкономить и деньги, и время, и получить надёжное устройство с гарантией.
teplofan.ru
Водонагреватель для бассейна своими руками

Даже от самого красивого и удобного бассейна будет мало толку, если в нем холодная или недостаточно теплая вода. Многим из нас приходилось сталкиваться с неприятным ощущением при окунании в воду, имеющую некомфортную температуру. Исправить положение может наличие приборов, способных ощутимо подогреть большой объем воды. В этой статье мы расскажем, как установить заводской нагревательный прибор или сделать водонагреватель для бассейна своими руками.
Способы нагревания воды

Нагреть воду в бассейне можно различными способами:
- При помощи солнечного коллектора.
- Тепловым насосом.
- Используя электронагреватели.
- Задействовав теплообменник.
- Топливными водонагревателями.
Чтобы рационально использовать энергию, важно правильно подобрать устройство.
Также мы рассмотрим, как правильно выбрать место для бассейна, каким должен быть его стиль, и какое нужно будет подобрать оборудование. Также расскажем о методах, которые помогут снизить тепловые потери.
Используем солнечную энергию

Даже в самый солнечный день мы можем столкнуться с такой ситуацией, когда вода в бассейне не прогревается до комфортной температуры, и тогда, вместо удовольствия от плескания в бассейне, просто приходится окунуться и сразу выходить, а потом объяснять детям, почему им нельзя купаться. Чтобы такой проблемы не возникло, рассмотрим несколько способов использования солнечной энергии для более эффективного нагрева воды.
Экран

Такое приспособление будет эффективно только для небольших разборных бассейнов.
Для изготовления экрана потребуется лист пенопласта высокой плотности (иначе он будет крошиться) и черная полиэтиленовая пленка. Из листа пенопласта вырезается внутренняя часть, чтобы получилась рамка, поверх которой скобами прикрепляется пленка. Экран кладется на воду необшитой частью вниз. Солнце, нагревая пленку, поднимает температуру под ней. В свою очередь теплый воздух нагревает воду. КПД такого приспособления весьма невысокое, но можно сделать несколько экранов, тогда вода будет нагреваться быстрее.
Еще один способ нагревания воды в бассейне возможен с помощью черной пленки, к которой по углам привязаны грузики. Это может быть достаточно большое по размерам полотно, только обязательно без дырок. Оно погружается не полностью в воду, а так, чтобы посредине оставался купол с воздухом внутри. В зависимости от размеров полотна и глубины бассейна, вес грузиков придется подбирать опытным путем. Это могут быть куски гранита или какого либо другого материала, который не впитывает в себя воду.
Солнечный коллектор

Изготовление солнечного коллектора вполне по силам большинству людей, владеющих инструментом. Мы не будем рассматривать процесс сборки сложных систем, а остановимся лишь на тех, которые можно без проблем сделать в домашних условиях. Чтобы сделать солнечный водонагреватель, можно использовать различные материалы:
- Медные трубки. Для изготовления солнечного коллектора из медных трубок наиболее практично их спаять по принципу автомобильного радиатора. Благодаря этому на сравнительно небольшой площади можно расположить большое количество трубок. Если же трубки гнуть, то из-за ограничения радиуса изгиба общая площадь коллектора будет небольшой. Для увеличения КПД нужно делать больший коллектор, в сравнении с паянным.

- Алюминиевые трубки. Коллектор из алюминиевых трубок не спаять в домашних условиях, поэтому их можно сгибать и укладывать в каркас.

- Черные полимерные трубы. Такой материал просто укладывается спиралью внутри каркаса, фиксируясь внутри него. Труба должна быть цельной.

- Черный сотовый поликарбонат. В качестве трубок используются соты поликарбоната. Для изготовления такого коллектора, кроме листа поликарбоната, еще будут нужны пластиковые водопроводные трубы большого диаметра. В трубе по ширине поликарбоната вырезается паз. В этот паз вставляется подготовленный лист так, чтобы соты были внутри трубы. После этого все щели заделываются термоклеем. Водопроводная труба с одной стороны глушится, а с другой стороны, с помощью фитинга крепится труба (или шланг), который будет идти к бассейну. Конструкция располагается так, чтобы одна часть коллектора с приклеенной трубой была внизу, а вторая выше – так система будет работать самотеком. При использовании прозрачного поликарбоната КПД коллектора будет ниже.

- Секции плоских стальных радиаторов. Вряд ли кто-то будет разбирать новые радиаторы для того, чтобы из них сделать солнечный коллектор, а вот использовать бывшие в употреблении в самый раз. Под каждый радиатор изготавливается каркас, а получившиеся коллекторы соединяются трубами параллельно.
Подобные устройства можно использовать и для подогрева больших бассейнов, но тогда нужно будет изготовить много коллекторов, которые могут не вписаться в дизайн участка.
Для каждой вышеперечисленной конструкции нужно изготовить каркас с приклеенным на дне светоотражательным (или черным, если используется утеплитель) материалом. Внутри нужно установить и закрепить сам коллектор. Конструкция устанавливается под углом, причем верхняя часть должна не быть выше уровня воды в бассейне. В противном случае придется устанавливать циркуляционный насос.
Есть еще один способ использования энергии солнца – солнечные батареи, вырабатывающие электричество. В таком случае вырабатываемая электроэнергия будет использоваться для подогрева воды. Хотя такая система может функционировать круглогодично, нужно учесть, что стоимость ее очень высокая.
Тепловой насос

Для обогрева большого бассейна можно использовать тепловой насос, но сразу стоит оговориться, что занятие это затратное, хотя и быстро окупаемое.
Тепловой насос можно задействовать не только для подогрева воды в бассейне, но и для обогрева всего дома.
В этой статье мы не будем уделять много времени описанию этого устройства, но если вы всерьез заинтересовались изготовлением теплового насоса, то подробную информацию найдете здесь.
Электронагреватели

Система электронагрева отлично подойдет для бассейна небольшого размера. Это не говорит о том, что такой нагреватель не способен нагреть воду в большом бассейне, просто экономически это будет невыгодно из-за большого расхода электроэнергии. Кроме того, мощные нагреватели выпускаются для работы под напряжением 380 вольт, а в большинстве домов такое оборудование подключить нет возможности.
Выбирая проточный водонагреватель, нужно учитывать не только напряжение для его работы, ни и потребляемую мощность. Может случиться так, что проводка, идущая к дому, не рассчитана на большое энергопотребление.
Для того чтобы определиться, стоит ли связываться с устройством, работающим от электричества, нужно рассмотреть его преимущества и недостатки. Начнем с достоинств:
- Весь процесс обогрева можно полностью автоматизировать.
- В бассейн сразу начинает поступать горячая вода.
- Оборудование компактное.
- Простое управление.
- Невысокая стоимость оборудования.
Недостатки тоже имеются:
- Нужно учитывать возможности электросети.
- Большое потребление электроэнергии.
- Срок эксплуатации нагревателя находится в прямой зависимости от качества проходящей через него воды.

Что касается установки нагревателя, то эту работу можно выполнить самостоятельно, чего не скажешь о монтаже электропроводки, термостатов и других систем автоматизации (это не касается профессиональных электриков).
Многие производители, стараясь сохранить индивидуальность, выпускают оборудование со своей схемой подключения, подключаемое и настраиваемое по индивидуальной схеме. По этой причине мы не будем подробно останавливаться на этом способе обогрева бассейна.
Так как большую часть работ не получится выполнить самостоятельно, то при выполнении работ самостоятельно, вряд ли получится существенно снизить затраты. Кроме того, из-за неправильной настройки нагревательное оборудование может быстро выйти из строя. В таком случае себестоимость всей системы существенно возрастет.
Теплообменник

Что, такое теплообменник? Не вдаваясь в технические формулировки, можно коротко объяснить – это устройство, имеющее два независимых контура, в котором вода, приходящая от нагревателя, нагревает воду во втором контуре, не смешиваясь с ней.
Теплообменник лишь передает тепло, поэтому нужен нагревательный прибор, от которого он будет запитан.

Не имеет разницы, откуда будет поступать вода в теплообменник. Это может быть:
- Электрокотел.
- Газовый котел.
- Твердотопливный котел.
- Котел на жидком топливе.
- Тепловой насос.
- Солнечная батарея.
Любая из этих систем может быть задействована как для обогрева дома и подогрева воды или только для бассейна.
Из преимуществ стоит отметить такие особенности:
- Не нагружает электросеть.
- Процесс подогрева воды можно автоматизировать за счет установки термостата.
- Простое управление.
- Оборудование компактное.
- Невысокая стоимость оборудования.
- Простота монтажа.
Теперь о недостатках.
- Потребуется больше суток, чтобы нагреть залитую воду в бассейн. В дальнейшем постоянная температура поддерживается этим устройством.
- Высокая стоимость оборудования.
Часто делается комбинированная система с электронагревателем, который включают только тогда, когда нужно быстро нагреть воду до нужной температуры.
Топливные водонагреватели

Для больших стационарных бассейнов нужны стационарные системы подогрева, но если разборным бассейном решили воспользоваться, к примеру, на даче, то придется долго ждать, пока нагреется в нем вода. В этом случае можно сделать дровяной подогреватель. Самый простой вариант такого устройства состоит из змеевика, расположенного вокруг костра. Под действием насоса через него будет проходить вода и выливаться в бассейн.

Устройство будет более эффективно работать, если змеевик поместить внутри металлического корпуса и сделать решетчатое дно. Такая импровизированная печь устанавливается над приямком или к ней привариваются ножки. Концы трубы змеевика должны быть выведены подальше от очага пламени, чтобы не расплавился натянутый на них шланг. Поскольку нагрев воды в трубах происходит очень быстро, потребуется подключение циркуляционного насоса.
Преимущество такого устройства в том, что можно сочетать приятное с полезным – сжигать мусор и греть воду. Что касается топлива, то это может быть всё, что хорошо горит.
Не стоит использовать в качестве топлива старые автомобильные покрышки, так как при их сгорании выделяется черный токсичный дым и образуется много сажи, которая будет оседать на участке.

Если нет желания или возможности делать самодельный водонагреватель, то можно приобрести такой агрегат заводского изготовления.
Как снизить тепловые потери

Ни для кого не секрет, что вода остывает, но этот процесс можно замедлить, если позаботиться о методах теплосбережения.
Дети очень любят плескаться и брызгаться в воде – явление вполне нормальное, но при невысокой температуре воздуха это приведет к ускоренному остыванию воды в небольшом по объему бассейне.
Крытый или открытый бассейн

В зависимости от ответа на этот вопрос, потребуются разные меры для сохранения тепла.
Если еще во время строительства бассейн не был утеплен, то огромная часть тепла будет уходить через стены.
Для открытого бассейна, когда им никто не пользуется, можно использовать теплосберегающие жалюзи, которые расстилаются поверх воды.

Также можно использовать обогревающее покрывало.

Под куполом крытого бассейна также нужно поддерживать комфортную температуру воздуха. Если это не сделать, то вода будет быстро остывать, испаряясь из бассейна, что приведет к появлению повышенной влажности внутри помещения. Кроме того, чаще придется добавлять в бассейн воду с водопровода, на разогрев которой потребуется больше энергии, нежели обычно.

Крышу лучше сделать из материала, который будет пропускать достаточно солнечного света (стекло, поликарбонат). Это будет способствовать прогреву помещения и воды, словно в теплице. Недостатком такого метода является то, что в зимнее время прозрачная крыша не сможет удерживать внутри тепло.
Сэкономить тепло в бассейне поможет грамотно подобранная облицовка внутри бассейна. Покрытие должно не отражать солнечные лучи, а поглощать их.
Надеемся, что вы нашли в статье нужную информацию и сможете ей воспользоваться. Также с радостью прочитаем, какие способы нагрева воды в бассейне вы знаете. Такую информацию вы можете оставить в разделе, посвященному комментариям.
Видео
Посмотрите видео про подогрев бассейна с помощью солнечного коллектора:
Узнайте, как устроить подгорев воды в бассейне с помощью теплообменника:
www.stroitelstvosovety.ru
как нагреть воду в бассейне на даче
ПОДЕЛИТЕСЬ
В СОЦСЕТЯХ
Поддержание оптимальной температуры в бассейне – очень важный момент, особенно если вы планируете купаться в нем на свежем воздухе и не только в жаркое время года. Если речь идет о таком оборудовании, как нагреватель воды для бассейна: как нагреть воду в бассейне на даче с максимальной эффективностью – актуальный вопрос для многих дачников. Сделать это можно при помощи различных типов специального оборудования.

Тепловой насос — эффективное устройство для нагрева воды в бассейне
Какие существуют типы нагревателей
С приходом летнего сезона, перед обладателями герметичных водоемов и резервуаров на дачном участке обязательно рано или поздно возникнет вопрос: как нагреть воду в бассейне своими руками? Для этого может использоваться один из следующих вариантов:
- Теплообменник.
- Солнечный коллектор.
- Тепловой насос.
- Проточный электронагреватель.
- Дровяной нагреватель.
- Газовый нагреватель.

Если в бассейне будут купаться маленькие дети, то температуру воды стоит повысить до 30°C
Каждый из типов оборудования имеет свои особенности эксплуатации, а также обладает преимуществами и недостатками. Выбирать тин нагревателя стоит в зависимости не только от объема бассейна, но и от особенностей коммуникаций на дачном участке, количества воды, которое необходимо будет регулярно подогревать и личных предпочтений.
Особенности проточных нагревателей
Проточные нагреватели для бассейна – это одни из самых экономных и простых в эксплуатации вариантов. Они прогревают проточную воду с небольшими перепадами давления, могут похвастаться компактными габаритами и простотой монтажа. А для установки проточного нагревателя вам достаточно будет оборудовать небольшую будку на участке. Корпус такого типа выполнен из пластика, нержавеющей стали или титана, а нагревательный элемент – из особого сплава нержавеющей стали, который может выдерживать высокие температуры. Благодаря этому проточный обогреватель отличается долговечностью и устойчивостью к разного рода негативным воздействиям.

Проточный нагреватель для подогрева воды в бассейне
Мощность модели должна соответствовать объему воды, который необходимо будет нагревать. Это значит, что для обогрева воды в маленьком бассейне с небольшой глубиной вам хватит всего 3 кВт мощности, а вот для габаритного резервуара понадобиться более мощный агрегат.
Максимальная мощность проточного нагревателя составляет 18 кВт, поэтому он станет хорошим выбором для небольших бассейнов. Однако если вы являетесь счастливым обладателем резервуара с объемом более 36 м³, то покупать аппарат проточного типа не имеет смысла.
Полезный совет! Покупка данной модели также будет нецелесообразной, если в вашем доме есть ограничение на потребление электроэнергии или же слабая проводка.

Если вода в бассейне слишком холодная, плавать не особенно приятно, да и риск простудных заболеваний довольно высок
Электрические проточные нагреватели для бассейна могут похвастаться следующими преимуществами:
- быстро нагревают воду в небольшом резервуаре;
- в некоторых моделях присутствует датчик потока, который отключает подогрев воды, если она не циркулирует;
- температуру можно регулировать при помощи встроенных термостатов;
- присутствует автоматическая система контроля;
- компактные габариты.

Важно, чтобы температура воды в бассейне была комфортной, особенно, если в нем купаются дети
Есть у них также и недостатки:
- невозможность монтажа при ограниченном потреблении электроэнергии или слабой проводке;
- невысокие показатели мощности;
- большое потребление электроэнергии.
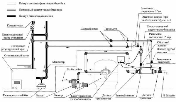
Нагрев воды в бассейнах при помощи теплообменника
Теплообменник – это вариант нагревателя, который вообще не потребляет электроэнергию. Он подключается к общей системе отопления дома и использует тепло оттуда. Конструкция такой модели предельно проста. Корпус представляет собой колбу, в которой находится змеевик. В него при помощи циркуляционного насоса поступает вода из системы отопления. Змеевик омывается холодной водой, которая в результате этого нагревается. Такая простая конструкция служит гарантией надежности и долговечности агрегата.

Схема монтажа теплообменника для подогрева воды в бассейне
При установке теплообменника от вас потребуется только выставить на термостате необходимую температуру, а поддерживаться она будет при помощи автоматических систем. Приятная особенность теплообменника – это высокий уровень мощности, она может составлять от 13 до 200 кВт. Выбирается мощность в зависимости от объема бассейна, как и в случае с любым другим типом нагревателя.
При первом прогреве очень важно избегать резких перепадов температуры, которые могут повредить оборудование. Именно поэтому в первый раз не ждите быстрого результата, вода будет нагреваться около 28 часов. После того как вода прогреется до установленной температуры, оборудование будет просто ее поддерживать, что позволит вам сэкономить средства.

Температура воды в бассейне должна поддерживаться с учетом температуры воздуха
Если вы хотите знать, как нагреть воду в бассейне при помощи теплообменника и оптимально его расположить, то делать это нужно так, чтобы избежать поломок аппаратуры из-за наличия в воде хлора. Это значит, что монтировать агрегат нужно между системой дезинфекции и насосной станцией. Если в воде слишком много хлора, то лучше, если нагреватель будет выполнен из титана, он хорошо переносит длительное воздействие агрессивной среды.
Купить нагреватель для бассейна, работающий по принципу теплообменника, стоит из-за следующих преимуществ:
- высокий уровень мощности и способность прогреть воду в бассейне большого объема;
- экономия финансов в результате работы агрегата не от электричества, а от системы отопления;
- простота в эксплуатации.

Типовая схема подключения теплообменника
Единственным недостатком данного типа нагревателя является длительное время нагрева воды при первом запуске. Зато впоследствии вам не придется долго ждать, так как установленная вами температура будет поддерживаться автоматически.
Статья по теме:
Детские бассейны для дачи: море удовольствия для малышей. Характеристики и преимущества. Варианты бассейнов с горкой. Уход за изделиями, обзор популярных моделей. Где приобрести детские бассейны.
Нагрев воды при помощи солнца
Конечно, бассейн на открытом воздухе и сам по себе прогревается под воздействием солнечных лучей. Но этот процесс можно ускорить, если использовать солнечный коллектор или гелиосистему. Такой тип нагревателя представляет собой систему из колб, экранов или труб, которые принимают на себя солнечные лучи и преобразуют их в тепловую энергию.
Полезный совет! Каждый из модулей гелиосистемы рассчитан на подогрев около 30 м³ воды. Это значит, что чем больше объем резервуара, тем больше модулей понадобится установить.

Солнечный коллектор для нагрева воды в бассейне
Солнечный коллектор работает по принципу поглощения поверхностью солнечных лучей. Внутри устройства находится теплоноситель, который прогревается до температуры в 140°С. После этого в нагревателе воды для бассейна запускается циркуляционный насос. Плюс такой системы состоит в том, что ее можно использовать не только для нагрева воды в бассейне, но и в качестве отопительной системы частного дома.
Некоторые модели гелиосистем оснащаются специальными сенсорами и автоматическим клапаном, который направляет воду в теплообменник. Если уже достигнута установленная норма температуры воды в бассейне, то она проходит мимо нагревательного элемента и постепенно остывает. Как только температура достигает установленной вами минимальной отметки, клапан открывается, и вода начинает снова поступать в теплообменник.

Если температура воды в бассейне комфортная, то можно поплавать и в прохладный день
Преимущества солнечных нагревателей для бассейна состоят в следующем:
- Вода нагревается очень быстро.
- Вы можете использовать систему для поднятия температуры воды в бассейне, для снабжения частного дома горячей водой или для обогрева помещений.
- Простая и удобная система управления.
Если почитать в интернете о солнечном нагревателе для бассейна Intex отзывы пользователей, то можно понять, что единственным серьезным недостатком такой системы нагрева воды является то, что в пасмурную погоду коэффициент полезного действия снижается, и теплообменник работает не так эффективно. Это значит, что гелиосистему целесообразно устанавливать там, где солнечных дней в году больше, чем пасмурных.

Основные типы солнечных коллекторов для бассейнов
Тепловые насосы как новая технология нагрева
Одной из инноваций в плане того, как подогреть воду в бассейне, является тепловой насос. Этот тип оборудования далеко не самый популярный из-за своей достаточно высокой цены, но по эффективности может поспорить со всеми остальными вариантами.
Принцип работы теплового насоса достаточно сложен и основан на многоступенчатом переносе тепла от разных источников. Первоначальным источником тепла для насоса могут послужить грунтовые воды или термальные источники, дымовые газы и вообще все то, что хоть немного теплее, чем вода в бассейне.

Строение теплового насоса для подогрева воды в бассейне
Наружный трубопровод теплового насоса располагается под землей. По нему при помощи циркуляционного насоса прогоняется рабочая жидкость, которая нагревается на несколько градусов за счет температуры окружающей среды. Затем жидкость поступает в испаритель, где нагревает хладагент. Последний мгновенно закипает и трансформируется в пар, который, в свою очередь, поступает в компрессор.
Компрессор сжимает пар до 20-25 атмосфер, в результате чего выделяется большое количество тепловой энергии. Именно эта энергия и используется для нагрева воды в бассейне.
Как подогреть воду в бассейне на даче так, чтобы энергии от нагревателя хватило еще и на другие нужды? Для этого достаточно немного раскошелиться и установить тепловой насос. Система работает настолько эффективно, что с ее помощью без труда можно обогревать частные дома площадью до 300 м². Кроме того, система работает по кругу, то есть рабочая жидкость, после того как отдает накопленное тепло, охлаждается и снова циркулирует по трубопроводу.

Поддерживать температуру воды в бассейне на оптимальном уровне можно с помощью обогревающего покрывала
Если вас интересует вопрос, как быстро нагреть воду в бассейне при помощи теплового насоса, то вы должны знать его преимущества:
- очень высокая мощность;
- для нагрева воды используются бесплатные источники энергии, что позволяет существенно сэкономить денежные средства;
- вода нагревается в очень короткий срок.
Недостаток такой системы – высокая стоимость. За те же деньги можно купить несколько проточных водонагревателей для бассейна.
Полезный совет! Если вы считаете, что тепловой насос – это бессмысленная трата денег, то задумайтесь о том, сколько финансов вы сэкономите за счет использования бесплатных источников энергии. Это особенно актуально, если использовать систему не только для нагрева воды, но и для отопления большого частного дома.

Принцип работы теплового насоса для подогрева воды в бассейне
Дровяной или газовый нагреватель воды для бассейна: как нагреть воду в бассейне на даче
Дровяные нагреватели для бассейна – это одна из самых простых и экономичных конструкций. По сути, это спираль, по которой движется вода. Под спиралью разводится огонь, она нагревается и отдает тепло воде. В качестве топлива вы можете использовать не только дрова, но и торф, сухой мусор, уголь и многое другое. Такой тип агрегата хорош тем, что может использоваться на загородных участках, где нет электричества и газа. Насос, который отвечает за циркуляцию воды в спирали, может работать от независимого генератора.
Приобретая нагреватель для бассейна на дровах, основным критерием выбора является его мощность. Она напрямую зависит от габаритов теплообменника, а также от типа используемого топлива. Большинство моделей позволяет регулировать интенсивность горения, а подключить дровяной агрегат можно легко без специальных навыков.

Схема установки газового нагревателя для бассейна
Преимущества дровяного нагревателя:
- Экономия денежных средств за счет использования дешевого топлива.
- Простота в эксплуатации.
- Быстрый нагрев воды.
- Легкость монтажа.
Недостаток подогрева воды в бассейне своими руками при помощи агрегата, работающего на дровах – это отсутствие автоматических систем. Это означает, что систему нужно постоянно держать под присмотром, поддерживать в ней огонь, не допускать затухания. Также отсутствие автоматического термостата означает, что вы не сможете точно установить температуру, до которой должна нагреваться вода.

Рекомендуемая температура в уличных бассейнах составляет 24-28°С
Газовые нагреватели для бассейна принципиально отличаются от дровяных лишь тем, что в качестве топлива в них используется природный газ. Это делает систему немного проще в эксплуатации и позволяет оставлять ее без постоянного наблюдения. Преимуществом газового нагревателя является его относительно невысокая стоимость, но вот счета за газ в таком случае вам будут приходить немалые, так что перед покупкой стоит задуматься, нужен ли вам такой тип нагревателя.
Обогревающее покрывало
Отдельно стоит упомянуть такой интересный тип, как обогревающее покрывало для бассейна. По сути, это специальная крышка, которая может быть изготовлена из полиэтилена или брезента, а также выполнена в виде жалюзи. Специальные обогревающие покрывала для бассейна Intex не только не дают попасть в воду листьям и другому мусору, но и аккумулируют солнечную энергию для подогрева воды. Конечно, с помощью покрывала нельзя нагреть воду так же эффективно, как при помощи проточных или накопительных нагревателей, но подъем температуры на несколько градусов оно дает.

Обогревающее покрывало для бассейна Intex
Критерии выбора устройства
Выбирая нагреватель для бассейна (Intex, Bestway, Behncke или любой другой компании) следует учитывать ряд общих параметров.
Мощность. Данный параметр зависит от габаритов бассейна и количества воды, которую нужно будет нагреть. Также мощность нагревателя напрямую влияет на скорость поднятия температуры. Например, нагреватель воды для бассейна Intex имеет мощность 3 кВт, а нагреватель для бассейна Bestway – 2,8 кВт. Рассчитать необходимую для эффективного нагрева мощность можно по очень простой формуле: объем бассейна делится на два.
Способ нагрева. Проточные водонагреватели – популярный вариант, если нужно нагреть воду в бассейне на даче. Как правило, основным преимуществом любого проточного нагревателя является его относительно малый размер, за счет которого смонтировать такое устройство можно на небольшой территории. Принцип работы проточной системы состоит в том, что вода проходит через нагревательный элемент, который отдает ей тепло. Большинство таких систем работает циклично. Проточную модель, например, нагреватель для бассейна Интекс, хорошо использовать для небольших резервуаров, вода для которых берется из центральной системы водоснабжения, скважины или колодца.

Температура воды является одной из ключевых составляющих комфорта в бассейне
Используемый источник энергии. Здесь нужно учитывать доступность того или иного топлива, а также свои финансовые возможности. Например, агрегат на солнечных батареях является самым эффективным, но стоит достаточно дорого, а использовать его не имеет смысла в местности, где пасмурных дней больше, чем солнечных.
Конечно, вы всегда можете собрать нагреватель воды для бассейна своими руками, в интернете для этого имеется достаточное количество готовых схем. Однако покупка заводского изделия позволит вам не только сэкономить время и силы, но и получить надежное и долговечное устройство с возможностью гарантийного обслуживания.
ОЦЕНИТЕМАТЕРИАЛ Загрузка… ПОДЕЛИТЕСЬ
В СОЦСЕТЯХ
СМОТРИТЕ ТАКЖЕ
REMOO В ВАШЕЙ ПОЧТЕremoo.ru
Нагреватель для бассейна
Многие владельцы загородных участков интересуются, как нагреть воду в бассейне. Этот вопрос следует решить еще до начала строительства водоема. Именно в это время утепляются стены и дно бассейна. Несмотря на то что больше всего теплу уходит путем испарения воды, без грамотного утепления не обойтись. Повысить температуру более дешево и практично поможет водонагреватель для бассейна. Тем, кто имеет каркасный бассейн, стоящий подушке из песка, во время уборки становится понятно, что грунт под ним очень холодный. Через дно уходит очень много тепла. По этой причине теплоизолировать дно и стенки бассейна рекомендуется в первую очередь.

При обращении в любой магазин можно найти специальные нагреватели для бассейна, которые подключаются к электросети и способны обеспечивать эффективный прогрев воды в бассейне. Они представляют собой теплообменники, подсоединяемые к источнику горячей воды.
Теплообменники для бассейнов
Теплообменник, применяемый для прогрева бассейнов, представляет собой цилиндр из металла, по которому движется нагретая вода. Он подключается к горячему источнику. Забирать воду из бассейна не практично – она содержит множество примесей, что сказывается на состоянии нагревателя. По этой причине для нормальной работы нагревательного устройства необходимо использовать очищенную воду.
Кроме того, в открытой воде очень много кислорода, который способен окислять теплообменник в нагревателе или котле. Именно поэтому объем теплоносителя, который гоняется по системе нагрева, достаточно небольшой.

Одним из востребованных вариантов, в которых выполняется водонагреватель для бассейна — змеевик. Его часто изготавливают самостоятельно. Для тех, кто выполнил в доме отопление, подключение такого обогревателя для бассейна не составит труда. Однако змеевики отличаются эффективностью только при небольших объемах воды. Обычно их используют при прогреве детского бассейна. Если в водоеме имеется несколько десятков кубометров, такое устройство не справится со своей задачей.
Электронагреватели
Такие устройства представляют собой обычные ТЭНы, в которые оснащаются терморегуляторами. Бывают приборы накопительного типа. В них сначала закачивают воду, которая прогревается на протяжении определенного времени. Температура теплоносителя в таких устройствах выше.

Особенности нагревателей для бассейна:
- Электроприборы, монтируемые в водоемы, могут выполняться и проточными. Располагаются такие устройства после фильтрующего элемента. Вода подается на них очищенная. Когда она подогреется, ее отправляют в бассейн.
- Большинство электронагревателей для бассейна питается от стандартного типа сетей 220 В. Могут использоваться и приборы, которые питаются от сети 380 В.
- Поскольку объемы воды в бассейнах достаточно большие, то и расходы являются значительными. Прогревать необходимо несколько тонн воды, что требует использования достаточно мощных приборов. Кроме того, затраты на электричество тоже достаточно большие.
Кроме того, не на всех участках имеется возможность подключать от 3 до 18 кВт различного оборудования.

Тепловые насосы
Как нагреть воду в бассейне быстро и просто? Тепловые насосы призваны отбирать тепло у тех источников, которые находятся снаружи.
Судя по внешнему виду устройства можно сказать, что это кондиционер. Множество таких агрегатов имеют систему автоматизации. При эксплуатации прибора стоит только подключить его к сети и установить определенные температурные показатели. Больше его трогать не нужно. Управляются современные устройства пультом. Кроме того, управление осуществляется с панели, которая располагается на самом нагревателе воды для бассейна.
Насосы питаются от сети 220 В. Они обычно потребляют около 1-2 кВт. Затратив около 1-2 кВт, можно получить от 5 до 12 кВт. Этот показатель зависит от типа используемой системы.

Все системы, которые оснащаются автоматическим управлением, стоят довольно дорого. Однако их практичность и функциональность стоят того, чтобы их использовать.
Солнечные системы
Использование этого вида энергии поможет сократить расходы на нагрев воды в бассейне. Часто используется получаемое от солнца тепло от других поверхностей. С этой целью создаются гелиосистемы. Они представлены коллекторами и трубками. Наибольшей эффективностью обладают подогреватели трубчатого типа.

Большая эффективность систем солнечного подогрева для бассейна наблюдается в те дни, когда на небе нет облаков. Для закрытых водоемов необходимо выбирать коллекторы площадью около 60-70% от площади бассейна. В случае с открытыми конструкциями понадобится приобрести систему площадью от 80 до 100%. Только при таких условиях вода способна сохранять тепло. Одним из основных недостатков таких систем является их эффективность только во время ясной погоды. Ко второму минусу, который характерен для подобных устройств – высокая стоимость.
Солнечные коллекторы достаточно просто изготавливаются своими руками. Кроме того, технология работ достаточно проста. Для бассейнов средних и больших размеров необходимо использовать достаточно много коллекторов. Выбор подогрева для бассейна – достаточно кропотливое занятие. Чтобы выбрать наиболее эффективную систему, следует рассмотреть несколько основных разновидностей.

Дешевые нагреватели представляют собой пленку из 2 слоев, которая выполняется в черном цвете и сваривается таким образом, что в ней образуется своеобразный лабиринт. В коврик подается вода. Ее нагрев происходит за счет поглощения тепла изделием. Работают такие системы за счет того, что выполняются в черном цвете. Чтобы увеличить эффективность изделия, вода забирается со дна бассейна.
Использовать недорогие резиновые нагреватели, которые располагаются в открытых бассейнах, может любой. Такие системы пригодны для эксплуатации в водоемах не более 30 куб. м. они обычно повышают температуру на 3-5 градусов.

Нагрев воды
Даже небольшой бассейн нуждается в нагреве. При этом приходится тратиться на электричество и содержание различных устройств. Однако подогрев для бассейна – обязательно условие комфортного пребывания в водоеме. Не каждый желает приобретать дорогостоящее оборудование для обогрева бассейна. Самодельные устройства способны справляться с поставленными задачами иногда не хуже покупных моделей.
Самым доступным топливом для отопления бассейна являются дрова. Поэтому существует множество систем, которые работают именно на дровах. Таких моделей, изготавливаемых в заводских условиях, встретить не получится. Единственное, что можно найти – оборудование с водяной рубашкой. А дровяных приборов самодельного типа, которые предназначаются для обогрева воды в бассейне, очень много.

Одним из главных элементов является змеевик. Он помещается в топку. В него заливается вода, которая находится в бассейне. Для перегона воды используют насос. После ее прохождения через змеевик она получает тепло. После этого вода возвращается в бассейн.
Основной задачей таких агрегатов является подача воды таким способом, чтобы не произошло ее закипание в трубе. По этой причине желательно приобретать мощный насос. Может использоваться штатная помпа от бассейна. Нередко для этой задачи применяют циркуляционные насосы.

Змеевик может быть спрятан в баке, в котором осуществляется горение. Отведение дыма осуществляется через отверстие в крышке. Повысить эффективность системы можно путем установки дымохода. Кроме того, можно выполнить водяную рубашку. Ее устанавливают на корпус или трубу.
Другой вариант дровяной печи для обогрева воды в бассейне предполагает открытое горение топлива непосредственно в змеевике. Такое устройство может применяться даже во время поездок на природу. При этом необходимо будет определиться, куда будет отведена горячая вода. При этом необходимо использовать термоустойчивые шланги.

Довольно интересным и малозатратным является вариант с создания системы обогрева за счет солнечной энергии. Необходимо подготовить только обручи, паяльник, пленку, которая будет иметь черный цвет, и паяльник. Пленка, натянутая в обручах, нагревается за счет поглощения солнечных лучей.
Создать такой нагреватель достаточно просто:
- В хула-хуп необходимо уложить пленку, и при помощи паяльника точно сплавить пластмассу с черной пленкой.
- Лучше, если обручи не будут обжигаться. В противном случае он может потонуть.
- Плавление необходимо осуществлять по кругу. Расстояние между обрабатываемыми местами должно быть около 15 см.
- Пленка не должна смещаться при незначительном воздействии. Поворачивать обручи при помещении их в водоем необходимо той стороной вверх, которая обтянута пленкой.

Чем большей будет площадь, которую займут круги, тем быстрее прогреется вода. Их довольно легко раскладывать по поверхности – они просто разбрасываются. Сборка тоже не доставляет сложностей. Выбирать подогрев для бассейна следует с учетом особенностей конструкции.
Сохранение тепла
Способов нагрева воды очень много. Для этой цели можно приобрести покупную модель, или соорудить самодельное устройство. Однако тепло необходимо и сохранять. Только в этом случае возможно комфортное пребывание в бассейне в течение длительного времени. Много тепла уходит из водоема ночью. Нагревшись за день, вода держит тепло несколько часов, а затем начинает охлаждаться. Чтобы снизить теплопотери, можно утроить над бассейном простой навес. Его создают как стационарным, так и переносным.

Если навес установить не получится, теплопотери можно снизить путем укладывания на поверхность воды покрывала. Существуют специализированные пленки, которые не допускают образования пузырьков на поверхности воды. Материал расправляется в вечернее время, а после наступления жары снимается.
Кроме пленок, могут использоваться тенты. Их используют точно так же. Однако такой материал неудобен в эксплуатации при накрывании средних и больших водоемов возникают определенные сложности. Эти и другие тонкости стоит учитывать при создании системы обогрева водоема. Если следовать рекомендациям специалистов, нагрев будет быстрым, а тепло сохранится надолго.
bouw.ru

Детские бассейны для дачи: море удовольствия для малышей. Характеристики и преимущества. Варианты бассейнов с горкой. Уход за изделиями, обзор популярных моделей. Где приобрести детские бассейны.