Погружной насос для колодца как выбрать – как подобрать лучший и сделать правильный выбор
какой подойдет лучше, модели, цены
При наличии на приусадебном или дачном участке колодца необходимо предусмотреть возможность откачки из него воды. Особенно, если такой водный источник является единственным поставщиком питьевой воды. Альтернативы качающему насосу просто не существует, ведь не носить же воду ведрами.
Важной задачей владельца участка является определение некоторых критериев, позволяющих ответить на вопрос — как выбрать насос для колодца? В случае неправильного выбора можно столкнуться с недостаточным напором воды, перебоями в ее поступлении и поломкой самого агрегата.

Насосы для колодца или скважины
Какие параметры колодца учитываются при выборе колодезного насоса
Прежде,чем окончательно решить, какой насос поставить в колодец для дома и дачи, следует определиться с параметрами самого колодца.
Они способны в значительной степени повлиять на наши расчеты:

Глубина колодца и уровень воды
- Общая глубина колодца. Измерить ее достаточно просто. Необходим груз на нитке, который погружают в колодец до самого дна. Также данные о глубине могут находиться в инженерных расчетах, которые относятся к домовой документации.
- Статический уровень воды. Измеряется он от поверхности земли до уровня воды. Перед измерением следует на некоторое время воздержаться от осушения колодца.
- Динамический уровень. Замеряется как расстояние от водной поверхности до уровня земли, но при работающем насосе.
- Столб воды. Это расстояние от водной поверхности до дна колодца.
- Чистота воды. Является критерием при выборе определенных типов насоса, которые имеют ограничения по загрязненности воды.
- Диаметр колодца или скважины. Учитывается только для скважин, так как колодец позволяет использовать устройства любых габаритов.
Параметры выбираемого насоса
Определить, какой насос лучше подойдет для колодца, помогут его основные параметры. Основными параметрами, по которым выбирают качающее устройство, являются его напор и производительность.
- Напор насоса для колодца
Указанное в паспорте к изделию значение напора должно выбираться с некоторым запасом, так как по мере эксплуатации механизм постепенно изнашивается, а его характеристики ухудшаются.

Дренажный насос для колодца
Необходимый напор рассчитывается по простой формуле:
30 + H + 0,2 х L
Здесь «L» — это расстояние от дома до колодца, а «H» — расстояние от поверхности колодца до погруженного насоса.
Например, если насос заглублен на 15 м, а между колодцем и постройкой расстояние составляет 9 м, то расчет будет выглядеть так:
30 + 15 + 0,2 х 9 = 47 м.
Округляем и получаем 50 м. Начиная именно с этого значения напора нужно выбирать подходящую модель.
- Производительность устройства
Это количество воды, которое в единицу времени может перекачать насос. Рассчитать данную величину несложно. Считается, что каждый сантехнический прибор расходует около 500 л/час. Сложив расход всех приборов, находящихся в доме, мы получим суммарную производительность насоса.
Например, если в доме имеются 4 прибора сантехники, то производительность вашего насоса должна быть равна 2000 л.
Поверхностный или глубинный насос для колодца?
Все качающие насосы, которые можно использовать в колодцах, подразделяются на 2 типа: погружные и поверхностные. Какому из них отдать предпочтение?
Устройства поверхностного типа принципиально не предназначены для использования на глубине более 8 м. В крайнем случае, если другого выхода нет, их можно размещать на поверхности воды.
Заглублять такие устройства нельзя, так как корпуса их не отличаются герметичностью.
Кроме того, при работе поверхностного насоса в колодце, отмечаются следующие отрицательные стороны:
Насосы для колодца
- Пониженный КПД, так как с подъемом шланга по высоте на 1 м КПД агрегата уменьшается на 10 %.
- Работа с высокими нагрузками сказывается на продолжительности жизни насоса и даже способна привести к преждевременной поломке.
- Слабая морозостойкость конструкции.
- Повышенная шумность при работе механизма.
Все эти факторы делают нецелесообразным использование поверхностных насосов в качестве выкачивающих агрегатов для колодцев.
Погружные насосы и работают бесшумно, и погружаются в воду на приличную глубину, и производительность у них выше. Поэтому рекомендуется использовать для колодцев именно насосы погружного типа.
Скважинные насосы для колодца
Насосы, применяемые для скважин, вполне могут быть использованы для работы в колодцах. Охлаждение электродвигателя устройства происходит протекающей через корпус жидкостью. Способность значительного заглубления дает возможность использовать такие устройства для любых колодцев, даже очень глубоких.
Для наиболее эффективной и продолжительной работы скважинного насоса в колодце желательно соблюдать следующие рекомендации:
Скважинный насос для колодца
- Погруженный насос должен находиться в центральной части водного столба. В идеале, если позволяет глубина, под агрегатом и сверху него должен быть слой воды около 1 м. Категорически не допускается расположение механизма перед самым дном.
- Насос должен эксплуатироваться в чистой водной среде. Это продлевает его ресурс. Для этого предварительно колодец чистят, заделывают все швы. Поскольку основную часть грязи аппарат тянет со дна, то можно попробовать установить какую-то защиту перед самым дном. Например, металлический круг, положенный в нескольких сантиметрах ото дна на кирпичи, предотвратит затягивание твердых частиц в насос.
Колодезные насосы
Качественный и надежный насос для колодца должен обеспечивать непрерывную подачу воды независимо от размеров колодезной емкости.
Для работы в колодцах такие насосы более предпочтительны, нежели скважинные.
И вот почему:

Погружные насосы для колодцев
- Стоимость колодезных устройств ниже, чем скважинных.
- Качество перекачиваемой жидкости не так важно для данных агрегатов. Фильтр способен пропускать через себя частицы около 1,5 мм в диаметре. Это, конечно, не очень хорошо для качества воды, но является гарантией безаварийной работы механизма в случае качания грязной воды.
- У них лучше налажена система охлаждения двигателя.
- Устройства снабжены поплавковыми выключателями, предотвращающими их работу на «сухом ходу».
Колодезные насосы подразделяются на 2 типа:
- Насосы с нижним патрубком и встроенным фильтром.
- Агрегаты с патрубками, качающими воду с верхних слоев. Фильтр в таких моделях может находиться не в корпусе, а отдельно от него, являясь плавающим.
Выбор производителя насоса для колодца
Рынок насосного оборудования способен предложить множество различных вариантов насосов разных производителей.
Перечислим наиболее известные и популярные марки:

Насос Керхер для колодцев
- Продукция компании ZDS выделяется степенью защиты производимого оборудования. Механизмы оснащены съемными нержавеющими фильтрами. Они имеют напор до 100 м и способны перекачивать воду с содержанием примесей до 120 г/кубометр.
- Karcher — одна из самых известных марок подобных устройств. Качество подтверждается отзывами клиентов и редкими случаями обращения в ремонтные мастерские.
- Водомёт — популярная отечественная марка. Ее продукция идеально адаптирована для грязной воды. Для колодцев является превосходным вариантом.
- Grundfos — работа с оборудованием этой компании всегда очень комфортна, а долговечность и надежность насосов являются визиткой популярной фирмы.
- Pedrollo — проверенная итальянская фирма, славящаяся оригинальностью своих идей, разнообразным дизайном моделей и выборов вариантов насосов для любых потребностей.
Пользуясь вышеперечисленными советами, вам легче будет выбрать подходящую модель насоса для вашего колодца.
canalizator-pro.ru
какой лучше выбрать (советы и отзывы)
Если вы живете за городом, и в двух метрах от вашего забора проходит централизованная система водоснабжения, это неслыханное везение. Потому что для того, чтобы провести в дом воду, достаточно просто врезать в систему свою трубу и выполнить разводку по нескольким точкам. Если централизованные сети отсутствуют, так просто отделаться не получится. Сперва потребуется искать (или создавать самостоятельно) источник будущей системы, а затем подбирать хороший насос, собственноручно делать разводку.
Погружные насосы: одни сплошные преимущества
Впрочем, в наше время и это нельзя назвать бог весть какой проблемой. Если, к примеру, на участке уже есть колодец с питьевой водой, то именно его и можно использовать в качестве источника автономного водоснабжения. Для подъема воды и подачи ее в дом мы рекомендуем устанавливать насосы, которые обладают рядом неоспоримых преимуществ:
- сравнительно простой монтаж, а также минимальные финансовые затраты на эксплуатации оборудования;
- бесшумная работа. Как видно из названия, погружные насосы опускаются на дно колодцев, поэтому все лишние звуки гасит вода;
- такие характеристики, как увеличенный дебит, а также большая глубина подъема делает погружные насосы более выгодными, чем поверхностные;
- минимальные риски перегрева оборудования, обеспечиваемые охлаждением устройства водой.
Единственная проблема, если можно так выразиться, – это широкий ассортимент подобного оборудования на рынке. Наличие сразу нескольких его видов (без наличия опыта) создает сложности при выборе наиболее подходящего. Именно поэтому мы рекомендуем делать это с нашей помощью.
Вибрационные насосы: недорогое решение для систем водоснабжения
Если вы бьетесь над вопросом «Какой агрегат использовать для водоснабжения с минимальными затратами?», предлагаем обратить внимание на вибрационные погружные насосы для колодцев. Их основным достоинством является весьма низкая стоимость в сравнении с другими модификациями. Впрочем, можно выделить и еще несколько плюсов от их использования:
- простейшая конструкция без трущихся деталей, благодаря чему сводится к минимуму необходимость в обслуживании устройства;
- наличие моделей с верхним забором воды, которые не забиваются песком и могут использоваться даже в емкостях с привозной водой;
- ремонтопригодность, низкая стоимость запасных частей.
Главными недостатками этого устройства является вибрация, которая значительно снижает ресурс использования оборудования, а также образование песчаного конуса в процессе работы. Попадающий в корпус песок со временем забивает шланги и прочие элементы системы, несколько затрудняет подъем воды.
Винтовой насос: никакой вибрации и стабильное давление
Сравнительно недорогими являются и винтовые (шнековые) насосы, которые можно купить всего-то в 2-3 раза дороже вибрационных. Вместе с тем они лишены всех описанных выше недостатков и имеют несколько собственных преимуществ:
- минимум деталей в конструкции изделия, благодаря чему обеспечивается его высокая ремонтопригодность;
- наличие в корпусе постоянного количества воды, которое позволяет удерживать стабильное давление в системе;
- безотказная эксплуатация даже в тех колодцах, в воде которых содержится большой объем песка;
- минимальная турбулентность. Она обеспечивается обтекаемой формой устройства.
Винтовые насосы значительно лучше вибрационных, так как максимально защищены от перегрузки и перегрева и могут успешно использоваться в любом сочетании с автоматикой.
Вихревое насосное оборудование: оптимальный вариант для систем водоснабжения
Если вы хотите знать, какой погружной агрегат лучше всего подходит для создания автономной сети водоснабжения из колодцев, предлагаем обратить внимание на вихревые насосы. Они способны поднимать воды с глубины до 70 метров, могут применяться на большом расстоянии от дома, а также при недостаточном дебите колодца.
Кроме того, к плюсам стоит отнести и возможность бесперебойного круглогодичного использования, и совместимость с любой автоматикой, и достаточно простой монтаж. Оптимальным вариантом вихревые агрегаты являются и по цене, занимая среднюю позицию между вибрационными и винтовыми моделями.
Центробежные насосы: невероятная мощь, высокая цена
Мы совсем не зря оставили напоследок именно центробежные насосы. Это невероятно мощное оборудование лучше всего подходит для создания эффективной системы водоснабжения, демонстрирует просто великолепные эксплуатационные характеристики.
Читайте также: Как для скважины выбрать глубинный насос
Сразу скажем, что подобное оборудование больше подходит для скважин, чем для колодцев. Но это не значит, что в последних его использовать категорически запрещено. Просто беспрерывная работа на столь огромных мощностях может оказаться губительной для устройства. Именно поэтому при желании использовать центробежный агрегат для подъема воды из колодца потребуется оснащать его автоматическими системами управления, разнообразными датчиками, гидроаккумулятором, в котором будет создаваться определенный запас.
Недостатком центробежного оборудования является очень высокая стоимость, но нужно заметить, что даже самое дешевое устройство значительно превосходит все перечисленные выше погружные насосы по дебиту и другим эксплуатационным характеристикам.
Подводя итоги
Так какие же насосы все лучше всего использовать для системы водоснабжения из колодцев? Ответ на этот вопрос зависит от условий эксплуатации оборудования. Если вы намереваетесь использовать его для перекачивания воды, содержащей большое количество песка, лучше делать выбор в пользу центробежных или шнековых устройств. При 100-процентной уверенности в чистоте живительной влаги подойдет вихревое или даже самое дешевое вибрационное оборудование. Впрочем, все зависит от ваших финансовых возможностей.
canalizacii.ru
Как выбрать насос для колодца: пример расчёта
Каждый дачник знает, что главным элементом системы жизнеобеспечения любого дачного участка является колодец. Живительная влага нужна не только для того, чтобы приготовить пищу, утолить жажду, но и для полива огорода. На первый взгляд нет ничего сложного, чтобы выкопать колодец достаточной глубины, уложить кольца, сделать устройство поднятия ведер, но на самом деле все обстоит намного сложнее. Поэтому будет наиболее оптимально пробурить скважину и качать воду, используя помпу. В итоге рано или поздно любой дачник сталкивается с необходимостью приобретения насоса.

Напор, который будет создавать насос, зависит от его мощности. Измеряется он в ваттах или киловаттах.
В настоящее время выбор насосов очень разнообразен. Они отличаются не только производителями, но и типами, поэтому стоит разобраться, чем отличается оборудование разных марок между собой.
Классификация и принцип действия насосов
В зависимости от источника забора, они бывают:
- Глубинные или погружные.
- Поверхностные.
По принципу действия:
- Центробежные.
- Вибрационные.
Погружные насосы
Прежде чем выбрать насос, необходимо рассчитать количество потребляемой в доме воды.
Погружные помпы являются наиболее популярными в связи с тем, что позволяют выкачивать воду с большой глубины. Принцип действия такого оборудования состоит в полном или частичном его погружении под воду. Перед тем как выбирать такой насос, необходимо учесть то, что, так как помпа электрическая, а использоваться она будет в воде, она должна иметь серьезную изоляцию и надежное покрытие, которое защитит от коррозии. Зачастую при изготовлении глубинных помп используется нержавеющая сталь, специальные полимерные покрытия, а также разнообразные водостойкие материалы.
Именно насосы этого типа используются для обеспечения поднятия воды из артезианских скважин и называются скважинными. Эти помпы отличаются высоким давлением воды во время забора из скважины, но имеют ряд конструктивных ограничений, которые связаны со спецификой бурения артезианских скважин. Так как скважины ограничены в своей ширине, соответственно. это и обуславливает то, что насос в диаметре, как правило, не должен превышать 10 см, а длина — 50-250 см.
Понятно и то, что если основание оборудование маленькое, то, для того чтобы создать большой напор и приемлемую производительность по подаче воды, необходимы довольно сложные решения (многоуровневая система), которые и существенно влияют на цену насоса.
Основное требование при использовании погружного насоса для колодцев состоит в том, что глубина места забора воды должна быть не менее одного метра, что исключит забор помпой песка и ила и позволит максимально продлить срок службы насоса.
В некоторых случаях погружные насосы оснащают автоматикой, которая помогает создать автономную систему водоснабжения.
Перед тем как выбрать погружной насос для колодца, нужно определиться с задачами, которые ставятся перед ним. Если забор воды будет проводиться только для питьевых нужд, то при выборе помпы можно остановиться на моделях, которые крепятся к стенкам колодца. Такие модели обеспечивают минимальный шум и хорошую продуктивность по подаче воды. Единственное, что необходимо постоянно контролировать, — это уровень воды колодца, иначе в противном случае оборудование сгорит. В большинстве современных моделей предусмотрен поплавковый выключатель, который позволяет избежать включения насоса при недостаточном уровне воды.
В то же время среди погружных насосов есть оборудование колодезного типа. Как понятно из названия, они предназначены не только для забора воды из колодца, но и из различных резервуаров. Конструктивно он практически не отличается от скважинных помп. Единственное преимущество — то, что его основание гораздо больше в диаметре, за счет чего возможности двигателя используются по максимуму. Колодезные насосы существенно дешевле оборудования для артезианских скважин, но в то же время по производительности не уступают им. Принцип действия погружных насосов заключается в том, что создается давление, с помощью которого вода выталкивается выше поверхности земли.
Поверхностные насосы
Для стабильной работы поверхностного насоса очень важно, чтобы шланг, опущенный в воду, был как можно более ровным.
Поверхностный насос представляет собой агрегат, который находится на поверхности. Его можно размещать где угодно, так как забор воды из колодца производится с помощью шланга, один конец которого присоединен к помпе, а второй — погружен в воду. Основное ограничение при использовании таких агрегатов — это то, что высота высасывания воды таким оборудованием, как правило, не превышает 10 м. В отличие от погружных насосов, забор воды из колодца осуществляется путем откачивания воздуха.
Существуют некоторые облегченные модели, позволяющие размещать насос в непосредственной близости от воды. То есть оборудование находится на пенопластовой платформе непосредственно на поверхности воды.
Так как давление, создаваемое такими помпами при заборе воды из колодца, не всегда достаточно, чтобы обеспечить все потребности, зачастую приходится использовать дополнительно эжектор. Эжектор опускается в колодец вместе с основным заборным шлангом, далее часть воды, которую закачал насос, по второму шлангу перекачивается в эжектор, за счет чего и создается дополнительное давление на входе. Естественно, применение эжектора требует дополнительных расходов.
Неоспоримое преимущество этого оборудования — это то, что его легко демонтировать, чтобы произвести обслуживание или ремонт, и относительно небольшая стоимость.
Если выбирать между глубинным и поверхностным оборудованием, то глубинный насос явно выигрывает в глубине забора воды и в то же время проигрывает в ценовом секторе, что в большинстве случаев более важно.
Насосы вибрационного типа
Насос в колодец желательно опускать на тросе, который покрыт антикоррозионной защитой.
Этот вид оборудования является наиболее дешевым в условиях современного рынка. Именно цена стала основным фактором повышенного спроса на вибрационные насосы, хотя они достаточно надежны, имеют достаточно широкий диапазон рабочих температур, просты в эксплуатации. И, пожалуй, самое главное достоинство этих помп для дачных колодцев — их небольшие габариты (компактность).
Так как в конструкции вибрационного насоса отсутствуют движущиеся части, такие как шестеренки и подшипники, а они, как известно, являются самым уязвимым местом всех агрегатов, так как изнашиваются, то такие насосы наиболее долговечны.
Принцип работы таких насосов заключается в использовании магнитного свойства электрических катушек. Когда ток подается на обмотку, под действием созданного обмоткой магнитного поля сердечник втягивается внутрь. В свою очередь сердечник связан со штоком, а шток соединен со специальной резиновой диафрагмой. Вследствие того что диафрагма изгибается в камере насоса, создается пониженное давление и вода через клапан поступает в камеру. После того как камера начинает заполняться водой, срабатывает пружина диафрагмы, возвращая ее в первоначальное положение и создавая тем самым избыточное давление. Клапан подачи воды перекрывается, и вода начинает подаваться потребителю по трубе. Электрические части насоса надежно защищены от попадания воды, но даже если и произойдет так, что вода попадет в область расположения электрической катушки, то ничего страшного не произойдет, она надежно защищена от влаги, а также предусмотрена защита от короткого замыкания.
Единственное, что следует учесть, перед тем как выбрать такой насос, — это то, что при недостаточном напряжении сила электромагнитного поля будет меньше требуемой, а вот сила возвратной пружины мембраны постоянна. Вследствие этого давление воды будет маленьким или отсутствовать. Поэтому, перед тем как применить вибрационный насос для колодца, необходимо оценить качество напряжения в сети дачного участка.
Центробежный насос
Правильно выбранный насос позволит значительно сэкономить время и средства, затраченные на водоснабжение.
Принцип действия такого насоса прост и состоит в том, что корпус и всасывающий трубопровод такого насоса заполняется водой, потом приводится в движение рабочее колесо с лопастями, в результате чего создается центробежная сила, которая и выталкивает воду к наружной части колеса, а затем в напорный трубопровод. Так как в центре колеса создается пониженное давление, то вода поступает в насос через всасывающее отверстие. В результате чего цикл замыкается и осуществляется бесперебойная подача воды потребителю.
В зависимости от количества рабочих колес, насосы такого типа могут подразделяться на одноступенчатые (с одним колесом) и многоступенчатые (с несколькими колесами). Независимо от количества рабочих колес, принцип их действия одинаков и основывается на центробежной силе.
Для того чтобы обеспечить максимальную надежность и продлить ресурс эксплуатации корпуса, центробежный насос защищен сменными уплотнительными кольцами, а для уплотнения вала насоса применяется мягкий набивной сальник.
Центробежные насосы не так часто, как свои предшественники, используются для колодцев, а в большинстве случаев применяются, где требования к перекачиваемой жидкости минимальны.
Как выбрать насос для скважины (колодца)
Так как насосов для колодца очень много, чтобы подобрать самый оптимальный, нужно знать некоторые данные:
Забор воды из колодца должен происходить на глубине не менее 30 см от дна колодца, иначе в воду будет попадать ил, а насос быстро придет в негодность.
- Глубина скважины (отметка дна скважины).
- Динамический уровень воды скважины (колодца). Это тот уровень, который составляет расстояние между водой и поверхностью земли в течение продолжительного времени работы насоса.
- Статический уровень воды. Такое же расстояние, как и в динамическом уровне, вот только необходимое условие перед измерением заключается в том, чтобы вода со скважины не откачивалась некоторое время.
- Высота столба воды.
- В случае со скважиной — диаметр трубы скважины.
Опираясь на эти характеристики скважины (колодца), в соответствии с паспортными данными на насос, не составит труда выбрать наиболее подходящую модель.
Пример расчета данных, необходимых для подбора насоса
Вводные данные:
- Уровень воды в колодце — 10 м.
- Мембранный бак в доме на расстоянии 5 м от колодца.
- Потери в напоре до 3 м.
- Высота первого этажа водоснабжения — 2 м.
- Стандартная заводская настройка избыточного давления насоса — 25 м.
Расчет необходимого напора:
10+5+3+2+25 = 40 м.
Перед тем как выбрать насос, не стоит забывать про такой трюк производителей, как указание в паспортных данных максимальных параметров по производительности насоса, что может ввести в заблуждение и быть причиной неправильного подбора насоса. Поэтому при покупке насосов для колодцев следует обратить внимание на их номинальную рабочую мощность, а не на максимальную.
Своя скважина или колодец является прекрасным методом экономить затраты на воду, поэтому в течение некоторого времени любой насос окупится.
1pokanalizacii.ru
Как выбрать насос для колодца: рекомендации специалиста
Одной из главных задач для всех владельцев является организация водоснабжения на даче. Если рядом есть система централизованного водоснабжения, то никаких проблем не возникает, необходимо просто к ней подключиться. В тех же случаях, когда нет централизованного водоснабжения, эта проблема решается путем добычи воды из скважины или колодца. Если грунтовые воды залегают на глубине до 10 метров, то можно рыть шахтный колодец. Если глубже, то делать это экономически невыгодно и тогда бурят скважину. И в том, и другом варианте для подачи воды необходимо использовать насос, а как правильно его выбрать, мы расскажем далее.

Схема водоснабжения дачи из колодца с применением колодезного насоса.
Как правильно выбирать насос для колодца
В настоящее время существует большое предложение указанного оборудования разного типа по мощности, напору воды и не все люди знают, как правильно выбрать насос для колодца. Для того чтобы сделать правильный выбор и установить у себя на даче насос, необходимо ответить на следующие вопросы:
- для каких целей вам на даче нужна вода: полив, мойка машины, подача воды в дом и другие цели;
- на каком уровне залегают грунтовые воды, какая глубина воды в колодце, на какое расстояние необходимо подавать воду,
- какая нужна производительность;
- какой напор воды колодец должен обеспечивать;
- как он будет эксплуатироваться, периодически или на протяжении всего года.
Если планируется использовать колодец временно только для полива огорода, строительства или мытья машины, то вполне достаточно будет приобрести погружной насос вибрационного типа, например «Дачник», «Малыш» или аналогичные по параметрам модели. То, что такое оборудование используется сезонно, облегчает их обслуживание: к ним не предъявляются жесткие требования по напору и производительности. Если же планируется обеспечивать водой дом на протяжении всего года, то необходимо обращать внимание на более мощные модели.
Вернуться к оглавлению
Особенности выбора насоса для колодца
Схема установки колодезного насоса.
- Необходимо определить, какой производительности нужен насос, для этого во внимание берутся все точки забора воды, что есть в доме: краны, унитаз, ванна, стиральная машина, посудомоечная машина, поливочное оборудование и др. Необходимая производительность определяется путем суммирования всех потребителей, включенных одновременно. Для небольшого коттеджа производительность должна быть в пределах 2-4 кубических м воды в час. При установке оборудования с производительностью, меньше расчетной, в момент пиковой нагрузки он не сможет обеспечить всех потребителей водой, а это негативно скажется на работе оборудования в доме.
- Немаловажным параметром является и напор воды, что подает насос, указывается он в метрах. Напор воды должен быть достаточным для того, чтобы работала бытовая техника, она должна подаваться на максимальную высоту, где находится наивысшая точка забора воды, также надо учитывать преодоление сопротивления, что возникает в трубопроводе. Параметры напора, что обеспечивает конкретное оборудование, указываются в его паспорте.
- Определение типа необходимого оборудования. Все колодезные насосы делятся на два основных типа: поверхностные и погружные. И тот, и другой тип имеют свою область применения, а чтобы разобраться, какой из них подходит для вашего дома, надо понять принцип их действия.
Поверхностные насосы очень популярны, это объясняется тем, что устанавливаются они вдалеке от источника воды.
Схема работы колодезного насоса.
Их не надо погружать в колодец, а это облегчает ремонт и обслуживание. Устанавливать такое оборудование можно прямо в доме. В зависимости от модели, такое оборудование может поднимать воду с глубины 7-9 метров. Еще одним преимуществом, что помогает выбрать именно их, является то, что при одинаковых показателях производительности стоимость таких насосов почти на треть меньше, чем погружных. Наиболее популярными производителями поверхностных насосов являются такие итальянские компании, как CALPEDA, NOCCHI, SPERONI, SIX-TEAM, германская WILO, датская GRUNDFO, российская «ДЖИЛЕКС» и другие.
Главным недостатком всех поверхностных насосов является небольшая высота всасывания. Чтобы решить эту проблему, надо располагать насос как можно ближе к колодцу, использовать трубы большего диаметра или купить погружной насос.
Погружное оборудование предназначено работать под водой, во время работы охлаждение двигателя происходит перекачиваемой водой. Именно поэтому работа такого оборудования без воды недопустима, так как это приводит к перегреву насоса и выходу его из строя. При монтаже указанного оборудования необходимо позаботиться, чтобы такой насос постоянно находился под водой. Для того чтобы защитить двигатель от перегрева в случае отсутствия воды, используется автоматика, что отключает его при снижении уровня воды в колодце. После того как уровень воды поднимется, насос включится автоматически.
Такие насосы часто используют для водоснабжения загородных домов. Их основными отличиями является высокая надежность, простота конструкции и способность поднимать воду с большой глубины. Некоторые модели могут подавать воду с глубины 70-100 метров. Наиболее популярными являются насосы WILO серии TW5/TW5-SE, LOWARA серия Scuba, EBARA серии Idrogo, NOCCHI серии Pratika, CALPEDA серии MXS, OFT серии Trend, «ДЖИЛЕКС» серии «Водомет», KERSELF серии Omega 12 и другие производители.
Вернуться к оглавлению
Особенности крепления насоса в колодце
Схема погружного и поверхностного насосов.
Обычно погружные насосы подвешивают в колодце на тросе, использовать металлические тросы нельзя, так как они быстро подвергаются коррозии. Лучше использовать тросы, в которых есть специальное защитное покрытие, также надо использовать полимерные трубы.
Насос должен быть установлен так, чтобы забор воды проводился на глубине не меньше метра до дна, иначе он будет затягивать грязь, что приведет к выходу насоса из строя. С этой проблемой производители справляются путем использования забора воды через патрубок, что соединяется с плавающим фильтром.
Большинство специалистов дают рекомендации и советы в пользу приобретения именно погружных насосов, так как указанное оборудование неприхотливо, может работать в колодцах, где вода неидеального качества, даже при интенсивном использовании имеет большой срок службы.
Вернуться к оглавлению
На что еще обращать внимание при выборе и эксплуатации насоса?
При выборе насоса надо обращать внимание и на то, из чего сделан корпус и рабочие колеса. Наиболее дорогими и долговечными считаются насосы из нержавеющей стали. В бюджетных моделях корпус делают из пластика, в комплекте идет кабель, длина которого может быть до 20 метров, и обратный клапан. В некоторых моделях в комплекте идет поплавковый включатель. Если его нет, то придется приобрести его отдельно.
- Для того чтобы насос нечасто включался, надо приобрести гидроаккумулирующий бак, во время отключения электроэнергии он еще будет и дополнительным источником воды.
- Обязательно необходимо приобрести реле, которое при падении давления воды в гидроаккумулирующем баке будет включать насос.
- Для надежной защиты электрического кабеля необходимо, чтобы он имел двойной изоляционный слой.
- Колодец и фильтрующие элементы необходимо периодически чистить.
- Наличие в выносящем шланге обратного клапана поможет свести к минимуму влияние гидравлического удара.
- Такие насосы предназначены для работы с чистой водой, поэтому использовать их не по назначению нельзя. Если есть необходимость перекачивать грязную воду, надо использовать дренажные насосы.
1landscapedesign.ru
видео-инструкция по монтажу своими руками, особенности погружных изделий, фото
Решая проблему водоснабжения с помощью колодца, нужно не только правильно его построить. Также необходимо подобрать ему подходящий насос.
О том, как выбрать насосы для колодцев, вам расскажет наша статья.

Помпа для колодца
Критерии выбора насоса для колодца
Чтобы разобраться с тем, как выбрать колодезные насосы правильно, надо в первую очередь определиться с критериями отбора.
Они будут следующими:
- Цели и периодичность использования – если вы планируете использовать помпу для каких-либо узких целей и делать это нерегулярно, то покупать дорогостоящую модель не стоит. К примеру, для полива небольшого приусадебного участка будет вполне достаточно недорогого аппарата «Ручеек» или «Малыш». А для круглогодичного обеспечения водой всех жильцов дома стоит присмотреть более мощные модели;
- Производительность — решая проблему того, как выбрать насос в колодец, нужно определить объем воды, необходимый для обеспечения ваших нужд. При этом следует учесть все точки забора воды – это все краны, унитазы, стиральные и посудомоечные машины. Для расчета принимается количество воды, которое может быть израсходовано единовременно;
- Напор воды – еще один параметр, о котором нельзя не упомянуть рассказывая о том, как выбрать колодезный насос. Этот критерий указывает на максимальную высоту, на которую устройство может подавать воду. Выбирать следует те устройства, у которых данная величина несколько выше того значения, которое вам требуется. Это связано с необходимостью преодоления сопротивления труб;
- Тип оборудования – все типы приборов имеют те или иные конструктивные особенности, которые нужно учитывать, отдавая предпочтение тому или иному виду.
Совет!
Внимательно отнеситесь к вопросу производительности изделия.
Если прибор окажется менее мощным, чем требуется, это приведет к различным проблемам в ходе его эксплуатации.
В частности, набор воды в большие емкости будет занимать гораздо больше времени, чем вам хотелось бы.
Типы насосов для колодца
Все эти устройства по типу размещения можно подразделить на поверхностные и погружные. По конструктивным особенностям их разделяют на центробежные и вибрационные. Рассмотрим эти типы подробнее.
Поверхностный тип
Поверхностный вариант
Данные агрегаты устанавливаются на некотором удалении от источника воды, что делает их довольно популярными среди владельцев загородных домов. Ведь такие аппараты можно устанавливать прямо в доме, а это значительно упрощает их обслуживание.
Задумавшись над тем, как выбрать насосы для колодца, российские покупатели часто делают свой выбор в пользу таких марок, как CALPEDA (Италия), WILO (Германия), GRUNDFO (Дания). Пользуется спросом и российская продукция, например, продукция фирмы «Джилекс».
Следует отметить, что такие устройства способны поднимать воду с глубины не более 9 метров. Это является их недостатком, из-за которого дачники могут предпочесть им другой тип устройств – погружной.
Погружной тип

На фото – погружной вариант
Такие устройства размещаются в колодце, непосредственно в толще воды. Во время работы они охлаждаются потоком проходящей через них воды. Из-за этого, включать подобный насос без воды нельзя, поскольку он может выйти из строя.
Кроме данного недостатка, есть у погружных аппаратов и целый ряд преимуществ:
- надежность конструкции;
- простота устройства;
- возможность подавать воду с большой глубины.
Среди таких аппаратов выделяют отдельный подвид – это колодезные устройства. Они отличаются более эффективным охлаждением и терпимостью к наличию твердых примесей в воде.
Думая над тем, как выбрать погружные насосы для колодцев, рекомендуем присмотреться к изделиям марки WILO, LOWARA и NOCCHI. Они отлично проявляют себя в процессе эксплуатации, отличаясь своим качеством и надежностью.
Центробежный тип

Центробежный вариант
Приборы этого вида оснащены помещенным внутри корпуса колесом с лопастями. Его вращает электропривод, благодаря чему создается центробежная сила, выталкивающая воду в трубопровод.
Недостатком такой помпы является ее чрезвычайная требовательность к качеству воды. Наличие в ней даже небольших примесей неизбежно приведет к выходу аппарата из строя. Что касается достоинств, то к ним можно отнести высокую производительность и простоту в эксплуатации.
Статьи по теме:
Вибрационный тип

Вибрационный вариант
Относящиеся к нему устройства характеризуются отсутствием в них электродвигателя. Его функцию выполняет электрический и вибрационный магниты.
Благодаря своей простой конструкции, такой прибор весьма надежен и способен прослужить очень долго. Еще одним его достоинством является невысокая цена. Именно поэтому вибрационные помпы получили такое широкое распространение.
Оптимальные технические параметры насосов для колодца
Теперь пришла пора рассмотреть вопрос о том, как выбрать погружной насос для колодца или иной тип устройства с оптимальными техническими параметрами.
Мощность
Этот параметр измеряется в ваттах (Ватт) или киловаттах (кВт). Он является показателем объема воды, выкачиваемого за единицу времени. Чем больше точек потребления, тем большей должна быть и мощность.

Учитываем все точки потребления
Совет!
Приобретать агрегат с максимальной мощностью не стоит, поскольку это приведет к излишней трате денег.
Для нужд небольшой семьи будет достаточно аппарата мощностью 250-350 Вт.
Производительность
Это количество воды, которые колодезный насос способен поднять за определенное время. Единицей измерения в данном случае является метр кубический в час (м³/ч). Для семьи из трех человек будет вполне достаточно прибора, у которого этот показатель будет равен 4,2 м³/ч.
Максимальный напор

Для расчета напора учитываем глубину колодца и наземное расстояние
Для хорошего водоснабжения из колодца необходимо достаточное давление в трубах. Оно именуется напором.
Определить его оптимальную величину поможет следующая инструкция:
- к глубине колодца прибавляем горизонтальное расстояние, то есть длину наземного шланга или трубы;
- на каждые 10 метров полученного промежутка прибавляем по 1 метру – это потери напора при транспортировке;
- к полученной цифре прибавляем еще 20% — это и будет конечный результат.
Вывод
Сделав своими руками колодец, нужно подобрать и установить в него подходящий насос. Для выбора нужного аппарата надо в первую очередь определиться с конкретными целями и предполагаемой периодичностью его использования. Это поможет выбрать тип насоса, а также конкретную его модель с оптимальными техническими параметрами.
Если вы затрудняетесь в подборе изделия, посмотрите видео в этой статье. Оно поможет разрешить ваши сомнения.
kolodec.guru
Какой лучше погружной насос для колодца? Виды, модели, отзывы
Разновидностей насосов в продаже сегодня имеется множество. Аппараты этого типа могут иметь разную конструкцию и назначение. Отечественные и зарубежные производители выпускают насосы, предназначенные для забора воды из природных или искусственных водоемов, узких скважин и, разумеется, колодцев. В последнем случае могут использоваться как поверхностные, так и погружные модели. Глубинные колодезные насосы в сравнении с обычными имеют массу неоспоримых преимуществ.
Почему стоит выбрать именно погружную модель
К достоинствам насосов этого типа можно отнести в первую очередь:
Удобство в использовании. Для того чтобы такой агрегат начал работать, его нужно просто включить. Поскольку располагается он на глубине, заполнять его водой, в отличие от поверхностного, не нужно.
Долгий срок службы. Во время работы двигатель такого насоса постоянно омывается холодной водой. Поэтому он никогда не перегревается.
Возможность использования в доме максимально чистой воды. На насосы этого типа в обязательном порядке устанавливаются специальные фильтры, задерживающие частички грязи.
К недостаткам оборудования этой разновидности можно отнести лишь некоторую сложность ремонта. Поскольку допускать попадания воды на узлы, находящиеся под напряжением, ни в коем случае нельзя, выпускаются погружные насосы в герметичном корпусе, разбирать который довольно-таки сложно. Также минусом оборудования этого типа считается необходимость периодической замены очищающих фильтров.

Разновидности
От владельцев загородных участков очень часто можно слышать вопрос о том, какой лучше погружной насос для колодца. На настоящий момент в продаже можно встретить оборудование этого типа нескольких основных групп:
Наибольшей популярностью пользуются первые две разновидности. Именно вибрационные и центробежные погружные модели чаще всего можно видеть в колодцах отечественных дачников.
Вибрационные модели
Колодезные насосы этого типа выпускаются промышленными предприятиями уже довольно-таки давно. В советское время владельцы дачных участков часто использовали для полива грядок и садовых деревьев именно такое оборудование. При работе вибрационные модели очень сильно гудят и вибрируют. Отсюда и их название. К достоинствам такого оборудования относят в первую очередь надежность. Также плюсом этих моделей дачники считают то, что их можно использовать даже в давно не чищенных колодцах. К повышенному содержанию в воде частиц песка, глины и пр. они совершенно нечувствительны.

Недостатком оборудования этого типа помимо шумности в работе считается то, что при его использовании источник очень быстро заиливается. При вибрации насоса поднимается муть. Некоторую ее часть агрегат может прогнать через себя. Но очень крупные частицы задерживаются его фильтром и оседают на дно. В результате и образуется ил. Поэтому, если вы решили приобрести именно вибрационный насос, будьте готовы к тому, что чистить колодец придется довольно-таки часто.
Центробежные насосы
Эта разновидность оборудования на данный момент пользуется у дачников и владельцев загородных домов наибольшей популярностью. Служат такие насосы очень долго и при этом отличаются неплохой производительностью. В отличие от вибрационных они не шумят во время работы и не поднимают муть. Воду эти модели подают очень плавно и равномерно.
Некоторым недостатком такого оборудования, как центробежный погружной насос, считается то, что его нельзя использовать для перекачки загрязненной воды. Также к минусам таких моделей относят не слишком сильный напор.
Вихревые погружные насосы: плюсы и минусы
Модели этой группы перекачивают воду благодаря наличию в их конструкции особого колеса с лопатками. Основным их преимуществом является то, что они в сравнении с центробежными дают гораздо больший напор (в три-девять раз). Но к сожалению, как считают многие дачники, к наличию загрязнений в воде они очень чувствительны. В этом плане вихревые насосы уступают даже центробежным. Это и объясняет их не слишком высокую популярность у владельцев загородных участков. Если в питьевой колодец такой насос установить еще можно, то в искусственном пруду или обычной копанке долго он не проработает. Нельзя использовать модели этого типа и для перекачки воды из слишком глубоких источников.

Винтовые насосы
Как уже упоминалось, это не слишком популярные насосы для колодцев. Погружной (какой лучше вариант оборудования подойдет в том или ином случае, решать, конечно же, самим владельцам загородного участка) агрегат винтовой имеет один существенный недостаток, значительно снижающий его популярность. Дело в том, что движущиеся элементы таких насосов имеют большое количество точек соприкосновения. Как следствие — они очень быстро изнашиваются. А следовательно, такой насос требует частых ремонтов. Оборудование этого типа обычно используется для перекачки не воды, а разного рода вязких жидкостей.
Основные критерии выбора
Задаваясь вопросом о том, какой лучше погружной насос для колодца, следует определиться в том числе и с конкретными параметрами этого оборудования. При выборе наиболее подходящей модели помимо всего прочего следует обращать внимание на такие ее характеристики:
Производительность. Разумеется, любой погружной насос должен прежде всего в полной мере обеспечивать загородный дом и зеленые насаждения водой. При выборе этого оборудования следует учитывать то, что на одного проживающего в доме человека должно приходиться порядка 200 литров воды в сутки, а для полива одного квадратного метра грядок необходимо около пяти литров.
Напор. Как выбрать насос для колодца по этому признаку — вопрос не слишком сложный. Расчетный напор можно определить по следующей формуле: Нрасч = (В + К) х 1,15, где В — высота дома, К — минимальная напорная характеристика (для зданий высотой менее двух этажей равна шести метрам), 1,15 — коэффициент возможных потерь. Для расчета фактического напора используется такая формула: Нрабочий = Нрасчетный + Z + L, где Z — динамический уровень колодца, L — общая длина трубопровода. Полученную в результате цифру следует округлить до большей величины.

Нужна ли автоматика для погружного насоса
Для полива огорода подойдет и обычный насос, включать и выключать который нужно вручную. Для обеспечения же водой жилого дома лучше приобретать модель с автоматикой. Такое оборудование способно само включаться и выключаться при необходимости. Основными элементами системы автоматики являются реле и манометр. Первое отслеживает уровень давления воды в магистралях. Как только хозяева дома открывают кран, оно падает и реле включает насос. Также реле может следить и за уровнем воды в самом колодце. Если он опускается ниже заданной отметки, насос выключается. Это предотвращает поломку оборудования. Манометр необходим для того, чтобы хозяин агрегата мог получать информацию о происходящих в системе водоснабжения изменениях.
Таким образом, если что и может сделать использование насоса максимально удобным, так это именно автоматика. Для колодца, как и для скважины, стоит выбрать именно такой вариант оборудования. Но следует учитывать и то, что обходятся агрегаты с таким дополнением несколько дороже обычных. При желании можно купить насос, изначально оборудованный автоматикой, либо приобрести последнюю отдельно.
Наиболее популярные марки
Далее давайте разберемся с тем, какой лучше погружной насос для колодца в плане производителя. На российском рынке представлено такое оборудование самых разных марок. Большинство этих моделей отличается надежностью и долгим сроком службы. Однако наиболее популярными марками у владельцев загородных участков являются насосы:

Отзывы о моделях «Джилекс Водомет»
Это, пожалуй, самые распространенные на данный момент насосы для колодцев. Погружной (какой лучше — «Водомет» или какая-либо другая марка — такой вопрос перед многими дачниками даже и не стоит) агрегат этого производителя отличается надежностью и долгим сроком службы. Стоят модели, выпускаемые этой компанией, намного дешевле импортных аналогов. По производительности же и длительности службы, судя по отзывам потребителей, европейским агрегатам они практически ничем не уступают. К тому же насосы «Водомет» менее чувствительны к перепадам напряжения, чем импортные модели. Плюсом агрегатов этой марки потребители считают и их ремонтопригодность. Некоторые владельцы загородных участков чинят их даже своими руками.
Модели «Водолей»: отзывы
Это также очень популярные насосы для колодцев. Погружной (какой лучше, отзывы у многих дачников однозначны) агрегат «Водолей» своих хозяев подводит крайне редко. Выпускаются модели этой марки на Украине. Их основными преимуществами владельцы дач и жилых домов считают нечувствительность к загрязненной воде и долгий срок службы. Стоят модели «Водолей» едва ли не в два раза дешевле зарубежных аналогов и при этом не ломаются и отличаются неплохой производительностью.
Основным недостатком оборудования этого производителя потребители считают лишь довольно-таки большой вес (агрегаты не слишком удобны в установке). При этом в комплекте с насосами «Водолей» идут крайне ненадежные тросы. Многие владельцы этой техники выражают пожелание производителю заменить «эту хлипкую веревку» на что-нибудь посолиднее.
Мнение потребителей о моделях «Малыш»
Насосы этого производителя заслужили хорошие отзывы прежде всего именно у дачников, занимающихся выращиванием овощей и фруктов. Модели «Малыш» потому так и называются, что имеют небольшие габариты и мощность. Напор они дают также не слишком сильный. Многие владельцы загородных участков считают, что для полива они подходят просто идеально, а вот для обустройства системы водоснабжения дома лучше выбирать оборудование помощнее. К безусловным плюсам моделей этой марки все без исключения дачники относят невысокую стоимость. Цена на такие изделия редко превышает 2500 р.
Насосы Grundfos
Из всех импортных марок, представленных на российском рынке, эта, пожалуй, самая популярная. Производит насосы Grundfos одноименная корпорация, заводы которой функционируют во многих странах мира. Основными достоинствами этих моделей считаются нечувствительность к загрязненной воде, очень небольшой вес и наличие удобной ручки для переноски. Также владельцы загородных участков хвалят насосы этой марки за то, что они оснащены очень длинным сетевым шнуром (10 метров). Насос с автоматикой для колодца Grundfos, таким образом, судя по отзывам владельцев загородных участков, может стать оборудованием просто незаменимым. Стоят модели от этого производителя дороже отечественных, но считаются все же более качественными.

Насосы «Родник»
Оборудование этой марки также отличается не слишком большими габаритами. Как и агрегаты «Малыш», наибольшую популярность эти насосы заслужили у владельцев огородов и садов. Дачники отзываются о них как о достаточно надежных. Многие покупают насосы «Родник» в дополнение к основному мощному оборудованию и используют лишь время от времени. К примеру, этот погружной вариант колодезного оборудования, по мнению владельцев загородных участков, отлично подходит в том числе и для прокачки новой скважины, периодической очистки гидробака и пр.
Отзывы о моделях Pedrollo
Модели «Педролло» — также очень неплохой вариант такого оборудования, как насосы для колодцев (погружной). Какой лучше, фото определить, возможно, и не поможет, но все же представляем чуть ниже изображение именно этой итальянской модели, так как ее популярность в последнее время действительно сильно возросла. Стоят насосы от этого производителя довольно-таки дорого. Однако модели этой марки считаются у дачников и более качественными, чем отечественные. Судя по отзывам владельцев загородных домов и даже специалистов, занимающихся оборудованием и обслуживанием колодцев и скважин, это едва ли не самая лучшая на сегодняшний день марка. К достоинствам насосов Pedrollo помимо всего прочего можно отнести очень долгий срок службы и неплохую производительность. Единственным недостатком таких моделей владельцы загородных домов считают их высокую стоимость.

Итак, надеемся мы ответили на основной вопрос статьи: какой лучше погружной насос для колодца? Для загрязненной воды стоит приобрести вибрационную модель. В очень чистый колодец лучше поставить центробежную. Характеристики насоса определяются потребностями семьи в воде, а марку выбирают по большей мере в соответствии с собственными финансовыми возможностями.
fb.ru
какой лучше выбрать и как подключить
Система автономного водоснабжения частного дома не обходится без установки станции. Она бесперебойно и автоматически подает воду, но имеет один недостаток – неприятный шум работающего электродвигателя. Избавиться от этого поможет погружной насос для колодца, установленный за пределами помещения. Чтобы он справился со своей задачей, надо правильно подобрать агрегат.

Классификация погружных насосов
Задавшись вопросом, какой лучше выбрать погружной насос для водоснабжения частного дома, надо в первую очередь рассмотреть существующие виды агрегатов. Все они предназначены для перекачки воды, но способны работать в разных условиях.
Центробежные агрегаты
Самым популярным насосом для водоснабжения дома является центробежный агрегат. Он способен производить поднятие питьевой воды с глубокой скважины. Отличаются модели надежной работой и высокой производительностью. Большим плюсом является возможность работы насоса в грязной воде с примесью песка до 180 г/м3, что выделяет его среди других моделей глубинного типа. Центробежный агрегат способен создать сильный напор воды, взятой с глубины 120 м, поэтому, кроме колодцев, его используют на артезианских скважинах. Способность беспрерывно работать длительное время, позволяет оптимально использовать изделие не только для водоснабжения дома, но и для полива посадок. Если на даче имеется большой огород, то лучше выбрать именно такую модель.
Схема и работа насоса проста. Внутри корпуса находится электродвигатель, соединенный с рабочим колесом – крыльчаткой. Приводимое в движение двигателем колесо своими лопастями создает вокруг себя повышенное давление, выталкивающее воду наружу. Тем временем внутри самой крыльчатки создается пониженное давление, которое производит засос воды из скважины. От аварийных ситуаций электродвигатель защищает термозащита, отключающая агрегат при нагреве его до максимально допустимой температуры. За защиту от работы на воздухе отвечает автоматический выключатель, состоящий из электронной схемы. При необходимости центробежный насос можно оборудовать поплавком.

Чтобы понять, какой лучше выбрать агрегат для водоснабжения дома, надо обратить внимание на производителя и технические характеристики. Хорошо зарекомендовали себя германские, итальянские, датские и отечественные модели. Но надо иметь в виду, что любая фирма может производить дорогие и дешевые агрегаты, сильно отличающиеся качеством. Дешевые изделия обычно имеют пластиковый корпус, а дорогие – из нержавейки.
Вихревые агрегаты
Схема и принцип действия вихревых моделей схожи с центробежными насосами. Отличает их специальная конструкция камеры с крыльчаткой, создающей центробежную силу. Это увеличивает область эксплуатации агрегатов. Вихревой насос не боится попадания воздуха вместе с водой, что позволяет его применять для перекачки насыщенных газом жидкостей. Но он чувствителен к содержанию твердых примесей в жидкости.

Если рассмотреть все детали изделия, то его схема даже проще, чем у центробежного аналога. Это отражается на его низкой стоимости. Тогда, отвечая на вопрос, какой лучше выбрать для своего дома насос, напрашивается ответ, что вместо центробежного можно отдать предпочтение вихревому агрегату. Здесь надо учесть меньшую их выносливость и долговечность, что является существенным минусом. К тому же для откачки грязной воды с примесями песка он не пойдет.
Вибрационные агрегаты
Рассматривая вибрационные модели, можно увидеть, что их схема сильно отличается от обычных агрегатов. Насос не имеет внутри корпуса вращающихся деталей. Значит, отсутствует электродвигатель и рабочее колесо. Вместо них внутри корпуса находится сердечник с обмоткой. Он соединен штоком с поршнем. При подаче напряжения на обмотку создается электромагнитное поле, заставляющее двигаться сердечник вверх и низ. Поршень, работая совместно с обратным клапаном, втягивает из скважины воду и выталкивает ее в трубопровод.

Вибрационные модели нельзя погружать близко ко дну колодца. Во время работы они затягивают твердые частицы, что приводит к быстрому изнашиванию поршня, корпуса и водяного фильтра. Если скважина находится на плывуне, работа насоса повлияет на состояние грунта, поэтому от него лучше отказаться.
Вибрационные модели стоят дешево, поэтому пользуются большим спросом у дачников. При правильной эксплуатации они прослужат долгие годы, так как конструкция не имеет механизмов, способных перегреваться. Неудобство пользования заключается в сильном шуме во время работы. Частые вибрации могут деформировать обсадную трубу скважины, поэтому для водоснабжения дома насос не пойдет. Задавшись вопросом, какой лучше выбрать агрегат для дома, можно с уверенностью сказать, что вибрационный насос подойдет для откачки грязной воды без больших фракций твердых примесей или полива огорода.
Винтовые агрегаты
Схема винтового насоса состоит из корпуса с червячным винтом внутри. Работа его напоминает обычную мясорубку. Вращающийся винт втягивает жидкость внутрь корпуса, а затем выталкивает ее в трубопровод. Особенность конструкции дает возможность перекачки грязной воды и любых типов жидкостей.

Работа простого механизма происходит без быстрого износа деталей, что отражается на длительном сроке эксплуатации изделия. Большим минусом является его работа на максимальной глубине до 15 м. Это определяет ответ на вопрос, какой лучше выбрать агрегат для водоснабжения дачи или дома. Если зеркало воды глубже 15 м, то предпочтение опять-таки лучше отдать центробежным моделям.
Насосы для откачки грязной воды
Существуют особые виды центробежных погружных насосов, предназначенные для откачки грязной воды. Их производительность, в первую очередь, определяется не мощностью, а допустимыми для перекачивания размерами твердых фракций.

От этих требований зависит особенность конструкции агрегатов для грязной воды:
- центробежные насосы могут иметь одно рабочее колесо или несколько. Многоступенчатые модели с несколькими крыльчатками способны создать большой напор, но твердые примеси уменьшают скорость перемещения жидкости. Поэтому такие модели для грязной воды лучше не использовать;
- погружные агрегаты, предназначенные именно для грязной воды, в основном, производят одноступенчатыми. Они способны перекачивать жидкую грязь с камнями. Такие модели используют, когда осушается котлован;
- существуют специальные насосы, способные пропускать большие камни диаметром до 150 мм вместе с полусухим грунтом. Они называются шламовыми. Такое оборудование дома не используется. Его применяют при бурении разведочных скважин;
- грязевые насосы отличаются повышенной прочностью корпуса, а некоторые модели имеют крыльчатку с режущей кромкой для разбития камней. Подобное оборудование предназначено для мобильного использования и никогда не устанавливается стационарно.
На все эти показатели надо обращать внимание, когда поднимается вопрос, какой лучше выбрать для откачки грязной воды насос, чтобы он справился со своей задачей.
Что такое поплавок?
Некоторые погружные модели оборудованы поплавком. Это своего рода автоматический выключатель. Если дома есть станция, то работу поплавка можно сравнить с реле. Только оно срабатывает по давлению воды, а поплавок включает или отключает насос при достижении жидкостью необходимого уровня. То есть, получается своеобразная станция в любой жидкости без наличия гидроаккумулятора.
С такой примитивной автоматикой погружной агрегат может работать без участия людей. Правильно настроенный автоматический выключатель-поплавок, кроме контроля уровня жидкости, продлит срок эксплуатации насоса.

Погружение насоса и установка автоматики
Чтобы выполнить монтаж погружного насоса в колодец или скважину, потребуется к его уху привязать длинный трос. Именно на нем будет висеть агрегат.
Процесс погружения насоса состоит из следующих шагов:
- Перед погружением к электродвигателю насоса подсоединяют электрический кабель, тщательно изолируя все соединительные участки.
- К напорному выходу делают подключение трубопровода. Далее кабель и трубу крепят хомутами или изолентой к тросу. Получилась так называемая трасса.
- Свободный конец троса закрепляют над колодцем и осторожно начинают опускать насос в воду. После погружения на поверхности остается конец трубопровода и электрического кабеля.
Дальнейшие действия предполагают подключение автоматики. Она будет отвечать за включение и отключение насоса по принципу, как работает станция.

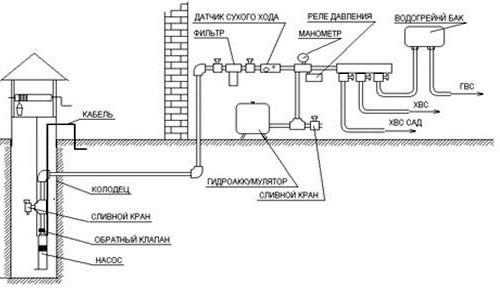
Схемы станции из погружного насоса
Чтобы из погружного агрегата получилась автоматическая станция, потребуется подключение автоматики и накопительного бака.
Самая простая схема, от которой будет работать станция, выглядит так:
- Внутри дома устанавливают гидроаккумулятор. К нему подсоединяют манометр с автоматикой. В качестве автоматики используется реле давления. Станция будет работать по выставленным на нем параметрам.
- Если насос не оборудован обратным клапаном, его монтируют на выступающем из скважины конце трубы. Далее от клапана подсоединяют трубопровод к гидроаккумулятору, а к нему подключают водопроводную сеть дома.
- Кабель от насоса заводят внутрь дома, подключая его через реле к УЗО.
Станция готова к использованию, надо только выставить на реле параметры ее работы.

Усовершенствованная схема подключения имеет такую же последовательность, только на трубопровод между насосом и накопителем устанавливают фильтр тонкой очистки. Автоматику крепят не возле гидроаккумулятора, а на распределительном коллекторе холодной воды. В этом случае реле будет управлять давлением воды непосредственно внутри системы.
Если схема была собрана правильно, станция будет бесперебойно подавать воду без участия человека, а установленный за пределами дома погружной насос избавит жильцов от надоедливого шума электродвигателя.
Вконтакте
Google+
Одноклассники
sarstroyka.ru
