Разводка электропроводки в квартире своими руками схема – схемы, правила и алгоритм работ
Электропроводка в квартире своими руками

Если вы покупаете квартиру в старом доме или в новостройке, там уже будет проведено электричество и подключены розетки с выключателями. И до покупки недвижимости вы никак не сможете повлиять на их местоположение. Но как только вы становитесь собственником жилья, то имеете право переделать проводку в квартире своими руками совсем по-другому. Конечно же, это процесс длительный, сложный и материально затратный. Пытаясь как-то сэкономить, многие задаются вопросом – реально ли в новом жилье сделать всю электрическую часть самим? Реально, если вы не лентяи, неплохо учились в школе, дружите с физикой и электротехникой. Так что тема у нас сегодня актуальная – электропроводка в квартире своими руками. Пошаговая инструкция от составления схемы до монтажа проводов вам поможет.
Начало всех работ — схема

Хотелось бы начать этот раздел с аналогии. Что является основой для хорошего крепкого дома? Конечно же, фундамент. Так вот, своеобразным фундаментом надёжного и качественного электроснабжения является грамотно составленная схема электропроводки в квартире. Многие совершенно напрасно этим пренебрегают и на это есть веские причины:
- Во-первых, монтаж электропроводки в квартире вам будет делать гораздо легче, когда на схеме отображается практически конечный результат. Согласитесь, это довольно редко, когда на первом этапе ремонта люди могут представить себе, что получится в конце. А с электрической схемой это возможно, потому что на ней будут отображены все коммутационные аппараты, элементы освещения и стационарные бытовые электроприборы.
- Во-вторых, схема электрической проводки в квартире поможет вам составить чёткий план выполнения работ – с чего начать монтаж проводки, в каком направлении двигаться, что оставить на завершающий этап.
- В-третьих, когда у вас на руках есть готовая схема расположения элементов электрики в квартире, можно легко определиться с количеством материалов – розеток, выключателей, распределительных коробок, подрозетников, проводов, кабелей.
- И самое главное, когда уже будут полностью окончены монтажные и ремонтные работы, у вас останется схема разводки электропроводки в квартире. Ни в коем случае её не выбрасывайте. Если понадобится просверлить где-то в стене отверстие под картину или фоторамку, вы достанете схему и посмотрите, каков путь пролегания проводов, чтобы не напороться и не повредить токопроводящую жилу. Также многие заклеивают иногда распределительные коробки обоями, чтобы не портить внешний вид комнаты. Вообще-то этого делать нельзя, но если уж и заклеили, вы всегда сможете глянуть на схеме, где находится коробка. При необходимости каких-то работ, срежете кусочек обоев, получите доступ к коробке, а потом заклеите вновь.
Надеемся, мы популярно и доступно объяснили вам, что в мире электрики всё и всегда следует начинать со схемы. Теперь немного подробнее о том, как её правильно составить и что на ней должно быть отображено.
Составление схемы

Перед тем, как сделать схему, нужно собраться всей семьёй и хорошенько подумать о том, где у вас в квартире будут располагаться основные потребители электрической энергии:
- кондиционеры;
- электрические варочные панели и духовые шкафы;
- стиральная машина;
- холодильник и морозильная камера;
- посудомоечная машина, микроволновая печь;
- вытяжная принудительная вентиляция;
- котлы отопительной системы или водонагреватели.
Также не маловажную роль играет расположение мебели, особенно громоздкой. Чтобы не получилось потом так – ремонт закончен, мебель расставлена, а розетка оказалась за шкафом-купе, который уже обосновался на этом месте на многие годы. И тогда придётся прибегать к помощи переносок, только раньше хоть под коврами можно было провода прятать, а теперь это не модно, всё кругом паркет да ламинат. Так что этому вопросу уделите особенное внимание.

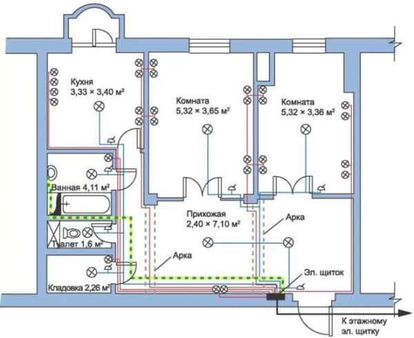
план квартиры (кликните для увеличения)
Дальше возьмите бумагу (лучше в клеточку), карандаш (желательно несколько разноцветных), линейку. Нарисуйте в двух экземплярах на бумаге план вашей квартиры с дверными и оконными проёмами, чтобы было проще возьмите технический паспорт и перенесите оттуда чертёж. Каждой комнате присвойте порядковый номер, например, если у вас схема электропроводки в однокомнатной квартире, пусть это выглядит так:
- Коридор (прихожая, холл).
- Ванная комната.
- Кухня.
- Зал (гостиная).
Если комнат больше, соответственно можете продолжить дальше нумерацию – спальня, детская, спортивная комната, также надо учесть кладовую, лоджию (если собираетесь и туда провести проводку осветительную) и т.д.
Теперь схематически отобразите на одном чертеже стационарную бытовую технику и мебель (в виде квадратиков и прямоугольников). Можно бытовую технику обозначить красным цветом, а мебель серым. На второй чертёж наносите места установки коммутационных аппаратов. То есть там, где на первом чертеже у вас обозначена бытовая техника, на втором в этих местах буду розетки.
Точно также на первом чертеже (где техника и мебель), нарисуйте крестики жёлтым цветом в местах установки светильников, бра, торшеров, люстр. Здесь вам удобно будет увидеть – где кровать, там значит прикроватный светильник; где диван или кресла, значит бра, под которым можно почитать и т.д. Затем перенесите все эти лампочки на электрическую схему. Заодно продумайте и отметьте места установки выключателей. Мысленно представьте себе, в какую сторону у вас будут открываться межкомнатные двери, чтобы потом выключатели не оказались за ними.
Сразу определитесь, возможно, в каком-то месте нужна установка розеточного блока (чаще всего это делают на кухонной рабочей панели), будет ли у вас в основной комнате групповое освещение или многорожковая люстра, тогда потребуется двухклавишный выключатель.
Наметьте на схеме место, где будет располагаться вводной распределительный щиток на квартиру.
Примеры того, как правильно составить схему, вроде бы получились доступные, надеемся, что сложностей с этим у вас не возникнет. Теперь разберёмся с количеством материалов.
Необходимые материалы

По составленным схемам посчитайте необходимое количество выключателей и розеток. Не забудьте, что под каждый из этих коммутационных аппаратов нужен подрозетник, если планируется прокладка скрытой электропроводки в квартире. Также посчитайте, сколько понадобится распределительных коробок.
Чтобы посчитать количество провода, лучше всего намеченные на схеме коммутационные аппараты и распределительные коробки перенести на реальные стены. Затем выполнить разметку стен, то есть в прямом смысле слова нарисовать между ними пути пролегания проводов, при помощи рулетки всё измерить и посчитать общее количество. Имейте в виду, что разводка электропроводки в квартире выполняется строго по вертикальным и горизонтальным линиям, никаких поворотов наискосок быть не должно.
Хотелось бы дать один совет. Если полностью с нуля делается разводка электрической проводки в трёхкомнатной квартире площадью около 60-70 м2, то лучше покупать провод целой заводской бухтой, в которой 100 м. В магазинах это считается оптовой продажей и на неё будет скидка 10 %, причём если вы купите 98 м – это не опт, скидки не будет, а возьмёте на 2 м больше и прилично сэкономите.

По опыту профессиональных электриков для электропроводки квартиры из трёх комнат приобретайте 100 м трёхжильного провода сечением 1,5 мм 2 (это будет прокладка осветительной проводки в квартире) и 100 м трёхжильного провода сечением 2,5 мм2 для запитки розеток.
Мощные электроприборы, типа водонагревателя или варочной панели, как правило, запитываются отдельной линией от вводного распределительного щитка через отдельный автомат. Для них лучше проложить трёхжильный провод сечением 4-6 мм2.
Ещё один важный нюанс, не забудьте посчитать провод с запасом на разделку жил в местах соединений и подключений коммутационных аппаратов. Принято оставлять запас провода на розетки, выключатели, светильники не менее 20 см. Если вы планируете в дальнейшем опустить потолки, то запас провода для светильников увеличьте до 50 см. На сборку распределительного щитка также оставляйте запас провода около 50 см.
Распределительный щиток
Проводка в любой квартире, выполняемая своими руками, начинается от распределительного щитка. Что он собою представляет? Это своего рода бокс, в котором монтируется счётчик электроэнергии и вся защитная автоматика.
Какие бывают щитки?

Этот коробок изготавливают из металла либо пластика. Каждый вариант имеет свои преимущества. Пластиковый щиток практичнее, так как мало весит, и к тому же внешне он выглядит привлекательно и эстетично. Металлический короб отличается долговечностью и надёжностью.
По способу крепления щитки бывают наружного и внутреннего исполнения. Наружный щиток (его по-другому называют накладной) навешивается на стену при помощи саморезов или дюбель-гвоздей. Это значительно облегчает работы по его монтажу, но в то же время такой вариант щитка отнимает свободное пространство в помещении. Внутренний или встраиваемый щиток требует монтажа специальной стенной ниши, но он не занимает комнатное свободное пространство.
Чем щиток укомплектовывают?
Что ещё понадобится для монтажа распределительного щитка, кроме самого бокса:- Вводной автомат, он защищает всю квартирную сеть путём отключения в случае необходимости, к нему подходит питающий кабель на квартиру.

- DIN-рейка – это специальная металлическая пластина, на которую крепится вся автоматика.

- Счётчик электроэнергии, после выполнения всех монтажных работ, надо будет обязательно пригласить представителя энергосбыта, чтобы опломбировал прибор учёта.

- Шинки РЕ и N, на которых будут соединяться все нулевые и заземляющие проводники.

- Автоматические выключатели, они будут защищать определённую группу токоприёмников от короткого замыкания путём отключения при сверхтоках. Также при помощи автоматов можно будет принудительно в случае необходимости отключать ту или иную линию от общей сети.

- Устройства защитного отключения (УЗО), они не монтируются самостоятельно, а подключаются после автоматических выключателей. УЗО выполняет защитную функцию в случае, если корпус какого-то электрооборудования оказался под напряжением. В такой ситуации УЗО защищает человека от возможного поражения электрическим током. Можно использовать совмещённый вариант, который включает в себя автомат и УЗО – дифференциальные автоматы.

- Соединительные провода или распределительные гребёнки.
Чтобы определиться с количеством автоматов, необходимо рассчитать и распределить нагрузку в квартире.
Нагрузка в квартире
Современная электрика в квартире включает в себя огромное множество различных потребителей электроэнергии. Согласитесь, что бытовой техникой наши жилища буквально напичканы. Правилами и нормативными документами рекомендуется, перед тем, как провести проводку в квартире, разделить осветительную сеть и линию розеток от разных автоматов. Но с учётом того, какая сейчас нагрузка приходится на квартирную сеть, сажать все бытовые приборы на одну линию нельзя. Желательно равномерно распределить всё на несколько цепочек, запитанных от отдельных автоматов.

В таком разделении огромная практическая польза. Представьте, что повредилась электропроводка в квартире. Своими руками, без вызова электрика, вы решили разобраться, найти причину и устранить. Если на каждой линии установлена своя защита, причину аварийной ситуации вы найдёте легко (определите по отключенному положению автомата). И пока вы будете устранять на этой линии повреждение, все остальные потребители не останутся обесточенными, то есть холодильник продолжит холодить, а стиральная машинка стирать.
Рекомендуется выбирать автоматы следующей мощности:
- для осветительной нагрузки – 10 А;
- для розеток – 16 А;
- для подключения бытовой техники мощностью до 4,5 кВт – 20 А;
- для ввода на квартиру – 50 А.
Как разделить общую квартирную нагрузку по группам?
Во-первых, всех мощных потребителей электроэнергии желательно запитывать отдельной линией (стиральная машина, водонагреватель, посудомоечная машина, варочная плита и электрическая духовка, кондиционеры).
Во-вторых, розетки каждой комнаты хорошо было бы сделать отдельными группами (детская, взрослая спальня, зал, кабинет). Если уж так не получится, то кухонные розетки в любом случае надо запитывать через отдельную линию и автомат, потому что именно на кухне больше всего мощных бытовых приборов (хлебопечь, микроволновка, кофемашина, электрочайник, кухонный комбайн, блендер и т. п.)

Обязательно отдельной группой выполняется электроснабжение санузла, так как он относится к опасному помещению в плане электробезопасности (так называемая «мокрая» группа).
Отдельной группой выделяется освещение квартиры, но будет гораздо удобнее, если разделить по группам освещение каждой комнаты.
От того, каким образом вы сгруппируете всю нагрузку своей квартиры, будет зависеть количество необходимых автоматов и УЗО.
Монтаж проводки
Осталось определиться, какой тип проводки выбрать для своей квартиры. На сегодняшний день существует два способа:
- Открытый. Это когда все проводники будут проходить по стенным поверхностям, крепятся они в пластиковых кабельных каналах (или коробах). Такая прокладка требует гораздо меньше материальных затрат и физических усилий, но есть один существенный недостаток – получается не вполне эстетичный внешний вид помещения. Исключение составляет прокладка специального кабеля по фарфоровым изоляторам, когда дизайн квартиры выполнен в ретро-стиле, это сейчас очень модно и набирает популярность.

- Скрытый. При таком способе провода прокладываем в специальных бороздах на стенных поверхностях (в штробах). Чтобы проштробить понадобятся специальные приспособления, процесс трудоёмкий, отнимет много времени и сил. Но зато будут спрятаны все проводники.

Подготовительный этап
Согласно с вашим проектом наметьте на стенах пути прохождения проводов. Чтобы получилось всё идеально ровно, делайте это с помощью лазерного уровня или натянутого шнура. В щитке стоит счётчик, а после него автоматы по группам нагрузки. От этих автоматов провода должны прийти в первую распределительную коробку, а оттуда уже разойтись по всем остальным помещениям и комнатам. На входе в каждую комнату должна устанавливаться своя монтажная коробка.

Отметьте на стенах места расположения розеток, выключателей, распределительных коробок.
Есть один нюанс для открытого способа прокладки – стены должны быть идеально ровными, чтобы пластиковые короба ложились на стенную поверхность без перекосов. В случае прокладки по фарфоровым изоляторам это не обязательно, лёгкая кривизна стен не будет так заметна.
Для скрытого варианта надо сделать штробы по отмеченным линиям при помощи штробореза или болгарки. Можно воспользоваться перфоратором, но тогда штробы не получатся такими идеально ровными. Перфоратор подойдёт для монтажа отверстий под коробки и подрозетники, только понадобится специальная насадка – фреза (коронка) по бетону. Если у вас нет такого инструмента, покупать его будет весьма накладно, постарайтесь взять напрокат.
Открытая прокладка проводов
- Нарежьте пластиковые короба по размерам намеченных линий. Для этого воспользуйтесь строительным ножом либо ножовкой.
- Зафиксируйте короба на стенных поверхностях. Не советуем использовать клей или двухсторонний скотч, такая фиксация не продержится долго. Лучше всего закрепите короба дюбелями с шурупами.
- Проводники уложите в короба и закройте крышки. Концы проводов остались выведенными к монтажным коробкам и коммутационным аппаратам.
Скрытая прокладка проводов
- Подготовленные штробы очистите от пыли, это можно сделать обычным веником или пылесосом.
- Уложите в штробы провода, рекомендуется предварительно поместить их в гофрированные трубы из негорючих материалов.
- Закрепите уложенную в борозды электропроводку при помощи алебастрового раствора. Сначала зафиксируйте лишь в нескольких местах, чтобы не выпадал провод. Когда окончите полностью монтаж и проверите работу всей электросети, тогда уже замуруете провода окончательно.
- Концы проводов выведите в подрозетники и распределительные коробки.
- Также при помощи раствора алебастра зафиксируйте в подготовленных отверстиях монтажные коробки и подрозетники.
Завершающий этап
Не забывайте, что перед выполнением любых работ, связанных с электричеством, необходимо обезопасить рабочее место – снять напряжение и проверить его отсутствие.
Осталось только всё скоммутировать. Установите розетки, выключатели, светильники. Произведите все необходимые соединения в распределительных коробках.
Подайте напряжение и проверьте работу всей системы. Если всё работает правильно, можете заделывать штробы.
Как видите, электропроводка в квартире, выполненная своими руками, это вполне реально. Надеемся, что пошаговая инструкция составления схемы, подсчёта нагрузки, монтажа щитка и проводки, поможет вам сделать всё правильно. Если сомневаетесь, то лучше обратитесь за помощью специалистов.
yaelectrik.ru
Электропроводка своими руками в квартире
Необходимость замены электропроводки в квартире возникает практически у каждого владельца. В особенности, если квартира находится в доме, построенном более 20-30 лет назад. В те времена не существовало большинства из ныне использующихся предметов бытовой техники и электроники, поэтому проводка изначально не проектировалась под такую нагрузку и делалась преимущественно из алюминия.

Электропроводка своими руками в квартире
Со временем характеристики подобной проводки существенно ухудшаются. Если вы подадите на подобную проводку чрезмерную нагрузку, она попросту не выдержит и сгорит.

Старая проводка
Специалисты настоятельно рекомендуют поручать выполнение любых электромонтажных работ профессионалам. Однако при желании все необходимые мероприятия можно выполнить самостоятельно. Нужно лишь ознакомиться с общей информацией о предстоящей работе, запомнить положения техники безопасности и осуществить монтаж в соответствии с инструкцией.

Все необходимые мероприятия можно выполнить самостоятельно
Содержание пошаговой инструкции:
Общие рекомендации по замене проводки
Запомните: выполнять частичную замену проводки бессмысленно. Если вы и решились пойти на такие меры, то меняйте все и полностью: щиток, выключатели, электророзетки и пр.
Предварительно узнайте схему прокладки старой проводки. В отдельных ситуациях схема организована так, что выполнить замену имеющихся составляющих новыми невозможно, и единственным доступным решением остается демонтаж магистралей и обустройство разводки по-новому.

Прокладка проводки в квартире
К примеру, встречаются ситуации, в которых разводка выполнена в штробах, размещенных под напольным покрытием. Если в планы владельца не входит полная замена покрытия, единственный возможный вариант в такой ситуации – отключение старых проводов и прокладка новых магистралей иным методом.

Прокладка проводки в квартире
Если кабели изначально проложены в штробах, с заменой не возникнет особых проблем, но настенное покрытие существенно пострадает.
Проще всего выполняется замена электропроводки, проложенной по открытой схеме. При такой схеме кабели прокладываются в специальных каналах (коробах). Если изначально коробы не были замаскированы отделкой, к примеру, гипсокартоном, то ремонтные работы пройдут с наименьшими потерями.

Открытая проводка в квартире
Перед началом работы вам нужно будет составить новую схему разводки проводов. Выберите метод обустройства проводки. От открытого способа настоятельно рекомендуется отказываться – в квартире это попросту не эстетично смотрится. Отдавайте предпочтение либо закрытому монтажу, либо обустройству проводки в кабель-каналах.
Набросайте на бумаге план жилья с указанием мест размещения выключателей, розеток и прочих составляющих.

Разводка скрытой электропроводки в квартире
Удобнее, если розетки будут размещены в местах установки мощной бытовой техники. Рассчитайте оптимальное количество розеток. Удобнее, когда на каждые 5-6 м2 пространства приходится одна розетка. В кухне на 6 м2 должно быть как минимум три розетки.

Электрика на кухне
В случае установки в квартире электроплиты, для нее необходимо смонтировать отдельную розетку. При этом силовой кабель такой розетки должен иметь сечение не менее 4 мм2, а то и все 6 мм2. Конкретное значение подбирается индивидуально в соответствии с мощностью техники.

Электроплита
Строгих требований в отношении высоты размещения розеток нет. Главное, чтобы ими было удобно пользоваться.
Единственная рекомендация: не размещайте розетки чересчур близко к полу. В городских квартирах не исключен риск затопления. Если вода попадет в розетку, это приведет к крайне неблагоприятным последствиям.
Выключатели удобнее всего монтировать сразу после входа в комнату. Оптимальное расстояние между выключателем и дверью – не менее 150 мм. Выключатель размещайте сбоку от притвора. Возле петель им будет не очень удобно пользоваться. Строгих рекомендаций в отношении высоты установки выключателей также нет – делайте, как вам удобно.

Выключатели и розетки
Предварительно определите общую мощность электрических приборов для каждой отдельной комнаты. Если в пределах одного помещения будет устанавливаться большое количество мощных приборов, к такой комнате подводятся отдельные магистрали с индивидуальными автоматами защитного отключения.
В соответствии с выбранными местами монтажа выключателей и розеток подберите удобные участки для монтажа распределительных коробок. Укажите места их размещения в плане.

Распределительная коробка
Укажите в плане тип, материал изготовления и сечение кабелей для каждого помещения.
Еще раз проверьте схему электропроводки. Подумайте, все ли вас устраивает, удобно ли вам будет в дальнейшем пользоваться розетками и выключателями, смонтированными по такой схеме. Если результат вас устраивает, выполните базовые подготовительные мероприятия.
Прежде всего, нанесите на стены места размещения выключателей и электророзеток. Если проводка будет выполняться по скрытому методу, избавьтесь от всех отделочных материалов, а затем начертите на стенах линии прохождения проводов и места монтажа элементов новой системы.
При желании можете избавиться от старой проводки. Сначала избавляйтесь от выключателей и розеток, после – от распределительных коробов и кабелей. Но это довольно пыльная и затяжная работа. Гораздо проще попросту отключить старые провода, демонтировать выключатели и розетки, заделать места их установки и проложить новые кабели в соответствии с составленной схемой.

Демонтаж проводки
Техника безопасности
Все работы по демонтажу и монтажу электрокабелей должны выполняться в строгом соответствии с техникой безопасности. Перед выполнением любых манипуляций отключите главный автомат, т. е. обесточьте квартиру.

Тёмно-красной стрелкой указан дифференциальный автомат, отключивший электроснабжение квартиры
При помощи индикатора убедитесь в отсутствии напряжения в люстрах, электророзетках, выключателях. Все это делайте в резиновых перчатках. Ручки рабочего инструмента обязательно должны быть изолированы.
Монтаж щитка

Монтаж щитка
Замену проводки следует начинать с монтажа нового распределительного щитка. В новых домах обычно присутствуют ниши для таких щитков с предварительно проложенным силовым электрокабелем. В подобной ситуации остается лишь разместить в щитке устройства защитного отключения и автоматы, зафиксировать устройство в предназначенной для этого нише и подсоединить к нему силовой электрокабель.

Монтаж щитка
В домах же старой постройки щитки делаются навесными. Выберите место для установки щитка со свободным доступом. Закрепите щиток на стене с помощью дюбелей.
Пробурите в стене подходящее отверстие для подведения силового электрокабеля. Протяните провод и подсоедините его к щитку на подъездной площадке.

Трассировка силового трехжильного кабеля от квартиры до этажного щита в кабель-канале
Зачистьте вводной провод и выполните следующее подключение:
- синий кабель – на ноль;
- белый провод – на верхний контакт;
- кабель желтого цвета – к «земле».
В случае применения устройств аварийного отключения, сначала подсоедините провода ноля и фазы к такому устройству и лишь после этого подведите их к автомату и на нулевую клемму.
Приступайте к прокладке электропроводки. Вашему вниманию предлагается два метода. Ознакомьтесь с порядком выполнения каждого из них и приступайте к работе.
Скрытый монтаж новой проводки
Прокладка скрытой электропроводки выполняется в штробах, под финишной отделкой пола, в пустотах перекрытий, под слоем штукатурки либо же за гипсокартонной отделкой.
Обустройство проводки под штукатурным слоем и в штробах – наиболее «грязный» и трудозатратный вариант. Некоторые владельцы выполняют прокладку кабелей по полу. Это позволяет не огибать имеющиеся стены, но требует полного демонтажа покрытия и укладки вместо него нового материала.
Первый шаг

Сделайте штробы
Сделайте штробы. Для их обустройства используйте штроборез либо хотя бы болгарку и перфоратор. Помните о безопасности – обязательно наденьте защитные очки и респиратор.

Сделайте штробы
При выборе глубины штроб помните: толщина уложенного поверх них штукатурного слоя должна быть не больше 1 см. Ограничений по ширине нет.
При наличии возможности прокладки проводов в пустотах перекрытий, отдавайте предпочтение именно этому способу.
Второй шаг
Вырежьте при помощи специальной коронки места для установки розеток и распределительных коробок.

Вырежьте при помощи специальной коронки места для установки розеток и распределительных коробок
Третий шаг
После подготовки всех штроб, уложите провода в соответствии с предварительно составленной схемой.

После подготовки всех штроб, уложите провода в соответствии с предварительно составленной схемой
Для этого разрежьте кабели на отрезки требуемой длины. В некоторых ситуациях для большего удобства может использоваться гофра. С ее помощью в дальнейшем будет проще заменить участок кабеля без нарушения целостности отделочного материала стен.
Также иногда используется метод, в соответствии с которым пучок кабелей стягивается при помощи специальных хомутов и прикрепляется к стене с использованием подходящих для этого крепежей.
Четвертый шаг
Соедините кабели в распределительных коробках. Для этого используйте СиЗ. Закройте соединенные кабели крышкой.

Разветвительная коробка
Пятый шаг
Установите выключатели и электрические розетки в выбранных местах. Подключите кабели к контактам. Убедитесь в работоспособности обустроенной системы при помощи специального тестера.

Установите выключатели и электрические розетки
В завершение вам останется включить подачу электричества от силового щитка и заделать штробы при помощи штукатурки.
В случае если выбран метод монтажа проводки под гипсокартонной отделкой, технология выполнения работы будет несколько иной. В такой ситуации провода обязательно прячутся в гофрах, а гофры крепятся к стенам с использованием клипс.
Монтаж проводки в кабель-каналах

Монтаж проводки в кабель-каналах
Данная методика гораздо более простая и менее пыльная по сравнению с предыдущим способом, однако ее эстетичность оставляет желать лучшего. Подключение щитка выполняется в аналогичной последовательности.
Первый шаг
Закрепите плинтус к поверхности пола в соответствии с предварительно составленной схемой.

Монтаж электропроводки
Второй шаг
Проведите от плинтуса к выключателям и электророзеткам распределительные короба.

Короб для прокладки кабеля
Третий шаг
Уложите в короба кабели.
Четвертый шаг
Установите внешние распределительные коробки в случае необходимости выполнения их установки. Для соединения проводов внутри таких коробок используйте СиЗ.
Пятый шаг
Установите розетки и выключатели, заведите внутрь провода, соедините.

Установите розетки и выключатели
В завершение останется проверить напряжение при помощи тестера и закрыть короба с плинтусами.
Также желательно пригласить квалифицированного электрика для проверки правильности выполнения мероприятий.

Открытая электропроводка
Удачной работы!
Видео – Электропроводка своими руками в квартире
svoimi-rykami.ru
Электропроводка в квартире своими руками
Приобрели ли вы новую квартиру в новостройке или решили провести капитальный ремонт старой в кирпичном или панельном доме, все это неважно, потому что сделать электропроводку своими руками не очень сложно. Конечно, понимание происходящих процессов и навыки работы с нехитрыми инструментами вам понадобятся обязательно. Поэтому предлагаем ознакомиться с таким процессом, как электропроводка в квартире своими руками (пошаговая инструкция).

Перед тем как начать разбираться в теме статьи, необходимо обозначить некоторые позиции, а точнее сказать, различия производимого процесса относительно типа дома. Во-первых, это касается материала, из которого дом возведен. Это может быть кирпич или готовые железобетонные панели. В чем же разница?
Все дело в том, что в панелях многоквартирного дома на заводе размещаются штробы, в которых и укладываются электрические провода. Еще на стадии строительства уже определяется схема разводки, которая определена схемой расположения штроб. То есть, производители сами решают, где и сколько должно быть розеток и выключателей. Потребителя об этом никто не спрашивает.
Что касается кирпичного здания, то здесь также используется определенная схема разводки электрических кабелей, но при этом скрытая разводка производится по кирпичной кладке с использованием разных крепежных деталей. И все это остается под штукатурным слоем.
Этапы проведения электропроводки
Как и любой монтажный процесс, связанный со строительством, электрическая проводка делится на несколько основных этапов. Основное требование – соблюсти точную последовательность их проведения, учитывая все нюансы, касающиеся правильного расчета схемы и кабелей, плюс – сделать грамотно монтаж. То есть, необходимо соблюсти все требования пошаговой инструкции.

Схема проводки
Отличается ли схема проводки в квартире от домашней схемы? Нет, не отличается. Все требования и нормативы здесь также учитываются. Какие именно требования:
- Все шлейфы прокладываются только горизонтально и вертикально. Никаких наклонных контуров.
- Расстояние до потолка или пола максимум 10 см.
- Подальше от водопроводных труб и отопительной системы.
- Можно разводку сделать скрытой, открытой или комбинированным способом.
Если все это понятно, то переходим к самой схеме. Что необходимо сделать и учесть в первую очередь.
- Количество выключателей и розеток в комнатах, их точное месторасположение.
- Количество и месторасположение источников света.

Исходя из этого, можно посчитать количество распаячных коробок и места их размещения. Будет хорошо, если схему по комнатам набросать на бумаге.
Внимание! Первая распаянная (распределительная) коробка будет располагаться в прихожей над входной дверью. Поэтому под нее придется изготовить нишу. Чтобы не ошибиться с местом установки, точно определите место вхождения в квартиру вводного кабеля, идущего от распределительного щитка.
Выбираем материалы
Теперь основная задача – выбрать провода по их сечению. Вводной кабель должен иметь сечение 6 мм². Он должен быть медным. По комнатам разбрасываются провода с разными сечениями, все зависит от нагрузки от электрических приборов и освещения в каждой комнате. К примеру, в туалете устанавливается только одна лампочка. В спальне один потолочный светильник или два настенных и несколько бытовых приборов типа фен, массажер (иногда пылесос) и так далее, которые потребляют минимум электроэнергии.
А вот кухня – самая многопотребляемая комната в квартире. Здесь самое большое количество бытовых приборов. Кстати, к некоторым из них рекомендуется подвести отдельный шлейф от распределительного щитка. К примеру, к посудомоечной машине подводится кабель 2,5 мм². В саму же кухню подводятся провода сечением 4 мм². Как рассчитать необходимое сечение кабеля для каждой комнаты, можно узнать из другой статьи на нашем сайте.
Монтажные работы
Итак, схема готова, подобраны кабели по потребляемой мощности, можно проводить монтаж. Перед тем как провести проводку, необходимо в каждой комнате по стенам нанести контуры, по которым будут укладываться электрические провода.
Самая сложная проводка – скрытая. В чем ее сложность? Если это касается панельного дома, то придется стены штробить, используя болгарку. Под новые розетки и выключатели обязательно высверливаются новые ниши круглой формы. Для этого используется перфоратор и рабочий инструмент – коронка. Вся пыльная работа должна производится одновременно. После чего можно переходить к укладке проводов.
Когда монтаж электрической сети проводится в кирпичном новом доме, то его обычно проводят до проведения штукатурных работ. Если в кирпичном доме, где проводится ремонт, то есть, без снятия штукатурного слоя, то технология проведения точно такая же, как и в доме панельном со штроблением стен. Но углубляться в стены глубоко не стоит, просто необходимо сделать канавки в штукатурке до кирпичной кладки.
Пример прокладки электропроводки при помощи кабель-каналаЧто касается потолочной проводки, то здесь проще всего. Ведь потолочное перекрытие в большинстве случаев – шестипустотная плита. Так что провести в ней кабель не составит большого труда. Главное – точно попасть в пустой канал перфоратором и протащить кабель до места установки светильника. Если потолок будет обшиваться подвесной или натяжной конструкцией, то кабель можно провести прямо по базовой потолочной поверхности в виде открытой разводки, закрепляя провода хомутами или другими крепежными изделиями.
Существует вариант напольного проведения электрической схемы до розеток. Для этого лучше всего использовать специальные плинтусы с кабель-каналами. Вариант на самом деле очень удобный. И не только в плане проведения монтажных работ, но и в плане ремонта. Всегда можно демонтировать плинтусы (это несложно), проверить разводку на наличие неисправностей и провести замену вышедшего из строя кабеля на новый.
Соединение шлейфов
Казалось бы, что может быть проще, чем соединить между собой электрические провода. Никто спорить не будет, сложного здесь мало. Но придется учитывать некоторые правила, которые гарантируют долгую эксплуатацию всей электрической схемы.
- Если делается скрутка, то места соединений необходимо хорошо заизолировать. Оптимальный же вариант – закрыть стык пластиковым колпачком.
- Идеальное соединение – при помощи клемм. О пайке говорить не будем, это не самый простой способ. Хотя самый надежный и эффективный.
- Нельзя соединять между собой медные и алюминиевые жилы. Если другого варианта нет, то концы алюминиевого провода омедняются.
- Все соединения проводятся только внутри распределительных коробок.
Окончательный этап после соединения всех контуров в единую сеть – заделка штроб скрепляющим раствором (штукатурным или шпаклевочным). Установка розеток и выключателей проводится после окончания отделочных работ.
Колпачек для скрутки проводовПолезные советы
- Что касается схемы разводки, то оптимальный вариант – разбить ее по комнатам. То есть, каждая комната – это отдельный участок со своей нагрузкой, а, значит, со своим сечением кабеля. Имеется в виду кабель от первой распределительной коробки над входной дверью в квартиру, до распредкоробки над дверью в комнату. Внутри же комнаты по светильникам и розеткам разбрасываются провода с меньшим сечением, подходящим под определенные нагрузки, запланированные вами предварительно, исходя из количества и общей мощности приборов-потребителей.
- Схему разводки, а также монтажные работы, необходимо начинать от дальней комнаты. Последняя комната – прихожая.
- Необходимо обходить схемой бетонные конструкции типа перекрытия над окнами и дверьми. Во-первых, это монолитное изделие, которое штробить очень сложно. Во-вторых, не дай бог при установке карнизов наткнуться сверлом на кабель. Вся работа пойдет насмарку.
- Правильный подсчет количества распределительных коробок даст возможность сэкономить длину используемого кабеля.
- Оптимальный вариант, если уложить кабель в гофрированный шланг, а уже его в штробы.
Отличительные особенности вводной группы
На этом хотелось бы остановиться подробнее, потому что вводная группа (распределительный щит) может располагаться как внутри квартиры, так и за ее пределами. Так вот если в многоквартирном доме на одной лестничной клетке не более четырех квартир, то распределительный щит располагается именно здесь. То есть, в саму квартиру проводится только вводной кабель.
Если квартир больше четырех, то обычно на лестничной клетке устанавливается щит, но и внутри каждой квартиры располагается свой собственный щиток. Есть типы многоквартирных домов, где проводниковая группа (кабели питания) располагаются внутри квартир, а, значит, и распределительный щиток находится тут же.

Заключение по теме
Электропроводка в квартире своими руками без приглашения профессионального электрика – процесс реальный. Конечно, он не самый простой, но если разобраться в этапности его проведения, то можно быть уверенным, что все нюансы, описанные выше, будут соблюдены. А это гарантия высокой надежности сети и долгосрочной ее эксплуатации. И все же основной упор рекомендуется делать на подсчет мощности потребителей и выборе сечения кабеля.
onlineelektrik.ru
Проводка в квартире от щитка своими руками
Ссылка на статью успешно отправлена!
Отправим материал вам на e-mail
Дом должен быть уютным, чистым и безопасным. Именно последнему пункту стоит уделить предельное внимание, если речь идет об электропроводке. Старая квартира или новая – нужно, чтобы электричество было проведено по всем правилам и с учетом установленных норм. Проводка в квартире от щитка своими руками – это дело не очень простое, но вполне реальное, если узнать, как все нужно правильно делать, какие кабеля использовать и придерживаться техники безопасности. Для того чтобы все прошло гладко и без искр, мы предлагаем узнать об электропроводке больше.

Проводка в квартире от щитка своими руками
Содержание статьи
Видео: схема электропроводки в квартире
План
Прежде чем сделать проводку в квартире своими руками от щитка, нужно создать ее план. И к этому моменту надо подойти очень серьезно, ведь от правильности планирования, а впоследствии и реализации в натуре, будет зависеть безопасность всех жителей квартиры. Если есть хотя бы минимальное понятие, что собой являет электрический ток, то проблем в этом не будет. Нужно осуществить расчет нагрузки и сделать чертеж на бумаге. Для правильной идентификации всех электрических точек в квартире (розетки, выключатели, провода, вводы и вывод их) необходимо придерживаться стандартизированной разметки на плане. Такая схема поможет правильно проложить кабели, которые будут выдерживать ту или иную нагрузку. На этом же плане важно учесть место расположения бытовой техники: так, электрочайник и бойлер требуют проводов с большим сечением, а лампочка и телевизор в них не нуждаются.

Пример схемы электрики на квартиру
На схеме необходимо обозначить точки разводки. Существует три типа разводки проводов – это параллельная, последовательная и смешанная. Именно последний вариант рациональнее всего использовать – он дешевле, чем все остальные в плане затраты материалов, к тому же самый эффективный. Для того чтобы прокладывать было легче, вот примерный план разбивки точек подключения:
- Свет в кухне, коридоре, жилых комнатах.
- Свет в туалете и ванной комнате.
- Электропитание розеток в жилых комнатах и коридоре.
- Электропитание розеток на кухне.
- Электропитание розеток для электроплиты, если таковая есть. Также, если есть бойлер, его тоже лучше выделить на подключение по отдельному проводу прямо к щитку.

Распределение автоматов по функциональным группам электроприборов
Вышеуказанный план – это только пример, вариантов может быть масса, главное – просчитать нагрузки и правильно провести группировку точек подключения.

Расчет нагрузок на электропроводку
Только созданием плана подготовительная работа не заканчивается: его необходимо утвердить в соответствующих контролирующих органах, и только после этого приступать к работе по монтажу и разводке кабелей.
Методы монтажа
Проводку в квартире можно монтировать двумя способами: открытым и закрытым.

Различные варианты прокладки кабеля
Именно первый вариант чаще всего используют для квартир, все провода прячутся под слоем штукатурки в специальных выемках. Для этого необходимо штробить стены.

Штробление стен под электропроводку
Еще тут есть такие правила:
- Провода необходимо укладывать строго перпендикулярно.
- Глубина штробления стен 2 см, чтобы при необходимости замены можно было до них добраться.
- Кабели необходимо закреплять с помощью хомутов или дюбелей.
- Если средства позволяют, можно, и лучше всего, провести кабеля в специальном рукаве. В случае возгорания этот рукав вакуумирует провода, и опасность не распространяется дальше.
Открытый метод используется чаще всего в офисных помещениях, но и в квартирах его можно реализовать.

Открытый способ прокладки электропроводки
Изначально проводку прокладывают по поверхности стен и потолка без углублений, потом ее прячут в короба соответствующего размера. Если есть потолочные плинтусы и их ширина позволяет спрятать короб под них, то таким образом получится реализовать скрытую проводку, к которой можно добраться в любой момент с минимальной потерей внешнего вида интерьера.
Особенность открытой проводки в том, что и розетки не прячутся в стену, то есть не нужно делать специальные углубления для них.
Вести основной провод нужно от распределительного щитка, который размещен на лестничной площадке, его заводят в распределительную коробку, либо в щит, который располагается непосредственно в квартире, и уже от него осуществляют разводку по всем намеченным в плане точкам.

Электрический щит в подъезде дома

Схема разводки проводов из квартирного щитка
Для расчета необходимого количества шнура и его сечения нужно свериться с планом и потратить время на замеры расстояний в квартире. Но не берите провода впритык к расчетам, нужно всегда делать запас около 10 см с каждой стороны. Для расчета необходимого сечения кабеля воспользуйтесь калькулятором ниже.
Прежде чем штробить стены и отрезать провода, нужно сделать разметку на стене, где маркером или карандашом «провести» рисованные провода от основной распределительной коробки к точкам монтажа, то есть розеткам, светильникам, люстрам.

Разметка проводки с рекомендациями
Следующий этап – установка этих самых точек, это значит, что сначала подводят провод, а потом монтируют подрозетник, так же нужно поступить и с точками освещения.

Устройство гнезда под подрозетник

Устройство штробы под проводку

Подведение кабеля к гнезду

Готовая скрытая проводка
Статья по теме:
Автоматы, провода, безопасность
Если делается проводка электричества в квартире от щитка своими руками, то обязательно должны присутствовать автоматы, то есть автоматические отсекатели питания определенной группы точек в домашней сети. Так, для розетки автомат должен быть не меньше чем на 16 А, сечение провода, подключаемое к нему, – 2,5 мм². За освещение должен отвечать автомат на 10 А, провод, подключаемый к нему и к осветительным приборам, – 1,5 мм².

Используем автоматы на каждую группу потребителей
Одним из самых «сильных» приборов в квартире является электрическая плита и бойлер, к ним должны подводиться провода с сечением 4 мм², а их автомат – не меньше 20 А. Все это помещают в распределительный щиток, который размещают в коридоре. Важно: не используйте автомат больше, чем указано в перечне ниже, иначе провод просто сгорит.
Сечение кабеля – 1,5 мм², автомат 10 А, 2,5 – 16 А, 4 – 20 А.
Для подключения к автомату всех необходимых точек нужно использовать специальную шину и ни в коем случае куски проводов.

Шина для подключения к автомату всех точек
Каждый щиток должен иметь в своем составе автомат ввода (такой тумблер, который обесточивает всю квартиру). Это важный момент, так как используют его преимущественно в аварийных ситуациях, например, при пожаре или протечке водопровода с верхней квартиры.
Для квартиры или любого другого жилого помещения используют медные изолированные провода.

Используем только медные провода
Они не ломаются, поскольку алюминиевые не выдерживают изгиб, к тому же имеют способность лучше проводить ток.
Правила безопасности:
- Перед монтажом проводки нужно отключить электричество.
- Нельзя прокладывать кабель, когда он находится под напряжением.
- Если необходимо осуществлять пайку проводов, то это нужно делать в специальных рукавицах.
- Перед тем, как затягивать провода в трубку, нужно удалить все заусеницы из них.
Выводы
Проводка в квартире от щитка своими руками – дело ответственное, его нужно осуществлять только после предварительной теоретической подготовки и желательно – консультации электрика. В этом деле важно делать все четко и правильно и придерживаться техники безопасности.
Видео-урок о секретах сборки электрощита и выбора автоматов
Загрузка…
homemyhome.ru
пошаговая инструкция, схема разводки электрики, видео монтажа электропроводки, как правильно провести от щитка

Узнать, как сделать разводку электропроводки можно прочитав эту статью. Штробить или не штробить стены, провода соединять пайкой или достаточно сделать скрутку, какие розетки и выключатели устанавливать.
До начала монтажа следует ознакомиться с основными правилами.
Правила монтажа электропроводки
Электропроводку прокладывают так, чтобы расход материала был минимальный. При современной стоимости цветного металла это сэкономит значительные средства. Более того, сократив общую длину проводов, минимизируете энергопотери. В каждой квартире есть общая стена, разделяющая комнаты. Монтаж можно выполнять с использованием одной распределительной коробки на оба помещения. Возможен вариант с двумя коробками, которые располагаются по обе стороны стены, но при этом следует делать расстояние как можно меньше.
Использование розеток и высота проводки
Если в одной из комнат на общей стене находятся розетки и планируется расположить такие же на противоположной стороне, разрешается сделать разводку не от коробок, а просто объединив их проводами.
Правильная схема разводки электропроводки в квартире должна предусматривать возможные риски повреждений. Чтобы предотвратить доступ к электрическим проводам домашним питомцам, маленьким детям и самим не запинаться их можно спрятать в стене.
Размещаются провода, отступив от потолка 10-15 см. На этом уровне обычно не вешают картины или фотографии, поэтому риск повреждения будет минимальным. Но если в комнате планируется устанавливать подвесной потолок, то расположение кабелей будет зависеть от его конструкции.

Тщательно выбирайте высоту розеток
Риски попадания воды
Прокладывать проводку нужно так, чтобы исключить возможность попадания на нее или распределительные коробки воды. Не стоит устанавливать розетки или выключатели, а также делать разводку в помещениях с высокой влажностью и температурными перепадами. Поэтому в туалетах и ванных комнатах проводиться только освещение, а наличие электрофурнитуры не желательно.
Обратите внимание!
Если в доме отсутствует заземляющий контур и разводка выполняется двумя проводами, то в этих помещения запрещается использовать розетки.
Также схема разводки электрики не должна предусматривать установку распределительных коробок, выключателей или розеток на наружных стенах и в полах.
Пожарная безопасность
При планировании разводки и подборе подходящего сечения проводов нужно учитывать возможность их нагрева и возгорания конструкции. Поэтому прокладывать провода следует в максимально возможном удалении от легковоспламеняющихся предметов и элементов конструкции.
Обычно в квартирах соединение проводов в распределительных коробках осуществляется простой скруткой. Для этого нужно очистить объединяемые провода от изоляции примерно на 5 см от концов. При помощи плоскогубцев плотно скрутить их вместе и заизолировать изолентой или использовать специальные колпачки.

На фото схема разводки электропроводки в квартире
Правильное соединение проводов
Для правильного объединения проводов потребуется паяльник, припой и флюс. Каждый очищенный от изоляции провод сначала облужается, а том впаивается в схему. При этом необходимо оставлять небольшой запас провода в коробке на случай выполнения работ в будущем.
Методы электроразводки
Монтаж электропроводке в однокомнатной квартире может быть выполнен открытым, закрытым или скрытым под элементы конструкции способом.
Открытый способ подразумевает прокладку без использования дополнительной изоляции. Это самый дешевый и опасный метод, который желательно не применять на практике. При крайней необходимости следует использовать провода с надежной изоляцией.
Разводку проводов открытым методом иногда делают в пластиковых коробах или гофрорукаве. Применяется в офисах и в общественных заведениях.
Кабели можно спрятать под облицовочный материал, которым обшиты или покрыты стены. Например, убрать под гипсокартон или штукатурку.
Самым популярным и безопасным способом является закрытая электроразводка в штрабе или проложенная в специальной трубе. Это возможно, только если на стадии строительства в стены, потолок или пол были вмонтированы эти трубы.

На фото разводка электрики своими руками
Закрепление проводов и коробок
Если поверхность стен не облицована, разводку проводов своими руками можно выполнить, используя алебастр. С помощью шпателя на небольшой участок стены наносится материал и вдавливается провод. Алебастр твердеет быстро, придется придерживать проводку в течение 30-40 секунд до полного засыхания. Расстояние между местами крепления не должно превышать 50 см и кабель должен плотно прилегать к поверхности.
Можно использовать специальные скобы, которые вбиваются в швы между строительным материалом.
Обратите внимание!
Расстояние между креплениями желательно делать небольшое в зависимости от веса выбранного кабеля.
Монтажные скобы можно сделать из гвоздей. Вбив в стену наполовину, они загибаются при помощи молотка, образуя требуемое крепление.
Особенности крепления проводки
При закреплении проводки на стенах с использованием только алебастра есть один недостаток. Раствор быстро сохнет и приходиться постоянно замешивать свежий. Скобы удерживают провод не недостаточно прочно и могут отваливаться в процессе ремонтных работ. Гвозди в процессе крепления способны незаметно для монтажника повредить провод и вызвать короткое замыкание.
Разводку проводов на кухне лучше крепить, используя скобы и дополнительно замазывать алебастром или шпатлевкой. В этом помещении обычно прокладываются тяжелые кабели, рассчитанные на большую нагрузку, поэтому между скобами нужно делать расстояние поменьше.

Иногда нужно штробить как стены, так и пол
Штробление стен
Проще и быстрее выполнить штробление вручную. Стены в обычных квартирах покрыты известковой или цементно-известковой смесью, толщина которой не превышает сантиметра. Она имеет невысокую прочность, поэтому если несколько раз в одном месте провести обыкновенной отверткой, то получиться хорошая штраба, которую можно использовать для прокладки провода. Если отделку сделали из достаточно крепкого материала или ее глубина недостаточная для разводки, то придется использовать специальный инструмент. Для этого прекрасно подойдет болгарка или перфоратор.
Штробление стен в панельном доме
В таких зданиях все стены, потолки и полы имеют повышенную прочность. Преимуществом таких поверхностей является то, что они ровные. Штробить их не желательно. Такая разводка электрики в квартире занимает много времени, от нее много пыли и шума. Если платинируется установить подвесные потолки, то идеальным вариантом будет сделать разводку открытым методом. При этом кабеля следует проводить под потолком с использованием гофрорукава или монтажного короба. Подвесной потолок должен полностью скрыть электропровода.
При утеплении стен изнутри материал можно использовать для того, чтобы скрыть проводку. Выполнять разводку можно, только если стены не промерзают при низких температурах и на них не образуется конденсат. Провода прокладывают на уровне пола, потолка, в панельных швах. В продаже имеются специальные плинтусы как для пола, так и для потолка. В них есть полости, предназначенные для прокладки кабелей. Для того чтобы установить розетки и выключатели стены придется штробить.
Как сделать разводку электропроводки видео:
data-matched-content-rows-num=»4″ data-matched-content-columns-num=»4″ data-matched-content-ui-type=»image_stacked» data-ad-format=»autorelaxed»>Вконтакте
Google+
Мой мир
anatomia-remonta.ru
схемы. Электрика в квартире и доме своими руками
В статье мы расскажем о том, как делается электрика в доме своими руками, схемы разводки также будут рассмотрены. Если пару десятилетий назад на электрические сети городов и даже сел нагрузки были незначительные, то сегодня картина обратная. Очень много высокомощной бытовой техники – стиральные машинки, мультиварки, сплит-системы и прочее.
Нагрузка на электрические сети увеличилась во много раз. И если у городских имеется некоторый запас, то в проводке частного дома такого нет, следовательно, увеличение нагрузки приводит к тому, что провода не выдерживают и начинают разрушаться. Следовательно, стоит вопрос о том, что электрика в квартире и доме своими руками должна не только ремонтироваться, но и меняться полностью.

Раньше делали проводку в домах по самой простой схеме – по выключателю и розетке на каждую комнату, а в современных условиях этого оказывается слишком мало – хочется и три зарядника включить, и ноутбук, и телевизор, и так далее. Чтобы самостоятельно сделать в доме проводку, необходимо знать определенные правила и стандарты, которых следует придерживаться при проведении монтажа. Также вы узнаете как делается схема проводки, как развести своими руками ее правильно и требования к ней.
Нормативные документы
Стройматериалы и вся деятельность строителей регламентируется определенными правилами и требованиями, называются они ГОСТ и СНиП. К электрической проводке в домах и сооружениях применяются также Правила Устройства Электроустановок (в дальнейшем ПУЭ). Именно этот регламентирующий документ прописывает все требования к электрооборудованию, досконально указывая, что с ним делать и каким образом. Вся электрика в квартире и доме своими руками подключается к напряжению лишь после того, как проведены все проверки на наличие короткого замыкания.
Требования к электропроводке в частных домах и квартирах

В том случае, если вы решили самостоятельно изготовить электропроводку в своем доме, необходимо внимательно изучить все требования, предъявляемые к ней. Но основное внимание следует уделять следующим моментам:
- Основные компоненты электрической проводки (коробы распределительные, выключатели, розетки, счетчики) необходимо делать легкодоступными. Довольно просто монтируется проводка в доме своими руками. Электрика, правда, требовательна с точки зрения безопасности. Но все нормы можно без труда соблюсти.
- Выключатели по ПУЭ нужно выполнять на уровне 0,6-1,5 метра от поверхности пола. Причем нужно обращать внимание на то, что при открытии дверей они не должны создавать препятствие. Например, если дверь открывается вправо, то выключатель нужно располагать слева. А если дверь открывается влево, то выключатель монтируется справа. Кабель необходимо прокладывать к выключателю сверху.
- Розетки монтируются на уровне 0,5-0,8 метра от поверхности пола. Дело в том, что на таком уровне нужно ее располагать в целях безопасности при затоплении дома. Причем от газовой или электроплиты, радиаторов отопительных, труб (и иных предметов, имеющих заземление) должно выдерживаться расстояние не меньше 0,5 м. Ко всем розеткам провода идут снизу вверх. Именно так проводится монтаж электропроводки в квартире своими руками. Схемы разводки приведены в статье.
- На каждые 6 кв. м. площади комнаты должна быть одна розетка. Исключение – кухня, в которой монтируется столько розеток, сколько необходимо (исходя из количества бытовой техники, располагаемой в ней). В туалете запрещается монтаж розеток, а вот в ванной разрешен, только при условии, что имеется развязка через трансформатор (на первичную обмотку подается 220 Вольт, со вторичной снимается столько же). Установка трансформатора производится за пределами ванной комнаты.
- Перед началом проведения работ нужно сделать план электропроводки, четко обозначить ее расположение в стенах. Обратите внимание, что все провода должны располагаться либо горизонтально, либо вертикально – но не по диагонали или по ломаной. Так не должна делаться проводка в доме своими руками. Схема подключения всех приборов должна учитывать эту особенность.
- От перекрытий, труб и прочих препятствий должно быть определенное расстояние. Например, от балок нужно выдерживать расстояние в 5-10 см, от карнизов — столько же. От потолка нужно выдерживать примерно 15 см, от пола — 15-20 см. Если речь идет о вертикальных поверхностях, то от дверных и оконных проемов как минимум 10 см должно быть. А вот между газовой трубой и проводкой нужно выдерживать расстояние свыше 0,4 м.
- Внешняя или скрытая проводка не должна прикасаться к металлическим частям каких-либо конструкций.
- В случае если несколько проводов идут параллельно, расстояние нужно выдерживать между ними свыше трех миллиметров. Альтернативный вариант – прятать каждый провод в защитный короб или гофру. Так монтируется электрика в доме своими руками. Схемы должны составляться с учетом этого.
- Соединять и разводить провода следует в специальных распределительных коробах. Все места соединений нужно тщательно изолировать, причем обязательно следует учитывать одну особенность – запрещается соединять медные и алюминиевые провода. Если делаете проводку из медного провода, то делаете ее всю из него, никаких участков из алюминия не должно быть.
- Заземление (провода нуля в том числе) необходимо закреплять ко всем приборам при помощи болтовых соединений.
Вот такие требования запрашивает вся электрика. Своими руками схемы соединений составить можно, только если учесть все эти правила и нормы.
Проект электропроводки в доме

Первым делом вам необходимо создать проект электропроводки, именно с него и начинается все. От него будете отталкиваться в дальнейшем при проведении монтажа. Конечно, будет намного лучше, если его вам сделают опытные техники, которые не один год занимаются этим делом. Но если у вас имеется опыт, дерзайте.
Но учтите, что от того, как сделан проект, зависит ваша же безопасность. Вам обязательно нужно знать, какие условные обозначения применяются при составлении схем и проектов. Стоит отметить, что российские стандарты довольно сильно отличаются от европейских или американских, поэтому не стоит использовать зарубежные схемы в условиях нашей страны. Проектируется вся электрика в доме своими руками (схемы приведены в статье) на начальном этапе.

Рисуете план дома или квартиры, отмечаете на нем места, в которых будут установлены розетки, выключатели, люстры и т. д. О количестве электроприборов было сказано немного ниже. На этом этапе главная цель – создать схему, на которой будут обозначены все места монтажа приборов. Вторая часть – наметить места прокладки проводов по квартире. Конечно же, вам нужно знать, в каких местах будет стоять бытовая техника.
Разводка проводов
Затем производите разводку всех проводов. И если создание схемы с расположением потребителей – простое дело, на этом этапе работ стоит более подробно остановиться. Можно использовать три типа подключений и разводки:
- Последовательный.
- Параллельный.
- Смешанный.
Наиболее привлекательным с точки зрения экономии материалов считается третий.

Делается электрика в доме своими руками (схемы смешанного типа) с максимально возможной эффективностью. Чтобы облегчить себе работу, проводите разгруппировку:
- Освещение коридоров, жилых помещений, кухни.
- Ванная и туалет (освещение).
- Розетки в жилых комнатах, коридорах.
- Розетки в кухне.
- Розетка электрической плиты (при необходимости).
Обратите внимание, что это простейший вариант группировки потребителей электроэнергии. Чем меньше групп, тем меньше материалов будет израсходовано. Вышеприведенный пример – самый простой и экономичный. Можно усложнить: буквально к каждой розетке, например, подводить электропроводку. О том, как провести электрику в частном доме своими руками, вы начинаете немного осознавать.

Чтобы упростить прокладку электропроводки, ее можно монтировать под полом (для розеток). В случае с верхним освещением можно проводить монтаж в плитах перекрытий. Идеально для «ленивого» способа – отпадает необходимость штробировать стены и потолок. Причем на план-схеме данный тип проводки нужно отмечать пунктирными линиями.
Расчет тока потребления
Обязательно нужно учитывать силу тока, которая будет протекать по сети. Для этого имеется простая формула: сила тока – это отношение суммарной мощности всех потребителей к напряжению (можно сказать, что это константа, так как стандарт напряжения в нашей стране 220 Вольт). Допустим, у вас следующие потребители:
- Электрический чайник мощностью 2000 Вт.
- Десяток ламп накаливания, каждая по 60 Вт (всего 600 Вт).
- Микроволновая печь мощностью 1000 Вт.
- Холодильник мощностью 400 Вт.

Напряжение в сети 220 В, суммарная мощность равна 2000+600+1000+400, то есть 4000 Вт. Разделив это значение на напряжение в сети, получаем 16,5 А. Но если взглянуть на практические данные, то в квартирах и домах максимальное потребление тока редко когда доходит до 25 Ампер.
По этому параметру необходимо выбирать все материалы для проведения монтажа. В частности, от силы тока зависит сечение проводов. Обратите внимание на то, что нужно брать всегда запас в 25%. Другими словами, если вы вычислили ток потребления 16 А, нельзя устанавливать предохранитель с таким же значением тока срабатывания. Нужно выбирать стандартное значение больше, нежели расчетное.
Марки проводов для использования в домах

Теперь о том, как монтируется электрика в доме. Кабель (правила ПУЭ регламентируют все его параметры) необходимо выбирать, исходя из токовых характеристик. Желательно, чтобы в доме или квартире проводка была сделана из таких материалов:
- Провод марки ВВГ-5Х6. Этот провод состоит из пяти жил, каждая имеет сечение 6 кв. мм. Он широко используется для домов, имеющих трехфазную сеть, чтобы соединить осветительный щиток с основным.
- ВВГ-2Х6 имеет две жилы сечением 6 кв. мм. Широко используется для домов с однофазным питанием, чтобы соединить осветительный щиток и основной.
- Провод марки ВВГ-3Х2,5 имеет три жилы, у каждой сечение 2,5 кв. мм. Применяется для соединения осветительных щитов с распределительными коробками. Также от коробов до розеток.
- Марка ВВГ-3Х1,5 имеет три жилы, у каждой сечение 1,5 кв. мм. Применяется для подключения выключателей и ламп освещения.
- Марка провода ВВГ-3Х4 трехжильный, сечение каждой жилы 4 кв. мм. Применяется для подключения электрических плит.
Подсчеты количества материалов

Теперь считаете, из каких компонентов (в том числе и мелких) состоит электропроводка в доме. Своими руками проект, разводка, монтаж, выполняется достаточно быстро. Правда, вам придется изрядно постараться как можно точнее сосчитать количество провода. Для этого, согласно плану, проходите по квартире с рулеткой. Проведя замеры, добавьте сверху метра четыре – запас лишним не будет.
На входе в дом ставится осветительный щит, все провода из дома подходят к нему. В нем производится установка автоматических выключателей. Обратите внимание на то, что автоматы должны иметь максимальный ток срабатывания 16 или 20 Ампер. Электрическая плитка должна подключаться через отдельный автоматический выключатель. При мощности до 7 кВт используется автомат на 32 А, при большей – на 63 А.
После считаете количество распределительных коробок и розеток, ничего сложного в этом деле нет, производится это по схеме, составленной ранее. В дальнейшем вам потребуются различные «мелочи», например, изоляционная лента, наконечники, трубки, кабель-каналы, коробки, термоизоляция, и прочие. Теперь стоит поговорить о том, какими инструментами проводится монтаж проводки в доме своими руками. Схема рассмотрена довольно подробно.
Инструменты для проведения работ

При проведении всегда придерживайтесь правил техники безопасности. Чтобы не запутаться, лучше выполнять самостоятельно, если же у вас есть напарник, то помощь должна быть минимальной – подай, принеси, не мешай. Вам потребуется следующий инструмент:
- Мультиметр.
- Перфоратор.
- Болгарка.
- Шуруповерт.
- Плоскогубцы.
- Кусачки.
- Фигурная и плоская отвертки.
- Уровень.
Если вы проводите ремонт в старой квартире и параллельно меняете проводку, необходимо все кабели вытянуть, чтобы они не мешали. Для этой работы пригодится специальный датчик обнаружения электропроводки.
Разметка расположения проводов
На стене наносите метки, по которым будете прокладывать провода. Обратите внимание на то, соответствует ли правилам положение проводов. После того как наметили места прохождения электрокабелей, можно обозначить розетки, коробки, щитки и выключатели. Обратите внимание на то, что в новых квартирах под установку щитка имеется ниша. А в старых домах щиты просто крепятся к стене.
Штробирование стен

Первым делом устанавливаете на перфораторе специальную насадку и высверливаете отверстия для установки распределительных коробов, выключателей и розеток. Чтобы прокладывать провода, необходимо сделать в стенах канавки – штробы. Они делаются при помощи болгарки или перфоратора. Какой бы способ ни выбрали, грязи и пыли будет достаточно. Канавка должна иметь глубину 2 см. Что касается ширины, то ее должно хватить, чтобы уложить все провода. Как вы понимаете, разводка электропроводки своими руками – дело нехитрое, сложнее с физической точки зрения сделать монтаж.
Отдельная история с потолком. Если планируете делать навесной, то все провода просто устанавливаете на перекрытии. Это самый простой способ. Немного сложнее – сделать неглубокую штробу. И еще один – спрятать в перекрытии. Например, в панельных домах применяются такие перекрытия, в которых имеются внутренние пустоты. Поэтому хватит двух отверстий, чтобы проложить провода. И последнее – это пробивание отверстий в углах комнат, чтобы вывести провода к центральному щитку. После приступаете к монтажу электропроводки закрытым (придется штробировать стены) или открытым способами.
Заключение

Самое главное в монтаже электрической проводки в домах и квартирах — придерживаться всех норм и правил по ГОСТу, СНиПу, ПУЭ. Так вы не только сможете добиться максимальной эффективности от электропроводки, но и надежности, долговечности, а самое главное — безопасности. И старайтесь применять при монтаже только качественные материалы. Например, провода желательно использовать медные — у них намного больше срок службы (лучше проводимость, меньше нагреваются).
fb.ru
Часть 1 Электропроводка в квартире своими руками пошаговая инструкция
Этап 1. Часть 1. Схема электропроводки квартиры.
Реально ли в принципе обычному не подготовленному человеку выполнить электропроводку квартиры
своими руками под ключ?
Отвечаю. Если вы не патологический лентяй, то однозначно да.
В данной статье представлена одна из частей практического пособия к выполнению, электропроводка в квартире своими руками пошаговая инструкция, с детальными комментариями и пояснениями автора. Хочу обратить ваше внимание, на то, что аналогичный видео и текстовый материал публикуется в сети как платный, на данном ресурсе он от начала и до конца представлен совершенно бесплатно в свободном доступе для всех посетителей сайта.
В данной инструкции мы максимально детально разберем вопрос, выполнения стационарной электрической проводки в квартире исключительно своими руками, причем весь процесс будет рассмотрен от самого начала и до конца.
Вкратце о том, что включает в себя пошаговая инструкция электропроводка в квартире своими руками:
- 1 этап. Подготовка и выполнение схемы электропроводки квартиры. Выбор, марки и расчет сечения проводов, освещенности помещения, а так же устройств защиты электрической цепи.
- 2 этап. Монтаж электропроводки. Прокладка проводов, соединение жил проводов в распределительных коробках. Монтаж и подключение силового квартирного щитка. Проверка выполненной электропроводки.
- 3 этап. Монтаж подрозетников (установочных коробок).
- 4 этап. Монтаж розеток и светильников. Подключение электробытовых устройств не имеющих стационарных розеток.
Кому будет полезно данное руководство?
В первую очередь тем, кто решил или планирует выполнить полный или частичный монтаж, замену электропроводки квартиры или комнаты своими силами. А также тем, кто хочет выполнить качественную электропроводку воспользовавшись услугами электромонтажа частных фирм или организаций.
Исходя из того, что данная тема очень большая и просто физически не может быть спрессована в одну статью, материал разделен на нескольких небольших, но максимально подробных частей.
Что такое схема электропроводки квартиры и зачем она нужна?
Начнем с самого начала.
В первую очередь для того чтобы выполнить электропроводку нам потребуется электрическая схема помещения.
Схема электропроводки представляет собой план помещения, на котором в схематичном виде изображаются следующие элементы:
- Розетки.
- Выключатели.
- Лампы освещения.
- Распределительные коробки.
- Силовой щит.
- Места электрических выводов для последующего подключения к ним различного оборудования (например, кондиционеров, варочных панелей и духовых шкафов, принудительной вентиляции).
- Маршрут прокладки проводов силовой и осветительной части.
Пример схемы изображен на рисунке ниже.

Для чего нужна схема электропроводки помещения?
Пояснение стоит начать с того, что схема электропроводки является фундаментом грамотно выполненного ремонта. И вот почему:
- Именно с электропроводки начинается любой капитальный ремонт.
- Последующий этапы ремонта закроют доступ практически ко всем изменениям электропроводки помещения.
- Финишным индикатором уровня комфорта помещения (если говорить о качественном ремонте) будет опять же электрика — это достаточная освещенность помещения, удобно расположенные и в нужных местах розетки и выключатели
Важно! Правильно составленная схема является руководством к грамотному выполнению всей электропроводки любого помещения.
Опишу одно из многочисленных преимуществ выполнения электропроводки по схеме, которое наглядно покажет конечным потребителям важность данного этапа.
Всем нам хорошо знакома следующая вещь.

Правильно, это различного рода удлинители, сетевые адаптеры и переноски. Если рассмотреть готовую электрику квартиры с точки зрения комфорта, то отсутствие или минимальное использование представленного выше устройства мобильного переноса электричества будет одним из критериев грамотно продуманной электропроводки. Ведь если в итоге законченного ремонта у вас половина розеток окажется в местах где будет стоять крупногабаритная мебель (шкафы, кровати, диваны), то со сто процентной вероятностью по всему полу квартиры будут валяться те самые злосчастные удлинители и переноски. Встает вопрос, зачем тогда вообще делать новую электропроводку?
Пример выполнения электропроводки без схемы.
Перед нами однокомнатная квартира, которая состоит из 4 помещений:



- Ванная, туалет (совместного исполнения).


На примере большой жилой комнаты, не опираясь на то как будет стоять мель попробуем расположить розетки по площади данного помещения.
Напомню, наше помещение зал.

Логичнее всего распределить розетки по разным концам комнаты. Например, так.

Исходя из собственного опыта работы электриком замечу следующее, в 90% случаев распределение розеток происходит так сказать «от балды», причем распределяются они либо второпях хозяином, которого подгоняют работяги штукатуры-сантехники, либо их на свое усмотрение распределяет электрик. К чему приводит такое халатное отношение мы увидим на следующих рисунках.
Ремонт закончен, мебель и бытовая техника расставлена.


А где же окажутся розетки?

Из 4 розеток, распределенных по комнате, 2 окажутся загороженные мебелью и не будут использоваться никогда.
Что мы теряем? Давайте разберемся:
- Силы и время на прокладку провода, монтаж 2 подрозетников (монтажных стаканов) и установку 2 розеток.
- Деньги на покупку 2 розеток, лишних метров провода, 2 подрозетников (монтажных стаканов).
А если учесть, что монтаж будет выполнятся наемными электриками, то сюда стоит прибавить стоимость работы по прокладке провода, установке подрозетников (монтажных стаканов) и розеток.
Я думаю, что в процессе ремонта потраченным в пустую деньгам можно найти более нужное и полезное применение.
На довольно простом примере мы увидели насколько может быть важна схема электропроводки. Замечу, что мы разобрали только одну комнату представленной в примере квартиры. Представьте, что получиться если сделать бездумную электрику везде.
Теперь, когда мы имеем понимание важности составления и схемы электропроводки квартиры можем перейти ко 2 части пошаговой инструкции электропроводка в квартире своими руками.



elektrika-svoimi-rykami.com








