Редуктор давления воды в системе – Редуктор давления воды в системе водоснабжения
редуктор системы водоснабжения в квартире, правильная регулировка
Когда необходимо создать новую систему водоснабжения или реконструировать старую, важно правильно разместить все приборы, которые обеспечат возможность бесперебойного потребления воды, а также фитинги и другие конструктивные элементы системы. Важной частью этой конструкции выступает регулятор давления воды или редуктор.
Что такое регулятор давления воды в системе водоснабжения квартиры и дома?
Давление в гидросистеме может меняться в ту или иную сторону. Это неудобно для потребителей и может быть опасно для конструкций. Регулятор давления воды в системе водоснабжения стабилизирует напор, поддерживает уровень воды. Если напор в трубах повышается резко, это может вызвать их повреждение.
Регулятор предохраняет от перегрузок и гидроударов, которые могут поступить от магистрали.
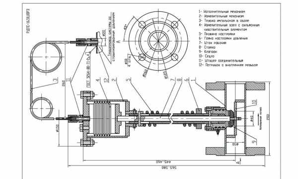
Устройство и принцип действия РДВ
РДВ имеет металлический корпуса с соединением, оснащенным резьбой. Чтобы пользователь мог самостоятельно настроить напор воды, прибор содержит винт настройки и манометр.
В водных коммуникациях частного дома стабилизацию выполняют при помощи реле и гидроаккумулятора, которые встроены в магистраль и регулируют работу насоса. РДВ используется в таких системах водоснабжения:
- водозаборных;
- противопожарных;
- оросительных;
- технологических;
- коммунальных.
Конструкция всех регуляторов идентична и включает, в частности, клапан и поршень, пружинно-мембранный механизм, блок управления.
Принцип работы РДВ состоит в том, что он регулирует поток входящей через пружину и мембрану воды, делает его стабильным на выходе. Это защищает трубопровод от перегрузок и скачков подачи воды.
Прибор имеет внешний корпус из металла и два соединения с резьбой, которыми подключается через основную трубу к водопроводной системе.
Виды регуляторов
РДВ бывают нескольких видов: поршневые, мембранные, проточные, автоматические и электронные.
Поршневые
Так выглядит поршневой регуляторЭтот вид регулятора давления – самый популярный клапан для воды. Главное его преимущество – низкая стоимость. Механизм работает с помощью поршня, увеличивающего или уменьшающего проходное сечение канала трубы. Напор воды устанавливается вентилем вращения. На выходе напор имеет диапазон от 1 до 5 атм.
Недостатком регулятора подобной конструкции является чувствительность поршня к попаданию мусора. Это может стать причиной износа и последующей поломки. Обезопасить от этого сможет фильтр, часто он даже входит в комплектность прибора.
Мембранные
В регулировке давления воды мембранный вид редуктора имеет преимущества по нескольким показателям:
- регулировка воды в пределах от 0,5 до 3,0 куб.м/ч;
- пружина и мембрана установлены в герметичной камере;
- высокая степень надежности;
- не требователен в эксплуатации.
Мембранный регулятор давления водыОднако у него есть и недостатки: высокая стоимость и большое количество движущихся деталей в устройстве, что усложняет процедуру ремонта.
Проточные
Индивидуальность данного вида РДВ – в отсутствии движущихся механизмов. Это является существенным плюсом, потому как обеспечивает защиту от поломок и увеличивает срок эксплуатации. Эта модель обеспечивает движение потока с помощью постоянных вращений его во внутреннем лабиринте.
Отсутствие отдельных механизмов и использование пластмасс в качестве материалов для изготовления редуктора обеспечивают его низкую стоимость. Но в данную модель необходимо отдельно устанавливать клапан на входе. Диапазон работы 0,5–3,0 атм.
Автоматические
Автоматическое устройство регулирует напор воды в трубопроводе благодаря мембранному механизму. Сила сжатия пружин зависит от силы напора воды. При этом происходит процесс размыкания и замыкания контактов в регуляторе, что и производит запуск или выключение помпы в насосе. Реле является стабилизатором давления при подаче воды в квартире или доме.
Электронные
Электронный механизм контролирует расход воды в трубопроводе и по мере необходимости включает насосную станцию. Датчик снимает и обрабатывает необходимые данные. Когда в трубах воды нет, сигнал поступает на электронный регулятор и помпа не включается. Конструкция состоит из:
Электронный регулятор- Корпуса.
- Датчиков слежения.
- Электронного реле.
- Втулки, включающей регулятор давления.
- Муфты, к которой подключается система.
Задать параметры стабилизации можно на экране, где отображаются характеристики подачи воды. Электронный механизм слежения за водным потоком более эффективен, чем механический. Регуляторы на механической основе не всегда могут вовремя среагировать на сухой ход в системах водоснабжения, поэтому электронные аппараты все чаще используются в быту.
Такие редукторы работают без шума и надежно защищают от скачков напора воды.
Как выполняется установка редуктора давления воды
Расположение РДВ регламентируется техническими правилами для систем подачи воды и ее утилизации. Устройства должны находиться в начале запорной арматуры, перед приборами учета. Так они более эффективно защитят техническое оборудование, счетчики воды и фильтровочные узлы.
Как правильно разместить в квартире
Установка редуктора давления способствует стабилизации тока жидкости в трубах, защищает систему от сбоев, предотвращает вероятные поломоки от гидроударов. Многие жители квартир уже испытали положительные результаты установки данного устройства.
Бытовые регуляторы способствуют сокращению магистрального напора воды. Устанавливать их нужно за учетными приборами и очистительным фильтром. Лучшее положение для трубы – горизонтальное. Регулятор помещают между кранами корректировки давления обязательно вертикально. В наклонном или горизонтальном положении механизм монтировать нельзя.
Перед установкой прибор надлежит собрать и проверить боковые заглушки на наличие отверстий. Позже сюда будут ставиться манометры. Монтаж выравнивателя давления в квартире не имеет принципиальных отличий от установки счетчиков для холодной и горячей воды. Чтобы определить, куда движется жидкость внутри механизма, ставят метку.
Если монтируют с использованием полипропиленовых труб, то применяют переходники, которые поставляются в комплекте.
В установку регулятора также необходимо включить сетчатый фильтр. Шаровый кран для регулятора давления в таком случае обязателен при установке. Стыки соединений должны прилегать максимально плотно друг к другу, поэтому прокладывают ФУМ-ленту или паклю.
С помощью разводного ключа затягивают соединения с проложенным уплотнителем, завершая процесс установки. При затягивании гаек не нужно слишком усердствовать, потому что чаще всего они выполнены из латуни, следовательно, среднепрочного типа. Монтирование – трудоемкий процесс, и если вы не обладаете соответствующими навыками, то лучше будет пригласить мастера.
Правильная установка РДВ в частном доме
Регулятор давления горячей или холодной воды в индивидуальном доме идентичен по функциям таковому в квартире. Разница в наличии помпы для поддержания необходимого напора воды. РДВ вместе с насосом монтируется с манометром, направленным вверх.
Местом установки служит соединение магистральной трубы с системой подачи. Если же вода подается из скважины, то регулятор воды крепится за ней. Производители некоторых марок упрощают покупку данного вида приборов, предлагая комплект с насосом.
Во время обвязки ГВС учитывают систему фильтрации, если она не была встроена сразу. Место крепежа фильтра – это начало домовой трубы. С двух сторон редуктор обеспечен запорной арматурой. Регулирование силы потока производится с помощью прямой линии – это 5 рабочих диаметров. Установка устройств требует технических знаний и соответствующего опыта.
Регулировка редукторов давления воды в системах водоснабжения
Разные регуляторы воды обеспечивают разную функциональную скорость. Образование протечки снижает уровень напора в среднем на 1,5 атм. Через пару секунд напор становится сильнее, выше статического состояния. Идеальное значение напора на выходе – 1,5 атм.
Если сила движения воды в трубопроводе ниже, то поток слишком замедлится. Эти параметры следует учитывать при регулировке устройства редуктора.
Чтобы РДВ работал исправно, необходимо промывать встроенный фильтр. Если это не устраняет причину неисправности, то дело в износе его механических элементов. Регулировка выполняется, когда система функционирует с напором воды в ней. При отсутствии манометра систему не стоит трогать, это может сбить настройки, выставленные на заводе.
В видео показано, где лучше всего устанавливать редуктор и как правильно отрегулировать давление в нем:
Критерии выбора
При выборе регулятора водоснабжения учитывайте его материал, технические характеристики конкретной модели и особенности конструкции прибора.
Конструктивные особенности
Конструктивно РДВ разделяются на поршневые и мембранные. Поршневые модели практически не изнашиваются, но даже с учетом этого они менее надежны, потому что их механизм чувствителен к мусору и загрязненной воде.
Мембранный редуктор, напротив, неприхотлив в эксплуатации благодаря диафрагме, разделяющей работу по двум камерам. В герметичной части находятся основные механизмы. При правильном соблюдении инструкций по эксплуатации редуктор будет работать долго и надежно, но необходимо постоянно наблюдать за сохранностью мембраны.
Нормативные требования к квартирным регуляторам
К нормативным требованиям относят следующие:
- Квартирные регуляторы должны иметь свободный доступ и обеспечивать давление, не превышающее 0,3 МПа (3 кгс/см2).
- Охват работы выходного давления до 0,04 МПа.
- Пропускная способность в значении до 0,5 л/с.
- Количество срабатываний не менее 250 тыс. с учетом эксплуатации до 10 и более лет.
Технические параметры
Предприятия выпускают РДВ с разными параметрами оснащения. Чтобы понять, какой именно тип устройства нужен для установки в квартире, необходимо изучить технические характеристики. Эта информация предоставлена в техпаспорте или в таблице на задней панели регулятора воды.
Важно также обратить внимание на рабочую температуру механизма. Если есть указание на 0–40 °С, то редуктор предназначен для водопроводов холодной воды. Для подачи горячей воды выбирайте редуктор с показателем 130 °С.
Материалы и качество производства
Регулятор воды должен быть выполнен из прочных металлических сплавов – бронзового, стального, латунного – с лигатурами для защиты от коррозии.
Дабы не ошибиться с выбором качественного изделия, смотрите на критерий цены и массы устройства. Качество всегда стоит дороже, а более тяжелый вес говорит о наличии металла.
Обзор редукторов регулировки давления воды в системах водоснабжения
Стабильное давление обеспечивает правильную работу системы подачи воды. На рынке предлагаются модели отечественного и иностранного изготовления. Перед покупкой стабилизатора давления воды изучите распространенные марки устройств.
Популярные модели РДВ Honeywell
РДВ этой марки служат для стабилизации систем водоснабжения, защищают от рисков перепада напора воды, бесшумны в работе.
Признанными марками являются устройства:
- Honeywell DDS 76 1/2″: в набор входит фильтр очистки, реле ведет сравнительную таблицу до и после его применения, при скачке напора больше оптимального наступает обратная промывка;
- Honeywell D06F-1/2″ B: поддерживает стабильный напор в трубопроводе, настройка происходит поворотом крана регулятора давления, имеется шкала установки и отрезок трубы для монтажа манометра;
- Honeywell D06F-1/2″ A: обечпечивает предохранение системы и оборудования, постоянный заданный уровень давления;
- Honeywell D06F-3/4″ B: подходит для бытового и промышленного использования в системе с горячей водой;
- Honeywell D06F-3/4″ A: защищает систему от избытка давления, в наличии патрубок, к которому подключается манометр, шкала и регулирующая ручка.
Приборы, изготовленные компанией Honeywell, нельзя назвать дешевыми, но при этом их прочность и долговечность полностью обосновывают стоимость.
Модели РДВ Valtec
На рынке представлены следующие модели РДВ:
- Редуктор мембранный Valtec VT.085 1/2″ поддерживает оптимальный уровень давления воды и газов для водоснабжения и отопления. Его плюсы в том, что он не подвержен влиянию загрязнений среды и не содержит трущихся элементов.
- Valtec VT.082 1/2″ – редуктор с фильтром и манометром снижает давление в бытовых трубах с горячей и холодной водой, несложен в ремонте.
- Редуктор поршневой VALTEC VT.087 1/2″: снижает давление в магистралях с водной средой, воздухом или газом. Регулирование в диапазоне 1,0–4,5 бар.
Далее служба технической поддержки VALTEC рассказывает о назначении и принципе работы редукторов:
Отечественный регулятор давления воды РДВ
Отечественные марки включают несколько разновидностей:
- Регулятор муфтовый РДВ-2-М: для промышленного применения. Равномерно распределяет жидкость по магистрали и этажам коммунальных систем.
- Регулятор муфтовый РДВ-2А-Ф: предназначен для нормализации давления в горячих и холодных магистралях в бытовых условиях.
- Регулятор муфтовый РДВ15-2А-М: подходит для коммунальных хозяйств с целью обеспечения стабилизации водного тока.
- Регулятор муфтовый РДВ-2А-М: равномерно распределяет жидкость, рассчитан на температуру воды, не превышающую +70 °С.
Обслуживание и ремонт
Если не получается сделать настройку параметров, значит нарушена целостность мембраны. При протекании корпуса редуктора его снимают и разбирают.
Возможно, дело в поломке пружины. Они продаются отдельно, поэтому подобная неисправность легко устранима. После ремонта регулировку в редукторе настраивают заново.
provodoprovod.ru
понижающий редуктор, устройство понижения давления воды в водопроводе, принцип работы
Содержание:
Эффективность и долговечность сантехнических приборов напрямую зависит от соблюдения оптимального режима их работы. Одним из элементов, который призван обеспечивать необходимые параметры системы, является редуктор давления воды.

Особенности устройства и работы редуктора
Редукторы давления бывают двух типов:
- Регулирующие напор внутри трубы до сантехнического прибора. На слесарном сленге такие конструкции называются регулятором «до себя». Приборы данного типа функционируют в автоматическом режиме, поддерживая нормальный напор в системе. Сердцевиной устройства является клапан, способный менять свою величину. Он пребывает в открытом положении, если давление воды не превышает заданного показателя. Редукторы данного типа называют также пропорциональными, т.к. их внутренний диаметр напрямую зависит от напора воды. Чаще всего приборы «до себя» монтируются в отопительных контурах и насосных станциях.
- Корректирующие давление воды на участках трубопровода после сантехнического прибора. Эти регуляторы называют «от себя». Именно эти устройства чаще всего можно встретить в бытовых системах. Принцип их работы во многом похож на редукторы «до себя»: управление величиной потока здесь также осуществляется за счет изменения сечения клапана. При значительных скачках давления в трубе внутренняя трубка полностью или почти полностью закрывается. Это дает возможность смягчить нагрузку на бытовые приборы и трубы. После уменьшение давление сечение клапана автоматически увеличивается.

Роль редуктора давления воды в системе водоснабжения квартиры трудно переоценить. Этот элемент позволяет эффективно сглаживать случающиеся скачки давления в общей трубе, сохраняя бытовые приборы от повреждений. Редукторы понижения давления воды «от себя» обладают достаточно простой конструкцией. Как результат, их работа отличается надежностью и эффективностью. Какие-либо приводы в процессе не участвуют. Для приведения клапана в движение используется энергия движения воды. Внутри трубы поршень расположен таким образом, что на него постоянно давит вода. По другой стороне устанавливают компенсационную пружину, которая уравновешивает давление жидкости.
При превышении давления в системе мембрана испытывает на себе дополнительную нагрузку. Это приводит к сжиманию пружины и уменьшению дистанции от клапана до посадочного места. Как результат, внутреннее сечение протока сокращается. В итоге достигается уменьшение давление в трубопроводе. По мере снижения нажима на мембрану пружина начинает разжиматься обратно, постепенно открывая все пространство для потока.
Понижающий редуктор для воды отличается надежностью и неприхотливостью в работе. Настроить необходимые параметры очень просто, для чего прилагается подробная инструкция. Для работы прибора не требуется электрическая энергия – он полностью механический. Что касается технического обслуживания, то нужда в этом практически не возникает.
Назначение
Редуктор понижения давления призван решать такие задачи:
- Обеспечивать сохранность трубопровода и подключенных к нему сантехнических приборов от скачков давления. Как показывает практика, случаи колебания давления в центральных коммуникациях происходят с завидной регулярностью. Особенно часто это случается в многоквартирных зданиях, где при подаче воды на верхние этажи ее напор существенно возрастает. Это чревато поломками дорогостоящего оборудования и порывами трубопроводов.
- Компенсировать гидравлические удары. Еще одно распространенное явления, от которого страдают как трубы, так и сантехника.
- Снижать внутреннее давление в системе до оптимальных показателей. Работа в режиме повышенного давления провоцирует быстрый износ оборудования и коммуникаций. Некоторые приборы оснащаются встроенной защитой, которая отключит агрегат в критической ситуации. Это относится к проточным нагревателям. Но такая функция предусмотрена не везде. К примеру, на накопительном бойлере подобной защиты нет. Там из-за сбоев работы предохранительного клапана будет происходить неоправданный сброс нагретой воды. В итоге это провоцирует рост коммунальных платежей.
- Предохранять жилища от затопления из-за порывов трубопровода. Как только в магистрали появится протечка, редуктор, понижающий давление воды, уменьшит ее напор. Это существенно снизит количество попавшей наружу жидкости до ее обнаружения.
- Обеспечивать снижения шума водозаборных модулей. Слишком большой напор воды создает неприятный шум внутри труб и сантехнических приборов. Благодаря стабилизатору эта проблема оперативно решается.

Система, оснащенная редуктором давления, демонстрирует более высокую надежность и эффективность. В первую очередь это касается стабилизации внутреннего давления, что благотворно сказывается на работе всего оборудования. Большая его часть рассчитана на работу в режиме до 5 атм., что следует учитывать при настройке редуктора.
Какой стабилизатор давления лучше для водоснабжения
Выбор подходящей модели редуктора для понижения давления воды ориентируется на известное соотношение цены и качества. На рынке представлено достаточно много продукции от различных производителей. Для надежности лучше выбирать устройства от проверенных компаний.
Honeywell
Продукция этой немецкой фирмы отличается высокой надежностью. Однако стоимость таких приборов достаточно внушительная. При выборе подходящей модели необходимо учитывать устройство редуктора давления воды, материал его изготовления и технические параметры. Приборы данного типа могут быть поршневыми или мембранными.

Поршневые модели отличаются высокой износостойкостью, при довольно средней надежности. Причина кроется в низком качестве отечественной воды, что провоцирует засорение и коррозию. При наличии в жидкости песка и ила прибор начинает заклинивать. Чтобы предотвратить подобные эксцессы, рекомендуется выбирать модели с фильтром.
РД-15
Внутри этого прибора мембранного типа рабочая камера разделена на два отсека. Как результат, редуктор для понижения давления воды приобретает высокую надежность и простоту обслуживания. Один из отсеков абсолютно герметичен, что перекрывает в него доступ воды. Он предназначен для размещения большинства функциональных узлов.

Благодаря подобному устройству прибор получает защиту от ржавления и засоров. Чтобы максимально продлить эксплуатацию стабилизатора, необходимо соблюдать правила использование и следить за цельностью внутренней перегородки. Редукторы РД-15 относятся к бюджетным моделям, и представлены на рынке в нескольких модификациях.
FAR
Рассматривая вариант с регулятором FAR, необходимо пристально изучить его технические характеристики. Особенно важны показатели входного и выходного давления. Отправляясь за покупкой, рекомендуется вооружиться параметрами своего водопровода и тех приборов, которые на нем установлены.

Одним из важнейших показателей является рабочая температура. Отдельные редукторы давления для водопровода рассчитаны на температуру 0-40 градусов. То есть на горячей трубе их использовать запрещается. Туда необходимо подбирать модели с рабочей температурой до +130 градусов. Стабилизаторы FAR относятся к дорогостоящему оборудованию.
Valtec
Приборы этого итальянского производителя очень популярны на отечественном рынке сантехнической продукции. Это объясняется их высокими эксплуатационными характеристиками и средней ценой.

Материал изготовления
Регуляторы давления воды должны обладать хорошей прочностью, т.к. они постоянно переживают на себе повышенные нагрузки. Если материалом изготовления выступает какой-то сплав, в его составе обязательно должен присутствовать лигатур. Этот компонент обеспечивает стойкость изделия по отношению к коррозии в условиях постоянной влажности.

Технические характеристики редукторов давления в водопроводе содержат специальные ГОСТы. Поэтому при покупке необходимо требовать у продавца сертификат качества: он указывающей на то, что устройство успешно прошло соответствующие испытания. В принципе, вся продукция вышеназванных производителей имеет отличные отзывы. Читайте также: «Датчик давления воды в системе водоснабжения – назначение, выбор, установка, регулировка».
Как устанавливать
Знание принципов работы редуктора давления несколько упрощает его достаточно сложную установку. Людям без соответствующего опыта нежелательно проводить монтажные работы самостоятельно. Поставить регулятор может и новичок, а вот для настройки лучше позвать профессионала. В состав обвязки прибора, кроме самого редуктора, входят два шариковых крана и фильтр грубой очистки. Для работы также понадобится разводной ключ и прокладки.

Монтажные работы по установке регулятора давления во многом напоминают схожую процедуру со счетчиком воды:
- Первым делом необходимо отсечь участок врезки от общего водоснабжения. Для этого на трубопроводе имеется соответствующая арматура.
- На трубу накручивается входной вентиль, а за ним – фильтр грубой очистки.
- Перед тем, как устанавливать редуктор, необходимо определиться с направлением подключения. Обычно для этого на корпусе устройства имеются соответствующие обозначения. Монтаж должен быть произведен таким образом, чтобы это позволило свободно снимать показания манометра.
- После регулятора устанавливается выходной шариковый кран.
- Каждое из соединений необходимо уплотнить с помощью пакли. Этот простой материал предотвращает вероятность протечек на стыках и облегчает позиционирование прибора в пространстве.
- Далее переходят к настройке редуктора. Для этого перекрывают выходной и открывают входной вентиль. Используя отвертку или специальный ключ, необходимо прокручивать регулировочный элемент до тех пор, пока на манометре не отобразится указанное в паспорте рабочее давление. Чаще всего речь идет о 3-х атм. Ведущие компании оснащают свои приборы автоматической регуляцией, которая выставляет необходимые значения самостоятельно. Однако лучше использовать простой, но надежный механический прибор, чем автоматический, но сомнительного качества.

В процессе эксплуатации редуктора необходимо периодически проверять показатели давления внутри системы. Желательно делать это не на самом регуляторе, а за ним: в случае поломки прибор будет отображать искаженную информацию. Также время от времени проводится чистка фильтров, для чего необходимо перекрывать подающий вентиль.
Итог
Водопроводные системы многоквартирных домов отличаются нестабильностью внутреннего давления. Виновата в этом не только обслуживающая компания, но также многочисленные пользователи. Они не делают ничего противозаконного, просто одновременное включение или выключения большого числа сантехнических приборов провоцирует колебание напора в трубах. Из-за этого страдает оборудование и трубы. Чтобы защитить свою систему и бытовые устройства от быстрого износа, рекомендуется использовать редукторы давления. Приборы данного типа способны сглаживать резкие колебания рабочего давления воды. При выборе оптимальной модели лучше отдавать предпочтение проверенным производителям.
kanalizaciyadoma.com
Редуктор давления воды в системе водоснабжения
Не всегда очевидна необходимость стабилизировать рабочее давление в водопроводе. А между тем редуктор в некоторых условиях просто необходим для сохранности оборудования и сантехнической системы в целом. Это и будет темой нашего обзора: типы редукторов, их установка и настройка.

Зачем нужен редуктор давления
Не всегда давление на точке разбора водоснабжения соответствует норме. Скорее, даже так: оно почти никогда норме не соответствует, и если давление ниже нормируемого — это всего лишь малоудобное явление, то с высоким напором могут возникнуть вполне конкретные технические проблемы.

Причина такого несоответствия проста: нормативы пишутся людьми, слабо себе представляющими детали технической реализации для их соблюдения. Например, в многоэтажках Москвы установлены предельные нормы в 4,5 и 6 кгс/см2 для горячего и холодного водоснабжения соответственно. Не учитывается тот факт, что естественная гравитационная разница давлений в любом стояке составляет около 1 кгс/см2 на каждые 10 м высоты. Подобные ограничения не позволили бы подать горячую воду выше 15-го этажа без соответствующего превышения нормы в самой низкой точке водоразбора.
Давление целенаправленно завышается, и это, в принципе, нормальная практика в высокоэтажных объектах, но только при задействовании специальных технических средств. Без них жители нижних этажей попадают в группу риска: магистральная система способна выдержать высокое давление и его скачки, но что будет с бытовой сантехникой, если даже системы на сшитом полиэтилене, которые на сегодня считаются самыми надёжными, рассчитаны на давление до 10 бар?

Пример подключения редуктора на вводе холодной и горячей воды в квартире. 1. Шаровой вентиль. 2. Обратный клапан. 3. Счетчик расхода воды. 4. Редуктор с манометром. 5. Фильтр грубой очистки
К специальным средствам, защищающим внутреннюю сантехнику от избыточного давления и гидроударов, относятся водяные редукторы. Их установка почти всегда ложится на плечи жильцов и требуется не только в нижних этажах высоток, но и в любых других местах, где периодические замеры давления показывают уход от нормы, трубы сильно шумят при протоке, а возможно даже, что от близко расположенного коллектора давление в момент переключения заставляет трубопровод вполне заметно подрагивать.
Устройство: как работает редуктор
Главная задача водопроводного редуктора — стабилизировать давление на выходе и поддерживать его в заданном диапазоне вне зависимости от мгновенных изменений на входе, при этом обеспечивая номинальный проток. И хотя в магазинах сантехники можно насчитать десятки разновидностей редукторов, практически все они решают свои задачи за счёт одинаково устроенного поршневого механизма.
По принципу своей работы редуктор схож с вентильным краном: шток и широкий поршень в узком посадочном месте регулируют просвет, ограничивая напор воды. Разница лишь в том, что при статическом положении поршня давление на выходе будет всегда изменяться пропорционально давлению на входе, а в редукторе положение поршня определяется соотношением текущего давления и жёсткости регулируемой пружины. Подстройка редуктора «на ходу» возможна за счёт так называемого пилотного контура: если давление в нём поднимается, клапан перенаправляет поток на мембрану, которая опускает шток с пропускным поршнем и снижает проходное сечение.

Помимо основного механизма регуляции давления, наиболее продвинутые образцы редукторов могут также включать в себя некоторые из следующих дополнительных устройств:
1. Выходной манометр. Он необходим для контроля за исправной работой. Регулировочный маховик редуктора, как правило, имеет градуированную шкалу, но отклонение в результате может составлять около 0,5 бар.
2. Сетчатый фильтр грубой очистки. Внутренние каналы бытовых редукторов очень чувствительны к засорению и удаление мелкого мусора из воды критически важно.
3. Клапан сброса воздуха. Этот узел помогает избежать сбоев в работе и шумов, вызванных завоздушиванием.
4. Шаровой кран. Позволяет совместить в редукторе функцию запорной арматуры для установки на входе в систему.
Типы водопроводных систем, нуждающихся в стабилизации
Редукторы устанавливают не только в многоэтажных домах, где есть опасность избыточного давления. Сама возможность выровнять напор очень привлекательная для повышения комфорта. Давление в стояках ХВС и ГВС почти всегда отличается, из-за этого возможна неправильная работа смесителей. Парная установка регуляторов давления способна решить эту проблему.
Опасность гидроудара свойственна и автономным системам водоснабжения, например, при питании от скважины. Из-за некорректной работы обратных клапанов в магистральной трубе создаётся разрежение, которое усиливает напор при включении насоса. Подобная динамическая нагрузка очень негативно воздействует как на насосное оборудование, так и на водопровод в целом, а в особенности на компрессионные фитинги.

Установка регулятора давления может быть обязательна для сохранения действия гарантии на многие виды бытовой и отопительной техники. Сюда относятся водонагреватели, котлы отопления с прямой автоматической подпиткой системы, стиральные и посудомоечные машины.
Общая и локальная установка
В своде правил по водоснабжению и канализации указано, что установка регуляторов давления должна проводиться сразу после запорной арматуры на вводе, то есть до приборов учёта. Это звучит здраво, ведь в таком случае редуктор будет защищать все гидротехнические устройства, включая счётчик и узел фильтрации.

Но при установке до узла учёта должна исключаться любая возможность забора воды, а значит, технические пробки для промывки фильтра и штока окажутся запломбированы, а сам редуктор лишится возможности обслуживания. Этим можно пренебречь, но даже в таком случае очень сложно предусмотреть разное гидродинамическое сопротивление и добиться выравнивания давлений в коллекторах холодной и горячей воды. Нужно либо устанавливать в них дополнительные манометры для более точной подстройки, либо располагать регуляторы давления сразу перед коллекторами, как и поступает большинство опытных сантехников.

Если нет возможности произвести установку на вводе системы, но некоторые узлы требуют защиты от избыточного давления, возможна и локальная установка. Существует достаточно много примитивных моделей редукторов под 20 мм трубную резьбу, и даже без точной подстройки они вполне справляются со своей защитной функцией.
Настройка и устранение неисправностей
Считается оптимальным и наиболее удобным давление воды на выходе из крана в 2–3,5 кгс/см2. Но такого значения не всегда просто добиться, особенно учитывая необходимость нормализации статического давления, когда водоразбор закрыт, и вода не двигается.
Все редукторы отличаются разным быстродействием. При появлении протока давление падает на 0,5–1,2 атм в зависимости от действующей уставки. Через несколько секунд давление снова повышается (если это позволит давление на входе редуктора), но не до статического уровня, а немного ниже. В идеале выходное давление должно быть как минимум на 1,5 кгс/см2 ниже входного значения, иначе проток воды будет замедляться слишком сильно. Это стоит учитывать при регулировке рабочего давления насосной станции.

Неисправный редуктор обычно не пропускает воду вовсе или попросту не снижает давление, что можно заметить только при парной установке манометров или наличии водоразбора до редуктора. Обслуживание устройства заключается только в промывке механизма и встроенного фильтра. Если это не помогло, налицо механическая неисправность или влияние времени. Впрочем, весь механизм регулятора виден наглядно при извлечении штока.

Поломка может заключаться в лопнувшей пружине, износе поршня или мембраны. Не все запчасти можно найти в продаже, но при наличии их или донора замена не вызовет сложностей за счёт доступности основных механизмов редуктора для обслуживания.
http://www.rmnt.ru/ — сайт RMNT.ru
digest.wizardsoft.ru
Редуктор давления воды в системе водоснабжения: регулировка, технические характеристики, виды
Выбираем редуктор давления воды в системе водоснабжения
Во время ремонта и установки отопительной системы или системы водоснабжения в жилых и других помещениях, профессионалы часто рекомендуют устанавливать редуктор давления воды. В этой статье пойдёт речь именно об этих агрегатах: для чего они нужны, как устанавливаются, виды таких устройств, их правильная регулировка и технические характеристики.
Предназначение
Ни для кого не секрет, что в системе водоснабжения присутствует множество различных агрегатов, таких как:
— регулировочные вентили;
— шаровые краны;
— смесители;
— душ;
— водонагреватели и многое другое.
Все эти агрегаты при не правильном использовании или перепадах давления в системе водоснабжения и отопительной системе в короткие сроки теряют свою функциональность, проще говоря, быстро ломаются. Замена этих приборов не дешёвая и для избегания поломок от гидроудара, перепадов давления проводится установка редуктора водяного давления в системе водоснабжения.
Устройство и принцип работы

Редукторы давления воды с фильтром и манометром Valtec 1/2″
Редуктор давления воды — это компактная металлическая конструкция с манометром (также существуют более дешёвые виды без манометров и фильтров), с винтом для регулировки давления и двумя резьбовыми патрубками диаметром 1/2″, 3/4″ или 1″ для установки-монтажа в систему водоснабжения. Внутри находится поршень с пружиной или мембрана для настройки водяного давления подаваемого в систему водоснабжения помещения.
Установка редуктора производится на вводе системы в квартиру или дом при центральном водоснабжении или же после насоса подающего воду в помещение. Редукторы благодаря своему строению выравнивают давление подачи воды, кроме всего давление можно регулировать и установить необходимое давление.
Виды редукторов давления воды
1. Поршневые редукторы.
Поршневые или пружинные редукторы практически самый распространённый вид, благодаря своей простоте и не большой стоимости. Оснащены подпружиненным поршнем, который частично перекрывает сечение трубы, благодаря чему на выходе получается определённое давление.
Поршневой редуктор давления воды регулируемый: технические характеристики
Такими редукторами можно изменять давление на выходе от одной до пяти атмосфер. Но они имеют свои минусы, если не установить при входе сетчатый фильтр грубой очистки, то движущиеся части могут быстро выйти из строя или редуктор может засориться.
2. Мембранные редукторы.
Редукторы этого типа практичнее и надёжнее клапанных устройств, но и более дорогостоящие. Имеют подпружиненный клапан, который позволяет производить регулировку давления в системе регулировочным клапаном. Подобные редукторы обладают более значительным диапазоном регулирования давления от одного до семи Бар.
Основной поломкой такого устройства является расслоение мембраны, для продления срока работоспособности, также рекомендуется устанавливать перед устройством фильтр грубой очистки.
Мембранный редуктор давления воды: технические характеристики
3. Проточные редукторы
Также существуют, так называемые проточные редукторы давления. Они используются в большинстве для полива в сельском хозяйстве и на приусадебных участках. Регулировка давления осуществляется с помощью лабиринта, который находится внутри корпуса редуктора, множественные изгибы и резкие повороты уравнивают давление на выходе.
По этой причине, больше по размеру своих собратьев, зато благодаря отсутствию подвижных элементов они производятся из более дешёвых материалов (в основном из пластика), и стоят дешевле остальных.
Как выбрать редуктор давления воды для системы водоснабжения
Какой же редуктор лучше использовать?
Так как проточные редукторы производятся из дешёвых материалов, в частности из полимеров они хороши только для использования при поливе огородов. Для ввода в дом или квартиру использовать такие агрегаты можно, но благодаря их устройству и материалам, использованным при производстве, такие редукторы подвержены частым засорам и поломкам, и категорически не пригодны для использования в водяных отопительных системах.
Поршневые редукторы более надёжные и недорогие, полностью пригодны для установки в отопительную систему и систему водоснабжения квартиры или дома. Но необходима установка дополнительного очистного оборудования для воды (сетчатого фильтра грубой очистки).
Редуктор давления прямого действия: технические характеристики
Мембранные редукторы надёжны и просты в эксплуатации, долговечней поршневых устройств, но более дорогостоящие и тоже подвержены поломкам без очистительных устройств.
Так что выбор редуктора зависит в основном от финансовых возможностей. И не стоит забывать, что для холодной воды и для горячей воды требуются различные модели редукторов.
Установка редуктора давления воды
В первую очередь необходимо перекрыть подачу воды в помещение. Затем при вводе в квартиру или дом, на горизонтальном участке трубы устанавливается первый запорный вентиль, затем водяной счетчик, второй запорный вентиль, и после него необходимо смонтировать фильтр грубой очистки, и только после — можно устанавливать редуктор водяного давления.
На резьбу наматывается специальный уплотнитель для избегания нежелательных протечек, это может быть пакля или специальная подмотка. Затем на резьбу с уплотнителем накручивается сам редуктор водяного давления, но не стоит затягивать слишком сильно, чтобы не повредить детали устройства.
После редуктора необходимо установить запорный вентиль и только после него можно монтировать остальную систему водоснабжения или водяного отопления. Когда редуктор установлен, необходимо отрегулировать давление подачи воды в систему. Смотрим схему установки.
Установка редуктора давления в системе водоснабжения
1 — фильтр грубой очистки;
2 — обратный клапан;
3 — счетчик воды;
4 — фильтр промывной с дренажным краном;
5 — редуктор давления воды с манометром.
Почему устройство желательно устанавливать после счётчика? По законодательству РФ, перед водяным счётчиком не должно находиться точек забора воды. По этой причине редуктор, который находится перед механизмом учёта, будет запломбирован, что значительно затрудняет обслуживание и ремонт редуктора давления воды.
Регулировка давления воды
Регулировка давления в системе не сложная и должна производиться при нулевом расходе воды в системе. Для начала нужно закрыть вентиль на выходе из редуктора, затем открыть входные вентили и впустить воду в редуктор.
Когда в редуктор уже поступила вода, вращая специальным ключом винт для регулировки, необходимо установить необходимое давление. Обычно устанавливается давление немного выше требуемого, так как при открытии крана давление в системе немного понижается. Как правило, среднее давление в бытовой системе водоснабжения от двух до трёх с половиной атмосфер.
Важно помнить! Для правильной и качественной работы прибора необходимо время от времени очищать его от грязи и проверять его состояние.
Основные поломки редукторов
Иногда редуктор может поломаться, либо ни выдавать нужного давления или вовсе не пропускать воду, либо давление в системе слишком большое и невозможно его уменьшить. Не стоит сразу бежать в магазин за новым устройством.
Это может быть незначительная поломка клапана или мембраны, может просто засорение либо лопнувшая пружина. Имея небольшие навыки можно самостоятельно снять клапан прочистить редуктор или фильтр и заменить испорченную деталь самостоятельно при наличии таковой. Необходимые детали можно купить в специализированном магазине или же использовать донора. Смотрим видео: редуктор давления воды Valtec.
На основании всего вышесказанного можно сделать вывод — редуктор давления воды в системе водоснабжения предназначен для выравнивания и настройки давления. Устанавливать такие устройства лучше после приборов замера, а при выходе из строя не обязательно сразу менять его на новый редуктор и, что их существует несколько типов и множество видов. Однако кроме бытовых редукторов давления существуют и промышленные.
Читайте также:
teplomex.ru
Редуктор давления воды в квартире
Редуктор давления воды в квартирах старых домов встречается нечасто. Такое пренебрежение полезным и недорогим устройством отчасти объясняется тем, что напор воды в большинстве домов далеко недотягивает до критических величин. Однако никто не застрахован от резких скачков давления в системе, вернее, от последствий гидроударов. Можно сколько угодно долго заниматься оптимизацией отдельных компонентов водопровода, слабое звено всё равно найдётся. В масштабах квартиры проще и эффективнее решить эту проблему установкой редуктора давления на входе внутриквартирной разводки.

Применение редукционного клапана обязательно когда:
- Давление в общедомовой системе водоснабжения равно или превышает 5 бар; 5,099 кгс/см²; 0,5 МПа.
- Скачки давления (гидроудары) происходят регулярно. Наверное, это все квартиры многоэтажек.
Пусть вас не смущает использование различных названий. Регулятор, редукционный клапан, редуктор, это один прибор. Видимо, в поисках точного определения свалены в кучу названия всех чем-то похожих механизмов.
Как работает редуктор давления
Нам неинтересны регуляторы, стабилизирующие протекающий поток, работающие по динамике. Мы пользуемся водой из водопровода не постоянно и разными объёмами. Поэтому говорить будем о регуляторах действующих по статистике, формирующих давление после себя. Принцип работы всех регуляторов основывается на третьем законе Ньютона, равновесия сил. Силе, приложенной к клапану, противодействует сила сжимаемой пружины.
Типы редукторов и их особенности
Основные различия состоят в конструкции клапана. Он может быть поршневой или мембранный.

Поршневые редукторы более требовательны к качеству поступающей воды, это их основной недостаток. Уплотняющие кольца и прокладки быстро изнашиваются. Это приводит к течи из отверстия крышки корпуса пружинной камеры, а ещё хуже к медленному повышению выходного давления выше настроечного.
Этот недостаток компенсируется ремонтопригодностью и меньшей стоимостью, чем мембранные приборы. Хотя, где приобретать эти резинки, непонятно. Остаётся, как всегда заниматься, самоделкиным творчеством
В мембранных редукторах пружинная камера остаётся сухой. Сама мембрана более чувствительна, что позволяет производить регулировку более точно. Достоинство мембраны её недостаток. Предъявляются повышенные требования к качеству материала мембраны. Иначе её порвёт при первом же гидроударе. Добросовестные производители делают её из армированного EPDM. Материала известного у нас, как ТЭПК (Тройного Этилен Пропилен Каучука).
Параметры регулятора давления
- Пропускная способность или условный диаметр.
Очень важный параметр. Его значение определяет пиковый суммарный расход для каждой конкретной квартиры. При неправильно выбранном диаметре (слишком большого), клапан просто не будет открываться или откроется на минимальную величину. Напор на выходе будет постоянно проседать.
| Условный диаметр | л/сек | м²/час |
| 15 | 0,5 | 1,8 |
| 20 | 0,8 | 2,9 |
| 25 | 1,3 | 4,7 |
| 32 | 2 | 7,2 |
| 40 | 2,3 | 8,3 |
| 50 | 3,6 | 13 |
Не нужно сопоставлять диаметр трубопровода и диаметр регулятора. Если они не совпадают, то придётся использовать переходники.
- Необходимый перепад.
Разница в показаниях необходима для открытия клапана и не всегда указывается. Может быть, 0,4–0,8 бар; 0,4079–0,8158 кгс/см².
- Диапазон регулировки.
1–7 бар; 0,1–0,7 МПа; 1,02–7,138 кгс/см².
- Максимальное давление на входе.
10” 30 бар; 1–3 МПа; 10,2–30,59 кгс/см². Возможность выдерживать высокий напор на входе, по идее должно говорить об отличном качестве клапана. Всё так, но при соблюдении условий. Наличия технического паспорта и указаний в нём параметров изделия.
- Максимальная температура среды.
40° для холодной и 80° для горячей воды.
- Тип соединение
Внешний осмотр изделия даст представление, что и как нужно соединять.
- Максимальный коэффициент редукции.
У разных моделей бывает 1:8; 1:10; 1:12. Редукция в таких пределах на практике не нужна. Многие производители не рекомендуют устанавливать коэффициент редукции более 2,5.
- Отклонения от настроек при резких перепадах.
± 5%; ± 10%
Повышенный уровень шума, свыше (20 дБ, шёпот) при протекании воды, через регулятор, говорит о кавитации жидкости. Повышенной скорости потока, а значит о неправильной настройке прибора.
Редукционные клапаны могут иметь целый ряд дополнительных опций. Наличие патрубка для установки манометра. Встраиваемый фильтр, который позволяет модифицировать редуктор в комбинированный фильтр с обратной промывкой (Honeywell D06FH).
Куда устанавливать редуктор
Редуктор устанавливается после фильтра грубой очистки (грязевика). Хорошо, если вода после грязевика, будет проходить через дополнительный фильтр с обратной промывкой. Размеры ячейки сетки фильтра не должны превышать 100-200 мкм. Многие производители регуляторов специально оговаривают этот момент.

После редуктора устанавливается счётчик воды. Много источников указывают устанавливать водомер перед редукционным клапаном. Теоретически такие рекомендации вполне обоснованы, водомер СВ-15 способен держать 1,6 МПа; 16 бар ;16,32 кгc/см². Но теоретические доводы не всегда работают. Если вы видели “плачущий” водяной счётчик, защитное стекло которого, с внутренней стороны, покрывает множество мелких капелек, то вы поймёте меня.
Другие моменты монтажа не столь важны. Например, установка вентилей до и после прибора, для отсечения части оборудования на время обслуживания. Устройство обводного канала.
Как произвести начальную регулировку
Самостоятельная настройка выходного давления, нужна не всегда, новые приборы имеют заводскую настройку, значения которой указаны в техническом паспорте. Но, если произвести настройку на другое значение всё-таки нужно, то регулировка производится при минимальном расходе воды. Перед этим нужно стравить воздух, пропустив воду из всех кранов. После, закрываем все водоразборные краны, кроме одного, открытого на величину при которой изливается струйка уже не разделённая на капли. Конечно, не обойтись без манометра. Прибор при отсутствии патрубка на корпусе регулятора, монтируется с помощью тройника, после редуктора.
Не рекомендую производить настройку без измерительных средств, манометров. В лучшем случае не будет хуже.
Компенсатор гидроударов для внутренних систем водоснабжения

Прибор (FAR FA 2895 12) работает по принципу редуктора, но нечего не регулирует, и применяется там, где использовать регулятор нельзя. Когда напор в пределах нормы, но гидроудары не исключены. Максимальное давление, при котором прибор способен выстоять, может достигать 50 бар; 5 МПа; 50,99 кгс/см². Устанавливается компенсатор в отличие от редуктора на конце трубы ближе к потребителям, но такой способ слишком расточителен. Оптимально, устанавливать компенсатор на коллекторах.
masterkvartira.ru
Редуктор давления воды своими руками. Редуктор давления: применение, описание, регулировка.
Для чего следует устанавливать редуктор давления воды? Чтобы наша водопроводная система и подключенные к ней сантехнические устройства долго и надежно работали, необходимо вмонтировать в водопровод прибор, который будет стабилизировать давление и поможет избежать аварий и поломок.
Основные функции регулятора воды и его типы
Водопроводные сети, как и газовые, канализационные, электрические, относятся к инженерным коммуникациям, без которых не обходится ни один современный жилой дом. Задача водопроводной системы заключается в подаче воды от насосных станций в магистраль под большим давлением. При попадании воды в абонентские сети ее давление снижается до уровня, который должен соответствовать утвержденным нормам и составлять от 4 до 8 атмосфер.
Поддержание нормального давления воды в квартире является очень важным условием для безаварийного функционирования водопроводных труб, системы отопления и бытовых приборов, таких как котлы водонагревателей, стиральные машины, посудомоечные и так далее. Для снижения давления воды в системе водоснабжения специалисты рекомендуют встраивать в нее редукторы давления. Их предназначением является защита от гидравлических ударов и поддержание стабильного напора в системе. Корректор давления воды работает без дополнения электромеханики и регуляцию подачи воды производит автоматически. Его способность функционировать при низких температурах или высоких в системах отопления и подаче горячей воды определяется значением рабочих температур и их диапазоном.
Промышленность производит 3 вида гидрорегуляторов: мембранные, поршневые и проточные. Некоторые из них имеют высокую цену. Они обладают высокой чувствительностью к различным нестандартным ситуациям. Происходит это потому, что оборудование водоканала старое и нерегулируемое, оно часто создает напряжение в водопроводе, особенно в ночное время. Это приводит к повышению давления воды в квартире. Грубые условия эксплуатации редукторов приводят их к преждевременному выходу из рабочего состояния.

Типы регуляторов и их свойства
Чаще всего жильцов жилых домов побуждает установить регулятор давления воды в системе наличие чувствительных к перепадам давления агрегатов, таких как смесители термостатические или баки для подогрева воды.
Чтобы надежно обезопасить бытовые приборы от гидроударов, надо знать принцип работы регулятора давления воды, разобраться, какой тип для чего предназначен, какие имеет достоинства и недостатки. Только после этого можно выбрать наиболее подходящий прибор.
В целом редуктор давления воды представляет собой стальной герметический корпус. Он имеет 2 патрубка с внутренней резьбой для входа и выхода. У некоторых имеется трубка для подключения манометра и регулировочный винт. Выпускаются установки, укомплектованные манометром и без них.
Мембранный редуктор надежен и не требует дополнительных настроек. Он имеет широкую пропускную способность, выдерживая движение потока со скоростью 0,5-3 м³/час. Его основным элементом служит мембрана, соединенная с пружиной, которая заключена в герметичную камеру для защиты от засорения. При скачках напряжения пружина сжимается и воздействует на клапан понижения давления, уменьшая поток воды. При падении напора клапан, наоборот, шире открываясь, увеличивает пропуск потока.
Мембранный регулятор давления воды имеет следующие недостатки: достаточное количество подвижных деталей и сложность замены.
Основным преимуществом поршневого редуктора является его простота. С помощью подпружиненного поршня производится регулирование напора в водопроводе. Встроенный специальный вентиль, вращаясь, сжимает или отпускает пружину, тем самым регулируя входное отверстие. Поршневой регулятор более простой по конструкции и более дешевый, поэтому и шире применяется.

Недостатком таких устройств является необходимость фильтровать воду. Без очистки они быстро засоряются и ломаются. По этой причине стали выпускаться поршневые регуляторы давления воды в комплекте с фильтром, что позволяет им управлять потоком при давлении 1-5 атмосфер.
Проточные редукторы не имеют подвижных деталей, что позволяет им быть долговечными, надежными и недорогими. В их корпус встроен дополнительный узел, представляющий многочисленный лабиринт отверстий. Такая схема позволяет гасить скорость потока, который, входя в лабиринт, разделяется на много струй. При прохождении потока по извилинам и поворотам давление снижается. Работает проточный корректор под давлением 0,5-3 атмосфер.
Недостаток проточного корректора давления — в необходимости применять дополнительный клапан или регулятор на входной трубе.
Установка гидрорегуляторов
Поскольку предназначение устройства заключается в снижении напряжения в водопроводе, то подключать редуктор следует к стояку за счетчиком воды и фильтром механической очистки. Желательно, чтобы труба имела горизонтальное направление. Агрегат должен находиться между двумя запорными вентилями. Это условие необходимо выполнять, чтобы производить настойку при отсутствии движения воды. Установка прибора будет снижать напряжение в системе до необходимого уровня и поддерживать нужное давление воды в квартире. Установка регулятора должна осуществляться в вертикальном положении, не допускается горизонтальное или наклонное положение. Это обязательная схема монтажа. Манометр должен находиться вверху. Монтаж можно производить самостоятельно, если имеется опыт. В противном случае это ответственное дело лучше поручить специалисту.
Производить настройку корректора нужно по показаниям манометра. Если в вашем приборе его нет, то следует купить указатель давления. Он имеет невысокую цену, а пользу принесет большую. Для регулировки давления следует предназначенным вентилем установить показатель манометра так, чтоб он совпадал с паспортными показателями защищаемого оборудования.
Таким образом, с применением регуляторов давления воды повышается безопасность бытовых устройств и водопровода и защита их от аварийных ситуаций и поломок.
Наличие регулятора давления воды в системе квартиры или частного дома не всегда обязательно. Но, иногда, без этого невозможно обеспечить успешную работу , его агрегатов и бытовой техники.
Регулятор не стоит устанавливать при таких обстоятельствах:
- У вас частный дом, где проведена полноценная система водоснабжения. Тогда реле в связке с гидроаккумулятором поддерживает необходимое давление и гасит гидроудары ().
- Вы живете в многоквартирном доме, где водопровод общий. В нем имеются насосы, гидроаккумуляторы, регуляторы давления и иные необходимые агрегаты. Их обслуживанием занимаются коммунальные службы. В квартирах находя
bulding.ru
Редуктор давления в системе водоснабжения: регулировка и обслуживание
Выполняя строительство или ремонт, мы с особой тщательностью и скрупулёзностью относимся к выбору сантехнического оборудования. После соблюдаем все требования производителя при установке. Если учитывать цену на сантехнику и сложность её монтажа, а также желание обрести надёжную и работающую сантехническую систему, то такие наши действия будут вполне оправданными.
И поэтому, когда по истечении времени происходят неприятные поломки или протечки, появляющиеся по вине коммунальных служб, становится вдвойне неприятно и обидно. Имеются в виду обыкновенные скачки давления воды в трубах централизованного водопровода. Такие скачки могут не только привести к неисправности дорогое оборудование, но и сильно попортить дорогостоящий ремонт. Отвести такую серьёзную проблему можно при помощи редукционного клапана давления воды.
Устройство и принцип действия
Назначение РДВ (бытовой регулятор давления воды) — понижать и стабилизировать давление воды в коммуникациях разного типа. По конструкции такие редукторы делятся на два типа.
- Давление корректируется на участке магистрали до редуктора, если ориентироваться по течению жидкости (попросту говоря, регулятор «до себя»).
- Прибор для стабилизации давления в трубах, подключённых к выходу (регулятор «после себя»).
Первый тип РДВ поддерживает давление в трубопроводе автоматически, за счёт изменения проходного сечения в клапане. Пока заданная величина не будет стабильна в трубопроводе, он будет держать клапан открытым. Подобные механизмы называются пропорциональными, потому что пропускная способность прямо пропорциональна отходу мгновенных параметров от заданного значения. Регуляторы типа «до себя» применяют в системах отопления, насосных агрегатов и т. д.
Чтобы стабилизировать напор воды в домашнем пользовании, чаще пользуются редуктором «после себя». Такой прибор, как и предыдущий, регулирует давление путём изменения внутреннего сечения в клапане, но работает совершенно по-другому. При увеличении гранично заданного уровня клапан целиком или частично закрывает поток воды, а когда напор понижается, открывает.
Ограничитель «после себя» устроен просто, и этим объясняется его значительная надёжность. Чтобы устройство работало, не потребуется никаких дополнительных приводов, управляется клапан за счёт энергии потока жидкости. На мембрану редуктора с края напорного трубопровода оказывает действие напор жидкости и стремится его закрыть. С другого края поставлена пружина, у которой регулируется жёсткость, и предназначена она для установки одинакового положения затвора. Действие редукции делается допустимым благодаря меняющемуся сечению в клапане.
При росте давления на входе жидкость действует на поршень, и поэтому пружина сжимается, а тарелка клапана перемещается к седлу и уменьшает проходимость сечения, вследствие чего давление на выходе падает.
Достоинство РДВ заключается в высокой надёжности и неприхотливости в работе. При достаточно простых настройках данное устройство может точно держать указанные параметры, при этом не требуя технического обслуживания и энергии.
Назначение бытового регулятора давления воды
Если установить регулятор давления воды в квартире на вводе, это даст возможность разрешить несколько задач.
- Защитить трубопровод и подключённое к нему оборудование от увеличения давления жидкости в магистрали более поставленного значения. Довольно часто напор сильно превышает поставленное значение и временами выходит за максимально допустимые параметры. Часто от такой проблемы страдают проживающие в высотных домах. В таких домах, чтобы вода дошла до последних этажей, приходится в несколько раз увеличивать давление. Из-за того, что проходящие по квартирам трубопроводы и оборудование, которое установлено, не подходят к превышению напора, часто случаются протечки и выходит из строя дорогостоящая бытовая техника: посудомоечные, стиральные машины, водонагреватели и термостаты.
- Предохранение трубопроводов и техники, используемой в быту, от гидравлических ударов.
- Понижение входящего давления до нужного значения. Отдельные устройства функционируют неправильно или же вовсе не работают при входящем давлении, которое превышает параметры, определённые производителем. В частности, некоторые виды проточных водонагревателей обладают встроенной защитой, какая, в свою очередь, не даст включиться прибору. Если в квартире поставлен накопительный бойлер, его предохранительный клапан установлен производителем на 6 атмосфер. Следовательно, если входное давление будет выше этого значения, то вся нагретая вода попросту будет сливаться в канализацию. А это перерасход воды и дорогого электричества, потраченного на нагрев воды.
Понижение употребления воды. От уровня напора зависит, какое количество воды вытечет из крана за установленный интервал времени. Понизив давление до подходящего уровня, возможно экономить несколько кубических метров воды. А для обладателей загородных дач и домов с независимой канализацией экономия также связана с уменьшенным количеством стекающих вод. И поэтому пользоваться услугами ассенизатора нужно будет намного реже.- Снижение уровня шума в водоразборных устройствах. Большой поток жидкости на входе в кран или смеситель приводит к гулу и шуму. Но если давление стабилизировать до необходимого уровня ещё при входе в запорное устройство, можно целиком устранить или хотя бы понизить уровень шума до терпимых значений.
Если сделать вывод из вышеперечисленного, то можно понять, что с помощью бытового регулятора возможно устранить большинство ненужных факторов, начинающихся при увеличении давления в магистрали.
Критерии выбора
Когда будете выбирать регулятор воды в квартиру, непременно обратите своё внимание не только на конструктивное воплощение прибора и технические характеристики, а также на материалы, из которых выполнен прибор.
Конструктивные особенности
Современный регулятор давления делится на поршневой и мембранный. Несмотря на тот факт, что поршень почти не срабатывается, поршневой редуктор менее надёжный. Данный факт связан с чувствительностью к чистой воде (частички грязи, а также песка могут привести к заклиниванию поршня), возможностью коррозии конструкций.
Мембранный редуктор давления нетребовательный в обслуживании, потому как диафрагма разделяет рабочее пространство на 2 камеры. Одна целиком герметизирована от воды, и в этой половине поставлено большинство из деталей редуктора. Если соблюдать все правила эксплуатации, то не потребуется вмешательство в работу устройства. Вследствие этого у редуктора, можно считать, только один недостаток — регулярный контроль за целостностью мембраны.
Технические параметры
Входное и выходное давление у РДВ, выпускаемых промышленностью, рассчитано на разные параметры. К примеру, устройство, позволяющее подсоединение к магистрали, установленной на 15 бар, обеспечит выходные параметры в границах 1−4 бар. На выходе бытовых регуляторов давление показывает от 0.5 до 4 бар.
Чтобы определиться, какой именно прибор вам нужен, стоит посмотреть, какие требования стоят для подключения оборудования, установленного в квартире. Производитель чаще всего показывает требования в техническом паспорте или на специальной табличке, которая размещается на задней панели.
Ещё один параметр, который нужно учитывать при выборе, — рабочая температура редуктора давления. Редукторы, которые рассчитаны на температуру 0−40 градусов, можно применять в водопроводах с холодной водой. Если необходим прибор, который способен работать в системах с горячей водой, рабочий диапазон должен составлять 130 градусов.
Материал и качество изготовления
Как все водопроводные арматуры, регулятор давления должен производиться из крепких сплавов, таких, как сталь, латунь, бронза. Помимо этого, все сплавы, которые включают железо, обязаны иметь в своём составе лигатуры с антикорродирующими свойствами. В торговых точках возможно найти как хорошие изделия, с качеством высокого уровня, так и явное барахло.
Различить их можно по нескольким критериям, цене и массе. Хорошая и качественная вещь дешёвой быть не может. Если сравнивать выбираемые изделия, предпочтение стоит отдать тому редуктору, у которого масса будет больше. Помимо этого, внимание стоит обратить на качество литья.
Как устанавливать и регулировать
Установить редуктор давления может сантехник из коммунальной службы. Для тех, кто любит в своём доме делать все своими руками, кратко опишем принцип монтажа прибора. Для этого нам потребуется:
- сам регулятор давления,
- шаровой кран (нужное количество индивидуально),
- фильтр жёсткой очистки,
- разводные и газовые ключи,
- фум-лента или пакля для уплотнения резьбы.
Установка редуктора давления воды такая же, как и монтаж счётчика на воду. Производители советуют ставить изделия на участках трубопровода, которые расположены горизонтально. Если это невозможно, то допускается и вертикальная установка.
- Обязательно нужно перекрыть воду в квартире.
- При надобности поставьте входной вентиль и подключите к нему фильтр грубой очистки.
- Установите редуктор воды с манометром в таком положении, при котором вам будут доступны показания на манометре.
- Подсоедините шаровой кран к РДВ.
Обязательно следует герметизировать все соединения. Лучше всего для этого подойдёт сантехнический лён (пакля).
Чтобы настроить редуктор давления, следует подать на него воду, при этом закрыть кран на входе. Отвёрткой или ключом вертите винт регулировки, при этом контролируйте показатели на манометре. Лучшим уровнем будет 3 атмосферы. Если приобретённый вами прибор будет без манометра, останется надеяться на заводские настройки, которые показаны в паспорте на прибор.
Обслуживание и ремонт
Если невозможно настроить выходные параметры, это свидетельствует о повреждении мембраны. В ходе эксплуатации могут быть подтекания жидкости из-под некоторых частей корпуса. При появлении признаков, свидетельствующих о неисправности, устройство снимают и разбирают. Зачастую повреждение диафрагмы содействует коррозии пружины. Данные детали и уплотнительные прокладки продаются как ремкомплект. Поэтому отремонтировать прибор своими руками не составит труда. После ремонта регулировка редуктора давления воды в системе водоснабжения производится повторно.
instrument.guru

Понижение употребления воды. От уровня напора зависит, какое количество воды вытечет из крана за установленный интервал времени. Понизив давление до подходящего уровня, возможно экономить несколько кубических метров воды. А для обладателей загородных дач и домов с независимой канализацией экономия также связана с уменьшенным количеством стекающих вод. И поэтому пользоваться услугами ассенизатора нужно будет намного реже.