Самодельные твердотопливные котлы – Твердотопливный котел своими руками: фото, чертежи
Твердотопливный котел своими руками — монтаж, установка и расчет самодельного твердотопливного котла, подробно на видео и фото
Содержание:1. Виды твердотопливных котлов
2. Изготовление твердотопливных котлов своими руками
3. Последовательность создания самодельного котла
Задача создания системы эффективного теплоснабжения одна из наиболее актуальных проблем для владельцев частных домов. Одним из экономичных решений для отечественных потребителей считается монтаж твердотопливного котла, изображенного на фото.

Виды твердотопливных котлов
Они представляют собой приборы, сделанные из чугуна или стали, принцип работы которых основан на сгорании дров, угля, торфа, древесной стружки, пеллет. Последний вид современного твердого топлива отличается экологичностью. Потребуется расчет мощности твердотопливного котла, исходя из площади дома.
Эти агрегаты подразделяются на энергозависимые и энергонезависимые приборы. В первом случае котлы функционирует на пеллетах и оснащены устройством электрического поддува. Второй тип агрегатов предполагает, что они традиционно работают на дровах, угле или торфе.

Для корпуса подойдет отслуживший срок газовый котел или старая металлическая бочка, в которой делают отверстия, через которые горячая вода будет двигаться по трубам отопительной конструкции и затем возвращаться назад в агрегат (прочитайте также: «Монтаж газового котла своими руками — делаем правильно»).
Самодельные твердотопливные котлы монтируют и в горизонтальном, и в вертикальном положении. Когда теплообменник планируют использовать в качестве плиты для приготовления пищи, котел следует ставить вертикально (прочитайте также: «Как сделать теплообменник своими руками»). На стену монтируют теплогенератор, то есть размещают его горизонтально, если предстоит отапливать небольшое по площади помещение и пользоваться им будут только для обогрева. Читайте также: «Теплогенератор на дровах своими руками». Согласно принципу работы все отопительные котлы на твердом топливе бывают:
- традиционными;
- приборами длительного горения;
- устройствами, функционирующими на топливных гранулах.

Изготовление твердотопливных котлов своими руками
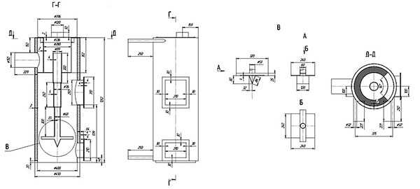
В данной статье будет рассмотрена сборка твердотопливного прибора вертикального расположения, с металлическим корпусом. Он будет установлен на кирпичном основании.
Параметры котла рассчитаны на дом, имеющий площадь 90 – 100 «квадратов». Расчет теплоаккумулятора для твердотопливного котла показал, что агрегат будет иметь 7 чугунных радиаторов и двухтрубную разводку.
Чтобы изготовить самодельный твердотопливный котел потребуются такие инструменты:
- болгарка;
- газовый резак;
- дрель электрическая плюс набор сверл;
- пассатижи и щипцы;
- строительный уровень, лучше лазерный;
- металлический угольник;
- рулетка;
- защитная маска для лица.
Для изготовления корпуса нужны:

- трубы диаметром 50 миллиметров и длиной 80 сантиметров в количестве 8 штук и 4 штуки диаметром 40 миллиметров и длиной 30 сантиметров;
- трубы прямоугольного сечения диаметром 50 миллиметров длиной 30 сантиметров – 5 штук, длиной 50 сантиметров – 1 штука;
- обрезки труб для подачи теплоносителя в систему отопления и из нее обратно в количестве 2-х штук диаметром 50 миллиметров и длиной 10 – 15 сантиметров;
- небольшие куски металла для заделывания стыков размером 6 на 4 сантиметров. Читайте также: «Какие самодельные котлы отопления можно сделать – виды, особенности».

Последовательность создания самодельного котла
Собирать твердотопливный котел своими руками необходимо в определенной последовательности:
- Сначала следует взять 4 трубы прямоугольного сечения длиной 30 сантиметров, которые станут вертикальными основаниями внутренней части прибора. В трубах, монтируемых со стороны топки, вырезают 4 отверстия с 5-сантиметровым диаметром, используя газовый резак. В результате получают 8 отверстий. Имеющие неровности ликвидируют болгаркой.
- В вертикальных основаниях, располагаться которые будут в задней части прибора, делают 4 отверстия диаметром 40-сантиметров и 4 отверстия по 50 сантиметров со стороны соединения с вертикальными передними стойками. В итоге на каждой трубе будет по 8 отверстий. Такое устройство котла длительного горения на твердом топливе признано наиболее практичным.
- После этого берут прямоугольный стояк длиной 50 сантиметров и вырезают в нем отверстие, предназначенное для трубы, выводящей отработанную воду. В задней вертикальной стойке в ее верхней части также создают отверстие для трубы, которая будет подавать теплоноситель в отопительную конструкцию дома.
- Далее собирают переднюю часть теплогенератора. Вертикальные основания располагают перпендикулярно поверхности, после чего на них кладут неиспользованный отрезок трубы прямоугольного профиля и сваривают. Конструкцию, которая получилась, соединяют с наиболее длинной прямоугольной трубой, в которой имеются отверстия, чтобы откачивать воду.
- Для обустройства задней части теплогенератора, вертикальные основания располагают по аналогии с передней частью котла и сваривают с 4 трубами круглого диаметра.
- Соединяют между собой две части котла — переднюю и заднюю. С этой целью продольные трубы подводят к отверстиям. Нужен помощник, который будет их держать, в то время как второй человек займется сваркой.
- Для присоединения труб, необходимых для поступления воды в отопительную систему и обратно, берут их отрезки круглого диаметра и приваривают. Стыки прямоугольных труб прикрывают кусочками металла.
- Прежде, чем выполнять монтаж твердотопливного котла своими руками, необходимо проверить его на прочность. Выход из трубы, из которого предстоит откачка воды, закрывают пробкой. В ведущее к системе отопление отверстие заливают воду. Отсутствие протечек свидетельствует о готовности котла к установке в корпус.
- Из листов жаропрочной стали вырезают 8 стенок размером 85 на 30 сантиметров, из них 4 будут боковыми, 2 – передними и 2 задними. Еще потребуется 2 пластины 45х45 сантиметров – они будут днищем и верхней плитой прибора. Для работы потребуется болгарка.
- В передней стенке делают 2 отверстия. Первую дверцу крепят на уровне колосника, а вторую (для загрузки топлива) вырезают немного выше. Согласно разметке, нанесенной на металл, электродрелью просверливают углы пластины. При помощи болгарки от центральной части листа к краям выполняют сквозной порез.
- Из остатков стали вырезают пластины для ребер жесткости длиной 80 сантиметров. Сделанный агрегат будет иметь значительный вес, поэтому его собирают там, где планируется установка твердотопливного котла своими руками. До этого выкладывают кирпичный фундамент и на него помещают нижнюю стальную пластину.
- По периметру днища вертикально устанавливают внутренние стенки котла. Внутрь получившегося корпуса помещают колосники и теплообменник (прочитайте также: «Промывка теплообменника газового котла — чем промыть, какое средство использовать для промывки своими руками»). Последний элемент размещают так, чтобы труба, откачивающая воду, располагалась минимум на 10 миллиметров ниже, чем отрезок подающей воду трубы. В результате теплоноситель будет лучше циркулировать в системе, а воздух не сможет застаиваться.
- До завершения монтажа внешних стенок котла, необходимо создать слой из промытого песка между ними и внутренним корпусом. Чтобы удалить из песка органические соединения, его прокаливают на огне, иначе при работе теплогенератора в процессе сгорания топлива будет распространяться неприятный запах.
- С внешней стороны агрегата при помощи сварочного аппарата присоединяют уже подготовленные к сварке ребра жесткости. Сверху на корпус прикрепляют металлический лист и затем сделанный самостоятельно котел подключают к отопительной конструкции дома (прочитайте: «Правильная схема подключения твердотопливного котла отопления своими руками»).
- Дверцы крепят к соответствующим отверстиям. Поскольку сверху прибора нужно установить одноконфорочную плиту, то дымовую трубу размещают сбоку, а не на верху. Ее монтируют после завершения монтажа котла. Дымоход выбирают керамический или металлический.
До того, как приступать к самостоятельному созданию теплогенератора, желательно знать, как рассчитать мощность твердотопливного котла и иметь на него соответствующие чертежи. Прочитайте также: «Как и какой твердотопливный котел выбрать: выбор и сравнение».
Детальное видео изготовления твердотопливного котла своими руками:
teplospec.com
Самодельный твердотопливный котел по немецкой технологии
Как устроены самодельные котлы длительного горения на дровах
Самодельный немецкий твердотопливный котел
В зимний период в условиях нашей климатической зоны человек может чувствовать себя комфортно только при условии, что его жилище отапливается. И нередко это делается самодельными котлами длительного горения на дровах. Производители предлагают огромный ассортимент котлов, работающих на разных видах топлива, но наиболее предпочтительными являются газовые котлы. Однако выбрать подобный агрегат не всегда возможно, поскольку пока еще не во всех регионах страны используется газ. Причина — отсутствие его подвода по магистральным трубопроводам.
Основным преимуществом самодельного котла, работающего на дровах, по сравнению с обычными печами является продолжительный период между загрузками топлива без уменьшения эффективности обогрева помещения.
Принцип работы котла
Длительность горения котла, работающего на дровах, обеспечивается его конструкцией и происходящими внутри процессами. Принцип работы подобного устройства состоит в сжигании топлива сверху вниз, а не наоборот, как в традиционных печах. В топках обычных котлов или печей сгорает сначала нижний слой, и горячие потоки поднимаются вверх, втягивая в процесс горения слой за слоем. Дрова в этом случае прогорают быстро, и их приходится подкладывать каждые 3–4 часа. При отсутствии новой порции топлива печь или котел быстро остывает.
Многим людям, живущим в загородном доме, знакомо чувство неприятной прохлады и ожидания, когда же затопят остывшую за ночь печку, чтобы помещение прогрелось, и можно было встать из-под одеяла.
Обратите внимание! В котлах длительного горения, работающих на дровах, вначале сгорает верхний слой топлива. Затем огонь перемещается ниже, захватывая следующий ряд поленьев или пеллет.
Режим регулирования позволяет одной закладке дров активно тлеть в течение долгого времени — до 30 часов, а после полного сжигания топлива при подобной схеме работы котла остается минимальное количество сажи и золы.
Самодельные котлы не рекомендуется использовать в жилых помещениях, так как они не обладают достаточным уровнем безопасности. Их устанавливают в технических и производственных зданиях, в теплицах и недостроенных домах в качестве временных обогревателей. Они нужны до момента, пока не будет обустроена основная отопительная система, отвечающая всем требованиям пожарной безопасности и принятая в эксплуатацию соответствующими организациями.
teplospec.com
Самодельный твердотопливный котел по немецкой технологии
Как устроены самодельные котлы длительного горения на дровах
Самодельный немецкий твердотопливный котел
В зимний период в условиях нашей климатической зоны человек может чувствовать себя комфортно только при условии, что его жилище отапливается. И нередко это делается самодельными котлами длительного горения на дровах. Производители предлагают огромный ассортимент котлов, работающих на разных видах топлива, но наиболее предпочтительными являются газовые котлы. Однако выбрать подобный агрегат не всегда возможно, поскольку пока еще не во всех регионах страны используется газ. Причина — отсутствие его подвода по магистральным трубопроводам.
Основным преимуществом самодельного котла, работающего на дровах, по сравнению с обычными печами является продолжительный период между загрузками топлива без уменьшения эффективности обогрева помещения.
Принцип работы котла
Длительность горения котла, работающего на дровах, обеспечивается его конструкцией и происходящими внутри процессами. Принцип работы подобного устройства состоит в сжигании топлива сверху вниз, а не наоборот, как в традиционных печах. В топках обычных котлов или печей сгорает сначала нижний слой, и горячие потоки поднимаются вверх, втягивая в процесс горения слой за слоем. Дрова в этом случае прогорают быстро, и их приходится подкладывать каждые 3–4 часа. При отсутствии новой порции топлива печь или котел быстро остывает.
Многим людям, живущим в загородном доме, знакомо чувство неприятной прохлады и ожидания, когда же затопят остывшую за ночь печку, чтобы помещение прогрелось, и можно было встать из-под одеяла.
Обратите внимание! В котлах длительного горения, работающих на дровах, вначале сгорает верхний слой топлива. Затем огонь перемещается ниже, захватывая следующий ряд поленьев или пеллет.
Режим регулирования позволяет одной закладке дров активно тлеть в течение долгого времени — до 30 часов, а после полного сжигания топлива при подобной схеме работы котла остается минимальное количество сажи и золы.
Самодельные котлы не рекомендуется использовать в жилых помещениях, так как они не обладают достаточным уровнем безопасности. Их устанавливают в технических и производственных зданиях, в теплицах и недостроенных домах в качестве временных обогревателей. Они нужны до момента, пока не будет обустроена основная отопительная система, отвечающая всем требованиям пожарной безопасности и принятая в эксплуатацию соответствующими организациями.
Преимущества самодельных отопительных котлов на дровах
Прежде всего потребителей в рассматриваемых твердотопливных котлах привлекает простота эксплуатации и высокая отдача при отоплении помещений.
К их достоинствам также можно отнести:
- несложную регулировку процесса активного тления;
- продолжительное время горения без необходимости дополнительной подачи топлива;
- доступность самостоятельного изготовления благодаря бесхитростной схеме конструкции;
- долговечность;
- высокий КПД;
- конкурентоспособность;
- максимально полное сжигание топлива.
Самодельные конструкции дровяных котлов длительного горения
В районах, где отсутствует природный газ, отопительное оборудование, работающее на твердом топливе, ценится очень высоко и пользуется спросом у потребителей. Практически во всех населенных пунктах имеются свои лесопилки или деревообрабатывающие предприятия, поэтому вопроса о том, где взять топливо, не возникает. Тем более в регионах, добывающих уголь.
Твердотопливные котлы длительного горения способны работать не только на дровах, но и на опилках, пеллетах, торфе, а при необходимости — на угле.
Корпус для самодельных котлов изготавливают из металлических труб большого диаметра, бочек, круглых баков, газовых баллонов и других цилиндрических емкостей. Наиболее распространенными материалами для них являются чугун и толстостенная сталь. Каждый из материалов имеет как положительные, так и отрицательные особенности:
- Чугун славится стойкостью к коррозионным процессам, выдерживает более высокие температурные режимы, чем сталь, и медленнее остывает. Но он достаточно хрупкий, а изделия из него обладают значительным весом и имеют высокую себестоимость. Хотя насчет долговечности чугунных конструкций вряд ли кто-то будет спорить.
- Сталь легче, прочнее и дешевле. Кроме того, она намного быстрее прогревается. Материал легко поддается сварке, поэтому котлы герметичны и проще ремонтируются. Но образующийся при сжигании топлива конденсат способен постепенно разрушить стенки топки. Поэтому в промышленном исполнении внутренняя поверхность твердотопливных котлов защищается керамической футеровкой, но это недоступно при самостоятельном изготовлении оборудования.
Несмотря на основной недостаток стальных котлов, состоящий в склонности к коррозии, они пользуются большей популярностью у потребителей.
При самостоятельном изготовлении котла длительного горения главной задачей является обеспечение правильной подачи воздуха с возможностью регулирования процессов сжигания дров в топке. Для этого необходимо:
- грамотный расчет мощности котла;
- доступные и качественные материалы;
- чертеж конструкции, проверенной временем и опытом других мастеров;
- умение качественно выполнять сварные швы;
- соблюдение технологии монтажа.
Существуют достаточно простые и разнообразные конструкции котлов длительного горения, которые домашние мастера изготавливают своими руками. Приведем некоторые из них.
Вариант первый — железная труба

Печь длительного горения с трубы
Диаметр трубы должен быть в пределах 30 сантиметров, а высота — 85 см. Для отвода угарного газа в конструкции предусмотрена установка в верхней части котла трубы с наклоном не менее 0,1 % к горизонтальной плоскости. Диаметр дымоходной трубы принимается равным 10 см, а соединение осуществляется при помощи сварочного оборудования.
Внизу котла предусмотрена дверца небольших размеров для добавления дров, а для поддува и очистки емкости от золы устанавливаются колосниковые решетки.
Внутри металлической конструкции, играющей роль котла, располагают трубу меньшего диаметра, соединенную с трубопроводом, идущим по всему помещению под соответствующим уклоном для естественного движения теплоносителя. Вся система наполняется водой, которая нагревается и служит для хозяйственных нужд, а также для отопления помещения. Снаружи ставятся заслонки, регулирующие поступление воды из бака.
Вариант второй — бочка
Верхний обод бочки обрезается и тщательно выравнивается. На герметично закрывающейся крышке вырезается отверстие примерно 150 мм диаметром для выведения угарных газов. Дымоход в этом случае располагается под небольшим углом к вертикальной поверхности.
Крышка должна быть надежной и достаточно прочной, а материал для ее изготовления огнеупорным. В крышке делают еще одно отверстие — около 100 мм, которое обеспечит доступ кислорода к оборудованию. Труба устанавливается таким образом, чтобы угарные газы могли выходить наружу практически вертикально.
Наиболее ответственным моментом считается устройство грамотной регуляции выхода отработанных газов за счет правильной установки заслонки. Ее не рекомендуется располагать слишком низко, иначе топливо будет сгорать гораздо быстрее.
Наши «мастера на все руки» нашли еще один способ долгого горения поленьев в печи. Он состоит в постепенном оседании топлива за счет использования специального груза. При совместной работе с подвижным распределителем воздуха такой вариант обеспечивает горение топлива до 60 часов.
Вариант третий — буржуйка

Как зделать буржуйку
Отопление буржуйкой известно со времен гражданской войны, когда в городах отсутствовало тепло от котельных. Вторую жизнь эти печи получили во времена Великой Отечественной войны. В тот период альтернативы просто не существовало. Возле буржуек отапливались и готовили на них еду. Так что эти универсальные печки в то время были незаменимы.
В наши дни они используются в парниках и на дачных участках, в недостроенных домах и на строительных площадках в подсобных помещениях для обогрева рабочих. Современные буржуйки имеют водяной контур. который сможет обеспечить теплом пару радиаторов в помещении площадью в 20–30 квадратных метров.
Заключение
Самодельные котлы, обеспечивающие длительное горение, используются в различных бытовых сферах. Для дачи, теплицы и небольшого загородного дома, эксплуатируемого не круглый год, этот вариант является самым лучшим. Загрузка дров здесь происходит намного реже, чем в традиционных печах, а горят дрова намного дольше.
Как изготовить самодельный котел на твердом топливе
На сегодняшний день осталось немало зданий и сооружений, обогреваемых классической печью и твердотопливным котлом. На самом деле различий между ними практически нет, даже коэффициент полезного действия у них одинаков. В связи с этим домовладельцы в последнее время отдают предпочтение именно последним. Соорудить котлы на твердом топливе своими руками не составит труда — их устройство не требует особых навыков или наличия профессионального инструмента.

Выделяют несколько типов твердотопливных котлов. Однако сложная конструкция некоторых из них не позволяет соорудить их без специальных навыков. Существует две группы отопительных установок:
Технология производства
По сравнению с обычной печью самодельные котлы на твердом топливе имеют некоторые отличия, особенно это касается теплоотдачи. Стандартная конструкция оборудования:
- Дымоход — необходим для создания тяги, а также отвода угарного газа;
- Топка с колосниками — требуется для поддержки достаточного уровня воздуха;
- Система заслонок — используется в качестве регулятора воздушной тяги;
- Бак — его основная задача нагрев воды для системы отопления.

Инструменты и материалы
Тщательно изучив конструкцию оборудования, становится понятно, что для создания котла потребуется:
- Речной просеянный песок;
- Стальной лист толщиной не менее 5 мм;
- Две дверцы;
- Чугунная колосниковая решетка;
- Лист нержавеющей стали;
- Металлический уголок;
- Печные дроссельные заслонки;
- Отопительные трубы;
- Измерительные приборы: уголок, строительный уровень, рулетка;
- Сварочный аппарат инверторного типа;
- Электрическая дрель с набором сверл;
- Болгарка;
- Пассатижи.
Несмотря на то, что для изготовления котлов на твердом топливе не требуются особые навыки, умение обращаться со сварочным аппаратом является обязательным условием. Также пригодится опыт работы с инструментом по резке металла и наличие требуемой спецодежды.
Подготовка деталей корпуса
Главной частью твердотопливного котла является топка, температурный режим здесь может достигать до 1000 ⁰С. Именно поэтому при выборе материала следует руководствоваться соответствующими характеристиками.
Для большего срока службы узла, стенки его изготавливаются из жаропрочной стали. При ее отсутствии можно воспользоваться обычной, только в этом случае она должна быть двойной. Вырезаются боковые, передняя, задняя и нижняя стенки из цельного листа стали болгаркой.
Любой котел на твердом топливе имеет свои типоразмеры, которые следует переносить на металл измерительными инструментами или линейкой большой длины. Кроме стенок камеры из стальной профильной трубы необходимо вырезать ребра жесткости, а из уголка — усилители для стыков.
В передней стенке следует сделать отверстия размером равным габаритам дверцы топочного и зольного бункера. Обратите внимание, что перед выполнением данной работы необходимо нанести четкую разметку. После чего при помощи дрели просверлите отверстия по углам. Чтобы предотвратить повреждения стального листа, направляйте болгарку от центра к краю.
Бак для воды и теплообменник
Наиболее эффективными являются котлы длительного горения, оснащенные двумя баками для воды. Выполняются они из листа нержавеющей стали в виде прямоугольников, сваренных между собой.
Теплообменник — это комплект обычных труб, которые применяются в системе водопровода. Они свариваются так, чтобы в результате образовался максимально возможный проточный цикл. Благодаря большой площади достигается наиболее эффективный процесс теплоотдачи между теплоносителем и сгораемым топливом.
Сборка котла
Из-за высокой металлоемкости готовый котел, выполненный своими руками, имеет большой вес, поэтому осуществлять его сборку лучше всего непосредственно на месте установки.

Перед монтажом оборудования необходимо выложить фундамент. Для этих целей используется термостойкий кирпич. На кладку устанавливается дно зольника, а по его периметру размещаются вертикальные стойки, соединяющиеся между собой при помощи сварки.
В самом корпусе привариваются направляющие, на которые впоследствии укладываются колосники, далее монтируются теплообменники. С внешней стороны топки навариваются вертикальные ребра жесткости. Завершающий этап: самодельный котел почти готов, остается только смонтировать наружные стенки и верхнюю плиту.
Промежуток между стенками заполняется песком. Это необходимо для дополнительной аккумуляции тепла, а также для предотвращения перегрева стенок топки. Для засыпки используется прокаленный речной песок, в содержании которого исключены органические включения. Кроме того, это поможет предотвратить появление неприятного запаха в процессе горения твердого топлива.
На верхней плите размещаются баки из нержавейки, подключенные к контурам. Устанавливаются дверцы камер — котел готов к эксплуатации.
Пиролизный котел
Такие котлы на дровах работают на основе принципа пиролиза, то есть преобразования под воздействием высокой температуры твердого топлива в газообразное состояние в условиях нехватки кислорода. Оно намного более высокоэффективно, работа такого котла отличается увеличенной продолжительностью в сравнении с классическими котлами, работающими на твердом топливе. Закладка топлива, в зависимости от его вида и качества, производится от 1 до 3 раз в сутки.
Чтобы изготовить котел потребуется:
- Болгарка;
- Металлическая труба толщиной не менее 3 мм и диаметром 300 мм;
- Сварочный аппарат;
- Труба диаметром 60 и 100 мм;
- Металлический лист толщиной 4 мм.
Рекомендации по монтажу
Отрежьте трубу длиной 100 и 80 см. Вырежьте дно из листового металла и приварите. Дополнительно можно приварить ножки.
Далее изготовьте распределитель воздуха. Для этого необходимо при помощи болгарки вырезать круг из листового металла диаметром меньше на 20 мм, чем основная труба. В середине круга просверлите отверстие диаметром 20 мм. В нижней части распределителя установите крыльчатку с металлическими лопастями методом сварки. Их ширина не должна превышать 50 мм. После чего приваривается труба диаметром 60 мм к верхней части регулятора. Ее высота должна быть выше высоты котла. Сверху труба оборудуется заслонкой для регулировки подачи воздуха.
Вырезается дверца для чистки золы в нижней части котла. К плите котла приваривается труба для дымохода, диаметр которой 100 мм. В горизонтальном положении ее длина не должна превышать 40 см, после чего она переходит в теплообменник.
Вырежьте крышку с отверстием для распределительной трубы. Стоит учесть тот факт, что она должна плотно прилегать к топке.
Пиролизный котел нуждается в ограниченном доступе кислорода. Поэтому топливо в него укладывается с минимально возможным количеством свободного пространства.
Заключение
Решая задачу, как осуществить отопление твердотопливным котлом своими руками, необходимо точно следовать вышеуказанным советам по его монтажу. Это обеспечит получение в итоге экономичного и бюджетного устройства, способного обогреть помещение с наименьшими перепадами температур в разное время суток.
Рекомендуем:
Как сделать отопление в частном доме — подробное руководство Обзор современных бытовых котлов на твердом топливе Обзор отопительных котлов с водяным контуром
Твердотопливный котел своими руками: инструкция по изготовлению самодельного теплогенератора

Отсутствие централизованного газоснабжения осложняет жизнь домовладельца: зимой греться придется дровами или углем, которые постоянно нужно подкладывать.
Но есть у этой ситуации и положительная сторона: теплогенератор имеет простейшую конструкцию, поэтому его легко можно сделать самостоятельно.
При этом пользователь не только экономит значительную сумму, но и получает агрегат, максимально соответствующий его потребностям. Как делается твердотопливный котел своими руками, и какие идеи можно позаимствовать у заводских моделей?
Принцип работы
В общих чертах принцип действия котла на твердом топливе выглядит так:
- В специальную камеру, именуемую топкой, помещаются дрова, уголь и тому подобное топливо.
- Загруженное топливо поджигается. Процесс его сжигания в разных котлах может иметь некоторые особенности, но суть всегда остается неизменной: происходит реакция окисления органических молекул с выделением большого количества тепла. Скорость горения, а соответственно и мощность теплообразования, будет зависеть от количества поступающего в топку воздуха. Его можно регулировать при помощи подвижной заслонки, установленной на воздухозаборнике (поддувале).
- Образующееся при сгорании топлива тепло, как и тепло отходящих дымовых газов, нагревает содержимое специального резервуара – теплообменника. Через входной и выходной патрубки теплообменник подсоединяется к отопительному контуру и становится, таким образом, его частью. Нагретая в теплообменнике среда за счет конвекции или работы насоса поступает в отопительный контур, распределяя по нему тепловую энергию.

Котел длительного горения — принцип работы
Образующийся при сгорании топлива дым за счет конвекции удаляется через вертикальную трубу – дымоход.
Котел твердотопливный длительного горения своими руками — чертежи, схема, варианты конструкции
Существует множество разновидностей таких теплогенераторов. Мы остановимся на нескольких основных видах:
Классический котел прямого горения
Конструкцию этого котла можно назвать бесхитростной. Устроен он так же, как и традиционная русская печь.
Топка – это просто камера, а топливо поджигается и сгорает обычным способом, как, например, в костре.
Классический котел прост в изготовлении, но у него есть существенный недостаток: топливо сгорает слишком быстро – через каждые 4 часа приходится подкладывать новую порцию. Улучшить ситуацию можно несколькими способами:
Ограничить с помощью заслонки поступление воздуха, так чтобы топливо не горело, а медленно тлело
Этот вариант крайне нерационален:
- Окисление топлива становится неполным, вследствие чего дым содержит большое количество сажи, угарного газа (относится к вредным выбросам) и различных ядовитых веществ.
- Из-за низкой температуры выхлопа образуется большое количество конденсата, насыщенного вышеупомянутыми токсинами.
- КПД котла значительно понижается.
Оборудовать систему отопления тепловым аккумулятором
Это объемистый резервуар, в котором хранится запас перегретого теплоносителя. Дрова в котле будут сгорать быстро, но произведенное при этом тепло не вылетит в трубу, а останется в теплоаккумуляторе, так же как оно остается в кирпичных стенках русской печи. Следовательно, топить котел нужно будет реже.
Оборудовать котел системой автоматики с принудительной подачей воздуха
Идея в следующем:
- после выработки достаточного количества тепла (отслеживается по температуре теплоносителя) автоматика полностью перекрывает заслонку;
- пламя гаснет и котел, можно сказать, выключается;
- при охлаждении теплоносителя автоматика открывает заслонку и запускает вентилятор, который раздувает огонь в топке.

Котел с наддувом
Блок автоматики с вентилятором можно приобрести в магазине. Единственный недостаток такого решения – зависимость от электроснабжения.
Котел с верхним горением
В таком отопителе топливо укладывается в виде колонны и поджигается сверху. В направлении сверху вниз пламя движется гораздо менее охотно, чем снизу вверх, поэтому закладка горит дольше. К тому же для предотвращения быстрого распространения огня воздух подается точно в зону горения.
Теплогенератор с верхним горением достаточно сложен в устройстве, но существует его упрощенная разновидность, доступная для самостоятельного изготовления. Это так называемая печь «Бубафоня», конструкция которой была разработана Афанасием Бубякиным.
Проблема в том, что при наличии водяной рубашки характеристики этого агрегата сильно падают (низкий КПД, печь сильно коптит), поэтому использовать его в качестве котла нерационально.
Газогенераторный (пиролизный) котел
Подвергнутые воздействию высокой температуры молекулы органического топлива (биополимеры) частично распадаются на различные газообразные вещества (древесный газ), многие из которых могут гореть. Такой распад называют пиролизом. При обычном горении эта смесь газов большей частью выбрасывается в дымоход. В газогенераторном котле она отводится в отдельную камеру (камера дожигания), где и сгорает.
Такой котел имеет ряд достоинств (высокий КПД, длительная работа на одной закладке и пр.), но он сложен в изготовлении, требует применения специальных катализаторов и нуждается в принудительной подаче воздуха.

Схема газогенераторного котла
Можно изготовить упрощенный вариант по типу печей «Профессор Бутаков», «Breneran» и «Bullerjan», у которых в верхней части топки имеется подобие камеры дожигания.
Но такие агрегаты, во-первых, рассчитаны на эксплуатацию в режиме тления, о недостатках которого мы говорили выше, а во-вторых, как и «Бубафоня», сильно теряют в характеристиках при отборе теплоты водой, то есть при использовании в качестве котла.
Итак, наиболее подходящим для самостоятельного изготовления является классический котел, который при наличии в доме электроснабжения можно оборудовать автоматикой с наддувным вентилятором.
Газовые котлы Бакси с автоматикой приобретают в нашей стране часто. Надежность оборудования и цена — главные составляющие успеха у потребителя. Котел Бакси — инструкция по применению и устройство агрегата.
Принцип работы термостата для котла отопления разберем тут .
Думаете, что дровяное отопление уже изжило себя? Котлы длительного горения для дома на дровах — экономичное и эффективное решение при отсутствии коммуникаций. Здесь http://microklimat.pro/otopitelnoe-oborudovanie/kotly/dlitelnogo-goreniya-na-drovax-dlya-doma.html рассмотрим виды котлов и особенности эксплуатации.
Схема котла
Самодельный отопитель будет иметь такую конструкцию:
- Топка – «коробка» глубиной 460 мм, шириной 360 мм и высотой 750 мм с общим объемом 112 л. Объем топливной загрузки для такой камеры сгорания составляет 83 л (весь объем топки заполнять нельзя), Что позволит котлу развивать мощность до 22 – 24 кВт.
- Днище топки – решетка из уголка, на которую будут укладываться дрова (через нее в камеру будет поступать воздух).
- Под решеткой должен быть отсек высотой 150 мм для сбора золы.
- Теплообменник объемом 50 л большей частью расположен над топкой, но нижняя его часть охватывает ее с 3-х сторон в виде водяной рубашки толщиной 20 мм.
- Подсоединенная к верхней части топки вертикальная дымоотводящая труба и горизонтальные жаровые трубы располагаются внутри теплообменника.
- Топка и зольник закрыты герметичными дверцами, а забор воздуха осуществляется через трубу, в которой установлен вентилятор и гравитационная заслонка. Как только вентилятор выключается, заслонка под собственным весом опускается и полностью перекрывает воздухозаборник. Как только термодатчик зафиксирует снижение температуры теплоносителя до заданного пользователем уровня, контроллер включит вентилятор, поток воздуха откроет заслонку и в топке разгорится огонь. Периодическое «отключение»котла в сочетании с увеличенным объемом топки позволяет продлить работу на одной загрузке топлива до 10 – 12 часов на дровах и до 24-х часов на угле. Хорошо зарекомендовала себя автоматика польской компании KG Elektronik: контроллер с термодатчиком – модель SP-05, вентилятор – модель DP-02.

Чертеж котла на твердом топливе
Топка и теплообменник окутываются базальтовой ватой (теплоизоляция) и помещаются в корпус.
Процесс изготовления
Первым делом надо подготовить все необходимые заготовки:
- Стальные листы толщиной 4 – 5 мм для изготовления топки. Наилучшим образом подходит легированная сталь жаропрочных марок 12Х1МФ или 12ХМ (с добавками хрома и молибдена), но варить ее нужно в среде аргона, поэтому понадобятся услуги профессионального сварщика. Если же вы решите сделать топку из конструкционной стали (без легирующих добавок), то следует применять низкоуглеродистые марки, например, Сталь 20, так как высокоуглеродистые от воздействия высокой температуры могут утратить пластичность (происходит их закалка).
- Тонколистовая сталь толщиной 0,3 – 0,5 мм, окрашенная полимерным составом (декоративная обшивка).
- 4-миллиметровые листы конструкционной стали для корпуса.
- Уголок 50х4 мм, из которого будет набираться колосниковая решетка.
- Труба Ду50 (жаровые трубы внутри теплообменника и патрубки для подключения отопительной системы).
- Труба Ду150 (патрубок для присоединения дымохода).
- Труба прямоугольная 60х40 (воздухозаборник).
- Стальная полоса 20х3 мм.
- Базальтовая вата толщиной 20 мм (плотность – 100 кг/куб. м).
- Асбестовый шнур для герметизации проемов.
- Ручки для дверок заводского изготовления.
Сварку деталей следует выполнять электродами МР-3С или АНО-21.
Теплообменник для твердотопливного котла своими руками
Сначала из двух боковых, одной задней и одной верхней стенок собирается топка. Швы между стенками выполняются с полным проваром (они должны быть герметичными). Снизу к топке с 3-х сторон горизонтально приваривается стальная полоса 20х3 мм, которая будет служить днищем водяной рубашки.
Далее к боковым и задней стенкам топки нужно торцами приварить в произвольном порядке короткие отрезки трубы небольшого диаметра – так называемые клипсы, которые обеспечат жесткость конструкции теплообменника.
Теперь к полосе-днищу можно приварить наружные стенки теплообменника с предварительно выполненными отверстиями под клипсы. Длина клипс должна быть такой, чтобы они слегка выступали за наружные стенки, к котором их нужно приварить герметичным швом.

Самодельный котел из листового металла
В передней и задней стенках теплообменника над топкой вырезаются соосные отверстия, в которые ввариваются жаровые трубы.
Остается приварить к теплообменнику патрубки для соединения с контуром отопительной системы.
Сборка котла
Агрегат нужно собирать в следующей последовательности:
- Сначала изготавливают корпус, прихватив короткими швами к его днищу боковые стенки и обрамления проемов. Нижним обрамлением проема зольника служит само днище корпуса.
- Изнутри к корпусу приваривают уголки, на которых будет укладываться решетчатый поддон топки (колосниковая решетка).
- Теперь нужно приварить саму решетку. Уголки, из которых она состоит, нужно приварить наружным углом вниз, так чтобы поступающий снизу воздух равномерно распределялся двумя наклонными поверхностями каждого уголка.
- Далее к уголкам, на которых уложена колосниковая решетка, приваривают топку с теплообменником.
- Дверцы топки и зольника вырезаются из стального листа. Изнутри они обрамляются стальной полосой, уложенной в два ряда, между которыми нужно уложить асбестовый шнур.
Далее приваривают дымоотводящий патрубок и воздуховод с фланцем для установки вентилятора. Воздуховод заводится внутрь котла через отверстие посредине задней стенки чуть ниже колосниковой решетки.
Теперь надо приварить к корпусу котла ответные части петель дверок и несколько кронштейнов шириной 20 мм, к которым будет крепиться обшивка.
Теплообменник нужно обложить с трех сторон и сверху базальтовой ватой, которая стягивается шнуром.
Поскольку утеплитель будет контактировать с горячими поверхностями, он не должен содержать фенол-формальдегидного связующего и других веществ, испускающих при нагреве токсичные летучие вещества.
При помощи шурупов к кронштейнам прикручивается обшивка.
Сверху на теплогенератор устанавливается контроллер автоматики, а к фланцу воздуховода прикручивается вентилятор.
Температурный сенсор нужно поместить под базальтовую вату, так чтобы он контактировал с задней стенкой теплообменника.
При желании котел можно оборудовать вторым контуром, позволяющим эксплуатировать его в качестве водонагревателя.
Контур имеет вид медной трубки диаметром около 12 мм и длиной 10 м, намотанной внутри теплообменника на жаровые трубы и выведенной наружу через заднюю стенку.
Минус котла на твердом топливе в том, что стоит он весьма недешево. Твердотопливные котлы длительного горения своими руками — хороший способ, чтобы избежать затрат.
В каких случаях необходим расширительный бак для отопления, вы узнаете в этой теме .
Видео на тему
Источники: http://gidotopleniya.ru/kotly-i-kotelnoe-oborudovanie/tverdotoplivnye/samodelnye-kotly-dlitelnogo-gorenija-na-drovah-kak-ustroeny-6697, http://cotlix.com/kak-izgotovit-kotel-na-tverdom-toplive, http://microklimat.pro/otopitelnoe-oborudovanie/kotly/tverdotoplivnyj-svoimi-rukami.html
teplosten24.ru
Твердотопливный котёл своими руками: схемы, чертежи и фото
Твердотопливные котлы работают не так, как обычные, у которых тепло идёт непосредственно от огня. Такие агрегаты устанавливают в частных и дачных домах, загородных коттеджах или производственных помещениях. В домашних условиях можно изготовить твердотопливный котёл своими руками, пользуясь специальными схемами и чертежами. При этом необходимо придерживаться пошаговой инструкции, соблюдая все меры безопасности.
Не забываем про меры безопасности с подобным котломПринципы работы
В котле на твёрдом топливе одной закладки может хватить на семь часов горения. Если вовремя не подкинуть дрова, то температура в комнате начнёт быстро снижаться. Это происходит из-за принципа свободного движения газа: горячие потоки воздуха поднимаются и затем выходят наружу. Устройство длительного горения может поддерживать тепло в помещении один-два дня, самые дорогие модели выдерживают до семи суток.
По чертежам твердотопливного котла своими руками можно понять то, что эффективность его работы заключается в правильном строении. В обычном агрегате внизу располагается топливо, пламя от него поднимается к распределителям воздуха. Затем горячий кислород попадает в камеру подогрева, из которой выходит по трубам к радиаторам отопления. Вентилятор обеспечивает своевременную подачу воздуха к пламени.
В этом видео вы узнаете, как сделать котел отопления своими руками:
В твердотопливном котле находятся сразу две камеры сгорания, а сама топка расположена в верхней части. В неё закладывают дрова или уголь, а воздух поступает с помощью специальных вентиляторов. Когда прогорает верхний слой топлива, подаются новые потоки кислорода. Это позволяет дровам гореть очень медленно, отдавая большее количество тепла помещению.
Приобрести можно несколько моделей такого оборудования. К бюджетным агрегатам относятся дровяные котлы — в них нельзя закладывать ничего, кроме поленьев. Остальные устройства топят углем, опилками, бытовым мусором, брикетами.
На инженерных чертежах твердотопливные котлы своими руками изображают с месторасположением основных элементов:
- дверца топки находится сверху;
- в этой же части дымовой патрубок соединяется с дымоходом;
- внизу встраивают зольник, через который очищают котёл;
- с помощью заслонки в верхнюю часть воздушной камеры поступает кислород.
Зольник конструкции полностью герметичный, он не выполняет функции поддувала, так как воздух поступает через верх. Обе камеры, зольник и дымовая труба расположены в стальном корпусе котла со стенками толщиной 5-7 мм.
Недостатки и преимущества
У самодельного агрегата крупные размеры и сложная конструкция. Его лучше использовать для обогрева коттеджа или дома с большими комнатами. Устройство не будет экономичным в маленьких дачных домиках. К преимуществам котла относятся:
- автономность системы отопления;
- длительный срок эксплуатации и надёжность конструкции;
- эффективность и экономичность;
- высокий коэффициент полезного действия;
- доступность и универсальность топлива;
- экологически чистое отопление дома.
У данного котла имеется ряд плюсов и минусовИзготовленные своими руками твердотопливные котлы также имеют ряд преимуществ перед покупным вариантом: самодельный агрегат обойдётся дешевле, его можно сделать более мощным, а также поменять конструкцию на более удобную. Среди недостатков выделяют:
- необходимость постоянно чистить устройство;
- сложность схем и чертежей котлов на твёрдом топливе своими руками;
- предварительное оборудование небольшого помещения для котла.
Придать стальному листу форму цилиндра можно только с помощью вальцовочного станка. Но можно заменить сталь пустым пропановым баллоном или прочной железной трубой с подходящим диаметром. Толщина стенок ёмкости должна превышать 5 мм.
Инструкция по изготовлению
Сначала необходимо подготовить все схемы и чертежи. После этого следует подобрать материалы и инструменты, которые понадобятся при работе:
- дрель и сварочный аппарат;
- плоскогубцы;
- шлифовальную машинку;
- болгарку;
- рулетку, уровень;
- пустой баллон и стальные листы;
- асбест, трубу из стали;
- петли, ручки, уголок;
- вытяжку и волокно для прохода дымовой трубы.
На баллоне согласно чертежу рисуют все разметки, вырезают отверстие под зольник. В верхней части наносят отметку, по которой будут удалять верхушку. Её необходимо срезать болгаркой. По центру нужно сделать проём для выхода дымовой трубы. На крышку приваривают металлическое кольцо, также крепят сталь на внутренние и внешние стороны баллона.
Чтобы собрать подобный котёл не забываем про нужный инструментК нижней части подготовленной трубы прикрепляют металлический круг, который будет играть роль распределителя воздуха. Из металла режут крепления, приваривают их по линии среза, подложив асбестовый шнур. К срезанной верхушке нужно приварить ручку и надеть крышку на баллон. Болгаркой изготовляют патрубок, скрепляют его с дымовой трубой, соединяют конструкцию с корпусом.
К проёму зольника прикручивают металлическую дверцу. Измеряют внутренний диаметр баллона, делают разметку на стальном листе. Нужно вырезать круг диаметром, превышающим корпусный на 5 мм. Из металлического уголка изготавливают шесть одинаковых лопастей и крепят к круглой детали — это будущий вентилятор. Количество закладываемых дров зависит от размера теплообменника. Его нужно сварить из стальных стенок, затем вставить готовый элемент в корпус.
Листовым металлом покрывают весь корпус котла для большей прочности и надёжности. Сверху и снизу делают патрубки для входа и выхода воздуха. В стали вырезают проём для зольника так, чтобы он совпал с отверстием на баллоне, сверху металл сваривают. Так образуется герметичный корпус с круглой топкой внутри. В готовую конструкцию нужно загрузить топливо. Для этого снимают крышку, достают ограничитель подачи кислорода, загружают уголь или дрова. Трубу возвращают на место, бросают в топку горящую спичу. Как только топливо начинает загораться, нужно закрыть крышку. Ограничитель будет опускаться по мере сгорания дров.
Для установки своими руками котла на угле в помещении нужно выделить специальное место. Следует дополнительно сделать разрез для вывода дымохода в крыше или стене. Под баллон нужно оформить небольшой пьедестал из кирпича. Примыкающие стены обшивают сталью или другим жаропрочным материалом. Все стыки дымохода промазывают герметиком, присоединяют его к патрубку на котле, а второй конец выводят наружу.
Рекомендации и правила безопасности
Перед тем как установить угольный котёл в доме, необходимо протестировать его на улице. Так как с баллона срезают верхушку, то время работы топки сокращается с десяти до пяти часов. Если нет желания каждый промежуток времени подкладывать дрова, но можно соединить вместе два баллона.
Герметик можно заменить асбестовым шнуром, проклеив его по всем стыкам и швам. Необходимо постоянно следить за температурой системы и не допускать её перегревания. На трубопроводе не устанавливают запорный вентиль.
Помещение нужно постоянно проветривать, ведь даже незначительное количество угарного газа может привести к плохому самочувствию. Рядом с конструкцией не держат легковозгораемые предметы, ограждают её от детей и домашних животных.
Желательно оборудовать своими руками для ТТ котла отдельную подсобку, так как он немного загрязняется во время работы. Нужно следить за его состоянием, количеством топлива и доступом кислорода.
‘; blockSettingArray[0][«setting_type»] = 1; blockSettingArray[0][«element»] = «h2»; blockSettingArray[0][«elementPosition»] = 1; blockSettingArray[0][«elementPlace»] = 1; blockSettingArray[4] = []; blockSettingArray[4][«minSymbols»] = 0; blockSettingArray[4][«minHeaders»] = 0; blockSettingArray[4][«text»] = ‘
‘; blockSettingArray[4][«setting_type»] = 5; blockSettingArray[9] = []; blockSettingArray[9][«minSymbols»] = 0; blockSettingArray[9][«minHeaders»] = 0; blockSettingArray[9][«text»] = ‘
‘; blockSettingArray[9][«setting_type»] = 6; blockSettingArray[9][«elementPlace»] = 90; var jsInputerLaunch = 15;
kaminguru.com
Самодельный твердотопливный котел по немецкой технологии
Как устроены самодельные котлы длительного горения на дровах
Самодельный немецкий твердотопливный котел
В зимний период в условиях нашей климатической зоны человек может чувствовать себя комфортно только при условии, что его жилище отапливается. И нередко это делается самодельными котлами длительного горения на дровах. Производители предлагают огромный ассортимент котлов, работающих на разных видах топлива, но наиболее предпочтительными являются газовые котлы. Однако выбрать подобный агрегат не всегда возможно, поскольку пока еще не во всех регионах страны используется газ. Причина — отсутствие его подвода по магистральным трубопроводам.
Основным преимуществом самодельного котла, работающего на дровах, по сравнению с обычными печами является продолжительный период между загрузками топлива без уменьшения эффективности обогрева помещения.
Принцип работы котла
Длительность горения котла, работающего на дровах, обеспечивается его конструкцией и происходящими внутри процессами. Принцип работы подобного устройства состоит в сжигании топлива сверху вниз, а не наоборот, как в традиционных печах. В топках обычных котлов или печей сгорает сначала нижний слой, и горячие потоки поднимаются вверх, втягивая в процесс горения слой за слоем. Дрова в этом случае прогорают быстро, и их приходится подкладывать каждые 3–4 часа. При отсутствии новой порции топлива печь или котел быстро остывает.
Многим людям, живущим в загородном доме, знакомо чувство неприятной прохлады и ожидания, когда же затопят остывшую за ночь печку, чтобы помещение прогрелось, и можно было встать из-под одеяла.
Обратите внимание! В котлах длительного горения, работающих на дровах, вначале сгорает верхний слой топлива. Затем огонь перемещается ниже, захватывая следующий ряд поленьев или пеллет.
Режим регулирования позволяет одной закладке дров активно тлеть в течение долгого времени — до 30 часов, а после полного сжигания топлива при подобной схеме работы котла остается минимальное количество сажи и золы.
Самодельные котлы не рекомендуется использовать в жилых помещениях, так как они не обладают достаточным уровнем безопасности. Их устанавливают в технических и производственных зданиях, в теплицах и недостроенных домах в качестве временных обогревателей. Они нужны до момента, пока не будет обустроена основная отопительная система, отвечающая всем требованиям пожарной безопасности и принятая в эксплуатацию соответствующими организациями.
Преимущества самодельных отопительных котлов на дровах
Прежде всего потребителей в рассматриваемых твердотопливных котлах привлекает простота эксплуатации и высокая отдача при отоплении помещений.
К их достоинствам также можно отнести:
- несложную регулировку процесса активного тления;
- продолжительное время горения без необходимости дополнительной подачи топлива;
- доступность самостоятельного изготовления благодаря бесхитростной схеме конструкции;
- долговечность;
- высокий КПД;
- конкурентоспособность;
- максимально полное сжигание топлива.
Самодельные конструкции дровяных котлов длительного горения
В районах, где отсутствует природный газ, отопительное оборудование, работающее на твердом топливе, ценится очень высоко и пользуется спросом у потребителей. Практически во всех населенных пунктах имеются свои лесопилки или деревообрабатывающие предприятия, поэтому вопроса о том, где взять топливо, не возникает. Тем более в регионах, добывающих уголь.
Твердотопливные котлы длительного горения способны работать не только на дровах, но и на опилках, пеллетах, торфе, а при необходимости — на угле.
Корпус для самодельных котлов изготавливают из металлических труб большого диаметра, бочек, круглых баков, газовых баллонов и других цилиндрических емкостей. Наиболее распространенными материалами для них являются чугун и толстостенная сталь. Каждый из материалов имеет как положительные, так и отрицательные особенности:
- Чугун славится стойкостью к коррозионным процессам, выдерживает более высокие температурные режимы, чем сталь, и медленнее остывает. Но он достаточно хрупкий, а изделия из него обладают значительным весом и имеют высокую себестоимость. Хотя насчет долговечности чугунных конструкций вряд ли кто-то будет спорить.
- Сталь легче, прочнее и дешевле. Кроме того, она намного быстрее прогревается. Материал легко поддается сварке, поэтому котлы герметичны и проще ремонтируются. Но образующийся при сжигании топлива конденсат способен постепенно разрушить стенки топки. Поэтому в промышленном исполнении внутренняя поверхность твердотопливных котлов защищается керамической футеровкой, но это недоступно при самостоятельном изготовлении оборудования.
Несмотря на основной недостаток стальных котлов, состоящий в склонности к коррозии, они пользуются большей популярностью у потребителей.
При самостоятельном изготовлении котла длительного горения главной задачей является обеспечение правильной подачи воздуха с возможностью регулирования процессов сжигания дров в топке. Для этого необходимо:
- грамотный расчет мощности котла;
- доступные и качественные материалы;
- чертеж конструкции, проверенной временем и опытом других мастеров;
- умение качественно выполнять сварные швы;
- соблюдение технологии монтажа.
Существуют достаточно простые и разнообразные конструкции котлов длительного горения, которые домашние мастера изготавливают своими руками. Приведем некоторые из них.
Вариант первый — железная труба

Печь длительного горения с трубы
Диаметр трубы должен быть в пределах 30 сантиметров, а высота — 85 см. Для отвода угарного газа в конструкции предусмотрена установка в верхней части котла трубы с наклоном не менее 0,1 % к горизонтальной плоскости. Диаметр дымоходной трубы принимается равным 10 см, а соединение осуществляется при помощи сварочного оборудования.
Внизу котла предусмотрена дверца небольших размеров для добавления дров, а для поддува и очистки емкости от золы устанавливаются колосниковые решетки.
Внутри металлической конструкции, играющей роль котла, располагают трубу меньшего диаметра, соединенную с трубопроводом, идущим по всему помещению под соответствующим уклоном для естественного движения теплоносителя. Вся система наполняется водой, которая нагревается и служит для хозяйственных нужд, а также для отопления помещения. Снаружи ставятся заслонки, регулирующие поступление воды из бака.
Вариант второй — бочка
Верхний обод бочки обрезается и тщательно выравнивается. На герметично закрывающейся крышке вырезается отверстие примерно 150 мм диаметром для выведения угарных газов. Дымоход в этом случае располагается под небольшим углом к вертикальной поверхности.
Крышка должна быть надежной и достаточно прочной, а материал для ее изготовления огнеупорным. В крышке делают еще одно отверстие — около 100 мм, которое обеспечит доступ кислорода к оборудованию. Труба устанавливается таким образом, чтобы угарные газы могли выходить наружу практически вертикально.
Наиболее ответственным моментом считается устройство грамотной регуляции выхода отработанных газов за счет правильной установки заслонки. Ее не рекомендуется располагать слишком низко, иначе топливо будет сгорать гораздо быстрее.
Наши «мастера на все руки» нашли еще один способ долгого горения поленьев в печи. Он состоит в постепенном оседании топлива за счет использования специального груза. При совместной работе с подвижным распределителем воздуха такой вариант обеспечивает горение топлива до 60 часов.
Вариант третий — буржуйка

Как зделать буржуйку
Отопление буржуйкой известно со времен гражданской войны, когда в городах отсутствовало тепло от котельных. Вторую жизнь эти печи получили во времена Великой Отечественной войны. В тот период альтернативы просто не существовало. Возле буржуек отапливались и готовили на них еду. Так что эти универсальные печки в то время были незаменимы.
В наши дни они используются в парниках и на дачных участках, в недостроенных домах и на строительных площадках в подсобных помещениях для обогрева рабочих. Современные буржуйки имеют водяной контур. который сможет обеспечить теплом пару радиаторов в помещении площадью в 20–30 квадратных метров.
Заключение
Самодельные котлы, обеспечивающие длительное горение, используются в различных бытовых сферах. Для дачи, теплицы и небольшого загородного дома, эксплуатируемого не круглый год, этот вариант является самым лучшим. Загрузка дров здесь происходит намного реже, чем в традиционных печах, а горят дрова намного дольше.
Как изготовить самодельный котел на твердом топливе
На сегодняшний день осталось немало зданий и сооружений, обогреваемых классической печью и твердотопливным котлом. На самом деле различий между ними практически нет, даже коэффициент полезного действия у них одинаков. В связи с этим домовладельцы в последнее время отдают предпочтение именно последним. Соорудить котлы на твердом топливе своими руками не составит труда — их устройство не требует особых навыков или наличия профессионального инструмента.

Выделяют несколько типов твердотопливных котлов. Однако сложная конструкция некоторых из них не позволяет соорудить их без специальных навыков. Существует две группы отопительных установок:
Технология производства
По сравнению с обычной печью самодельные котлы на твердом топливе имеют некоторые отличия, особенно это касается теплоотдачи. Стандартная конструкция оборудования:
- Дымоход — необходим для создания тяги, а также отвода угарного газа;
- Топка с колосниками — требуется для поддержки достаточного уровня воздуха;
- Система заслонок — используется в качестве регулятора воздушной тяги;
- Бак — его основная задача нагрев воды для системы отопления.

Инструменты и материалы
Тщательно изучив конструкцию оборудования, становится понятно, что для создания котла потребуется:
- Речной просеянный песок;
- Стальной лист толщиной не менее 5 мм;
- Две дверцы;
- Чугунная колосниковая решетка;
- Лист нержавеющей стали;
- Металлический уголок;
- Печные дроссельные заслонки;
- Отопительные трубы;
- Измерительные приборы: уголок, строительный уровень, рулетка;
- Сварочный аппарат инверторного типа;
- Электрическая дрель с набором сверл;
- Болгарка;
- Пассатижи.
Несмотря на то, что для изготовления котлов на твердом топливе не требуются особые навыки, умение обращаться со сварочным аппаратом является обязательным условием. Также пригодится опыт работы с инструментом по резке металла и наличие требуемой спецодежды.
Подготовка деталей корпуса
Главной частью твердотопливного котла является топка, температурный режим здесь может достигать до 1000 ⁰С. Именно поэтому при выборе материала следует руководствоваться соответствующими характеристиками.
Для большего срока службы узла, стенки его изготавливаются из жаропрочной стали. При ее отсутствии можно воспользоваться обычной, только в этом случае она должна быть двойной. Вырезаются боковые, передняя, задняя и нижняя стенки из цельного листа стали болгаркой.
Любой котел на твердом топливе имеет свои типоразмеры, которые следует переносить на металл измерительными инструментами или линейкой большой длины. Кроме стенок камеры из стальной профильной трубы необходимо вырезать ребра жесткости, а из уголка — усилители для стыков.
В передней стенке следует сделать отверстия размером равным габаритам дверцы топочного и зольного бункера. Обратите внимание, что перед выполнением данной работы необходимо нанести четкую разметку. После чего при помощи дрели просверлите отверстия по углам. Чтобы предотвратить повреждения стального листа, направляйте болгарку от центра к краю.
Бак для воды и теплообменник
Наиболее эффективными являются котлы длительного горения, оснащенные двумя баками для воды. Выполняются они из листа нержавеющей стали в виде прямоугольников, сваренных между собой.
Теплообменник — это комплект обычных труб, которые применяются в системе водопровода. Они свариваются так, чтобы в результате образовался максимально возможный проточный цикл. Благодаря большой площади достигается наиболее эффективный процесс теплоотдачи между теплоносителем и сгораемым топливом.
Сборка котла
Из-за высокой металлоемкости готовый котел, выполненный своими руками, имеет большой вес, поэтому осуществлять его сборку лучше всего непосредственно на месте установки.

Перед монтажом оборудования необходимо выложить фундамент. Для этих целей используется термостойкий кирпич. На кладку устанавливается дно зольника, а по его периметру размещаются вертикальные стойки, соединяющиеся между собой при помощи сварки.
В самом корпусе привариваются направляющие, на которые впоследствии укладываются колосники, далее монтируются теплообменники. С внешней стороны топки навариваются вертикальные ребра жесткости. Завершающий этап: самодельный котел почти готов, остается только смонтировать наружные стенки и верхнюю плиту.
Промежуток между стенками заполняется песком. Это необходимо для дополнительной аккумуляции тепла, а также для предотвращения перегрева стенок топки. Для засыпки используется прокаленный речной песок, в содержании которого исключены органические включения. Кроме того, это поможет предотвратить появление неприятного запаха в процессе горения твердого топлива.
На верхней плите размещаются баки из нержавейки, подключенные к контурам. Устанавливаются дверцы камер — котел готов к эксплуатации.
Пиролизный котел
Такие котлы на дровах работают на основе принципа пиролиза, то есть преобразования под воздействием высокой температуры твердого топлива в газообразное состояние в условиях нехватки кислорода. Оно намного более высокоэффективно, работа такого котла отличается увеличенной продолжительностью в сравнении с классическими котлами, работающими на твердом топливе. Закладка топлива, в зависимости от его вида и качества, производится от 1 до 3 раз в сутки.
Чтобы изготовить котел потребуется:
- Болгарка;
- Металлическая труба толщиной не менее 3 мм и диаметром 300 мм;
- Сварочный аппарат;
- Труба диаметром 60 и 100 мм;
- Металлический лист толщиной 4 мм.
Рекомендации по монтажу
Отрежьте трубу длиной 100 и 80 см. Вырежьте дно из листового металла и приварите. Дополнительно можно приварить ножки.
Далее изготовьте распределитель воздуха. Для этого необходимо при помощи болгарки вырезать круг из листового металла диаметром меньше на 20 мм, чем основная труба. В середине круга просверлите отверстие диаметром 20 мм. В нижней части распределителя установите крыльчатку с металлическими лопастями методом сварки. Их ширина не должна превышать 50 мм. После чего приваривается труба диаметром 60 мм к верхней части регулятора. Ее высота должна быть выше высоты котла. Сверху труба оборудуется заслонкой для регулировки подачи воздуха.
Вырезается дверца для чистки золы в нижней части котла. К плите котла приваривается труба для дымохода, диаметр которой 100 мм. В горизонтальном положении ее длина не должна превышать 40 см, после чего она переходит в теплообменник.
Вырежьте крышку с отверстием для распределительной трубы. Стоит учесть тот факт, что она должна плотно прилегать к топке.
Пиролизный котел нуждается в ограниченном доступе кислорода. Поэтому топливо в него укладывается с минимально возможным количеством свободного пространства.
Заключение
Решая задачу, как осуществить отопление твердотопливным котлом своими руками, необходимо точно следовать вышеуказанным советам по его монтажу. Это обеспечит получение в итоге экономичного и бюджетного устройства, способного обогреть помещение с наименьшими перепадами температур в разное время суток.
Рекомендуем:
Как сделать отопление в частном доме — подробное руководство Обзор современных бытовых котлов на твердом топливе Обзор отопительных котлов с водяным контуром
Твердотопливный котел своими руками: инструкция по изготовлению самодельного теплогенератора

Отсутствие централизованного газоснабжения осложняет жизнь домовладельца: зимой греться придется дровами или углем, которые постоянно нужно подкладывать.
Но есть у этой ситуации и положительная сторона: теплогенератор имеет простейшую конструкцию, поэтому его легко можно сделать самостоятельно.
При этом пользователь не только экономит значительную сумму, но и получает агрегат, максимально соответствующий его потребностям. Как делается твердотопливный котел своими руками, и какие идеи можно позаимствовать у заводских моделей?
Принцип работы
В общих чертах принцип действия котла на твердом топливе выглядит так:
- В специальную камеру, именуемую топкой, помещаются дрова, уголь и тому подобное топливо.
- Загруженное топливо поджигается. Процесс его сжигания в разных котлах может иметь некоторые особенности, но суть всегда остается неизменной: происходит реакция окисления органических молекул с выделением большого количества тепла. Скорость горения, а соответственно и мощность теплообразования, будет зависеть от количества поступающего в топку воздуха. Его можно регулировать при помощи подвижной заслонки, установленной на воздухозаборнике (поддувале).
- Образующееся при сгорании топлива тепло, как и тепло отходящих дымовых газов, нагревает содержимое специального резервуара – теплообменника. Через входной и выходной патрубки теплообменник подсоединяется к отопительному контуру и становится, таким образом, его частью. Нагретая в теплообменнике среда за счет конвекции или работы насоса поступает в отопительный контур, распределяя по нему тепловую энергию.

Котел длительного горения — принцип работы
Образующийся при сгорании топлива дым за счет конвекции удаляется через вертикальную трубу – дымоход.
Котел твердотопливный длительного горения своими руками — чертежи, схема, варианты конструкции
Существует множество разновидностей таких теплогенераторов. Мы остановимся на нескольких основных видах:
Классический котел прямого горения
Конструкцию этого котла можно назвать бесхитростной. Устроен он так же, как и традиционная русская печь.
Топка – это просто камера, а топливо поджигается и сгорает обычным способом, как, например, в костре.
Классический котел прост в изготовлении, но у него есть существенный недостаток: топливо сгорает слишком быстро – через каждые 4 часа приходится подкладывать новую порцию. Улучшить ситуацию можно несколькими способами:
Ограничить с помощью заслонки поступление воздуха, так чтобы топливо не горело, а медленно тлело
Этот вариант крайне нерационален:
- Окисление топлива становится неполным, вследствие чего дым содержит большое количество сажи, угарного газа (относится к вредным выбросам) и различных ядовитых веществ.
- Из-за низкой температуры выхлопа образуется большое количество конденсата, насыщенного вышеупомянутыми токсинами.
- КПД котла значительно понижается.
Оборудовать систему отопления тепловым аккумулятором
Это объемистый резервуар, в котором хранится запас перегретого теплоносителя. Дрова в котле будут сгорать быстро, но произведенное при этом тепло не вылетит в трубу, а останется в теплоаккумуляторе, так же как оно остается в кирпичных стенках русской печи. Следовательно, топить котел нужно будет реже.
Оборудовать котел системой автоматики с принудительной подачей воздуха
Идея в следующем:
- после выработки достаточного количества тепла (отслеживается по температуре теплоносителя) автоматика полностью перекрывает заслонку;
- пламя гаснет и котел, можно сказать, выключается;
- при охлаждении теплоносителя автоматика открывает заслонку и запускает вентилятор, который раздувает огонь в топке.

Котел с наддувом
Блок автоматики с вентилятором можно приобрести в магазине. Единственный недостаток такого решения – зависимость от электроснабжения.
Котел с верхним горением
В таком отопителе топливо укладывается в виде колонны и поджигается сверху. В направлении сверху вниз пламя движется гораздо менее охотно, чем снизу вверх, поэтому закладка горит дольше. К тому же для предотвращения быстрого распространения огня воздух подается точно в зону горения.
Теплогенератор с верхним горением достаточно сложен в устройстве, но существует его упрощенная разновидность, доступная для самостоятельного изготовления. Это так называемая печь «Бубафоня», конструкция которой была разработана Афанасием Бубякиным.
Проблема в том, что при наличии водяной рубашки характеристики этого агрегата сильно падают (низкий КПД, печь сильно коптит), поэтому использовать его в качестве котла нерационально.
Газогенераторный (пиролизный) котел
Подвергнутые воздействию высокой температуры молекулы органического топлива (биополимеры) частично распадаются на различные газообразные вещества (древесный газ), многие из которых могут гореть. Такой распад называют пиролизом. При обычном горении эта смесь газов большей частью выбрасывается в дымоход. В газогенераторном котле она отводится в отдельную камеру (камера дожигания), где и сгорает.
Такой котел имеет ряд достоинств (высокий КПД, длительная работа на одной закладке и пр.), но он сложен в изготовлении, требует применения специальных катализаторов и нуждается в принудительной подаче воздуха.

Схема газогенераторного котла
Можно изготовить упрощенный вариант по типу печей «Профессор Бутаков», «Breneran» и «Bullerjan», у которых в верхней части топки имеется подобие камеры дожигания.
Но такие агрегаты, во-первых, рассчитаны на эксплуатацию в режиме тления, о недостатках которого мы говорили выше, а во-вторых, как и «Бубафоня», сильно теряют в характеристиках при отборе теплоты водой, то есть при использовании в качестве котла.
Итак, наиболее подходящим для самостоятельного изготовления является классический котел, который при наличии в доме электроснабжения можно оборудовать автоматикой с наддувным вентилятором.
Газовые котлы Бакси с автоматикой приобретают в нашей стране часто. Надежность оборудования и цена — главные составляющие успеха у потребителя. Котел Бакси — инструкция по применению и устройство агрегата.
Принцип работы термостата для котла отопления разберем тут .
Думаете, что дровяное отопление уже изжило себя? Котлы длительного горения для дома на дровах — экономичное и эффективное решение при отсутствии коммуникаций. Здесь http://microklimat.pro/otopitelnoe-oborudovanie/kotly/dlitelnogo-goreniya-na-drovax-dlya-doma.html рассмотрим виды котлов и особенности эксплуатации.
Схема котла
Самодельный отопитель будет иметь такую конструкцию:
- Топка – «коробка» глубиной 460 мм, шириной 360 мм и высотой 750 мм с общим объемом 112 л. Объем топливной загрузки для такой камеры сгорания составляет 83 л (весь объем топки заполнять нельзя), Что позволит котлу развивать мощность до 22 – 24 кВт.
- Днище топки – решетка из уголка, на которую будут укладываться дрова (через нее в камеру будет поступать воздух).
- Под решеткой должен быть отсек высотой 150 мм для сбора золы.
- Теплообменник объемом 50 л большей частью расположен над топкой, но нижняя его часть охватывает ее с 3-х сторон в виде водяной рубашки толщиной 20 мм.
- Подсоединенная к верхней части топки вертикальная дымоотводящая труба и горизонтальные жаровые трубы располагаются внутри теплообменника.
- Топка и зольник закрыты герметичными дверцами, а забор воздуха осуществляется через трубу, в которой установлен вентилятор и гравитационная заслонка. Как только вентилятор выключается, заслонка под собственным весом опускается и полностью перекрывает воздухозаборник. Как только термодатчик зафиксирует снижение температуры теплоносителя до заданного пользователем уровня, контроллер включит вентилятор, поток воздуха откроет заслонку и в топке разгорится огонь. Периодическое «отключение»котла в сочетании с увеличенным объемом топки позволяет продлить работу на одной загрузке топлива до 10 – 12 часов на дровах и до 24-х часов на угле. Хорошо зарекомендовала себя автоматика польской компании KG Elektronik: контроллер с термодатчиком – модель SP-05, вентилятор – модель DP-02.

Чертеж котла на твердом топливе
Топка и теплообменник окутываются базальтовой ватой (теплоизоляция) и помещаются в корпус.
Процесс изготовления
Первым делом надо подготовить все необходимые заготовки:
- Стальные листы толщиной 4 – 5 мм для изготовления топки. Наилучшим образом подходит легированная сталь жаропрочных марок 12Х1МФ или 12ХМ (с добавками хрома и молибдена), но варить ее нужно в среде аргона, поэтому понадобятся услуги профессионального сварщика. Если же вы решите сделать топку из конструкционной стали (без легирующих добавок), то следует применять низкоуглеродистые марки, например, Сталь 20, так как высокоуглеродистые от воздействия высокой температуры могут утратить пластичность (происходит их закалка).
- Тонколистовая сталь толщиной 0,3 – 0,5 мм, окрашенная полимерным составом (декоративная обшивка).
- 4-миллиметровые листы конструкционной стали для корпуса.
- Уголок 50х4 мм, из которого будет набираться колосниковая решетка.
- Труба Ду50 (жаровые трубы внутри теплообменника и патрубки для подключения отопительной системы).
- Труба Ду150 (патрубок для присоединения дымохода).
- Труба прямоугольная 60х40 (воздухозаборник).
- Стальная полоса 20х3 мм.
- Базальтовая вата толщиной 20 мм (плотность – 100 кг/куб. м).
- Асбестовый шнур для герметизации проемов.
- Ручки для дверок заводского изготовления.
Сварку деталей следует выполнять электродами МР-3С или АНО-21.
Теплообменник для твердотопливного котла своими руками
Сначала из двух боковых, одной задней и одной верхней стенок собирается топка. Швы между стенками выполняются с полным проваром (они должны быть герметичными). Снизу к топке с 3-х сторон горизонтально приваривается стальная полоса 20х3 мм, которая будет служить днищем водяной рубашки.
Далее к боковым и задней стенкам топки нужно торцами приварить в произвольном порядке короткие отрезки трубы небольшого диаметра – так называемые клипсы, которые обеспечат жесткость конструкции теплообменника.
Теперь к полосе-днищу можно приварить наружные стенки теплообменника с предварительно выполненными отверстиями под клипсы. Длина клипс должна быть такой, чтобы они слегка выступали за наружные стенки, к котором их нужно приварить герметичным швом.

Самодельный котел из листового металла
В передней и задней стенках теплообменника над топкой вырезаются соосные отверстия, в которые ввариваются жаровые трубы.
Остается приварить к теплообменнику патрубки для соединения с контуром отопительной системы.
Сборка котла
Агрегат нужно собирать в следующей последовательности:
- Сначала изготавливают корпус, прихватив короткими швами к его днищу боковые стенки и обрамления проемов. Нижним обрамлением проема зольника служит само днище корпуса.
- Изнутри к корпусу приваривают уголки, на которых будет укладываться решетчатый поддон топки (колосниковая решетка).
- Теперь нужно приварить саму решетку. Уголки, из которых она состоит, нужно приварить наружным углом вниз, так чтобы поступающий снизу воздух равномерно распределялся двумя наклонными поверхностями каждого уголка.
- Далее к уголкам, на которых уложена колосниковая решетка, приваривают топку с теплообменником.
- Дверцы топки и зольника вырезаются из стального листа. Изнутри они обрамляются стальной полосой, уложенной в два ряда, между которыми нужно уложить асбестовый шнур.
Далее приваривают дымоотводящий патрубок и воздуховод с фланцем для установки вентилятора. Воздуховод заводится внутрь котла через отверстие посредине задней стенки чуть ниже колосниковой решетки.
Теперь надо приварить к корпусу котла ответные части петель дверок и несколько кронштейнов шириной 20 мм, к которым будет крепиться обшивка.
Теплообменник нужно обложить с трех сторон и сверху базальтовой ватой, которая стягивается шнуром.
Поскольку утеплитель будет контактировать с горячими поверхностями, он не должен содержать фенол-формальдегидного связующего и других веществ, испускающих при нагреве токсичные летучие вещества.
При помощи шурупов к кронштейнам прикручивается обшивка.
Сверху на теплогенератор устанавливается контроллер автоматики, а к фланцу воздуховода прикручивается вентилятор.
Температурный сенсор нужно поместить под базальтовую вату, так чтобы он контактировал с задней стенкой теплообменника.
При желании котел можно оборудовать вторым контуром, позволяющим эксплуатировать его в качестве водонагревателя.
Контур имеет вид медной трубки диаметром около 12 мм и длиной 10 м, намотанной внутри теплообменника на жаровые трубы и выведенной наружу через заднюю стенку.
Минус котла на твердом топливе в том, что стоит он весьма недешево. Твердотопливные котлы длительного горения своими руками — хороший способ, чтобы избежать затрат.
В каких случаях необходим расширительный бак для отопления, вы узнаете в этой теме .
Видео на тему
Источники: http://gidotopleniya.ru/kotly-i-kotelnoe-oborudovanie/tverdotoplivnye/samodelnye-kotly-dlitelnogo-gorenija-na-drovah-kak-ustroeny-6697, http://cotlix.com/kak-izgotovit-kotel-na-tverdom-toplive, http://microklimat.pro/otopitelnoe-oborudovanie/kotly/tverdotoplivnyj-svoimi-rukami.html
msklimat.ru
Твердотопливный котел своими руками: самостоятельное изготовление и монтаж
Долгие годы дрова, уголь и торф были единственными доступными источниками топлива. Именно поэтому использование самодельных твердотопливных печей имеет богатую историю. Однако недавно, на смену печам, стали приходить котлы на твердых видах топлива. Многие умельцы самостоятельно разрабатывают конструкцию таких устройств и изготавливают их в домашних условиях своими руками.
В данной статье мы рассмотрим что из себя представляет самодельный твердотопливный котел, каковы особенности его конструкции, какие материалы и инструменты необходимы его для самостоятельного изготовления, а также какие имеются нюансы установки и монтажа.
Чем так хорош котел на твердом топливе?
Твердотопливный котел – один из самых популярных отопительных приборов. Они используются повсеместно не только в России, но и по всему миру. Причин такой популярности несколько:
- твердое топливо дешевле других видов топлива;
- дрова и уголь доступнее газа или электричества;
- простота конструкции котлов;
Фото 1: Растопка самодельного котла на дровахНезамысловатость конструкции позволяет без особых проблем собрать твердотопливный котел своими руками. С этой задачей может справится любой человек мало-мальски владеющий сваркой. Достаточно подобрать необходимые инструменты, подготовить материалы, разобрать схемы и чертежи и можно приступать к работе.
Основные узлы твердотопливного котла
Если вы твердо решили собрать котел для своего дачного дома своими руками, то для начала ознакомимся со схемой его устройства. Классический водогрейный котел это очень простой прибор. Конструктивно он состоит из следующих основных узлов и агрегатов:
-
топка
Конструктивно представляет собой отсек в котором сгорает топливо.
-
зольник
Секция прямо под топкой в которой скапливается зола.
-
колосник (или колосниковая решетка)
Чаще всего выполняется из чугуна, как например у отопительного котла на твердом топливе «Бобер DLO» от компании Protherm, но встречаются также и стальные. Через отверстия в колоснике, зола попадает в зольник, откуда затем удаляется вручную.
-
дверцы топки и зольника
Служат для запирания соответствующих камер.
-
дымоход
Труба для отвода дыма и газов возникающих в процессе горения.
-
теплообменник
Устройство передающее энергию сгорающего топлива теплоносителю, например воде. Конструктивно, представляет собой емкость. В верхней и нижней части теплообменника предусмотрены патрубки для подключения к отопительной системе. В процессе горения топлива, теплоноситель нагревается, поднимаясь при этом в верхнюю часть емкости, откуда уже через патрубок поступает в систему отопления. Пройдя круг по системе отопления, он возвращается в теплообменник через нижний патрубок. Такой замкнутый цикл и обеспечивает обогрев помещения.
Фото 2: Котел на твердом топливе из газового баллонаКак видите, конструкция твердотопливного котла довольно проста и даже без особых навыков, его вполне можно собрать своими руками. Для этого нам понадобится чертеж, а также некоторый набор инструментов и материалов.
Инструменты и материалы для самостоятельного изготовления
Прежде чем приступать к созданию самодельного твердотопливного котла, нужно подготовить все необходимые материалы и инструменты. В процессе работы нам понадобятся:
Материалы
Для изготовления бытового отопительного устройства на твердом топливе на потребуются следующие материалы:
-
стальные листы толщиной от 5 мм
Использование толстых стальных листов позволяет избежать прогорания стенок котла и добиться прочности и долговечности конструкции.
-
металлические уголки разных размеров
Уголки используются для формирования ребер жесткости и соединения стальных листов между собой.
-
дверцы топки и зольника
Чугунные дверцы для самодельного котла лучше приобрести в специализированных магазинах.
-
трубы разного диаметра круглого и прямоугольного сечения
Стальные трубы понадобятся в процессе изготовления теплообменника.
-
колосниковая решетка
Колосник также как и дверцы для топки и зольника лучше приобрести в магазине.
Фото 3: Изготовление самодельного твердотопливного котлаИнструменты
Для того чтобы изготовить твердотопливный котел самостоятельно, необходимо иметь под рукой следующие инструменты:
-
сварочный аппарат
При изготовлении котла своими руками, львиную долю всего процесса занимают сварочные работы. Необходимо иметь опыт сварки или доверить эту задачу профессионалам.
-
болгарка
Болгарка пригодится для нарезки стальных листов, и подготовки отверстий в различных частях котла.
-
приспособления для измерения и разметки
Чтобы правильно вырезать необходимые заготовки для будущего твердотопливного котла, необходимо их промерить и разметить. Для проведения этого этапа работ вам понадобятся рулетка, уголки, уровень и мелок.
-
инструменты для работы с металлом
Нам понадобятся: плоскогубцы, молоток, шлифовальные круги различных размеров, электродрель и т.д.
Важно! Работая с металлом и сварочным аппаратом надо быть предельно осторожным и соблюдать технику безопасности. Все работы необходимо проводить в перчатках, защищающих от порезов, а при проведении сварки использовать защитный экран для глаз.
Изготавливаем и запускаем самодельный котел
Для того чтобы начать изготавливать самодельный котел на твердом топливе своими руками нам не хватает только его схемы. Существует множество вариантов конструкций. Есть даже разновидность бытового водогрейного котла отопления Куппер с варочной панелью. На рисунке ниже представлен чертеж простейшего устройства отопления, работающего на твердом топливе:
Фото 4: Чертеж самодельного твердотопливного котлаКак видите все довольно просто и вам будет под силу сделать такой котел самостоятельно. В качестве основы используем газовый баллон, который идеально подходит для этой цели. Итак все подготовительные работы проведены и можно приступать непосредственно к разметке и нарезке деталей, а следом и к сборке самого котла.
Разметка
Маркером прямо на нижней части корпуса пропанового баллона размечаем прямоугольное отверстие для установки дверцы зольника. По периметру верхней части корпуса прочерчиваем линию среза верхушки.
Изготавливаем крышку котла
По ранее намеченной линии срезаем верхушку баллона. По линии среза привариваем полоски из листового металла толщиной 3-5 мм таким образом, чтобы образовался паз, в который плотно садится верхняя крышка. Срезаем вентиль баллона, и на его месте прорезаем отверстие диаметром 150 мм. Крышку необходимо оборудовать ручками для удобства установки и снятия, а также зажимами для крепления на основной части котла.
Фото 5: Газовый баллон со срезанной верхушкойДелаем патрубок дымохода
С торца баллона, в верхней его части, вырезаем отверстие для крепления газоотводного патрубка. В последствии к нему будет крепиться дымовая труба.
Подготовка камеры зольника
В нижней части баллона вырезаем прямоугольный проем. Затем в этот проем мы смонтируем дверцу, плотно закрывающую зольник.
Фото 6: Вырезаем в заготовке котла отверстие под зольникДелаем систему для подачи воздуха
Из стального листа, толщиной 5 мм вырезаем круглый диск с отверстием посередине. Диаметр диска должен быть чуть меньше диаметра внутренней части баллона. К поверхности диска привариваем несколько направляющих из уголков.
Фото 7: Самостоятельно изготавливаем систему подачи воздухаКонструируем теплообменник
Существует довольно много различных вариантов конструкции теплообменника. Объединяет их то, что все они представляют собой проточный контур. Мы изготовим теплообменник по принципу водяной рубашки. Конструктивно он будет представлять собой прямоугольный бак, внутрь которого мы поместим нашу топку из пропанового баллона. Сверху и снизу теплообменника сделаем патрубки для подключения подающей и обратной линии.
Фото 8: Самостоятельно изготавливаем корпус ТТ котлаСборка котла
Собираем вместе все части топки и помещаем ее внутрь бака. В корпусе теплообменника необходимо сделать проем для доступа к зольнику. Бак сверху заваривается и получается герметичный котел с топкой по его центру.
Более подробно о том как своими руками сделать твердотопливный котел смотрите в видео:
Принцип работы такого твердотопливного котла довольно прост. Бак-теплообменник заполняется водой и подключается к системе отопления. Через верхнюю крышку топка наполняется дровами. Закладка сверху поджигается и в котел вставляется устройство подачи воздуха, а следом закрывается крышка. Дрова горят сверху вниз, благодаря чему отопительное устройство функционирует на одной закладке длительное время. По мере прогорания дров приспособление для подачи воздуха опускается все ниже и ниже к зольнику. После прогорания дров котел очищается от золы через нижнюю дверцу.
Особенности установки котла своими руками
Монтаж котла также может быть выполнен самостоятельно. Для использования твердотопливного отопительного устройства в загородном доме не требуется никаких согласований со стороны коммунальных служб. Если у вас модель, работающая по принципу пиролиза, то такие устройствао чаще всего требуют наличия электропитания для осуществления принудительной тяги, за исключением разве что пиролизного котла длительного горения «Гейзер» у которого тяга естественная. Выполняя подключение и обвязку необходимо учитывать следующие моменты:
- Так как твердотопливные котлы имеют большой вес, их необходимо устанавливать на специальный фундамент. Ни в коем случае не стоит монтировать котел на деревянный пол.
- При использовании устройства, его корпус значительно нагревается, поэтому его рекомендуется размещать на расстоянии 1.5м от ближайших стен. Если у вас деревянный или каркасный дом, рекомендуется защитить его стены листами оцинкованной стали и асбестом.
- Дымоход котла также необходимо размещать на расстоянии не менее 25 см от горючих перекрытий.
Устанавливая котел, следует учитывать приведенные выше меры пожарной безопасности, так как цена неправильного подключения отопительного устройства может быть очень высока.
В заключении хочется отметить, что несмотря на внешнюю простоту конструкции и кажущуюся легкость изготовления, самостоятельное создание котла на твердом топливе – это достаточно трудоемкий процесс. Перед началом работ следует адекватно оценивать свои силы и в некоторых случаях будет проще и дешевле купить твердотопливный котел промышленного производства.
kotlydlyadoma.ru
Самодельные котлы на твердом топливе своими руками
На сегодняшний день осталось немало зданий и сооружений, обогреваемых классической печью и твердотопливным котлом. На самом деле различий между ними практически нет, даже коэффициент полезного действия у них одинаков. В связи с этим домовладельцы в последнее время отдают предпочтение именно последним. Соорудить котлы на твердом топливе своими руками не составит труда — их устройство не требует особых навыков или наличия профессионального инструмента.

Выделяют несколько типов твердотопливных котлов. Однако сложная конструкция некоторых из них не позволяет соорудить их без специальных навыков. Существует две группы отопительных установок:
- 1. Классические;
- 2. Пиролизные.
Технология производства
По сравнению с обычной печью самодельные котлы на твердом топливе имеют некоторые отличия, особенно это касается теплоотдачи. Стандартная конструкция оборудования:
- Дымоход — необходим для создания тяги, а также отвода угарного газа;
- Топка с колосниками — требуется для поддержки достаточного уровня воздуха;
- Система заслонок — используется в качестве регулятора воздушной тяги;
- Бак — его основная задача нагрев воды для системы отопления.

Инструменты и материалы
Тщательно изучив конструкцию оборудования, становится понятно, что для создания котла потребуется:
- Речной просеянный песок;
- Стальной лист толщиной не менее 5 мм;
- Две дверцы;
- Чугунная колосниковая решетка;
- Лист нержавеющей стали;
- Металлический уголок;
- Печные дроссельные заслонки;
- Отопительные трубы;
- Измерительные приборы: уголок, строительный уровень, рулетка;
- Сварочный аппарат инверторного типа;
- Электрическая дрель с набором сверл;
- Болгарка;
- Пассатижи.
Несмотря на то, что для изготовления котлов на твердом топливе не требуются особые навыки, умение обращаться со сварочным аппаратом является обязательным условием. Также пригодится опыт работы с инструментом по резке металла и наличие требуемой спецодежды.
Подготовка деталей корпуса
Главной частью твердотопливного котла является топка, температурный режим здесь может достигать до 1000 ⁰С. Именно поэтому при выборе материала следует руководствоваться соответствующими характеристиками.
Для большего срока службы узла, стенки его изготавливаются из жаропрочной стали. При ее отсутствии можно воспользоваться обычной, только в этом случае она должна быть двойной. Вырезаются боковые, передняя, задняя и нижняя стенки из цельного листа стали болгаркой.
Любой котел на твердом топливе имеет свои типоразмеры, которые следует переносить на металл измерительными инструментами или линейкой большой длины. Кроме стенок камеры из стальной профильной трубы необходимо вырезать ребра жесткости, а из уголка — усилители для стыков.
В передней стенке следует сделать отверстия размером равным габаритам дверцы топочного и зольного бункера. Обратите внимание, что перед выполнением данной работы необходимо нанести четкую разметку. После чего при помощи дрели просверлите отверстия по углам. Чтобы предотвратить повреждения стального листа, направляйте болгарку от центра к краю.
Бак для воды и теплообменник
Наиболее эффективными являются котлы длительного горения, оснащенные двумя баками для воды. Выполняются они из листа нержавеющей стали в виде прямоугольников, сваренных между собой.
Теплообменник — это комплект обычных труб, которые применяются в системе водопровода. Они свариваются так, чтобы в результате образовался максимально возможный проточный цикл. Благодаря большой площади достигается наиболее эффективный процесс теплоотдачи между теплоносителем и сгораемым топливом.
Сборка котла
Из-за высокой металлоемкости готовый котел, выполненный своими руками, имеет большой вес, поэтому осуществлять его сборку лучше всего непосредственно на месте установки.

Перед монтажом оборудования необходимо выложить фундамент. Для этих целей используется термостойкий кирпич. На кладку устанавливается дно зольника, а по его периметру размещаются вертикальные стойки, соединяющиеся между собой при помощи сварки.
В самом корпусе привариваются направляющие, на которые впоследствии укладываются колосники, далее монтируются теплообменники. С внешней стороны топки навариваются вертикальные ребра жесткости. Завершающий этап: самодельный котел почти готов, остается только смонтировать наружные стенки и верхнюю плиту.
Промежуток между стенками заполняется песком. Это необходимо для дополнительной аккумуляции тепла, а также для предотвращения перегрева стенок топки. Для засыпки используется прокаленный речной песок, в содержании которого исключены органические включения. Кроме того, это поможет предотвратить появление неприятного запаха в процессе горения твердого топлива.
На верхней плите размещаются баки из нержавейки, подключенные к контурам. Устанавливаются дверцы камер — котел готов к эксплуатации.
Пиролизный котел
Такие котлы на дровах работают на основе принципа пиролиза, то есть преобразования под воздействием высокой температуры твердого топлива в газообразное состояние в условиях нехватки кислорода. Оно намного более высокоэффективно, работа такого котла отличается увеличенной продолжительностью в сравнении с классическими котлами, работающими на твердом топливе. Закладка топлива, в зависимости от его вида и качества, производится от 1 до 3 раз в сутки.
Чтобы изготовить котел потребуется:
- Болгарка;
- Металлическая труба толщиной не менее 3 мм и диаметром 300 мм;
- Сварочный аппарат;
- Труба диаметром 60 и 100 мм;
- Металлический лист толщиной 4 мм.
Рекомендации по монтажу
Отрежьте трубу длиной 100 и 80 см. Вырежьте дно из листового металла и приварите. Дополнительно можно приварить ножки.
Далее изготовьте распределитель воздуха. Для этого необходимо при помощи болгарки вырезать круг из листового металла диаметром меньше на 20 мм, чем основная труба. В середине круга просверлите отверстие диаметром 20 мм. В нижней части распределителя установите крыльчатку с металлическими лопастями методом сварки. Их ширина не должна превышать 50 мм. После чего приваривается труба диаметром 60 мм к верхней части регулятора. Ее высота должна быть выше высоты котла. Сверху труба оборудуется заслонкой для регулировки подачи воздуха.
Вырезается дверца для чистки золы в нижней части котла. К плите котла приваривается труба для дымохода, диаметр которой 100 мм. В горизонтальном положении ее длина не должна превышать 40 см, после чего она переходит в теплообменник.
Вырежьте крышку с отверстием для распределительной трубы. Стоит учесть тот факт, что она должна плотно прилегать к топке.
Пиролизный котел нуждается в ограниченном доступе кислорода. Поэтому топливо в него укладывается с минимально возможным количеством свободного пространства.
Заключение
Решая задачу, как осуществить отопление твердотопливным котлом своими руками, необходимо точно следовать вышеуказанным советам по его монтажу. Это обеспечит получение в итоге экономичного и бюджетного устройства, способного обогреть помещение с наименьшими перепадами температур в разное время суток.
cotlix.com
Самодельные твердотопливные котлы на угле — Твердотопливные печи
Уважаемые металлисты, прошу прощения за то, что повторно выкладываю то что уже раньше показывал(Галерея сварочных изделии). Просто хочу, чтобы все они находились на одном месте, для удобства просмотра. А то получилось так, что они были сварены в разное время и разбросаны на разных страницах.
Кроме того, здесь их расположил по порядку, начиная с самого маломощного.
№1Итак: для небольшого дома, с варочной двухконфорочной чугунной плитой размером 710х410 на два колосника 360х200; Наружные габариты без выступающих деталей 730х430х550;
№2 У этого котла вместо чугунной плиты — водяная рубашка, конфорка одновременно служит загрузочным люком для угля. Габариты: 730х430х550, топка 410х370х300
№3 — габариты: 470х430х900, топка: 410х370х480;
№4 отличается от предыдущего наличием еще одной полки в самом низу:
№5 — габариты: 670х430х900, топка: 610х370х450
№6 — габариты: 670х430х1150, топка: 610х370х450
Изменено пользователем Nomad-kzwww.chipmaker.ru
