Стабилизатор своими руками – схема + инструктаж по сборке
стабилизатор напряжения своими руками, простой стабилизатор
Стабилизатор на одном стабилитроне
Для сглаживания пульсаций напряжения и постоянства тока на выходе блока питания применяют стабилизаторы. Как правило в основе стабилизатора лежит стабилитрон. Стабилитрон – это диод с малым внутренним сопротивлением которое при изменении тока практический не меняется. Благодаря этому свойству стабилитрона напряжение на нем, а следовательно, и на нагрузке практический не меняется. На рисунке ниже представлена схема простейшего стабилизатора.
Такой стабилизатор подойдет для питания маломощных устройств.
Принцип работы стабилизатора на стабилитроне
Конденсатор нужен для сглаживания пульсаций по напряжению, называется он фильтрующим. Резистор нужен для сглаживания пульсаций по току и называется он гасящим. Стабилитрон стабилизирует напряжение на нагрузке. Для нормальной работы данной схемы напряжение питания должно быть больше 40…50 %. Стабилитрон следует подобрать под нужное нам напряжение и ток.
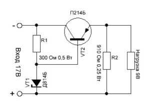
Стабилизатор на одном транзисторе
Для питания нагрузки большей мощности в схему добавляют транзистор. Пример схемы показан ниже.

Принцип работы стабилизатора на одном транзисторе
Цепочка из R1 и VT1 нам уже знакома из предыдущей схемы, это простейший стабилизатор, он задает стабилизированное напряжение на базе транзистора VT2. Транзистор в свою очередь выполняет функцию усилителя тока и является управляющим элементом в этой схеме. Например, при повышении входного напряжения, выходное напряжение будет стремится к возрастанию. Это приводит к понижению напряжения на эмиттерном переходе транзистора VT2, что приводит к его закрытию. При этом падение напряжения на участке эмиттер – коллектор возрастает на столько, что напряжение на стабилитроне уменьшается до исходного уровня. При понижении напряжения стабилизатор реагирует в обратном порядке.
Стабилизатор на транзисторах с защитой от КЗ
В практике радиолюбителя бывают ошибки и происходит короткое замыкание. Для уменьшения последствий в результате КЗ рассмотрим схему стабилизатора на два фиксированных напряжения и с защитой от короткого замыкания.

Как видим в данную схему добавлен транзистор V4, диоды V6 и V7, и параметрический стабилизатор состоящий из резистора R1, диодов V2, V3 оснащен переключателем S2.
Принцип работы защиты стабилизатора
Данная схема рассчитана на ток срабатывания от КЗ 250…300 мА, пока он не превышен, ток будет проходить через делитель напряжения состоящий из диода V7 и резистора R3. Путем подбора данного резистора можно регулировать порог срабатывания защиты. Диод V6 при этом будет закрыт и никакого влияния на работы оказывать не будет. При срабатывании защиты диод V7 закроется, а диод V6 откроется и зашунтирует подключений стабилитрон, при этом транзисторы V4 и V5 закроются. Ток на нагрузке упадет до 20…30 мА. Транзистор V5 следует устанавливать на теплоотвод.
Стабилизатор с регулируемым выходным напряжением
В ремонте или наладке электронных устройств необходимо иметь блок питания с регулируемым выходным напряжением. Принципиальная схема стабилизаторы с регулировкой по напряжению представлена ниже.
Принцип работы стабилизатора с регулировкой напряжения
Параметрический стабилизатор состоящий из R2 и V2 стабилизируют напряжение на переменном резисторе R3. Напряжение с этого резистора поступает на управляющий транзистор. Этот транзистор включен по схеме эмиттерного повторителя, нагрузкой которого является резистор R4. Напряжение с резистора R4 подается на регулирующий транзистор V4, нагрузкой которого уже выступает наше питаемое устройство. Регулировка напряжения осуществляется переменным резистором R3, если движок резистора находится в минимальном положении по схеме, то напряжения для открытия транзисторов V3 и V4 недостаточно и на выходе будет минимальное напряжение. При вращении движка, транзисторы начинают открываться, что увеличивает напряжение на нагрузке. При увеличении тока нагрузки, падение напряжения на резисторе R1 и лампа Н1 начинает загораться, при токе в 250 мА наблюдается тусклое свечение, а при токе в 500мА и выше яркое. Транзистор V4 следует устанавливать на теплоотвод. При повышенной нагрузке более 500 мА, следует как можно быстрее выключить блок питания, так как при длительной максимальной нагрузке выходят из строя диоды в выпрямительном мостике и транзистор V4.
Данные схемы при правильной сборке не нуждаются в наладке. Также их можно модернизировать на более большой ток и напряжения. Путем подбора радиоэлементов с нужными нам параметрами.
На этом все. Если у Вас есть замечания или предложения по данной статье, прошу написать администратору сайта.
Успехов!
electrongrad.ru
Линейный стабилизатор напряжения своими руками
В этой статье будет рассмотрена схема мощного линейного стабилизатора напряжения, а так же пошаговая инструкция по его сборки своими руками. Стабилизатор собран на микросхема LM338, она обеспечивает ток до 5 А, имеет защиту короткого замыкания на выходе и перегрева. Схема достаточно проста, поэтому сложностей в сборке возникнуть не должно.
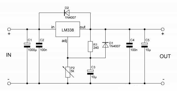
Схема линейного стабилизатора напряжения:

Микросхема LM338 имеет три вывода – вход (in), выход (out) и регулирующий (adj). На вход подаём постоянное напряжение определённой величины, а с выхода снимаем стабилизированное напряжение, величина которого задаётся переменным резистором Р2. Напряжение на выходе регулируется от 1,25 вольт до величины входного, с вычетом 1,5 вольт. Проще говоря, если на входе, например, 24 вольта, то на выходе напряжение будет меняться в пределах от 1,25 до 22,5 вольт.
Подавать на вход более 30 вольт не следует, микросхема может уйти в защиту. Чем больше ёмкость конденсаторов на входе, тем лучше, ведь они сглаживают пульсации. Ёмкость конденсаторов на выходе микросхемы должна быть небольшой, иначе они будут долго сохранять заряд и напряжение на выходе будет регулироваться неверно. При этом каждый электролитический конденсатор должен быть зашунтирован плёночным или керамическим с малой ёмкостью (на схеме это С2 и С4).
При использовании схемы с большими токами микросхему обязательно нужно установить на радиатор, ведь она будет рассеивать на себе всё падение напряжения. Если токи небольшие – до 100 мА, радиатор не потребуется.
Скачать печатную плату

Сборка стабилизатора напряжения
Вся схема собирается на небольшой печатной плате размерами 35 х 20 мм, изготовить которую можно методом ЛУТ. Печатная плата полностью готова к печати, отзеркаливать её не нужно. Ниже представлены несколько фотографий процесса.



Дорожки желательно залудить, это уменьшит их сопротивление и защитит от окисления. Когда печатная плата готова – начинаем запаивать детали. Микросхема запаиваться прямо на плату, спинкой в сторону края. Такое расположение позволяет закрепить на радиаторе всю плату с микросхемой.
Переменный резистор выводится от платы на двух проводках. Можно использовать любой переменный резистор с линейной характеристикой. При этом средний его вывод соединяется с любым из крайних, полученные два контакта идут на плату, как видно на фото.
Для подключения проводов входа и выхода удобнее всего использовать соединительную колодку. После сборки необходимо проверить правильность монтажа.


Запуск и испытания линейного стабилизатора
Когда плата собрана, можно переходить к испытаниям. Подключаем на выход маломощную нагрузку, например, светодиод с резистором и вольтметр для контроля напряжения. Подаём напряжение на вход и следим за показаниями вольтметра, напряжение должно меняться при вращении ручки от минимума до максимума. Светодиод при этом будет менять яркость.
Если напряжение регулируется, значит схема собрана правильно, можно ставить микросхему на радиатор и тестировать с более мощной нагрузкой. Такой регулируемый стабилизатор идеально подойдёт для использовании в качестве лабораторного блока питания. Особое внимание стоит уделить выбору микросхемы, ведь её очень часто подделывают.
Поддельные микросхемы стоят дёшево, но легко сгорают при токе уже 1 – 1,5 Ампера. Оригинальные стоят дороже, но зато честно обеспечивают заявленный ток до 5 Ампер. Удачной сборки.
Все детали можно купить на Алиэкспресс по ссылкам ниже:
Купить LM338 Купить 1N4007 Купить набор резисторов 300 шт. Купить набор конденсаторов 300 шт. Набор электролитических конденсаторов Купить набор потенциометров Купить клеммный блок
Фото линейного стабилизатора:

Видео работы стабилизатора:
Похожее
Как сделать стабилизатор напряжения своими руками: инструкция
Практически каждый человек знает, что перепады напряжения могут повлиять на работу бытовой техники. Чтобы выровнять ток в домашних условиях вам необходимо использовать стабилизатор напряжения. Если у вас нет желания покупать это устройство, тогда мы расскажем, как сделать стабилизатор напряжения своими руками.
Это устройство способно надежно защитить вашу бытовую технику от перепада напряжения. Если вы желаете защитить технику от всех перепадов, тогда также можно использовать устройства защитного отключения.
Основные элементы стабилизатора напряжения
Перед тем как изготовить стабилизатор напряжения вам необходимо изучить его составные части. Чтобы собрать простой выравниватель тока вам потребуются стандартные навыки. Самодельный стабилизатор напряжения для дома состоит из:
- Трансформатора.
- Конденсатора.
- Нескольких диодов.
- Резистора.
- Проводов, которые соединят микросхемы.
Если вы возьмете старый сварочный аппарат, тогда он идеально справиться с этой задачей. Переделать сварочный аппарат в стабилизатор не составляет труда. Не у всех людей есть ненужный сварочный аппарат и поэтому мы решили рассмотреть другой способ изготовления стабилизатора напряжения своими руками. Импульсный стабилизатор сложно изготовить своими руками. Именно поэтому в этой статье мы рассмотрим изготовление линейного стабилизатора самостоятельно. Тирристорный стабилизатор напряжения также поможет защитить проводку.
Изготовление самодельного стабилизатора
Основой любого выпрямителя считается трансформатор. Это устройство представляет собою две небольшие катушки, которые в процессе работы образуют индуктивную электромагнитную связь. Эту взаимосвязь можно выразить формулой, которая изображена на фото ниже:
Формула считается не идеальной, так как она позволяет понижать или повышать напряжение. Если изучить статистику, тогда можно понять, что в 90% случаев потребители получают пониженный ток. Именно поэтому вам необходимо сделать повышающий трансформатор. Число его витков должно быть не менее 2000 тысяч. Для расчета витков следует использовать следующую формулу:
Также вам следует изучить вторую часть формулы, которая изображена ниже:
Теперь ваш стабилизатор напряжения, который будет увеличивать ток на заданную величину готов. Иногда потребитель может столкнуться со скачками напряжения. Именно поэтому формула примет следующие значения:
Чтобы устранить подобные неполадки вам следует использовать закон Ома. Если вы понизите сопротивление, тогда соответственно уменьшится и напряжение. Если вам будет интересно, тогда читайте про релейный стабилизатор напряжения.
Для изменения сопротивления в сети вы сможете использовать реостат. Вам сложно будет управлять этим устройством вручную. Именно поэтому благодаря микросхеме вы сможете его полностью автоматизировать. Наиболее простым способом считается вывод тока с трансформатора на конденсатор.
Этот способ считается достаточно архаичным. Если у вас нет желания с ним заморачиваться, тогда лучше всего использовать УЗО. В этом случае, если напряжение в квартире или доме возрастет, тогда УЗО просто отключит его подачу. В остальное время трансформатор самостоятельно сможет выравнивать напряжение. При повышенном напряжении вам необходимо использовать понижающий трансформатор. Собирать его можно также как и этот. Только обмотка на второй катушке обязательно должна быть из толстой проволоки. Если вы желаете получить хороший эффект, тогда необходимо собрать оба трансформатора.
В первом случае вам потребует использовать ручной процесс переключения, а во втором вы сможете его автоматизировать.
Советы по работе с самодельным стабилизатором
Во время сборки стабилизатора напряжения вам следует отталкиваться от параметров конкретной техники, такой как:
- Продумать прозвонку.
- Если ремонт не предполагается, тогда установить удлинители.
- Подключить каждую группу техники к отдельному стабилизатору.
Все виды бытовой техники обязательно содержат на своей тыльной стороне требования к электропитанию. Это позволит подстроить свой стабилизатор под сеть. Корпус стабилизатора можно выполнить практически из любого материала, кроме дерева.
Рекомендуем прочесть: стабилизаторы напряжения для дачи.
vse-elektrichestvo.ru
Как сделать стабилизатор для фотоаппарата своими руками
CAMERA STABILIZER – STEADICAM 
Стабилизатор фотоаппарата – это устройство, позволяющее получать четкие снимки, даже когда режиссер быстро перемещается по неровной почве. При проектировании моего устройства я хотел сделать девайс немного похожим на заводское устройство, и чтобы это был не кусок штанги с набором подшипников. Поэтому во время работы своими руками я немного поработал над camrock vs60, предназначенным для любителей. Что вышло из этого, судите сами…
Два разъема для фитингов из ПВХ, фитинги были выбраны так, чтобы их внутренний диаметр был похож на размеры используемого подшипника.
В начале проделал в осевом направлении два отверстия, соответствующие по размеру с внешним диаметром. Меньший разъем разрезан на половину.

Следующим шагом было склеить все вместе, конечно, вы должны сделать это очень аккуратно, чтобы все расстояния с обеих сторон были одинаковыми. Я использовал клей пвх.

Далее сделал ручку, изогнутую из алюминиевой плоской шириной 30 мм, в которой я просверлил необходимые отверстия для крепления.
Следующим шагом было вжатие подшипника в тело, очень полезное в этой операции оказалось, что это тиски. Внутренние диаметры были немного меньше размеров подшипника, поэтому перед их прессованием необходимо слегка нанести песок толстой абразивной бумагой.

Теперь с помощью винтов m8 я соединил ярмо с корпусом, внутренние концы были закреплены самоконтрящимися гайками.

Можно прикрепить большие подшипники тем же способом, что и раньше.
Есть еще последний подшипник и связь с коленом оставшейся рукоятки. На этот раз я использовал двойную опору, потому что в этом месте будут работать самые большие силы.


На следующем этапе создания устройства для формирования четких снимков фотоаппаратом вам понадобятся знания в области обработки металла. Изготовил из алюминиевого листа толщиной 2 мм – подготовил элементы, которые после сборки образовали головки с регулировкой, к которым будет прикрепляться камера. Чтобы закрепить соединение головки палкой, я использовал деревянный блок из дерева.


В нижней части стабилизатора будет установлен противовес, который выталкивается из куска алюминиевой канавки. Овальные отверстия используются для регулировки.

Резаки были изготовлены из склеенных шайб.

Необходимо создать строку, которая связывает все элементы вместе. Первоначально я хотел использовать для этой цели ногу штатива дешевой камеры (это потребует разрушения штатива). Идея пришла с помощью друга, который продал за символическую сумму старые палки для нордической ходьбы.
После правильной обрезки и отбраковки самого толстого элемента был создан регулируемый стержень с длиной от 30 до 60 см.
две ½ “торцевые крышки из ПВХ
Они были разрезаны пополам, так что каждое кольцо было сформировано. Затем в каждом я просверливал центральные отверстия, соответствующие диаметру стержня, – в моем случае это 16 и 18 мм.
Я также использовал два 6 см. куски ½ “трубы и две резьбовые втулки m8.
Дальше уже пошли вниз – к внутренней стороне труб с рукавами вставили, а затем приклеиваем их к концам стержня, теперь уже было достаточно вставить элементы, подготовленные с пробками.

После складывания всех элементов все было демонтировано и покрашено в черный цвет. Я использовал распылительную краску у испанской компании montana для окраски. Она обладает отличной адгезией и покрытием – его достаточно красить один раз, но для полного отверждения покрытия требуется около трех дней.
После полной сушки вы можете перейти к окончательной сборке. Но перед этим вы все равно должны забацать резиновые захваты, полученные после замены рукоятки руля на велосипеде.
Во-первых, я подключил карданный шарнир с верхней частью стержня (тот, к которому прикреплена голова), труба имеет немного меньший диаметр, чем внутренний диаметр подшипника, поэтому на трубке уселся кусок термоусадочной трубки, и я просто нажал на карданный подшипник.
Затем в нижнюю трубку я приложил противовес с нагрузкой.

Теперь вы можете соединить оба элемента вместе, вставив одну трубку в другую и скручивающую.

Перед сборкой и монтажом головки я быстро установил фотоконнектор.Благодаря этому решению я могу быстро и легко перенести камеру со стабилизатора на штатив.

Теперь вы можете безопасно ввернуть составные головки в стабилизатор и в этот момент рассмотреть работу, связанную с сборкой, которая будет завершена.

Вес стабилизатора без нагрузки составляет всего 85 грамм, в то время как сами мельники весит 20 грамм, что в итоге дает очень удовлетворительный результат, мне удалось получить вес на 35 грамм меньше, чем в устройстве, на котором я смоделировал.

Когда я впервые начал балансировать, мне потребовалось более 46 минут. Поэтому вам нужно вооружиться с небольшим терпением, тем точнее будет баланс, тем лучше будет. Плюс то, что если мы всегда используем только одну и ту же камеру, то только один раз мы должны настроить устройство.
Источник: https://majsterkowo.pl
izobreteniya.net
Стабилизатор напряжения своими руками — схема и характеристики

Не все знают, что идеальная работа электросетей — это возможность варьирования тока и напряжения, что в меньшую, что в большую сторону не больше, чем на десять процентов. Конечно же, данный процент высчитывается от стандартных 220 В. Но, к сожалению, это все только теоретические данные. В реальной жизни скачки напряжения могут далеко превышать десять процентов, и в результате этого, электроприборы могут терять проектные возможности и даже сломаться.
Для того чтобы не сталкиваться с такими проблемами, нужно всего лишь приобрести специальное оборудование. Соответственно, стоимость такого оборудования будет иметь большую стоимость, и не каждый человек сможет себе это позволить. Именно поэтому большинство людей предпочитают делать его самостоятельно. Итак, выгодно ли делать стабилизаторы напряжения своими руками и что для этого потребуется?
Стабилизатор напряжения и его особенности
В современном мире ни один человек не сможет обойтись без электрических приборов. А они, в свою очередь, работают только от напряжения сети. К сожалению, все люди сталкиваются с короткими замыканиями, полным пропаданием напряжения, всплески напряжения, отклонение частоты и это не все. Много неприятных ситуаций может произойти при работе с электроприборами. Все это происходит из-за того, что изнашиваются линии электропередач или рабочий ресурс отработал свое. С каждым годом появляется все больше «умных» приборов, которые от перепадов напряжения не только имеют перебои в работе, а могут сгореть и больше вообще не работать. Для того чтобы этого не случилось нужно всего лишь сделать стабилизатор напряжения 220в своими руками и установить дома.
Самый главный критерий при выборе стабилизатора – мощность. Есть множество различий между данными приборами и только в мощности. Например, если вы решили приобрести стабилизатор для газового котла, то мощности в 0,5 кВт будет вполне достаточно. А вот если выбираете его для загородного дома, то там намного больше приборов, поэтому в данном случае нужно будет не меньше 9 кВт, а то и больше.
Характеристика стабилизатора
Прежде чем задавать вопрос, как сделать стабилизатор напряжения своими руками, нужно хорошо разузнать его характеристики.
Диапазон входного напряжения характеризуется двумя порогами – нижним и верхним. Работа между двумя порогами считается нормальной для стабилизатора. Встречаются модели с большой шкалой регулирования входного напряжения, но не стоит их приобретать. Так как чем больше параметр, тем медленнее будет реагировать прибор.
Точность и скорость реагирования также требует особого внимания. Все электроприборы требуют точность электроподачи с небольшим отклонением не больше пяти процентов. Основываясь на этом стоит выбирать стабилизирующее устройство. Но не стоит забывать про скорость реагирования. Например, если к стабилизатору подключено много разных приборов, то он должен реагировать плавно, чтобы не было сильных скачков.
Мощность устройства выбрать, наверно, легче всего. Так как для этого необходимо просто сложить напряжение всех приборов, которые работают в помещении. Это среднее число будет определять, какая мощность понадобиться стабилизатору.
Фазность различают однофазную и трехфазную. Какую выбрать зависит от того, какое количество фаз имеют нагрузки, которые подключаются к стабилизатору. Если хоть один прибор имеет три фазы, это значит устройство тоже должно быть трехфазным.
Что касается дополнительных опции и габаритов с массой, то здесь все зависит от предпочтений покупателя. В основном, выбирают с минимальным количеством ненужных функций, чтобы ремонт стабилизатора напряжения своими руками можно было сделать.
Виды приборов и их особенности
Ступенчатые стабилизаторы безопасные и применяются в помещениях, где имеется промышленная или бытовая техника. Также они могут обеспечить полную защиту для квартиры, частного дома и офиса.
К преимуществам данного оборудования относится небольшой размер, маленькая цена и надежность. Диапазон работы такого стабилизатора составляет от 100 до 290 В.
К недостаткам относится небольшая эксплуатация, в частности это зависит от того, сколько перепадов энергии будет за все время работы. Контактная группа реле может легко сгореть.
Электромеханические стабилизаторы работают в автоматическом режиме с помощью электродвигателя и редуктора. При обслуживание не нужно ничего особо делать. Имеется функция плавной регулировки, а также точная величина выходного тока. Качество прибора соответствует цене.
Тиристорные стабилизаторы имеют длительный срок эксплуатации благодаря применению полупроводниковых тиристоров. Они не зависят от характера и интенсивности перепадов. Данное устройство считается лучшим из всех, ведь КПД примерно 98%. Это означает, что при включение приборов не будет никаких сбоев. Благодаря такой функции их часто применяют на производстве и в быту. К сожалению, цена такого устройства достаточно велика.
Стабилизаторы двойного преобразования имеют чувствительную мощность, примерно от 1 до 30 кВт. Они качественные, работают без перебоев и шума. Входной ток имеет диапазон от 118 до 300 В. Цена достаточно высока, но это обусловлено тем, что стабилизаторы надежны и качественны.
Стабилизаторы ШИМ имеют такое название благодаря широтно-импульсной модуляции. Это одно из самых современных моделей в области стабилизации напряжения. В них отсутствуют трансформаторы. Это дает возможность существенно снизить размеры и вес. Также имеют отличие в высокой точности и моментальным срабатыванием.
Устройство стабилизатора
Выделяют два основных вида стабилизатора – сервоприводный и симисторный.
Сервоприводный имеет в наличии автотрансформатор, сервоприводный стабилизатор и контроллер. Данный механизм работает благодаря электродвигателю с графитовыми щетками-ползунками. Именно они перемещают ползунки по обмотке автотрансформатора, что собственно и дает смену напряжения на выходе.
В состав симисторного стабилизатора напряжения трансформатор с двумя обмотами, симисторные ключи и контроллер. Симисторные ключи подключают ко второй обмотке. Это дает возможность стабилизировать напряжение.
Принцип действия
Суть работы стабилизатора – отслеживание изменений входного напряжения и способность скорректировать его исходя из ситуации. Когда начинает меняться напряжение, первую фазу применяют для замера напряжения. После этого происходит реакция на изменение. Если изменение напряжения происходит в допустимом диапазоне, то оно постарается выровняться до 220 В. Если же напряжение упало ниже положенного уровня, то стабилизатор начинает выравнивать напряжение до максимально возможного. Если же выше, то все приборы просто отключаются для безопасности.
Простейший стабилизатор напряжения своими руками
Для того чтобы создать стабилизатор своими руками нужно приобрести трансформатор и еще несколько элементов. Трансформатор покупаем только электронный. Можно приобрести готовый, а можно взять из старого телевизора. Соединить его нужно по схеме автотрансформатора. Также можно добавить регулятор SA1. Он позволит, при необходимости, добавить нагрузку потребителя без использования автотрансформатора.
Детали и материалы
Дополнительные детали для создания стабилизатора можно приобрести в специальных торговых сетях. Для того чтобы сделать его в домашних условиях понадобится несколько разновидностей симисторов, один стабилизатор серии КР 1158 ЕН 6А (DА1), компаратор, диод, разного допуска резисторы, конденсаторы и выключатель. При покупке лучше посоветоваться с продавцом-консультантов о правильности своего выбора.
Схема стабилизатора напряжения 220в

Схема показывает стабилизатор, у которого в наличии имеется питающий блок, узел для задерживания подключения нагрузки, выпрямительный мост для измерения амплитуды напряжения, компаратор напряжения, логический контролер, усилитель, светодиод, оптитронные ключи, электрический автомат, автотрансформатор.
Достоинства и недостатки
Стабилизатор для использования в промышленных целях имеет высокую мощность, и чаще всего используют электромеханический прибор. Но, к сожалению, у него есть масса отрицательных качеств:
- При работе он очень шумит.
- Работает только при комнатной температуре.
- Используются механические типы агрегатов.
- Низкая скорость работы.
- Медленно реагирует на скачки напряжения. Это один из самых существенных недостатков.
- Из-за использования механических элементов нет возможности установить сервоприводный прибор при низких температурах. Еще одним показателем отсутствия данного прибора считается появление искр при большом износе.
К плюсам такой модели можно отнести:
- Не воспринимает смену частотных параметров.
- Высокая точность.
- Большой интервал напряжения при входе.
techsad.com
Стабилизатор напряжения своими руками
Практически каждый человек знает, что перепады напряжения могут повлиять на работу бытовой техники. Чтобы выровнять ток в домашних условиях вам необходимо использовать стабилизатор напряжения. Если у вас нет желания покупать это устройство, тогда мы расскажем, как сделать стабилизатор напряжения своими руками.
Это устройство способно надежно защитить вашу бытовую технику от перепада напряжения. Если вы желаете защитить технику от всех перепадов, тогда также можно использовать устройства защитного отключения.
Основные элементы стабилизатора напряжения
Перед тем как изготовить стабилизатор напряжения вам необходимо изучить его составные части. Чтобы собрать простой выравниватель тока вам потребуются стандартные навыки. Самодельный стабилизатор напряжения для дома состоит из:
- Трансформатора.
- Конденсатора.
- Нескольких диодов.
- Резистора.
- Проводов, которые соединят микросхемы.
Если вы возьмете старый сварочный аппарат, тогда он идеально справиться с этой задачей. Переделать сварочный аппарат в стабилизатор не составляет труда. Не у всех людей есть ненужный сварочный аппарат и поэтому мы решили рассмотреть другой способ изготовления стабилизатора напряжения своими руками. Импульсный стабилизатор сложно изготовить своими руками. Именно поэтому в этой статье мы рассмотрим изготовление линейного стабилизатора самостоятельно. Тирристорный стабилизатор напряжения также поможет защитить проводку.
Изготовление самодельного стабилизатора
Основой любого выпрямителя считается трансформатор. Это устройство представляет собою две небольшие катушки, которые в процессе работы образуют индуктивную электромагнитную связь. Эту взаимосвязь можно выразить формулой, которая изображена на фото ниже:
Формула считается не идеальной, так как она позволяет понижать или повышать напряжение. Если изучить статистику, тогда можно понять, что в 90% случаев потребители получают пониженный ток. Именно поэтому вам необходимо сделать повышающий трансформатор. Число его витков должно быть не менее 2000 тысяч. Для расчета витков следует использовать следующую формулу:
Также вам следует изучить вторую часть формулы, которая изображена ниже:
Теперь ваш стабилизатор напряжения, который будет увеличивать ток на заданную величину готов. Иногда потребитель может столкнуться со скачками напряжения. Именно поэтому формула примет следующие значения:
Чтобы устранить подобные неполадки вам следует использовать закон Ома. Если вы понизите сопротивление, тогда соответственно уменьшится и напряжение. Если вам будет интересно, тогда читайте про релейный стабилизатор напряжения.
Для изменения сопротивления в сети вы сможете использовать реостат. Вам сложно будет управлять этим устройством вручную. Именно поэтому благодаря микросхеме вы сможете его полностью автоматизировать. Наиболее простым способом считается вывод тока с трансформатора на конденсатор.
Этот способ считается достаточно архаичным. Если у вас нет желания с ним заморачиваться, тогда лучше всего использовать УЗО. В этом случае, если напряжение в квартире или доме возрастет, тогда УЗО просто отключит его подачу. В остальное время трансформатор самостоятельно сможет выравнивать напряжение. При повышенном напряжении вам необходимо использовать понижающий трансформатор. Собирать его можно также как и этот. Только обмотка на второй катушке обязательно должна быть из толстой проволоки. Если вы желаете получить хороший эффект, тогда необходимо собрать оба трансформатора.
В первом случае вам потребует использовать ручной процесс переключения, а во втором вы сможете его автоматизировать.
Советы по работе с самодельным стабилизатором
Во время сборки стабилизатора напряжения вам следует отталкиваться от параметров конкретной техники, такой как:
- Продумать прозвонку.
- Если ремонт не предполагается, тогда установить удлинители.
- Подключить каждую группу техники к отдельному стабилизатору.
Все виды бытовой техники обязательно содержат на своей тыльной стороне требования к электропитанию. Это позволит подстроить свой стабилизатор под сеть. Корпус стабилизатора можно выполнить практически из любого материала, кроме дерева.
Рекомендуем прочесть: стабилизаторы напряжения для дачи.
dekormyhome.ru
Стабилизатор напряжения 220В своими руками
Современная жизнь сопряжена с постоянным использованием различной техники, а некоторые сферы просто немыслимы без нее. Естественно, каждый человек желает, чтобы срок службы таких приборов был максимален, некоторые с этой целью покупают только продукцию известных брендов для большей надежности. Однако не всегда высокая стоимость гарантирует сохранность в критических эксплуатационных условиях. К таковым относятся резкие перепады напряжения сети. Особенно это касается той категории бытовой техники, которая подразумевает постоянное сетевое подключение, например, холодильник.
Для того, чтобы обезопасить себя от неприятных последствий подобных скачков напряжения можно обзавестись специальным техническим устройством, стабилизирующим выходной ток. Для регулировки напряжения используется два метода:
1. Механический. Для этого способа используется линейный стабилизатор, состоящий из 2-х колен и реостата, соединяющего их. Напряжение поступает на первое колено и через реостат передается второму, которое раздает поток далее. Данный метод эффективен в условиях небольшой разницы входного и выходного тока, в других случаях КПД снижается.
2. Импульсный. В конструкцию стабилизатора входит выключатель, периодически разрывающий цепь на определенное время. Это дает возможность подавать ток порционно и накапливать его равномерно в конденсаторе. После полной зарядки конденсатора к приборам подается выровненный поток без скачков.
Основным недостатком данного способа является невозможность задать конкретную величину параметра. Поэтому, если вы решили собрать стабилизатор напряжения 220В своими руками, ориентироваться нужно на механический метод. Для создания простого линейного однофазного выравнивателя тока потребуются:

- Трансформатор;
- Конденсаторы;
- Резисторы;
- Диод;
- Провода, которыми будут соединяться микросхемы.
Трансформатор представляет собой пару катушек, которые образуют индуктивную электромагнитную связь, т.е. попадая на первичную обмотку, ток ее заряжает, а возникающее электромагнитное поле заряжает другую катушку. Такая взаимосвязь напряжения (U), силы тока (I) и числа витков (N) на обеих обмотках выражается формулой:
I2/I1 = N2/N1 = U2/U1
Сами индуктивные катушки можно найти в каждом магазине электротехники. Количество витков на первой не должно быть ниже 2000. Замерив напряжение в сети, можно рассчитать необходимое количество витков на вторичной обмотке. Например, фактическое напряжение 198 В, тогда вторая катушка должна иметь х/2000 = 220/198 = 2223 витка. По такому же принципу определяется вырабатываемая сила тока. По этой схеме при резком увеличении мощности на входе, напряжение пропорционально увеличится и на выходе. Поэтому для регулировки подобных ситуаций необходим реостат, изменяющий сопротивление сети. Путь, по которому следует ток после трансформатора, отмечается на микросхеме-стабилизаторе.
Из трансформатора ток выводится на конденсаторы одинаковой емкости для накопления и выравнивания потока, их потребуется примерно 16 штук. Далее конденсаторы необходимо подсоединить к реостату. Его сопротивление при напряжении 220 В и силе тока 4,75 А (среднее значение диапазона 4,5-5 А) после трансформатора должно быть 46 Ом. Для максимально плавного выравнивания напряжения можно установить несколько реостатов, распределяя сопротивление на каждый поровну. После того, как цепь пройдет реостаты, она снова соединяется в единый поток и следует на диод, который подключается непосредственно к розетке.
Данные операции применимы к проводу с фазой, ноль напрямую пропускается к розетке. Подобные стабилизаторы лучше всего подходят к постоянным условиям напряжения и собираются, руководствуясь параметрами конкретного прибора, что значительно повышает эффективность устройства.
Рекомендуем Вашему вниманию два полезных и интересных видео о том, как сделать стабилизатор напряжения 220В своими руками:
Благодарю за репост, друзья:
Читайте также:
remontgeeks.ru
