Установить солнечные батареи – Ищем солнечные батареи для дома: стоимость комплекта, фото
Установка солнечных батарей: выбор, монтаж, подключение
Еще 50 лет назад, получение электроэнергии от Солнца относилось исключительно к космическим технологиям (как по сложности оборудования, таки и по его стоимости). Сегодня, установка солнечных батарей в индивидуальном порядке стала привычным делом. Панели можно встретить на крышах дачных домиков, на территории фермерских хозяйств, на опорах освещения.

Вопрос «пользоваться или не пользоваться», уже не рассматривается. Потенциальный владелец озабочен лишь расчетом стоимости, мощности и надежности оборудования. О том, какие бывают солнечные батареи, как их правильно выбрать, расскажем в нашем материале.
Принцип работы солнечной батареи
На самом деле, правильное название — фотоэлемент (то есть, фотобатарея). Но поскольку источником света является солнце, прижилось наименование «солнечная батарея».
Элемент представляет собой «бутерброд» и пластинок кремния, разделенных стандартным (для радиодеталей) переходом. Секрет в том, что кремниевые части имеют различный тип:
Такие комплекты применяются практически во всех радиодеталях, изготовленных из кремния.
Это интересно: Многие из стандартных радиокомпонентов также могут вырабатывать электроэнергию при воздействии яркого света. Просто КПД настолько мизерный, что использовать их в качестве источника тока бессмысленно.
К слою кремния N-типа добавляется фосфор. В состоянии покоя такая смесь дает избыток электронов с естественным отрицательным зарядом.
P-тип «обогащен» бором, что создает дефицит отрицательных зарядов (так называемый эффект электроновых дыр).

Соответственно, к N-слою подключается отрицательный электрод (для снятия электротока), а к P-слою — положительный.
Из законов физики мы знаем, что в P/N переходе присутствует электрической поле. Под воздействием на отрицательную панель солнечных фотонов, в переходе происходит интенсивное разделение отрицательных и положительных частиц. «Минусы» накапливаются в верхнем слое, а «плюсы» в нижнем. В результате, солнечный бутерброд превращается в обычную батарейку с накопленным зарядом. Если к электродам подключить потребителя энергии — возникает электроток.
Естественно, заряд в таком источнике моментально исчезает, но его тут же восстанавливает солнечный свет. Таким образом, пока фотобатарея интенсивно бомбардируется фотонами, мы имеем достаточно производительную мини электростанцию.
Современные батареи могут работать даже при отсутствии прямых солнечных лучей (например, при сплошной облачности). Естественно, интенсивность выработки электроэнергии при этом снижается. Но при отсутствии света (даже луна не способна «пробудить» батарею), процесс останавливается. Поэтому рассматривать фотопанели отдельно, как источник электроэнергии нельзя. Схема подключения солнечных батарей обязательно включает в себя буферное устройство: аккумулятор энергии.
Кроме того, вырабатываемый ток нестабилен, поэтому для организации энергоснабжения объекта требуется управляющий контроллер. Разумеется, если вы используете мобильную фотобатарею для подзарядки смартфона в многодневном походе, такие технологии не требуются. А для строительства индивидуальной электростанции требуется комплект периферийных устройств.
Типы солнечных батарей
Генераторы «чистой» энергии классифицируются по типу материала, из которого выполнены элементы:
- Монокристаллические — самый массовый продукт на энергорынке. Для полноценного энергетического обеспечения объекта требуется значительная площадь монтажа. Приоритетная сфера использования — резервные или дублирующие энергосистемы при имеющемся подключении к сети.

- Поликристаллические системы более производительны, и при меньшей площади элементов могут быть использованы в качестве автономной электростанции объекта без централизованного энергоснабжения. Единственный недостаток (он нивелируется в процессе использования), стоимость существенно выше.
- Аморфный кремний — это прорыв в солнечной индустрии. Производительность высокая, продолжительный срок службы, элементы гибкие. Однако стоимость слишком высокая (по крайней мере, на нынешней стадии — пока производство не вышло на промышленный уровень).

Какие солнечные батареи лучше? Это чисто субъективный выбор. Простые расчеты показывают, что на сегодняшний день оптимальное соотношение цены качество у первых двух типов.
- Монокристаллы обычно покупают в довесок к действующей системе энергоснабжения, поэтому их стоимость окупается экономией на оплате за электроэнергию. С психологической точки зрения — такой способ подключения исключает страх остаться «без света» в случае поломки оборудования. Можно считать это предрассудком, поскольку надежность современных солнечных систем достаточно высокая. А поломка всей системы сразу мало вероятна. Элементы дублируются, можно производить ремонт без полного нарушения энергоснабжения.
- Поликристаллические батареи дороже ровно настолько, насколько и производительнее. Электростанция на поликристаллах может быть полностью автономной, то есть без вводной линии центрального энергоснабжения. Опыт использования в отдаленных местах проживания показывает, что такие системы вполне жизнеспособны, и не нуждаются в резервировании. Разве что можно установить ветрогенератор (на случай природных катаклизмов вроде затяжного дождя с пасмурной погодой в течение нескольких дней). Окупаемость 100%, если вы построили новый дом без энергоснабжения. Стоимость технических условий и монтажных работ сопоставима с покупкой комплекта на солнечных батареях мощностью 4000 Вт. А дальше — экономия в чистом виде. Вы вообще не знаете, что такое оплата электроэнергии.
- Аморфные батареи пока еще экзотика (с точки зрения стоимости). Однако технологии развиваются настолько стремительно, что через относительно короткий промежуток времени эти системы станут доступнее: вспомните ситуацию со светодиодными светильниками.
Преимущества и недостатки солнечной энергетики
Плюсы:
- На стадии использования — экологичность (почему с оговоркой: производство и утилизация такие же «грязные», как и любая другая электроника).
- После первичных вложений, полученная электроэнергия условно бесплатная (требуются некоторые средства на обслуживание по истечении срока эксплуатации).
- Возможна полная автономия: вы можете организовать энергоснабжение в местах, где даже не планируется централизованная подача электроэнергии.
- Вы не зависите от тарифной политики энергетических компаний.
- При выполнении определенных нормативов, можно «продавать» избыток электроэнергии в городские сети.
Минусы:
- Относительная дороговизна оборудования (как видно на примерах использования, это не всегда является проблемой).
- Зависимость от погодных условий (в регионах, где солнечных дней немного, использование затруднено).
- Оборудование нуждается в периодическом обновлении — присутствует естественный износ.
Правильный монтаж
Схема подключения солнечных панелей намного сложнее, чем централизованный ввод городской сети. Домашняя электростанция состоит минимум из четырех элементов.
Мы не рассматриваем примитивные системы освещения садовых дорожек на 12 вольт. Речь пойдет о полноценном энергоснабжении 220 вольт.

- Собственно фотоэлементы. Принцип работы и критерии выбора мы уже рассмотрели. Расчет мощности производится от базовой цифры 5 кВт на 1 дом. Это приблизительно 20–40 стандартных панелей площадью по 0.5 м².
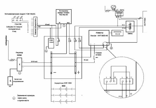
- Блок управления (контроллер). Без него невозможно функционирование вашей электростанции. Как правильно выбрать контроллер заряда для солнечной батареи? Он должен поддерживать общую мощность системы энергоснабжения, обеспечивать заряд аккумуляторов и правильно распределять поток мощности при одновременном потреблении и заряде.Кроме того, на контроллере лежит ответственность за безопасность системы, в том числе и пожарная.Прибор может входить в комплект электростанции, либо приобретается отдельно.
Функционал у всех моделей стандартный. При выборе вы определяете мощность, вольтаж (12 или 24) и главный критерий — срок службы (гарантия). При выходе из строя контроллера, ваше энергоснабжение определяется емкостью аккумуляторов (пока не разрядятся). - Модуль аккумуляторных батарей. Пожалуй, второй по важности элемент в «электростанции». Он служит накопительным буфером энергосистемы. Фактически, отбор мощности происходит именно от батарей. Солнечные элементы лишь восстанавливают отданный запас энергии (заряжают АКБ). Разумеется, могут быть периоды, когда часть нагрузки ложится на фотоэлементы (если вырабатываемая энергия существенно выше затрат на зарядку). Тогда можно сказать, что ваш телевизор или холодильник питается напрямую от солнца. Перед тем, как установить солнечные батареи, необходимо рассчитать емкость аккумуляторов. Делается это просто: при входной мощности 3 кВт, ток потребления не превышает 15 А (в сети 220 вольт). На выходе 12 вольтовых батарей ток будет уже 250 А (в соответствии с законом Ома). Разумеется, такая мощность отбирается не постоянно, но для примера в расчетах мы возьмем именно эти цифры. То есть, если вы установите 5 батарей емкостью по 100 А×ч каждая, то при такой нагрузке заряд закончится через 2 часа.Разумеется, это условные цифры: в реальности существует множество поправок в расчетах. Но базовый ток и мощность исчисляются именно по такому принципу.Существуют различные батареи: кислотные, щелочные, гелевые… По-большому счету, гоняться за самыми «продвинутыми» системами нет смысла. А сэкономить можно лишь на возможности обслуживания: батареи, за которыми требуется надзор, стоят дешевле.
- Преобразователь напряжения. Вы можете отбирать мощность напрямую у АКБ, если ваши потребители рассчитаны на 12 вольтовое питание. Однако большинство электроприборов рассчитаны на 220 вольт. Поэтому на выходе устанавливается преобразователь 12–220В.
К нему подключается ваша внутренняя электросеть.
Самостоятельная установка
Зная, как подключить солнечную батарею к энергоснабжению вашего дома, вы сможете сэкономить на оплате труда монтажников. Самая сложная часть — установка комплекта солнечных батарей на крыше. Если высота дома не более 2 этажей, можно выполнять такую работу самостоятельно (с помощником). Крепление выполняется с учетом погодных условий и ветровой нагрузки вашего региона.

Закончив монтаж солнечных батарей, приступаем к подключению электрики. Все фото батареи заводятся на контроллер, который управляет зарядом аккумуляторов. От АКБ можно выполнить отвод для потребителей 12 В.
Затем подключаем инвертор, и заводим его на вводной электрощиток. Автономное энергоснабжение готово.

Типовая схема показывает взаимное положение элементов и порядок электрических соединений. При покупке оборудования, каждый элемент снабжается технической документацией, по которой производится сборка.
Видео по теме
profazu.ru
Установка солнечных батарей: все что нужно знать
Состав и устройство солнечной батареи, ее элементов определяют эффективность выработки энергии готовым изделием. В настоящее время, для генерации электрической энергии используются солнечные панели на основе кремния (с-Si, mc-Si & кремниевые тонкопленочные батареи), теллурида кадмия CdTe, соединения медь-индий (галлий)-селен Cu(InGa)Se2, а также концентраторные батареи на основе арсенида галлия (GaAs). Ниже будут даны краткие описания каждой из них.
Солнечные батареи основе кремния. Солнечные батареи (СБ) на основе кремния составляют на сегодняшний день порядка 85% всех выпускаемых солнечных панелей. Различают два основных типа кремниевых СБ – на основе монокристаллического кремния (crystalline-Si, c-Si) и на основе мультикристаллического (multicrystalline-Si, mc-Si) или поликристаллического.
Эффективность СБ изготовленных из монокристаллического кремния составляет обычно 19-22%. Не так давно, фирма Panasonic заявила о начале промышленного выпуска СБ с эффективностью 24,5% (что вплотную приближается к максимально возможному теоретически значению ~30%).
Подобные неидеальности кристаллической структуры (дефекты) приводят к снижению эффективности – типичные значения эффективности СБ из mc-Si составляют 14-18%. Снижение эффективности данных СБ компенсируется их меньшей ценой, так что цена за один ватт произведенной электроэнергии оказывается примерно одинаковой для солнечных панелей как на основе c-Siтак и mc-Si.
Тонкопленочные солнечные панели. Данные элементы представляют собой гетероструктуру из тонких слоев p-CdTe / n-CdS (суммарная толщина 2-8 мкм) напыленных на стеклянную подложку (основу). Эффективность современных фотоэлектрических элементов данного типа равняется 15-17%. Основным (и фактически единственным) производителем СБ на основе теллурида кадмия является американская фирма FirstSolar, которая занимает 4-5% всего рынка.
Концентраторные солнечные модули. Наиболее совершенные и самые дорогие на сегодняшний день солнечные модули обладают эффективностью фотоэлектрического преобразования до 44%. Они представляют собой многослойные структуры из разных полупроводников последовательно выращенных друг на друге слой за слоем.
В настоящее время экономически оправдано использовать подобные дорогие концентраторные солнечные модули только в тех странах и регионах земного шара, где круглый год имеется в достатке прямое солнечное излучение.
www.homify.ru
Как установить солнечные батареи — Автономный дом
Все что нужно знать о солнечных батареях, чтобы действительно экономить

Электроэнергия дорожает каждые полгода. Но современная научно-техническая мысль предлагает альтернативные виды энергии. Солнечные батареи — один из способов их получения. Где и как установить солнечные батареи, чтобы стать энергонезависимым — выясняли наши журналисты.
Солнечные батареи, или солнечные фотоэлектрические модули превращают световую энергию солнца в электрическую. Используются они обычно в составе солнечных или ветросолнечных систем.
Почему стоит устанавливать солнечные батареи?
4 аргумента «за» солнечные батареи
1. Доступность. Солнце есть практически везде.
2. Автономность. Не надо подключаться к централизованной системе электроснабжения и зависеть от энергоснабжающих компаний.
3. Экологичность. Фотоэлементы не делают канцерогенных выбросов, не повышают уровень парниковых газов. Не надо уничтожать леса или потреблять невозобновляемые ископаемые энергоресурсы.
4. Отсутствие лицензирования. Пока наше государство не приняло никаких законодательных указаний об обязательном лицензировании получения электроэнергии благодаря фотоэлементам.

Где устанавливают солнечные батареи
Фотоэлементы смогут обеспечить электроэнергией: загородные дома, коттеджи и дачные поселки, мобильные дома, а также здания, расположенные вдали от основных линий электропередач.
Кроме того — санатории, дома отдыха и другие учреждения.
Какие бывают солнечные батареи
Эти приборы делятся на разные классы и типы в зависимости от того, для каких целей их используют.
Есть маломощные солнечные батареи — для зарядки сотовых телефонов, КПК и другой подобной электроники. Имеют малую площадь фотопластинки, довольно дорогие. Универсальные солнечные батареи — для питания широкого круга потребителей в полевых условиях. Есть импортные, и наши. Цена и качество весьма различны. Считаются наиболее приемлемыми для туристов.
Нас же больше интересуют панели солнечных элементов — фотопластинки, закрепленные на подложке. Это заготовка для построения устройства, которое и обеспечит электроэнергией необходимое помещение.
По виду изготовления выделяют тонкопленочные, монокристаллические и поликристаллические солнечные батареи.
Как выбрать солнечную батарею
Солнечные модули производятся мощностью от 6 до 185 Вт с выходным напряжением 12 и 24 вольта.
Чтобы определить, какая солнечная батарея подойдет вам как нельзя лучше — надо знать, где именно вы ее хотите установить, и сколько энергии и для каких целей необходимо получить. Обычно каждая организация, специализирующаяся на установке солнечных систем (а такие легко можно найти Интернете), предварительно просчитает для вас все возможные варианты установки, и останется выбрать самый оптимальный для пользователя способ.
Подключение и другие нюансы
Как уже отмечалось, для изготовления электроэнергии из солнечного света применяют специальные солнечные или ветросолнечные системы. Основные их составляющие: генератор, контроллер солнечного заряда, аккумулятор, инвертор, соединительная коробка.
Солнечные батареи вырабатывают электроэнергию, которая накапливается в аккумуляторной батарее. Далее инвертор преобразует напряжение с аккумуляторов в 220 В и 50 Гц. Поэтому для расчета комплектации системы необходимо определить, какую максимальную мощность надо включать в систему, и сколько кВт*ч нужно получить.
Цена вопроса
Стоимость оборудования для солнечной системы зависит, опять же, от задач, которые вы перед ней поставите.
– Приблизительные расценки, которые предлагают в Интернете, такие: – Мини солнечная станция 140 Вт — от 8645 грн; – Солнечная сетевая электростанция 1 кВт — от 30 000 грн; – Сетевая фотоелектростанция для генерации электроэнергии 2 кВт — от 50 000 грн; – Автономная электростанция 2 кВт — от 60 000 грн.

Кое-что о рисках
Как и любое оборудование, солнечные системы могут выходить из строя. Основное правило — не перегружать систему. Для этого и нужно тщательно просчитать, для питания чего будете ее использовать.
Еще один нюанс — замена аккумулятора. Его придется менять чаще. Также нужно учитывать и КПД предложенной модели аккумулятора. От условий климата зависит, какую модель лучше выбрать.
Также бывает, что при неблагоприятных погодных условиях электроника системы отказывается работать. И ясно, что эффективные и надежные системы будут более дорогими. Но технологии развиваются семимильными шагами. Поэтому есть шанс, что совсем скоро недостатки в альтернативных энергосистемах будут устранены, а солнечные батареи и другие источники энергии станут более доступными.
Конечно, сегодня назвать процедуру установления солнечной энергосистемы дешевой нельзя. Но стоит посчитать, сколько вы платите за электроэнергию за год, за десять лет.
Все что нужно знать о солнечных батареях, чтобы действительно экономить: новости Украины
Электроэнергия дорожает в Украине каждые полгода. Но современная научно-техническая мысль предлагает альтернативные виды энергии.
Источник: www.facenews.ua
Установка солнечных батарей на крыше: монтаж и обслуживание автономных источников электроэнергии

Еще несколько десятилетий назад альтернативные источники энергии в частном секторе считались чем-то невероятным. Хотя и сегодня они еще не стали массовыми, многие люди уже задумываются о возможном приобретении и монтаже такой энергетической альтернативы. В этой статье мы расскажем вам, как установить солнечные батареи на крыше.
Что выбрать

Выбор типа фотоэлектрических элементов это основной фактор, определяющий строительство солнечной энергетической станции. Основное отличие матриц преобразующих энергию солнца в электричество заключается в способе изготовления. При длительном и тщательном технологическом процессе получаются более производительные панели, и наоборот. Посмотрим на их классификацию:
- Наиболее эффективными и самыми дорогими считаются панели, в которых кристаллы проходят фазу полного дозревания и естественного вытягивания. Их еще называют монокристаллическими. Производительность достигает 20 %.
- Второе место по эффективности занимают элементы, где пропускается фаза вытягивания. В этом случае, в образовавшихся кристаллах присутствуют некоторые зернистые включения, снижающие общую производительность. Их называют поликристаллическими.
- Пленочные элементы, часто применяемые в походных вариантах, изготавливаются методом «выпаривания». Кремний тонким слоем наносится на покрытие. При таком процессе можно изготовить элементы большой площади. Они обладают наименьшей эффективностью в пределах 5–6 %, и их цена самая низкая.
- В отдельную группу выделяют пленочные панели на основе тиллурида кадмия и селенида меди-индия-галлия. Вторые по своей производительности дотягиваются до уровня монокристаллов, а первые схожи с пленочными из аморфного кремния.
Кроме процесса производства, все элементы отличаются сроком службы. Первый тип сохранит свою трудоспособность более 30 лет, второй – около 20, а вот третий и четвертый – не более 10. Непрерывная эксплуатация приводит к определенному износу. Самый большой он у третьего вида, может достигать 40 % за первые несколько лет. Самый малый у первого вида – потери составят около 10 % за 20–25 лет.
Обратите внимание! Производительность, конечно, одна из важнейших характеристик. Но цифра в процентах означает лишь то, что они имеют больший КПД при меньшей площади. Оптимального выхода энергии можно добиться и более дешевыми приборами, но для этого их придется приобрести больше и смонтировать на большей площади.
Что нужно учесть
Перед установкой нужно заранее просчитать несколько важных моментов, обеспечивающих комфортность и высокую производительность:
- Если размещение всей системы предполагается на крыше дома, необходимо предусмотреть возможность доступа к батареям. Они нуждаются в периодическом обслуживании, поэтому спроектируйте площадку для безопасного перемещения.
- Место расположения солнечных панелей не должно закрываться высокими деревьями, а также другими объектами, например, зданиями, отбрасывающими тень. Это важно, так как батареи просто теряют производительность при уменьшении потока фотонов, а некоторые виды совсем перестают функционировать. Если этого избежать невозможно, то рассмотрите возможность монтажа на отдельных фермах или поворотных креплениях.
- Принципиально, чтобы все плоскости элементов смотрели строго на юг. Допускается отклонение на юго-запад или юго-восток максимум на 20º. Если скаты вашей крыши смотрят на запад и восток, тогда потребуется более громоздкая система или установка на отдельном участке.
- В зависимости от широты, в которой вы проживаете, также нужно подбирать угол наклона. Отклонения от рекомендуемого не должны превышать 15º.
Способы сборки
Существуют разные способы монтажа, каждый из которых возможно реализовать самостоятельно. Не все они одинаково эффективные. Часто приходится комбинировать несколько методов для обеспечения наивысшего КПД.
- Поворотный механизм. Эта конструкция считается одной из лучших. В кронштейны, на которые монтируется панель, встроен электрический двигатель, способный изменять угол наклона и поворота. Отдельный датчик непрерывно отслеживает положение солнца и дает сигнал остальной системе.
- На рамную конструкцию. Чаще всего применяется, потому что подходит для большинства типов крыш.
- Установка без подложки. Такой способ будет актуален, если угол ската вашей кровли очень близок к 40º.
Первый вариант является достаточно дорогим, последний будет актуален для малого количества пользователей. Также в третьем способе нет возможности изменить угол, что является очень важным моментом при смене времен года.
Рассмотрим изготовление каркаса, как наиболее приемлемый вариант для большинства пользователей, для этого необходимо выполнить следующие действия:
- Примерно рассчитать общий вес всей конструкции. Это будут панели плюс обрешетка для них. Прикинуть, выдержит ли крыша подобный вес.
- Будет правильно, если усилить стропила в тех местах, где планируется закреплять будущую конструкцию.
- Приобрести угловой профиль размером от 25×25 мм (он пойдет на перемычки). Таких габаритов будет достаточно в том случае, если вы планируете крепить только несколько батарей. Если предусматривается монтаж десятков квадратных метров, то значения необходимо пропорционально увеличивать. Для основания можно взять металлический уголок 50×50 мм.
- Лучше, чтобы общий несущий каркас был сварным. Для его подъема на крышу нужно будет задействовать дополнительную технику, но такая конструкция более устойчив к порывам ветра. Если по определенным причинам это невозможно, то сочленение можно выполнить при помощи болтов 6 и 8 мм.
- Если ветра нечастые гости, то лучше для изготовления применять алюминиевый профиль. В этом случае, общий вес всей конструкции значительно снижается, но стоимость увеличивается.
- Если смотреть с торца, конструкция должна выглядеть как прямоугольный треугольник.
- Не забудьте скос сделать регулируемым. Для этого предусмотрите подвижное соединение в нижней части, а также просверлите несколько отверстий в вертикальном катете, чтобы можно было выполнить подстройку угла в различное время года.
- Основание закрепляется к кровельным балкам при помощи шпильки, она должна быть диаметром 12 мм. При необходимости места крепления усиливают шайбами и подкладками с чердачной стороны.
- Места, где шпилька проходит насквозь через кровлю, необходимо тщательно герметизировать, чтобы дождевая и талая вода не просачивались внутрь.
- Панели обычно посажены на собственное основание с алюминиевым обрамлением. Его можно смело фиксировать к получившемуся каркасу при помощи болтиков.
Обратите внимание! Если установка выполняется в несколько рядов, заранее проследите, чтобы при смене угла падения луча, передний ряд не затенял последующие.
Как обслуживать
Уход за преобразующими элементами очень несложная задача, но подчас может быть хлопотной.
- В зимнее время года после снегопадов, нужно будет проверять, не покрыл ли слой панели. Если это так, то его важно сразу же убрать при помощи щетки, чтобы обеспечить открытость фотоэлементов для солнечных лучей.
- Периодически их необходимо мыть. Пыль, разводы от дождевой воды, а также птички делают все для того, чтобы эффективность батарей снизилась.
- Время от времени осматривайте узлы основания. Возможно, некоторые болты придется заменить. Если каркас металлический, своевременно удаляйте ржавчину.
- Осматривайте места крепления к крыше – они не должны протекать.
За возобновляемыми источниками энергии будущее. Вы можете приготовиться к нему уже сегодня.
Информация, опубликованная на сайте, носит ознакомительный характер.
Установка солнечных батарей на крыше — альтернативные источники энергии
Узнайте, как установить солнечные батареи на крышу. Ознакомьтесь с технологией монтажа панелей, и узнайте, как выбрать подходящее устройство.
Источник: kryshasvoimirukami.ru
avtonomny-dom.ru
Как установить солнечную батарею дома и на даче
Альтернативные источники энергии в последнее время приобретают все большую популярность.
Использовать солнечную энергию и преобразовывать ее в электрическую люди начали давно. Широкое распространение такие приспособления получили в средиземноморских странах, где их размещают прямо на крышах домов.

В Советском Союзе даже были пособия для создания солнечных батарей. Сегодня эта информация, конечно, не актуальна, так как налажено массовое производство солнечных источников электроэнергии.
Однако стоимость самих устройств и монтажа достаточно высока, поэтому многие задумываются о самостоятельной сборке.
Перед установкой
Сам модуль представляет собой кремниевую пластину с размещенными на ней фотоэлементами.
Существует 2 вида модулей: монокристаллические и поликристаллические. Они различаются по сроку службы и коэффициенту полезного действия.
Каждый из этих видов может успешно применяться для энергоснабжения жилища.
Выбор зависит от количества солнечных дней в году в каждом отдельно взятом регионе.
Монокристаллические солнечные батареи имеют более длительный срок службы – около 30 лет, и высокий КПД – около 13%, но эффективность их работы значительно снижается при пасмурной погоде.

Поликристаллические работают при любой погоде и облачности, но при этом срок службы таких элементов ниже – около 20 лет, и КПД составляет 7-9%.

Перед установкой солнечных батарей необходимо рассчитать суммарный объем потребления электроэнергии в доме.

Со временем при увеличении количества приборов или недостаточной мощности количество модулей можно увеличить.
Также необходимо тщательно выбрать месторасположение пластин и рассмотреть возможность изменения наклона плоскости батареи для наиболее эффективного ее использования.
Угол падения солнечных лучей на плоскость пластины должен быть максимально приближен к перпендикуляру.

Изготовление каркаса
Обязательным условием в использовании солнечных батарей является наличие футляра, в котором будут размещаться пластины. Он должен защищать модули от перегрева и механического повреждения.
Можно приобрести готовый каркас или сделать самостоятельно из металлического уголка.
Сверху всю конструкцию закрывают оргстеклом, плексигласом или поликарбонатом.
Главная задача такого прозрачного экрана состоит в защите батарей от перегрева.
Крепить его на металлическую рамку нужно при помощи силикона и метизов. Это обеспечит надежность и герметичность конструкции.
Определитесь с местом для установки системы, оно должно быть хорошо освещенным солнечным светом.

Если планируется установка на крышу здания, необходимо убедиться в ее надежности, произвести расчет веса будущей установки. Тяжелые батареи можно размещать и на земле, используя специальные стойки.
Собираем батарею
Приобретая элементы батареи можно купить набор, в который входит все необходимое либо собрать комплектующие самостоятельно.

Второй вариант обычно получается значительно дороже. Очень часто в интрнет-магазинах можно встретить поврежденные пластины, которые продаются с уценкой.
Если внешний вид будущей батареи не принципиален, можно приобрести и такие детали. Такие недостатки никак не сказываются на работе пластин.
Одним из самых сложных этапов сборки является припаивание проводников. Делать это нужно очень аккуратно, чтобы не повредить пластину и качественно прикрепить к ней проводник.
Несмотря на то, что многие производители предлагают покупателю модули с уже припаянными проводниками, для надежности лучше пропаять каждый дополнительно.
Собирая батарею впервые, делайте это на размеченном листе картона. Пластины укладываются по разметке так, чтобы между ними обязательно имелся зазор около 5 мм.

Также в качестве разметки можно использовать пластиковые крестики для укладки плитки.
Когда все элементы выложены на одинаковом расстоянии друг от друга, их соединяют паяльником и выводят на широкий проводник.

Специалисты рекомендуют также сделать так называемую среднюю точку с шунтирующим диодом. Это позволит батарее долго сохранять заряд в ночное время и пасмурные дни.
Перед тем как произвести герметизацию солнечной батареи, необходимо проверить работу системы и качество пайки.
Перенесите скрепленные элементы с разметочного листа на стекло и нанесите герметик сначала в просветы между панелями. Когда швы просохнут, с помощью кисточки распределите равномерно герметизирующую смесь по всей поверхности.
После полного высыхания установите заднюю стенку. Теперь остается лишь закрепить солнечную батарею под углом в планируемом месте и подключить дом к системе энергоснабжения.

Во всем мире успешно внедряются и работают государственные программы по оснащению домов солнечными батареями.
Благодаря такой популярности этих источников питания не исключено, что в ближайшее время цены на пластины и готовые батареи начнут снижаться.
elektrikexpert.ru
Как установить солнечные батареи

Как самостоятельно установить солнечные батареи для дома, дачи.
Если Вы решили установить солнечные батареи для обеспечения электроэнергией своего дома или дачи, то сделать монтаж батарей можно самостоятельно. Из этой статьи Вы узнаете, как правильно установить солнечные батареи, чтобы добиться максимально эффективной работы.
Инсоляция.
Инсоляция это мера солнечной радиации, которая измеряется по формуле — квтч/м²/сутки. Чем больше значение инсоляции, тем эффективней будет работать панель.
Чем меньше значение инсоляции, тем большая площадь поверхности солнечной батареи понадобится, что сгенерировать нужное количество энергии.
Узнать уровень инсоляции в Вашем регионе можно с помощью этой карты инсоляции.

Как установить солнечные батареи.
Устанавливать солнечные батареи нужно только на открытых не затенённых участках, где нет затенения от деревьев или рядом стоящих зданий. Нужно размещать панели так чтобы их поверхность максимально подвергалась солнечному свету и не попадала под затенение.
Варианты установки солнечных батарей.
Самый практичный выриант — установка на крыше или стене дома.
Если угол наклона ската крыши размещён в сторону юга и соответствует требуемому углу наклона солнечной батареи, то можно изготовить упрощённую конструкцию для крепления из алюминиевых профилей.

Панель крепится к конструкции, а конструкция уже крепится к каркасу крыши. Между панелью и поверхностью крыши нужно оставить зазор в 5 – 10см, чтобы снизить нагрев панели за счёт воздушного потока между панелью и поверхностью крыши.
Если поверхность крыши односкатная, то для установки панели под требуемым углом понадобится изготовить конструкцию из профильных труб или угольников 50×50мм или 25×25мм в зависимости от размеров панелей.

Вариант конструкции с регулируемым углом наклона для установки солнечных панелей.

Установка отдельно на штанге или на рамной конструкции.

Такой вариант требует изготовления опорной конструкции повышенной прочности с учётом парусности панелей при сильном воздушном потоке.

Солнечные панели при установке следует ориентировать строго на юг, только в этом случае можно получить максимум солнечных лучей которые падают под прямым углом.
Угол установки панелей относительно горизонта соответствует географической широте местности, если широта 60°, то и угол наклона панелей равен 60°.
Для наибольшей эффективности работы панелей, если позволяет установочная конструкция можно менять угол наклона, осенью увеличить на 15°, весной уменьшить на 15°.
То есть если панель установлена на 60°, зимой угол установки будет 75°, летом 45°.

Диапазон рабочих температур солнечных батарей от – 40°С до +50°С. Если температурные показатели превышают указанные значения, эффективность работы панелей снижается.
Чтобы снизить перегревание панелей нужно оставлять зазор не менее 5см между панелью и поверхностью крыши.
Обслуживание солнечных батарей.
Для эффективного использования солнечных батарей, требуется их периодически обслуживать. Обслуживание заключается в поддержании чистоты поверхностей панелей, очистке от пыли, птичьего помёта, снега. Наиболее удобный способ очистки панелей от пыли использование телескопической швабры и поливочного шланга с насадкой.
Срок эффективной службы панелей составляет около 30 лет.
Здесь можно посмотреть схему подключения солнечной батареи к контроллеру, аккумулятору и инвертору.
sam-stroitel.com
Поэтапная установка солнечных батарей на крышу, особенности выполнения работ
Строительство собственного дома предполагает не только возведение стен и кровли. Этот процесс состоит из множества различных этапов, причем одним из них является прокладка коммуникаций. И вот здесь владельцев загородной недвижимости очень часто поджидают всевозможные неприятные моменты. Очень часто – это элементарное отсутствие магистральных сетей.
Но даже если вам повезло и в поселке, где располагается ваш дом, они есть, то не всегда работа сетей соответствует требуемому уровню. В таком случае приходится искать альтернативные источники энергии и одним из самых экономичных вариантов может стать установка солнечных батарей, как называют в народе фотоэлектрические преобразователи.
Что же на самом деле представляет оборудование
Первые солнечные панели появились давно, но несмотря на это принцип действия их современных моделей остался прежним. Хотя некоторые конструктивные изменения они все же претерпели. Они коснулись материалов, из которых производятся эти устройства, благодаря чему удалось увеличить КПД батареи.
Смотрим видео, о данном виде оборудования:
Сам же принцип работы, заключающийся в том, что p-n переход преобразует свет в электричество не изменился. Причем чем больше площадь панели, тем больше энергии можно получить. Так основываясь на работе обычного транзистора ученые смогли создать современные фотоэлектрические преобразователи или солнечные панели.
Однако следует учитывать, что выходные параметры устройства зависит от количества света, падающего на пластины.
Конструктивные особенности фотоэлектрического преобразователя
Структура устройства представляет собой p-n переход с парой электродов. При этом их роль выполняют металлические листы.
КПД солнечной батареи на крыше дома находится в зависимости от технологии, выполнения p-n перехода. Наиболее распространенными считаются устройства на основе поликристалла кремния, так как отличаются самой низкой ценой.

Устройство панели
Кроме них производятся и монокристаллические светопреобразователи, отличающиеся черно-серым цветом. Однако солнечные все типы пластин имеют один недостаток – недостаточную гибкость.
Только батареи на крышу выполненные на основе аморфного кремния, толщина которых не превышает 1 мкм обладают определенной пластичностью, но они имеют один из самых низких КПД.
Но поскольку солнечные пластины способны вырабатывать электрический ток только днем, то отдельно они практически не применяются. Их используют только как системы, работающие на солнечных панелях на крыше. В их состав кроме пластин входит аккумулятор, который накапливает энергию днем и отдает заряд ночью.

Схема электроснабжения на 1.3 -3.9 квт
Чтобы получить необходимую мощность из солнечных батарей собирают панели. В них используется несколько таких элементов, соединенных последовательно или параллельно.
Для подачи энергии в сеть в комплексе с солнечными батареями используют:
- Инвертор;
- Аккумулятор.
Установка солнечной панели на крыше
Решив воспользоваться альтернативным источником энергии нужно взвесить все за и против выбранного варианта. Если предполагается использовать солнечные батареи, то нужно учесть, что их монтаж обойдется в приличную сумму. И если в среднем 1 кВт энергии стоит 3 доллара, то с учетом затрат на монтаж он может достигнуть 5 долларов.
Смотрим видео, проверяем панель перед монтажом:
Однако можно легко избежать столь больших затрат, если выполнить установку самостоятельно. Для этого необходимы хотя бы минимальные знания в этом вопросе. Чтобы установка солнечной батареи была выполнена по всем правилам стоит последовать советам профессионалов. А они рекомендуют:
- Размещать солнечные панели с южной стороны крыши, вдали от высоких деревьев и зданий;
- Угол наклона элементов должен соответствовать значению широты, но лучше выполнять крепление таким образом, чтобы в течение года положение батареи можно было изменять;
- Чтобы защитить систему от снежных заносов стоит устанавливать ее вертикально;
- Крепления выбирают таким образом, чтобы они выдерживали сильный ветер.
Этапы установки оборудования
Схема монтажа панелей
К выполнению монтажных работ можно приступать сразу после приобретения комплекта, так как все необходимое для этого поставляется вместе с панелями.
Обычно в комплектацию включены:
- Крюки;
- Крепления;
- Профили из алюминия.
Сам процесс установки солнечных панелей заключается в следующем. На поверхности крыши при помощи крюков крепятся панели.
Специалисты рекомендуют, если установка солнечных батарей предполагается на плоскую крышу, то между ней и панелью должен оставаться небольшой зазор. Это необходимо для того, чтобы избежать потери производительности системы из-за нагрева фотоэлементов.
Монтаж солнечных батарей выполняется следующим образом. Вначале собирают каркас, используя для этого болты диаметром 6 и 8 мм. Затем он фиксируется при помощи металлических угольников, придающих конструкции прочность и нужный угол наклона.
Смотрим видео, этапы монтажа:
Панель подвешивается к крыше посредством специальных шпилек. Но чтобы она не лопнула необходимо в процессе выполнения монтажа солнечных батарей следить за поверхностью каркаса. В ней не должно быть перекосов.
Рекомендации специалиста
Поскольку энергия, вырабатываемая батареей не может применяться напрямую, то между ней и сетью устанавливают инвертор. Есть несколько вариантов его подключения:
- Автономный;
- Резервный;
- С возможностью продажи излишков.
Первый способ монтажа используется в населенных пунктах, где нет электросетей. Для его реализации потребуются аккумуляторы большой мощности, которые будут накапливать энергию днем и отдавать ночью.
Резервный способ подключения подходит для объектов с централизованной сетью. В таком случае устанавливаемые солнечные батареи играют роль дополнительного источника питания, что позволяет снизить цену на электричество.
Последний вариант предполагает подключение к сети. При этом избыточная энергия, вырабатываемая панелями будет поступать для продажи.
Также профессионалы не рекомендуют устанавливать солнечные батареи на крышу темного цвета, так как на ней они будут чрезмерно нагреваться. Идеальным вариантом является монтаже на светлое покрытие способное отражать лучи. Именно такой, рассеянный свет лучше всего воспринимается панелями.
Если планируется монтаж нескольких батарей, то расстояние между рядами не должно быть меньше 1,7 от их высоты, иначе элементы будут затенять друг друга.

Подключение солнечных панелей
Выбирая место для монтажа необходимо учитывать освещенность поверхности, поэтому идеально располагать панели с южной стороны здания. Большое влияние на выработку энергии играет и угол наклона. Он может быть 15-90 градусов и выбирается в зависимости от географической широты расположения населенного пункта.
Не должны затенять панели и соседние конструкции, деревья, антенны. Потому что даже небольшой участок на которые не попадают солнечные лучи, способен значительно снизить выработку энергии.
Для максимальной эффективности при выполнении монтажа солнечных панелей на крыше стоит использовать автоматическое поворотное устройство. Несмотря на высокую стоимость оно пользуется спросом на рынке, так как позволяет следить за солнцем.
В процессе эксплуатации необходимо периодически очищать батареи от пыли и грязи, поскольку они также снижают производительность оборудования.
Заключение
В монтаже нет особых сложностей, и они могут быть установлены самостоятельно. Однако, прежде чем приступать к этому, нужно учесть определенные правила и особенности самого процесса. А кроме этого стоит учитывать, что такие системы не являются идеальными и имеют свои недостатки. Причем это не только значительная стоимость, но и недостаточная эффективность работы в холодное время года.
generatorvolt.ru
Установка солнечной батареи. Красивые интерьеры и дизайн
Цены за электроэнергию и отопление непрерывно растут, поэтому многие находятся в поиске более выгодных вариантов, пусть даже требующих больших инвестиций, но окупающихся в долговременной перспективе. Здесь же следует задуматься о тепловой изоляции дома или квартиры. Ведь известно, что 40% энергии уходит впустую через тонкие стены и плохо изолированные окна.
Установка солнечной батареи в частном доме

Популярное решение для снижения стоимости электроэнергии — солнечные батареи, благодаря которым можно независимо от управляющих компаний вырабатывать электричество и отапливать дом. В этой статье мы рассмотрим преимущества установки солнечных батарей.
Солнечная батарея на балконе

Солнечная батарея состоит из кристаллических или аморфных кремниевых элементов. Установка солнечной батареи из кремниевых элементов обеспечивает дом электроэнергией, а количество потребленной от батареи энергии отображается на подключенном к ней счетчике. Солнечная батарея также позволяет аккумулировать электроэнергию, что дает возможность пользоваться всеми благами цивилизации, даже если у всех соседей отключено электричество. Кроме того, если к дому вообще не подведено электричество, солнечная батарея может избавить от необходимости это делать, особенно в местности с жарким климатом и большим количеством солнечных дней в году.
Установка солнечной батареи для нагрева воды

Солнечные батареи, предназначенные для нагрева воды, более эффективны, чем снабжающие дом электроэнергией. Большая часть солнечной энергии преобразуется в тепло, а это значит, что инвестиции окупаются быстрее. Полученная таким образом вода может использоваться как в хозяйстве (солнечная батарея подогревает воду в бойлере), так и для обогрева помещений.
Отопление на солнечной батарее

Эффективная установка солнечной батареи

При установке солнечной панели решающее значение играет угол падения солнечных лучей: чем он ближе к 90 градусам, тем быстрее окупятся инвестиции. В идеале солнечная батарея должна «смотреть» на юг. Наиболее эффективными будут плоские или немного скошенные крыши, которые по этой причине чаще всего и выбирают для домашних солнечных батарей. Существуют и установки, которые можно монтировать на стены или балконы. В общем и целом, расположение батареи определяется архитектурой дома, что в конечном итоге влияет и на ее эффективность.
Панели солнечной батареи на фасаде дома

Когда встает вопрос о том, сколько нужно устанавливать солнечных панелей, необходимы предварительные расчеты. При этом учитывается ожидаемая производительность батарей, количество потребляемой в домохозяйстве электроэнергии и/или горячей воды, и в результате получается количество панелей, необходимых для удовлетворения нужд домохозяйства. Планировку всех технических деталей установки солнечной электростанции следует поручить специалисту (http://ekotechnik.kiev.ua/), который также может произвести и расчет количества панелей.
Солнечные панели могут быть установлены и на стенах

Солнечная батарея на балконе

Установка солнечной батареи на крыше дома

Плоская или немного покатая крыша для солнечной батареи

Настенные солнечные панели




homebuilding.ru
