Видео установка дымохода сэндвич – Монтаж сэндвич дымохода в доме через стену и крышу своими руками: пошаговая инструкция +Видео
Монтаж сэндвич-дымохода своими руками: пошаговая инструкция

Основной проблемой металлических дымоходов является скопление сажи внутри трубы и образование конденсата. Избежать подобной неприятности, можно, утеплив конструкцию минеральной ватой и закрыв ее дополнительной внешней трубой. Называется такой вариант сэндвич-дымоходом. Как собрать такую конструкцию правильно читайте ниже.
О чем нужно знать?
Внутренняя труба дымохода изготавливается из нержавейки толщиной около 0.8мм. Внешняя может быть сделана из стали или латуни.
Важно: Не стоит использовать для дымохода трубы из оцинкованной стали. Этот материал расширяется/сжимается при колебаниях температуры. Поэтому при нагревании и остывании дымоход из такого материала будет менять диаметр и быстро выйдет из строя.
Между внешней и внутренней трубами прокладывается минеральная вата толщиной 25 — 50мм. Стыковать ее нужно отрезав по кромке в 10см половину толщины с обеих сторон.

Соединение труб
Трубу круглого сечения сделать без вальца получится вряд ли. В домашних условиях проще выгнуть дымоход квадратного сечения. Но лучше все же купить готовые трубы. Обойдутся они не намного дороже изготовленных самостоятельно. Проще же всего будет произвести монтаж сэндвич-дымохода, купив его готовый разборный вариант. Своими руками такую конструкцию можно установить за пару часов.
Совет: Иногда владельцы загородных домов собирают внутреннюю трубу дымохода из старой водосточной трубы. И правильно делают так, как подобные сливы изготавливают из толстого непрогорающего металла.
Соединять трубы можно двумя методами:
- «По конденсату». В этом случае верхний отрезок трубы вставляется в нижний. При сборке таким способом увеличивается риск засорения трубы сажей.
- «По дыму». При таком способе установки, верхний отрезок трубы надевается на нижний. Такой вариант сборки увеличивает риск попадания конденсата на утеплитель.

Порядок сборки сэндвич-дымохода
Итак, давайте разберемся с тем, как самостоятельно установить дымоход. Монтаж подобной конструкции производится следующим образом:
- На выходной патрубок дымосборника печи методом «по дыму» надевается отрезок трубы без утеплителя. До него или после него устанавливают шибер-заслонку. Все стыки получившейся конструкции тщательно герметизируют жаропрочным средством.
- На этот начальный отрезок надевают стартовый элемент (закрытый снизу). Монтируется он также методом «по дыму». Далее соединяются все остальные элементы дымохода. Колена и сами трубы монтируют методом «по конденсату». Все стыки герметизируются и перехватываются хомутами.
Как пройти перекрытие
Собирая сэндвич-дымоход своими руками, важно соблюсти технику противопожарной безопасности. В перекрытии дымоход пропускают через проходной короб. Сделать его можно самостоятельно из оцинкованной стали. Диаметр входного отверстия должен быть чуть меньше диаметра трубы.

На внутренние поверхности патрубка наклеивается базальтовая вата с фольгированной поверхностью. Куски этого материала следует закрепить и на всех тех деталях патрубка, которые в дальнейшем будут соприкасаться с деревом в перекрытии.
Часто проходники идут в комплекте с дымоходом. Иногда трубы монтируют внутри перекрытия на разгрузочных платформах или путем крепления хомутами к жестким конструкциям.
Вывод на крышу
Продолжают сборку сэндвич-дымохода прокладкой его сквозь кровлю. В этом случае используется специальная конструкция – крышная разделка. Приобрести ее можно в магазине стройматериалов. При выборе следует учитывать угол наклона стропил. В кровле делают отверстие (с предварительной разметкой) такого диаметра, чтобы труба проходила в нее свободно.
Края разделки заправляются под кровельный материал или конек. Изнутри фиксируется подкрышный лист. Далее дымоотводная труба соединяется с разделкой. Затем устанавливается фартук, а сам дымоход наращивается до необходимой длины. По нормативам над коньком дымоход должен выступать минимум на 50см. На заключительном этапе на трубу устанавливаются искрогаситель и грибок.
Особой сложностью, как видите, монтаж сэндвич-дымохода не отличается. Собрать его своими руками очень даже возможно. При установке уделите максимум внимания герметизации стыков. Чем плотнее трубы будут прилегать друг к другу, тем меньше сажи и конденсата в них будет накапливаться.
Видео по теме «установка сэндвич-дымохода»:
postroju-dom.ru
монтаж сэндвич дымохода видео YouTube
…
4 лет назад
Что такое сэндвич дымоход. С чего начинается монтаж сэндвич дымохода. Зависимость температуры дымогазов…
…
3 лет назад
В этом видео я расскажу про монтаж дымохода сэндвич, который мы выполнили своими руками. Расскажу о нюансах…
…
2 лет назад
Установка печи огонь-батарея 11, термозащита угла в каркасном доме из минерита для печи и монтаж утепленног…
…
1 лет назад
Мой сайт — http://metalblesk.etov.ua/about Моя почта — [email protected].
…
2 лет назад
http://bathday.ru http://bandey.ru [email protected] Белгородская обл. г. Старый Оскол, микрорайон Дубрава, 1, владение 23, ТЦ Карус…
…
1 лет назад
Этот ролик обработан в Видеоредакторе YouTube (http://www.youtube.com/editor)
…
12 меc назад
Монтаж дымохода Ссылка на пояс: http://www.levsha.com.ua/good/POCA-13/
…
4 лет назад
…
1 лет назад
Кронштейн для дымохода это важная деталь для дымохода идущего снаружи или внутри стены. Ведь с него начинае…
…
1 меc назад
Монтаж дымохода для котла с проходом через стену в деревянном доме в Павловском Посаде. Использовали трубы…
…
2 лет назад
МОНТАЖ ДЫМОХОДА СЭНДВИЧ из нержавеющей стали, топки и портала, хитрости, тонкости, рекомендации, лайфхаки….
…
5 меc назад
СКАЧАЙТЕ ПОДРОБНУЮ СХЕМУ ДЫМОХОДА в бане (полный комплект с ценами) — http://feringer.top/pdf-dymohod-sendvich.php Баня с печью…
…
1 меc назад
Ферингер ТОП: https://www.youtube.com/channel/UCgNL7ihWOlQDziaxNw7HMQg Ваша баня: http://bit.ly/2KOVkbv Бани бочки: http://bit.ly/2KOmgZZ Печи …
…
2 лет назад
Наш Блог: http://www.hark.com.ua/blog ✅ Здравствуйте, друзья! С вами снова специалист по каминам HARK. Сегодня у меня…
…
2 лет назад
Консультация / заказ- Тепло Без Газа — 10 лет опыта ➜https://teploalliance.com тел. моб. +38(096) 640-50-01 тел. моб. +38(066)…
…
ЕВРОЛЕС Челябинск: http://bit.ly/2I2LBxL 100 печей: http://bit.ly/2Mi16ao Печи для бани Горыныч: http://bit.ly/2MmQDLf Печи для бани…
…
3 меc назад
Добрый день друзья! Это видео отображает конечный результат нашей работы. Мы занимаемся отделкой бани под…
…
3 лет назад
Установка дымохода своими руками Подписывайтесь на мой канал! https://www.youtube.com/user/createigor/featured.
…
2 лет назад
Монтаж утепленного дымохода для камина Jotul 550 в частном доме с проходом через бетонный потолок и кровлю…
syoutube.ru
Установка дымохода сэндвич своими руками
Пожалуй, только электрические котлы не нуждаются в установке дымохода. Все остальные генераторы тепловой энергии, использующие твёрдое, жидкое или газообразное топливо, без системы отвода в атмосферу продуктов сгорания работать не могут. Поэтому, продумывая вопросы организации автономного отопления и подогрева воды, немало внимания придется уделить и конструкции дымохода.

Установка дымохода сэндвич своими руками
Подобная задача в настоящее время имеет множество решений, от старых традиционных схем в виде стационарных кирпичных труб до сборных конструкций из металла или композитных материалов. Каждый из вариантов отличается своей степенью сложности, трудоёмкости, эффективности работы с конкретным обогревательным прибором. Одним из современных решений, завоевавшим широкую популярность и в промышленном, и в частном строительстве, являются металлические сэндвич-дымоходы. А наряду с высокими эксплуатационными качествами такой системы, одними из значимых ее преимуществ является и то, что вполне возможна установка дымохода сэндвич своими руками, без приглашения дорогостоящих специалистов. Главное – хорошенько разобраться в принципе его работы, правильно спланировать и выбрать, строго соблюдать технологию сборки. Обо всем остальном уже подумал производитель – монтаж не представляет особой сложности и может быть проведен достаточно быстро.
Основные достоинства сэндвич-дымоходов
Металлические трубы, как элемент дымоотводящей системы, используются уже очень давно. Это объясняется многими причинами.
- Во-первых, круглое сечение в любом случае является оптимальным для прохождения газов.
- Во-вторых, ровные и гладкие внутренние стенки не создают препятствий для прохождения дыма и меньше подвержены образованию сажных наростов.
- В-третьих, монтаж дымохода из крупных деталей – значительно проще, нежели кирпичная кладка.
Дымовые газы отличаются насыщенностью химически агрессивными веществами, которые, на фоне частых термических перепадов, способны активизировать коррозионные процессы, приводящие к быстрому выходу дымохода из строя, его прогоранию. Эта проблема в определенной степени была решена путем разработки и внедрения стойких нержавеющих стальных сплавов. Однако, применение нержавейки не устранило еще несколько серьёзных недостатков, присущих металлическим дымоходам:
- Высокая теплопроводность металла приводит к быстрому охлаждению выводимых газов, особенно на участках дымохода, расположенных вне здания. Это влечет снижение общей тяги – она будет очень зависима от внешних температурных условий.
- Подобная разница температур вызывает еще одно негативное явление – активное образование конденсата. Излишняя влага на внутренних стенках труб – это снижение эффективности дымохода, предпосылки для его зарастания сажей и активизации коррозии.
- На начальных участках, а особенно в непосредственной близости от нагревательного прибора, внешние стенки такого дымохода раскаляются до температур, которые могут представлять серьезную угрозу и с точки зрения возгораемости строительных конструкций и материалов, и для личной безопасности проживающих в доме людей – случайное прикосновение к ним заканчивается ожогом.
Благополучно разрешить эти проблемы удалось разработчикам сэндвич-дымоходов.
Схематично его устройство можно описать следующим образом.

Схема строения сэндвич-элемента для дымохода
Собственно, сам дымоходный канал образован трубой (поз. 1), выполненной из нержавеющей стали с применением сварки по технологии ТIG– в защитной аргоновой газовой среде.
Внешняя труба также очень часто изготавливается из нержавейки сварным методом (поз. 2). Можно приобрести и более доступный по цене вариант, когда внешний кожух сделан из оцинкованной стали (поз. 3). В продаже можно найти модели, которые кожух имеет нанесенное декоративное эмалевое покрытие того или иного цвета.
Трубы разделены прослойкой из стойкого к высоким температурам и негорючего термоизоляционного материала (поз. 4). Чаще всего для этого применяется базальтовая минеральная вата высокой плотности (порядка 200 кг/м³). Толщина этой прослойки может быть разная, от 25 и до 100 мм – подбор ведется исходя из конкретных условий эксплуатации.
Все элементы дымохода имеют специальную систему сопряжения (поз. 5). Обычно, это совокупность раструбов и зауженных участков, обеспечивающих плотное и прочное прилегание деталей. Для большей надежности соединение узлов усиливается хомутами (поз. 6). Отдельные детали некоторых моделей сэндвич-дымоходов могут иметь и другой принцип соединения, например, с использованием фланцев.

Торец сэндвич-трубы для монтажа дымохода
Такое устройство надежно защищает дымоотводный канал от внешнего температурного воздействия. Это и определяет основные преимущества подобных сэндвич-дымоходов:
- Удалось свести образование конденсата к допустимому минимуму.
- За счет относительной ровности температуры внутри канала на всем его протяжении, значительно возрастают показатели необходимой устойчивой тяги.
- Внешняя труба-кожух не нагревается до значительных температур и не представляет серьезной опасности.
- Подобная схема дымохода вполне может размещаться снаружи здания – это облегчает и ускоряет монтаж, экономит пространство внутри жилых или технических помещений.
- При прохождении дымохода через стены, перекрытия или кровлю вырезаемые проемы нужны значительно меньших размеров, чем при обычных одностенных трубах. Кроме того, есть возможность приобрести и установить специальные проходные модули.
Конечно, такой дымоход будет стоить несколько дороже, чем обычный, и монтаж его немного сложнее, но все это сторицей окупается другими его достоинствами.
Как выбрать сэндвич-дымоход для дома
Чтобы дымоход работал эффективно и был долговечным, а хозяева не испытывали разочарования уже через несколько лет эксплуатации, требуется очень ответственно подойти к проблеме выбора необходимого комплекта деталей. Всю процедуру выбора можно разделить на несколько основных направлений – это контроль качества материала и исполнения деталей, определение оптимальной схемы монтажа и, наконец, подбор необходимых узлов для ее практического исполнения.
Материалы, используемые для сэндвич-дымоходов
На первый взгляд, все сэндвич-дымоходы выглядят одинаково. Однако, следует помнить, что производство подобных систем является достаточно доходной сферой бизнеса из-за высокого спроса, а это неизбежно влечет появление на рынке большого количества малокачественной продукции. Приобретать такие изделия только по их внешнему металлическому блеску – это верх безрассудности. Повышенное внимание следует обращать на качество стали, а в особенности – примененной для внутреннего дымоходного канала.

Прогоревшая внутренняя труба некачественного дымохода
В интернете можно найти немало фото-свидетельств, что, казалось бы, прочная стальная конструкция прогорает насквозь, деформируется, а это – огромная вероятность пожара или отравления угарными газами. Вывод следующий – для внутренней трубы была использована низкосортная сталь, или же сорт стал не соответствовал конкретным эксплуатационным характеристикам отопительного агрегата.
1. Итак, что нужно знать о марках нержавейки, применяемых для изготовления сэндвич-дымоходов.
- Нержавейка марки АISI 430 относится к самым недорогим. Она хороша для внешних кожухов сэндвич-труб, так как атмосферное воздействие не может причинить ей вреда. А вот для внутренних каналов ее лучше не использовать – стойкости явно недостаточно. Кроме того, существуют определённые сложности с выполнением качественных сварных швов.
- АISI 439 отличается от 430 включением в сплав титановых добавок. Это повышает ее стойкость к коррозии и механическую прочность. Такие трубы подойдут для газовых и твёрдотопливных печей и котлов небольшой мощности.
- Нержавейка АISI 316 включает легирующие добавки – молибден и никель, что дает в итоге высокую антикоррозийную защищенность даже к сильноагрессивным кислотным средам и хорошую термостойкость. Такие трубы будут оптимальным выбором для газовых котлов любой мощности.
- АISI 304 во многом схожа с 316, но имеет меньшее количество легирующих компонентов. Это предопределяет ее более низкую цену, но и качество, конечно, не такое высокое.
- К наиболее универсальным можно отнести нержавеющие стали АISI 316i и АISI 321. Наряду с отменной устойчивостью к коррозии, они обладают отличной пластичностью и способны легко выдерживать, нагрев до высоких температур – порядка 850 градусов.
- Самым дорогим, но и наиболее качественным сплавом, применяемым для изготовления дымоходов, является нержавейка АISI 310S. Предел ее термостойкости достигает 1000 градусов, поэтому ее смело можно применять в дымоходах твердотопливных пиролизных котлов большой мощности.
Если приобретается действительно качественная система сэндвич-дымохода, то в ее технической документации обязательно должны быть отмечены марки используемых сталей. Если таковой нет, и на самих изделиях маркировка не нанесена, то покупка будет сопряжена с определенным риском – вполне можно нарваться на некачественную подделку. Есть еще и «народный» способ проверки нержавейки – она, при наличии легирующих добавок, не удерживает магнит, он проскальзывает по ее поверхности. Если же магнит притягивается и фиксируется на вертикальной поверхности, то приобретать такую «нержавейку» не стоит.
Каков должен быть диаметр внутренней трубы? Это зависит от характеристик отопительной установки, печи или котла. Существует система расчета площади поперечного сечения, в зависимости от тепловой мощности прибора. Чтобы не вдаваться в сложности формул, можно привести усредненные значения:
| тепловая мощность котла или печи | Минимальное сечение дымохода | площадь поперечного сечения | в пересчете на трубу — диаметр |
|---|---|---|---|
| до 3,5 кВт | 140 × 140 мм | 19600 мм ² | 158 мм |
| от 3,5 до 5,2 кВт | 140 × 200 мм | 28000 мм² | 189 мм |
| от 5,2 до 7 кВт | 140 × 270 мм | 37800 мм² | 220 мм |
Указанные значения являются минимальными и округляются в большую сторону. Но в любом случае, сечение дымохода ни на одном участке не может быть меньше, чем сечение выходного патрубка котла или печи.
2. Следующий важный параметр – вид и толщина слоя термоизоляции. При выборе преимущество следует отдавать продукции известных брендов, например, PAROC ROB 80 t или МАТ 30 или ROCKWOOL WIRED MAT 80. Это – базальтовая вата, абсолютно негорючая, с высоким коэффициентом термического сопротивления.
Требуемая толщина утеплителя зависит от типа нагревательной установки (котла или печи) и от средней температуры отводимых продуктов сгорания. Примерные значения приведены в таблице:
| тип печи или котла | средняя температура отводимых продуктов сгорания | толщина утеплителя сэндвич трубы |
|---|---|---|
| Газовые котлы конденсационные | 60 | 25 мм |
| Газовые котлы | 110 — 180 | 25 мм |
| Дизельные котлы | 150 — 250 | 25 мм |
| Газопоршневые и дизель-генераторные установки | 450 — 600 | 50 мм |
| Твердотопливные котлы | 400 — 700 | от 50 до 100 мм |
| Дровяные печи и камины | 300 — 600 | от 50 до 100 мм |
Схемы монтажа сэндвич-дымохода
При выборе варианта размещения дымохода обычно рассматривают две основных схемы: внутреннее установка с проходами через потолочные перекрытия и кровлю, и внешняя, с проходом через стену и монтажом на внешней стороне стены здания.

Базовые схемы размещения сэндвич-дымохода — снаружи и внутри здания
- При внутреннем размещении дымохода он в меньшей степени повержен внешним воздействиям, практически сводится к нулю образование конденсата. Такой вариант уместен, например, для банной печи, так как есть возможность установить на начальный отрезок трубы (до врезки в сэндвич-конструкцию) бак для подогрева воды, как показано на рисунке или же сетчатую секцию для укладки каменки.

Сетчатый модуль для устройства банной каменки
В любом случае, между котлом (печью) и сэндвич-дымоходом должна быть установлена промежуточная секция, не имеющая термоизоляционного слоя. Обычно она снабжается заслонкой (шибером) для возможности регулирования отводимого в дымоход тепла, что особо важно для банных печей.
Основные недостатки подобной схемы – достаточно трудоемкие и сложные технологические процессы организации проходки трубы через перекрытия и в особенности- через кровлю. Кроме того, такой дымоход «съедает» пространство помещений.
- При внешнем размещении дымохода вдоль наружной стены работы по монтажу значительно упрощаются – требуется всего лишь один проход через стену. Элементы крепятся с помощью опорных площадок и кронштейнов. В помещении остается больше свободного места, минимизируются риски случайного возгорания или отравления угарным газом.
Недостаток – трубы в большей степени подвержены агрессивному воздействию внешней среды, значительно большие масштабы приобретает образование конденсата, что следует учитывать при монтаже. Кроме того, не всем может нравится внешний вид здания с расположенной на стене трубой.
Необходимые детали для монтажа сэндвич-дымохода
При приобретении дымохода, после того как выбрана схема, необходимо для составления проекта определиться с необходимой деталировкой для проведения монтажа. В принципе, здесь должен прийти на помощь специалист-теплотехник или, на крайний случай, консультант салона-магазина, но необходимо разбираться в этом вопросе и самому.

Основные детали и узлы сэндвич-дымохода
Практически все ведущие производители сэндвич-дымоходов выпускают все необходимые детали и узлы для сборки полноценной системы. Возможно, есть некоторые технологические отличия между моделями различных брендов, но в целом деталировка сходна и выглядит следующим образом:
- 1 – переходной элемент для подключения к патрубку котла или печи.
- 2 – отвод (колено) на 90 °.
- 3 – для перехода от горизонтального на вертикальный участок. Учитывая то, что горизонтальному участку рекомендовано придавать небольшой уклон в сторону от отопительного прибора чтобы обеспечить стекание конденсата, этот тройник у многих производителей имеет не прямой угол, а 87 °.
- 4 – элемент с отверстием, закрытым герметичной крышкой для проведения ревизии и чистки дымохода.
- 5 и 6 – опорные площадки под ревизионный узел с кранами для выпуска скопившегося конденсата. Могут быть в двух вариантах – при настенном креплении вывод сделан вниз (5), при нижнем размещении – с боковым краном (6).
- Тройник с выходом под углом 45 ° (7) применяется в случае, если к одному вертикальному участку дымохода есть возможность подключить два отопительных прибора, например, котел и газовую колонку.
- Отводы под углом 45 ° (8) применяются для изменения направления дымохода, например, чтобы обойти скат кровли.
- В тех местах, где осуществляется переход от сэндвич-конструкции на одностенную трубу, слой термоизоляции прикрывается специальной заглушкой – она не даст возможности проникновения в него влаги.
- Все соединения труб между собой и с отводами дополнительно усиливаются хомутами (10), которые могут иметь стяжку на болтах или на специальном замке.
- К стене трубы фиксируются на определённом расстоянии с помощью кронштейнов (11). Они в разных моделях могут быть цельными или регулируемыми по длине.
- Сами магистральные элементы сэндвич-дымохода представляют собой трубы длиной 0,5 м (12) или 1 м (19).
- 13 – стеновые кронштейны для размещения опорной площадки с ревизией в нижней части дымохода, и разгрузочной платформы с проходным патрубком (14), которая устанавливается ближе к крыше и служит для оптимального распределения общей массы конструкции.
- Для прохода трубы через кровельное покрытие применяется специальный элемент — конусная крыза (16 и 17). Она может исполняться под разными углами и подбирается в зависимости от крутизны ската кровли (0° ÷ 15°; 15° ÷ 30°; 30° ÷ 45°). Сверху, чтобы не допустить протекания, она закрывается по краю окапником – металлическим фартуком (18).
- Сверху дымоход заканчивается конусом (20) на который, в зависимости от конструкции, может устанавливать обычный грибок (21), термогрибок (23), флюгерка (22), дефлектор (24). В случае, если кровля изготовлена из горючего материала, а в качестве обогревательной установки используется котел на твердом топливе, то обязательно предусматривается установка искрогасителя (25).
Что еще нужно учесть при предварительно проектировании системы:
- Общая высота дымохода в любом из вариантов исполнения не может быть меньше 5 метров.
- Длина горизонтального участка не должна превышать 1 метра. При этом, как уже отмечалось, он выполняется с уклонов в 3°, чтобы обеспечивался сток конденсата в направлении от отопительного агрегата.
- Расстояние внешней поверхности сэндвич-трубы от стены здания определяется производителем системы – кронштейны выполнены с соблюдением нужного просвета. В случае регулируемых кронштейнов ориентируются на расстояние не менее 250 мм.
- Расстояние между соседними кронштейнами на вертикальных участках трубы не должно превышать 2 м, на горизонтальных или наклонных — не более метра.
- Особое внимание уделяется высоте дымохода над кровлей:

Соотношение высоты трубы и конька крыши
— Так, при удаленности трубы от конька на расстояние до 1,5 м она должна возвышаться над ним минимум на 0,5 м. При удаленности в диапазоне от 1,5 до 3 м верхний срез дымохода совпадает с высотой конька. При, больших расстояниях оголовок должен размещаться на условной линии, проведённой от вершины конька под углом — 10° к горизонту.
— Если крыша плоская, то высота трубы над ней – не менее 0,5 м, а если кровля изготовлена из пожароопасных материалов — 1,2 м
— В случае, когда на крыше есть какие-либо вертикальные пристройки, или она примыкает к какому-то зданию, уровень трубы должен быть всегда выше этих конструкций.

Если высота над уровнем крыши более 1,2 метров, необходима установка растяжек
- В случае, когда, вне зависимости от крутизны ската и удаленности трубы от конька, высота верхнего участка трубы превышает 1,2 метра, обязательно на нее устанавливаются специальные хомуты, к которым крепятся металлические растяжки.
- Следует минимизировать число изгибов и поворотов трубы. Допустимое количество – не более трех.
Как производится монтаж сэндвич-труб
Монтаж сэндвич-дымохода всегда начинают вести от отопительного прибора.
- В первую очередь на патрубок котла или печи надевают переходник, который промазывается предварительно термостойким герметиком (выдерживающим температуру от 1000 до 1500 градусов) и зажимают металлическим хомутом.

Термостойкий герметик, необходимый для монтажа дымохода
- Если дымоход уходит вертикально (например, в банной печи), то требуется установка еще одной одностенной трубы, на которой может быть размещен бак для подогрева воды или сетка-каменка. Устанавливать сразу сэндвич – нельзя, так как слой термоизоляции от сильного перегрева очень скоро спечется до состояния камня, перестанет выполнять свою функцию, и этот участок дымохода выйдет из строя.
Если же дымоход устанавливается на отопительный котел с выводом на улицу, то после переходного патрубка монтируют горизонтальный участок, который должен выйти наружу. Длина этого участка, ка уже говорилось, не более метра, и ему необходимо придать небольшой уклон наружу. Оставшийся открытым слой термоизолятора обязательно закрывается специальной заглушкой.
- Для прохода через стену в ней пробивается отверстие с таким расчетом, чтобы между трубой и стеновым материалом оставался зазор. Если стена сложена из горячего материала, то зазор должен составлять не менее 200 мм. Обычно делается квадратный проем 400 × 400 мм. Изнутри его стенки обшиваются минеритом (базальтовым картоном). Затем вставляется заводской или самодельный проходной блок.

Коробчатый блок для проходки через стену или перекрытие
Через него проводится сэндвич-труба и соединяется с котлом. Пространство проходного блока плотно заполняется базальтовой минватой. Снаружи этот узел закрывается металлической пластиной или входящей в комплект декоративной розеттой. Оставшиеся щели можно заполнить герметиком.

Готовый проходной узел, работающий по принципу «сэндвич в сэндвиче»
Некоторые производители предусматривают специальные проходные блоки с уже заполненным термоизоляционным слоем. Выбор конкретной модели будет зависеть от материала и толщины стены или перекрытия.
Если стены выполнены из несгораемого материала, то можно для прохода разместить гильзу из асбестоцементной трубы, а вставленный в нее сэндвич-элемент зафиксировать по центру с помощью набивки минеральной ватой, и также прикрыть с обеих сторон декоративными металлическими пластинами.

Стартовый узел на внешней стене здания
- На выходе на внешней стороне стены устанавливаются опорные кронштейны, на которые ложится пластина. Она будет служить главной опорой вертикальной части дымохода. Конструктивно она сразу может включать блок ревизии с выпускным краном для конденсата.
- После вывода трубы наружу начинается монтаж вертикальной части. И вот здесь нужно разобраться в тонкостях установки труб «по дыму» и «по конденсату».

Два принципа монтажа: «по дыму» и «по конденсату»
— Если верхний участок трубы более широким раструбом одевается на нижний, то это называют соединением «по дыму» — восходящие газы не имеют преград для свободного выхода наружу. Однако, в этом случае неизбежно остается небольшой зазор, направленный кверху (на схеме показан красной стрелкой), куда будут попадать стекающие капли образовавшегося конденсата. Это самым негативным образом скажется на работе дымохода – утеплительный срок вскорости отсыреет и перестанет справляться с задачей термоизоляции внутреннего канала. А это, в свою очередь, означает еще большее конденсатообразование, снижение тяги и, как следствие, уменьшение КПД котла.
— В случае монтажа «по конденсату» капли влаги свободно стекают по поверхности вниз, в конденсатоприемник. А чтобы не допустить выхода отработанных газов, внешняя труба сэндвич-конструкции должна монтироваться «по дыму» (синяя стрелка на схеме). Кроме того, в этом месте наносится слой герметика и производится обтяжка хомутом, так что надежная обтюрация от выхода дыма через сендвич-трубу обеспечивается. А небольшое количество газов, которые могут проникнуть в слой утеплителя, будут способствовать его вентиляции.
Поэтому при монтаже придерживаются правила: на первом, горизонтальном участке до тройника монтаж осуществляется «по дыму». На всем остальном протяжении сэндвич-дымохода внутренняя труба устанавливается «по конденсату», а внешняя – «по дыму» с применением герметика и тщательной затяжкой узла хомутом.

Установка внутренней трубы «по конденсату»
- Качественно смонтировать одновременно и внешнюю, и внутреннюю трубу сэндвич-дымохода практически невозможно. Обычно поступают таким образом. Внутренняя труба зауженным концом несколько выдвигается наружу (на 150 – 200 мм) и плотно, до упора вставляется в раструб уже смонтированного ниже элемента. Затем герметиком промазывается зауженная часть внешней трубы, расположенной снизу, и оставшийся сверху блок термоизоляции и внешней трубы смещается вниз, до максимально плотного соединения. Надевается хомут, и производится стягивание в районе юбки верхней трубы (как показано на схеме).

Соединительный узел двух элементов дымохода в разрезе
- Монтаж продолжается в том же порядке снизу-вверх. Через определенные промежутки к стене крепятся кронштейны с хомутами, которые фиксируют трубу в вертикальном или наклонном положении на нужном расстоянии от поверхности здания.
- Если конструкция получается тяжелой, то предусматривается разгрузочный кронштейн с соответствующей пластиной, оснащенной соединительным элементом для продолжения монтажа выше.
- Заканчивается монтаж установкой конуса и требуемого оголовка.

Специальный хомут с проушинами для крепления растяжек
- При необходимости на трубу крепится специальный хомут с тремя проушинами для присоединения растяжек. Растяжки крепятся с противоположной стороны к неподвижным деталям крыши или здания.
Видео: мастер-класс по установке сэндвич-дымохода снаружи дома
Особенности монтажа при внутреннем расположении дымохода
При монтаже сэндвич-дымохода внутри помещения возникают нюансы прохождения его через потолочные перекрытия и кровлю.
- Прежде всего, еще раз можно отметить, что после участка с одностенной трубой, на входе из котла, устанавливается элемент с задвижкой-шибером, чтобы тепло не уходило сразу же вертикально в атмосферу.

Блок с задвижкой-шибером
- На переходе к сэндвичу обязательно устанавливается стартовая заглушка, которая закроет выступающий край термоизоляционного слоя.

Стартовая заглушка надежно прикроет слой термоизолятора
- Проход трубы через перекрытие в общих чертах соответствует уже описанному проходу через стену из горючих материалов.

Вырезанный проем для прохода трубы через перекрытие
Обязательно снизу к потолку крепится проходной узел (коробчатый или цилиндрический), который должен быть плотно наполнен термоизоляционным материалом – минватой, или же в данном случае допускается керамзит.

Проходной элемент плотно заполняется минватой или керамзитом
Сверху проходной узел закрывается затем металлической пластиной.
Как уже говорилось, некоторые производители предусматривают в деталировке систем специальные проходные модули, которые являются своеобразным «сэндвичем в сэндвиче». Работа с такими элементами еще проще – под них вырезается проем нужной формы и размера, блок устанавливается в него, а затем через отверстие продевается сэндвич-труба.

Очень аккуратно оформленный проход сэндвич-трубы через чердачное помещение
- При проектировании системы дымохода обязательно учитывается расположение балок перекрытия и кровельных стропил – труба должна проходить примерно посередине между соседними элементами. В случае необходимости иногда приходится несколько изменять направление дымохода, применяя для этого отводы в 45°. Использовать в этих целях прямоугольные отводы запрещается.

Иногда приходится слегка изменять направление дымохода
- Совершенно исключается стыкование труб в толще перекрытия или на уровне кровли. Необходимо соблюдать отступ от стыка до уровня перекрытия или крыши не менее 250 — 300 мм.

Проем для прохода через кровлю
- При проходе трубы через кровлю вначале вырезается проем, как правило, прямоугольной формы.

Сэндвич-труба пропущена через вырезанное окно
- Затем через это окно проводится очередной отрезок дымохода.
- Необходимо обеспечить точное позиционирование трубы по центру этого проема. Это можно сделать с помощью металлического листа с вырезанным эллиптическим отверстием, укрепленного с обратной стороны крыши, или даже просто зафиксировав дымоход металлическими профилями.

Вариант фиксации трубы по центру кровельного проема
- Затем на трубу одевается специальный кровельный модуль – конусная крыза, имеющая угол, соответствующий крутизне ската крыши. Она крепится к кровельному настилу, а сверху закрывается окапником, который фиксируется хомутом или стопорным винтом.

Металлическая крыза с окапником
- Верхний край металлической опорной пластины крызы, по возможности, заводят под кровельный материал. Если такой возможности нет, то выполняется тщательное уплотнение с помощью герметика.

Эластичная крыза «Master Flash»
Очень удобны в работе эластичные крызы (их часто называют «Master Flash»). Они могут применяться практически при любой крутизне ската, монтироваться в том числе и на рельефный настил кровли (шифер, профнастил и т.п.) Отверстие в конической части вырезается чуть меньшего диаметра, чем у проходящей через него трубы, чтобы обеспечивалось максимальное уплотнение. Опорной части «Master Flash» можно придать требуемую форму, а затем, после промазки нижней поверхности слоем герметика, этот узел крепится к кровле саморезами.

Законченный участок сендвич-дымохода на крыше
Завершающий этап не имеет никаких особенностей – та же установка оголовка с необходимыми элементами.
Видео: монтаж сэндвич-дымохода с проходкой через перекрытие и кровлю
Итак, выполнить самостоятельный монтаж сэндвич дымохода, на первый взгляд, не так сложно. Однако, это мероприятие требует устойчивых навыков, повышенной аккуратности, осторожности, особенно при работе на высоте. Мелочей в этом деле нет, ведь неверно собранная система может стать причиной пожара или других малых и больших неприятностей.
Похожие статьи- Дымоход из стальной трубы своими руками — характеристики и процесс работ
Русская печь , камин, газовый котел , буржуйка – устройств для обогрева жилища сжигаемым топливом множество. Но они абсолютно бесполезны, если не… - Дымоход для буржуйки — несложная, но ответственная задача!
Популярность буржуйки, даже при большом выборе более современных печек, остаётся высокой. Это можно объяснить ее компактностью, небольшой стоимостью… - Печь своими руками из металла — изготовление и установка!
Самодельная металлическая печь прекрасно подойдет для обогрева теплицы , гаража, рабочего помещения и даже жилой комнаты. Для сборки рассматриваемого…
lux-standart.ru
Монтаж дымохода сэндвич своими руками
Практически любому зданию, будь то жилой дом или баня, в котором есть камин или печь, требуется высококачественная система дымохода. Она должна отвечать таким критериям, как обеспечение безопасности, надежности, эффективно выводить вещества, образующиеся в процессе горения. Если вы нуждаетесь в такой системе, хотите монтировать ее своими силами, и не знаете, какому варианту из множества существующих отдать предпочтение, то, в первую очередь, вам стоит рассмотреть дымоход сэндвич. Этот вариант оптимален по ряду причин. Во-первых, установка сэндвича не представляет собой мероприятия повышенной сложности. Во-вторых, такой вид дымохода служит достаточно долго. К тому же, уход за ним не покажется вам большой проблемой.
Определенным преимуществом дымоходы подобного вида обладают перед более распространенными раньше кирпичными аналогами с эстетической точки зрения. Кроме того, они значительно меньше весят.

Достаточно большое количество владельцев каминов и печей, меняя старую конструкцию, отдают предпочтение именно сэндвичу. Конечно, немаловажно с умом подходить к выбору материала – им должна стать нержавеющая сталь высокого качества.
В данной статье мы рассмотрим конструкцию дымохода сэндвич, способ выбора труб нужного размера, а также как производится монтаж дымохода сэндвич своими руками.
Вернуться к содержанию
Конструкция дымохода «сэндвич»

Дымоход сэндвич, оправдывая свое название, представляет собой конструкцию с двумя контурами, между которыми проходит изоляционный слой толщиной до 60 мм.
Изоляция для данного типа дымоходов производится в основном из таких материалов, как базальтовая вата либо минеральное волокно. Основные качества таких материалов – огнестойкость, устойчивость по отношению к различным химическим веществам активного характера.
Внутренний контур чаще всего производится из нержавеющей стали, в состав которой входит молибден. Внешний контур чаще делается из обыкновенного оцинкованного металла, который способен противостоять значительно меньшей температуре, однако являющегося более жестким по фактуре. Это делается в целях поддержания устойчивости конструкции.
Верхний элемент системы дымохода представляет собой конусообразный металлический элемент. При этом, если крыша сделана из материалов, легко поддающихся горению. желательно, чтобы в такой конус был вмонтирован искрогаситель.

Трубы для дымохода сэндвич выпускаются в разных диаметрах. Также варьируется толщина изоляционного слоя в них, минимальная равняется 25 мм. Различно и качество стали, от наиболее огнестойких – для работы с высоким режимом температуры, до стандартных
Для монтажа дымохода сэндвич своими руками понадобятся и второстепенные составляющие конструкции: соединительные тройники, конденсационный сборник, тройник с дверкой, опорная платформа для сегментов трубы, располагающихся на полу или стене, а также хомут, с помощью которого производится фиксация дымохода на стене.
Вернуться к содержанию
Инструменты и материалы
Для установки дымохода сэндвич нам понадобится определенный набор материалов и инструментов, приведенный ниже. Стоит внимательно подойти к выбору труб для дымохода – от высокого качества именно этих изделий зависит то, насколько долго и эффективно прослужит вам дымоход.
- трубы из огнестойкой стали;
- трубы из оцинкованного металла;
- настенные кронштейны;
- хомуты для обжима;
- переходники;
- колено, с помощью которого можно менять направление трубы;
- крыза;
- розетта;
- окапник;
- заглушка;
- разгрузочная платформа;
- тройники;
- трубы с ревизией;
- огнестойкий герметик;
- маркер;
- оцинкованный лист из металла;
- герметизированные муфты;
- крепежные элементы.
Вернуться к содержанию
Подготовка к установке дымохода

Схема обустройства отверстия в перекрытии
Для того, чтобы максимально быстро и качественно выполнить монтаж дымохода типа сэндвич своими руками, необходимо с должным вниманием отнестись к некоторым мероприятиям подготовительного характера. Рассмотрим их более подробно:
- В процессе работы вам придется столкнуться с монтажом специального патрубка для прохода дымохода через перекрытия. Для начала, патрубок необходимо покрыть смесью из базальтового мата и мастики, обладающей огнестойкими свойствами.
- Затем внутрь патрубка необходимо поместить изоляционный материал так, чтобы он располагался по его стенам.
- Далее изолируем все части патрубка, соединяющиеся с перекрытием, а также – внутреннюю его область.

- После того, как патрубок обработан должным образом. Нужно разметить на потолке участок под трубу. При осуществлении разметки стоит учесть, что патрубок должен окружать слой изоляции, необходимо оставить место для его прокладки. Также, помните, что в дальнейшем, между патрубком и трубой должно оставаться небольшое расстояние – так называемый воздушный зазор.
- Завершается данный этап установкой защиты патрубка.

Другим важным этапом подготовки к монтажу сэндвича является установка специальной разделки на крыше. Как же ее осуществить?

- В первую очередь, нужно выполнить замеры с внутренней и внешней стороны, учитывая угол наклона кровли. Производя монтаж дымохода сэндвич своими руками, будьте аккуратны, так как определенное количество времени уделяется работе на крыше. Делать это необходимо только в сухую и ясную погоду.
- Затем необходимо вырезать отверстие под трубу. Делать это рекомендуется с внутренней стороны.
- Заранее подготовленный лист из оцинкованного металла, в котором также вырезается отверстие под трубу, крепится на крышу. В процессе монтажа помните, что на уровне разделки не должно быть швов на трубе.
Вернуться к содержанию
Монтаж дымохода сэндвич

Сборка дымохода сэндвич
Рассмотрим последовательность монтажа дымохода сэндвич своими руками на примере установки двухконтурной системы.
— Нужно помнить, что производить монтаж необходимо снизу вверх, то есть – начиная от камина или другого отопительного оборудования. В первую очередь, нужно соединить трубу сэндвича с трубой котла, после чего – закрепить заглушкой. При этом помните, что вам придется оставить определенный участок возле самого котла неизолированным. Причина этому – высокая температура. Насколько бы ни была качественной труба, используемая вами в строительстве дымохода типа сэндвич, участок у самой печи быстро исчерпает свой ресурс, прогорев.
— Внутренние трубы вставляются одна в последующую. После этого надевается внешняя часть. Следите за тем, чтобы трубы соединялись между собой последовательно более узким концом. В таком случае, конденсат, образующийся в трубах, не станет затекать в швы, а свободно протечет вниз.
— Смонтировав все сегменты трубы, укрепив тройники опорными кронштейнами, не забудьте уплотнить все стыки специальными оцинкованными металлическими хомутами и закрепить гайками.
— На верхней части конструкции необходимо установить дефлектор. Это защитит систему от попадания осадков и не позволит дыму оставаться в трубе в случае сильного ветра.
— При желании, возможна установка особых герметизированных муфт. Обычно их рекомендуется ставить в случае, если система часто работает в режиме сильного давления.
— Завершив все мероприятия по сборке дымохода, снимите с труб защитную пленку и обработайте их герметиком, который должен быть рассчитан на сохранение рабочих свойств при температуре около 100 градусов.
Вернуться к содержанию
Особенности строительства дымохода типа сэндвич

- Помните, что основная часть труб должна находиться внутри здания. Это поможет избежать потери тепла.
- Трубы не должны иметь точек соприкосновения с какими-либо коммуникациями в целях элементарной безопасности, в том числе и газовыми.
- Выполняя монтаж, фиксируйте трубу с помощью кронштейна каждые 220 см.
- В конструкции дымохода не должно быть горизонтальных сегментов, длиной более 100 см.
- Очень важно избежать ошибок в процессе работы. К наиболее грубым относится произведение неправильного расчета, некачественная прокладка изоляции и неверная установка вентиляционной системы или сбои в ее работе.
Как видите, при должной аккуратности и внимании к мелочам, монтаж дымохода сэндвич своими руками – не слишком сложное мероприятие, подвластное любому человеку.
Вернуться к содержанию
Видео
Предлагаем вашему вниманию видеоролик с подробным описанием того, как правильно осуществлять монтаж дымохода сэндвич своими руками.
Вернуться к содержанию
Фото

Чертеж внутренней установки дымохода сэндвич

Чертеж наружного монтажа дымохода
Полезно? Сохраните себе на стену! Спасибо за лайк!
vse-postroim-sami.ru
особенности и преимущества конструкции, правила установки и монтаж своими руками
Владельцам загородных домов и дач приходится заботиться об отоплении помещения самостоятельно. Любой генератор тепловой энергии, кроме электрического котла, должен быть снабжен системой для отвода продуктов сгорания в атмосферу. Поэтому при организации отопления немало внимания придется уделить дымоходу.
Сегодня самым популярным является практичный, функциональный и эстетичный дымоход в виде сэндвич-трубы. Его монтаж своими руками – это довольно простая и совершенно безопасная затея. Только заранее необходимо позаботиться о приобретении качественных материалов, и посмотреть видео инструкцию по установке сэндвич-дымохода.
Особенности конструкции сэндвич-трубы
Дымоходы в виде сэндвич трубы изготавливаются по новой технологии. Конструкция слоями собирается из различных материалов, и напоминает обычный сэндвич. Ее основанием являются две разные по диаметру трубы, которые вкладываются друг в друга. Между ними размещается теплоизолирующая прокладка из базальтового волокна или минеральной ваты. Такие материалы устойчивы к высоким температурам и невосприимчивы к активным химическим веществам. Они отлично удерживают тепло и гасят звуковые волны.
Соединяться двухконтурные трубы могут несколькими способами: фланцевым, байонетным или «холодовым мостом». Дымоходы могут иметь различный диаметр и толщину теплоизолирующего слоя. Вид конструкции зависит от температурных условий среды, где она будет эксплуатироваться и от ее назначения.
Сэндвич-трубы имеют не только прямую форму. Поскольку дымоход должен проходить через перекрытия и кровлю, а на его пути могут встречаться различные элементы здания, конструкция содержит в себе секционные фрагменты и дополнительные элементы для их соединения.
В комплект вместе с сэндвич-трубой входят:
- тройник;
- флюгер – защищает конструкцию от ветра и предотвращает обратную тягу;
- колена с углом в 45 и 90 градусов;
- конус для свободного обтекания;
- ревизия для проверки состояния дымохода;
- защитный грибок.
Если отопительная печь работает на газе, то флюгер и грибок не используются.
Преимущества и недостатки дымоходов из сэндвич-трубы
К положительным сторонам конструкции относится:
Возможность совмещения с различными моделями печей и котлов.- Небольшой объем, который не загромождает пространство.
- Универсальность и легкость, благодаря которым возможно внутреннее и внешнее использование.
- Возможность установки конструкции без дополнительного фундамента, что облегчает и удешевляет монтаж.
- Удобная конструкция, с помощью которой можно легко обойти любые препятствия, не удаляя элементы здания и не разбирая перекрытия и части крыши.
- Отличная теплоизоляция, которая не дает нагреваться наружному корпусу до критических температур и обеспечивает пожарную безопасность.
- Гладкая поверхность, на которую практически не оседает сажа, в результате чего канал дымохода можно чистить довольно редко.
- Высокий уровень теплоизоляции предотвращает появление конденсата. Это особенно важно для оборудования с прямой вытяжкой.
- Использованная для изготовления конструкций нержавеющая сталь не подвергается разрушению от высоких температур и химического воздействия.
Кроме всего выше перечисленного, сэндвич-трубы имеют привлекательный внешний вид, который будет сохраняться долгие годы.
К недостаткам конструкции можно отнести только ее довольно высокую стоимость и не очень простой монтаж. Но всеми другими достоинствами такие минусы сэндвич-трубы окупаются.
Материалы для изготовления сэндвич-труб
Практически все предлагаемые в строительных магазинах сэндвич-дымоходы выглядят одинаково. Но поскольку их изготовление является доходным бизнесом, на рынке встречается малокачественная продукция. Поэтому при приобретении конструкции необходимо обращать внимание на качество стали, особенно той, которая применялась для изготовления внутренней трубы.
Чтобы не ошибиться в выборе, рекомендуется изучить марки нержавеющей стали, из которых должна быть выполнена сэндвич-труба:
- AISI 310 S – это самый качественный и в то же время самый дорогой сплав, который используется для изготовления дымоходов. Его смело можно применять для твердотопливных котлов с большой мощностью, поскольку пределом термостойкости этой марки нержавейки является 1000 градусов.
- AISI 321 и AISI 316 i являются универсальными нержавейками. Они выдерживают нагрев до температуры в 850 градусов, обладают пластичностью и отличной устойчивостью к коррозии.
- AISI 316 – нержавеющая сталь, в состав которой входят легирующие добавки в виде никеля и молибдена. За счет этого материал имеет хорошую термостойкость и отличную антикоррозийную защищенность. Ему не страшны даже самые агрессивные кислотные среды. Такие дымоходы являются хорошим выбором для любой мощности газовых котлов.
- AISI 304 по многим характеристикам схожа с AISI 316, однако, легирующих компонентов в ней намного меньше. Из-за этого нержавейка имеет не очень высокое качество и низкую цену.
AISI 430 – самая недорогая нержавеющая сталь, которая применяется чаще всего для изготовления внешних кожухов дымохода. Атмосферные явления вреда ей не нанесут. Но для внутренних каналов ее стойкости недостаточно. Также при использовании этой марки могут возникнуть трудности при выполнении сварочных швов.- AISI 439 – нержавейка, в состав которой включены титановые добавки. За счет этого повышается ее механическая прочность и стойкость к коррозии. Подходит для твердотопливных и газовых котлов небольшой мощности.
Качественная продукция должна иметь техническую документацию, в которой обязательно должны быть прописаны использованные для ее изготовления марки стали.
Проверить нержавейку на качество можно народным способом с помощью магнита. Если он проскальзывает по ее поверхности и не удерживается на ней, то материал содержит легирующие добавки. Нержавеющую сталь, на поверхности которой магнит фиксируется, покупать не стоит.
Установка сэндвич-труб своими руками
Монтаж дымохода должен проходить по всем правилам, только тогда его эксплуатация будет долговечной и безопасной.
Основные правила по установке сэндвич-труб
Соблюдать необходимо следующие рекомендации специалистов:
- Для обеспечения необходимой тяги общую длину канала следует делать не менее 5 метров.
- Для герметизации стычных швов своими руками следует использовать материалы, рабочая температура которых не менее 1000 градусов.
- Если высота дымохода будет от полутора и более метров, то нужно установить опорную мачту и использовать для прикрепления к ней хомуты-растяжки.
- Над плоской кровлей труба должна возвышаться на 0,5 м.
- Через каждые два метра дымоход должен усиливаться с помощью стеновых кронштейнов.
Участки стыковки труб с различными элементами в виде отводов и тройников укрепляются хомутами.- Идущий от печи участок конструкции не изолируется.
- Перекрытия, балки, стены в местах, где по ним будет прокладываться труба, изолируются. При этом между поверхностями и дымоходом должен остаться зазор.
- Для тройника устанавливается опорная площадка или консоль.
- Верх конструкции защищается дефлектом, оголовком.
Чтобы обогрев был эффективным, большая часть дымохода должна находиться внутри помещения. Это позволит уменьшить разницу температур.
Сборка и монтаж дымохода из сэндвич-трубы внутри дома
Установить конструкцию своими руками довольно несложно. Главное, каждую секцию соединять последовательно и правильно.
Этапы монтажа:
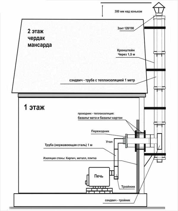
- На дымоходное отверстие печи устанавливается муфта, к которой крепится горизонтальный отрезок трубы или тройник. Элемент подбирается в зависимости от того, как будет проходить дальше дымоход.
- Нижняя часть тройника закрывается заглушкой. При необходимости удаления сажи через определенный промежуток времени заглушка снимается.
- Для прохода конструкции из сэндвич-трубы через потолок в нем проделывается отверстие. На вертикальную часть системы устанавливается патрубок-переходник. Со стороны улицы или чердака труба опускается в подготовленный проем и стыкуется с нижними модулями.
- Зазор между перекрытием и дымоходом изолируется огнестойкими материалами. Необходимо знать, что запрещается стыковка элементов в местах, где они проходят через перекрытие.
- На плоской крыше для предотвращения затекания влаги при таянии снега или дожде используется квадратный лист из оцинкованного материала. Его необходимо завести под покрытие и обработать края герметичными материалами.
На наклонных кровлях устанавливается бездекильная крыза — специальный проходной узел. Этот элемент из пластика изготавливается под определенный угол наклона. Существуют выполненные из эластичных материалов универсальные изделия. Они подходят для крыш с любым наклоном.- На верхнюю часть конструкции следует установить зонт-оголовок. Его роль заключается в защите трубы от осадков и мелкого мусора.
Монтаж дымохода из сэндвич-трубы своими руками закончен. Теперь можно приступить к маскировке оставшегося после проведения системы неприглядного вида. Например, отштукатурить и закрасить потолок.
Как правильно установить сэндвич-трубу снаружи дома?
Сборка и монтаж дымохода через стену своими руками производится в случае, если из-за конструктивных особенностей крыши в ней невозможно проделать отверстия. Кроме этого, такая установка сэкономит внутреннее пространство помещения.
Этапы работ:
- На стартовую муфту устанавливается горизонтальный отрезок трубы. Если это будет необходимо, то для дальнейшего монтажа используется колено с углом поворота.
- В стене, через которую будет проходить дымоход, вырезается техническое отверстие. Через него выводится очередной элемент конструкции. Зазоры заполняются теплоизоляционным материалом.
- На выведенный наружу конец трубы надевается тройник, в нижней части которого должна быть глухая заглушка. Для надежности системы устанавливается опорная консоль.
- На наружные поверхности стен с шагом в 1,5–2 метра крепятся кронштейны. Выбор крепежных элементов и способ монтажа полностью зависит от того, из какого материала построен дом.
- Наращивая конструкцию, необходимо надевать кольца-обручи. Они являются частью кронштейна.
- Если труба над крышей буде возвышаться больше, чем на полтора метра, то для стабильности и усиления дымохода из сэндвич-трубы устанавливается крепеж-растяжка.
- К последнему элементу дымоходной системы крепится оголовок.
Советы по эксплуатации дымохода
При установке и во время эксплуатации сэндвич-трубы запрещается:
- монтировать дымоход к агрегатам, работающим на угле;
- устанавливать оцинкованную конструкцию в помещениях с повышенным уровнем влажности воздуха;
- использовать в качестве топлива предметы с лакокрасочным покрытием и строительный мусор;
- размещать участки дымохода вблизи с легковоспламеняющимися материалами;
- использовать конструкцию для сушки обуви, одежды и различных предметов быта.
Правильно смонтировать дымоход из сэндвич-трубы довольно легко можно своими руками. Могут понадобиться лишь дополнительные инструменты, при необходимости проделывать технические отверстия, и лестница или кран для работ на крыше. Чтобы ускорить процесс монтажа на разных уровнях, можно найти помощника.
bane.guru
