Система водоснабжения в частном доме из колодца – Водоснабжение частного дома из колодца своими руками. Водопровод в частном доме: устройство
схема системы, выбор оборудования, монтаж
Организовать водоснабжение частного дома из колодца своими руками — классический вариант решения проблемы обеспечения водой при отсутствии централизованных коммуникаций. Во-первых, колодец – это действительно привычная и традиционная конструкция. Во-вторых, реализация требует меньше хлопот, а иногда и расходов по сравнению с использованием скважин. В-третьих, сказывается влияние сложившегося стереотипа – песни, стихи и проза наперебой предлагают эпитеты и образы «хрустальной», студеной, невероятно чистой и вкусной воды из колодца. Что из перечисленного действительно справедливо, а что является надуманным, следует разобраться с точки зрения современного человека.
Виды водоснабжения
При недоступности центральной системы автономное водоснабжение может быть реализовано с помощью артезианской глубокой скважины (достаточно дорогостоящее сооружение, требующее профессионального исполнения и применения специальной техники), менее глубокой скважины на песок или поверхностной забивной скважины, которую называют «абиссинской» или «иглой». Имеет ли схема водоснабжения частного дома из колодца существенные преимущества при сравнении с этими вариантами, рассмотрим ниже, сравнивая особенности эксплуатации, плюсы и минусы.
Плюсы и минусы колодцев
При сравнении с другими вариантами в большинстве случаев в качестве основного недостатка колодцев называют недостаточное качество воды, связанное с близким расположением такого источника к поверхности. Рекомендуют использовать ее только для бытовых потребностей и полива, если отсутствует эффективная система фильтрации. Именно в этом отношении чаще всего и возникают дискуссии, участники которых упоминают предков, которые пили воду из колодца почти с рождения и чувствовали себя при этом неплохо.
К сожалению, сторонникам традиций приходится напомнить, что состояние поверхностного слоя грунта в те времена, к которым они обращают внимание, было куда как лучше современного. Попадание в него токсинов и других вредных веществ в отсутствии развитой на современном уровне промышленности было маловероятным. Кроме того, качество воды из колодца так же, как и из скважины, зависит от:
- экологической ситуации в конкретном районе,
- места нахождения источника,
- отсутствия нарушений при устройстве колодца,
- состоянии источника (правильной эксплуатации, своевременной прочистки, ремонта и пр.).
Так или иначе, риск наличия примесей в воде высок, поэтому система водоснабжения частного дома из колодца должна быть снабжена комплексом фильтров, которые подбираются с учетом результатов лабораторного анализа состава воды. Впрочем, фильтрация потребуется и при использовании артезианских и, тем более, абиссинских скважин.
Красово оформленный колодец на участке может стать предметом дизайна- небольшие затраты даже в том случае, когда для строительства привлекаются специалисты,
- возможность выполнить все работы самостоятельно,
- относительная простота обслуживания (прочистить и отремонтировать колодец можно тоже самостоятельно),
- отсутствие необходимости утомительного оформления документов (на рытье колодца не требуется разрешение),
- свободный доступ к воде при отключении электроснабжения.
Схема колодезного водоснабжения
Схема системы водоснабжения загородного дома из колодца определяется ее назначением, совокупностью объектов водопотребления, среди которых могут быть:
- краны с питьевой водой,
- водозабор для хозяйственных нужд,
- подведение воды животным и домашней птице,
- летний и тепличный полив,
- баня или сауна и пр.
На фото линия водопровода с уличным краном для хозяйственных нуждВ общем виде схема водоснабжения из колодца комплектуется из следующих элементов:
- источника забора воды (в нашем случае – колодец),
- нагнетательного насоса (тип выбирается индивидуально, но чаще используются центробежные модели) с обратным клапаном,
- управляющей системы (автоматика регулирования, приборы контроля),
- водонапорного бака или гидроаккумулятора для стабилизации водоподачи, защиты перекачивающего оборудования от чрезмерно частых включений и выключений, возможности получать воду при кратковременных отключениях электроэнергии,
- разводки (трубы и фитинги),
- регулирующей и отсекающей арматуры.
Устройство колодца водоснабжения частного дома с погружным насосомЕсли на участке есть фонтан, искусственный ручей и другие подобные сооружения, их подключают к общей системе с использованием отсекающей арматуры, чтобы с наступлением холодов ветку трубопровода можно было отключить и дренировать во избежание замораживания. Аналогичным образом поступают и с системой летнего полива.
Чтобы выполнить водоснабжение частного дома и провести его из колодца в полном соответствии с предъявляемыми требованиями, используют дополнительное оборудование:
- системы фильтров (они могут устанавливаться на отвод для подачи питьевой жидкости, единый комплекс для питьевого и бытового отвода с разветвлением после фильтров, фильтр-системы различной комплектации на отдельные направления пр.),
- водоподогреватели,
- отопительные котлы и т.п.
О том, какие могут понадобится фильтры для воды для загородного дома, вы узнаете из другой нашей статьи.
Если вас интересует, как выбрать накопительный водонагреватель для дома, то информация на эту тему есть в отдельном материале.
А способы углубления колодцев описаны тут.
Важные моменты выбора и расчета системы
Чтобы система водоснабжения из колодца работала эффективно, служила долго и была удобной в эксплуатации и обслуживании, важно тщательно проработать основные моменты.
- Глубина колодца определяет выбор насосного оборудования. Если воду потребуется поднимать на высоту более 7-8 метров, целесообразно выбрать погружную модель. При меньшей глубине колодца можно использовать насосную станцию или поверхностный перекачивающий агрегат.
Схема устройства насосной станции - Чаще всего рекомендуют выбирать мощность насоса с учетом среднесуточного потребления воды. Требуется учитывать и пиковые суточные показатели (когда все члены семьи дома, готовится еда, кто-то принимает водные процедуры и пр.), а также увеличение потребления жидкости в летний период, в том числе, на орошение растений. Не приобретать слишком мощные насосы — для водоснабжения в частном доме или на даче из колодца и легко справляться с пиками поможет накопитель – водонапорный резервуар или гидроаккумулятор.
- Мощность и напор насоса также зависят от схемы водоснабжения, количества входящих в нее точек водопотребления и места их нахождения. При расчете обычно 10 метров горизонтального удаления приравниваются к 1 метру подъема. Учитывается также необходимость дополнительного подъема, если некоторые точки водопотребления располагаются выше первого этажа дома.
Водозаборная магистраль в колодце - Не следует выбирать параметры насоса, точно соответствующие расчетным показателям. Для страховки лучше обеспечить небольшой резерв возможностей.
- Укладка труб в глубокие траншеи (глубиной ниже уровня промерзания почвы) или с утеплением, если глубина траншей меньше, обязательна при круглогодичном использовании системы водоснабжения, однако специалисты рекомендуют предпочесть этот вариант, избегая установки надземных коммуникаций, даже при сезонном проживании. Наличие надежной защиты позволит избежать неприятностей в непредвиденных случаях и не потребует переделывать систему, если вы решите использовать дом зимой.
- В случае использования водопровода в зимнее время поверхностный насос или насосную станцию необходимо устанавливать в помещении, в котором всегда будет плюсовая температура (в доме, подсобке) либо в кессоне.
Установка насосной станции в кессоне также минимизирует распространение шума от работы агрегата
Выбор труб и насосов
На дачах «со стажем» часто используются металлические трубы. Их применение не возбраняется и теперь, однако, с появлением пластиковых изделий оно стало нецелесообразным. Не подверженный коррозии полимерный материал обладает достаточной прочностью и химостойкостью, поэтому обеспечивает трубам большую долговечность по сравнению с металлическими аналогами. Кроме прочего, пластиковые трубы имеют гораздо меньший вес, что облегчает процесс монтажа.
Для внутренней разводки часто выбирают трубы из полипропилена или металлопластика, а сам подвод воды для водоснабжения дома из колодца производят с помощью трубы из полиэтилена (ПНД), диаметром 32 мм.
Схема прокладки трубопровода от колодца к дому с дополнительным утеплениемВыбор типа насоса производится с учетом подъемный характеристик.
- Удобные в обслуживании поверхностные насосы и насосные станции способны обеспечить подъем до 7-8 метров.
- Погружные модели – в среднем до 40 метров.
Может показаться, что максимальные показатели не найдут применения в системах водоснабжения этого типа, ведь настолько глубоких колодцев практически не бывает. Следует вспомнить, что к высоте подъема при расчетах необходимо прибавить расстояние до точек водозабора в пропорции, указанной выше. Таким образом, погружные насосы окажутся оптимальным решением, если дом находится далеко от источника.
Расчет параметров насосного оборудования производят с учетом того, что для комфортного пользования давление в кране не должно быть ниже 1,5 атм. При этом проверка должна вестись по наиболее удаленной от источника точке водозабора.
Рекомендуемый запас производительности составляет 30% от номинального значения. Это позволит избежать нарушений водоснабжения в непредвиденных ситуациях.
Возможные варианты схемы разводки
Подключение точек водопотребления к подводящему трубопроводу в доме может осуществляться двумя способами.
- Последовательная схема предполагает использование тройников для подключения к основному трубопроводу. Она экономична (требуется меньшее количество труб) и проще в реализации, но вызывает затруднения с точки зрения распределения давления. Всегда есть риск понижения параметров на удаленных точках потребления.
- Коллекторная схема требует организации коллектора (или нескольких при большой площади или наличии нескольких этажей дома). К коллектору подключаются по отдельности все потребители. При выборе этого варианта важно предусмотреть наличие запасных отводов с коллектора, закрытых заглушками на случай необходимости подключить дополнительную точку через какое-то время.
В нашей отдельной статье описан принцип работы насосной станции и ее устройство.
А более подробно про особенности коллекторной и тройниковой разводки водопровода мы рассказали здесь.
Способы самостоятельно поиска воды на участке для колодца или скважины вы можете изучить на этой странице сайта.
Этапы монтажа
Монтаж системы водоснабжения загородного дома на базе колодца своими руками выполняется в определенной последовательности.
- Расчеты и разработка схемы подвода воды в дом и распределения ее по водоразборным точкам, создание эскизов, которые упростят монтаж.
- Разработка схемы подведения электроснабжения.
- Подведение трубопровода к дому.
- Монтаж фильтров.
Важно: Насосное оборудование для водоснабжения в загородном доме устанавливают и подключают когда будут завершены работы внутри дома – монтаж труб, подключение сантехники и бытовой техники и пр.
Завершающим этапом становится подключение насосов к трубопроводам, электропитанию и системе управления.
okanalizacii.ru
Водоснабжение частного дома из колодца своими руками. Водопровод в частном доме: устройство
К вопросу водоснабжения необходимо подходить ответственно, особенно если это касается частного дома, где нет центрального водопровода. В этом случае вас спасет колодец или скважина. Но источника воды, куска шланга и электродвигателя недостаточно для организации водоснабжения. Давайте поговорим о том, как все сделать максимально правильно и на что обратить внимание. Занятие это весьма трудоемкое и не самое простое, поэтому заранее подготовьтесь к трудностям.
О достоинствах колодезного водоснабжения
Стоит заметить, что организация водоснабжения из скважины тоже имеет свои достоинства, но приоритетом для нас будет именно колодец. Обусловлено это несколькими факторами. Во-первых, вырыть качественный колодец намного дешевле, нежели пробурить скважину. Еще один важный момент — вырыть колодец можно собственноручно. В то же время для бурения скважины необходимо наличие специального оборудования и специалистов. Безусловно, если вы возьмете с собой пару товарищей, то колодец будет выкопан еще быстрее. Если все будет сделано правильно, то можете быть уверены в том, что в течение долгих лет дом будет снабжен водой. И все это совершенно бесплатно. Все, за что вам придется оплатить – это счет за электроэнергию. И не более того.
Все вышеперечисленные достоинства говорят о том, что куда проще и дешевле вырыть колодец. Кроме того, на проводимые работы не нужно получать разрешение. Но не стоит думать, что тут вас ждут одни достоинства. Такая вода подходит больше для технических нужд, нежели для питья. Если вы собираетесь употреблять ее в пищу, то рекомендуется установить систему фильтров. В остальном же водоснабжение частного дома из колодца своими руками имеет только сильные стороны.
Вкратце о технологии
Сам по себе процесс необходимо разделить на несколько этапов. Первый — он же основной и наиболее важный – разработка схемы водоснабжения. Именно от того, насколько точно и правильно будет создана схема, и зависит эффективность работы системы в целом. На следующем этапе уже по схеме осуществляется копка траншей. После этого можно приступать к выбору насосного оборудования. Процесс хоть и не самый сложный, но ответственный, однако к этому мы вернемся немного позже. Как было отмечено выше, важную роль играет система водоочистки, поэтому не забывайте установить фильтры. Их должно быть несколько: грубой и тонкой очистки.
На заключительном этапе прокладывается водопровод от колодца в дом и подключается оборудование. Стоит обратить ваше внимание на то, что практически во всех случаях даже самая простая схема подразумевает наличие водозаборного оборудования. Насос монтируется или в поднасосном помещении, или в кессоне, который находится над колодцем. Сейчас мы постараемся рассмотреть каждый этап более подробно и расскажем, какой должна быть хорошая система водоснабжения частного дома. Как провести ее, вы тоже узнаете, но немного позже.
Как правильно выбрать место установки
Первый этап работ – строительство колодца. Его желательно рыть летом, так как в жаркое время глубина залегания вод значительно меньше, нежели осенью и зимой. Чтобы не привлекать специалистов для определения залегания подводного пласта, можно поговорить с соседями, имеющими свои колодцы, они наверняка помогут. Если же такой метод не подходит, то воспользуйтесь дедовским — с помощью лозы.
При выборе места обратите внимание на то, чтобы на расстоянии 50 метров не находились выгребные ямы, септики и т. п. Обусловлено это тем, что все это может существенно ухудшить качество воды и сделать ее непригодной вовсе. Но и слишком близко к дому рыть яму тоже нежелательно из-за вымывания песка, что может привести к сдвигу грунта.
Хотелось бы обратить ваше внимание на то, что прокладка водопровода в частном доме своими руками — это очень трудоемкий процесс. Однако если вы согласно схеме подготовили траншеи, то проблем с этим возникнуть не должно. Сейчас вам нужно определиться с еще одним важным параметром.
Система с накопительным баком или без него?
Процесс водоснабжения частного дома своими руками непременно приведет к тому, что вам придется решать, покупать накопительные баки или нет. По этому поводу возникает огромное количество споров и дискуссий, так как одни пользуются резервуарами, другие нет. Как говорится – на вкус и цвет товарища нет. Тем не менее зачастую все упирается в цену накопительных баков. В любом случае вам придется устанавливать гидроаккумулятор, который будет накапливать небольшое количество воды, обычно до 40 литров, а при открытии крана в доме отдавать ее. Когда давление падает, то подается сигнал на насос. Он включается и вновь наполняет гидроаккумулятор.
Накопительные баки – это уже совсем другое. Обычно речь идет о больших емкостях объемом 200 и более литров. Насос из колодца набирает баки до определенной отметки. Во избежание перелива там устанавливается поплавок. Когда вы будете открывать кран в доме, то из резервуара вода будет течь по трубам. Преимущества такого решения в том, что водопровод из колодца на даче или в частном доме будет использоваться более эффективно. Насос будет иметь меньшее количество включений/выключений в сутки, что существенно продлит его ресурс. Когда будут проводиться ремонтные работы, чистка колодца, у вас будет определенный резерв, которого обычно достаточно на некоторое время.
Как установить систему с накопительным баком
Монтаж такой системы несколько сложнее, нежели той, которая не подразумевает наличия большого резервуара. Первая трудность, с которой вы столкнетесь — это место установки накопительных баков. Обычно целесообразно ставить их на чердак. Правда, в этом случае есть риск утечки. Если же есть достаточное количество места под полом, то это лучшее решение. Что касается объемов резервуара, то решайте сами. Тут все зависит от потребностей вашей семьи. В приоритете необходимо отдавать предпочтение накопительному баку, изготовленному из нержавеющей стали. Однако это очень дорого, поэтому можно выбрать пластиковый, но с ним необходимо быть аккуратным.
Выберите тип насоса: погружной или глубинный. Первый вид подойдет в том случае, если глубина залегания вод не более 9 метров. В остальных случаях необходим исключительно глубинный насос. Обратите внимание на то, что труба от насоса к резервуару должна пролегать под землей. Стоит размещать ее глубже глубины промерзания почвы в вашей местности. Если же используется водоснабжение частного дома из скважины, технология не отличается, поэтому не переживайте по данному поводу. Ну а сейчас идем дальше.
Автоматизированная насосная станция
Ключевая особенность автоматизированной насосной станции заключается в том, что погружной или глубинный насос откачивает носитель в гидропневматический бак. Емкость последнего может быть разной, от 100 до 500 литров. Монтаж такого оборудования желательно осуществлять в подсобном помещении. Емкость разделена на две части с помощью специальной резиновой перегородки, а также имеет реле. Это позволяет регулировать давление в системе. Любая схема водопровода из колодца, подразумевающая использование насосной станции, должна включать ресивер (накопительный бак). Вы можете подумать, что тут нет отличий от вышеописанного способа, но это несколько не так. Дело в том, что насос может работать сразу в нескольких режимах. Первый — в обход гидробака, то есть напрямую подавать носитель в помещение. Второй режим заключается в том, что вода забирается из гидробака, когда в нем падает давление до определенной отметки, включается насос и восполняет потери.
Монтажные работы выполняются очень просто. Для этого необходимо от кессона (места, где находится насос) вырыть траншею к дому. В нее укладывается электрический кабель для подключения насоса и труба. Последнюю можно утеплить, если имеется вероятность промерзания. Примерно так и монтируется водоснабжение из колодца на даче. Схема системы изображена на картинке, которую вы можете найти в данной статье. 
Водопровод в частном доме своими руками: инструкция и кое-что еще
Очень хорошо, когда в доме постоянно идет вода. Но чтобы организовать систему самому, придется попотеть. Мы уже разобрались, что сделать водоснабжение частного дома из колодца своими руками можно, но для этого необходимы определенные теоретические данные. Что же касается схемы, то это не принципиально. Вы можете организовать поступление воды с помощью насосной станции и гидробака или же через резервуары. Если вам удастся правильно настроить станцию, то вы получите хороший напор в кране. Это очень удобно, а иногда и необходимо.
Для насоса вам потребуется небольшое место в помещении. Это может быть небольшая кладовая, которую с легкостью можно переделать. Труба, которая забирает воду из колодца, опускается на глубину 40-50 см от дна. Конец трубы необходимо закрыть сетчатым фильтром, он будет улавливать различный мусор. Периодически этот фильтр нужно чистить, но процедура очень простая. Во время строения колодца желательно вмонтировать в его дно железный штырь, а к нему зафиксировать водопроводный шланг. Но если вы этого не сделали, то можно пойти любым другим путем.
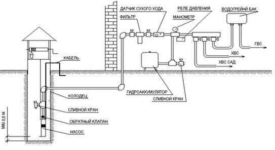
Непосредственно перед насосом необходимо смонтировать фильтр грубой очистки и обратный клапан. Фильтр тонкой очистки нужно устанавливать уже за насосной станцией. Обусловлено это тем, что на него не должны попадать мусор и грязь, так как он может быстро выйти из строя. Обратный клапан же нужен для того, чтобы по магистрали вода не уходила обратно в колодец. Обязательно стоит поставить манометр и реле давления. Это позволит контролировать состояние системы и при необходимости стравливать носитель из гидробака. Кстати, после того как все работы будут завершены, необходимо дополнительно отладить реле давления. Если вы будете придерживаться вышеописанных правил, то водоснабжение из колодца на даче, схема системы которого уже была рассмотрена, будет работать эффективно и правильно. Но это еще не все, поэтому давайте рассмотрим несколько важных нюансов.
Как провести воду на даче из колодца или скважины
Нередко насосные станции устанавливаются непосредственно над скважиной или колодцем. Оборудование помещается в специальную емкость, называемую кессоном. Давайте поговорим о том, как наладить водоснабжение таким способом.
На первом этапе необходимо обкопать трубу на глубину не менее 2,5 метров. Сама яма должна быть в диаметре в два раза больше, нежели диаметр кессона. На дно укладывается 20-сантиметровый слой бетона. Раствор готовится стандартным образом. В подготовленную яму опускается кессон. Трубу необходимо обрезать таким образом, чтобы она выглядывала над кессоном не более чем на полметра.
На следующем этапе мы займемся рытьем траншеи под водопроводные трубы. Мы уже определились с глубиной их залегания. Оптимальной же глубиной принято считать 1,5-2,0 метра. После того как траншея готова, в кессоне устанавливается насос и подключается к водопроводу. По контуру кессон заливается бетоном, но не до краев. Желательно оставить свободное пространство, примерно 40 см до земли. Это место нужно засыпать грунтом.
Любое автоматическое водоснабжение своими руками подразумевает наличие гидроаккумулятора и реле давления. Это оборудование устанавливается непосредственно в жилом помещении, где монтируется и другое, такое как манометры и прочие датчики. На заключительном этапе все элементы системы соединяются между собой и подключаются к водопроводной системе.
Что должен знать каждый
Необходимо понимать, что первый запуск системы далеко не всегда проходит гладко. Конечно, если вы все сделали правильно, то шансы на успех велики, тем не менее от ошибок никто не застрахован. Именно поэтому первый пуск должен осуществляться очень внимательно. Первым делом необходимо следить за давлением в системе. Если оно недостаточное, то это говорит о том, что на каком-то этапе есть утечка. Ее необходимо отыскать и устранить. Именно поэтому рекомендуется не закапывать траншею до проверки работоспособности водопровода. Согласитесь, это будет верно в любом случае. Если вы не уверены, что глубина залегания труб достаточная, утеплите их с помощью минеральной ваты или похожего материала. В этом случае вода у вас будет и зимой и летом. Теперь вы знаете, как наладить водопровод, и какие бывают его виды. Из скважины, из колодца горячее водоснабжение сделать можно. Для этого необходимо включить в уже имеющуюся схему двухконтурный котел отопления. Но на дачах чаще всего пользуются твердотопливными котлами. Однако вряд ли это имеет существенное значение. Процесс подключения выглядит идентично.
Зачастую автономное водоснабжение из колодца носит сезонный характер. Обусловлено это тем, что из колодца труба выходит на поверхность. Именно поэтому ее необходимо выводить так, чтобы она была под землей хотя бы на 1,5 метра. Еще одна важная деталь: если вода в водопроводе замерзнет, а насос не будет иметь защиты от сухого хода, то он просто сгорит или в месте стыка лопнет труба. В принципе, так можно организовать водопровод в частном доме своими руками. Устройство и принцип действия оборудования мы с вами рассмотрели.
Заключение
Конечно, соорудить водоснабжение частного дома из колодца своими руками – это хорошо. Но зачастую вопрос заключается в том, что носитель должен использовать для обогрева помещения и для хозяйственных нужд. Иметь горячую воду и при этом тепло в помещении можно, но для этого понадобится подвести водопровод к котлу. Не стоит, наверное, лишний раз говорить о том, что сегодня самое популярное отопительное оборудование – это газовые двухконтурные котлы. Эффективность их работы во многом зависит от постоянства давления в системе. Поэтому вам придется особенно тщательно позаботиться о давлении, поверьте, того требует качественное водоснабжение. Водопровод из колодца своими руками должен делаться так, чтобы он давал хороший напор. Если возможности обеспечить напор нет, используйте электрические безнапорные баки. Правда, в этом случае могут возникнуть проблемы при эксплуатации таких бытовых приборов, как стиральная, посудомоечная машина и т. п.
После того как мы подробно рассмотрели технологию и другие важные детали, остается определиться с моделью насоса. Погружной будет он или глубинный, зависит от глубины колодца или скважины. Что касается производителя, то лучше отдать предпочтение европейскому или отечественному бренду. «А что по поводу труб?» — наверняка спросите вы. Тут есть два варианта: металлопластик или полипропилен (пластик). Первые проще монтируются и могут иметь сложную конфигурацию подключения за счет соединения фитингами и т. п. Пластиковые трубы соединяются пайкой, поэтому утечки там случаются гораздо реже. Но монтаж может вызвать некоторые трудности, особенно у новичков. В принципе, это все о том, как наладить водоснабжение частного дома из колодца своими руками.
fb.ru
Как своими руками провести водоснабжение частного дома из колодца?
Вода в доме – обычное дело для городской квартиры, но как быть за городом, где нет центрального водоснабжения? Подвести воду к даче или коттеджу можно от ближайшего колодца.
Для организации системы водоснабжения частного дома или дачи из колодца своими руками не требуются специальные разрешения, она долговечна, стоит сравнительно недорого. А главное – все легко можно сделать своими руками.
Преимущества метода
Из колодца подается чистая и хорошая вода, особенно в случаях глубоких колодцев и расположения вне промышленных и сельскохозяйственных зон. За эту воду не нужно никому платить. Есть и другие плюсы:
- Автономность системы.
- Простота монтажа. Сам колодец тоже можно выкопать самостоятельно или с помощью небольшой бригады рабочих.
- Легкий доступ ко всем элементам оборудования благодаря большому диаметру колец.
Нюансы
- Если колодец выкопан неправильно, в его бассейн могут проникать грунтовые и сточные воды.
- Большой объем грунта, подлежащего выемке.
- Уровень воды может меняться в зависимости от сезона, что негативно влияет на насосную установку.
- Забор происходит из верхнего горизонта, и качество воды бывает сомнительным.
Схема водопровода на даче
Чертеж обязательно должен включать все используемые элементы системы и их расположение.
Вид может меняться в зависимости от типа используемого оборудования и наличия тех или иных компонентов (так, далеко не все системы включают гидроаккумулятор из-за его высокой цены). Примерные составляющие схемы таковы:

Такая схема дачного водоснабжения из колодца поможет все верно рассчитать.
Схема делается в масштабе с учетом точных размеров. Это значительно ускоряет расчеты используемых материалов.
Оборудование
Перед тем, как сделать водоснабжение на даче из колодца, следует запастись всем необходимым. Понадобятся трубы — медные, металлопластиковые, металлические или полипропиленовые.
Медные – самые дорогие, но и самые лучшие, т.к. не поддаются коррозии, выдерживают высокое давление и перепады температур, не боятся агрессивных примесей. Стальные трубы тоже служат долго, но со временем на них появляется ржавчина, а при монтаже приходится соединять элементы сваркой или путем нанесения резьбы.
Для прокладки таких труб потребуются:
- ключи разводные, гаечные и газовый,
- переходники, заглушки, муфты и сгоны,
- подмотка (лён).
Для домашнего водоснабжения чаще используются алюминиевые трубы, внутри и снаружи покрытые пластиком для защиты от коррозии, конденсата и минеральных отложений. Для их монтажа дополнительно нужно запастись фитингами, и ФУМ-лентой.
Полипропиленовые трубы укладываются при помощи паяльника и специальных насадок. Дополнительно нужны:
- насос или станция,
- распределительные щиты, проводка и автоматика для аварийных отключений,
- фильтры грубой и тонкой очистки,
- краны, смесители,
- устройства для нагрева воды,
- арматура для контроля и поддержания стабильного давления.
Устройство колодезной системы
Большая часть работ по обустройству системы водоснабжения загородного дома из колодца не требует привлечения специализированных бригад и может выполняться самостоятельно. Необходимо:

- Прорыть траншею для трубопровода от колодца к подсобному помещению и к дому. Глубина – около 1 м (не менее глубины промерзания).
- Проложить в траншее трубы и кабель насоса. Стандартная длина кабеля – 40 м. Увеличивать ее без наличия специальных знаний не рекомендуется.
- Сделать отверстие в основании колодца и опустить на глубину забора воды гибкий шланг, заранее присоединенный к электронасосу или насосной станции.
- Монтировать щиток с автоматикой и розетку для подключения кабеля.
- Герметично соединить все трубы и завести их в дом. Для этого подкапывается фундамент, и делается отверстие в полу.
- Установить в подсобном помещении поверхностный насос или опустить в колодец погружной.
- Подсоединить к системе реле и насосный кабель. Советы по монтажу реле указываются производителем на крышке.
На случай ремонтных или профилактических работ на нижней точке системы, заведенной в дом, устанавливается вывод воды и кран.
Разводка труб по дому
Для небольшой семьи можно проложить трубопровод с тройниками напротив мест потребления. Последовательное подключение труб проще и дешевле, но при желании воспользоваться одновременно несколькими сантехническими приборами, напор будет минимальным.

Разводка от коллектора сохраняет оптимальный уровень давления вне зависимости от числа рабочих точек водозабора.

Трубы прокладываются с уклоном, чтобы было легче сливать воду на неотапливаемый период.
Соединять трубы нужно особенно качественно – перепады давления иногда приводят к срывам на местах состыковок.
Горячее водоснабжение
При наличии магистрального газа, можно обеспечить дом горячей водой с помощью газового нагревателя и бойлера косвенного нагрева. Если газа нет – устанавливается электрический бойлер нужного объема. Труба с горячей водой подводится к коллектору, снабжается шаровым краном и краном для слива.
Как собрать насосную станцию?
Очень выгодный вариант для загородного дома или дачи – станция, в комплект которой входит центробежный самовсасывающий эжекторный насос. Если в результате большой выкачки воды оборудование начнет работать «всухую», ему не повредит воздух. Чтобы его выпустить, достаточно открыть специальный клапан.
Для монтажа станции нужны фитинги из латуни или бронзы и переходники с диаметром 32 мм на окончании трубы, ведущей от колодца. Дальше подключается тройник и сливной кран, на случай, если нужно будет быстро спустить воду с системы. Устанавливается обратный клапан. При необходимости поворота труб, используется уголок 90о.
Алгоритм работ
- Подключить шаровый кран.
- Подсоединить фильтр грубой очистки с металлической сеткой.
- Подключить реле давления и демпферный бак. Для погружных насосов, реле устанавливается на верхней части трубы, гидроаккумулятор и бак подсоединяются снизу.
- Установить датчик сухого хода.
- Оборудовать систему фильтром тонкой очистки и переходником на 25 мм.
- Протестировать станцию. В случае отсутствия откачки нужно перепроверить соединения и состояние гидроаккумулятора.
Где поставить колодец?
Чтобы обеспечить хороший напор воды в системе водоснабжения дачного дома из колодца, он должен находиться в нескольких метрах от дома.

Точное место расположения определяется несколькими факторами:
- Места и глубина залегания вод. Определяется в результате геодезического анализа или с рамкой (лозой).
- Отдаленность на 50 м от выгребных ям, туалетов, септиков и прочих загрязнений.
- Мощность выбранного насоса.
- Имеет значение и максимальное рабочее давление купленного электронасоса. 1 атм = 10 м по вертикали. Учитывается и длина труб до гидробака: 4 м по горизонтали равно 1 по вертикали.
Получается, что для организации водоснабжения от колодца глубиной 10 м и расположенном в 20 м от дома необходим насос, обеспечивающий давление как минимум 1,5 атм., но желательно, чтобы при расчетах оставался некоторый запас, поэтому нужно ставить колодец так, чтобы оборудование поставляло воду в дом бесперебойно.
Перед началом монтажа оборудования лучше взять пробы воды и сделать анализ в санстанции.
Чтобы системой можно было пользоваться и в зимнее время, обеспечьте теплоизоляцию труб и верхнего кольца бассейна. В областях, где грунт промерзает на 2 м и более, можно прокладывать рядом с трубопроводом греющий кабель.
Оптимальные насосы
Электронасосы могут быть погружными или глубинными, которые качают воду на высоту от 10 до 150 м, а также поверхностными.
Мощности последних хватает на глубину до 9 м. Погружные модели опускаются минимум на 1 м от дна, чтобы не закачивался ил, песок и пр.
Поверхностные электронасосы бывают вибрационными и центробежными. Оба варианта рассчитаны на подъем жидкости на высоту не более 10 м, но центробежные считаются более надежными.
Насосы самовсасывающие лучше использовать, когда нет необходимости в дополнительном давлении. Если нужно большее давление, стоит выбрать модели нормального всасывания. Для оборудования в колодце важно наличие защиты от сухого хода и датчика перегрева.
По окончании всех работ проверьте систему по всей длине. Если нет протечек, значит, расчеты верны, все оборудование установлено правильно и будет стабильно работать в вашем загородном доме или на даче несколько ближайших десятилетий. Главное, соблюдать правила эксплуатации и время от времени ремонтировать отдельные элементы.
sansovet.com
описание процесса, выбор насосного оборудования, возможные проблемы, видео
Для любого загородного дома качественно налаженная система водоснабжения является просто необходимостью, ведь её отсутствие приносит массу неудобств современному человеку. Как показывает практика в условиях отсутствия централизованной подачи воды, наиболее оптимальным вариантом считается использование колодца в качестве источника столь важного для жизнеобеспечения человечества ресурса. Тем более, что во многих владениях он уже присутствует, что существенно уменьшает затраты на организацию автоматического водоснабжения в сравнении с аналоговым вариантом бурения скважины. Именно поэтому возникает потребность детального и профессионального рассмотрения способов организации подачи воды из колодца непосредственно в дом.Организация водоснабжения дома при помощи колодца
На выбор схемы водоснабжения частного дома, которая непосредственно связана использованием различных насосных приборов, влияет ряд факторов, которые непременно следует учесть, а именно:
- Уровень воды в колодце. Прежде всего, необходимо рассчитать расстояние от земли до уровня воды в колодце. В случае если данный показатель составляет не больше 7−8 метров, целесообразней использование поверхностного насоса или насосной станции, в противном случае возможно применение лишь погружного насоса;
- Необходимый суточный объём потребляемой воды. Данный показатель влияет на выбор модели насосного оборудования необходимой мощности;
- Количество точек подачи и способ их подключения. В случае если количество мест забора воды не будет соответствовать параметрам подключённого насосного оборудования, напор в системе будет чрезвычайно мал, что приведёт к возможному отсутствию водоснабжения второго этажа или к трудностям одновременного пользования, к примеру, ванной и кухонной мойкой;
- Метраж расстояния по горизонтали от колодца до дома. Чем больше данный показатель, тем мощнее понадобится насос, дабы обеспечить систему надлежащим напором воды. При этом считается, что 4 м горизонтальной поверхности приравнивается к 1 м вертикальной. Полученное расстояние суммируется со значением показателя описанного в первом пункте с неким запасом. Таким образом, рассчитывается общий метраж, влияющий на технические параметры насосного оборудования.
- Сезонность использования воды влияет на способ расположения труб, так как если дача используется только в тёплое время года их вполне можно провести более лёгким наружным способом. Если же вода необходима зимой, то обязательно вырывается глубокая траншея, в которую укладываются утеплённые трубы. Но, следует отметить, что второй вариант всё же более приветствуется, так как подобные работы проводятся не часто и если принято решение проводить систему водоснабжения, то делать это нужно на совесть с возможной её эксплуатацией в любые погодные условия.
Учитывая все вышеперечисленные факторы возможны три варианта организации подобного рода системы:
- с использованием поверхностного насоса;
- с использованием насосной станции;
- с использованием колодезного погружного насоса.
Какой-бы из вышеописанных возможных способов не был бы выбран, в любом случае понадобится установка гидроаккумулятора, который служит некой ёмкостью для набора определённого количества воды, предохраняя, таким образом, насос от непрерывной работы и перегрева. Кроме этого потребуется сеть труб со всеми сопутствующими мелкими деталями, дополнительные фильтры очистки воды, обратный клапан для воды, вентили и прочие необходимые комплектующие.
Выбор насосного оборудования и гидроаккумулятора
Как уже говорилось ранее, в зависимости от потенциальных эксплуатационных потребностей системы водоснабжения выбирается наиболее подходящий вид насосного оборудования. Первым и наиболее бюджетным вариантом считается поверхностный насос, который имеет определённые ограничения своего использования. Так, в случае наличия расстояния от земли до уровня воды не более 7 м его применение вполне целесообразно. Учитывая значительную шумность оборудования его установку лучше осуществлять вне дома в специальном подвальном помещении. В зависимости от количества потенциально потребляемой воды выбирается модель нужной мощности. В среднем на одну семью из 3−4 человек употребляется 3 м3/час плюс возможность возрастания расхода в летнее время года на 30%.Давление в системе должно соответствовать максимальному расстоянию от воды до верхней точки подачи воды (10 м по вертикали примерно равно 1 атм.), то есть при расстоянии 35 метров, давление будет составлять около 3,5 атм. Для налаживания системы водоснабжения при помощи поверхностного насоса потребуется следующее оборудование:
- штуцер, предназначенный для соединения трубы (шланги) и поверхностного насоса;
- труба (шланга), один край которой подсоединяется к насосу, а другой опускается в воду;
- обратный клапан, устанавливающийся на край шланга, опущенного в воду для предохранения от возврата воды из системы в колодец;
- сетчатый фильтр, соединяющийся с обратным клапаном;
- пятивыводной адаптер, реле давления и манометр, подсоединяющийся к насосу;
- гибкая подводка для соединения гидроаккумулятора и насоса.
Насосная станция представляет собой уже полностью укомплектованную систему, которая схожа с предыдущим вариантом сборки при помощи поверхностного насоса с одним единственным, но очень важным отличием: наличие стандартного встроенного гидроаккумулятора к сожалению не очень большого объёма (до 50 л). Именно поэтому применение уже готовой насосной станции приемлемо для семьи из 1−2 человек. В другом случае потребуется гидроаккумулятор большего объёма (примерно от 100 до 500 л), что возможно лишь при индивидуальной сборке, особенности которой описаны ранее. На сегодняшний день можно подобрать модель поверхностного насоса с подачей воды от 4 до 8 м3/час и с максимальным уровнем напора до 55 м.
В случае если расстояние от земли до уровня воды в колодце превышает 8 м, используется лишь погружной колодезный насос, имеющий большую стоимость в сравнении с предыдущим вариантом. В зависимости от модели глубинного насоса и финансовых возможностей различают:
- обычные и со встроенными поплавками, предназначенными для автоматического выключения оборудование в случае недопустимого понижения уровня воды в колодце. При использовании обычных моделей придётся следить за этим лично, так как работа насоса «вхолостую», может привести к его неисправности;
- вибрационные и центробежные. Центробежные погружные насосы обладают более высокими техническими характеристиками и отсутствием неприятного шума, что и отличает их от вибрационных моделей. Именно поэтому их применение в организации системы водоснабжения из колодца более приветствуется специалистами.
Расчёт необходимой мощности глубинного насоса и объёма подходящего гидроаккумулятора осуществляется стандартным методом, используемым для поверхностного оборудования. Данный вид насоса, как правило, имеет максимальную глубину погружения около 20 м. Для подвода воды в дом потребуется также обратный клапан, донный фильтр, гибкий шланг, полипропиленовые трубы диаметром 32 мм и соответствующие им пресс-фитинги для металлопластиковых труб, электрический кабель, утеплители, тройники и прочие мелкие комплектующие.
В качестве дополнительного оборудования, которое может стать определённой гарантией качественной работы системы являются ресивер и байпас. Первый защищает от возможных резких перепадов давления, а второй пригодится в случае отключения электричества или неожиданного выхода системы из строя.
Особенности проектирования схемы системы водоснабжения
Прежде чем приступить к непосредственному проведению работ, необходимо составить чёткую и понятную схему системы водоснабжения, которая включает не только расположение и подсоединения насосного оборудования, но и все точки расхода воды с соответствующим подводом труб, дополнительных фильтров очистки воды и подключения бойлерной установки.Существует два способа развязки труб, которая напрямую влияет на давление в системе водоснабжения, а именно:
- Последовательная, предполагающая использование основного трубопровода и тройников, подающим воду в несколько отдельных точек. При такой организации пользование одновременно несколькими из них становится проблематичным из-за низкого давления в сети;
- Коллекторная, подразумевающая подвод труб ко всем точкам отдельно, что способствует одинаковому уровню давления в каждой из них. Конечно, данный метод повлечёт дополнительный расходы на приобретения труб, но его эффективность того стоит.
Возможные проблемы при монтаже системы водоснабжения из колодца
Существуют важные моменты, которые обязательно нужно учесть при налаживании системы водоснабжения, дабы обезопасить себя от последующих возможных проблем:
- Утепление. В случае если пользование водопроводом предусмотрено в зимнее время года, необходимо тщательно утеплить как сам колодец, так и трубы системы. Во-первых, траншеи, предназначенные для отвода труб, должны быть выкопаны на 20 см ниже промерзания почвы. Заборная труба, входящая в бетонное основание колодца на таком же уровне также должна быть тщательно изолирована. Во-вторых, наружная часть колодца также подлежит утеплению путём изготовления плотной тепло-изолируемой крышки применяемой при минусовой температуре.
- Нехватка давления. В случае если давления не хватает можно использовать вместе с дренажным погружным насосом дополнительную насосную станцию со всеми её комплектующими. Но, следует отметить, что подобные случаи являются редкостью.
- Приток подземных вод. Существует вероятность, что неправильный расчёт гидрообмена приведёт к нехватке суточной потребности воды и соответственно поломке насосного оборудования, который работал «в сухую». Дело в том, что у каждого колодца свой объём и период пополнения запасов воды, поэтому чтобы подобных казусов не произошло необходимо выкачать определённое количество воды, и посмотреть за какое время её уровень возобновится.
Монтажные работы по устройству системы водоснабжения из колодца — это довольно сложный и трудоёмкий процесс, который не под силу человеку с отсутствием определённых знаний и умений. Именно поэтому доверить все расчёты, составления схемы и непосредственное исполнение поставленных задач следует настоящим профессионалам, подбор которых также является важным и довольно сложным мероприятием.
Видео системы водоснабжения дома из колодца
Оцените статью: Поделитесь с друзьями!septik.guru
Водоснабжение частного дома из колодца своими руками
≡ 15 Октябрь 2016 · Рубрика: ОбустройствоА А А Размер текста
Создание автономного водоснабжения в частном доме имеет множество плюсов. Нет зависимости от работы централизованной системы, не требуется оплачивать счета за воду, которая может быть невысокого качества. Наиболее простым способом является водоснабжение из колодца. Его можно обеспечить своими руками и относительно просто.
Содержание статьи:
Преимущества колодцев для водоснабжения
Среди других видов автономного водоснабжения колодец обладает несколькими преимуществами. В первую очередь следует отметить малые финансовые затраты на обустройство. Колодец можно выкопать своими руками, но даже при использовании техники он будет дешевле, чем скважина. Оборудование также устанавливается предельно просто и его легко ремонтировать.
Для создания колодца не требуется получать какие-либо разрешения. Служит такой источник длительный срок.
Однако выкапывая на участке колодец своими руками, следует учитывать ряд особенностей, чтобы в дальнейшем не было проблем. Необходимо тщательно герметизировать стенки. Если они сложены из бетонных колец, то стыки требуют особого внимания.
Для обустройства этого источника своими руками необходимо правильно выбрать место. Во-первых, оно должно быть достаточно далеко от возможных загрязнителей, а во-вторых, не должен нарушаться уровень грунтовых вод.
Схема водоснабжения из колодца
Если требуется организовать водоснабжение частного дома из колодца, то следует действовать по определенному плану. Сначала определяется набор деталей, составляющих систему в целом, а затем создается схема водопровода.
Основными составляющими частями водопровода из колодца будут следующие.
- Приборы для подъема и создания тока воды – насосы и насосные станции.
- Элементы, по которым движется вода – трубы для водопровода.
- Дополнительные элементы, обеспечивающие эффективность функционирования – реле для создания напора воды, баки и гидроаккумуляторы.
Все эти части составляют водопроводную сеть, прокладка которой и ввод в эксплуатацию выполняются своими руками. Для эффективной работы вовсе не требуется приобретать самые дорогие варианты. Можно приобрести наружный насос, который дешевле других вариантов. Однако при этом надо учитывать удаленность источника от дома и глубину колодца. Существуют ограничения по дальности. В некоторых случаях мощности устройства может быть недостаточно.

Рис. 1 Схема: забор и подводка воды из колодца
Ориентироваться следует на данные в технических характеристиках устройства. При расчете следует учитывать, что каждые четыре метра горизонтальных труб соответствуют одному метру глубины. Обычно такие насосы предназначены для поднятия воды с глубины не более восьми метров.
Для подачи воды необходимы трубы. Лучше предпочесть пластиковые или металлопластиковые варианты. Они не подвержены коррозии. Стальные будут постепенно разрушаться, что в итоге ухудшит качество воды.
Из чего сделать колодец?
При обустройстве своими руками колодца на участке в качестве источника автономного водоснабжения надо выбрать материал для укрепления стенок шахты. Чаще всего используют железобетонные кольца, дерево, кирпич и натуральный камень. Иногда можно встретить колодцы из пластиковых колец, но пластик не лучший вариант для источника с питьевой водой.
Использование древесины для внутреннего ограждения осложняется ее склонностью к гниению. Именно поэтому срубы колодцев обычно делают из сосны или дуба, которые оказываются наиболее стойкими. Но стоит учитывать, что на достаточно длительный срок может измениться вкус воды. Она будет вымывать из бревен смолы и дубильные вещества, что придаст определенный аромат.
Сложность использования дерева заключается еще и в том, что требуется обеспечить максимальную герметичность. Все ряды бревен или бруса должны прилегать друг к другу очень плотно.
Наиболее дешевым вариантом обустройства является использование кирпича или колец из железобетона. Не стоит использовать неармированный бетон. Он быстро начинает крошиться, теряет герметичность и в шахту проникают внешние загрязнители.

Рис. 2 Кольца из железобетона
Внешняя часть колодца, возвышающаяся над землей, может быть любой. При желании там можно поставить декоративный элемент, украшающий участок.
Как выкопать колодец?
Самым сложным и трудоемким этапом является непосредственно создание шахты колодца. Для этого необходимо выбрать землю до необходимой глубины. На начальном этапе можно использовать экскаватор, но его возможности ограничены. Даже самый мобильный экскаватор не сможет прокопать глубже пяти метров. Кроме того, ковш задевает стенки шахты, из-за чего они теряют свою надежность.
Существуют специальные землеройные машины. Они легко выроют шахту нужной глубины, но стоимость доставки и работы будет весьма существенной.
Все это склоняет к использованию ручного труда в процессе выкапывания колодца. Требуется некоторая физическая подготовка. От ее уровня будет зависеть скорость выполнения работы.

Рис. 3 Схема устройства донного фильтра
После прокапывания шахты до требуемой глубины в нее устанавливают ограждение. Деревянное ставить проще, т.к. оно более легкое, но требуются знания и умения по созданию сруба.
Железобетонные элементы спускают на лебедке по очереди и качественно скрепляют соединения. При выборе колец следует обращать внимание на отсутствие трещин, однородность материала и размеры. Все кольца должны быть одного диаметра и соответствовать диаметру шахты.
Организация автоматического водоснабжения
Чтобы вода поступала в дом без непосредственного участия человека, требуется установить соответствующее оборудование. В первую очередь потребуется насос. Погружное оборудование должно быть оснащено необходимыми составляющими. Среди них поплавковый выключатель, сетчатый фильтр и качественная гидроизоляция всех частей, которые не должны контактировать с водой.
Обычно используют устройства с двумя типами крепления: подвесные и с опорой на дне.
Далее обеспечивается подводка воды к дому. Для этого прокладывают водопровод своими руками. Чтобы пользоваться им не только зимой, а круглый год, требуется трубы для подачи воды разместить в грунте, ниже точки его промерзания.
Выкапывается траншея нужной глубины. В стенке колодца делают отверстие, через которую выполняется ввод трубы внутрь. Это отверстие вокруг следует тщательно герметизировать.
Вместе с трубой выполняется прокладка электрического кабеля для насоса. В этом случае на поверхности не остается ни одного элемента, который может быть поврежден.
Если глубокую траншею выкопать не удается, то водопровод следует тщательно теплоизолировать. Существует вариант дополнительного обогрева. Для этого используется нагревательный электрический кабель.

Рис. 4 Эффективная теплоизоляция своими руками
После того как трубы для подачи воды уложены, их соединяют в единую конструкцию. Это наружная часть водопровода. Она ведет в дом, где обустраивают внутреннюю часть.
Если рассматривать как провести воду из колодца в дом правильно, то следует обратить внимание на ввод труб под фундаментом. Для этого выполняют подкоп, а затем делают отверстие в полу.
После этого делают внутренний водопровод загородного дома. Недостаточно провести воду в дом из колодца, необходимо ее внутри развести по местам потребления. Для этого используется схема разводки, которая планируется в зависимости от размещения всех элементов водопотребления.

Рис. 5 Схема: как подключить водопровод в доме
Вторая схема создания водопровода из колодца
Второй вариант создания водопровода из колодца своими руками заключается в использовании насосной станции. В этом случае оборудование в колодец не погружается, а устанавливается на поверхности. Его можно разместить неподалеку от колодца, но более удачным выбором станет подвал дома или отапливаемое техническое помещение.
Системы с насосной станцией бывают двух основных видов: с гидроаккумулятором и без него. Они подходят для создания водопровода своими руками. Однако их не стоит использовать для загородного дома, если он отстоит далеко от колодца. В этом случае мощности будет недостаточно для подачи воды.
Завершением процесса можно считать ввод системы в эксплуатацию. Выполняется это после того, как завершена подводка труб ко всем водозаборным точкам и выполнена отладка и настройка оборудования.
Советуем почитать: Схема скважины на воду
Поделиться с друзьями: Поделиться с друзьями:Возможно вам также будет интересно почитать:
Пользуясь сайтом oBurenie.ru вы автоматически соглашаетесь с политикой конфиденциальности для использования любых доступных средств коммуникации таких как: комментарии, чат, форма обратной связи и т.д.oburenie.ru
Водоснабжение загородного дома и дачи из колодца: инструктаж + схемы
Все мы настолько ценим комфорт, что даже обустраивая загородный дом, стараемся окружить себя удобствами. Водоснабжение занимает одну из ключевых ролей при создании комфортных условий к проживанию. Если для владельцев домов, в которых проведено централизованное водоснабжение, заботы по обустройству системы практически решены, то для хозяев, которые планируют провести автономное водоснабжение у себя на участках, все хлопоты ложатся на их плечи. Водоснабжение загородного дома из колодца – один из самых простых и доступных способов обустройства автономной системы подачи воды.
Планируя водоснабжение дачи из колодца, следует учитывать, что для организации системы подачи воды можно использовать только правильно обустроенный источник. Какой вид будет иметь это гидротехническое сооружение, зависит от хозяина. Но его стены должны быть надежно защищены от грунтовых обвалов, а поэтому выполнены из каменной кладки, бетонных колец или деревянного сруба.
О том, как легче всего выкопать колодец, подробнее можно узнать из магазина: https://diz-cafe.com/voda/kak-vykopat-kolodec.html

Самый простой вариант обустройства колодца – с использованием бетонных колец, которые препятствуют не только обрушению почвы, но и стеканию поверхностных вод
Колодезное водоснабжение подразумевает добывание воды с задействованием насосного оборудования и последующее распределение ее по участку и дому. В сравнении с другими вариантами обустройства системы подачи воды, колодезное водоснабжение имеет ряд неоспоримых преимуществ:
- Простота монтажа. Хозяин, владеющий хотя бы базовыми знаниями и навыками строительства, выкопать и обустроить источник сможет самостоятельно. При этом ему не нужно получать официальное разрешение на рытье колодца.
- Минимум затрат. На возведение колодца, в сравнении с той же скважиной, не требуется значительных материальных затрат: достаточно приобрести водяной насос и трубопровод. Обеспечивать водой вырытый источник будет не один десяток лет, причем совершенно бесплатно.
- Свободный доступ к воде. В случае отключения электричества достать воду из колодца всегда можно, вооружившись веревкой и ведром.
Но главным преимуществом автономного водоснабжения дачи из колодца является возможность обустроить его своими руками. Ведь в принципе идея установки такой системы водоподачи не нова и неоднократно опробована на практике. Но проект с разработкой схемы электроснабжения из колодца, а также подбор и монтаж насосного оборудования лучше все же поручить профессионалам. Это позволит предупредить возникновение проблем в процессе эксплуатации системы, возникающих вследствие ошибок, допущенных еще на этапе проектирования.
Однако стоит отметить, что из-за близкого залегания к поверхности земли колодезная вода довольно часто содержит большое количество примесей. Такую воду можно использовать лишь для полива огорода и нужд технического характера.

Очистить воду с большим количеством примесей для употребления ее в пищу проще всего, установив систему фильтрации
Планируя использовать воду для питья, нужно дополнительно предусмотреть установку системы фильтрации. Помимо этого, сам колодец необходимо очищать не менее, чем одни раз в год.
Как провести дезинфекцию воды в колодце, читайте в материале: https://diz-cafe.com/voda/dezinfekciya-vody-v-kolodce.html
Организовать водоснабжение частного дома из колодца невозможно без насоса, который откачивает воду из источника и по присоединенному к нему трубопроводу подает ее в дом. Поэтому при выборе модели следует учитывать мощность агрегата, которой должно быть достаточно, чтоб поддерживать давление воды в районе 1,5 атмосфер на протяжении всей системы труб, проложенной от колодца к дому. Обычные погружные насосы способны откачивать воду с глубины от 9 до 40 метров. Если колодец размещен на значительном удалении от дома, желательно установить более мощный самовсасывающий центробежный насос, который может откачивать воду с глубины до 45 метров.
Выбирая насос, нужно отталкиваться от того, что производительность агрегата должна превышать отметку максимального расхода воды в период наибольшего ее потребления. В среднем «запас» производительности должен быть около 30 %. К примеру: для загородного коттеджа, в котором живет семья из 4 человек, достаточно установить насос производительностью 3-4 куб.м/час. Его будет достаточно не только для обеспечения работы домашней техники, но и для полива огорода приусадебного участка.

Если глубина колодца, от которого предполагается обустраивать автономное водоснабжение, не превышает 10 метров, то лучше всего установить небольшую насосную станцию, оборудованную системой автоматики и гидроаккумулятором
Насосная система хороша тем, что позволяет увеличить ресурс работы самого насоса. Он работает на полную мощность, когда откачивает воду из колодца в гидроаккумулятор, а затем лишь выдавливает необходимое количество жидкости в систему подачи воды, ведущую к дому.
Для обустройства водопровода на дачном участке можно использовать трубы из стали, меди или металлопластика. Последний вариант является более предпочтительным, поскольку полимерный материал довольно легко гнется, что значительно упрощает его монтаж при прокладке трассы. Он не подвержен коррозии.
Технология устройства колодезного водоснабжения включает несколько этапов:
- Разработка или выбор готовой схемы электроснабжения;
- Прокладка траншей для установки кессонов и укладки трубопровода;
- Установка насосного оборудования;
- Монтаж системы водоочистки;
- Прокладывание трубопровода от источника к дому;
- Монтаж и подключение оборудования в доме.
Также будет полезен материал о том, как провести чистку и ремонт колодца: https://diz-cafe.com/voda/chistka-i-remont-kolodca-kak-provesti-profilaktiku-svoimi-rukami.html
Перед установкой насосного оборудования следует позаботиться о разводке системы подачи воды внутри дома.

На готовой схеме должны быть наглядно показаны: источник забора воды, водяной насос с блоком управления, водонапорный бак и трубопровод
Для обустройства автономного водоснабжения от колодца к дому выкапывают траншею, глубина которой должна быть ниже уровня промерзания грунта (в среднем не менее 30 см). Чтобы предупредить коррозийные изменения поверхности металлические трубы желательно покрыть специальным защитным составом.
На дно траншеи укладывают трубу, конец которой выводят через отверстие в колодезном кольце и опускают в воду, не доводя 35-40 см до дна колодца. Трубу необходимо располагать под уклоном в 0,15 м через каждый метр длины изделия. Конец трубы оборудуют сетчатым фильтром, который защищает всасывающее отверстие от попадания примесей, обеспечивая тем самым бесперебойную работу самого насоса.
Подробнее о подборе водяного фильтра: https://diz-cafe.com/voda/filtr-ochistki-vody-dlya-dachi.html
Гидроаккумулятор обустраивают на высоте не менее 1,5 метра от уровня пола, чаще всего — на чердаке или крыше. Благодаря такому размещению в случае отключения электричества будет обеспечен напор воды, при котором она самотеком продолжит поступать в кран.

Закрытое и сухое помещение – оптимальные условия для размещения насосного оборудования, создание которых позволяет продлить срок службы системы водоподачи
Само насосное оборудование лучше размещать в закрытом помещении, где температура воздуха даже в холодное время года не понижается ниже +2°С. Оптимальный вариант – в подсобке дома.
В случае неполадок в системе колодца для предотвращения слива воды из магистрали в дом необходимо предусмотреть обратный клапан, который устанавливают перед входом в насос. Для автоматического отключения насоса желательно установить электроконтактный манометр.
После монтажа всех основных и дополнительных элементов системы, проверяют внутреннюю разводку к точкам потребления, и лишь после этого подключают насосную станцию к щитку управления.
Оцените статью: Поделитесь с друзьями!diz-cafe.com
Схема водоснабжения частного дома из колодца
Проблема водоснабжения стоит довольно остро перед теми, кто решил строить частный дом в удалении от центральных коммуникаций. Решений задач водоснабжения, бесперебойного и автономного, есть только две — скважина, или колодец. Это оптимальный вариант, чтобы ни от кого не зависеть, чтобы всегда в доме была чистая вода в нужном количестве. Скважина — это неплохой вариант, но многие по возможности стараются пользоваться колодцами. Это несколько дешевле, и если позволяет качество воды, будет оптимальным решением.
Содержание:
- Правильная схема — бесперебойная подача
- Особенности колодезного водоснабжения
- Мощность водопогружного насоса
- Накопительная емкость для системы водоснабжения
- Система фильтрации воды
Правильная схема — бесперебойная подача

Схема водоснабжения частного дома из колодца обязана учитывать цели, которые мы ставим перед системой водоснабжения. Важна каждая мелочь, но в первую очередь стоит определиться для чего водопровод нужен в принципе. Это будет только питьевая вода, вода для полива, для бани и душа, для летней кухни или бассейна — все это влияет на комплектующие, варианты развязки труб и места размещения оборудования. Именно поэтому не существует единой схемы, по которой удобнее и выгоднее пользоваться колодезной водой в принципе.

Схематически, любая система водоснабжения должна состоять из обязательных элементов:
- источник водозабора;
- подающее устройство, которое нагнетает воду в систему под определенным давлением, а оно в свою очередь, зависит от удаленности здания от колодца, этажности, уровня потребления в сутки;
- система управления подачей воды, поскольку даже самый простой насос должен как-то запускаться и выключаться;
- водонапорной емкости для обеспечения постоянного давления в системе, которое необходимо для стабильной работы аппаратуры;
- системы труб;
- регуляционной арматуры.
К тому же нельзя забывать о системе отвода воды, канализации, летнего и тепличного полива.

Особенности колодезного водоснабжения
В отличие от скважинного и, тем более, центрального водоснабжения, колодезная схема имеет много особенностей, которые просто нельзя забывать. Колодезная схема подразумевает забор воды с глубины до 10-15 м и это существенно облегчает подачу воды, по сравнению со скважинной системой. Однако, преимуществ у колодезной системы есть и свои преимущества:
- стоимость системы ниже, чем у артезианской или скважины на песок;
- монтаж системы от колодца достаточно прост;
- для водозабора из колодца не требуется специальных разрешений;
- правильно организованный колодец служит довольно долго.

Единственным осложнением может стать отсутствие колодца на участке вообще. Тогда придется тратить деньги на устройство колодца соответствующей глубины. И это важный момент, поскольку неправильно организованный колодец может в будущем принести массу неприятностей. Начиная от попадания талой воды до изменения баланса подземных вод вплоть до непригодности их к употреблению.
Мощность водопогружного насоса

Пожалуй, основной частью системы водоснабжения справедливо считать подающее устройство. От его мощности и конструкции зависит эффективность всей системы, поэтому именно насос заслуживает отдельного внимания. Насос откачивает воду из колодца и под нужным, расчетным, давлением подает ее в дом. Нужно ли говорить, что мощность насоса должна быть достаточной, чтобы поддерживать в системе давление около 1,5 атмосфер во всей системе от самого входа, до последнего крана.

Водопогружной насос, который используется в колодезной системе подачи, может работать на глубине до 40 метров. Но это не значит, что колодец должен быть такой глубины, потому что насосу кроме преодоления высоты, нужно поддерживать давление во всей остальной системе.

Расчетный расход воды — это минимальная производительность насоса. Выбирая марку погружного насоса нужно отталкиваться от 30% запаса по производительности. Средний загородный дом для семьи из четырех человек расходует около 4 кубов воды в час. Это средние данные, но этого количества хватит даже на полноценный полив приусадебного участка.
Накопительная емкость для системы водоснабжения

Система водоснабжения с накопительной емкостью — это наиболее оптимальный вариант реализации подачи воды в условиях, когда могут отключить электричество. А у нас от этого не застрахован никто. Самая простая система — одним накопительным баком. В зависимости от размера, он может обеспечить водой дом на протяжении 16-24 часов при разумной экономии. В качестве накопителя используют простую пластиковую емкость. Многие устанавливают по два бака — для холодной и для горячей воды. Это хорошо и тем, что горячая вода не даст промерзнуть баку с холодной, а при отключенном электричестве она не промерзнет на протяжении нескольких дней, разумеется, если провести качественное утепление.

Размещают накопительную емкость на чердаке. При такой схеме размещения разницы в высоте между дном бака и точкой отбора будет в 5-6 метров и такого давления, будет достаточно, чтобы пользоваться системой до включения электричества.
Система фильтрации воды

Колодезную воду необходимо фильтровать, причем фильтры должны обеспечивать несколько степеней очистки. Фильтры грубой очистки от механических загрязнений крупными фракциями устанавливают еще перед насосом, и они, как правило, поставляются в комплекте с ним. После насоса или насосной станции устанавливается еще один, осадочный, механический фильтр. Он будет проводить более тщательную подготовку воды для того, чтобы тонкие фильтры и другое оборудование были защищены от ржавчины или песка. Этот фильтр должен иметь производительность, соответствующую объему потребления воды. Ошибкой будет устанавливать фильтр с улавливающей способностью меньше 80 нм. В противном случае устройство будет создавать слишком высокое сопротивление потоку и мешать работе насоса, понижая его производительность.

В зависимости от качества воды, устанавливают тонкие фильтры, которые предохраняют систему водоснабжения из колодца от определенных загрязнений, которые характерны именно этому колодцу. Колодезная вода имеет повышенное содержание солей и органики, может иметь бактериологические загрязнения разной степени, поэтому перед установкой системы фильтрации следует подробнее познакомиться с химическим составом воды, которую планируется использовать.

Колодезная система подачи воды гораздо проще скважинной технически, но нюансов по ее реализации ничуть не меньше. Если их учесть, система получится стабильно работающей, подающей чистую воду и в нужных количествах. Удачного планирования и реализации проекта!
Читайте также Поверка счетчиков воды в Москве без снятия, Дренажный насос для канализации
nashprorab.com
