Фонарь солнечный своими руками – Как сделать солнечный фонарик своими руками (часть 1) / Habr
Как сделать солнечный фонарик своими руками (часть 1) / Habr

Солнечные фонарики можно смело разделить на несколько групп, это «авторские», сделанные из каких — то достаточно уникальных вещей и остроумные по задумке, мини — прожекторы, предназначенные для освещения по направлению, или подсветки сверху цветочных клумб и рядовые солдаты дачного освещения — классические фонарики на столбике предназначенные для освещения дорожек. Как и из чего их можно сделать я расскажу в данной статье. Также будет рассмотрено несколько вариантов исполнения электроники для тенистых участков сада, где подзарядка фонарика от солнца затруднена и яркостью освещения придётся немного поступиться.
Основой практически любого самодельного фонарика является его плафон из пластика или стекла выполненный из замысловатого флакона, стакана или рюмки, плафона купленного в магазине, или оставшегося от старой люстры, он может быть детской игрушкой, или того что от неё осталось. Кстати, от источника плафона мои фонарики и получают свои имена, например – «Каприз», «Мельница», «Нескафе», «Лукошко», «Граппа» и т.д… Как показала практика, наиболее удачными плафонами для классических фонариков на столбике являются обычные недорогие рюмки. Они легко чистятся, со временем не мутнеют и не становятся хрупкими в отличии от плафонов китайских фонариков. А подобрав качестве плафонов рюмки с красивым рифлением, можно получить оригинальные световые рисунки и неповторимый внешний вид. Например, фонарик сделанный из рюмки «Каприз» имеет световой рисунок с расходящимися лучиками света:



А вот так выглядит фонарик с плафоном из простой прозрачной рюмки:

А вообще включив фантазию, в качестве плафонов можно также применить совершенно неожиданные стеклянные или пластиковые предметы. Это может быть закончившаяся мельница от приправы:


Или маленькая баночка из-под нескафе:


Баночка от детского питания:


Или даже круглая бутылка из-под водки:

А это исторические фотографии одного из самых первых фонариков сделанного из бутылки из-под крымской граппы и уже давно разбившегося:



Для того чтобы показать основные моменты сборки, я изготовил небольшую партию из четырёх фонариков:

В качестве «мальчиков для битья» на фотографии слева фонарик из Глобуса, справа из Леруа.
В качестве плафонов использовались недорогие рифлёные рюмки, купленные в Глобусе:

В донышке рюмки сверлим отверстие диаметром 6 — 8 миллиметров сверлом по керамограниту, например таким:

Удобнее всего сверлить на сверлильном станке, выставив обороты в пределах 800 – 1000 и опустив рюмку в неглубокую ёмкость с водой для лучшего охлаждения. Но на крайний случай сгодится обычный шуруповёрт, собственно им я практически все свои плафоны для фонариков и сверлил. При сверлении обязательно придерживайте стеклянную деталь рукой одетой в матерчатую защитную перчатку, чтобы не порезаться, если от излишнего усилия, или внутреннего напряжения стекло лопнет. Но в тоже время будьте внимательны, чтобы перчатку не намотало на сверло.

Основание для солнечной батареи вырезается из листового ПВХ пластика толщиной 5 – 6 мм при помощи электролобзика, или как в моём случае на ЧПУ:

Этот пластик широко применяется в рекламе и его обрезками можно разжиться в рекламных конторах.
При помощи паяльного фена в центр вплавляется мебельная гайка М4:

К солнечной батарее припаиваются провода. Для того чтобы исключить возможность короткого замыкания солнечной панели мебельной гайкой, дорожки сразу за точками пайки перерезаются:

Солнечные батареи применяются четырёх элементные, с рабочим напряжением 2 вольта. Как показали расчёты, приведённые в статье «Солнечные фонарики – нам надо ярче», лучше применять солнечные батареи размерами 60х65 мм и более, а перед тем как клеить солнечную батарею к основанию её нужно проверить. По моему опыту в партии из десяти солнечных батарей как правило одна попадается в виде «третий сорт не брак», а на заре моих экспериментов с использованием энергии солнца в первом заказе из десяти солнечных панелей, работоспособными приехало только четыре. Положив панели в ряд и по очереди сфотографировав какое напряжение они выдают, я отослал фотографии продавцу и инцидент решился в мою пользу. Вывод – не гоняться за совсем дешевизной и пользоваться магазинами с несколькими годами работы и хорошей репутацией. Для проверки солнечных панелей потребуется светильник с лампой накаливания мощностью 75 ватт и мультиметр. Переключим мультиметр в предел измерений постоянного тока 10 А и подключим к нему солнечную батарею. У исправной батареи на расстоянии 2…50 сантиметров от лампы накаливания ток должен плавно меняться в пределах 0,01….0,4 ампера.
Основание панели и низ солнечной батареи обезжириваем спиртом, или растворителем, при этом не допускаем попадания растворителя на лицевую часть солнечной панели во избежание замутнения, затем клеим солнечную батарею к основанию водостойким клеем, например таким:


Излишки клея выдавленные при соединении солнечной панели и основания убираем при помощи ветоши, отверстия через которые выведены провода герметизируем при помощи того же самого клея, или герметика.
А теперь вкратце про светодиоды, точнее их цветовую температуру. Светодиоды с цветовой температурой около 3000К отличаются тёплым «ламповым» светом и ночью более приятны для глаз, но хуже освещают. Свечение светодиодов с температурой 6000К отдаёт в «синьку», но окружающее пространство они освещают лучше. Для примера, на переднем плане фонарик «Каприз» со светодиодами с цветовой температурой 3000К, а на заднем плане фонарик «Мельница» со светодиодами с цветовой температурой 6000К:

Из ПВХ трубки диаметром 4 – 5 миллиметров, отрезанной в длину по размеру плафона, делаем основание для светодиодов 5730. В качестве материала отлично подойдут трубки от воздушных шариков, которые раздают на всяких мероприятиях.
Светодиоды приклеиваем на основание примерно по центру плафона:

Подпаиваем провода и фиксируем их вместе с проводами от солнечной панели термоусадкой белого или нейтрального цвета и обязательно защищаем от влаги двумя слоями цапон – лака, или аналогичного:

Устанавливаем плафон, протягиваем провода и завязываем их в узел, он будет распределять нагрузку по всем точкам пайки предохраняя от обрыва, в случае не аккуратного обращения:

Собираем плафон при помощи пластиковых шайб диаметром 28 миллиметров с прорезью, проставки из отрезка любой пластиковой дюймовой трубы длиной около 10 мм, шпильки, шайбы и гайки М4:

И подпаиваем к проводам плату электроники:

Плату обязательно защищаем от влаги двумя слоями цапон – лака, или аналогичного.
Немного остановимся на рабочих токах фонариков на примере схемы на микросхеме QX5252 (схема 11 из статьи «Солнечные фонарики – нам надо ярче»):

Ссылка на архив со схемами и печатными платами (в формате P-CAD 2006 и .pdf)
Ввиду того что потребление схемы с указанными номиналами составляет 100 – 110 мА, фонарик основанный на данной схеме чтобы светить до рассвета в течении всего дачного сезона должен устанавливаться только на открытое пространство без затенения от построек и деревьев, но на практике это не всегда возможно. Поэтому несмотря на появление в магазинах одной далёкой страны солнечных панелей с размерами 50х80 мм и заявленным током в 300 мА, в ряде случаев возможно придётся умерить аппетиты и уменьшить потребление фонариков. Для того чтобы посмотреть на сколько при этом уменьшится яркость, в двух фонариках ток потребления был уменьшен путём увеличения номиналов токозадающих дросселей, в одном до 67 мА (L1 = 33 мкГн), в другом до 45 мА (L1 = 47 мкГн). Перед окончательной сборкой их яркость была измерена люксометром, результаты приведены в таблице (схемы 8, 10, 11 приведены в статье «Солнечные фонарики – нам надо ярче»):

Как видно из таблицы яркость фонариков с уменьшением тока потребления вполне ожидаемо снизилась. Но при этом в самом худшем случае яркость свечения самодельного фонарика превосходит самого лучшего китайца из Леруа практически на порядок. Исходя из этого имеет смысл разделить фонарики по потреблению от АКБ на несколько групп предназначенных к установке на открытом пространстве, в полутени и для тенистых мест, что позволит им светить до рассвета практически независимо от облачности днём раньше. На фотографии слева направо фонарики с током потребления 45 мА (L1 = 47 мкГн), 67 мА (L1 = 33 мкГн) и 109 мА (L1 = 22 мкГн):

Фотосессию фонариков на природе к сожалению провести не удалось, но в домашней обстановке различий по яркости практически не видно. Конечно в реальных условиях разница будет более заметна, но ради стабильной работы фонариков на тенистых участках, яркостью можно немного пожертвовать, выбор за вами.
В качестве стоек для фонариков можно использовать практически любые подходящие по диаметру обрезки полипропиленовых водопроводных труб диаметром 30 — 50 мм оставшихся после ремонтов у вас, или друзей:

Так же вполне сгодятся самые недорогие серые ПП трубы:

Длина стоек выбирается в зависимости от того насколько часто прокашиваются дорожки и газоны на участке, на который вы планируете установить солнечные фонарики. Если трава регулярно косится и её высота небольшая, то лучше выбрать длину стоек 20 – 30 сантиметров, а если трава косится от случая к случаю, то тогда лучше увеличить длину стоек до 35 – 40 сантиметров, иначе фонарики будут просто не видны. Диаметр трубы подбирается исходя из художественного замысла и размеров выбранного плафона фонарика.
Если плафон немного больше по диаметру чем труба, то можно использовать наплыв ПП трубы, срезав кольцо под уплотнитель, например как у фонарика «Нескафе»:

Аналогичное решение было использовано и в фонарике «Лукошко».
Электронику и АКБ в фонарике можно разместить непосредственно в плафоне, если его размеры позволяют, или в стойке. Про фонарики с электроникой в плафоне мы поговорим в следующий раз, для них стойка представляет собой просто крашеную трубу подходящего диаметра, а на примере серой ПП трубы диаметром 30 мм я покажу как изготавливается стойка для фонарика с отсеком под электронику. В уже отрезанной по длине заготовке на расстоянии 9 — 10 см от верха сверлим четыре отверстия диаметром 2 — 3 миллиметра для слива конденсата из будущего батарейного отсека:

Из пластика, или пенопласта изготавливаем донышко отсека электроники и вклеиваем на водостойкий клей, или герметик, подгоняя по высоте заподлицо к сливным отверстиям, чтобы электроника и АКБ внутри стойки не плавали в дождливую погоду в воде. Вообще боковые отверстия в стойке спорное решение с точки зрения эстетики, но до этого в нескольких фонариках я сделал сливные отверстия в донышке батарейного отсека и погасшие фонарики постоянно приходилось «перезапускать», по несколько раз втыкая и выдёргивая разъём АКБ, чтобы восстановить в нём контакт, периодически пропадающий из — за влаги идущей в отсек электроники от земли.
Трубы белого цвета неплохо смотрятся в качестве стоек, а вот трубы серого цвета лучше покрасить. Я в основном использую зелёный цвет, в траве он смотрится наиболее органично. С помощью растворителя, например 646, со стоек тщательно оттираются надписи и обезжиривается остальная поверхность. Стойки покрываются грунтовкой предназначенной к применению по пластикам, например такой:

Затем красятся в 2 слоя краской из баллончика, например такой:

Перед покупкой краски надо обязательно убедиться, что она подходит для пластиков.
Хотя материалом труб и является полипропилен, который очень плохо окрашивается, но как показала практика, трубы покрашенные данной краской если их не пинать ногами вполне держаться уже несколько сезонов, сохранив неплохой внешний вид:

Материалом колышков фонариков являются черенки для грабель и лопат диаметром 24, 28 и 30 мм. Для серых ПП труб диаметром 30 мм идеально подходят только колышки диаметром 28 мм. Под видом 30 мм могут продаваться 28 мм черенки, причём частенько по качеству они ни на что кроме колышков не годятся.

При помощи электролобзика колышки нарезаются длиной примерно 20 сантиметров и покрываются двумя слоями яхтного лака.
Будет также неплохо, если перед покраской обработать их антисептиком для дерева:

Если в качестве стойки используется труба внутренним диаметром больше 24 – 30 мм, то для чтобы колышек в ней болтался, можно изготовить проставки, например из листового ПВХ пластика подходящей толщины, прикрепив их при помощи степлера, или мелких обойных гвоздиков. Вот как это выглядит для 40 мм и 50 мм стоек:

В заключение поговорим во сколько же обходится один фонарик. Основные материалы и комплектующие в расчёте на изготовление десяти фонариков без учёта мелочёвки в виде лака, проводов и пластика приведены в таблице:

Резюмируя можно сказать, что солнечные фонарики для освещения садовых дорожек «не имеющие мировых аналогов» можно вполне собрать «на коленках» в течении нескольких долгих зимних вечеров своими руками. Их итоговая стоимость оказалась дороже чем у китайских солнечных фонариков продающихся в наших торговых сетях, но по яркости освещения они на порядок превосходят поделки из поднебесной. Данные нюансы сборки не являются постулатом, но являются ориентиром для вашего творчества.
Небольшой обзор солнечных фонариков
Солнечные фонарики — нам надо ярче
habr.com
Как отремонтировать солнечный фонарь своими руками | Своими руками
Солнечные фонарики для сада есть почти у всех. И ломаются они часто. И что же? Покупать новые? Отнюдь!
Я использую садовые фонарики на солнечных батареях на даче больше 5 лет и с уверенностью заявляю, что даже самые дешевые и ненадежные из них очень просто вернуть к жизни. Электрическая схема садового фонаря настолько проста, что там вроде бы нечему ломаться… если бы не плохое качество сборки.
Самая распространенная неисправность – плохой контакт аккумулятора с контейнером питания. Не буду рекомендовать народный метод – ударить по фонарику, так как эффект если и будет, то кратковременный. Правильное решение – разобрать и зачистить контакты контейнера питания и полюса аккумулятора.
Само устройство очень простое. Темное стеклышко – это солнечная батарея. Ток, который она вырабатывает в светлое время суток, заряжает аккумулятор, питающий светодиод в темное время суток. Включением светильника управляют фотоэлемент и микропроцессор (в самых простых фонариках – транзисторы).
Для излучения света применяются светодиоды, они, в отличие от ламп накаливания, имеют значительно меньший ток потребления, а следовательно, могут светить дольше.
Фотоэлемент – это полупроводниковый прибор, который преобразует световую энергию в электрическую. Обычно располагается в одной плоскости с солнеч-ной батареей или они выполнены одним блоком.
Микропроцессор может задавать разные режимы работы светильников – например, переливающиеся цветами гирлянды или мерцающие свечи.
Далее я перечислю наиболее частые поломки фонариков на солнечныхъ батарейках и способы их устранения.
Плохой контакт аккумулятора с контейнером питания
Если фонарик раньше не использовался, вполне вероятно, что проблема заключается в неудаленной стартовой полоске (вкладыш между аккумулятором и контейнером).
Ссылка по теме: Как зарядить гелевый аккумулятор – ремонт и восстановление
Если же фонарик какое-то время работал, а потом начал «хандрить», стоит зачистить окислившиеся контакты контейнера (скажем, наждачной бумагой).
Возможно, аккумулятор несколько смещен по отношению к контактам контейнера (а такое может случиться, если производитель сэкономил и использовал нестандартный контейнер). В этом случае нужно аккуратно вытянуть минусовую пружинку, предварительно вытащив аккумулятор. Дополнительно рекомендую закрепить аккумулятор в контейнере при помощи двустороннего скотча.
Аккумулятор полностью разряжен
Либо аккумулятор вышел из строя, либо он не заряжался, например, потому, что фонарик установлен в тени. В этом случае можно проверить напряжение на аккумуляторе с помощью тестера (напряжение должно быть в пределах от 1,1 до 1,4 В) и попробовать подзарядить аккумулятор, установив фонарик в солнечном месте.
Читайте также: Предпусковой подогреватель для двигателя своими руками
Солнечный фонарь не зажигается в темноте или горит и на свету, и в темноте
Возможно, проблема кроется в паяных соединениях, и придется вскрыть корпус фонарика.
Я первым делом проверяю, все ли провода на месте, нет ли обломов или отрывов, а также насколько качественно выполнены места пайки проводов. Если в местах пайки виден зеленый, синий или белый налет в виде кристалликов соли, значит, пайку выполнили активным флюсом, а места паек не промыли. Такая технология применяется для ускорения процесса сборки, но вот качество при этом сильно страдает. В уличных условиях происходит ускоренная коррозия в местах пайки, которая ухудшает контакт или даже растворяет пайку.
Разноцветный «иней» на печатной плате внутри фонарика я удаляю ватным диском, смоченным в ацетоне. Просто протираю плату, до тех пор пока ватка не будет чистой. Потом промываю плату под струей горячей воды из-под крана, растирая жесткой кисточкой для лучшего смыва остатков флюса, затем тщательно просушиваю. После этого, как правило, фонарик начинает работать в обычном режиме. У меня, например, прошедший подобное испытание светильник уже не-
сколько лет успешно работает. Правда, дополнительно я обработал все соединения корпуса бесцветным герметиком, так как после разборки и сборки швы могли сойтись неплотно.
Фонарик на солнечных батарейках целый день стоял на солнце, а с наступлением сумерек погас очень быстро
Скорее всего, аккумулятор устарел, обычно его срок службы не больше 5 лет. Старый аккумулятор быстро теряет свою емкость, и фонарик с таким аккумулятором долго не посветит.
А может быть, помутнел (от времени) защитный колпак над солнечной батареей. Особенно часто это происходит у бюджетных моделей, колпак которых выполнен из оргстекла. В более дорогих фонариках используется обычное стекло, оно служит дольше. Если оргстекло испачкалось, его можно помыть с использованием моющего средства для стекол. Только учтите, что абразивные порошки и пасты оргстеклу противопоказаны!
Читайте также: Подсветка для клавиатуры своими руками
Если стеклышко корпуса солнечного фонарика разбилось
В этом случае можно попробовать решить проблему, подобрав подходящую замену из подручных материалов. Так, я заменил сломанный корпус фонарика куском пластиковой бутылки. Пусть цветопередача немного изменилась, но фонарь продолжает свою службу.
©А.БЕЛК Московская обл.
ИНСТРУМЕНТ ДЛЯ МАСТЕРОВ И МАСТЕРИЦ, И ТОВАРЫ ДЛЯ ДОМА ОЧЕНЬ ДЕШЕВО. БЕСПЛАТНАЯ ДОСТАВКА. РЕКОМЕНДУЕМ — ПРОВЕРЕНО 100% ЕСТЬ ОТЗЫВЫ.

Реклама
Ниже другие записи по теме «Как сделать своими руками — домохозяину!»
Подпишитесь на обновления в наших группах.
Будем друзьями!
kak-svoimi-rukami.com
Зарядное устройство на солнечных батареях из садовых светильников

В прошлой статье уже рассказывалось о том, как сделать солнечную панель из старых садовых светильников. Так как мощность солнечных элементов используемых в них не столь велика, то для создания панели средней мощности требуется достаточно большое количество элементов. После сборки солнечной панели, у автора осталось еще несколько садовых светильников, но для еще одной солнечной панели их недостаточно. Поэтому автор решил сделать зарядное устройство на основе солнечных элементов, используемых в садовых светильниках.
Материалы, которые использовал автор для создания зарядного устройства на солнечной энергии:
1) отрезок листа фанеры
2) садовые фонари 4 штуки
3) диод Шоттки
4) паяльник и необходимые расходники
5) аккумуляторные батарейки АА или ААА.
Рассмотрим основные этапы создания и сборки данного зарядного устройства.
Для начала автор рассчитал примерное количество солнечных элементов от светильников исходя из их мощности и мощности необходимой для питания аккумуляторных батарей. В итоге для создания зарядного устройство необходимо как минимум четыре садовых светильника.

После этого автор приступил к разборке садовых фонарей, чтобы достать из них солнечные элементы. Так же можно использовать имеющиеся держатели для аккумуляторов, а вот плата и светодиод в данной конструкции не пригодятся.
При желании можно аккуратно отделить солнечные элементы от крышки садового светильника, так как элементы покрыты специальной смолой, то они достаточно крепкие и при должном подходе останутся целыми. После чего поместить эти элементы в пластиковый корпус. Однако проводить подобную процедуру стоит только если вам необходим красивый внешний вид изделия, в ином случае допустимо использование элементов вместе с крышками. Автор не стал добавлять себе работы и просто прикрепил четыре солнечные элемента вместе с крышками на лист фанеры. После этого автор стал соединять элементы в одну конструкцию.
Ниже приведена схема подключения солнечной батареи, которая будет питать аккумуляторы:

Как видно из схемы, соединяются все элементы параллельно. Для того, чтобы аккумуляторы не разряжались через солнечные элементы при слабой освещенности, автор установил в разрыв между солнечными элементами и аккумуляторами диод Шоттки. Благодаря этому диоду зарядное устройство будет накапливать энергию на солнце, а в темное время суток успешно ее сохранять.

В итоге получилось такое зарядное устройство из 4 солнечных элементов от садовых светильников, которые питают аккумуляторные батареи.
Источник
Доставка новых самоделок на почтуПолучайте на почту подборку новых самоделок. Никакого спама, только полезные идеи!
*Заполняя форму вы соглашаетесь на обработку персональных данных
Становитесь автором сайта, публикуйте собственные статьи, описания самоделок с оплатой за текст. Подробнее здесь.usamodelkina.ru
Садовые фонарики на солнечных батареях. Ремонтируем сами. Часть вторая.
Продолжение, первая часть на сайте Дом Белка.
Прошёл ровно год после первой статьи, время подводить итоги. Наконец-то удалось сделать часть фотографий садовых светильников в темноте, я выложил их ниже по тексту. Приятно также отметить, что и другие садовые участки увлеклись ночной электрификацией. А что? Удобно и красиво!Семь фонариков оригинального светло-зелёного цвета отлично потрудились в прошлом году, но после зимнего хранения у двух отказал аккумулятор. Вместо 1,1 — 1.4 вольта они показывали 0,3, в каком бы зарядном устройстве не побывали. А ведь на зимнее хранение ушли все полностью заряженными и хранились при низкой температуре.
Если бы изготовитель комплектовал изделия надёжными аккумуляторами, то фонарик из-за
высокой цены был бы неконкурентноспособным.
Выявить неисправный аккумулятор проще простого.
В домашнем хозяйстве обязательно должен быть тестер, лучше с цифровой индикацией. Этим прибором и замеряем напряжение аккумуляторной батареи. Ставим предел = 2 V, что означает постоянное напряжение, оно же соответствует символу DC. Если после пребывания, ну хотя бы часа в зарядном устройстве, показание на элементе не изменилось в большую сторону, то его место в контейнере для технических отходов. Проверку аккумулятора можно произвести в заведомо исправном садовом фонарике. Причем, солнышко ждать не надо, достаточно использовать осветительную лампу, лучше энергосберегающую, мощностью 11-14 Ватт. Энергосберегающие лампочки не сильно нагреваются в процессе измерения, поэтому не принесут порчу фонарю.
Аналогичным образом, имея заведомо исправный аккумулятор, проверяют работоспособность самого садового фонарика, а именно момент заряда аккумулятора от солнечной батареи аккумулятора. Для этой цели желательно использовать слегка разряженный аккумулятор с напряжением около 1,2 вольта. Если при включенной осветительной лампе показание прибора, измеряющего напряжение, начнёт увеличиваться, а цифровой прибор покажет изменение в четвёртом знаке в плюсовую сторону уже в течение нескольких минут – значит, солнечная батарея исправна. Полностью работоспособен фонарь, когда он горит в темноте и гаснет на свету.Плохой контакт в контейнере питания — основная причина неисправности фонаря. Использование активного флюса для распайки проводов приводит к образованию солей на контактах контейнера питания. Аналогичный голубой налёт может быть и на монтажной плате электронного устройства фонаря. Такое изделие нуждается в ремонте.
| Окисление контакта контейнера. |
| Окисление контакта контейнера. |
В придачу мне подарили новые фонарики в виде светящихся лягушек. Время строить небольшой водоём для купания малыша или будущих малышей. Фонарь из пластиковой бутылки перезимовал на грядке, и с ним ничего не случилось. Правда, высокий сугроб разобрал его на две части, оставив лежать в весенней луже. Я его поднял, очистил от грязи, сложил, водрузил на место. Вроде ничего плохого не случилось. Да это видно на фотографии.
Один из этих фонариков отказал сразу, ещё в прошлом году. Конструкция, как выяснилось, была неразборной. Даже проверить напряжение на аккумуляторе не было никакой возможности. Но для этого и существует острый нож, с помощью которого и добираемся до элемента питания. В этих светильниках контейнер питания является выключателем, нажимом рычажка он смещается относительно элемента питания. Сам же аккумулятор в контейнере сместился и не контачил. Но отверстие теперь сделано не зря, да и выключатель теперь не нужен. Для хранения достаточно только вынуть элемент из контейнера.
Больше всего отказов у моргающей гирлянды, а всё дело в двух контактах. Как надёжно соединить их с солнечной батареей, ума не приложу.
Разбирая гирлянду в
очередной раз, хорошо тестер был под рукой, обнаружил, что неисправен один из
аккумуляторов, а их там целых три! В процессе заряда они нагреваются, и
дополнительно нагревается на солнце чёрный корпус электронного блока солнечной
батареи, в котором они находятся. Высокая температура нежелательна для аккумуляторов,
вероятность отказа такого изделия возрастает в три раза, поскольку элементов
питания целых три штуки.
| Этот симпатичный китайский тюльпан даже не пытайтесь втыкать в грядку, он нарушит вам всю экологию. Проработает он ровно столько, сколько продержится в вазе свежесрезанный цветок. |
| Тюльпан оказался герметичным снизу и в сезон дождей его корпус полностью наполнился водой. Разбавленный в воде активный флюс успел растворить ножку светодиода, а также вывел из строя выключатель. После чистки ватным тампоном, смоченным в ацетоне и замены светодиода, фонарик заработал. |
Снова осень, темнеет быстро. В это время года фонари просто необходимы. Был в гостях у сына и обнаружил, что 2 фонаря не светят. Тестера с собой не было, и я решил взять их с собой, и дома, не торопясь проверить. Вот они на фото. Всё очень просто, аккумуляторная батарея показывала 0 вольт. Поставил новые элементы питания, и всё заработало. Первый фонарик я уже чинил в прошлом году. У него была интересная неисправность. Если его подвесить — то не горит, если поставить — то горит. Надо снять верхний колпак и на нижней части корпуса фонаря отогнуть вверх 2 контакта, к которым присоединены провода свечки. Сама конструкция оригинальна, свеча мерцает, как бы горит пламя по-настоящему. Второй фонарь сделан на века, чувствуется отечественное производство, его корпус не думает стариться. Надо только вовремя менять аккумулятор.
Поздняя осень, все реже и реже ездим на дачу. Солнечных дней всё меньше и меньше. За день аккумуляторная батарея полностью не заряжается. С наступлением сумерек фонарик загорится на 15 минут и погаснет. Не очень хороший режим работы аккумулятора, время позаботиться о нём и о самом фонаре. Ведь новый элемент питания стоит дороже самого фонаря. Обычно поздней осенью я разбираю свои светильники, протираю от грязи и складываю в упаковочные коробки до весны. Сами же элементы питания ставлю на зарядку. Хорошо, если есть нормальное зарядное устройство, в том смысле, что сможет переварить ваш сильно разряженный элемент, а не заморгать с испугу, думая, что подсунули что-то не то. Где я только не заряжал свои аккумуляторы: в батарейном отсеке карманного приемника, который был рассчитан на питания от аккумуляторов с последующей зарядкой, и контейнере радиомышки, работающей от тех же элементов питания.
Внимание, сами же читатели, а именно,
Владимир, предложил заряжать от телефонной зарядки, подсоединив последовательно с контейнером питания резистор,
ограничивающий ток заряда. В этом году я воспользовался сам этим советом.
Действительно очень удобно. Стандартная телефонная зарядка вырабатывает
постоянное стабилизированное напряжение 5 вольт. К ней необходимо приобрести
шнур питания и разнокалиберные контейнеры на все виды используемых элементов
пинания, а каждый контейнер питания подсоединить через свой резистор. Теперь какой резистор поставить. Обычно на
аккумуляторе написан его ток, а это значит, что заряжать надо током в 10 раз
меньшим, например, если написано 550 mAh., значит заряжать надо током 55 мА, если написано 850 mAh,то разряжать надо током
85 мА и т. д. Значение тока можно выставить по тестеру, установив его в режим
А=, предел 200 m с
помощью переменного резистора (от 50 до 220 Ом, с мощностью рассеивания от 1 Вт
и выше), включенного последовательно в цепь, плюс последовательно резистор 12
Ом с аналогичной мощностью, чтобы ограничить общий ток. Однако, после
нескольких практических подходов я пришёл к выводу, что можно всё упростить и
оставить только один резистор с номиналом 30 Ом, мощностью рассеивания от 1 Вт
и выше, и заряжать не 10 часов, а 14. 
Простое зарядное устройство для аккумуляторов разной конструкции
можно сделать самому.
| Рисунок монтажный. |
| Электрическая схема зарядного устройства. |
В таком изделии можно заряжать сразу несколько аккумуляторов, но больше 4 -5, я бы не советовал, всё зависит от исходного тока зарядного устройства. Если средний ток заряда каждого элемента около 100 мА, то зарядное устройство должно быть рассчитано на 500 мА .
| Диоды могут пригодиться. |
Для одновременной подзарядки нескольких элементов потребуются выпрямительные диоды. Можно аккуратно разобрать корпус сгоревшей энергосберегающей лампы, в её монтажной плате до 6-ти таких диодов. На всякий случай измерьте их сопротивление тестером, в прямом включении они должны показать сопротивление около 30 кОм.
Чтобы быть уверенным, что элемент в контейнере контачит, желательно использовать светодиоды, они будут индицировать прохождение тока.
Недостаток устройства – это необходимость помнить, что через 10 — 14 часов его надо выключить или вынуть заряженные элементы питания.
![]() |
| А Вы зарядили свои аккумуляторы? |
dedclub.blogspot.com
Делаем светильник на солнечной батарейке
Предлагаем вашему вниманию обзор видеоролика по изготовлению светильника на солнечной батарейке. Этот светильник будет автоматически включаться, когда наступит тьма и отключаться, когда будет светло. Также в светлое время дня аккумулятор светодиода заряжается от солнечной батарейки.
Начать можно с просмотра авторского видеоролика
Нам понадобится:
— солнечная батарея 5.5 вольт, 90 мАч, размером 65х65 мм;
— светодиодная лампочка;
— резистор на 3.3 Ом;
— резистор на 50 кОм;
— диод;
— кнопка выключения;
— силикон;
— транзистор IRF7832;
— пластиковая коробочка;
— аккумулятор на 3.7 вольт;
— коробочка для аккумулятора.
На боках коробочки, которую будем использовать в качестве корпуса, проделываем отверстия для крепежных болтов.
Ставим болты в отверстия.
Теперь необходимо собрать все элементы вместе, но перед этим можно взглянуть на схему предстоящей сборки.
Спаиваем все элементы по схеме, не забывая изолировать все термоусадкой и горячим клеем.
Автор идеи решил не использовать выключатель и установить самоделку в качестве дворового светильника на даче.
Вначале сборки закрепляем светодиод при помощи силикона на крышке коробочки. Предварительно на крышке нужно просверлить отверстие, чтобы светодиод светил через него.
Также силиконом приклеиваем солнечную батарейку на обратной части коробочки.
Также по словам автора, в этом случае силикон жалеть не следует, поскольку он очень важен для сохранения герметичности.
Продолжаем сборку. В конце фиксируем крышку коробочки силиконом. Важно закрыть все возможные отверстия, чтобы в конструкцию не попало влаги. Уникальность и простота использования силикона в том, что при необходимости его можно с легкостью удалить, заменить что-то внутри конструкции, и снова заклеить. Однако по словам автора, изготовленное таким образом устройство будет работать примерно 3 года.
Доставка новых самоделок на почтуПолучайте на почту подборку новых самоделок. Никакого спама, только полезные идеи!
*Заполняя форму вы соглашаетесь на обработку персональных данных
Становитесь автором сайта, публикуйте собственные статьи, описания самоделок с оплатой за текст. Подробнее здесь.usamodelkina.ru
ФОНАРЬ С СОЛНЕЧНОЙ БАТАРЕЕЙ
Как извесно, прогресс не стоит на месте. Развитие новых технологий обусловило появление на рынке новых сверхъярких светодиодов, стоимость которых с каждым годом снижается. Появилось и много инновационных изделий на основе этого полупроводникового прибора. Все эти новшества возникают только благодаря одной цели — энергосбережению. Государством, внедряющим повсюду новые »зеленые технологии», является Китай (уже перещеголявший в плане инноваций и схемотехники Японию). Рынок просто заполонили светодиодные (и не только) девайсы из Поднебесной, цена которых довольно демократична, по сравнению с аналогичными изделиями европейских производителей. Одним из новаторских устройств,массово ввозимом в нашу страну, является садовый декоративный светодиодный фонарь с зарядкой на солнечной батарее.

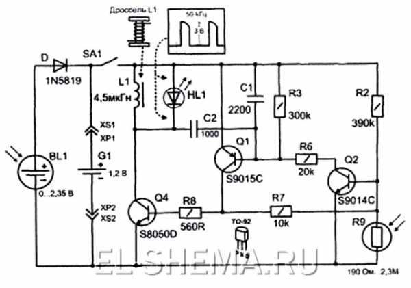
Рассмотрим его подробнее. »Вскрытие» пациента показало вот что. Питается светильник от NI-MH (никель-металлгидридного) аккумулятора емкостью 600мА*ч напряжением 1,2В.

В качестве осветительного элемента применен обычный сверхяркий светодиод белого свечения; в роли зарядного устройства выступает солнечная панелька размером 5 на 5см, выдающая в погожий солнечный день до 2,3В напряжения. Осмотр печатной платы устройства практически ничего не прояснил — кроме токового дросселя и неизвесной микросхемы, с 4 выводами и надписью на корпусе 5252F на плате ничего нет! Поиск по базам даташитов и базам LED преобразователей (драйверов) тоже ничего не дал.

По всей видимости это очередная инновация китайских мастеров (копирование фирменной микросхемы с упрощением внутренней части).

Так как светильник с одним светодиодом светит довольно тускло (оно и понятно, ведь главная цель такого девайса — декоративная функция) была предпринята попытка модернизации. Во первых, колпак светильника из прозрачного пластика недостаточно рассеивает направленный поток света от диода, поэтому для усиления эффекта рассеивания была предпринята попытка оклеить внутреннюю часть крышки плафона фольгой.

Помимо этого можно посоветовать применить вместо одного светодиода три сверхярких, включенных в паралель, хотя это сократит время свечения светильника с 8 часов до 4-6. Можно пойти другим путем — заменить дроссель на более мощный и диод на матрицу из 4 диодов. Эта модернизация также сокращает время свечения прибора в темное время суток. Если же эксперименты привели к поломке электронной части изделия, то ремонт можно произвести только полностью заменив электронную начинку (ведь микросхемы с такой маркировкой не продаются ни в одном из российских радиомагазинов). Можно полностью заменить внутреннюю схему, применив разработку инженеров из Дании и построив транзисторный преобразователь.

Или обратиться еще к одному западному источнику.

Дроссель для этой схемы придется мотать на ферритовом кольце диаметром 10 и толщиной 3мм. Обмотка содержит две секции по 20 витков провода 0,2-0,3мм. Вообще же тема применения преобразователей для сверхъярких светодиодов довольно обширна и интересна с точки зрения экспериментов.


Что же касается нашего светильника, то он практически вечный (если конечно активно не вмешиваться в его работу). Неисправности, которые могут в нем возникнуть, носят специфику всех приборов, работающих на открытом воздухе — окисление контактов в аккумуляторном отсеке, непропай радиоэлементов и окисление дорожек под действием осаждающейся из воздуха влаги (можно покрыть плату дополнительным слоем цапонлака), выход из строя батареи. Батарею можно заменить на аналогичную Ni-Cd (никель-кадмиевую). Для профилактики батареи желательно хотябы раз в месяц заряжать ее от сетевого зарядного устройства, либо поставить переключатель, для отключения питания схемы светодиода, а аккумулятор зарядить полностью в течении 2-х световых дней (все таки у нас не Африка, бывают и пасмурные дни). Данный декоративный светильник исправно проработал в течении 2-х дачных сезонов (без замены батареи), и при всей своей простоте и неприхотливости является изделием, несущим в себе смысл главной в наше время технологической идеи — энергосбережения!

В заключении хочется напомнить о том, что скоро Новый Год и в продаже появились свежие инновационные разработки от китайских инженеров — светодиодные гирлянды с зарядкой от солнечной энергии. Очень надеюсь что в скором времени на наших страницах появится статья и о таких изделиях! Автор: Электродыч.
el-shema.ru
Как сделать садовый светильник на солнечных батареях
В саду, на даче, на приусадебном участке вечером должно быть освещение. Но как быть, если электроэнергия стоит дорого, нет возможности протянуть кабель на участке, а в темноте много не погуляешь.В этом случае можно купить или собрать своими руками светильник на солнечных батареях. Он достаточно хорошо освещает территорию вокруг, не требует подключения к централизованной электросети, к тому же выпускаемые модели очень красивы и создают уютное и комфортное освещение.
Такой уличный светильник для сада лучше всего установить на открытом месте, чтобы он мог заряжаться от солнечного света. В конструкцию встроен фотоэлемент, который преобразует солнечную энергию в электрическую, а она, в свою очередь, накапливается на аккумуляторах, установленных в электрической цепи.
Чтобы экономить энергию батареи, в светильники устанавливаются не обычные лампы накаливания, а светодиодные, за счет чего накопленной за день энергии вполне хватает для освещения территории в ночное время.
Отличие моделей на солнечных батареях от обычных
- Такую конструкцию можно установить в любом месте, так как для нее не требуется тянуть провода от электросети.
- Светильники такого вида полностью безопасны для здоровья окружающих.
- Используя различные модели, можно создать великолепный дизайн ландшафта.
- Одним из главных преимуществ этих конструкций является то, что они экономят электроэнергию.
- Для зарядки батареи достаточно дневного света, причем заряжаются они даже при пасмурной погоде.
После того, как конструкция надежно укреплена, она начинает собирать заряд на аккумуляторы через фотоэлемент. Эта конструкция рассчитана так, чтобы с наступлением сумерек она подключалась автоматически.
От того, какой мощности установлены светодиодные лампы, зависит время работы осветительного прибора. В среднем оно составляет 6-10 часов.Чаще всего в продающихся моделях установлены светодиоды белого цвета.
При желании светильник можно модернизировать и установить разноцветное освещение, которое придаст оригинальности приусадебному участку.
Изготовление своими руками
Можно купить готовые модели уличных светильников на солнечных батареях, благо, сейчас в интернет-магазинах их представлено большое множество, но для того чтобы собрать уникальную конструкцию, придется немного потрудиться.Такое произведение ручной работы великолепно украсит любой приусадебный участок, сделает ландшафт оригинальным и неповторимым.
Что же нам понадобится для сборки? Прежде всего, нужны аккумуляторы с минимальной емкостью 1500 мА/ч, у которых на выходе клемм напряжение 3,7 В.
Лучше всего приобретать «пальчиковые» модели Ni-MH, потому что за дневное время аккумулятор емкостью 3000 мА/ч все равно не успевает зарядиться полностью. Для полной зарядки такого устройства достаточно 8 часов дневного света.
Для того чтобы аккумулятор заряжался, в магазине радиодеталей нужно купить солнечную панель напряжением 5,5 В/200 мА. Также понадобятся резисторы 47-56 Ом, диод КД243А (КД521) или диод 1N4001/7/ 1N4148, транзистор КТ361Г (КТ315) или 2N3906.
Электрическая схема светильника на солнечной батарееТакже понадобится плата, которая вытравливается по определенной схеме.
Покупая светодиоды, можно брать на каждый светильник по 1 штуке мощностью 3Вт или по несколько мощностью 1-1,5 Вт, а в качестве отражателя можно использовать компактный диск.
Собрав такую конструкцию, можно в 2,5-3 раза сэкономить.
Как модернизировать готовый светильник
Купив садовый светильник на солнечной батарее в магазине, можно сделать его доработку, поменяв обычные белые светодиоды на цветные. В некоторых случаях такие светильники не приспособлены на такую замену и через 1-1,5 часа освещение может стать тусклым и погаснуть.Чтобы такого не произошло, в цепь необходимо последовательно встроить сопротивление 40-50 Ом. Для этого на плате перерезается дорожка и впаивается резистор 5мА. Полностью собранный светильник можно установить на улице, возле дома, на садовых дорожках.
Такими конструкциями можно украшать клумбы, рокарии. По отзывам людей, установивших такие светильники на своих приусадебных участках, все модели позволяют сэкономить довольно большое количество электроэнергии.
Практически все, кто украсил свои территории такими светильниками или прожекторами, говорят, что ландшафт невероятно преобразился и стал намного красивее.
Смотрите видео, в котором объясняется, как просто можно сделать садовый светильник на солнечной батарее своими руками:
teplo.guru

