Монтаж водоснабжения из скважины своими руками видео – проектирование и обустройство своими руками
видео-инструкция по монтажу своими руками, особенности устройства, схема, цена, фото
Обустроить водопровод на даче своими руками из скважины очень даже возможно, если, конечно, эта скважина находится именно на вашей территории, а не пробурена в складчину и ею пользуются также и ваши соседи. Всё дело в том, что в трубу вы сможете поместить не более одного погружного насоса.
А вся его автоматика может находиться только в одном месте и водоразборный узел монтировать следует только после насосной станции. Но это уже бытовые, а не технические проблемы, а нас интересуют именно монтажные работы, о чём мы и поговорим ниже, а кроме того, продемонстрируем вам видео в этой статье.

Устройство водопровода на даче от скважины: принципиальная схема
Водопровод в дом
Скважина
Примечание. Следует отметить, что существует два типа скважин — артезианские и «на песок».
Второй вариант (он более мелкий) вы можете бурить самостоятельно, не испрашивая ни у кого разрешения и не собирая каких-либо справок.А вот артезианские слои принадлежат государству, так что для бурения таких скважин вам потребуется пакет документов и платная лицензия на добычу воды.

Дебит скважины
- По большому счёту, при бурении скважины на неё должен выдаваться технический паспорт, в котором её дебит, но, к сожалению, не всё у нас делается так, как этого требует законодательство, поэтому, вам, возможно, придётся самостоятельно определить этот параметр. Он необходим для того, чтобы вы знали, какой мощности насос можно использовать, точнее, какое количество санузлов скважина сможет обслуживать одновременно.
- Для этого вам нужно будет отметить уровень зеркала (до этого хотя бы сутки не пользуйтесь ею) и откачать из скважины всю воду, можно, тем же насосом, который вы будете использовать, а затем засечь, за какое время она наполнится до вашей метки — этот уровень называется статическим . Теперь вам остаётся объём откачанной воды разделить на время её пополнения, и вы получите дебит — Vоткачанной воды/tзаполнения=дебит скважины, который вы можете перевести на литры в минуту, в час или м3/мин, м3/час.
- Теперь вам нужен насос, который вы подберёте по дебиту (м3/час), а параметры самого агрегата вы сможете увидеть в техническом паспорте (инструкция по эксплуатации) или на корпусе. Во время монтажа, когда будете опускать насос в скважину, не фиксируйте его сразу — сначала запустите его и дождитесь, пока уровень воды стабилизируется, то есть, откачка будет равняться пополнению. Вот это и будет статический уровень, по которому следует измерять уровень погружения насоса (минимум, 30 см от зеркала).
| Наименование санузла | Расход воды |
| Краны умывальника | 0,4 м3/час |
| Биде | 0,4 м3/час |
| Унитаз | 0,4 м3/час |
| Краны мойки | 0,7 м3/час |
| Посудомоечная машина | 0,7 м3/час |
| Машина-автомат для стирки | 0,7 м3/час |
| Душевая кабина | 0,7 м3/час |
| Гидрант для поливки сада (огорода) | 0,7 м3/час |
| Ванна | 1,1 м3/час |
Расход воды в течение часа разными санузлами
Траншеи и приямки

Траншея от скважины с кессоном к дому
Вам в любом случае придётся рыть траншею, ведущую от скважины к дому, по которой будет проложен электрический кабель для подключения глубинного насоса и сама водопроводная 32-миллиметровая труба — сейчас для этого используют ПНД — полиэтилен низкого давления.
Глубина траншеи напрямую будет зависеть от климата в вашем регионе, её нужно рыть на 50 см глубже точки промерзания грунта, так что в некоторых местах это может быть более полутора метров. Дно обязательно засыпается песочной подушкой высотой не менее 2 см — это позволяет равномерно распределить всю нагрузку на трубу, когда её присыпают грунтом.
Если ваш загородный дом стоит на ленточном фундаменте, то весьма возможно, что его подошва тоже находится ниже точки замерзания и тогда придётся проходить не под лентой, а сквозь неё.
Для этого придётся пробивать бетон, в котором, скорее всего, есть армирующий каркас, так что здесь следует использовать в качестве насадки на перфоратор не победитовую или алмазную фрезу, а сверло и зубило (армирование, если вы на него наткнётесь, потом вырезается болгаркой).
Для того чтобы была возможность свободно работать в траншее с перфоратором, с наружной и внутренней стороны здания, выкапываются приямки — размер определяется вашими собственными габаритами.
Для удобства профилактического обслуживания скважины делается колодец — его можно выложить из кирпича или бетонных широких колец и закрыть сверху крышкой. Позднее, при необходимости, оголовок скважины утепляют. Также. Вместо бетонированного кессона используют скважинный адаптер, о котором мы расскажем ниже.
Адаптер

Pitless adapter
В тех случаях, когда нет возможности или просто желания монтировать бетонный кессон, с помощью которого можно обслуживать оголовок скважины, прибегают к подключению трубы через адаптер, цена которого получится гораздо ниже, нежели монтаж бетонного колодца. Такое устройство достаточно легко монтируется ниже уровня замерзания грунта, о чём мы вам сейчас и расскажем.
Делаем отверстие
После установки скважины обсадная труба будет выше, чем это требуется, поэтому, лишнюю часть срезают болгаркой, оставляя над поверхностью земли кусок, который позднее закроется оголовком. После этого в трубе, ниже точки промерзания грунта алмазной или победитовой фрезой делается отверстие для монтажа этого самого переходника.

Так рассоединяются части адаптера
После того, как мы сделали отверстие, рассоединяем адаптер на две составные части — они просто выходят одна из другой по пазам, как это видно на верхнем фото. Та часть, которая имеет патрубок с наружной резьбой (видно, что на него накручена гайка) нужна для крепления на трубу.
Крепим наружную часть адаптера к обсадной трубе
Закрепить ее на трубе достаточно просто — вам нужно просто достать рукой изнутри трубы патрубком до отверстия и зафиксировать его с наружной стороны гайкой, но это удаётся довольно редко, только когда оголовок ниже уровня грунта. Если до отверстия большое расстояние, то эта деталь опускается туда с помощью штанги (адаптер собран и штанга накручена на другую его часть) или проволоки.

ПНД трубу крепим компрессионным фитингом
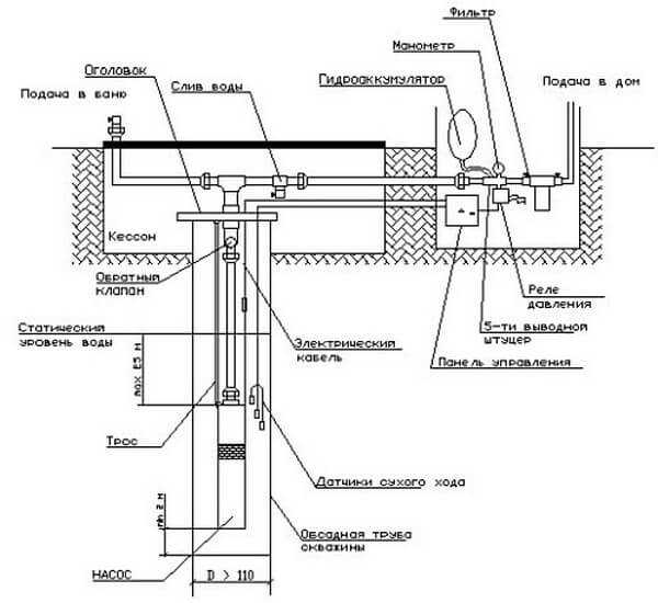
Начинаем сборку — накручиваем на насос обратный клапан и отмеряем кусок полиэтиленовой трубы от клапана до адаптера с таким расчётом, чтобы глубина погружения в воду была, как минимум, на 30 см ниже статического уровня (это понятие разъяснялось выше).

Соединение двух компонентов в скважине (разрез)
Теперь можно приступать к основной и окончательной фазе монтажа насоса — для этого нам уже не обойтись без штанги, которая накручивается на внутреннюю часть адаптера — эта часть хорошо видна на фотографии, где показано, как рассоединяется адаптер — нечто вроде чёрной чаши сверху.
Так вот, теперь вам нужно сначала погрузить в трубу насос, удерживая его за гибкую полиэтиленовую трубу, а затем продолжать погружение с помощью штанги — сразу сделайте на ней метку, чтобы вы знали, достала ли внутренняя часть адаптера до наружной (метка на штанге делается по наружной части трубы). Скорее всего, вам не удастся попасть в пазы с первого раза, но это не повод для расстройства сделайте ещё несколько попыток и вы обязательно попадёте.
Примечание. В качестве вспомогательной штанги можно использовать ту же ПНД трубу с компрессионным фитингом — прикручиваете фитинг к месту крепления (чёрная чаша), а затем крепите к нему трубу.
Только ПНД нужно зафиксировать жёстко, а фитинг к адаптеру прикручивайте не до конца, чтобы легче было снимать после окончания монтажа.
Трос, который крепится к насосу для фиксации, прикручиваем к оголовку внатяжку, так, чтобы насос держался именно на нём, а не на адаптере или электрическом кабеле. Электрокабель можно присоединять к клеммам на оголовке, но можно просто выпустить его в траншею, миную эти клеммы — всё равно его придётся наращивать, так как до здания его будет недостаточно.
Заводим воду в дом

32-миллиметровая полиэтиленовая труба (ПНД)
Накручиваем на адаптер компрессионную полиэтиленовую муфту для труб и к другому её концу закрепляем трубу ПНД, которую разворачиваем по траншее до самого дома, только нужно сделать запас для ввода.
К этому времени у нас должна быть готова траншея с песочной подушкой и отверстие под или в ленте фундамента, а также приямок в помещении. Кессон в доме обычно обкладывают кирпичом, а затем штукатурят, но иногда для этой цели используют бетонные кольца или даже широкую пластиковую бочку.

Узел подключения
Итак, представим условную ситуацию, что мы уже завели полиэтиленовую трубу и электрический кабель в кессон, который оборудовали в помещении (траншею засыпать ещё рано — это делается только после испытаний). Теперь нас интересует дальнейшая схема водопровода на даче из скважины и сразу после ПНД трубы мы устанавливаем магистральный кран (греющий кабель в расчёт не идёт — это по желанию), после которого врезается фильтр грубой очистки.
На верхней фотографии видно, что далее, по схеме, подключается блок с реле давления и датчиком сухого хода, хотя автор этой статьи пришёл к выводу, что лучше покупать датчик и реле раздельно — это продлевает их эксплуатационный ресурс. Во всяком случае, из строя может выйти только один прибор, а не весь блок.
К клеммам реле подключается кабель от насоса и шнур, который идёт к розетке с питанием 220В, а вот датчик сухого хода можно и не устанавливать, но он служит для того, чтобы автоматически отключать насос, если тот не качает воду, то есть, работает «всухую».

Так выглядит насосная станция в приямке (кессоне)
Мембранный бак можно врезать где угодно, то есть, до реле или после него, это не имеет значения, так как в любом случае давление будет создаваться в самом баке и на участке трубы от обратного клапана до запорного крана водораспределения. Чем больше этот бак, тем реже будет срабатывать реле на запуск и остановку насоса, так как увеличится резервное давление, но эта ёмкость не должна быть более 100 литров.
Кроме того, режим пуска и остановки насоса зависит от настроек, установленных на реле давления. В заводском исполнении по умолчанию пуск срабатывает при давлении 2 атмосферы, а стоп — при 3 атмосферах. Но вы можете расширить этот диапазон, установив пуск на 1,5 атмосфер, а остановку на 5 атмосфер. Увеличивая разрыв, вы уменьшаете число запусков и остановок двигателя, что увеличивает его эксплуатационный ресурс.
Заключение
После окончательной сборки водопровод на даче из скважины нужно протестировать и если всё работает нормально, и нигде нет протечек, нужно засыпать траншею и заделать место входа трубы в фундамент цементным раствором или плиточным клеем, чтобы внутрь помещения не попала почвенная влага. Трубу сначала засыпают песком, чтобы покрыть её на 5-8 см, затем поливают водой для усадки песка и забрасывают сверху грунтом.
gidroguru.com
видео-инструкция по монтажу своими руками, как сделать, схема подключения, что лучше, фото и цена
Если вы мечтаете о собственной даче или загородном доме, вопрос ее водоснабжения может стать одним из самых главных. Увы, но не всегда в выбранном месте проходит центральный водопровод, к которому удается подключить систему водоснабжения вашего жилища. Но, выход есть — собственная скважина, хотя ее стоимость может вылиться в серьезную сумму.
Далее рассмотрим, как ее использовать по назначению и как присоединить к ней водопроводные трубы.

Стандартная схема подключения водопровода от скважины
Пробурить скважину можно самостоятельно или же воспользовавшись предложением специальной организации. Оборудование для нее также приобрести несложно на любом рынке или в строительном супермаркете. Только при этом следует не забывать, что скважина не является центральным водопроводом, в который нужно только врезать собственные трубы.
Как провести воду из скважины в частный дом
Очень редко удается пробурить место под скважину прямо, чаще всего она расположена от него на каком-то расстоянии.
Водопровод поэтому мы условно разделим на 3 основных блока:
- Водозабор.
- Магистраль по участку.
- Трубопровод внутри дома.

На фото — типовой проект автономного водоснабжения
В систему внутреннего водопровода кроме «арматуры» — труб, переходников, вентилей и клапанов, входят и «потребители» — водоразборные устройства (смесители и краны) и другие сантехприборы, потребляющие воду.

Как провести водопровод от скважины своими руками
Водозабор
Из скважины вода выкачивается обычно погружным насосом, мощность которого должна соответствовать ее глубине и необходимой производительности. Масса оборудования нередко бывает довольно значительной, так как дополнительно добавляется вес шланга для воды и электрического кабеля. В связи с этим рекомендуем предусмотреть подъемно-опускающее устройство и условия для монтажа данного оборудования.

Выбирая – водопровод или скважина, необходимо знать геологию участка
Его можно сделать своими руками или приобрести готовое. Самый простой вариант – лебедка (ручная или с электромотором) с тросом, на котором подвешен насос.
Совет: для работы с лебедкой лучше задействовать двух человек – для управления оборудованием и для подачи или укладки водяного шланга и электрокабеля.
Часто электрический кабель насоса прикрепляют прямо к водозаборному шлангу, фиксируя изолентой через 1,5-2 м. Инструкция допускает такое решение, но учтите, что крепления должны быть не жестко фиксированными, т.е. допускать движение кабеля по шлангу при приложении некоторого усилия. Только не перестарайтесь, чтобы не повредить его.
Есть также сложные системы, состоящие из 2 или 3 синхронизированных барабана:
- первый – тяговый, который поднимает и опускает грузовой трос;
- второй и третий – для размещения на них электрокабеля и шланга для воды.
Совет: запрещается применять для погружения или поднятия насоса электрокабель и/или шланг.
Подается вода из скважины в дом по водопроводу, для прокладки которого используется траншея. Ее глубина должна быть ниже уровня промерзания почвы в данном районе. В противном случае, расстояние т поверхности до трубы должно быть не менее 0,5 м, а ее саму следует правильно утеплить.

Как производится подключение водопровода от скважины
Как построить «насосную»
- Оборудование будет занимать немало места, поэтому его следует защитить от атмосферных воздействий, а также дать комфорт для обслуживания и ухода. Правильное решение – построить специальное помещение (насосную).
Совет: если скважина небольшая и лебедка не используется, можете ограничиться утепленным обслуживающим приямком.
- При расчете системы водоснабжения берется во внимание необходимый напор, который должен выходить из крана, и который может регулироваться вентилем. Нормальным для городской сети считается диапазон давления – 2,5-6 атм, для индивидуального советуем выдерживать такие же характеристики. Связано это с тем, что запорная арматура, трубопровод и сантехприборы и оборудование рассчитано именно на него.
- Напор только тогда будет сохраняться постоянным, если в системе будет баланс поступления и расхода. Поэтому производительность подачи должна соответствовать максимальному водопотреблению. В данном случае мы можем производить регулировку только подачи, а вот дебет скважины от нас не зависит.

Как утеплить водопровод со скважины
Схема водопровода
Начало водопровод берет в скважине, где размещен погружной насос. Включается и выключается устройство с помощью ручного выключателя или специального реле, подключенного к поплавковому датчику.
Последний представляет собой обычный поплавок с грузом, приобрести или сделать его самостоятельно не проблема.
Размещается он в накопительном водяном баке и регулируется с помощью движения груза по кабелю:
- после достижения воды в емкости определенного предела, поплавок всплывает и размыкает контакты, происходит срабатывание реле и насос перестает работать;
- когда опускание воды достигнет нижнего критического уровня, чаще всего это менее 20% от общего объема бака, поплавок разворачивается и замыкает контакты, после чего помпа снова включается.
Совет: предусмотрите в накопительном баке аварийный перелив, выведя его на улицу или же в канализацию, если вдруг датчик выйдет из строя.

Принципиальная схема монтажа водопровода от скважины без накопительного бака
Сборка водопроводной системы
| Накопительная емкость | Пластиковый накопительный бак приобрести можно в строительном магазине. Он должен быть из пищевого материала (синий или белый) с соответствующим клеймом. Размер зависит от конкретных условий размещения и от используемого оборудования. Например, если будет в санузле душевая кабина, рекомендуем купить емкость на 500 и более литров. |
| Поплавковый датчик | Удобство системы, состоящей из накопительной емкости и поплавкового датчика, в том, что погружной насос в данном случае работает равномерно. Из-за того, что клапан дает возможность регулировать срабатывание в большом диапазоне, можно настроить оборудование для производительности в оптимальном режиме. При этом электродвигатель после включения отработает определенное время и снова выключиться на довольно длительный период. |
| Напор в системе | Теперь необходимо решить вопросы с напором воды в системе, так как накопительной емкости для этого недостаточно или ее следует поднимать на высоту 5 и более метров. Решение задачи – установка еще одной помпы, а точнее целой насосной станции, где также есть реле давления, мембранный ресивер (гидробак) и манометр, показывающий давление в системе в реальном времени. Ресивер — металлическая емкость, где есть резиновый «мешок», а между стенками бака и ним закачан воздух под давлением около 1,4 атм. Реле станции имеет следующую настройку – при падении давления в трубопроводе ниже 1,5-1,8 атм запускается насос подкачки, а затем он отключается при достижении 2,8-3 атм. Настроить его можно самостоятельно с помощью регулировочный винта под крышкой электронного блока станции. |
| Ресивер | Устройство не позволяет давлению быть скачкообразным, сглаживает возможные всплески. Без него реле включало бы помпу мгновенно после того, как открывался кран, так как давление, которое ниже критического уровня, сразу бы упало. Устройство дает возможность избежать «дерганья» двигателя, что неизбежно возникает при частом открытии и закрытии вентиля, хотя более важным является его способность гасить гидроудары – резкие всплески давления воды в трубопроводе. Нередко они вызываются инерцией помпы или запаздыванием срабатывания реле. Например, смеситель закрыт, а насос продолжает работать доли секунды, однако так как вода вещество практически несжимаемое, давление мгновенно возрастает до критического уровня, и может стать причиной выхода из строя арматуры и оборудования. |

Как сделать водопровод на даче
Собираем водопроводную арматуру
Рекомендуем использовать пластиковую трубу, соединяющуюся с помощью пайки. На сегодня это самый надежный и долговечный монтаж. Паяльник можете взять в аренду или приобрести в магазине.
Пластиковые трубы легко резать обычной ножовкой по металлу, хотя лучше взять специальный рычажный резак. Обычно он, кстати, идет в комплекте с паяльником. Трубы берите Ø 20 мм, как и остальной фурнитуры.

Для водопровода рекомендуем использовать пластиковые трубы
Качество воды
Еще один немаловажный вопрос – какое качество поступающей из скважины жидкости в дом? Что лучше скважина или водопровод на загородном участке, если есть выбор?
Хотя мы и ругаем водопроводную воду, однако и природные водоносные слои могут также содержать антропогенные загрязнители:
- разнообразную органики;
- патогенную микрофлору;
- бытовую химию из соседских выгребных ям;
- удобрения;
- гербициды и пестициды с близлежащих полей.
Безопасность и вкус воды в простой песчаной скважине трудно предсказать, поэтому фильтр в данном случае никогда не помешает. Плохо, когда обычные устройства не могут справиться с некоторыми специфическими и очень нежелательными примесями данной местности.
Очистить воду в этом случае поможет лишь система обратного осмоса, но, постоянно использовать деминерализованную жидкость для питья и приготовления пищи не стоит, полезного в этом мало.

Паяльник для сборки водопровода из пластиковой трубы
Совет: возьмите пробы из скважины и отнесите их на анализ в лабораторию, которой вы доверяете.
Артезианская скважина в корне отличается от песчаной. Ее водоносные горизонты залегают под слоями известняка, поэтому никакие загрязнители с поверхности грунта туда проникнуть не могут, да и бактерии из-за такой глубины не размножаются, так как отсутствует питание для них. Вода из такой скважины безопасна, хотя не всегда это гарантия ее хорошего вкуса, потому как состав зависит от местности.
Совет: может понадобиться очистка от большого количества минеральных примесей.
Отвечая на вопрос, что лучше скважина или центральный водопровод, нельзя однозначно сказать. Многое зависит от локальных условий, в частности, откуда в последний поступает вода.
Вывод
Автономное водоснабжение на загородном участке – залог комфортного проживания. Добиться этого позволяет пробуренная на территории скважина, к которой остается только правильно подключить трубопровод от дома.
Все работы можно без особого труда проводить самостоятельно, даже бурение, главное все делать аккуратно и по инструкции. Видео в этой статье даст возможность найти дополнительную информацию по вышеуказанной теме.
gidroguru.com
Схема водоснабжения частного дома из скважины своими руками: устройство, оборудование, монтаж
Чтобы сделать схему водоснабжения частного дома из скважины, нужно рассчитать необходимый расход, определиться с глубиной бурения, выбрать тип насоса или станции (как выбрать насосные станции водоснабжения для частного дома). После этого можно начинать работу.
Существующие типы скважин для водоснабжения частного дома:
- Песчаные и глинистые.
- Известняковые (артезианские).
Преимущества песчаной (глинистой) скважины:
- Ее можно выполнить своими силами, так как она неглубокая.
- Подойдет простая поверхностная станция или со встроенным эжектором, что облегчает монтаж системы в 2–3 раза и уменьшает расходы.
Чтобы сделать скважину до 10 м, используют ручной садовый бур или шнек.
Недостатки неглубокой скважины:
- Расход, как правило, будет не более 1,5 куб. м/час.
- Качество воды невысокое. Ее обязательно нужно сдать на анализ.
- Срок службы скважины до 50 лет.
Глубина скважины зависит от характера залегания пород в данной местности. Наиболее удаленными от поверхности являются известняковые источники: 50–150 м. Они подойдут для семьи, постоянно проживающей в доме.
Схема устройства песчанной скважины.

Плюсы артезианского источника:
- Срок эксплуатации более 50 лет.
- Чистая вода. Она проходит природные фильтры на протяжении года, чтобы достигнуть известнякового слоя.
- Производительность каждой такой скважины составляет до 10 куб. м/час, что хватит не только для нужд семьи, но и для поливочных устройств приусадебного хозяйства.
- Необходимо привлекать специалистов.
- Расходы на скважины глубже 50 м не всегда оправданы. Причем для их обустройства требуется специальное разрешение.
Схема устройства артезианской скважины.

Для устройства водоснабжения в частном доме из скважины можно использовать одиночный погружной насос (автономная система водоснабжения частного дома). Тогда систему придется комплектовать необходимыми агрегатами самостоятельно. Но лучше подойдет насосная станция. Она уже содержит в своем комплекте основные элементы.
Оборудование для водоснабжения загородного дома из скважины потребуется следующее:
- насос;
- обратный клапан;
- гидроаккумулятор или бак;
- реле давления;
- манометр;
- трубы для наружной магистрали подвода воды от источника к дому;
- фильтры;
- электрическая часть: защита от холостого хода, автоматика включения насоса;
- трубопроводы и фитинги для разводки и подачи воды к потребителям в помещении.
Чтобы сделать водопровод в частном доме от скважины своими руками, удобно использовать источник, находящийся на глубине до 10 м (как сделать водопровод из колодца на даче своими руками). Здесь вполне подойдет станция со встроенным эжектором или поверхностная.
Здесь важно лишь выполнить проводку магистрали от источника к станции так, чтобы она не замерзла зимой (как сделать утепление труб водоснабжения в частном доме).
- Обсадная труба, на конце которой размещается песочный фильтр.
- Кессон.
- Трубопроводы, которые укладываются в вырытую траншею и утепляются.
Остальной монтаж агрегатов производится в доме. Если на песчаное дно насыпать щебень, вода будет чище, и фильтры будут меньше засоряться.
Схема прокладки водопровода от скважины.

Станция водоснабжения из скважины в загородном доме может располагаться в любом месте, например, ближе к санузлу. Она должна иметь фильтры, но установка дополнительных элементов очистки не окажется лишней.
Когда вода пройдет через станцию, в том числе гидроаккумулятор и все фильтры, делается разводка на холодную и горячую линии (что такое гидроаккумулятор для систем водоснабжения). Установка манометра давления поможет контролировать работу системы.
Для обеспечения достаточного напора в кране, душе, стиральной машине нужно выбирать станцию не по мощности насоса, а по объему гидроаккумулятора и давлению, которое тот способен накопить. Ведь именно он подает воду к потребителям.
При покупке станции водоснабжения частного дома из скважины рассчитайте, чтобы насос только успевал наполнять гидроаккумулятор тем объемом, который вы расходуете. Параметры оборудования указываются в инструкции. Большей производительности не нужно: это лишние затраты.
Как сделать водоснабжение в частном доме из скважины глубже 10 м? Нужна станция с выносным эжектором или с погружным насосом.
В пробуренную скважину опускается обсадная труба, а в нее – эжектор или насос вместе с кабелем питания, трубой нагнетания (подойдет ПНД 32) и тросом крепления. Кабель фиксируется к трубе без натяжки (чтобы не порвать) через каждые 500 мм.
Когда насос достигнет дна, его поднимают на нужный уровень. Если позволяет дно, то агрегат должен располагаться на 1 м от поверхности воды. Это даст гарантию, что он не будет обезвоженным. Но при этом нужно, чтобы оставалось больше 1 м до песка, который способен попасть в трущиеся части оборудования, клапаны и вывести их из строя.

При покупке погружного насоса для системы водоснабжения частного дома из скважины обратите внимание, чтобы он имел защиту от сухого хода (датчик и реле).
Если у вас эжектор, то помните, что вместе с ним опускается не одна, а две трубы.
Трос для этого должен иметь толщину не менее 4 мм и выходить из лебедки или монтажного карабина.
Благодаря этому можно легко подкорректировать глубину расположения насоса при изменении уровня воды в источнике или достать агрегат для проведения профилактических работ, ремонта. Взамен металлического троса также используется капроновая нить диаметром 5 мм.
Для обслуживания желательно сделать быстроразъемное соединение насоса с трубопроводом подачи. Хороший вариант – соединение «американка».

В станции с эжектором должен быть полный комплект рабочих элементов. Но система водопровода в дом от скважины с погружным насосом может не иметь обратного клапана. Тогда его нужно установить. Его место – выше насоса. Он необходим для того, чтобы вода не уходила обратно в источник.
В верхней части скважины вкапывается кессон из металла, пластика или делается кирпичная кладка с выступом над поверхностью 200–300 мм. Проще купить пластиковые кольца. Выступающая часть изолируется битумом и закрывается крышкой. В кессон входит обсадная труба и выполняется разводка труб от источника до дома, огорода.
Прокладывание магистрали автономного водоснабжения из скважины осуществляется на уровне, который ниже глубины промерзания почвы. Подойдут металлопластиковые трубы.
Входную линию в дом нужно утеплить или обвить нагревающим кабелем (что такое греющий кабель для водопровода). Если это сделать по всей длине магистрали, то хватит неглубокой траншеи.
Для лучшего сохранения тепла водопровод помещают в пластиковую трубу или гофру. Туда же ложится электрический кабель погружного насоса.
Схема устройства кессона артезианской скважины.

Запорные краны при монтаже водоснабжения из скважины нужно установить на всех ветках системы, в том числе в месте стыковки трубы от погружного насоса с магистралью подачи в дом.
Глубинные насосы довольно производительны. Поэтому можно обойтись без гидроаккумулятора, если его заменить баком, который располагается на самом высоком месте в доме, например, на чердаке. Это обеспечивает систему достаточным давлением.
В баке обязательно должен быть поплавковый датчик, который подает команду на включение насоса при падении уровня воды.
Видео о водоснабжении частного дома из скважины.
vizada.ru
