Π‘Ρ Π΅ΠΌΠ° ΠΏΡΠΎΡ ΠΎΠ΄Π½ΠΎΠ³ΠΎ ΠΏΠ΅ΡΠ΅ΠΊΠ»ΡΡΠ°ΡΠ΅Π»Ρ Π΄Π²ΡΡ ΠΊΠ»Π°Π²ΠΈΡΠ½ΠΎΠ³ΠΎ: Π‘Ρ Π΅ΠΌΠ° ΠΠΎΠ΄ΠΊΠ»ΡΡΠ΅Π½ΠΈΡ ΠΠ²ΡΡ ΠΊΠ»Π°Π²ΠΈΡΠ½ΠΎΠ³ΠΎ ΠΡΠΎΡ ΠΎΠ΄Π½ΠΎΠ³ΠΎ ΠΡΠΊΠ»ΡΡΠ°ΡΠ΅Π»Ρ
Π‘Ρ Π΅ΠΌΠ° ΠΠΎΠ΄ΠΊΠ»ΡΡΠ΅Π½ΠΈΡ ΠΠ²ΡΡ ΠΊΠ»Π°Π²ΠΈΡΠ½ΠΎΠ³ΠΎ ΠΡΠΎΡ ΠΎΠ΄Π½ΠΎΠ³ΠΎ ΠΡΠΊΠ»ΡΡΠ°ΡΠ΅Π»Ρ
Π‘Ρ
Π΅ΠΌΠ° ΠΏΡΠΎΡ
ΠΎΠ΄Π½ΠΎΠ³ΠΎ Π΄Π²ΡΡ
ΠΊΠ»Π°Π²ΠΈΡΠ½ΠΎΠ³ΠΎ Π²ΡΠΊΠ»ΡΡΠ°ΡΠ΅Π»Ρ Ρ Π΄Π²ΡΡ
ΠΌΠ΅ΡΡ ΠΠ°ΠΊ ΠΏΠΎΠ΄ΠΊΠ»ΡΡΠΈΡΡ Π΄Π²ΡΡ
ΠΊΠ»Π°Π²ΠΈΡΠ½ΡΠΉ ΠΏΡΠΎΡ
ΠΎΠ΄Π½ΠΎΠΉ Π²ΡΠΊΠ»ΡΡΠ°ΡΠ΅Π»Ρ Ρ Π΄Π²ΡΡ
ΠΌΠ΅ΡΡ Π ΡΠ°ΠΊ ΠΊΠ°ΠΊ ΡΠ΅ΠΏΠ΅ΡΡ ΠΏΠΎ Π»ΡΠ±ΠΎΠΌΡ Π²ΡΠ΅ ΡΠ΅Π·ΠΊΠΎ ΡΡΠ°Π»ΠΎ ΡΡΠ½ΠΎ, ΠΏΠ΅ΡΠ΅Ρ
ΠΎΠ΄ΠΈΠΌ ΠΊ ΠΏΠΎΡΡΠ΄ΠΊΡ ΠΌΠΎΠ½ΡΠ°ΠΆΠ° Π½Π°ΡΠ΅ΠΉ ΡΡ
Π΅ΠΌΡ Ρ Π΄Π²ΡΡ
ΠΊΠ»Π°Π²ΠΈΡΠ½ΡΠΌΠΈ ΠΏΡΠΎΡ
ΠΎΠ΄Π½ΡΠΌΠΈ Π²ΡΠΊΠ»ΡΡΠ°ΡΠ΅Π»ΡΠΌΠΈ. ΠΠ°ΠΆΠ½ΡΠΌ ΡΡΠ°ΠΏΠ°ΠΌ ΠΌΠΎΠ½ΡΠ°ΠΆΠ° ΡΡ
Π΅ΠΌ ΠΏΠΎΠ΄ΠΎΠ±Π½ΠΎΠΉ ΡΠ»ΠΎΠΆΠ½ΠΎΡΡΠΈ ΡΠ²Π»ΡΠ΅ΡΡΡ ΠΏΡΠ°Π²ΠΈΠ»ΡΠ½Π°Ρ ΠΌΠ°ΡΠΊΠΈΡΠΎΠ²ΠΊΠ° Π²ΡΠ΅Ρ
ΠΊΠ°Π±Π΅Π»Π΅ΠΉ ΠΈ ΠΎΡΠ΄Π΅Π»ΡΠ½ΡΡ
ΠΈΡ
ΠΆΠΈΠ» ΠΏΡΠΎΠ²ΠΎΠ΄ΠΎΠ².
Π ΠΈΡΡΠ½ΠΎΠΊ 1.
Π’Π΅ΠΏΠ΅ΡΡ Π΅Π³ΠΎ ΠΌΠΎΠΆΠ½ΠΎ Π²ΡΠΊΠ»ΡΡΠ°ΡΡ ΡΡΠ°Π·Ρ, Π° ΠΎΡΠ²Π΅ΡΠ΅Π½ΠΈΠ΅ ΠΎΡΠΊΠ»ΡΡΠΈΡ ΡΠ°ΠΉΠΌΠ΅Ρ ΡΠ΅ΡΠ΅Π· 2 ΠΌΠΈΠ½ΡΡΡ.
ΠΠ°ΠΊ ΠΏΠΎΠ΄ΠΊΠ»ΡΡΠΈΡΡ Π΄Π²ΡΡ ΠΊΠ»Π°Π²ΠΈΡΠ½ΡΠΉ ΠΏΡΠΎΡ ΠΎΠ΄Π½ΠΎΠΉ Π²ΡΠΊΠ»ΡΡΠ°ΡΠ΅Π»Ρ

Π Π°ΡΡΠΎΠ΅Π΄ΠΈΠ½ΡΠ΅ΡΠ΅ ΠΈΡ , ΠΈ ΠΏΠΎΠ΄ΠΊΠ»ΡΡΠ°Π΅ΡΠ΅ ΠΌΠ΅ΠΆΠ΄Ρ Π½ΠΈΠΌΠΈ ΠΏΠ΅ΡΠ΅ΠΊΠΈΠ΄Π½ΠΎΠΉ. ΠΠ° ΠΏΡΠ°ΠΊΡΠΈΠΊΠ΅ ΡΠ°ΠΊΠΈΠ΅ ΠΏΡΠΈΡΠΏΠΎΡΠΎΠ±Π»Π΅Π½ΠΈΡ ΠΈΡΠΏΠΎΠ»ΡΠ·ΡΡΡΡΡ Π΄Π»Ρ ΡΠΎΠ³ΠΎ, ΡΡΠΎΠ±Ρ Π²ΠΊΠ»ΡΡΠΈΡΡ ΠΎΡΠ²Π΅ΡΠ΅Π½ΠΈΠ΅ Π² ΠΎΠ΄Π½ΠΎΠΉ ΡΠΎΡΠΊΠ΅, ΠΏΡΠΎΠΉΡΠΈ Ρ ΠΊΠΎΠΌΡΠΎΡΡΠΎΠΌ ΠΎΠΏΡΠ΅Π΄Π΅Π»Π΅Π½Π½ΡΠΉ ΡΡΠ°ΡΡΠΎΠΊ ΠΈ Π²ΡΠΊΠ»ΡΡΠΈΡΡ ΡΠ²Π΅Ρ Π² Π΄ΡΡΠ³ΠΎΠΉ ΡΠΎΡΠΊΠ΅, Π½Π΅ Π²ΠΎΠ·Π²ΡΠ°ΡΠ°ΡΡΡ .
ΠΠ»Π΅ΠΊΡΡΠΎΡΡΡΠ°Π½ΠΎΠ²ΠΎΡΠ½ΡΠ΅ ΠΈΠ·Π΄Π΅Π»ΠΈΡ Ρ ΠΎΡΠΎΡΠ΅Π³ΠΎ ΠΊΠ°ΡΠ΅ΡΡΠ²Π° ΠΈΠΌΠ΅ΡΡ Π½Π΅ ΡΠΎΠ»ΡΠΊΠΎ ΡΠΎΠ²ΡΠ΅ΠΌΠ΅Π½Π½ΡΠΉ Π²ΠΈΠ΄, Π½ΠΎ ΠΈ ΡΠ»ΡΠΆΠ°Ρ Π΄ΠΎΠ»Π³ΠΎ, Π° ΡΠ°ΠΊΠΆΠ΅ Π»Π΅Π³ΠΊΠΎ ΠΌΠΎΠ½ΡΠΈΡΡΡΡΡΡ. ΠΠΎΠ³Π΄Π° ΠΌΠΎΠ½ΡΠ°ΠΆ ΡΠΈΡΡΠ΅ΠΌΡ ΠΎΡΠ²Π΅ΡΠ΅Π½ΠΈΡ Π·Π°ΠΊΠΎΠ½ΡΠ΅Π½, Π²ΡΠ΅ ΡΠ΅ΠΏΠΈ Π½ΡΠΆΠ½ΠΎ ΠΏΡΠΎΠ²Π΅ΡΠΈΡΡ ΠΊΠΎΠ½ΡΡΠΎΠ»ΡΠ½ΡΠΌΠΈ ΠΏΡΠΈΠ±ΠΎΡΠ°ΠΌΠΈ.
ΠΡΠΎΡ ΠΏΡΠΎΠ²ΠΎΠ΄ ΠΏΠΎΠ΄ΠΊΠ»ΡΡΠ°Π΅ΡΡΡ ΠΊ ΠΊΠΎΡΠΏΡΡΡ ΡΠ²Π΅ΡΠΈΠ»ΡΠ½ΠΈΠΊΠ°. ΠΠ½ΡΡΡΡΠΊΡΠΈΠΈ CΡ Π΅ΠΌΠ° ΠΏΠΎΠ΄ΠΊΠ»ΡΡΠ΅Π½ΠΈΡ Π΄Π²ΡΡ ΠΊΠ»Π°Π²ΠΈΡΠ½ΠΎΠ³ΠΎ ΠΏΡΠΎΡ ΠΎΠ΄Π½ΠΎΠ³ΠΎ Π²ΡΠΊΠ»ΡΡΠ°ΡΠ΅Π»Ρ ΠΏΠ΅ΡΠ΅ΠΊΠ»ΡΡΠ°ΡΠ΅Π»Ρ ΠΠ²ΡΡ ΠΊΠ»Π°Π²ΠΈΡΠ½ΡΠΉ ΠΏΡΠΎΡ ΠΎΠ΄Π½ΠΎΠΉ Π²ΡΠΊΠ»ΡΡΠ°ΡΠ΅Π»Ρ ΠΏΡΠ΅Π΄ΡΡΠ°Π²Π»ΡΠ΅Ρ ΡΠΎΠ±ΠΎΠΉ ΠΎΠ±ΡΠ΅Π΄ΠΈΠ½Π΅Π½Π½ΡΠ΅ Π² ΠΎΠ΄Π½ΠΎΠΌ ΠΊΠΎΡΠΏΡΡΠ΅ Π΄Π²Π° ΠΎΠ΄ΠΈΠ½ΠΎΡΠ½ΡΡ ΠΏΡΠΎΡ ΠΎΠ΄Π½ΡΡ ΠΏΠ΅ΡΠ΅ΠΊΠ»ΡΡΠ°ΡΠ΅Π»Ρ.

ΠΠ°Π²Π°ΠΉΡΠ΅ ΡΠ½Π°ΡΠ°Π»Π° ΡΠ°ΡΡΠΌΠΎΡΡΠΈΠΌ ΡΡ Π΅ΠΌΡ ΠΏΠΎΠ΄ΠΊΠ»ΡΡΠ΅Π½ΠΈΡ ΠΎΠ΄Π½ΠΎΠΊΠ»Π°Π²ΠΈΡΠ½ΠΎΠ³ΠΎ ΠΏΠ΅ΡΠ΅ΠΊΠΈΠ΄Π½ΠΎΠ³ΠΎ Π²ΡΠΊΠ»ΡΡΠ°ΡΠ΅Π»Ρ, Π° Π·Π°ΡΠ΅ΠΌ β Π΄Π²ΡΡ ΠΊΠ»Π°Π²ΠΈΡΠ½ΠΎΠ³ΠΎ.

ΠΡΡΠΎΠ³ΠΎ ΠΈ ΡΠ°ΠΌΠΈ ΠΊΠΎΠ½ΡΠ°ΠΊΡΡ, ΠΈ ΠΏΡΠΈΠ½ΡΠΈΠΏ ΡΠ°Π±ΠΎΡΡ ΠΊΠΎΠΌΠΌΡΡΠ°ΡΠΎΡΠΎΠ² Ρ Π½ΠΈΠΌΠΈ ΡΠ°ΠΊ ΠΆΠ΅ ΠΈΠΌΠ΅Π½ΡΡΡΡΡ ΠΏΠ΅ΡΠ΅ΠΊΠΈΠ΄Π½ΡΠΌΠΈ.
ΠΏΠΎΠ΄ΠΊΠ»ΡΡΠ΅Π½ΠΈΠ΅ ΠΏΡΠΎΡ ΠΎΠ΄Π½ΠΎΠ³ΠΎ Π΄Π²ΡΡ ΠΊΠ»Π°Π²ΠΈΡΠ½ΠΎΠ³ΠΎ Π²ΡΠΊΠ»ΡΡΠ°ΡΠ΅Π»Ρ
Π‘Ρ Π΅ΠΌΠ° ΡΠΏΡΠ°Π²Π»Π΅Π½ΠΈΡ Ρ ΡΡΠ΅Ρ ΠΌΠ΅ΡΡ
ΠΠ΅ΡΠΎΠΌΠ½Π΅Π½Π½ΠΎΠ΅, ΡΡΠΎ ΠΌΠΈΠ½ΡΡ ΠΏΠΎΠ΄ΠΎΠ±Π½ΠΎΠΉ ΡΠΈΡΡΠ΅ΠΌΡ. Π‘ΠΌΠΎΡΡΠΈΡΠ΅ ΡΠ°ΠΊΠΆΠ΅:. ΠΠ±Π΅ΡΡΠΎΡΠΈΡΡ ΠΊΠ²Π°ΡΡΠΈΡΡ, Π΄ΠΎΠΌ. ΠΠ°ΠΏΡΠΈΠΌΠ΅Ρ, Π² ΡΡΠ΅Ρ
ΡΡΠ°ΠΆΠ½ΠΎΠΌ Π΄ΠΎΠΌΠ΅ Π½Π° ΠΊΠ°ΠΆΠ΄ΠΎΠΌ ΡΡΠ°ΠΆΠ΅ ΠΌΠΎΠΆΠ½ΠΎ ΡΠΏΡΠ°Π²Π»ΡΡΡ ΠΎΡΠ²Π΅ΡΠ΅Π½ΠΈΠ΅ΠΌ Π½Π° Π»Π΅ΡΡΠ½ΠΈΡΠ΅ ΡΠ°ΠΌ, Π³Π΄Π΅ Π½ΡΠΆΠ½ΠΎ.
Π£ΡΡΠ°Π½ΠΎΠ²ΠΈΡΡ Π΄Π΅ΠΊΠΎΡΠ°ΡΠΈΠ²Π½ΡΠ΅ ΠΏΠ°Π½Π΅Π»ΠΈ ΡΡΡΡΠΎΠΉΡΡΠ².

ΠΠΎΡΡΠ΄ΠΎΠΊ ΠΌΠΎΠ½ΡΠ°ΠΆΠ° ΡΡ Π΅ΠΌΡ Ρ Π΄Π²ΡΡ ΠΊΠ»Π°Π²ΠΈΡΠ½ΡΠΌΠΈ ΠΏΡΠΎΡ ΠΎΠ΄Π½ΡΠΌΠΈ Π²ΡΠΊΠ»ΡΡΠ°ΡΠ΅Π»ΡΠΌΠΈ ΠΠ±Π° Π²ΡΠΊΠ»ΡΡΠ°ΡΠ΅Π»Ρ ΡΡΡΠ°Π½Π°Π²Π»ΠΈΠ²Π°ΡΡΡΡ Π² ΠΏΠΎΠ΄ΡΠΎΠ·Π΅ΡΠ½ΠΈΠΊΠΈ Π² ΡΡΠ΅Π½Π°Ρ , ΠΊ ΠΊΠ°ΠΆΠ΄ΠΎΠΌΡ ΠΈΠ· Π½ΠΈΡ ΠΏΠΎΠ΄Π²ΠΎΠ΄ΠΈΡΡΡ ΠΏΠΎ Π΄Π²Π° ΡΡΠ΅Ρ ΠΆΠΈΠ»ΡΠ½ΡΡ ΠΊΠ°Π±Π΅Π»Ρ ΠΊΠΎΠ½ΡΠ°ΠΊΡΠΎΠ² Π²Π΅Π΄Ρ 6 Π ΠΊΠ°ΠΆΠ΄ΠΎΠΌΡ ΡΠ²Π΅ΡΠΈΠ»ΡΠ½ΠΈΠΊΡ ΡΠ°ΠΊΠΆΠ΅ ΠΏΠΎΠ΄Π²ΠΎΠ΄ΠΈΡΡΡ ΡΡΠ΅Ρ ΠΆΠΈΠ»ΡΠ½ΡΠΉ ΠΊΠ°Π±Π΅Π»Ρ ΠΠΎΠ½ΡΡ ΠΊΠ°Π±Π΅Π»Π΅ΠΉ ΡΠΎΠ΅Π΄ΠΈΠ½ΡΡΡΡΡ Π²Π½ΡΡΡΠΈ ΡΠ°ΡΠΏΠ°Π΅ΡΠ½ΠΎΠΉ ΠΊΠΎΡΠΎΠ±ΠΊΠΈ ΡΠΎΠ³Π»Π°ΡΠ½ΠΎ ΡΡ Π΅ΠΌΠ΅ ΠΏΠΎΠ΄ΠΊΠ»ΡΡΠ΅Π½ΠΈΡ ΠΠ°ΠΊ Π²ΠΈΠ΄ΠΈΡΠ΅, Π·Π΄Π΅ΡΡ Π½Π΅Ρ ΡΠΎΠ²Π΅ΡΡΠ΅Π½Π½ΠΎ Π½ΠΈΡΠ΅Π³ΠΎ ΡΠ»ΠΎΠΆΠ½ΠΎΠ³ΠΎ. Π£ΡΡΠ°Π½ΠΎΠ²ΠΈΡΡ Π΄Π΅ΠΊΠΎΡΠ°ΡΠΈΠ²Π½ΡΠ΅ ΠΏΠ°Π½Π΅Π»ΠΈ ΡΡΡΡΠΎΠΉΡΡΠ².

Π ΠΏΠ΅ΡΠ²ΠΎΠΌΡ ΠΏΡΠΎΡ ΠΎΠ΄Π½ΠΎΠΌΡ Π΄Π²ΡΡ ΠΊΠ»Π°Π²ΠΈΡΠ½ΠΎΠΌΡ Π²ΡΠΊΠ»ΡΡΠ°ΡΠ΅Π»Ρ ΠΏΠΎΠ΄Π²ΠΎΠ΄ΠΈΡΡΡΡ ΡΠ°Π·Π°, Π° Π΄Π°Π»ΡΡΠ΅ ΡΠΎΠ³Π»Π°ΡΠ½ΠΎ ΡΡ Π΅ΠΌΠ΅ ΠΈ ΡΠΊΠ°Π·Π°Π½ΠΈΡΠΌ Π½Π° ΡΠ°ΠΌΠΈΡ Π²ΡΠΊΠ»ΡΡΠ°ΡΠ΅Π»ΡΡ . Π ΠΈΡΡΠ½ΠΎΠΊ 1.
Π’Π°ΠΊ ΠΊΠ°ΠΊ ΡΠΎΠ΅Π΄ΠΈΠ½ΡΠ΅ΠΌΡΡ ΠΏΡΠΎΠ²ΠΎΠ΄ΠΎΠ² Π² ΡΠ°ΡΠΏΡΠ΅Π΄ΠΊΠΎΡΠΎΠ±ΠΊΠ΅ Π±ΡΠ΄Π΅Ρ ΡΠ΅ΡΡΡΠ΅. Π§ΡΠΎΠ±Ρ ΡΡΠΎΠ³ΠΎ Π½Π΅ Π΄Π΅Π»Π°ΡΡ, ΠΎΡΠ²Π΅ΡΠ΅Π½ΠΈΠ΅ Π² ΠΏΡΠΈΡ ΠΎΠΆΠ΅ΠΉ Π²ΡΠΊΠ»ΡΡΠ°Π΅ΡΡΡ ΡΠ°ΠΉΠΌΠ΅ΡΠΎΠΌ.

ΠΡΠ»ΠΈ Ρ Π²Π°Ρ ΠΏΡΠΎΠ²ΠΎΠ΄ΠΊΠ° ΠΈΠ΄Π΅Ρ ΠΏΠΎΠ΄ ΠΏΠΎΡΠΎΠ»ΠΊΠΎΠΌ, ΡΠΎ ΠΏΡΠΈΠ΄Π΅ΡΡΡ ΠΎΡΡΡΠ΄Π° ΠΎΠΏΡΡΠΊΠ°ΡΡ ΠΏΡΠΎΠ²ΠΎΠ΄ ΠΊ ΠΊΠ°ΠΆΠ΄ΠΎΠΌΡ ΠΏΠ΅ΡΠ΅ΠΊΠ»ΡΡΠ°ΡΠ΅Π»Ρ, Π° ΠΏΠΎΡΠΎΠΌ ΠΎΠ±ΡΠ°ΡΠ½ΠΎ ΠΏΠΎΠ΄Π½ΠΈΠΌΠ°ΡΡ Π΅Π³ΠΎ Π²Π²Π΅ΡΡ . Π ΠΎΠ±ΡΠ΅ΠΌ, Π²Π΅ΡΡ ΡΠ΄ΠΎΠ±Π½Π°Ρ ΠΈ Π½ΡΠΆΠ½Π°Ρ.
ΠΠ΄Π½Π°ΠΊΠΎ Π²ΡΠΊΠ»ΡΡΠ°ΡΠ΅Π»Ρ Ρ ΡΡΠ΅ΠΌΡ ΠΊΠ»Π΅ΠΌΠΌΠ°ΠΌΠΈ Π·Π΄Π΅ΡΡ ΡΠΆΠ΅ Π½Π΅ ΠΏΠΎΠ΄ΠΎΠΉΠ΄Π΅Ρ.
2 ΠΊΠ»Π°Π²ΠΈΡΠ½ΡΠ΅ ΠΏΡΠΎΡ ΠΎΠ΄Π½ΡΠ΅ Π²ΡΠΊΠ»ΡΡΠ°ΡΠ΅Π»ΠΈ ΠΈΠ· 3 Ρ ΠΌΠ΅ΡΡ ΡΡ Π΅ΠΌΠ° ΠΏΠΎΠ΄ΠΊΠ»ΡΡΠ΅Π½ΠΈΡ
ΠΠ°Π·Π½Π°ΡΠ΅Π½ΠΈΠ΅
Π’Π°ΠΊΠ°Ρ ΡΠ΅Π½Π΄Π΅Π½ΡΠΈΡ ΠΏΡΠΈ ΡΠ²Π΅Π»ΠΈΡΠ΅Π½ΠΈΠΈ ΠΊΠΎΠ»ΠΈΡΠ΅ΡΡΠ²Π° ΠΏΠΎΠ΄ΠΊΠ»ΡΡΠ΅Π½Π½ΡΡ
ΠΏΡΠΎΠ²ΠΎΠ΄ΠΎΠ² ΠΏΡΠΈ ΠΌΠΎΠ½ΡΠ°ΠΆΠ΅ ΠΏΡΠΎΡ
ΠΎΠ΄Π½ΠΎΠ³ΠΎ ΡΡΠ΅Ρ
ΠΊΠ»Π°Π²ΠΈΡΠ½ΠΎΠ³ΠΎ Π²ΡΠΊΠ»ΡΡΠ°ΡΠ΅Π»Ρ Ρ ΡΠΏΡΠ°Π²Π»Π΅Π½ΠΈΠ΅ΠΌ ΠΈΠ· ΡΡΠ΅Ρ
ΠΌΠ΅ΡΡ, ΠΏΡΠΈΠ²Π΅Π΄Π΅Ρ ΠΊ ΠΏΡΠΎΠ±Π»Π΅ΠΌΠ΅ Ρ Π±ΠΎΠ»ΡΡΠΈΠΌ ΠΊΠΎΠ»ΠΈΡΠ΅ΡΡΠ²ΠΎΠΌ ΠΏΡΠΎΠ²ΠΎΠ΄ΠΎΠ². Π‘Ρ
Π΅ΠΌΠ° ΠΏΠ°ΡΠ°Π»Π»Π΅Π»ΡΠ½ΠΎΠ³ΠΎ ΠΏΠΎΠ΄ΠΊΠ»ΡΡΠ΅Π½ΠΈΡ Π»Π°ΠΌΠΏ Π£ΡΡΠ°Π½Π°Π²Π»ΠΈΠ²Π°ΠΉΡΠ΅ ΡΠ²Π΅ΡΠΎΠ΄ΠΈΠΎΠ΄Π½ΡΠ΅ ΡΠΊΠΎΠ½ΠΎΠΌΠΈΡΠ½ΡΠ΅ Π»Π°ΠΌΠΏΡ, ΡΡΠΎ ΡΡΡΠ΅ΡΡΠ²Π΅Π½Π½ΠΎ ΡΠ½ΠΈΠ·ΠΈΡ Π·Π°ΡΡΠ°ΡΡ Π½Π° ΡΠ»Π΅ΠΊΡΡΠΎΡΠ½Π΅ΡΠ³ΠΈΡ, ΠΏΠΎΡΡΠ΅Π±ΡΡΡΡΡ ΠΊΠ°Π±Π΅Π»Ρ ΠΌΠ΅Π½ΡΡΠ΅Π³ΠΎ ΡΠ΅ΡΠ΅Π½ΠΈΡ, ΡΡΠΎ ΡΡΠΊΠΎΠ½ΠΎΠΌΠΈΡ ΡΠΈΠ½Π°Π½ΡΠΎΠ²ΡΠ΅ Π·Π°ΡΡΠ°ΡΡ.
Π ΡΡΠΎΠΌ ΡΠ»ΡΡΠ°Π΅ ΡΠ°ΠΌΡΠΉ ΠΏΡΠΎΡΡΠΎΠΉ ΠΈ Π½Π°Π΄Π΅ΠΆΠ½ΡΠΉ ΡΠΏΠΎΡΠΎΠ± ΠΎΡΠΊΠ»ΡΡΠΈΡΡ Π°Π²ΡΠΎΠΌΠ°Ρ ΠΎΡΠ²Π΅ΡΠ΅Π½ΠΈΡ Π² ΡΠΈΡΠΊΠ΅. Π ΡΠ΅ΠΌ Π±ΠΎΠ»ΡΡΠ΅ Ρ Π²Π°Ρ ΡΠ²Π΅ΡΠΎΡΠΎΡΠ΅ΠΊ, ΡΠ΅ΠΌ Π±ΠΎΠ»ΡΡΠ΅Π΅ ΠΈΡ ΠΊΠΎΠ»ΠΈΡΠ΅ΡΡΠ²ΠΎ Π±ΡΠ΄Π΅Ρ Π² ΡΠ°ΡΠΏΡΠ΅Π΄ΠΊΠΎΡΠΎΠ±ΠΊΠ°Ρ .
Π§Π΅ΠΌ Ρ Π°ΡΠ°ΠΊΡΠ΅ΡΠ½Π° ΡΡ Π΅ΠΌΠ° ΠΏΠΎΠ΄ΠΊΠ»ΡΡΠ΅Π½ΠΈΡ ΠΏΡΠΎΡ ΠΎΠ΄Π½ΠΎΠ³ΠΎ Π΄Π²ΡΡ ΠΊΠ»Π°Π²ΠΈΡΠ½ΠΎΠ³ΠΎ ΠΊΠΎΠΌΠΌΡΡΠ°ΡΠΎΡΠ°? Π’ΠΎ ΠΆΠ΅ ΡΠ°ΠΌΠΎΠ΅ Π²ΡΠΏΠΎΠ»Π½ΡΠ΅Ρ ΠΈ Π΄Π²ΡΡ ΠΊΠ»Π°Π²ΠΈΡΠ½ΡΠΉ Π²ΡΠΊΠ»ΡΡΠ°ΡΠ΅Π»Ρ. ΠΡΠ»ΠΈ Π²Ρ ΡΠΆΠ΅ Π»Π΅ΠΆΠΈΡΠ΅ Π² ΠΏΠΎΡΡΠ΅Π»ΠΈ?
ΠΠ°ΠΊ ΡΡΠΎ ΡΠ΄Π΅Π»Π°ΡΡ, ΡΠΈΡΠ°ΠΉΡΠ΅ Π² ΡΡΠ°ΡΡΠ΅ Β» ΠΠ΅ΡΠΏΡΠΎΠ²ΠΎΠ΄Π½ΠΎΠΉ ΠΏΡΠΎΡ ΠΎΠ΄Π½ΠΎΠΉ Π²ΡΠΊΠ»ΡΡΠ°ΡΠ΅Π»Ρ. ΠΠΎΡΡΠ΄ΠΎΠΊ ΠΏΠΎΠ΄ΠΊΠ»ΡΡΠ΅Π½ΠΈΡ ΠΏΡΠΎΠ²ΠΎΠ΄ΠΎΠ², ΠΊΠΎΡΠΎΡΡΠ΅ ΠΏΠΎ ΡΡ Π΅ΠΌΠ΅ ΠΏΡΠΎΠ»ΠΎΠΆΠ΅Π½Ρ ΠΌΠ΅ΠΆΠ΄Ρ ΠΏΠ΅ΡΠ΅ΠΊΠ»ΡΡΠ°ΡΠ΅Π»ΡΠΌΠΈ ΠΈ ΠΏΠΎΠ΄ΡΠΎΠ΅Π΄ΠΈΠ½ΡΠ΅ΠΌΡΠ΅ Π² ΠΊΠ»Π΅ΠΌΠΌΡ ΡΠΎ ΡΡΡΠ΅Π»ΠΊΠ°ΠΌΠΈ, Π½Π΅ ΠΊΡΠΈΡΠΈΡΠ΅Π½. ΠΠ΄Π½Π°ΠΊΠΎ Π²ΡΠΊΠ»ΡΡΠ°ΡΠ΅Π»Ρ Ρ ΡΡΠ΅ΠΌΡ ΠΊΠ»Π΅ΠΌΠΌΠ°ΠΌΠΈ Π·Π΄Π΅ΡΡ ΡΠΆΠ΅ Π½Π΅ ΠΏΠΎΠ΄ΠΎΠΉΠ΄Π΅Ρ. Π ΡΠΎΠ² Π·Π°ΠΊΠ»Π°Π΄ΡΠ²Π°ΡΡ ΡΡΠ΅Ρ ΠΆΠΈΠ»ΡΠ½ΡΠΉ ΠΊΠ°Π±Π΅Π»Ρ ΠΈ ΡΠΏΠ°ΠΊΠ»ΡΡΡ ΡΡΠ΅Π½Ρ.
ΠΡΠΏΠΎΠ»ΡΠ·ΡΠ΅ΡΡΡ Ρ ΡΠΎΠΉ ΠΆΠ΅ ΡΠ΅Π»ΡΡ Π΄Π»Ρ ΡΠΏΡΠ°Π²Π»Π΅Π½ΠΈΡ ΡΡΠ΅ΠΌΡ Π³ΡΡΠΏΠΏΠ°ΠΌΠΈ ΡΠ²Π΅ΡΠΈΠ»ΡΠ½ΠΈΠΊΠΎΠ². ΠΠΎ ΡΡΡΠΈ, ΠΌΡ ΠΌΠΎΠΆΠ΅ΠΌ ΠΈΡΠΏΠΎΠ»ΡΠ·ΠΎΠ²Π°ΡΡ Π² ΡΡΠΎΠΉ ΡΡ Π΅ΠΌΠ΅ Π΄Π²Π° ΠΎΠ΄Π½ΠΎΠΊΠ»Π°Π²ΠΈΡΠ½ΡΡ Π²ΡΠΊΠ»ΡΡΠ°ΡΠ΅Π»Ρ Π²ΠΌΠ΅ΡΡΠΎ Π΄Π²ΡΡ ΠΊΠ»Π°Π²ΠΈΡΠ½ΠΎΠ³ΠΎ. ΠΠ»ΡΠ΄Ρ Π½Π° ΠΎΠ±Π΅ ΡΡ Π΅ΠΌΡ, ΡΡΠ°Π·Ρ Π·Π°ΠΌΠ΅ΡΠ½ΠΎ, ΠΊΠ°ΠΊ ΠΏΠΎΠ΄ΠΊΠ»ΡΡΠ΅Π½ ΡΠ°Π·Π½ΡΠΉ ΠΏΡΠΎΠ²ΠΎΠ΄. Π Π΅ΡΠ»ΠΈ Π²Π°ΠΌ Π²ΠΎΠΎΠ±ΡΠ΅ Π½Π΅ Ρ ΠΎΡΠ΅ΡΡΡ ΠΏΡΠΎΠΊΠ»Π°Π΄ΡΠ²Π°ΡΡ ΠΏΡΠΎΠ²ΠΎΠ΄Π° ΠΈ ΡΡΡΠΎΠ±ΠΈΡΡ ΡΡΠ΅Π½Ρ, ΠΌΠΎΠΆΠ½ΠΎ Π»ΠΈ Π² ΡΡΠΎΠΌ ΡΠ»ΡΡΠ°Π΅ ΡΠΌΠΎΠ½ΡΠΈΡΠΎΠ²Π°ΡΡ ΠΏΡΠΎΡ ΠΎΠ΄Π½ΡΠ΅ Π²ΡΠΊΠ»ΡΡΠ°ΡΠ΅Π»ΠΈ?
ΠΠ°ΠΊ ΡΠ°Π±ΠΎΡΠ°Π΅Ρ 2Ρ ΠΊΠ»Π°Π²ΠΈΡΠ½ΡΠΉ ΠΠ

ΠΠ° Π½ΠΈΠΆΠ½Π΅ΠΉ ΡΠ°ΡΡΠΈ ΠΈΠ»Π»ΡΡΡΡΠ°ΡΠΈΠΈ ΡΠ΅ΠΏΡ Π·Π°ΠΌΠΊΠ½ΡΡΠ°, ΠΈ ΡΠ²Π΅Ρ Π²ΠΊΠ»ΡΡΠ΅Π½. Π Π°Π·Π½ΠΎΠ²ΠΈΠ΄Π½ΠΎΡΡΠΈ ΠΏΠ΅ΡΠ΅ΠΊΡΠ΅ΡΡΠ½ΡΡ ΠΈ ΠΏΡΠΎΡ ΠΎΠ΄Π½ΡΡ ΠΏΠ΅ΡΠ΅ΠΊΠ»ΡΡΠ°ΡΠ΅Π»Π΅ΠΉ ΠΠ°Π²Π°ΠΉΡΠ΅ Π·Π½Π°ΠΊΠΎΠΌΠΈΡΡΡΡ ΠΏΠΎΠ±Π»ΠΈΠΆΠ΅ Ρ ΠΏΡΠ΅Π΄ΠΌΠ΅ΡΠΎΠΌ Π½Π°ΡΠ΅Π³ΠΎ ΠΈΠ½ΡΠ΅ΡΠ΅ΡΠ°. ΠΡΠΎ ΠΏΠΎΠ·Π²ΠΎΠ»ΠΈΡ ΠΈΠ·Π±Π΅ΠΆΠ°ΡΡ ΠΎΡΠΈΠ±ΠΎΠΊ ΠΏΡΠΈ ΠΌΠΎΠ½ΡΠ°ΠΆΠ΅. ΠΡΠΈΠΌΠ΅Ρ ΡΡΡΠ°Π½ΠΎΠ²ΠΊΠΈ ΠΏΡΠΎΡ ΠΎΠ΄Π½ΡΡ Π²ΡΠΊΠ»ΡΡΠ°ΡΠ΅Π»Π΅ΠΉ Π² ΡΠΏΠ°Π»ΡΠ½Π΅ ΠΠ΅ΡΠ΅Π΄ ΠΠ°ΠΌΠΈ Π²ΠΎΠΏΠΈΡΡΠΈΠΉ ΠΏΡΠΈΠΌΠ΅Ρ Π½Π΅ΠΏΡΠ΅Π΄ΡΡΠΌΠΎΡΡΠΈΡΠ΅Π»ΡΠ½ΠΎΡΡΠΈ: Π² ΡΠΏΠ°Π»ΡΠ½Π΅ Π½Π΅Ρ ΠΏΡΠΎΡ ΠΎΠ΄Π½ΡΡ Π²ΡΠΊΠ»ΡΡΠ°ΡΠ΅Π»Π΅ΠΉ!
ΠΡΠΎ ΡΠ»Π΅Π΄ΡΠ΅Ρ ΠΏΡΠΈΡΡΡ ΠΊ ΡΠ²Π΅Π΄Π΅Π½ΠΈΡ, ΠΏΡΠ΅ΠΆΠ΄Π΅ ΡΠ΅ΠΌ ΠΏΠΎΠ΄ΠΊΠ»ΡΡΠΈΡΡ Π΄Π²ΡΡ ΠΊΠ»Π°Π²ΠΈΡΠ½ΡΠΉ ΠΊΠΎΠΌΠΌΡΡΠ°ΡΠΎΡ. Π‘Ρ Π΅ΠΌΠ° ΠΏΠΎΠ΄ΠΊΠ»ΡΡΠ΅Π½ΠΈΡ ΠΎΠ΄ΠΈΠ½Π°ΡΠ½ΠΎΠ³ΠΎ ΠΏΡΠΎΡ ΠΎΠ΄Π½ΠΎΠ³ΠΎ Π²ΡΠΊΠ»ΡΡΠ°ΡΠ΅Π»Ρ Π·Π½Π°ΡΠΈΡΠ΅Π»ΡΠ½ΠΎ ΠΏΡΠΎΡΠ΅ ΠΈ ΠΌΠΎΠΆΠ΅Ρ ΠΏΠΎΠΌΠΎΡΡ ΠΎΡΠ³Π°Π½ΠΈΠ·ΠΎΠ²Π°ΡΡ ΡΠΏΡΠ°Π²Π»Π΅Π½ΠΈΠ΅ ΡΠ»Π΅ΠΊΡΡΠΎΠΎΡΠ²Π΅ΡΠ΅Π½ΠΈΠ΅ΠΌ ΠΈΠ· Π΄Π²ΡΡ ΡΠΎΡΠ΅ΠΊ. ΠΠ½ΠΎΠ³Π΄Π° ΡΡΡΠ΅ΠΌΡΡΡΡ ΠΊ ΡΠΊΠΎΠ½ΠΎΠΌΠΈΠΈ, ΠΏΠΎΠΊΡΠΏΠ°ΡΡ ΠΏΡΠΎΠ²ΠΎΠ΄Π° ΡΠΎΠ½ΠΊΠΎΠ³ΠΎ ΡΠ΅ΡΠ΅Π½ΠΈΡ, Π½Π΅ ΡΡΠΈΡΡΠ²Π°ΡΡ ΠΌΠ°ΠΊΡΠΈΠΌΠ°Π»ΡΠ½ΠΎ Π΄ΠΎΠΏΡΡΡΠΈΠΌΡΡ Π΄Π»ΠΈΠ½Ρ ΠΊΠ°Π±Π΅Π»Ρ. ΠΠ½Π΅ΡΠ½ΠΈΠΉ ΡΠ»ΠΎΠΉ ΠΈΠ·ΠΎΠ»ΡΡΠΈΠΈ Ρ ΠΏΡΠΎΠ²ΠΎΠ΄Π° ΡΠ½ΠΈΠΌΠ°Π΅ΡΡΡ ΠΏΠΎΡΡΠΈ ΠΏΠΎΠ»Π½ΠΎΡΡΡΡ Π΄ΠΎ Π²Π²ΠΎΠ΄Π½ΠΎΠ³ΠΎ ΠΎΡΠ²Π΅ΡΡΡΠΈΡ, ΠΎΡΡΠ°Π²Π»ΡΡΡ ΡΠΌ. ΠΠ°ΡΠ΅ΡΠΈΠ°Π»Ρ ΠΠΎΠ΄ΠΊΠ»ΡΡΠ΅Π½ΠΈΠ΅ Π΄Π²ΡΡ ΠΊΠ»Π°Π²ΠΈΡΠ½ΠΎΠ³ΠΎ ΠΏΡΠΎΡ ΠΎΠ΄Π½ΠΎΠ³ΠΎ Π²ΡΠΊΠ»ΡΡΠ°ΡΠ΅Π»Ρ ΠΠ΅Π· ΠΏΡΠΎΡ ΠΎΠ΄Π½ΡΡ Π²ΡΠΊΠ»ΡΡΠ°ΡΠ΅Π»Π΅ΠΉ ΡΠΎΠ²Π΅ΡΡΠ΅Π½Π½ΠΎ Π½Π΅ ΠΎΠ±ΠΎΠΉΡΠΈΡΡ Π² ΡΠΎΠ²ΡΠ΅ΠΌΠ΅Π½Π½ΠΎΠΌ ΠΈΠ½ΡΠ΅ΡΡΠ΅ΡΠ΅.
Π£ΡΡΠ°Π½ΠΎΠ²ΠΈΡΡ Π΄Π΅ΠΊΠΎΡΠ°ΡΠΈΠ²Π½ΡΠ΅ ΠΏΠ°Π½Π΅Π»ΠΈ ΡΡΡΡΠΎΠΉΡΡΠ². ΠΠΎΡ ΡΡ
Π΅ΠΌΠ°, ΠΏΠΎΡΡΠ½ΡΡΡΠ°Ρ ΠΏΡΠΈΠ½ΡΠΈΠΏ ΡΠ°Π±ΠΎΡΡ ΡΠ°ΠΊΠΎΠ³ΠΎ ΡΡΡΡΠΎΠΉΡΡΠ²Π°: Π‘Ρ
Π΅ΠΌΠ° Ρ ΠΏΠ΅ΡΠ΅ΠΊΡΠ΅ΡΡΠ½ΡΠΌ Π²ΡΠΊΠ»ΡΡΠ°ΡΠ΅Π»Π΅ΠΌ Π£ Π½Π΅Π³ΠΎ ΡΠΆΠ΅ 8 ΠΊΠΎΠ½ΡΠ°ΠΊΡΠΎΠ².
ΠΠ²ΡΡ
ΠΊΠ»Π°Π²ΠΈΡΠ½ΡΠ΅ ΠΏΡΠΎΡ
ΠΎΠ΄Π½ΡΠ΅ Π²ΡΠΊΠ»ΡΡΠ°ΡΠ΅Π»ΠΈ ΠΈΠ· 2-Ρ
ΠΌΠ΅ΡΡ. Π‘Ρ
Π΅ΠΌΠ° ΠΏΠΎΠ΄ΠΊΠ»ΡΡΠ΅Π½ΠΈΡ
ΠΠΎΡΡΠ΄ΠΎΠΊ ΠΌΠΎΠ½ΡΠ°ΠΆΠ° ΡΡ Π΅ΠΌΡ Ρ Π΄Π²ΡΡ ΠΊΠ»Π°Π²ΠΈΡΠ½ΡΠΌΠΈ ΠΏΡΠΎΡ ΠΎΠ΄Π½ΡΠΌΠΈ Π²ΡΠΊΠ»ΡΡΠ°ΡΠ΅Π»ΡΠΌΠΈ
Π’Π΅ΠΏΠ΅ΡΡ Π²Ρ Π·Π½Π°Π΅ΡΠ΅ ΠΊΠ°ΠΊ ΠΏΡΠ°Π²ΠΈΠ»ΡΠ½ΠΎ ΠΏΠΎΠ΄ΠΊΠ»ΡΡΠΈΡΡ, ΠΈΠ»ΠΈ ΠΊΠ°ΠΊ Π³ΠΎΠ²ΠΎΡΡΡ ΡΠ»Π΅ΠΊΡΡΠΈΠΊΠΈ ΡΠ°ΡΠΊΠ»ΡΡΠΈΡΡ, Π΄Π²ΡΡ ΠΊΠ»Π°Π²ΠΈΡΠ½ΡΠΉ ΠΏΡΠΎΡ ΠΎΠ΄Π½ΠΎΠΉ Π²ΡΠΊΠ»ΡΡΠ°ΡΠ΅Π»Ρ.
ΠΠ°ΠΏΡΠΈΠΌΠ΅Ρ ΡΡ Π΅ΠΌΠ° ΠΏΠΎΠ΄ΠΊΠ»ΡΡΠ΅Π½ΠΈΡ ΠΏΠ΅ΡΠ΅ΠΊΠΈΠ΄Π½ΠΎΠ³ΠΎ Legrand Valena: ΠΡΡΠ΅ΡΡΠ²Π΅Π½Π½ΠΎ ΡΠ°ΠΌ ΠΏΠ΅ΡΠ΅ΠΊΠΈΠ΄Π½ΠΎΠΉ Π·Π°ΠΏΠΈΡ ΠΈΠ²Π°ΡΡ Π² ΡΠ°ΡΠΏΠ°Π΅ΡΠ½ΡΡ ΠΊΠΎΡΠΎΠ±ΠΊΡ Π½Π΅ Π½ΡΠΆΠ½ΠΎ. Π‘Ρ Π΅ΠΌΠ° ΠΏΠ°ΡΠ°Π»Π»Π΅Π»ΡΠ½ΠΎΠ³ΠΎ ΠΏΠΎΠ΄ΠΊΠ»ΡΡΠ΅Π½ΠΈΡ Π»Π°ΠΌΠΏ Π£ΡΡΠ°Π½Π°Π²Π»ΠΈΠ²Π°ΠΉΡΠ΅ ΡΠ²Π΅ΡΠΎΠ΄ΠΈΠΎΠ΄Π½ΡΠ΅ ΡΠΊΠΎΠ½ΠΎΠΌΠΈΡΠ½ΡΠ΅ Π»Π°ΠΌΠΏΡ, ΡΡΠΎ ΡΡΡΠ΅ΡΡΠ²Π΅Π½Π½ΠΎ ΡΠ½ΠΈΠ·ΠΈΡ Π·Π°ΡΡΠ°ΡΡ Π½Π° ΡΠ»Π΅ΠΊΡΡΠΎΡΠ½Π΅ΡΠ³ΠΈΡ, ΠΏΠΎΡΡΠ΅Π±ΡΡΡΡΡ ΠΊΠ°Π±Π΅Π»Ρ ΠΌΠ΅Π½ΡΡΠ΅Π³ΠΎ ΡΠ΅ΡΠ΅Π½ΠΈΡ, ΡΡΠΎ ΡΡΠΊΠΎΠ½ΠΎΠΌΠΈΡ ΡΠΈΠ½Π°Π½ΡΠΎΠ²ΡΠ΅ Π·Π°ΡΡΠ°ΡΡ.
Π‘Π΄Π΅Π»Π°Π² ΠΏΠΎΠ΄ΠΊΠ»ΡΡΠ΅Π½ΠΈΠ΅, ΠΌΠΎΠΆΠ½ΠΎ ΡΡΠΊΠΎΠ½ΠΎΠΌΠΈΡΡ Π·Π½Π°ΡΠΈΡΠ΅Π»ΡΠ½ΡΠ΅ ΡΡΠ΅Π΄ΡΡΠ²Π° ΠΈ ΠΎΠ±Π΅ΡΠΏΠ΅ΡΠΈΡΡ ΠΊΠΎΠΌΡΠΎΡΡΠ½ΠΎΠ΅ ΠΈΡΠΏΠΎΠ»ΡΠ·ΠΎΠ²Π°Π½ΠΈΠ΅ ΠΎΡΠ²Π΅ΡΠ΅Π½ΠΈΡ Π² Π΄ΠΎΠΌΠ΅.
Π ΡΠΎΠΆΠ°Π»Π΅Π½ΠΈΡ, Π΄Π°Π»Π΅ΠΊΠΎ Π½Π΅ Π²ΡΠ΅ ΠΏΡΠΎΠΈΠ·Π²ΠΎΠ΄ΠΈΡΠ΅Π»ΠΈ ΡΠΊΠ°Π·ΡΠ²Π°ΡΡ ΠΌΠ°ΡΠΊΠΈΡΠΎΠ²ΠΊΡ ΠΊΠΎΠ½ΡΠ°ΠΊΡΠΎΠ² Π½Π° ΠΊΠΎΡΠΏΡΡΠ΅ ΡΡΡΡΠΎΠΉΡΡΠ²Π°. ΠΠ½ΡΡΡΡΠΊΡΠΈΡ ΠΏΠΎ ΠΌΠΎΠ½ΡΠ°ΠΆΡ: Π‘Ρ Π΅ΠΌΠ° ΡΠΏΡΠ°Π²Π»Π΅Π½ΠΈΡ Ρ Π΄Π²ΡΡ ΠΌΠ΅ΡΡ ΠΡΠ°Π²ΠΈΠ»ΡΠ½ΠΎ ΡΠΎΠ±ΡΠ°Π½Π½Π°Ρ ΡΡ Π΅ΠΌΠ° ΠΏΠΎΠ΄ΠΊΠ»ΡΡΠ΅Π½ΠΈΡ Π΄Π²ΠΎΠΉΠ½ΠΎΠ³ΠΎ Π²ΡΠΊΠ»ΡΡΠ°ΡΠ΅Π»Ρ ΠΏΠΎΠ·Π²ΠΎΠ»ΡΠ΅Ρ ΡΠΏΡΠ°Π²Π»ΡΡΡ Π΄Π²ΡΠΌΡ ΡΠ°Π·Π½ΡΠΌΠΈ Π³ΡΡΠΏΠΏΠ°ΠΌΠΈ ΠΎΡΠ²Π΅ΡΠ΅Π½ΠΈΡ ΠΈΠ· Π΄Π²ΡΡ ΠΌΠ΅ΡΡ Π½Π΅Π·Π°Π²ΠΈΡΠΈΠΌΠΎ Π΄ΡΡΠ³ ΠΎΡ Π΄ΡΡΠ³Π°.
Π§ΡΠΎ ΠΎΡΠΎΠ±Π΅Π½Π½ΠΎΠ³ΠΎ Π² ΠΊΠΎΠΌΠΌΡΡΠ°ΡΠΎΡΠ΅ Ρ Π΄Π²ΡΠΌΡ ΠΊΠ»Π°Π²ΠΈΡΠ°ΠΌΠΈ
ΠΡΠΈ Π΅Π΅ ΠΎΡΡΡΡΡΡΠ²ΠΈΠΈ ΠΏΡΠΈΠ΄Π΅ΡΡΡ Π²ΠΎΡΠΏΠΎΠ»ΡΠ·ΠΎΠ²Π°ΡΡΡΡ ΠΌΡΠ»ΡΡΠΈΠΌΠ΅ΡΡΠΎΠΌ Π΄Π»Ρ Π²ΡΡΡΠ½Π΅Π½ΠΈΡ ΡΠ°Π·ΠΌΠ΅ΡΠ΅Π½ΠΈΡ ΠΊΠ»Π΅ΠΌΠΌ ΠΈΠ·Π΄Π΅Π»ΠΈΡ. Π ΡΡ Π΅ΠΌΠ΅ Ρ ΡΡΠ΅Ρ ΠΌΠ΅ΡΡ ΡΡΡΡΠΎΠΉΡΡΠ²ΠΎ Π½Π°Ρ ΠΎΠ΄ΠΈΡΡΡ Π² Π»ΡΠ±ΠΎΠΉ ΡΠΎΡΠΊΠ΅ ΠΌΠ΅ΠΆΠ΄Ρ Π΄Π²ΡΠΌΡ ΠΎΡΡΠ°Π»ΡΠ½ΡΠΌΠΈ. ΠΠ· Π΄Π²ΠΎΠΉΠ½ΠΎΠ³ΠΎ ΠΏΡΠΎΡ ΠΎΠ΄Π½ΠΎΠ³ΠΎ Π²ΡΠΊΠ»ΡΡΠ°ΡΠ΅Π»Ρ ΠΌΠΎΠΆΠ½ΠΎ ΡΠ΄Π΅Π»Π°ΡΡ ΠΎΠ΄ΠΈΠ½Π°ΡΠ½ΡΠΉ ΠΏΠ΅ΡΠ΅ΠΊΡΠ΅ΡΡΠ½ΡΠΉ Π²ΡΠΊΠ»ΡΡΠ°ΡΠ΅Π»Ρ.
ΠΠΎΠ½ΡΠ°ΠΆ ΠΏΡΠΎΡ ΠΎΠ΄Π½ΡΡ Π²ΡΠΊΠ»ΡΡΠ°ΡΠ΅Π»Π΅ΠΉ ΠΏΡΠΈ ΡΡΡΠ΅ΡΡΠ²ΡΡΡΠ΅ΠΉ ΠΏΡΠΎΠ²ΠΎΠ΄ΠΊΠ΅ ΠΠΏΠΎΠ»Π½Π΅ Π²Π΅ΡΠΎΡΡΠ½ΠΎ, ΡΡΠΎ ΠΠ°ΠΌ Π·Π°Ρ ΠΎΡΠ΅ΡΡΡ ΠΎΠ±ΡΡΡΡΠΎΠΈΡΡ ΡΠ²ΠΎΠΈΠΌΠΈ ΡΡΠΊΠ°ΠΌΠΈ Π½Π΅Π·Π°Π²ΠΈΡΠΈΠΌΠΎΠ΅ ΡΠΏΡΠ°Π²Π»Π΅Π½ΠΈΠ΅ ΡΠ²Π΅ΡΠΈΠ»ΡΠ½ΠΈΠΊΠ°ΠΌΠΈ ΠΏΡΠΈ ΡΠΆΠ΅ ΡΡΡΠ΅ΡΡΠ²ΡΡΡΠ΅ΠΉ ΡΠ»Π΅ΠΊΡΡΠΎΠΏΡΠΎΠ²ΠΎΠ΄ΠΊΠ΅. Π Π°Π·Π±Π΅ΡΠ΅ΠΌΡΡ, Π² ΡΠ΅ΠΌ ΠΆΠ΅ ΡΠΎΡΡΠΎΠΈΡ ΡΠ»ΠΎΠΆΠ½ΠΎΡΡΡ ΡΡΠΎΠΉ ΡΠΈΡΡΠ°ΡΠΈΠΈ: Π°Π½Π°Π»ΠΈΠ· ΠΏΡΠΈΠ²Π΅Π΄Π΅Π½Π½ΡΡ Π²ΡΡΠ΅ ΡΡ Π΅ΠΌ ΠΏΠΎΠΌΠΎΠΆΠ΅Ρ Π½Π°ΠΌ ΡΠ΄Π΅Π»Π°ΡΡ Π½Π΅ΡΠΊΠΎΠ»ΡΠΊΠΎ Π²ΡΠ²ΠΎΠ΄ΠΎΠ²: 1. ΠΠ°ΡΠ΅ΠΌ ΠΏΡΠΈΡΠΎΠ΅Π΄ΠΈΠ½ΡΡΡΡΡ ΡΠ΅ΡΡΡΠ΅ ΠΏΡΠΎΠΌΠ΅ΠΆΡΡΠΎΡΠ½ΡΡ ΠΏΡΠΎΠ²ΠΎΠ΄Π½ΠΈΠΊΠ°. Π€Π°Π·Π½ΡΠΉ ΠΊΠΎΠ½Π΅Ρ ΠΏΠΎΠ΄ΠΊΠ»ΡΡΠ°Π΅ΡΡΡ ΠΊ ΠΏΠ΅ΡΠ²ΠΎΠΌΡ ΠΊΠΎΠ½ΡΠ°ΠΊΡΡ, ΠΌΠ΅ΠΆΠ΄Ρ ΠΏΠ΅ΡΠ²ΡΠΌ ΠΈ Π²ΡΠΎΡΡΠΌ ΠΊΠΎΠ½ΡΠ°ΠΊΡΠ°ΠΌΠΈ ΡΡΡΠ°Π½Π°Π²Π»ΠΈΠ²Π°Π΅ΡΡΡ ΠΏΠ΅ΡΠ΅ΠΌΡΡΠΊΠ°.
Π Π°Π·Π½ΠΎΠ²ΠΈΠ΄Π½ΠΎΡΡΠΈ ΠΏΠ΅ΡΠ΅ΠΊΡΠ΅ΡΡΠ½ΡΡ ΠΈ ΠΏΡΠΎΡ ΠΎΠ΄Π½ΡΡ ΠΏΠ΅ΡΠ΅ΠΊΠ»ΡΡΠ°ΡΠ΅Π»Π΅ΠΉ
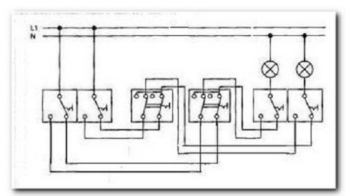
ΠΠ½ΡΡΡΡΠΊΡΠΈΠΈ CΡ Π΅ΠΌΠ° ΠΏΠΎΠ΄ΠΊΠ»ΡΡΠ΅Π½ΠΈΡ Π΄Π²ΡΡ ΠΊΠ»Π°Π²ΠΈΡΠ½ΠΎΠ³ΠΎ ΠΏΡΠΎΡ ΠΎΠ΄Π½ΠΎΠ³ΠΎ Π²ΡΠΊΠ»ΡΡΠ°ΡΠ΅Π»Ρ ΠΏΠ΅ΡΠ΅ΠΊΠ»ΡΡΠ°ΡΠ΅Π»Ρ ΠΠ²ΡΡ ΠΊΠ»Π°Π²ΠΈΡΠ½ΡΠΉ ΠΏΡΠΎΡ ΠΎΠ΄Π½ΠΎΠΉ Π²ΡΠΊΠ»ΡΡΠ°ΡΠ΅Π»Ρ ΠΏΡΠ΅Π΄ΡΡΠ°Π²Π»ΡΠ΅Ρ ΡΠΎΠ±ΠΎΠΉ ΠΎΠ±ΡΠ΅Π΄ΠΈΠ½Π΅Π½Π½ΡΠ΅ Π² ΠΎΠ΄Π½ΠΎΠΌ ΠΊΠΎΡΠΏΡΡΠ΅ Π΄Π²Π° ΠΎΠ΄ΠΈΠ½ΠΎΡΠ½ΡΡ ΠΏΡΠΎΡ ΠΎΠ΄Π½ΡΡ ΠΏΠ΅ΡΠ΅ΠΊΠ»ΡΡΠ°ΡΠ΅Π»Ρ. ΠΡΠΈΠΌΠ΅Ρ ΡΡΡΠ°Π½ΠΎΠ²ΠΊΠΈ ΠΏΡΠΎΡ ΠΎΠ΄Π½ΡΡ Π²ΡΠΊΠ»ΡΡΠ°ΡΠ΅Π»Π΅ΠΉ Π² ΡΠΏΠ°Π»ΡΠ½Π΅ ΠΠ΅ΡΠ΅Π΄ ΠΠ°ΠΌΠΈ Π²ΠΎΠΏΠΈΡΡΠΈΠΉ ΠΏΡΠΈΠΌΠ΅Ρ Π½Π΅ΠΏΡΠ΅Π΄ΡΡΠΌΠΎΡΡΠΈΡΠ΅Π»ΡΠ½ΠΎΡΡΠΈ: Π² ΡΠΏΠ°Π»ΡΠ½Π΅ Π½Π΅Ρ ΠΏΡΠΎΡ ΠΎΠ΄Π½ΡΡ Π²ΡΠΊΠ»ΡΡΠ°ΡΠ΅Π»Π΅ΠΉ! ΠΡΠ° ΡΠ΅ΠΌΠ° ΡΡΠ΅Π±ΡΠ΅Ρ ΠΎΡΠ΄Π΅Π»ΡΠ½ΠΎΠ³ΠΎ ΡΠ°ΡΡΠΌΠΎΡΡΠ΅Π½ΠΈΡ ΠΊΠ°ΠΊ ΠΏΠΎΠ»ΡΠ·ΠΎΠ²Π°ΡΡΡΡ ΠΌΡΠ»ΡΡΠΈΠΌΠ΅ΡΡΠΎΠΌ ΠΈΠ»ΠΈ Π΄ΡΡΠ³ΠΈΠΌΠΈ ΠΏΡΠΈΠ±ΠΎΡΠ°ΠΌΠΈ Π΄Π»Ρ ΠΏΡΠΎΠ·Π²ΠΎΠ½ΠΊΠΈ ΡΠ΅ΠΏΠΈ. ΠΠ»Ρ Π΄Π°Π½Π½ΠΎΠΉ ΡΡ Π΅ΠΌΡ ΠΏΠΎΠ΄ΠΊΠ»ΡΡΠ΅Π½ΠΈΡ Π½Π΅ΠΎΠ±Ρ ΠΎΠ΄ΠΈΠΌΠΎ ΠΊΠ°ΡΠ΅ΡΡΠ²Π΅Π½Π½ΠΎ ΠΈ ΠΏΡΠ°Π²ΠΈΠ»ΡΠ½ΠΎ Π²ΡΠΏΠΎΠ»Π½ΠΈΡΡ 12 ΡΠΎΠ΅Π΄ΠΈΠ½Π΅Π½ΠΈΠΉ ΠΏΡΠΎΠ²ΠΎΠ΄ΠΎΠ². ΠΠΎ ΠΏΡΠΈΠ½ΡΠΈΠΏΡ ΡΠ°Π±ΠΎΡΡ ΡΠ°ΠΊΠΎΠ΅ ΡΡΡΡΠΎΠΉΡΡΠ²ΠΎ ΡΠΊΠ²ΠΈΠ²Π°Π»Π΅Π½ΡΠ½ΠΎ Π΄Π²ΡΠΌ ΠΏΡΠΎΡ ΠΎΠ΄Π½ΡΠΌ Π΄Π²ΡΡ ΠΊΠ»Π°Π²ΠΈΡΠ½ΠΈΠΊΠ°ΠΌ Π² ΠΎΠ΄Π½ΠΎΠΌ ΠΊΠΎΡΠΏΡΡΠ΅, Π½Π° ΡΡ Π΅ΠΌΠ΅ Π½ΠΈΠΆΠ΅ ΡΡΠΎ Π½Π°Π³Π»ΡΠ΄Π½ΠΎ Π²ΠΈΠ΄Π½ΠΎ.
ΠΠ»ΡΠ΄Ρ Π½Π° ΠΎΠ±Π΅ ΡΡ
Π΅ΠΌΡ, ΡΡΠ°Π·Ρ Π·Π°ΠΌΠ΅ΡΠ½ΠΎ, ΠΊΠ°ΠΊ ΠΏΠΎΠ΄ΠΊΠ»ΡΡΠ΅Π½ ΡΠ°Π·Π½ΡΠΉ ΠΏΡΠΎΠ²ΠΎΠ΄. ΠΠ²Π° Π²ΡΠΊΠ»ΡΡΠ°ΡΠ΅Π»Ρ ΡΠ»Π΅Π΄ΡΠ΅Ρ Π·Π°ΠΊΡΠ΅ΠΏΠΈΡΡ Π² ΠΏΠΎΠ΄ΡΠΎΠ·Π΅ΡΠ½ΠΈΠΊΠ°Ρ
, ΠΏΠΎΡΠ»Π΅ β ΠΊ ΠΏΡΠΎΠ²ΠΎΠ΄ΠΊΠ΅, Π²Π΅Π΄ΡΡΠ΅ΠΉ ΠΊ ΠΎΡΠ²Π΅ΡΠΈΡΠ΅Π»ΡΠ½ΡΠΌ ΠΏΡΠΈΠ±ΠΎΡΠ°ΠΌ, ΠΏΠΎΠ΄ΡΠΎΠ΅Π΄ΠΈΠ½ΠΈΡΡ ΡΡΠ΅Ρ
ΠΆΠΈΠ»ΡΠ½ΡΠΉ ΠΊΠ°Π±Π΅Π»Ρ. ΠΡΡΠ°ΠΆΠ°ΡΡΡ Π°ΠΊΠ°Π΄Π΅ΠΌΠΈΡΠ΅ΡΠΊΠΈΠΌ ΡΠ·ΡΠΊΠΎΠΌ, ΠΏΡΠΎΡ
ΠΎΠ΄Π½ΠΎΠΉ Π²ΡΠΊΠ»ΡΡΠ°ΡΠ΅Π»Ρ β ΡΡΠΎ ΡΡΡΡΠΎΠΉΡΡΠ²ΠΎ, ΠΊΠΎΡΠΎΡΠΎΠ΅ ΠΎΠ±Π΅ΡΠΏΠ΅ΡΠΈΠ²Π°Π΅Ρ Π½Π΅Π·Π°Π²ΠΈΡΠΈΠΌΠΎΠ΅ ΡΠΏΡΠ°Π²Π»Π΅Π½ΠΈΠ΅ ΠΎΡΠ²Π΅ΡΠ΅Π½ΠΈΠ΅ΠΌ ΠΈΠ· ΡΠ°Π·Π½ΡΡ
ΠΌΠ΅ΡΡΠΎΠΏΠΎΠ»ΠΎΠΆΠ΅Π½ΠΈΠΉ.
ΠΠΎΠ΄ΠΊΠ»ΡΡΠ΅Π½ΠΈΠ΅ Π΄Π²ΡΡ
ΠΊΠ»Π°Π²ΠΈΡΠ½ΠΎΠ³ΠΎ ΠΏΡΠΎΡ
ΠΎΠ΄Π½ΠΎΠ³ΠΎ Π²ΡΠΊΠ»ΡΡΠ°ΡΠ΅Π»Ρ
ΠΠ²ΡΡ ΠΊΠ»Π°Π²ΠΈΡΠ½ΡΠΉ ΠΏΡΠΎΡ ΠΎΠ΄Π½ΠΎΠΉ Π²ΡΠΊΠ»ΡΡΠ°ΡΠ΅Π»Ρ: ΡΡ Π΅ΠΌΠ° ΠΏΠΎΠ΄ΠΊΠ»ΡΡΠ΅Π½ΠΈΡ ΡΠ²ΠΎΠΈΠΌΠΈ ΡΡΠΊΠ°ΠΌΠΈ
ΠΡΠΎΡ ΠΎΠ΄Π½ΡΠ΅ Π²ΡΠΊΠ»ΡΡΠ°ΡΠ΅Π»ΠΈ Π² ΡΠΎΠ²ΡΠ΅ΠΌΠ΅Π½Π½ΠΎΠΌ ΠΈΠ½ΡΠ΅ΡΡΠ΅ΡΠ΅ Π½Π΅Π·Π°ΠΌΠ΅Π½ΠΈΠΌΡ. Π‘Π°ΠΌΡΠ΅ ΡΠ»ΠΎΠΆΠ½ΡΠ΅ ΡΡ Π΅ΠΌΡ ΡΠΏΡΠ°Π²Π»Π΅Π½ΠΈΡ ΠΈΠΌΠΈ ΠΏΠΎΠ·Π²ΠΎΠ»ΡΡΡ ΡΠΎΠ·Π΄Π°Π²Π°ΡΡ ΡΠ΄ΠΎΠ±Π½ΠΎ ΡΠ°ΡΠΏΠΎΠ»ΠΎΠΆΠ΅Π½Π½ΡΠ΅ ΡΠΎΡΠΊΠΈ ΠΎΡΠ²Π΅ΡΠ΅Π½ΠΈΡ. ΠΠ°ΠΏΡΠΈΠΌΠ΅Ρ, Π΄Π²ΡΡ ΠΊΠ»Π°Π²ΠΈΡΠ½ΡΠΉ ΠΏΡΠΎΡ ΠΎΠ΄Π½ΠΎΠΉ Π²ΡΠΊΠ»ΡΡΠ°ΡΠ΅Π»Ρ ΠΏΠΎΠΌΠΎΠΆΠ΅Ρ ΡΠΏΡΠ°Π²Π»ΡΡΡ ΡΠ²Π΅ΡΠΈΠ»ΡΠ½ΠΈΠΊΠ°ΠΌΠΈ ΠΈ Π»ΡΡΡΡΠ°ΠΌΠΈ Ρ Π½Π΅ΡΠΊΠΎΠ»ΡΠΊΠΈΡ ΠΌΠ΅ΡΡ.
ΠΠ°Π·Π½Π°ΡΠ΅Π½ΠΈΠ΅
ΠΠΎΠ΄ ΠΏΡΠΎΡ ΠΎΠ΄Π½ΡΠΌ (ΠΏΡΠΎΠΌΠ΅ΠΆΡΡΠΎΡΠ½ΡΠΌ, ΠΏΠ΅ΡΠ΅Ρ ΠΎΠ΄Π½ΡΠΌ) Π²ΡΠΊΠ»ΡΡΠ°ΡΠ΅Π»Π΅ΠΌ ΠΏΠΎΠ½ΠΈΠΌΠ°ΡΡ ΡΡΡΡΠΎΠΉΡΡΠ²ΠΎ, ΠΏΡΠΈ ΠΏΠΎΠΌΠΎΡΠΈ ΠΊΠΎΡΠΎΡΠΎΠ³ΠΎ ΠΌΠΎΠΆΠ½ΠΎ Π²ΡΠΊΠ»ΡΡΠ°ΡΡ ΠΈ Π²ΠΊΠ»ΡΡΠ°ΡΡ ΡΠ²Π΅Ρ, Π½Π°Ρ ΠΎΠ΄ΡΡΡ Π² Π΄ΡΡΠ³ΠΎΠΌ ΠΏΠΎΠΌΠ΅ΡΠ΅Π½ΠΈΠΈ ΠΈΠ»ΠΈ Π² Π»ΡΠ±ΠΎΠΌ ΡΡΠ°ΡΡΠΊΠ΅ ΠΊΠΎΠΌΠ½Π°ΡΡ. ΠΠ±ΡΡΠ½ΠΎ Π² Π΄ΠΎΠΌΠ΅, ΠΏΠΎΠ΄ΡΠ΅Π·Π΄Π΅, Π½Π° Π΄Π°ΡΠ΅ ΡΡΡΠ°Π½Π°Π²Π»ΠΈΠ²Π°ΡΡΡΡ ΠΎΠ΄Π½ΠΎΠΊΠ»Π°Π²ΠΈΡΠ½ΡΠ΅ ΠΏΠ΅ΡΠ΅ΠΊΠ»ΡΡΠ°ΡΠ΅Π»ΠΈ β ΠΈΠΌΠΈ ΠΌΠΎΠΆΠ½ΠΎ ΡΠΏΡΠ°Π²Π»ΡΡΡ ΠΎΠ΄Π½ΠΎΠΉ Π»ΠΈΠ½ΠΈΠ΅ΠΉ ΠΎΡΠ²Π΅ΡΠ΅Π½ΠΈΡ ΠΈΠ»ΠΈ ΠΊΠΎΠ½ΡΡΡΠΎΠΌ ΠΈΠ· ΡΠ°Π·Π½ΡΡ ΡΠΎΡΠ΅ΠΊ. ΠΠ°ΠΏΡΠΈΠΌΠ΅Ρ, Π·Π°ΠΉΠ΄Ρ Π² ΠΏΠΎΠ΄ΡΠ΅Π·Π΄, Π΅ΡΡΡ Π²ΠΎΠ·ΠΌΠΎΠΆΠ½ΠΎΡΡΡ Π²ΠΊΠ»ΡΡΠΈΡΡ ΡΠ²Π΅Ρ ΡΠ½ΠΈΠ·Ρ Π»Π΅ΡΡΠ½ΠΈΡΠ½ΠΎΠΉ ΠΏΠ»ΠΎΡΠ°Π΄ΠΊΠΈ ΠΈ ΠΏΠΎΠ΄Π½ΠΈΠΌΠ°ΡΡΡΡ Π½Π΅ Π² ΡΠ΅ΠΌΠ½ΠΎΡΠ΅, Π° ΠΏΠΎ ΠΎΡΠ²Π΅ΡΠ΅Π½Π½ΠΎΠΉ Π»Π΅ΡΡΠ½ΠΈΡΠ΅. ΠΡΠΊΠ»ΡΡΠΈΡΡ ΡΠ²Π΅Ρ Π²ΠΎΠ·ΠΌΠΎΠΆΠ½ΠΎ ΠΏΡΡΠΌΠΎ Π²ΠΎΠ·Π»Π΅ ΡΠ²ΠΎΠ΅ΠΉ Π΄Π²Π΅ΡΠΈ β Π² ΡΠ΅Π»ΡΡ ΡΠΊΠΎΠ½ΠΎΠΌΠΈΠΈ ΡΠ»Π΅ΠΊΡΡΠΎΡΠ½Π΅ΡΠ³ΠΈΠΈ.


ΠΠ²ΠΎΠΉΠ½ΠΎΠΉ ΠΏΡΠΎΡ ΠΎΠ΄Π½ΠΎΠΉ Π²ΡΠΊΠ»ΡΡΠ°ΡΠ΅Π»Ρ Π±ΠΎΠ»Π΅Π΅ ΡΠ»ΠΎΠΆΠ΅Π½ Π² ΠΏΠΎΠ΄ΠΊΠ»ΡΡΠ΅Π½ΠΈΠΈ ΠΈ Π΄Π΅ΠΉΡΡΠ²ΠΈΠΈ. ΠΡΠ΅Π΄Π½Π°Π·Π½Π°ΡΠ°Π΅ΡΡΡ Π΄Π»Ρ ΠΎΡΠΊΠ»ΡΡΠ΅Π½ΠΈΡ ΡΠ°ΡΡΠΈ Π»Π°ΠΌΠΏ Π² ΠΎΠ΄Π½ΠΎΠΉ ΡΠΎΡΠΊΠ΅ ΠΎΡΠ²Π΅ΡΠ΅Π½ΠΈΡ. ΠΡΠ»ΠΈ Π² Π»ΡΡΡΡΠ΅ ΠΈΠΌΠ΅Π΅ΡΡΡ 10 Π»Π°ΠΌΠΏ, Π±ΡΠ΄Π΅Ρ Π²ΠΎΠ·ΠΌΠΎΠΆΠ½ΠΎΡΡΡ Π²ΠΊΠ»ΡΡΠ°ΡΡ ΡΠΎΠ»ΡΠΊΠΎ ΠΏΠΎΠ»ΠΎΠ²ΠΈΠ½Ρ ΠΈΠ· Π½ΠΈΡ , Π΅ΡΠ»ΠΈ Π½Π΅Ρ Π½Π΅ΠΎΠ±Ρ ΠΎΠ΄ΠΈΠΌΠΎΡΡΠΈ Π² ΠΌΠΎΡΠ½ΠΎΠΌ ΠΎΡΠ²Π΅ΡΠ΅Π½ΠΈΠΈ ΠΊΠΎΠΌΠ½Π°ΡΡ. Π‘ ΠΏΠΎΠΌΠΎΡΡΡ ΠΏΡΠΎΡ ΠΎΠ΄Π½ΠΎΠ³ΠΎ Π²ΡΠΊΠ»ΡΡΠ°ΡΠ΅Π»Ρ ΠΌΠΎΠΆΠ½ΠΎ ΡΠ΅Π³ΡΠ»ΠΈΡΠΎΠ²Π°ΡΡ ΡΠ°Π±ΠΎΡΡ Π»ΡΡΡΡ Π² ΠΎΠ΄Π½ΠΎΠΉ ΠΊΠΎΠΌΠ½Π°ΡΠ΅ Ρ Π΄Π²ΡΡ ΠΌΠ΅ΡΡ ΠΈ Π±ΠΎΠ»Π΅Π΅ β Ρ Π²Ρ ΠΎΠ΄Π° Π² ΠΊΠΎΠΌΠ½Π°ΡΡ, Ρ ΠΊΡΠΎΠ²Π°ΡΠΈ, Π±Π°Π»ΠΊΠΎΠ½Π°. Π§Π°ΡΠ΅ Π²ΡΠ΅Π³ΠΎ ΠΌΠ½ΠΎΠ³ΠΎΠΊΠ»Π°Π²ΠΈΡΠ½ΡΠ΅ ΡΡΡΡΠΎΠΉΡΡΠ²Π° ΡΠ΅ΠΊΠΎΠΌΠ΅Π½Π΄ΡΡΡ ΡΡΠ°Π²ΠΈΡΡ Π² ΠΏΠΎΠΌΠ΅ΡΠ΅Π½ΠΈΡΡ Ρ Π½Π°Π»ΠΈΡΠΈΠ΅ΠΌ ΡΠ°Π·Π½ΡΡ Π²Ρ ΠΎΠ΄ΠΎΠ² ΠΈ ΠΌΠ½ΠΎΠΆΠ΅ΡΡΠ²Π° ΠΈΡΡΠΎΡΠ½ΠΈΠΊΠΎΠ² ΠΎΡΠ²Π΅ΡΠ΅Π½ΠΈΡ. Π ΠΏΡΠΎΡΠΈΠ²Π½ΠΎΠΌ ΡΠ»ΡΡΠ°Π΅ Π»ΡΡΡΠ΅ ΡΡΡΠ°Π½ΠΎΠ²ΠΈΡΡ ΠΎΠ±ΡΡΠ½ΡΠΉ ΠΏΡΠΎΡ ΠΎΠ΄Π½ΠΎΠΉ Π²ΡΠΊΠ»ΡΡΠ°ΡΠ΅Π»Ρ.
ΠΊ ΡΠΎΠ΄Π΅ΡΠΆΠ°Π½ΠΈΡ βΠΠΈΠ΄Ρ ΠΏΠ΅ΡΠ΅ΠΊΠ»ΡΡΠ°ΡΠ΅Π»Π΅ΠΉ ΠΏΡΠΎΡ ΠΎΠ΄Π½ΠΎΠ³ΠΎ ΡΠΈΠΏΠ°
ΠΠΎ ΠΊΠΎΠ»ΠΈΡΠ΅ΡΡΠ²Ρ ΠΊΠ»Π°Π²ΠΈΡ ΠΏΡΠΎΡ ΠΎΠ΄Π½ΡΠ΅ Π²ΡΠΊΠ»ΡΡΠ°ΡΠ΅Π»ΠΈ Π±ΡΠ²Π°ΡΡ:
- ΠΎΠ΄Π½ΠΎΠΊΠ»Π°Π²ΠΈΡΠ½ΡΠΌΠΈ;
- Π΄Π²ΡΡ ΠΊΠ»Π°Π²ΠΈΡΠ½ΡΠΌΠΈ;
- ΡΡΠ΅Ρ ΠΊΠ»Π°Π²ΠΈΡΠ½ΡΠΌΠΈ.
ΠΠ°ΠΈΠ±ΠΎΠ»ΡΡΡΡ ΠΏΠΎΠΏΡΠ»ΡΡΠ½ΠΎΡΡΡ ΠΈΠΌΠ΅ΡΡ ΠΏΡΠΎΡ ΠΎΠ΄Π½ΡΠ΅ Π²ΡΠΊΠ»ΡΡΠ°ΡΠ΅Π»ΠΈ Π½Π° Π΄Π²Π° Π½Π°ΠΏΡΠ°Π²Π»Π΅Π½ΠΈΡ. Π’ΡΠ΅Ρ ΠΊΠ»Π°Π²ΠΈΡΠ½ΡΠ΅ ΠΏΠ΅ΡΠ΅ΠΊΠ»ΡΡΠ°ΡΠ΅Π»ΠΈ ΠΌΠ΅Π½Π΅Π΅ ΠΏΠΎΠΏΡΠ»ΡΡΠ½Ρ ΠΈ ΡΠ»ΠΎΠΆΠ½Ρ Π² ΠΏΠΎΠ΄ΡΠΎΠ΅Π΄ΠΈΠ½Π΅Π½ΠΈΠΈ. ΠΠΎΠΆΠ½ΠΎ ΡΠ΄Π΅Π»Π°ΡΡ ΠΏΠ°ΡΡ ΠΈΠ»ΠΈ ΡΠ΅Π»ΡΡ Π³ΡΡΠΏΠΏΡ Π²ΡΠΊΠ»ΡΡΠ°ΡΠ΅Π»Π΅ΠΉ, Π½ΠΎ ΠΊΠ°ΠΆΠ΄ΡΠΉ Π΄ΠΎΠ±Π°Π²Π»Π΅Π½Π½ΡΠΉ ΠΏΡΠΈΠ±ΠΎΡ Π·Π½Π°ΡΠΈΡΠ΅Π»ΡΠ½ΠΎ ΡΡΠ»ΠΎΠΆΠ½ΠΈΡ ΠΎΠ±ΡΡΡ ΡΡ Π΅ΠΌΡ. ΠΠΎΡΠΎΠΉ ΠΏΠ΅ΡΠ΅ΠΏΠ»Π΅ΡΠ΅Π½ΠΈΠ΅ ΠΏΡΠΎΠ²ΠΎΠ΄ΠΎΠ² Π½Π°ΡΡΠΎΠ»ΡΠΊΠΎ ΡΠ»ΠΎΠΆΠ½ΠΎΠ΅, ΡΡΠΎ Π΄Π°ΠΆΠ΅ ΠΎΠΏΡΡΠ½ΡΠΉ ΡΠΏΠ΅ΡΠΈΠ°Π»ΠΈΡΡ Π±ΡΠ΄Π΅Ρ ΡΠΎΠΌΠ½Π΅Π²Π°ΡΡΡΡ ΠΏΡΠΈ Π²ΠΎΠ·ΠΌΠΎΠΆΠ½ΠΎΠΉ ΠΏΠΎΠ»ΠΎΠΌΠΊΠ΅.


ΠΠ°ΠΊ ΡΠ°Π±ΠΎΡΠ°Π΅Ρ ΡΡΡΡΠΎΠΉΡΡΠ²ΠΎ
Π€ΡΠ½ΠΊΡΠΈΠΈ ΠΏΡΠΎΡ ΠΎΠ΄Π½ΠΎΠ³ΠΎ Π²ΡΠΊΠ»ΡΡΠ°ΡΠ΅Π»Ρ Π½Π° Π΄Π²Π΅ ΠΊΠ»Π°Π²ΠΈΡΠΈ ΡΡ ΠΎΠΆΠΈ Ρ ΡΠ°ΠΊΠΎΠ²ΡΠΌΠΈ Ρ ΠΏΠ΅ΡΠ΅ΠΊΠ»ΡΡΠ°ΡΠ΅Π»Ρ Ρ ΠΎΠ΄Π½ΠΎΠΉ ΠΊΠ»Π°Π²ΠΈΡΠ΅ΠΉ, Π½ΠΎ Π½Π΅ΡΠΊΠΎΠ»ΡΠΊΠΎ ΡΠ°ΡΡΠΈΡΠ΅Π½Ρ. Π ΠΎΠ΄Π½ΠΎΠΌ ΠΊΠΎΡΠΏΡΡΠ΅ ΡΡΡΡΠΎΠΉΡΡΠ²Π° ΠΏΡΠΎΠΈΡΡ ΠΎΠ΄ΠΈΡ ΡΠΎΠ΅Π΄ΠΈΠ½Π΅Π½ΠΈΠ΅ Π΄Π²ΡΡ ΠΏΡΠΎΡ ΠΎΠ΄Π½ΡΡ ΠΏΠ΅ΡΠ΅ΠΊΠ»ΡΡΠ°ΡΠ΅Π»Π΅ΠΉ ΠΏΠΎΠ΄ ΠΎΠ΄Π½ΠΎΠΉ ΠΊΡΡΡΠΊΠΎΠΉ, ΡΡΠΎ Π΄Π΅Π»Π°Π΅Ρ Π²ΠΎΠ·ΠΌΠΎΠΆΠ½ΠΎΡΡΠΈ ΠΏΡΠΈΠ±ΠΎΡΠ° Π±ΠΎΠ»Π΅Π΅ Π²ΡΡΠΎΠΊΠΈΠΌΠΈ. Π ΠΌΠΎΠΌΠ΅Π½Ρ Π²ΠΊΠ»ΡΡΠ΅Π½ΠΈΡ ΠΊΠ»Π°Π²ΠΈΡΠΈ Π½Π° Π²ΡΠΊΠ»ΡΡΠ°ΡΠ΅Π»Π΅ ΠΊΠΎΠ½ΡΠ°ΠΊΡΡ ΠΏΠ΅ΡΠ΅Π±ΡΠ°ΡΡΠ²Π°ΡΡΡΡ, ΡΠ΅ΠΏΡ Π·Π°ΠΌΡΠΊΠ°Π΅ΡΡΡ, ΡΠ²Π΅Ρ Π·Π°Π³ΠΎΡΠ°Π΅ΡΡΡ. ΠΠ°ΠΏΡΠΎΡΠΈΠ², ΡΠ°ΡΠΊΠ»ΡΡΠ΅Π½ΠΈΠ΅ (ΠΏΠ΅ΡΠ΅ΠΊΠ»ΡΡΠ΅Π½ΠΈΠ΅ Π² ΠΎΠ±ΡΠ°ΡΠ½ΡΡ ΡΡΠΎΡΠΎΠ½Ρ) ΡΠ°Π·ΠΌΡΠΊΠ°Π΅Ρ ΡΠ΅ΠΏΡ.
ΠΡΠΈΠ½ΡΠΈΠΏ ΡΠ°Π±ΠΎΡΡ ΠΏΠ΅ΡΠ΅ΠΊΠΈΠ΄Π½ΡΡ ΠΊΠΎΠ½ΡΠ°ΠΊΡΠΎΠ² ΡΠ°ΠΊΠΎΠΉ ΠΆΠ΅, ΠΊΠ°ΠΊ Π½Π° ΠΎΠ΄Π½ΠΎΠΊΠ»Π°Π²ΠΈΡΠ½ΠΎΠΌ ΡΡΡΡΠΎΠΉΡΡΠ²Π΅. ΠΡΠΎΡ ΠΎΠ΄Π½ΠΎΠΉ Π²ΡΠΊΠ»ΡΡΠ°ΡΠ΅Π»Ρ ΠΈΠΌΠ΅Π΅Ρ 2 Π²Ρ ΠΎΠ΄Π½ΡΠ΅ ΠΊΠ»Π΅ΠΌΠΌΡ, 4 Π²ΡΡ ΠΎΠ΄Π½ΡΠ΅ ΠΊΠ»Π΅ΠΌΠΌΡ. ΠΠ° ΠΊΠ½ΠΎΠΏΠΊΠ°Ρ ΡΠΊΠ°Π·Π°Π½ ΡΡΡΠ΅Π»ΠΊΠ°ΠΌΠΈ ΠΏΠΎΡΡΠ΄ΠΎΠΊ Π²ΠΊΠ»ΡΡΠ΅Π½ΠΈΡ ΡΠ»Π΅ΠΊΡΡΠΈΡΠ΅ΡΡΠ²Π°.
ΠΊ ΡΠΎΠ΄Π΅ΡΠΆΠ°Π½ΠΈΡ βΠ€Π°Π·Π½ΡΠΉ ΠΏΡΠΎΠ²ΠΎΠ΄ ΠΏΠΎΠ΄Π²ΠΎΠ΄ΠΈΡΡΡ ΠΊ ΠΎΠ΄Π½ΠΎΠΌΡ ΡΡΡΡΠΎΠΉΡΡΠ²Ρ, Π° ΠΌΠ΅ΠΆΠ΄Ρ ΡΠ»Π΅Π΄ΡΡΡΠΈΠΌ ΠΏΡΠΈΠ±ΠΎΡΠΎΠΌ ΠΈ Π½Π΅ΠΉΡΡΠ°Π»ΡΡ ΡΡΡΠ°Π½Π°Π²Π»ΠΈΠ²Π°Π΅ΡΡΡ ΠΎΡΠ²Π΅ΡΠΈΡΠ΅Π»ΡΠ½ΡΠΉ ΠΏΡΠΈΠ±ΠΎΡ. ΠΠ΅ΠΆΠ΄Ρ ΡΠΎΠ±ΠΎΠΉ ΠΎΠ½ΠΈ ΡΠΎΠ΅Π΄ΠΈΠ½ΡΡΡΡΡ ΠΏΡΠΎΠ²ΠΎΠ΄Π½ΠΈΠΊΠ°ΠΌΠΈ.
ΠΠ²ΡΡ ΠΌΠ΅ΡΡΠ½Π°Ρ ΡΡ Π΅ΠΌΠ° ΡΠΏΡΠ°Π²Π»Π΅Π½ΠΈΡ
Π§Π°ΡΠ΅ Π²ΡΠ΅Π³ΠΎ ΠΏΡΠΈΠΌΠ΅Π½ΡΠ΅ΡΡΡ ΡΡ Π΅ΠΌΠ° ΠΏΠΎΠ΄ΠΊΠ»ΡΡΠ΅Π½ΠΈΡ Π΄Π²ΡΡ ΠΊΠ»Π°Π²ΠΈΡΠ½ΠΎΠ³ΠΎ ΠΏΡΠΎΡ ΠΎΠ΄Π½ΠΎΠ³ΠΎ Π²ΡΠΊΠ»ΡΡΠ°ΡΠ΅Π»Ρ Ρ Π΄Π²ΡΡ ΠΌΠ΅ΡΡ. ΠΡΠ° ΡΡ Π΅ΠΌΠ° ΡΡΡΠ°Π½ΠΎΠ²ΠΊΠΈ ΡΡΠΈΡΠ°Π΅ΡΡΡ Π΄ΠΎΠ²ΠΎΠ»ΡΠ½ΠΎ ΠΏΡΠΎΡΡΠΎΠΉ. ΠΠ»Ρ Π½Π°ΡΠ°Π»Π° ΡΠ»Π΅Π΄ΡΠ΅Ρ ΠΏΡΠΈΠΎΠ±ΡΠ΅ΡΡΠΈ ΡΡΠ΅Ρ ΠΆΠΈΠ»ΡΠ½ΡΠΉ ΠΊΠ°Π±Π΅Π»Ρ, Π³Π΄Π΅ ΠΎΠΏΠ»Π΅ΡΠΊΠ° ΠΏΡΠΎΠ²ΠΎΠ΄ΠΎΠ² ΠΈΠΌΠ΅Π΅Ρ ΡΠ°Π·Π½ΡΠ΅ ΡΠ²Π΅ΡΠ° β ΡΡΠΎ ΠΏΠΎΠΌΠΎΠΆΠ΅Ρ ΠΏΡΠ°Π²ΠΈΠ»ΡΠ½ΠΎ ΠΎΠΏΡΠ΅Π΄Π΅Π»ΠΈΡΡ ΠΏΠΎΠ»ΠΎΠΆΠ΅Π½ΠΈΠ΅ ΡΠ°Π·Ρ, Π½ΠΎΠ»Ρ, Π·Π°Π·Π΅ΠΌΠ»Π΅Π½ΠΈΡ Π²ΠΎ Π²ΡΠ΅ΠΌΡ ΠΏΠΎΠ΄ΠΊΠ»ΡΡΠ΅Π½ΠΈΡ.
ΠΡΠ°Π²ΠΈΠ»ΡΠ½Π°Ρ ΡΡΡΠ°Π½ΠΎΠ²ΠΊΠ° ΠΏΡΠΎΡ ΠΎΠ΄Π½ΠΎΠ³ΠΎ ΡΡΡΡΠΎΠΉΡΡΠ²Π° ΠΏΠΎΠ·Π²ΠΎΠ»ΠΈΡ Π΅ΠΌΡ ΡΡΠ½ΠΊΡΠΈΠΎΠ½ΠΈΡΠΎΠ²Π°ΡΡ ΠΏΠΎ Π΄Π²ΡΠΌ Π½Π°ΠΏΡΠ°Π²Π»Π΅Π½ΠΈΡΠΌ. ΠΠ²Π° Π²ΡΠΊΠ»ΡΡΠ°ΡΠ΅Π»Ρ ΡΠ»Π΅Π΄ΡΠ΅Ρ Π·Π°ΠΊΡΠ΅ΠΏΠΈΡΡ Π² ΠΏΠΎΠ΄ΡΠΎΠ·Π΅ΡΠ½ΠΈΠΊΠ°Ρ , ΠΏΠΎΡΠ»Π΅ β ΠΊ ΠΏΡΠΎΠ²ΠΎΠ΄ΠΊΠ΅, Π²Π΅Π΄ΡΡΠ΅ΠΉ ΠΊ ΠΎΡΠ²Π΅ΡΠΈΡΠ΅Π»ΡΠ½ΡΠΌ ΠΏΡΠΈΠ±ΠΎΡΠ°ΠΌ, ΠΏΠΎΠ΄ΡΠΎΠ΅Π΄ΠΈΠ½ΠΈΡΡ ΡΡΠ΅Ρ ΠΆΠΈΠ»ΡΠ½ΡΠΉ ΠΊΠ°Π±Π΅Π»Ρ. ΠΠ°ΠΆΠ΄ΡΠΉ ΠΏΡΠΎΡ ΠΎΠ΄Π½ΠΎΠΉ ΠΏΠ΅ΡΠ΅ΠΊΠ»ΡΡΠ°ΡΠ΅Π»Ρ ΡΠΎΠ΄Π΅ΡΠΆΠΈΡ 3 ΠΊΠΎΠ½ΡΠ°ΠΊΡΠ°, ΠΏΠΎΡΡΠΎΠΌΡ ΠΊΠ°Π±Π΅Π»Π΅ΠΉ Π½Π΅ΠΎΠ±Ρ ΠΎΠ΄ΠΈΠΌΠΎ 2.


Π‘Ρ Π΅ΠΌΠ° ΠΏΠΎΠ΄ΠΊΠ»ΡΡΠ΅Π½ΠΈΡ Π΄Π²ΠΎΠΉΠ½ΠΎΠ³ΠΎ ΠΏΡΠΎΡ ΠΎΠ΄Π½ΠΎΠ³ΠΎ Π²ΡΠΊΠ»ΡΡΠ°ΡΠ΅Π»Ρ ΠΎΡΡΡΠ΅ΡΡΠ²Π»ΡΠ΅ΡΡΡ ΠΏΠ°ΡΠ°Π»Π»Π΅Π»ΡΠ½ΡΠΌ ΡΠΏΠΎΡΠΎΠ±ΠΎΠΌ, ΡΡΠΎΠ±Ρ ΠΏΡΠΈ ΠΏΠ΅ΡΠ΅Π³ΠΎΡΠ°Π½ΠΈΠΈ ΠΎΠ΄Π½ΠΎΠ³ΠΎ ΠΎΡΠ²Π΅ΡΠΈΡΠ΅Π»ΡΠ½ΠΎΠ³ΠΎ ΠΏΡΠΈΠ±ΠΎΡΠ° ΠΎΡΡΠ°Π»ΡΠ½ΡΠ΅ ΡΠ°Π±ΠΎΡΠ°Π»ΠΈ. Π Π°ΡΠΏΡΠ΅Π΄Π΅Π»ΠΈΡΠ΅Π»ΡΠ½Π°Ρ ΠΊΠΎΡΠΎΠ±ΠΊΠ° ΡΡΡΠ°Π½Π°Π²Π»ΠΈΠ²Π°Π΅ΡΡΡ Π² ΡΠ΅Π½ΡΡΠ΅ ΠΌΠ°ΡΡΡΡΡΠ° ΡΠ°Π·ΠΌΠ΅ΡΠ΅Π½Π½ΡΡ ΡΠ²Π΅ΡΠΈΠ»ΡΠ½ΠΈΠΊΠΎΠ².
Π Π½Π΅ΠΉ ΡΠΎΠΉΠ΄ΡΡΡΡ ΡΠ΅ΠΌΡ ΠΊΠ°Π±Π΅Π»Π΅ΠΉ:
- ΡΠ΅ΡΡΡΠ΅ β ΠΎΡ Π²ΡΠΊΠ»ΡΡΠ°ΡΠ΅Π»Π΅ΠΉ;
- Π΄Π²Π° β ΠΎΡ ΠΎΡΠ²Π΅ΡΠΈΡΠ΅Π»ΡΠ½ΡΡ Π³ΡΡΠΏΠΏ;
- ΠΎΠ΄ΠΈΠ½ β ΠΊΠ°Π±Π΅Π»Ρ ΠΏΠΈΡΠ°Π½ΠΈΡ.
ΠΊ ΡΠΎΠ΄Π΅ΡΠΆΠ°Π½ΠΈΡ βΠΡΠ»ΠΈ Π½ΡΠΆΠ½ΠΎ, ΠΏΡΠΎΡ ΠΎΠ΄Π½ΠΎΠΉ ΠΏΠ΅ΡΠ΅ΠΊΠ»ΡΡΠ°ΡΠ΅Π»Ρ Ρ Π΄Π²ΡΠΌΡ ΠΊΠ»Π°Π²ΠΈΡΠ°ΠΌΠΈ ΠΌΠΎΠΆΠ½ΠΎ ΠΏΡΠΈΠΌΠ΅Π½ΡΡΡ ΠΊΠ°ΠΊ ΠΏΠ΅ΡΠ΅ΠΊΡΠ΅ΡΡΠ½ΡΠΉ Ρ ΠΎΠ΄Π½ΠΎΠΉ ΠΊΠ»Π°Π²ΠΈΡΠ΅ΠΉ. ΠΠ»Ρ ΡΡΠΎΠ³ΠΎ ΠΊΠΎΠ½ΡΠ°ΠΊΡΡ ΠΏΠ΅ΡΠ΅ΠΌΡΠΊΠ°ΡΡ, ΠΊΠ»Π°Π²ΠΈΡΠΈ ΡΠΎΠ΅Π΄ΠΈΠ½ΡΡΡ Π΄Π»Ρ ΠΎΠ΄Π½ΠΎΠΌΠΎΠΌΠ΅Π½ΡΠ½ΠΎΠ³ΠΎ ΡΡΠ°Π±Π°ΡΡΠ²Π°Π½ΠΈΡ.
Π‘Ρ Π΅ΠΌΠ° ΡΠΏΡΠ°Π²Π»Π΅Π½ΠΈΡ ΡΡΠ΅Ρ ΠΌΠ΅ΡΡΠ½Π°Ρ
ΠΡΠΏΠΎΠ»ΡΠ·ΡΡΡΡΡ Π°Π½Π°Π»ΠΎΠ³ΠΈΡΠ½ΡΠ΅ ΡΠ»Π΅ΠΌΠ΅Π½ΡΡ, ΡΡΠΎ ΠΈ ΠΎΠΏΠΈΡΠ°Π½Π½ΡΠ΅ Π²ΡΡΠ΅, Π½ΠΎ Π΄ΠΎΠ±Π°Π²Π»ΡΠ΅ΡΡΡ ΠΏΠ΅ΡΠ΅ΠΊΡΠ΅ΡΡΠ½ΡΠΉ ΠΏΠ΅ΡΠ΅ΠΊΠ»ΡΡΠ°ΡΠ΅Π»Ρ. Π ΡΡ Π΅ΠΌΠ΅ Ρ ΡΡΠ΅Ρ ΠΌΠ΅ΡΡ ΡΡΡΡΠΎΠΉΡΡΠ²ΠΎ Π½Π°Ρ ΠΎΠ΄ΠΈΡΡΡ Π² Π»ΡΠ±ΠΎΠΉ ΡΠΎΡΠΊΠ΅ ΠΌΠ΅ΠΆΠ΄Ρ Π΄Π²ΡΠΌΡ ΠΎΡΡΠ°Π»ΡΠ½ΡΠΌΠΈ. ΠΡΡΡΠ΅ ΠΏΡΠΈΠΎΠ±ΡΠ΅ΡΡΠΈ Π³ΠΎΡΠΎΠ²ΡΠΉ Π²ΡΠΊΠ»ΡΡΠ°ΡΠ΅Π»Ρ ΠΏΠ΅ΡΠ΅ΠΊΡΠ΅ΡΡΠ½ΠΎΠ³ΠΎ ΡΠΈΠΏΠ°, Π½ΠΎ ΠΌΠΎΠΆΠ½ΠΎ ΡΠΎΠ΅Π΄ΠΈΠ½ΠΈΡΡ ΠΏΠΎΠ΄ ΠΎΠ΄Π½ΠΈΠΌ ΠΊΠΎΡΠΏΡΡΠΎΠΌ ΠΈ Π΄Π²Π° ΠΏΡΠΎΡ ΠΎΠ΄Π½ΡΡ ΠΏΠ΅ΡΠ΅ΠΊΠ»ΡΡΠ°ΡΠ΅Π»Ρ Ρ Π΄Π²ΡΠΌΡ ΠΊΠ½ΠΎΠΏΠΊΠ°ΠΌΠΈ.
ΠΠ° ΠΊΠ»Π΅ΠΌΠΌΠ°Ρ ΡΠ°ΠΊΠΎΠ³ΠΎ ΡΡΡΡΠΎΠΉΡΡΠ²Π° ΠΏΠ΅ΡΠ΅ΠΌΡΡΠΊΠΈ ΡΡΠΎΡΡ ΡΠ°ΠΊ, ΡΡΠΎΠ±Ρ ΡΠΎΠΊ ΡΠ΅Π» Π² Π½ΡΠΆΠ½ΠΎΠΌ Π½Π°ΠΏΡΠ°Π²Π»Π΅Π½ΠΈΠΈ. ΠΡΠ°ΠΉΠ½ΠΈΠ΅ ΡΡΡΡΠΎΠΉΡΡΠ²Π° ΡΠΎΠ΅Π΄ΠΈΠ½ΡΡΡΡΡ Ρ ΡΠ΅Π½ΡΡΠ°Π»ΡΠ½ΡΠΌ ΡΠ΅ΡΡΡΠ΅Ρ ΠΆΠΈΠ»ΡΠ½ΡΠΌ ΠΊΠ°Π±Π΅Π»Π΅ΠΌ. ΠΠΎΠ»Ρ ΠΈΠ΄Π΅Ρ Π½Π° 2 Π³ΡΡΠΏΠΏΡ ΠΎΡΠ²Π΅ΡΠ΅Π½ΠΈΡ, ΡΠ°Π·Π° β Π½Π° ΠΎΠ±Π° Π²Ρ ΠΎΠ΄Π½ΡΡ ΠΊΠΎΠ½ΡΠ°ΠΊΡΠ° 1-Π³ΠΎ ΠΏΡΠΎΡ ΠΎΠ΄Π½ΠΎΠ³ΠΎ Π²ΡΠΊΠ»ΡΡΠ°ΡΠ΅Π»Ρ. ΠΠ½Π΅ Π·Π°Π²ΠΈΡΠΈΠΌΠΎΡΡΠΈ ΠΎΡ ΠΏΠΎΠ»ΠΎΠΆΠ΅Π½ΠΈΡ ΠΊΠ»Π°Π²ΠΈΡ ΡΠ»Π΅ΠΊΡΡΠΈΡΠ΅ΡΡΠ²ΠΎ ΠΏΡΠΎΡ ΠΎΠ΄ΠΈΡ Π½Π° Π΄Π²Π° Π²Ρ ΠΎΠ΄Π° ΠΏΠ΅ΡΠ΅ΠΊΡΠ΅ΡΡΠ½ΠΎΠ³ΠΎ ΡΡΡΡΠΎΠΉΡΡΠ²Π°, ΡΠ΅ΡΠ΅Π· ΠΏΠ΅ΡΠ΅ΠΌΡΡΠΊΡ Π½Π°ΠΏΡΠ°Π²Π»ΡΠ΅ΡΡΡ Π½Π° Π²ΡΠΎΡΠΎΠΉ ΠΏΡΠΎΡ ΠΎΠ΄Π½ΠΎΠΉ ΠΏΠ΅ΡΠ΅ΠΊΠ»ΡΡΠ°ΡΠ΅Π»Ρ.
ΠΊ ΡΠΎΠ΄Π΅ΡΠΆΠ°Π½ΠΈΡ βΠΠΎΠ½ΡΠ°ΠΆ ΠΏΡΠΎΡ ΠΎΠ΄Π½ΠΎΠ³ΠΎ Π΄Π²ΡΡ ΠΊΠ»Π°Π²ΠΈΡΠ½ΠΎΠ³ΠΎ Π²ΡΠΊΠ»ΡΡΠ°ΡΠ΅Π»Ρ
ΠΠ΅ΡΠ΅Π΄ ΡΠ΅ΠΌ ΠΊΠ°ΠΊ ΠΏΠΎΠ΄ΠΊΠ»ΡΡΠΈΡΡ Π΄Π²ΡΡ ΠΊΠ»Π°Π²ΠΈΡΠ½ΡΠΉ ΠΏΡΠΎΡ ΠΎΠ΄Π½ΠΎΠΉ Π²ΡΠΊΠ»ΡΡΠ°ΡΠ΅Π»Ρ, Π½ΡΠΆΠ½ΠΎ ΡΡΠ΅ΡΡΡ ΡΡΠ΄ Π²Π°ΠΆΠ½ΡΡ ΠΌΠΎΠΌΠ΅Π½ΡΠΎΠ². Π‘ΠΎΠ΅Π΄ΠΈΠ½ΡΡΡ ΠΌΠ΅ΠΆΠ΄Ρ ΡΠΎΠ±ΠΎΠΉ Π½ΡΠΆΠ½ΠΎ Π»ΠΈΡΡ ΠΊΠΎΠ½ΡΠ°ΠΊΡΡ ΠΎΠ΄Π½ΠΎΠ³ΠΎ ΡΠΈΠΏΠ°, Π²Π΅Π΄Ρ ΠΏΡΠΈ Π½Π΅Π²Π΅ΡΠ½ΠΎΠΌ ΡΠΎΠ΅Π΄ΠΈΠ½Π΅Π½ΠΈΠΈ ΡΠ΅ΡΡ Π½Π΅ Π±ΡΠ΄Π΅Ρ ΡΠ°Π±ΠΎΡΠ°ΡΡ Π»ΠΈΠ±ΠΎ ΠΏΡΠΎΠΈΠ·ΠΎΠΉΠ΄Π΅Ρ ΠΊΠΎΡΠΎΡΠΊΠΎΠ΅ Π·Π°ΠΌΡΠΊΠ°Π½ΠΈΠ΅. ΠΡΠΆΠ½ΠΎ ΠΏΠΎΠΌΠ½ΠΈΡΡ ΠΎΠ± ΠΎΡΡΡΡΡΡΠ²ΠΈΠΈ ΠΏΠΎΠ»ΠΎΠΆΠ΅Π½ΠΈΡ Β«ΠΠΊΠ»ΡΡΠ΅Π½ΠΎΒ» ΠΈ Β«ΠΡΠΊΠ»ΡΡΠ΅Π½ΠΎΒ» Ρ ΠΏΡΠΎΡ ΠΎΠ΄Π½ΡΡ ΡΡΡΡΠΎΠΉΡΡΠ² β ΡΡΡ ΠΊΠ»Π°Π²ΠΈΡΠΈ ΠΏΡΠΎΡΡΠΎ ΠΏΠΎΡΠ»Π΅Π΄ΠΎΠ²Π°ΡΠ΅Π»ΡΠ½ΠΎ ΠΏΠ΅ΡΠ΅Π²ΠΎΠ΄ΡΡΡΡ Π² ΡΠ°Π·Π½ΡΠ΅ ΠΏΠΎΠ»ΠΎΠΆΠ΅Π½ΠΈΡ.


ΠΠΎΡΡΠ΄ΠΎΠΊ ΠΌΠΎΠ½ΡΠ°ΠΆΠ° ΠΏΡΠΎΡ ΠΎΠ΄Π½ΠΎΠ³ΠΎ Π΄Π²ΡΡ ΠΊΠ»Π°Π²ΠΈΡΠ½ΠΎΠ³ΠΎ Π²ΡΠΊΠ»ΡΡΠ°ΡΠ΅Π»Ρ:
- ΠΠ°ΠΌΠ΅ΡΠΈΡΡ ΠΌΠ΅ΡΡΠ° ΡΠ°ΡΠΏΠΎΠ»ΠΎΠΆΠ΅Π½ΠΈΡ Π±ΡΠ΄ΡΡΠΈΡ ΡΡΡΡΠΎΠΉΡΡΠ².
- ΠΠ±Π΅ΡΡΠΎΡΠΈΡΡ ΠΊΠ²Π°ΡΡΠΈΡΡ, Π΄ΠΎΠΌ.
- ΠΡΠΎΡΡΡΠΎΠ±ΠΈΡΡ ΠΊΠ°Π½Π°Π»Ρ Π΄Π»Ρ ΠΏΡΠΎΠ²Π΅Π΄Π΅Π½ΠΈΡ ΠΊΠ°Π±Π΅Π»Π΅ΠΉ ΠΊ ΡΠ°ΡΠΏΡΠ΅Π΄Π΅Π»ΠΈΡΠ΅Π»ΡΠ½ΠΎΠΉ ΠΊΠΎΡΠΎΠ±ΠΊΠ΅, ΡΠ΄Π΅Π»Π°ΡΡ ΠΏΡΠΈ ΠΏΠΎΠΌΠΎΡΠΈ Π½Π°ΡΠ°Π΄ΠΊΠΈ ΠΏΠ΅ΡΡΠΎΡΠ°ΡΠΎΡΠ° ΡΠ³Π»ΡΠ±Π»Π΅Π½ΠΈΡ Π΄Π»Ρ ΠΏΠΎΠ΄ΡΠΎΠ·Π΅ΡΠ½ΠΈΠΊΠΎΠ².
- Π£ΡΡΠ°Π½ΠΎΠ²ΠΈΡΡ ΠΏΠΎΠ΄ΡΠΎΠ·Π΅ΡΠ½ΠΈΠΊΠΈ, ΠΈΡΠΏΠΎΠ»ΡΠ·ΡΡ Π³ΠΈΠΏΡ, Π°Π»Π΅Π±Π°ΡΡΡ.
- ΠΠΎΠ΄Π²Π΅ΡΡΠΈ ΠΊΠ°Π±Π΅Π»Ρ ΠΊ ΠΊΠ°ΠΆΠ΄ΠΎΠΌΡ ΡΡΡΡΠΎΠΉΡΡΠ²Ρ, ΠΊ ΡΠ²Π΅ΡΠΈΠ»ΡΠ½ΠΈΠΊΠ°ΠΌ.
- ΠΠ°ΠΊΡΠ΅ΠΏΠΈΡΡ ΠΊΠ»Π΅ΠΌΠΌΡ ΡΠΎΠΎΡΠ²Π΅ΡΡΡΠ²ΡΡΡΠΈΡ ΠΊΠ°Π±Π΅Π»Π΅ΠΉ.
- Π‘ΠΎΠ΅Π΄ΠΈΠ½ΠΈΡΡ ΠΊΠΎΠ½ΡΡ ΠΊΠ°Π±Π΅Π»Π΅ΠΉ Π² ΡΠ°ΡΠΏΡΠ΅Π΄Π΅Π»ΠΈΡΠ΅Π»ΡΠ½ΠΎΠΉ ΠΊΠΎΡΠΎΠ±ΠΊΠ΅, ΡΡΠΈΡΡΠ²Π°Ρ ΡΡ Π΅ΠΌΡ ΠΏΠΎΠ΄ΠΊΠ»ΡΡΠ΅Π½ΠΈΡ.
- Π£ΡΡΠ°Π½ΠΎΠ²ΠΈΡΡ Π΄Π΅ΠΊΠΎΡΠ°ΡΠΈΠ²Π½ΡΠ΅ ΠΏΠ°Π½Π΅Π»ΠΈ ΡΡΡΡΠΎΠΉΡΡΠ².
ΠΠΎΠ΄ΠΊΠ»ΡΡΠ΅Π½ΠΈΠ΅ ΡΡΡΡΠΎΠΉΡΡΠ²Π° Π½Π° 2 Π³ΡΡΠΏΠΏΡ ΡΠ²Π΅ΡΠΈΠ»ΡΠ½ΠΈΠΊΠΎΠ²
ΠΠ°ΠΆΠ΄ΡΠΉ ΠΏΠΈΡΠ°ΡΡΠΈΠΉ ΠΏΡΠΎΠ²ΠΎΠ΄ (ΡΠ°Π·Π°), Π²ΡΡ ΠΎΠ΄ΡΡΠΈΠΉ ΠΈΠ· Π²ΡΠΊΠ»ΡΡΠ°ΡΠ΅Π»Ρ, ΠΏΠΎΠ΄Π²ΠΎΠ΄ΠΈΡ ΡΠ»Π΅ΠΊΡΡΠΎΡΠ½Π΅ΡΠ³ΠΈΡ ΠΊ ΡΠ²ΠΎΠ΅ΠΌΡ ΡΠ²Π΅ΡΠΈΠ»ΡΠ½ΠΈΠΊΡ. ΠΡΠΈ ΠΌΠΎΠ½ΡΠ°ΠΆΠ΅ ΠΎΠ΄ΠΈΠ½Π°ΡΠ½ΠΎΠ³ΠΎ ΠΏΡΠΎΡ ΠΎΠ΄Π½ΠΎΠ³ΠΎ ΡΡΡΡΠΎΠΉΡΡΠ²Π° Π΄Π΅Π»Π°ΡΡ ΠΏΡΠΎΠΊΠ»Π°Π΄ΠΊΡ 3-ΠΆΠΈΠ»ΡΠ½ΠΎΠ³ΠΎ ΠΊΠ°Π±Π΅Π»Ρ ΠΊ ΠΊΠ°ΠΆΠ΄ΠΎΠΌΡ ΠΎΡΠ²Π΅ΡΠΈΡΠ΅Π»ΡΠ½ΠΎΠΌΡ ΠΏΡΠΈΠ±ΠΎΡΡ. ΠΠ²ΡΡ ΠΊΠ»Π°Π²ΠΈΡΠ½ΡΠΉ ΠΏΠ΅ΡΠ΅ΠΊΠ»ΡΡΠ°ΡΠ΅Π»Ρ ΡΡΠ΅Π±ΡΠ΅Ρ ΠΏΡΠΎΡΡΠ³ΠΈΠ²Π°Π½ΠΈΡ ΠΏΡΡΠΈ ΠΏΡΠΎΠ²ΠΎΠ΄Π½ΠΈΠΊΠΎΠ² ΠΊ ΠΏΠ΅ΡΠ²ΠΎΠΌΡ ΡΡΡΡΠΎΠΉΡΡΠ²Ρ ΠΈ ΡΠ΅ΡΡΠΈ β ΠΊΠΎ Π²ΡΠΎΡΠΎΠΌΡ (ΡΠ°Π·Π½ΠΈΡΠ° ΠΈΠ·-Π·Π° Π½Π°Π»ΠΈΡΠΈΡ ΠΎΠ΄Π½ΠΎΠΉ ΠΎΠ±ΡΠ΅ΠΉ ΡΠ°Π·Ρ).
ΠΠ° Π΄Π΅Π»Π΅ ΡΠΏΡΠ°Π²Π»Π΅Π½ΠΈΠ΅ ΠΎΡΠ²Π΅ΡΠ΅Π½ΠΈΠ΅ΠΌ Π±ΠΎΠ»Π΅Π΅ ΡΠ΅ΠΌ ΠΈΠ· 2 β 3 ΠΌΠ΅ΡΡ Π²ΡΡΡΠ΅ΡΠ°Π΅ΡΡΡ ΡΠ΅Π΄ΠΊΠΎ, Π° Ρ ΠΎΠΏΠΈΡΠ°Π½Π½ΡΠΌΠΈ ΡΡ Π΅ΠΌΠ°ΠΌΠΈ ΡΠΌΠΎΠΆΠ΅Ρ ΡΠ°Π·ΠΎΠ±ΡΠ°ΡΡΡΡ Π΄Π°ΠΆΠ΅ Π½Π°ΡΠΈΠ½Π°ΡΡΠΈΠΉ ΡΠ»Π΅ΠΊΡΡΠΈΠΊ. Π‘Π΄Π΅Π»Π°Π² ΠΏΠΎΠ΄ΠΊΠ»ΡΡΠ΅Π½ΠΈΠ΅, ΠΌΠΎΠΆΠ½ΠΎ ΡΡΠΊΠΎΠ½ΠΎΠΌΠΈΡΡ Π·Π½Π°ΡΠΈΡΠ΅Π»ΡΠ½ΡΠ΅ ΡΡΠ΅Π΄ΡΡΠ²Π° ΠΈ ΠΎΠ±Π΅ΡΠΏΠ΅ΡΠΈΡΡ ΠΊΠΎΠΌΡΠΎΡΡΠ½ΠΎΠ΅ ΠΈΡΠΏΠΎΠ»ΡΠ·ΠΎΠ²Π°Π½ΠΈΠ΅ ΠΎΡΠ²Π΅ΡΠ΅Π½ΠΈΡ Π² Π΄ΠΎΠΌΠ΅.
ΠΠ²ΡΡ ΠΊΠ»Π°Π²ΠΈΡΠ½ΡΠΉ ΠΏΡΠΎΡ ΠΎΠ΄Π½ΠΎΠΉ Π²ΡΠΊΠ»ΡΡΠ°ΡΠ΅Π»Ρ: ΡΡ Π΅ΠΌΠ° ΠΏΠΎΠ΄ΠΊΠ»ΡΡΠ΅Π½ΠΈΡ ΡΠ²ΠΎΠΈΠΌΠΈ ΡΡΠΊΠ°ΠΌΠΈ
Π‘Ρ Π΅ΠΌΠ° Π΄Π²ΡΡ ΠΊΠ»Π°Π²ΠΈΡΠ½ΠΎΠ³ΠΎ ΠΏΡΠΎΡ ΠΎΠ΄Π½ΠΎΠ³ΠΎ Π²ΡΠΊΠ»ΡΡΠ°ΡΠ΅Π»Ρ Ρ Π΄Π²ΡΡ ΠΌΠ΅ΡΡ
ΠΠ»Π°Π²Π½Π°Ρ Β» ΠΠ»Π΅ΠΊΡΡΠΈΠΊΠ° Β» ΠΠ°ΠΊ ΠΏΠΎΠ΄ΠΊΠ»ΡΡΠΈΡΡ ΠΏΡΠΎΡ ΠΎΠ΄Π½ΠΎΠΉ Π²ΡΠΊΠ»ΡΡΠ°ΡΠ΅Π»Ρ (ΡΠΏΡΠ°Π²Π»Π΅Π½ΠΈΠ΅ ΡΠ²Π΅ΡΠΎΠΌ ΠΈΠ· Π΄Π²ΡΡ ΠΈ Π±ΠΎΠ»Π΅Π΅ ΡΠΎΡΠ΅ΠΊ)
ΠΠ°ΠΊ ΠΏΠΎΠ΄ΠΊΠ»ΡΡΠΈΡΡ ΠΏΡΠΎΡ ΠΎΠ΄Π½ΠΎΠΉ Π²ΡΠΊΠ»ΡΡΠ°ΡΠ΅Π»Ρ (ΡΠΏΡΠ°Π²Π»Π΅Π½ΠΈΠ΅ ΡΠ²Π΅ΡΠΎΠΌ ΠΈΠ· Π΄Π²ΡΡ ΠΈ Π±ΠΎΠ»Π΅Π΅ ΡΠΎΡΠ΅ΠΊ)
ΠΡΠ½Π΅ΡΠ½ΠΈΠ΅ ΡΠ΅Π½Ρ Π½Π° ΡΠ»Π΅ΠΊΡΡΠΈΡΠ΅ΡΡΠ²ΠΎ Π·Π°ΡΡΠ°Π²Π»ΡΡΡ Π·Π°Π΄ΡΠΌΠ°ΡΡΡΡ ΠΎΠ± ΡΠΊΠΎΠ½ΠΎΠΌΠΈΠΈ ΡΠ°ΠΌ, Π³Π΄Π΅ ΡΠ°Π½ΡΡΠ΅ ΠΎΠ± ΡΡΠΎΠΌ Π΄Π°ΠΆΠ΅ Π½Π΅ Π΄ΡΠΌΠ°Π». ΠΠ°ΠΏΡΠΈΠΌΠ΅Ρ, ΠΎΡΠ²Π΅ΡΠ΅Π½ΠΈΠ΅ Π½Π° Π»Π΅ΡΡΠ½ΠΈΡΠ΅. ΠΠ΅Π²Π°ΠΆΠ½ΠΎ, Π² ΡΠ°ΡΡΠ½ΠΎΠΌ ΠΈΠ»ΠΈ ΠΌΠ½ΠΎΠ³ΠΎΡΡΠ°ΠΆΠ½ΠΎΠΌ Π΄ΠΎΠΌΠ΅ β Π²ΡΠ΅ ΡΠ°Π²Π½ΠΎ ΠΏΠ»Π°ΡΠΈΡΡ Π½ΡΠΆΠ½ΠΎ. Π Π°Π½ΡΡΠ΅ ΠΏΡΠΎΡΡΠΎ ΠΎΡΡΠ°Π²Π»ΡΠ»ΠΈ ΡΠ²Π΅Ρ Π³ΠΎΡΠ΅ΡΡ. Π‘Π΅Π³ΠΎΠ΄Π½Ρ Π·Π°Π΄ΡΠΌΡΠ²Π°Π΅ΡΡΡΡ ΠΎ ΡΠΎΠΌ, ΡΡΠΎΠ±Ρ Π΅Π³ΠΎ Π²ΡΠΊΠ»ΡΡΠΈΡΡ, Π½ΠΎ Π±Π΅Π³Π°ΡΡ Π²Π²Π΅ΡΡ /Π²Π½ΠΈΠ· ΡΠΎΠΆΠ΅ Π½Π΅ΡΠ°Π΄ΠΎΡΡΠ½ΠΎ. ΠΠΊΠ°Π·ΡΠ²Π°Π΅ΡΡΡ Π΅ΡΡΡ ΡΠ΅ΡΠ΅Π½ΠΈΠ΅. Π§ΡΠΎΠ±Ρ ΡΠ²Π΅Ρ Π½Π΅ Π³ΠΎΡΠ΅Π» ΠΏΠΎΡΡΠΎΡΠ½Π½ΠΎ, ΡΡΡΠ΅ΡΡΠ²ΡΡΡ ΡΡ Π΅ΠΌΡ ΡΠΏΡΠ°Π²Π»Π΅Π½ΠΈΡ Π»Π°ΠΌΠΏΠ°ΠΌΠΈ ΠΈΠ· Π½Π΅ΡΠΊΠΎΠ»ΡΠΊΠΈΡ ΠΌΠ΅ΡΡ. Π’ΠΎ Π΅ΡΡΡ ΠΎΠ΄ΠΈΠ½ ΠΈΠ»ΠΈ Π½Π΅ΡΠΊΠΎΠ»ΡΠΊΠΎ ΡΠ²Π΅ΡΠΈΠ»ΡΠ½ΠΈΠΊΠΎΠ² ΠΌΠΎΠ³ΡΡ Π²ΠΊΠ»ΡΡΠ°ΡΡΡΡ ΠΈ Π²ΡΠΊΠ»ΡΡΠ°ΡΡΡΡ ΠΈΠ· Π½Π΅ΡΠΊΠΎΠ»ΡΠΊΠΈΡ ΡΠΎΡΠ΅ΠΊ. ΠΡΠΊΠ»ΡΡΠ°ΡΠ΅Π»ΠΈ Π΄Π»Ρ ΡΡΠΎΠ³ΠΎ Π½ΡΠΆΠ½Ρ ΠΎΡΠΎΠ±Π΅Π½Π½ΡΠ΅. ΠΠ°Π·ΡΠ²Π°ΡΡΡΡ ΠΎΠ½ΠΈ ΠΏΡΠΎΡ ΠΎΠ΄Π½ΡΠΌΠΈ. ΠΠ½ΠΎΠ³Π΄Π° Π²ΡΡΡΠ΅ΡΠ°ΡΡΡΡ Π½Π°Π·Π²Π°Π½ΠΈΡ Β«Π΄ΡΠ±Π»ΠΈΡΡΡΡΠΈΠ΅Β» ΠΈΠ»ΠΈ Β«ΠΏΠ΅ΡΠ΅ΠΊΠΈΠ΄Π½ΡΠ΅Β». ΠΡΠ΅ ΡΡΠΎ β ΠΎΠ΄ΠΈΠ½ ΡΠΈΠΏ ΡΠ»Π΅ΠΊΡΡΠΎΠΎΠ±ΠΎΡΡΠ΄ΠΎΠ²Π°Π½ΠΈΡ. ΠΡΠ»ΠΈΡΠ°ΡΡΡΡ ΠΎΡ ΠΎΠ±ΡΡΠ½ΡΡ Π±ΠΎΠ»ΡΡΠΈΠΌ ΡΠΈΡΠ»ΠΎΠΌ ΠΊΠΎΠ½ΡΠ°ΠΊΡΠΎΠ². Π‘ΠΎΠΎΡΠ²Π΅ΡΡΡΠ²Π΅Π½Π½ΠΎ ΠΈ ΡΡ Π΅ΠΌΠ° ΠΏΠΎΠ΄ΠΊΠ»ΡΡΠ΅Π½ΠΈΡ ΠΏΡΠΎΡ ΠΎΠ΄Π½ΠΎΠ³ΠΎ Π²ΡΠΊΠ»ΡΡΠ°ΡΠ΅Π»Ρ ΡΠ»ΠΎΠΆΠ½Π΅Π΅. Π’Π΅ΠΌ Π½Π΅ ΠΌΠ΅Π½Π΅Π΅, ΡΠ°Π·ΠΎΠ±ΡΠ°ΡΡΡΡ ΠΌΠΎΠΆΠ½ΠΎ.
ΠΠ°ΠΊ Π²ΡΠ³Π»ΡΠ΄ΠΈΡ ΠΈ ΡΠ°Π±ΠΎΡΠ°ΡΠ΅Ρ ΠΏΡΠΎΡ ΠΎΠ΄Π½ΠΎΠΉ Π²ΡΠΊΠ»ΡΡΠ°ΡΠ΅Π»Ρ
ΠΡΠ»ΠΈ Π³ΠΎΠ²ΠΎΡΠΈΡΡ ΠΎ Π»ΠΈΡΠ΅Π²ΠΎΠΉ ΡΡΠΎΡΠΎΠ½Π΅, ΡΠΎ ΠΎΡΠ»ΠΈΡΠΈΠ΅ Π΅Π΄ΠΈΠ½ΡΡΠ²Π΅Π½Π½ΠΎΠ΅: Π΅Π΄Π²Π° Π·Π°ΠΌΠ΅ΡΠ½Π°Ρ ΡΡΡΠ΅Π»ΠΎΡΠΊΠ° Π½Π° ΠΊΠ»Π°Π²ΠΈΡΠ΅ Π²Π²Π΅ΡΡ ΠΈ Π²Π½ΠΈΠ·.

ΠΠ°ΠΊ Π²ΡΠ³Π»ΡΠ΄ΠΈΡ ΠΏΡΠΎΡ ΠΎΠ΄Π½ΠΎΠΉ ΠΎΠ΄Π½ΠΎΠΊΠ»Π°Π²ΠΈΡΠ½ΡΠΉ Π²ΡΠΊΠ»ΡΡΠ°ΡΠ΅Π»Ρ. ΠΠΈΠ΄ΠΈΡΠ΅, Π΅ΡΡΡ Π΄Π²ΠΎΠΉΠ½ΡΠ΅ ΡΡΡΠ΅Π»ΠΎΡΠΊΠΈ
ΠΡΠ»ΠΈ Π³ΠΎΠ²ΠΎΡΠΈΡΡ ΠΎΠ± ΡΠ»Π΅ΠΊΡΡΠΈΡΠ΅ΡΠΊΠΎΠΉ ΡΡ Π΅ΠΌΠ΅, Π²ΡΠ΅ ΡΠΎΠΆΠ΅ ΠΏΡΠΎΡΡΠΎ: Π² ΠΎΠ±ΡΡΠ½ΡΡ Π²ΡΠΊΠ»ΡΡΠ°ΡΠ΅Π»ΡΡ ΡΠΎΠ»ΡΠΊΠΎ Π΄Π²Π° ΠΊΠΎΠ½ΡΠ°ΠΊΡΠ°, Π² ΠΏΡΠΎΡ ΠΎΠ΄Π½ΡΡ (Π΅ΡΠ΅ Π½Π°Π·ΡΠ²Π°ΡΡ ΠΏΠ΅ΡΠ΅ΠΊΠΈΠ΄Π½ΡΠΌΠΈ) ΡΡΠΈ ΠΊΠΎΠ½ΡΠ°ΠΊΡΠ°, Π΄Π²Π° ΠΈΠ· ΠΊΠΎΡΠΎΡΡΡ β ΠΎΠ±ΡΠΈΠ΅. Π ΡΡ Π΅ΠΌΠ΅ ΠΏΡΠΈΠ»ΠΈΡΠ΅ΡΡΠ²ΡΡΡ Π²ΡΠ΅Π³Π΄Π° Π΄Π²Π° ΠΈΠ»ΠΈ Π±ΠΎΠ»ΡΡΠ΅ ΡΠ°ΠΊΠΈΡ ΡΡΡΡΠΎΠΉΡΡΠ²Π°, Π²ΠΎΡ ΠΏΡΠΈ ΠΏΠΎΠΌΠΎΡΠΈ ΡΡΠΈΡ ΠΎΠ±ΡΠΈΡ ΠΏΡΠΎΠ²ΠΎΠ΄ΠΎΠ² ΠΎΠ½ΠΈ ΠΈ ΠΊΠΎΠΌΠΌΡΡΠΈΡΡΡΡΡΡ.

Π Π°Π·Π½ΠΈΡΠ° β Π² ΠΊΠΎΠ»ΠΈΡΠ΅ΡΡΠ²Π΅ ΠΊΠΎΠ½ΡΠ°ΠΊΡΠΎΠ²
ΠΡΠΈΠ½ΡΠΈΠΏ ΡΠ°Π±ΠΎΡΡ ΠΏΡΠΎΡΡ. ΠΠ·ΠΌΠ΅Π½Π΅Π½ΠΈΠ΅ΠΌ ΠΏΠΎΠ»ΠΎΠΆΠ΅Π½ΠΈΡ ΠΊΠ»Π°Π²ΠΈΡΠΈ Π²Ρ ΠΎΠ΄ ΠΏΠΎΠ΄ΠΊΠ»ΡΡΠ°Π΅ΡΡΡ ΠΊ ΠΎΠ΄Π½ΠΎΠΌΡ ΠΈΠ· Π²ΡΡ ΠΎΠ΄ΠΎΠ². Π’ΠΎ Π΅ΡΡΡ Ρ ΡΡΠΈΡ ΡΡΡΡΠΎΠΉΡΡΠ² ΡΠΎΠ»ΡΠΊΠΎ Π΄Π²Π° ΡΠ°Π±ΠΎΡΠΈΡ ΠΏΠΎΠ»ΠΎΠΆΠ΅Π½ΠΈΡ:
- Π²Ρ ΠΎΠ΄ ΡΠΎΠ΅Π΄ΠΈΠ½Π΅Π½ Ρ Π²ΡΡ ΠΎΠ΄ΠΎΠΌ 1;
- Π²Ρ ΠΎΠ΄ ΡΠΎΠ΅Π΄ΠΈΠ½Π΅Π½ Ρ Π²ΡΡ ΠΎΠ΄ΠΎΠΌ 2.
ΠΠΈΠΊΠ°ΠΊΠΈΡ Π΄ΡΡΠ³ΠΈΡ ΠΏΡΠΎΠΌΠ΅ΠΆΡΡΠΎΡΠ½ΡΡ ΠΏΠΎΠ»ΠΎΠΆΠ΅Π½ΠΈΠΉ Π½Π΅Ρ. ΠΠ»Π°Π³ΠΎΠ΄Π°ΡΡ ΡΡΠΎΠΌΡ Π²ΡΠ΅ ΠΈ ΡΠ°Π±ΠΎΡΠ°Π΅Ρ. Π’Π°ΠΊ ΠΊΠ°ΠΊ ΠΊΠΎΠ½ΡΠ°ΠΊΡ ΠΏΠ΅ΡΠ΅ΠΊΠ»ΡΡΠ°Π΅ΡΡΡ ΠΈΠ· ΠΎΠ΄Π½ΠΎΠ³ΠΎ ΠΏΠΎΠ»ΠΎΠΆΠ΅Π½ΠΈΡ Π² Π΄ΡΡΠ³ΠΎΠ΅, ΡΠ»Π΅ΠΊΡΡΠΈΠΊΠΈ ΡΡΠΈΡΠ°ΡΡ, ΡΡΠΎ ΠΏΡΠ°Π²ΠΈΠ»ΡΠ½Π΅Π΅ ΠΈΡ Π½Π°Π·ΡΠ²Π°ΡΡ Β«ΠΏΠ΅ΡΠ΅ΠΊΠ»ΡΡΠ°ΡΠ΅Π»ΠΈΒ». Π’Π°ΠΊ ΡΡΠΎ ΠΏΡΠΎΡ ΠΎΠ΄Π½ΠΎΠΉ ΠΏΠ΅ΡΠ΅ΠΊΠ»ΡΡΠ°ΡΠ΅Π»Ρ β ΡΡΠΎ ΡΠΎΠΆΠ΅ ΡΡΠΎ ΡΡΡΡΠΎΠΉΡΡΠ²ΠΎ.
Π§ΡΠΎΠ±Ρ Π½Π΅ ΠΏΠΎΠ»Π°Π³Π°ΡΡΡΡ Π½Π° Π½Π°Π»ΠΈΡΠΈΠ΅ ΠΈΠ»ΠΈ ΠΎΡΡΡΡΡΡΠ²ΠΈΠ΅ ΡΡΡΠ΅Π»ΠΎΡΠ΅ΠΊ Π½Π° ΠΊΠ»Π°Π²ΠΈΡΠ°Ρ , Π½ΡΠΆΠ½ΠΎ ΠΎΡΠΌΠΎΡΡΠ΅ΡΡ ΠΊΠΎΠ½ΡΠ°ΠΊΡΠ½ΡΡ ΡΠ°ΡΡΡ. ΠΠ° ΡΠΈΡΠΌΠ΅Π½Π½ΡΡ ΠΈΠ·Π΄Π΅Π»ΠΈΡΡ Π΄ΠΎΠ»ΠΆΠ½Π° Π±ΡΡΡ Π½Π°Π½Π΅ΡΠ΅Π½Π° ΡΡ Π΅ΠΌΠ°, ΠΏΠΎΠ·Π²ΠΎΠ»ΡΡΡΠ°Ρ ΠΏΠΎΠ½ΡΡΡ, ΠΊΠ°ΠΊΠΎΠ³ΠΎ ΡΠΈΠΏΠ° ΠΎΠ±ΠΎΡΡΠ΄ΠΎΠ²Π°Π½ΠΈΠ΅ Ρ Π²Π°Ρ Π² ΡΡΠΊΠ°Ρ . ΠΠ½Π° ΡΠΎΡΠ½ΠΎ Π΅ΡΡΡ Π½Π° ΠΈΠ·Π΄Π΅Π»ΠΈΡΡ ΡΠΈΡΠΌ Lezard (ΠΠ΅Π·Π°ΡΠ΄), Legrand (ΠΠ΅Π³ΡΠ°Π½Π΄), Viko (ΠΠΈΠΊΠΎ). ΠΠ° ΠΊΠΈΡΠ°ΠΉΡΠΊΠΈΡ ΡΠΊΠ·Π΅ΠΌΠΏΠ»ΡΡΠ°Ρ ΠΎΠ½ΠΈ ΡΠ°ΡΡΠΎ ΠΎΡΡΡΡΡΡΠ²ΡΡΡ.

Π’Π°ΠΊ Π²ΡΠ³Π»ΡΠ΄ΠΈΡ ΠΏΠ΅ΡΠ΅ΠΊΠΈΠ΄Π½ΠΎΠΉ Π²ΡΠΊΠ»ΡΡΠ°ΡΠ΅Π»Ρ Ρ ΡΡΠ»Π°
ΠΡΠ»ΠΈ ΡΠ°ΠΊΠΎΠΉ ΡΡ Π΅ΠΌΡ Π½Π΅Ρ, ΡΠΌΠΎΡΡΠΈΡΠ΅ Π½Π° ΠΊΠ»Π΅ΠΌΠΌΡ (ΠΌΠ΅Π΄Π½ΡΠ΅ ΠΊΠΎΠ½ΡΠ°ΠΊΡΡ Π² ΠΎΡΠ²Π΅ΡΡΡΠΈΡΡ ): ΠΈΡ Π΄ΠΎΠ»ΠΆΠ½ΠΎ Π±ΡΡΡ ΡΡΠΈ. ΠΠΎ Π΄Π°Π»Π΅ΠΊΠΎ Π½Π΅ Π²ΡΠ΅Π³Π΄Π° Π½Π° Π½Π΅Π΄ΠΎΡΠΎΠ³ΠΈΡ ΡΠΊΠ·Π΅ΠΌΠΏΠ»ΡΡΠ°Ρ ΡΠ° ΠΊΠ»Π΅ΠΌΠΌΠ°, ΡΡΠΎ ΡΡΠΎΠΈΡ ΠΎΠ΄Π½Π° β ΡΡΠΎ Π²Ρ ΠΎΠ΄. Π§Π°ΡΡΠΎ ΠΎΠ½ΠΈ ΠΏΠ΅ΡΠ΅ΠΏΡΡΠ°Π½Ρ. Π§ΡΠΎΠ±Ρ Π½Π°ΠΉΡΠΈ Π³Π΄Π΅ ΠΆΠ΅ Π½Π°Ρ ΠΎΠ΄ΠΈΡΡΡ ΠΎΠ±ΡΠΈΠΉ ΠΊΠΎΠ½ΡΠ°ΠΊΡ, Π½Π΅ΠΎΠ±Ρ ΠΎΠ΄ΠΈΠΌΠΎ ΠΏΡΠΎΠ·Π²ΠΎΠ½ΠΈΡΡ ΠΊΠΎΠ½ΡΠ°ΠΊΡΡ ΠΌΠ΅ΠΆΠ΄Ρ ΡΠΎΠ±ΠΎΠΉ ΠΏΡΠΈ ΡΠ°Π·Π½ΡΡ ΠΏΠΎΠ»ΠΎΠΆΠ΅Π½ΠΈΡΡ ΠΊΠ»Π°Π²ΠΈΡΠΈ. Π‘Π΄Π΅Π»Π°ΡΡ ΡΡΠΎ ΠΎΠ±ΡΠ·Π°ΡΠ΅Π»ΡΠ½ΠΎ, ΠΈΠ½Π°ΡΠ΅ Π½ΠΈΡΠ΅Π³ΠΎ ΡΠ°Π±ΠΎΡΠ°ΡΡ Π½Π΅ Π±ΡΠ΄Π΅Ρ, Π° ΡΠ°ΠΌΠΎ ΡΡΡΡΠΎΠΉΡΡΠ²ΠΎ ΠΌΠΎΠΆΠ΅Ρ ΡΠ³ΠΎΡΠ΅ΡΡ.
ΠΠ°ΠΌ Π½ΡΠΆΠ΅Π½ Π±ΡΠ΄Π΅Ρ ΡΠ΅ΡΡΠ΅Ρ ΠΈΠ»ΠΈ ΠΌΡΠ»ΡΡΠΈΠΌΠ΅ΡΡ. ΠΡΠ»ΠΈ Π΅ΡΡΡ ΠΌΡΠ»ΡΡΠΈΠΌΠ΅ΡΡ, ΠΏΠ΅ΡΠ΅Π²ΠΎΠ΄ΠΈΡΠ΅ Π΅Π³ΠΎ Π² ΡΠ΅ΠΆΠΈΠΌ Π·Π²ΡΠΊΠ° β ΠΎΠ½ ΠΏΠΈΡΠΈΡ ΠΏΡΠΈ Π½Π°Π»ΠΈΡΠΈΠΈ ΠΊΠΎΠ½ΡΠ°ΠΊΡΠ°. ΠΡΠ»ΠΈ Π² Π½Π°Π»ΠΈΡΠΈΠΈ ΡΡΡΠ΅Π»ΠΎΡΠ½ΡΠΉ ΡΠ΅ΡΡΠ΅Ρ, ΠΏΡΠΎΠ·Π²Π°Π½ΠΈΠ²Π°Π΅ΡΠ΅ Π½Π° ΠΊΠΎΡΠΎΡΠΊΠΎΠ΅ Π·Π°ΠΌΡΠΊΠ°Π½ΠΈΠ΅. Π‘ΡΠ°Π²ΠΈΡΠ΅ ΡΡΠΏ Π½Π° ΠΎΠ΄ΠΈΠ½ ΠΈΠ· ΠΊΠΎΠ½ΡΠ°ΠΊΡΠΎΠ², Π½Π°Ρ ΠΎΠ΄ΠΈΡΠ΅ Ρ ΠΊΠ°ΠΊΠΈΠΌ ΠΈΠ· Π΄Π²ΡΡ ΠΎΠ½ Π·Π²ΠΎΠ½ΠΈΡΡΡ (ΠΏΡΠΈΠ±ΠΎΡ ΠΏΠΈΡΠΈΡ ΠΈΠ»ΠΈ ΡΡΡΠ΅Π»ΠΊΠ° ΠΏΠΎΠΊΠ°Π·ΡΠ²Π°Π΅Ρ ΠΠ β ΠΎΡΠΊΠ»ΠΎΠ½ΡΠ΅ΡΡΡ Π²ΠΏΡΠ°Π²ΠΎ Π΄ΠΎ ΡΠΏΠΎΡΠ°). ΠΠ΅ ΠΌΠ΅Π½ΡΡ ΠΏΠΎΠ»ΠΎΠΆΠ΅Π½ΠΈΠ΅ ΡΡΠΏΠΎΠ², ΠΈΠ·ΠΌΠ΅Π½ΡΠ΅ΡΠ΅ ΠΏΠΎΠ»ΠΎΠΆΠ΅Π½ΠΈΠ΅ ΠΊΠ»Π°Π²ΠΈΡΠΈ. ΠΡΠ»ΠΈ ΠΠ ΠΏΡΠΎΠΏΠ°Π»ΠΎ, ΠΎΠ΄ΠΈΠ½ ΠΈΠ· ΡΡΠΈΡ Π΄Π²ΡΡ β ΠΎΠ±ΡΠΈΠΉ. Π’Π΅ΠΏΠ΅ΡΡ ΠΎΡΡΠ°Π»ΠΎΡΡ ΠΏΡΠΎΠ²Π΅ΡΠΈΡΡ ΠΊΠΎΡΠΎΡΡΠΉ. ΠΠ΅ ΠΏΠ΅ΡΠ΅ΠΊΠ»ΡΡΠ°Ρ ΠΊΠ»Π°Π²ΠΈΡΡ ΠΏΠ΅ΡΠ΅Π΄Π²ΠΈΠ³Π°Π΅ΡΠ΅ ΠΎΠ΄ΠΈΠ½ ΠΈΠ· ΡΡΠΏΠΎΠ² Π½Π° Π΄ΡΡΠ³ΠΎΠΉ ΠΊΠΎΠ½ΡΠ°ΠΊΡ. ΠΡΠ»ΠΈ Π΅ΡΡΡ ΠΠ, ΡΠΎ ΡΠΎΡ ΠΊΠΎΠ½ΡΠ°ΠΊΡ, Ρ ΠΊΠΎΡΠΎΡΠΎΠ³ΠΎ ΡΡΠΏ Π½Π΅ Π΄Π²ΠΈΠ³Π°Π»ΠΈ ΠΈ Π΅ΡΡΡ ΠΎΠ±ΡΠΈΠΉ (ΡΡΠΎ Π²Ρ ΠΎΠ΄).
ΠΠΎΠΆΠ΅Ρ ΡΡΠ°Π½Π΅Ρ ΠΏΠΎΠ½ΡΡΠ½Π΅Π΅, Π΅ΡΠ»ΠΈ ΠΏΠΎΡΠΌΠΎΡΡΠΈΡΠ΅ Π²ΠΈΠ΄Π΅ΠΎ ΠΎ ΡΠΎΠΌ, ΠΊΠ°ΠΊ Π½Π°ΠΉΡΠΈ Π²Ρ
ΠΎΠ΄ (ΠΎΠ±ΡΠΈΠΉ ΠΊΠΎΠ½ΡΠ°ΠΊΡ) Π΄Π»Ρ ΠΏΡΠΎΡ
ΠΎΠ΄Π½ΠΎΠ³ΠΎ Π²ΡΠΊΠ»ΡΡΠ°ΡΠ΅Π»Ρ.
Π‘Ρ Π΅ΠΌΠ° ΠΏΠΎΠ΄ΠΊΠ»ΡΡΠ΅Π½ΠΈΡ ΠΏΡΠΎΡ ΠΎΠ΄Π½ΠΎΠ³ΠΎ Π²ΡΠΊΠ»ΡΡΠ°ΡΠ΅Π»Ρ Ρ Π΄Π²ΡΡ ΠΌΠ΅ΡΡ
Π’Π°ΠΊΠ°Ρ ΡΡ Π΅ΠΌΠ° ΡΠ΄ΠΎΠ±Π½Π° Π² Π΄Π²ΡΡ ΡΡΠ°ΠΆΠ½ΠΎΠΌ Π΄ΠΎΠΌΠ΅ Π½Π° Π»Π΅ΡΡΠ½ΠΈΡΠ΅, Π² ΠΏΡΠΎΡ ΠΎΠ΄Π½ΠΎΠΉ ΠΊΠΎΠΌΠ½Π°ΡΠ΅, Π² Π΄Π»ΠΈΠ½Π½ΠΎΠΌ ΠΊΠΎΡΠΈΠ΄ΠΎΡΠ΅. ΠΠΎΠΆΠ½ΠΎ ΠΏΡΠΈΠΌΠ΅Π½ΠΈΡΡ Π΅Π΅ ΠΈ Π² ΡΠΏΠ°Π»ΡΠ½Π΅ β Π²ΡΠΊΠ»ΡΡΠ°ΡΡ Π²Π΅ΡΡ Π½ΠΈΠΉ ΡΠ²Π΅Ρ Ρ Π²Ρ ΠΎΠ΄Π° ΠΈ Π²ΠΎΠ·Π»Π΅ ΠΊΡΠΎΠ²Π°ΡΠΈ (ΡΠΊΠΎΠ»ΡΠΊΠΎ ΡΠ°Π· ΠΏΡΠΈΡ ΠΎΠ΄ΠΈΠ»ΠΎΡΡ Π²ΡΡΠ°Π²Π°ΡΡ, ΡΡΠΎΠ±Ρ Π΅Π³ΠΎ Π²ΠΊΠ»ΡΡΠΈΡΡ/Π²ΡΠΊΠ»ΡΡΠΈΡΡ?).

ΠΠ»Π΅ΠΊΡΡΠΈΡΠ΅ΡΠΊΠ°Ρ ΡΡ Π΅ΠΌΠ° Π²ΠΊΠ»ΡΡΠ΅Π½ΠΈΡ ΠΏΡΠΎΡ ΠΎΠ΄Π½ΠΎΠ³ΠΎ Π²ΡΠΊΠ»ΡΡΠ°ΡΠ΅Π»Ρ Ρ 2 ΠΌΠ΅ΡΡ
ΠΠΎΠ»Ρ ΠΈ Π·Π΅ΠΌΠ»Ρ (Π΅ΡΠ»ΠΈ Π΅ΡΡΡ) Π·Π°Π²ΠΎΠ΄ΡΡΡΡ ΡΡΠ°Π·Ρ Π½Π° ΡΠ²Π΅ΡΠΈΠ»ΡΠ½ΠΈΠΊ. Π€Π°Π·Π° ΠΏΠΎΠ΄Π°Π΅ΡΡΡ Π½Π° Π²ΡΡ ΠΎΠ΄ ΠΏΠ΅ΡΠ²ΠΎΠ³ΠΎ ΠΏΠ΅ΡΠ΅ΠΊΠ»ΡΡΠ°ΡΠ΅Π»Ρ, Π²Ρ ΠΎΠ΄ Π²ΡΠΎΡΠΎΠ³ΠΎ Π·Π°Π²ΠΎΠ΄ΠΈΡΡΡ Π½Π° ΡΠ²ΠΎΠ±ΠΎΠ΄Π½ΡΠΉ ΠΏΡΠΎΠ²ΠΎΠ΄ ΡΠ²Π΅ΡΠΈΠ»ΡΠ½ΠΈΠΊΠ°, Π²ΡΡ ΠΎΠ΄Ρ Π΄Π²ΡΡ ΡΡΡΡΠΎΠΉΡΡΠ² ΡΠΎΠ΅Π΄ΠΈΠ½ΡΡΡΡΡ ΠΌΠ΅ΠΆΠ΄Ρ ΡΠΎΠ±ΠΎΠΉ.
ΠΠ»ΡΠ΄Ρ Π½Π° ΡΡΡ ΡΡ Π΅ΠΌΡ, Π½Π΅ΡΠ»ΠΎΠΆΠ½ΠΎ ΠΏΠΎΠ½ΡΡΡ, ΠΊΠ°ΠΊ ΡΠ°Π±ΠΎΡΠ°Π΅Ρ ΠΏΡΠΎΡ ΠΎΠ΄Π½ΠΎΠΉ Π²ΡΠΊΠ»ΡΡΠ°ΡΠ΅Π»Ρ. Π ΡΠΎΠΌ, ΠΏΠΎΠ»ΠΎΠΆΠ΅Π½ΠΈΠΈ, ΡΡΠΎ Π½Π° ΡΠΈΡΡΠ½ΠΊΠ΅, ΡΠ²Π΅ΡΠΈΠ»ΡΠ½ΠΈΠΊ Π²ΠΊΠ»ΡΡΠ΅Π½. ΠΠ°ΠΆΠ°Π² Π½Π° ΠΊΠ»Π°Π²ΠΈΡΡ Π»ΡΠ±ΠΎΠ³ΠΎ ΠΈΠ· ΡΡΡΡΠΎΠΉΡΡΠ², ΡΠ΅ΠΏΡ ΡΠ°Π·ΡΡΠ²Π°Π΅ΠΌ. Π’ΠΎΡΠ½ΠΎ ΡΠ°ΠΊΠΆΠ΅, ΠΏΡΠΈ Π²ΡΠΊΠ»ΡΡΠ΅Π½Π½ΠΎΠΌ ΠΏΠΎΠ»ΠΎΠΆΠ΅Π½ΠΈΠΈ, ΠΏΠ΅ΡΠ΅Π²Π΅Π΄Ρ Π»ΡΠ±ΠΎΠΉ ΠΈΠ· Π½ΠΈΡ Π² Π΄ΡΡΠ³ΠΎΠ΅ ΠΏΠΎΠ»ΠΎΠΆΠ΅Π½ΠΈΠ΅ ΠΌΡ Π·Π°ΠΌΠΊΠ½Π΅ΠΌ ΡΠ΅ΠΏΡ ΡΠ΅ΡΠ΅Π· ΠΎΠ΄Π½Ρ ΠΈΠ· ΠΏΠ΅ΡΠ΅ΠΌΡΡΠ΅ΠΊ ΠΈ Π»Π°ΠΌΠΏΠ° Π·Π°Π³ΠΎΡΠΈΡΡΡ.
Π§ΡΠΎΠ±Ρ Π±ΡΠ»ΠΎ ΠΏΠΎΠ½ΡΡΠ½Π΅Π΅, ΡΡΠΎ ΠΈ Ρ ΡΠ΅ΠΌ ΡΠΎΠ΅Π΄ΠΈΠ½ΡΡΡ, ΠΊΠ°ΠΊ ΠΏΡΠΎΠΊΠ»Π°Π΄ΡΠ²Π°ΡΡ ΠΏΡΠΎΠ²ΠΎΠ΄Π°, ΠΏΡΠΈΠ²Π΅Π΄Π΅ΠΌ Π½Π΅ΡΠΊΠΎΠ»ΡΠΊΠΎ ΠΈΠ·ΠΎΠ±ΡΠ°ΠΆΠ΅Π½ΠΈΠΉ.

Π Π°ΡΠΊΠ»ΡΡΠ΅Π½ΠΈΠ΅ ΠΏΡΠΎΠ²ΠΎΠ΄ΠΎΠ² Π½Π° ΠΏΡΠΎΡ ΠΎΠ΄Π½ΠΎΠΌ Π²ΡΠΊΠ»ΡΡΠ°ΡΠ΅Π»Π΅
ΠΡΠ»ΠΈ Π³ΠΎΠ²ΠΎΡΠΈΡΡ ΠΎ ΠΏΠΎΠΌΠ΅ΡΠ΅Π½ΠΈΠΈ, ΡΠΎ ΠΏΡΠΎΠΊΠ»Π°Π΄ΡΠ²Π°ΡΡ ΠΏΡΠΎΠ²ΠΎΠ΄Π° Π½ΡΠΆΠ½ΠΎ ΠΏΡΠΈΠΌΠ΅ΡΠ½ΠΎ ΡΠ°ΠΊ, ΠΊΠ°ΠΊ Π½Π° ΡΠΎΡΠΎ Π½ΠΈΠΆΠ΅. ΠΠΎ ΡΠΎΠ²ΡΠ΅ΠΌΠ΅Π½Π½ΡΠΌ ΠΏΡΠ°Π²ΠΈΠ»Π°ΠΌ Π²ΡΠ΅ ΠΎΠ½ΠΈ Π΄ΠΎΠ»ΠΆΠ½Ρ Π½Π°Ρ ΠΎΠ΄ΠΈΡΡΡ Π½Π° ΡΠ°ΡΡΡΠΎΡΠ½ΠΈΠΈ 15 ΡΠΌ ΠΎΡ ΠΏΠΎΡΠΎΠ»ΠΊΠ°. Π£ΠΊΠ»Π°Π΄ΡΠ²Π°ΡΡΡΡ ΠΎΠ½ΠΈ ΠΌΠΎΠ³ΡΡ Π² ΠΌΠΎΠ½ΡΠ°ΠΆΠ½ΡΠ΅ ΠΊΠΎΡΠΎΠ±Ρ ΠΈΠ»ΠΈ Π»ΠΎΡΠΊΠΈ, ΠΊΠΎΠ½ΡΡ ΠΏΡΠΎΠ²ΠΎΠ΄ΠΎΠ² Π·Π°Π²ΠΎΠ΄ΡΡΡΡ Π² ΠΌΠΎΠ½ΡΠ°ΠΆΠ½ΡΠ΅ ΠΊΠΎΡΠΎΠ±ΠΊΠΈ. ΠΡΠΎ ΡΠ΄ΠΎΠ±Π½ΠΎ: ΠΏΡΠΈ Π½Π΅ΠΎΠ±Ρ ΠΎΠ΄ΠΈΠΌΠΎΡΡΠΈ ΠΌΠΎΠΆΠ½ΠΎ Π·Π°ΠΌΠ΅Π½ΠΈΡΡ ΠΏΡΠΎΠ±ΠΈΡΡΠΉ ΠΏΡΠΎΠ²ΠΎΠ΄. Π’Π°ΠΊΠΆΠ΅ ΠΏΠΎ ΠΏΠΎΡΠ»Π΅Π΄Π½ΠΈΠΌ Π½ΠΎΡΠΌΠ°ΠΌ Π²ΡΠ΅ ΡΠΎΠ΅Π΄ΠΈΠ½Π΅Π½ΠΈΡ ΠΏΡΠΎΠΈΡΡ ΠΎΠ΄ΡΡ ΡΠΎΠ»ΡΠΊΠΎ Π² ΠΌΠΎΠ½ΡΠ°ΠΆΠ½ΡΡ ΠΊΠΎΡΠΎΠ±ΠΊΠ°Ρ ΠΈ ΠΏΡΠΈ ΠΏΠΎΠΌΠΎΡΠΈ ΠΊΠΎΠ½ΡΠ°ΠΊΡΠΎΡΠΎΠ². ΠΡΠ»ΠΈ ΠΆΠ΅ Π΄Π΅Π»Π°Π΅ΡΠ΅ ΡΠΊΡΡΡΠΊΠΈ, ΡΠΎ Π»ΡΡΡΠ΅ ΠΈΡ ΠΏΡΠΎΠΏΠ°ΡΡΡ, Π° ΡΠ²Π΅ΡΡ Ρ Ρ ΠΎΡΠΎΡΠ΅Π½ΡΠΊΠΎ Π·Π°ΠΌΠΎΡΠ°ΡΡ ΠΈΠ·ΠΎΠ»Π΅Π½ΡΠΎΠΉ.
Β
ΠΠΎΠ·Π²ΡΠ°ΡΠ½ΡΠΉ ΠΏΡΠΎΠ²ΠΎΠ΄ Π»Π°ΠΌΠΏΡ ΠΏΠΎΠ΄ΡΠΎΠ΅Π΄ΠΈΠ½ΡΠ΅ΡΡΡ ΠΊΠΎ Π²ΡΡ ΠΎΠ΄Ρ Π²ΡΠΎΡΠΎΠ³ΠΎ Π²ΡΠΊΠ»ΡΡΠ°ΡΠ΅Π»Ρ. ΠΠ΅Π»ΡΠΌ ΠΎΠ±ΠΎΠ·Π½Π°ΡΠ΅Π½Ρ ΠΏΡΠΎΠ²ΠΎΠ΄Π°, ΡΠΎΠ΅Π΄ΠΈΠ½ΡΡΡΠΈΠ΅ ΠΌΠ΅ΠΆΠ΄Ρ ΡΠΎΠ±ΠΎΠΉ Π²ΡΡ ΠΎΠ΄Ρ ΠΎΠ±ΠΎΠΈΡ ΡΡΡΡΠΎΠΉΡΡΠ².

ΠΠ°ΠΊ ΡΠ°Π·Π²ΠΎΠ΄ΡΡΡΡ ΠΏΡΠΎΠ²ΠΎΠ΄Π° ΠΏΠΎ ΠΏΠΎΠΌΠ΅ΡΠ΅Π½ΠΈΡ
ΠΠ°ΠΊ Π²ΡΠ΅ ΡΠΎΠ΅Π΄ΠΈΠ½ΠΈΡΡ Π² ΠΊΠ»Π΅ΠΌΠΌΠ½ΠΎΠΉ ΠΊΠΎΡΠΎΠ±ΠΊΠ΅ ΡΠ°ΡΡΠΊΠ°Π·Π°Π½ΠΎ Π² Π²ΠΈΠ΄Π΅ΠΎ.
Π‘Ρ Π΅ΠΌΠ° Π½Π° 3 ΡΠΎΡΠΊΠΈ
Π§ΡΠΎΠ±Ρ ΠΈΠΌΠ΅ΡΡ Π²ΠΎΠ·ΠΌΠΎΠΆΠ½ΠΎΡΡΡ Π²ΠΊΠ»ΡΡΠ°ΡΡ/Π²ΡΠΊΠ»ΡΡΠ°ΡΡ ΡΠ²Π΅Ρ Ρ ΡΡΠ΅Ρ ΠΌΠ΅ΡΡ, Π½Π΅ΠΎΠ±Ρ ΠΎΠ΄ΠΈΠΌΠΎ ΠΊ Π΄Π²ΡΠΌ Π²ΡΠΊΠ»ΡΡΠ°ΡΠ΅Π»ΡΠΌ ΠΊΡΠΏΠΈΡΡ ΠΏΠ΅ΡΠ΅ΠΊΡΠ΅ΡΡΠ½ΡΠΉ (ΠΊΡΠ΅ΡΡΠΎΠ²ΠΎΠΉ) ΠΏΠ΅ΡΠ΅ΠΊΠ»ΡΡΠ°ΡΠ΅Π»Ρ. ΠΡ ΠΎΠΏΠΈΡΠ°Π½Π½ΡΡ ΡΠ°Π½Π΅Π΅ ΠΎΠ½ ΠΎΡΠ»ΠΈΡΠ°Π΅ΡΡΡ Π½Π°Π»ΠΈΡΠΈΠ΅ΠΌ Π΄Π²ΡΡ Π²Ρ ΠΎΠ΄ΠΎΠ² ΠΈ Π΄Π²ΡΡ Π²ΡΡ ΠΎΠ΄ΠΎΠ². ΠΠ½ ΠΏΠ΅ΡΠ΅ΠΊΠ»ΡΡΠ°Π΅Ρ ΡΡΠ°Π·Ρ ΠΏΠ°ΡΡ ΠΊΠΎΠ½ΡΠ°ΠΊΡΠΎΠ². ΠΠ°ΠΊ Π²ΡΠ΅ Π΄ΠΎΠ»ΠΆΠ½ΠΎ Π±ΡΡΡ ΠΎΡΠ³Π°Π½ΠΈΠ·ΠΎΠ²Π°Π½ΠΎ, ΡΠΌΠΎΡΡΠΈΡΠ΅ Π½Π° ΡΠΈΡΡΠ½ΠΊΠ΅. ΠΡΠ»ΠΈ ΡΠ°Π·ΠΎΠ±ΡΠ°Π»ΠΈΡΡ Ρ ΡΠ΅ΠΌ, ΡΡΠΎ Π²ΡΡΠ΅, ΠΏΠΎΠ½ΡΡΡ ΡΡΡ ΠΏΡΠΎΡΡΠΎ.

ΠΠ»Π΅ΠΊΡΡΠΈΡΠ΅ΡΠΊΠ°Ρ ΡΡ Π΅ΠΌΠ° ΡΠΏΡΠ°Π²Π»Π΅Π½ΠΈΡ Π»Π°ΠΌΠΏΠΎΠΉ Ρ ΡΡΠ΅Ρ ΡΠΎΡΠ΅ΠΊ
ΠΠ°ΠΊ ΡΠΎΠ±ΡΠ°ΡΡ ΡΠ°ΠΊΡΡ ΡΡ Π΅ΠΌΡ? ΠΠΎΡ ΠΏΠΎΡΡΠ΄ΠΎΠΊ Π΄Π΅ΠΉΡΡΠ²ΠΈΠΉ:
Π’Π° ΠΆΠ΅ ΡΡ Π΅ΠΌΠ°, Π½ΠΎ ΡΠΆΠ΅ Π² Π΄ΡΡΠ³ΠΎΠΌ ΡΠ°ΠΊΡΡΡΠ΅ β ΠΊΡΠ΄Π° ΠΏΠΎΠ΄ΠΊΠ»ΡΡΠ°ΡΡ ΠΏΡΠΎΠ²ΠΎΠ΄Π° Π½Π° ΠΊΠΎΡΠΏΡΡΠ°Ρ .

ΠΡΠ΄Π° ΠΏΠΎΠ΄ΠΊΠ»ΡΡΠ°ΡΡ ΠΏΡΠΎΠ²ΠΎΠ΄Π°
Π Π²ΠΎΡ ΠΏΡΠΈΠΌΠ΅ΡΠ½ΠΎ ΡΠ°ΠΊ ΡΠ°Π·Π²ΠΎΠ΄ΠΈΡΡ ΠΏΠΎ ΠΏΠΎΠΌΠ΅ΡΠ΅Π½ΠΈΡ.

ΠΡΠΎΠ²ΠΎΠ΄ΠΊΠ° ΠΏΡΠΈ ΡΠΏΡΠ°Π²Π»Π΅Π½ΠΈΠΈ Π»Π°ΠΌΠΏΠΎΠΉ ΠΈΠ· ΡΡΠ΅Ρ ΠΌΠ΅ΡΡ
ΠΡΠ»ΠΈ Π²Π°ΠΌ Π½ΡΠΆΠ½Π° ΡΡ Π΅ΠΌΠ° Π½Π° ΡΠ΅ΡΡΡΠ΅, ΠΏΡΡΡ ΠΈ Π±ΠΎΠ»Π΅ ΡΠΎΡΠ΅ΠΊ, ΡΠΎ ΠΎΡΠ»ΠΈΡΠ°Π΅ΡΡΡ ΠΎΠ½Π° ΡΠΎΠ»ΡΠΊΠΎ ΠΊΠΎΠ»ΠΈΡΠ΅ΡΡΠ²ΠΎΠΌ ΠΏΠ΅ΡΠ΅ΠΊΡΠ΅ΡΡΠ½ΡΡ ΠΏΠ΅ΡΠ΅ΠΊΠ»ΡΡΠ°ΡΠ΅Π»Π΅ΠΉ (Π½Π° ΡΠ΅ΡΡΡΠ΅ Π²Ρ ΠΎΠ΄Π°/Π²ΡΡ ΠΎΠ΄Π°). ΠΡΠΊΠ»ΡΡΠ°ΡΠ΅Π»Π΅ΠΉ (Ρ ΡΡΠ΅ΠΌΡ Π²Ρ ΠΎΠ΄Π°ΠΌΠΈ/Π²ΡΡ ΠΎΠ΄Π°ΠΌΠΈ) Π²ΡΠ΅Π³Π΄Π° Π² Π»ΡΠ±ΠΎΠΉ ΡΡ Π΅ΠΌΠ΅ Π΄Π²Π° β Π² ΡΠ°ΠΌΠΎΠΌ Π½Π°ΡΠ°Π»Π΅ ΠΈ Π² ΡΠ°ΠΌΠΎΠΌ ΠΊΠΎΠ½ΡΠ΅ ΡΠ΅ΠΏΠΈ. ΠΡΠ΅ ΠΎΡΡΠ°Π»ΡΠ½ΡΠ΅ ΡΠ»Π΅ΠΌΠ΅Π½ΡΡ β ΠΏΠ΅ΡΠ΅ΠΊΡΠ΅ΡΡΠ½ΡΠ΅ ΡΡΡΡΠΎΠΉΡΡΠ²Π°.

Π‘Ρ Π΅ΠΌΠ° ΠΏΠΎΠ΄ΠΊΠ»ΡΡΠ΅Π½ΠΈΡ ΠΏΡΠΎΡ ΠΎΠ΄Π½ΡΡ Π²ΡΠΊΠ»ΡΡΠ°ΡΠ΅Π»Π΅ΠΉ Π½Π° 5 ΡΠΎΡΠ΅ΠΊ
Π£Π±Π΅ΡΠ΅ΡΠ΅ ΠΎΠ΄ΠΈΠ½ Β«ΠΏΠ΅ΡΠ΅ΠΊΡΠ΅ΡΡΠ½ΠΈΠΊΒ», ΠΏΠΎΠ»ΡΡΠΈΡΠ΅ ΡΡ Π΅ΠΌΡ ΡΠΏΡΠ°Π²Π»Π΅Π½ΠΈΡ ΠΈΠ· ΡΠ΅ΡΡΡΠ΅Ρ ΡΠΎΡΠ΅ΠΊ. ΠΠΎΠ±Π°Π²ΠΈΡΠ΅ Π΅ΡΠ΅ β Π±ΡΠ΄Π΅Ρ ΡΠΆΠ΅ ΡΡ Π΅ΠΌΠ° Π½Π° 6 ΠΌΠ΅ΡΡ ΡΠΏΡΠ°Π²Π»Π΅Π½ΠΈΡ.
Π§ΡΠΎΠ±Ρ ΠΎΠΊΠΎΠ½ΡΠ°ΡΠ΅Π»ΡΠ½ΠΎ ΡΠ»ΠΎΠΆΠΈΡΡ Π²ΡΠ΅ Π² Π³ΠΎΠ»ΠΎΠ²Π΅, ΠΏΠΎΡΠΌΠΎΡΡΠΈΡΠ΅ Π΅ΡΠ΅ ΡΡΠΎ Π²ΠΈΠ΄Π΅ΠΎ.
ΠΠ²ΡΡ ΠΊΠ»Π°Π²ΠΈΡΠ½ΡΠΉ ΠΏΡΠΎΡ ΠΎΠ΄Π½ΠΎΠΉ Π²ΡΠΊΠ»ΡΡΠ°ΡΠ΅Π»Ρ: ΡΡ Π΅ΠΌΠ° ΠΏΠΎΠ΄ΠΊΠ»ΡΡΠ΅Π½ΠΈΡ
Π§ΡΠΎΠ±Ρ Ρ Π½Π΅ΡΠΊΠΎΠ»ΡΠΊΠΈΡ ΠΌΠ΅ΡΡ ΡΠΏΡΠ°Π²Π»ΡΡΡ ΠΎΡΠ²Π΅ΡΠ΅Π½ΠΈΠ΅ΠΌ Π΄Π²ΡΡ Π»Π°ΠΌΠΏ (ΠΈΠ»ΠΈ Π³ΡΡΠΏΠΏ Π»Π°ΠΌΠΏ) Ρ ΠΎΠ΄Π½ΠΎΠ³ΠΎ Π²ΡΠΊΠ»ΡΡΠ°ΡΠ΅Π»Ρ Π΅ΡΡΡ Π΄Π²ΡΡ ΠΊΠ»Π°Π²ΠΈΡΠ½ΡΠ΅ ΠΏΡΠΎΡ ΠΎΠ΄Π½ΡΠ΅ Π²ΡΠΊΠ»ΡΡΠ°ΡΠ΅Π»ΠΈ. ΠΠ½ΠΈ ΠΈΠΌΠ΅ΡΡ ΡΠ΅ΡΡΡ ΠΊΠΎΠ½ΡΠ°ΠΊΡΠΎΠ². ΠΡΠΈ Π½Π΅ΠΎΠ±Ρ ΠΎΠ΄ΠΈΠΌΠΎΡΡΠΈ ΠΎΠ±ΡΠΈΠ΅ ΠΏΡΠΎΠ²ΠΎΠ΄Π° Π½Π°Ρ ΠΎΠ΄ΠΈΡΠ΅ ΠΏΠΎ ΡΠΎΠΌΡ ΠΆΠ΅ ΠΏΡΠΈΠ½ΡΠΈΠΏΡ, ΠΊΠ°ΠΊ ΠΈ Π² ΠΎΠ±ΡΡΠ½ΠΎΠΌ ΡΡΡΡΠΎΠΉΡΡΠ²Π΅ ΡΡΠΎΠ³ΠΎ ΡΠΈΠΏΠ°, ΡΠΎΠ»ΡΠΊΠΎ ΠΏΡΠΎΠ·Π²Π°Π½ΠΈΠ²Π°ΡΡ ΠΏΡΠΈΠ΄Π΅ΡΡΡ Π±ΠΎΠ»ΡΡΠ΅Π΅ ΠΊΠΎΠ»ΠΈΡΠ΅ΡΡΠ²ΠΎ ΠΏΡΠΎΠ²ΠΎΠ΄ΠΎΠ².
Π‘Ρ Π΅ΠΌΠ° ΠΏΠΎΠ΄ΠΊΠ»ΡΡΠ΅Π½ΠΈΡ 2-Ρ ΠΊΠ»Π°Π²ΠΈΡΠ½ΠΎΠ³ΠΎ ΠΏΡΠΎΡ ΠΎΠ΄Π½ΠΎΠ³ΠΎ Π²ΡΠΊΠ»ΡΡΠ°ΡΠ΅Π»Ρ ΠΎΡΠ»ΠΈΡΠ°Π΅ΡΡΡ ΡΠΎΠ»ΡΠΊΠΎ ΡΠ΅ΠΌ, ΡΡΠΎ ΠΏΡΠΎΠ²ΠΎΠ΄ΠΎΠ² Π±ΡΠ΄Π΅Ρ Π±ΠΎΠ»ΡΡΠ΅: ΡΠ°Π·Π° Π΄ΠΎΠ»ΠΆΠ½Π° ΠΏΠΎΠ΄Π°Π²Π°ΡΡΡΡ Π½Π° ΠΎΠ±Π° Π²Ρ ΠΎΠ΄Π° ΠΏΠ΅ΡΠ²ΠΎΠ³ΠΎ Π²ΡΠΊΠ»ΡΡΠ°ΡΠ΅Π»Ρ, ΡΠ°ΠΊΠΆΠ΅ ΠΊΠ°ΠΊ ΠΈ Ρ Π΄Π²ΡΡ Π²Ρ ΠΎΠ΄ΠΎΠ² Π²ΡΠΎΡΠΎΠ³ΠΎ Π΄ΠΎΠ»ΠΆΠ½Π° ΡΡ ΠΎΠ΄ΠΈΡΡ Π½Π° Π΄Π²Π΅ Π»Π°ΠΌΠΏΡ (ΠΈΠ»ΠΈ Π΄Π²Π΅ Π³ΡΡΠΏΠΏΡ Π»Π°ΠΌΠΏ, Π΅ΡΠ»ΠΈ ΡΠ΅ΡΡ ΠΈΠ΄Π΅Ρ ΠΎ ΠΌΠ½ΠΎΠ³ΠΎΡΠΎΠΆΠΊΠΎΠ²ΠΎΠΉ Π»ΡΡΡΡΠ΅).

ΠΡΠΈΠ½ΡΠΈΠΏ ΠΏΠΎΠ΄ΠΊΠ»ΡΡΠ΅Π½ΠΈΡ Π΄Π²ΡΡ ΠΊΠ»Π°Π²ΠΈΡΠ½ΡΡ ΠΏΡΠΎΡ ΠΎΠ΄Π½ΡΡ Π²ΡΠΊΠ»ΡΡΠ°ΡΠ΅Π»Π΅ΠΉ
ΠΡΠ»ΠΈ Π½Π΅ΠΎΠ±Ρ ΠΎΠ΄ΠΈΠΌΠΎ ΠΎΡΠ³Π°Π½ΠΈΠ·ΠΎΠ²Π°ΡΡ ΡΠΏΡΠ°Π²Π»Π΅Π½ΠΈΠ΅ Π΄Π²ΡΠΌΡ ΠΈΡΡΠΎΡΠ½ΠΈΠΊΠ°ΠΌΠΈ ΡΠ²Π΅ΡΠ° ΠΈΠ· ΡΡΠ΅Ρ ΠΈ Π±ΠΎΠ»Π΅Π΅ ΡΠΎΡΠ΅ΠΊ, ΠΏΡΠΈΠ΄Π΅ΡΡΡ Π² ΠΊΠ°ΠΆΠ΄ΠΎΠΉ ΡΠΎΡΠΊΠ΅ ΡΡΠ°Π²ΠΈΡΡ ΠΏΠΎ Π΄Π²Π° ΠΏΠ΅ΡΠ΅ΠΊΡΠ΅ΡΡΠ½ΡΡ ΠΏΠ΅ΡΠ΅ΠΊΠ»ΡΡΠ°ΡΠ΅Π»Ρ: Π΄Π²ΡΡ ΠΊΠ»Π°Π²ΠΈΡΠ½ΡΡ ΠΈΡ ΠΏΡΠΎΡΡΠΎ Π½Π΅Ρ. Π ΡΡΠΎΠΌ ΡΠ»ΡΡΠ°Π΅ ΠΎΠ΄Π½Π° ΠΏΠ°ΡΠ° ΠΊΠΎΠ½ΡΠ°ΠΊΡΠΎΠ² Π·Π°Π²ΠΎΠ΄ΠΈΡΡΡ Π½Π° ΠΎΠ΄ΠΈΠ½ ΠΏΠ΅ΡΠ΅ΠΊΡΠ΅ΡΡΠ½ΠΈΠΊ, Π²ΡΠΎΡΠ°Ρ β Π½Π° Π΄ΡΡΠ³ΠΎΠΉ. Π Π΄Π°Π»ΡΡΠ΅, ΠΏΡΠΈ Π½Π΅ΠΎΠ±Ρ ΠΎΠ΄ΠΈΠΌΠΎΡΡΠΈ ΠΎΠ½ΠΈ ΠΌΠ΅ΠΆΠ΄Ρ ΡΠΎΠ±ΠΎΠΉ ΡΠΎΠ΅Π΄ΠΈΠ½ΡΡΡΡΡ. ΠΠ° ΠΏΠΎΡΠ»Π΅Π΄Π½ΠΈΠΉ Π² ΡΠ΅ΠΏΠΈ Π΄Π²ΡΡ ΠΊΠ»Π°Π²ΠΈΡΠ½ΡΠΉ ΠΏΠ΅ΡΠ΅Ρ ΠΎΠ΄Π½ΠΎΠΉ Π²ΡΠΊΠ»ΡΡΠ°ΡΠ΅Π»Ρ ΠΏΠΎΠ΄ΠΊΠ»ΡΡΠ°ΡΡ Π²ΡΡ ΠΎΠ΄ΠΎΠ² ΠΎΠ±ΠΎΠΈΡ ΠΏΠ΅ΡΠ΅ΠΊΡΠ΅ΡΡΠ½ΠΈΠΊΠΎΠ².

ΠΠ°ΠΊ ΠΎΡΠ³Π°Π½ΠΈΠ·ΠΎΠ²Π°ΡΡ ΡΠΏΡΠ°Π²Π»Π΅Π½ΠΈΠ΅ Π΄Π²ΡΠΌΡ Π»Π°ΠΌΠΏΠ°ΠΌΠΈ ΠΈΠ· ΡΠ΅ΡΡΡΠ΅Ρ ΠΌΠ΅ΡΡ
ΠΡΠ»ΠΈ Π²Π΄ΡΠΌΠ°ΡΡΡΡ, Π²ΡΠ΅ Π½Π΅ ΡΠ°ΠΊ ΡΠΆ ΠΈ ΡΠ»ΠΎΠΆΠ½ΠΎ, Π° ΡΡ Π΅ΠΌΠ° ΠΏΠΎΠ΄ΠΊΠ»ΡΡΠ΅Π½ΠΈΡ ΠΏΡΠΎΡ ΠΎΠ΄Π½ΠΎΠ³ΠΎ Π²ΡΠΊΠ»ΡΡΠ°ΡΠ΅Π»Ρ ΠΈΠ· 2-Ρ ΡΠΎΡΠ΅ΠΊ, ΡΠ°ΠΊ Π²ΠΎΠΎΠ±ΡΠ΅ ΠΏΡΠΎΡΡΠ°Ρ. Π’ΠΎΠ»ΡΠΊΠΎ ΠΏΡΠΎΠ²ΠΎΠ΄ΠΎΠ² ΠΌΠ½ΠΎΠ³ΠΎβ¦
ΠΠ»Π°Π²Π½Π°Ρ Β» ΠΡΠΎΠ²ΠΎΠ΄ΠΊΠ° Β» ΠΡΠΊΠ»ΡΡΠ°ΡΠ΅Π»ΠΈ Β» ΠΡΠΎΡ ΠΎΠ΄Π½ΡΠ΅ Β» ΠΠΎΠ»Π΅Π·Π½ΡΠ΅ ΡΠΎΠ²Π΅ΡΡ Π΄Π»Ρ ΠΏΡΠ°Π²ΠΈΠ»ΡΠ½ΠΎΠ³ΠΎ ΠΈΡΠΏΠΎΠ»ΡΠ·ΠΎΠ²Π°Π½ΠΈΡ ΡΡ Π΅ΠΌΡ ΠΏΠΎΠ΄ΠΊΠ»ΡΡΠ΅Π½ΠΈΡ Π΄Π²ΡΡ ΠΊΠ»Π°Π²ΠΈΡΠ½ΠΎΠ³ΠΎ ΠΏΡΠΎΡ ΠΎΠ΄Π½ΠΎΠ³ΠΎ Π²ΡΠΊΠ»ΡΡΠ°ΡΠ΅Π»Ρ
ΠΠΎΠ»Π΅Π·Π½ΡΠ΅ ΡΠΎΠ²Π΅ΡΡ Π΄Π»Ρ ΠΏΡΠ°Π²ΠΈΠ»ΡΠ½ΠΎΠ³ΠΎ ΠΈΡΠΏΠΎΠ»ΡΠ·ΠΎΠ²Π°Π½ΠΈΡ ΡΡ Π΅ΠΌΡ ΠΏΠΎΠ΄ΠΊΠ»ΡΡΠ΅Π½ΠΈΡ Π΄Π²ΡΡ ΠΊΠ»Π°Π²ΠΈΡΠ½ΠΎΠ³ΠΎ ΠΏΡΠΎΡ ΠΎΠ΄Π½ΠΎΠ³ΠΎ Π²ΡΠΊΠ»ΡΡΠ°ΡΠ΅Π»Ρ
ΠΠ½ΠΎΠ³ΠΈΠΌ ΠΈΠ½ΡΠ΅ΡΠ΅ΡΠ΅Π½ Π²ΠΎΠΏΡΠΎΡ ΠΏΠΎΠ΄ΠΊΠ»ΡΡΠ΅Π½ΠΈΡ Π΄Π²ΡΡ ΠΊΠ»Π°Π²ΠΈΡΠ½ΠΎΠ³ΠΎ ΠΏΡΠΎΡ ΠΎΠ΄Π½ΠΎΠ³ΠΎ Π²ΡΠΊΠ»ΡΡΠ°ΡΠ΅Π»Ρ ΡΠ°ΠΌΠΎΡΡΠΎΡΡΠ΅Π»ΡΠ½ΠΎ, Π±Π΅Π· Π²ΡΠ·ΠΎΠ²Π° ΡΠ»Π΅ΠΊΡΡΠΈΠΊΠΎΠ². Π‘Π΄Π΅Π»Π°ΡΡ ΡΡΠΎ Π½Π΅ ΡΠ°ΠΊ ΡΠΎ ΡΠ»ΠΎΠΆΠ½ΠΎ, ΠΎΡΠΎΠ±Π΅Π½Π½ΠΎ ΠΈΠΌΠ΅Ρ ΠΏΠΎΠ΄ ΡΡΠΊΠΎΠΉ ΠΏΠΎΠ΄ΡΠΎΠ±Π½ΡΠ΅ ΡΡ Π΅ΠΌΡ ΠΏΠΎΠ΄ΠΊΠ»ΡΡΠ΅Π½ΠΈΡ ΠΈ Π΄Π΅ΡΠ°Π»ΡΠ½ΠΎΠ΅ ΠΎΠΏΠΈΡΠ°Π½ΠΈΠ΅ ΠΊΠ°ΠΆΠ΄ΠΎΠ³ΠΎ ΡΠ°Π³Π°.
ΠΡΠ»ΠΈΡΠΈΡΠ΅Π»ΡΠ½ΡΠ΅ ΠΎΡΠΎΠ±Π΅Π½Π½ΠΎΡΡΠΈ Π²ΡΠΊΠ»ΡΡΠ°ΡΠ΅Π»Ρ ΠΏΡΠΎΡ ΠΎΠ΄Π½ΠΎΠ³ΠΎ Π΄Π²ΡΡ ΠΊΠ»Π°Π²ΠΈΡΠ½ΠΎΠ³ΠΎ
ΠΡΠΊΠ»ΡΡΠ°ΡΠ΅Π»Ρ, ΠΊΠΎΡΠΎΡΡΠΉ ΠΏΡΠ΅Π΄Π½Π°Π·Π½Π°ΡΠ΅Π½ Π΄Π»Ρ ΡΠΏΡΠ°Π²Π»Π΅Π½ΠΈΡ ΡΠ°Π·Π΄Π΅Π»ΡΠ½ΡΠΌΠΈ ΠΈΡΡΠΎΡΠ½ΠΈΠΊΠ°ΠΌΠΈ ΡΠ²Π΅ΡΠ°, Π½Π°Π·ΡΠ²Π°Π΅ΡΡΡ Π΄Π²ΡΡ ΠΊΠ»Π°Π²ΠΈΡΠ½ΡΠΌ. Π ΡΠ°ΠΊΠΎΠ²ΡΠΌ ΠΈΡΡΠΎΡΠ½ΠΈΠΊΠ°ΠΌ ΠΎΡΠ½ΠΎΡΡΡΡΡ ΠΊΠ°ΠΊ ΡΠ°Π·Π»ΠΈΡΠ½ΡΠ΅ ΡΠ°Π·Π²ΠΎΠ΄ΠΊΠΈ ΡΠΎΡΠΈΡΠΎΠ², ΡΠ°ΠΊ ΠΈ Π»ΡΡΡΡΡ Ρ ΡΠ°Π·Π΄Π΅Π»ΡΠ½ΡΠΌ ΡΠΏΡΠ°Π²Π»Π΅Π½ΠΈΠ΅ΠΌ. ΠΠ±ΡΡΠ½ΠΎ ΡΡ Π΅ΠΌΡ Ρ 2-ΠΊΠ»Π°Π²ΠΈΡΠ½ΡΠΌΠΈ Π²ΡΠΊΠ»ΡΡΠ°ΡΠ΅Π»ΡΠΌΠΈ Π°ΠΊΡΠΈΠ²Π½ΠΎ ΠΏΡΠΈΠΌΠ΅Π½ΡΡΡΡΡ Π² ΠΊΠ²Π°ΡΡΠΈΡΠ°Ρ ΠΈ ΠΊΠ°Π±ΠΈΠ½Π΅ΡΠ°Ρ , Π³Π΄Π΅ Π½Π΅ΠΎΠ±Ρ ΠΎΠ΄ΠΈΠΌΠΎ ΡΠΏΡΠ°Π²Π»Π΅Π½ΠΈΠ΅ Π΄Π²ΡΠΌΡ Π»ΠΈΠ½ΠΈΡΠΌΠΈ ΠΎΡΠ²Π΅ΡΠ΅Π½ΠΈΡ. Π ΠΊΠΎΡΠΈΠ΄ΠΎΡΠ°Ρ , Π²Π°Π½Π½ΡΡ ΠΊΠΎΠΌΠ½Π°ΡΠ°Ρ ΠΈ ΠΏΡΠΎΡ ΠΎΠ΄Π½ΡΡ ΠΏΠΎΠΌΠ΅ΡΠ΅Π½ΠΈΡΡ Π½Π΅Ρ Π² ΡΡΠΎΠΌ ΠΎΡΡΡΠΎΠΉ Π½Π΅ΠΎΠ±Ρ ΠΎΠ΄ΠΈΠΌΠΎΡΡΠΈ, ΠΏΠΎΡΡΠΎΠΌΡ ΡΠ°ΠΌ ΠΏΡΠΈΠΌΠ΅Π½ΡΠ΅ΡΡΡ ΡΠ°ΠΌΡΠΉ ΠΎΠ±ΡΡΠ½ΡΠΉ ΠΎΠ΄Π½ΠΎΠΊΠ»Π°Π²ΠΈΡΠ½ΡΠΉ ΠΏΡΠΎΡ ΠΎΠ΄Π½ΠΎΠΉ Π²ΡΠΊΠ»ΡΡΠ°ΡΠ΅Π»Ρ.
ΠΠ° ΡΠ°ΠΊΠΈΡ Π²ΡΠΊΠ»ΡΡΠ°ΡΠ΅Π»ΡΡ Π΅ΡΡΡ ΡΠΏΠ΅ΡΠΈΠ°Π»ΡΠ½ΡΠ΅ ΡΡΡΠ΅Π»ΠΊΠΈ, ΠΊΠΎΡΠΎΡΡΠ΅ Π½ΡΠΆΠ½Ρ Π΄Π»Ρ ΡΠΊΠ°Π·Π°Π½ΠΈΡ ΠΏΠΎΠ»ΠΎΠΆΠ΅Π½ΠΈΡ on/off.
ΠΡΠ»ΠΈ ΠΆΠ΅ ΡΠ°Π·Π²ΠΎΠ΄ΠΊΠ° ΡΠ΄Π΅Π»Π°Π½Π° ΡΠ°ΠΊΠΈΠΌ ΠΎΠ±ΡΠ°Π·ΠΎΠΌ, ΡΡΠΎ Π² ΠΊΠΎΠΌΠ½Π°ΡΠ΅ Π½Π΅ΡΠΊΠΎΠ»ΡΠΊΠΎ ΡΠ°Π²Π½ΠΎΠ·Π½Π°ΡΠ½ΡΡ ΡΠΎΡΠ΅ΠΊ ΡΠΏΡΠ°Π²Π»Π΅Π½ΠΈΡ, ΡΠΎ ΠΏΠΎΠ»ΠΎΠΆΠ΅Π½ΠΈΠ΅ Β«ΠΠΊΠ»ΡΡΠ΅Π½ΠΎΒ» ΠΈΠ»ΠΈ Β«ΠΡΠΊΠ»ΡΡΠ΅Π½ΠΎΒ» ΠΎΠ΄Π½ΠΎΠ·Π½Π°ΡΠ½ΠΎ ΠΎΠΏΡΠ΅Π΄Π΅Π»ΠΈΡΡ Π½Π΅Π»ΡΠ·Ρ.
Π ΡΡΠΎΠΌ ΠΈ Π·Π°ΠΊΠ»ΡΡΠ°Π΅ΡΡΡ ΠΎΡΠ½ΠΎΠ²Π½ΠΎΠ΅ ΠΎΡΠ»ΠΈΡΠΈΠ΅ ΡΠ°ΠΊΠΈΡ ΡΠΈΡΡΠ΅ΠΌ ΠΎΡ ΠΎΠ±ΡΡΠ½ΡΡ ΠΎΠ΄Π½ΠΎΠΊΠ»Π°Π²ΠΈΡΠ½ΡΡ Ρ ΡΠΎΡΠΊΠΈ Π·ΡΠ΅Π½ΠΈΡ ΠΏΠΎΠ»ΡΠ·ΠΎΠ²Π°ΡΠ΅Π»Ρ.
Π‘ ΡΠ΅Ρ Π½ΠΈΡΠ΅ΡΠΊΠΎΠΉ ΡΠΎΡΠΊΠΈ Π·ΡΠ΅Π½ΠΈΡ ΡΠ°ΠΊΠΎΠΉ Π²ΡΠΊΠ»ΡΡΠ°ΡΠ΅Π»Ρ ΠΏΡΠ΅Π΄ΡΡΠ°Π²Π»ΡΠ΅Ρ ΡΠΎΠ±ΠΎΠΉ Π΄Π²Π° ΠΎΠ΄Π½ΠΎΠΊΠ»Π°Π²ΠΈΡΠ½ΡΡ , ΠΊΠΎΡΠΎΡΡΠ΅ ΠΈΠΌΠ΅ΡΡ ΠΎΠ±ΡΠΈΠΉ ΠΊΠΎΡΠΏΡΡ ΠΈ ΡΡΠ½ΠΊΡΠΈΠΎΠ½ΠΈΡΡΡΡ ΠΏΠΎ ΠΏΡΠΈΠ½ΡΠΈΠΏΡ Β«ΠΏΠ΅ΡΠ΅ΠΊΠΈΠ΄ΡΠ²Π°Π½ΠΈΡΒ» ΠΊΠΎΠ½ΡΠ°ΠΊΡΠΎΠ². ΠΠΎ Π²ΡΠ΅Ρ Π΄Π²ΡΠΊΠ»Π°Π²ΠΈΡΠ½ΡΡ ΡΠΈΡΡΠ΅ΠΌΠ°Ρ ΡΠΏΡΠ°Π²Π»Π΅Π½ΠΈΡ ΠΈΡΠΏΠΎΠ»ΡΠ·ΡΠ΅ΡΡΡ 6 ΠΊΠΎΠ½ΡΠ°ΠΊΡΠΎΠ²: 2 ΡΠ²Π»ΡΡΡΡΡ Π²Ρ ΠΎΠ΄Π½ΡΠΌΠΈ, Π° 4 β Π²ΡΡ ΠΎΠ΄Π½ΡΠΌΠΈ.
Π‘Ρ Π΅ΠΌΠ° ΠΏΠΎΠ΄ΠΊΠ»ΡΡΠ΅Π½ΠΈΡ Π΄Π²ΡΡ ΠΊΠ»Π°Π²ΠΈΡΠ½ΠΎΠ³ΠΎ ΠΏΡΠΎΡ ΠΎΠ΄Π½ΠΎΠ³ΠΎ Π²ΡΠΊΠ»ΡΡΠ°ΡΠ΅Π»Ρ
Π ΡΠ΅ΡΠ΅Π½ΠΈΠΈ Π²ΠΎΠΏΡΠΎΡΠ° ΠΏΠΎΠ΄ΠΊΠ»ΡΡΠ΅Π½ΠΈΡ Π΄Π²ΡΡ ΠΊΠ»Π°Π²ΠΈΡΠ½ΡΡ ΠΏΡΠΎΡ ΠΎΠ΄Π½ΡΡ Π²ΡΠΊΠ»ΡΡΠ°ΡΠ΅Π»Π΅ΠΉ Π½Π°ΠΈΠ±ΠΎΠ»Π΅Π΅ ΠΏΠΎΠ»Π΅Π·Π½ΡΠΌ Π±ΡΠ΄Π΅Ρ ΡΠ½Π°ΡΠ°Π»Π° ΡΠ°Π·ΠΎΠ±ΡΠ°ΡΡΡΡ Π² ΡΠΎΠ½ΠΊΠΎΡΡΡΡ ΡΡΡΠ°Π½ΠΎΠ²ΠΊΠΈ Π΄Π²ΡΡ ΠΎΠ΄Π½ΠΎΠΊΠ»Π°Π²ΠΈΡΠ½ΡΡ Π²ΡΠΊΠ»ΡΡΠ°ΡΠ΅Π»Π΅ΠΉ.
Β ΠΠ°ΠΊ ΠΏΠΎΠ΄ΠΊΠ»ΡΡΠΈΡΡ Π΄Π²Π° ΠΎΠ΄Π½ΠΎΠΊΠ»Π°Π²ΠΈΡΠ½ΡΡ ΠΏΡΠΎΡ ΠΎΠ΄Π½ΡΡ Π²ΡΠΊΠ»ΡΡΠ°ΡΠ΅Π»Ρ
Π§ΡΠΎΠ±Ρ ΠΏΠΎΠ½ΡΡΡ ΠΌΠ΅Ρ Π°Π½ΠΈΠ·ΠΌ ΡΠ°Π±ΠΎΡΡ Π±ΠΎΠ»Π΅Π΅ ΡΠ»ΠΎΠΆΠ½ΠΎΠΉ ΡΠΈΡΡΠ΅ΠΌΡ, Π½ΡΠΆΠ½ΠΎ ΡΠ½Π°ΡΠ°Π»Π° ΡΠ°Π·ΠΎΠ±ΡΠ°ΡΡΡΡ Ρ Π΅Ρ Π±Π°Π·ΠΎΠ²ΡΠΌ ΡΠ»Π΅ΠΌΠ΅Π½ΡΠΎΠΌ.

ΠΡΠΈΠ²Π΅Π΄Π΅Π½Π½Π°Ρ ΡΡ
Π΅ΠΌΠ° Π²ΠΊΠ»ΡΡΠ°Π΅Ρ Π² ΡΠ΅Π±Ρ ΡΠ°ΠΊΠΈΠ΅ ΡΠ»Π΅ΠΌΠ΅Π½ΡΡ: ΡΠ°ΡΠΏΡΠ΅Π΄Π΅Π»ΠΈΡΠ΅Π»ΡΠ½ΡΠΉ ΠΊΠΎΡΠΎΠ±, ΠΏΠ°ΡΡ ΠΏΡΠΎΡ
ΠΎΠ΄Π½ΡΡ
ΠΎΠ΄Π½ΠΎΠΊΠ»Π°Π²ΠΈΡΠ½ΡΡ
Π²ΡΠΊΠ»ΡΡΠ°ΡΠ΅Π»Π΅ΠΉ, Π»ΡΠ±ΠΎΠΉ ΡΠ²Π΅ΡΠΈΠ»ΡΠ½ΠΈΠΊ ΠΈ ΠΏΡΠΎΠ²ΠΎΠ΄Π°. Π’Π°ΠΊΠΎΠΉ Π²ΠΈΠ΄ ΡΡ
Π΅ΠΌΡ Π²ΠΊΠ»ΡΡΠ΅Π½ΠΈΡ ΠΏΡΠΎΡ
ΠΎΠ΄Π½ΠΎΠ³ΠΎ Π²ΡΠΊΠ»ΡΡΠ°ΡΠ΅Π»Ρ Π΄Π²ΡΡ
ΠΊΠ»Π°Π²ΠΈΡΠ½ΠΎΠ³ΠΎ ΠΈΡΠΏΠΎΠ»ΡΠ·ΡΠ΅ΡΡΡ Π΄Π»Ρ ΠΎΠ±Π΅ΡΠΏΠ΅ΡΠ΅Π½ΠΈΡ Π²ΠΎΠ·ΠΌΠΎΠΆΠ½ΠΎΡΡΠΈ ΡΠΏΡΠ°Π²Π»ΡΡΡ ΡΠ²Π΅ΡΠΎΠΌ ΠΈΠ· Π΄Π²ΡΡ
ΠΌΠ΅ΡΡ.
ΠΠ°ΠΊ Π²ΠΈΠ΄Π½ΠΎ Π½Π° ΠΏΡΠ΅Π΄ΠΎΡΡΠ°Π²Π»Π΅Π½Π½ΠΎΠΌ ΡΠΈΡΡΠ½ΠΊΠ΅, Β«Π·Π΅ΠΌΠ»ΡΒ» ΠΏΡΠΎΡ ΠΎΠ΄ΠΈΡ ΠΈΠ· ΡΠ°ΡΠΏΡΠ΅Π΄Π΅Π»ΠΈΡΠ΅Π»ΡΠ½ΠΎΠΉ ΡΠ»Π΅ΠΊΡΡΠΈΡΠ΅ΡΠΊΠΎΠΉ ΠΊΠΎΡΠΎΠ±ΠΊΠΈ Π½Π°ΠΏΡΡΠΌΡΡ Π½Π° Π»Π°ΠΌΠΏΠΎΡΠΊΡ. Π€Π°Π·Ρ ΡΠ΅ΡΠΈ ΠΏΠΎΠ΄ΡΠΎΠ΅Π΄ΠΈΠ½ΡΡΡ ΠΊ ΠΎΠ±ΡΠ΅ΠΌΡ Π·Π°ΠΆΠΈΠΌΡ ΠΏΠ΅ΡΠ²ΠΎΠ³ΠΎ Π²ΡΠΊΠ»ΡΡΠ°ΡΠ΅Π»Ρ. ΠΠ²Π° Π²ΡΡ ΠΎΠ΄Π½ΡΡ ΠΊΠΎΠ½ΡΠ°ΠΊΡΠ° ΡΡΠΎΠ³ΠΎ Π²ΡΠΊΠ»ΡΡΠ°ΡΠ΅Π»Ρ ΡΠΎΠ΅Π΄ΠΈΠ½ΡΡΡΡΡ Ρ ΡΠ°ΠΊΠΈΠΌΠΈ ΠΆΠ΅ ΡΠ»Π΅ΠΌΠ΅Π½ΡΠ°ΠΌΠΈ Π²ΡΠΎΡΠΎΠ³ΠΎ. ΠΠΎΠ³ΠΈΡΠ΅ΡΠΊΠΈ ΠΏΠΎΠ½ΡΡΠ½ΠΎ, ΡΡΠΎ ΠΈΠ· Π²ΡΠΎΡΠΎΠ³ΠΎ Π²ΡΠΊΠ»ΡΡΠ°ΡΠ΅Π»Ρ ΠΏΡΠΎΠ²ΠΎΠ΄ ΠΈΠ΄Π΅Ρ ΠΎΠ±ΡΠ°ΡΠ½ΠΎ Π² ΠΊΠΎΡΠΎΠ±ΠΊΡ ΠΈ ΡΠΆΠ΅ ΠΎΡΡΡΠ΄Π° Π½Π°ΠΏΡΡΠΆΠ΅Π½ΠΈΠ΅ ΠΏΠΎΡΡΡΠΏΠ°Π΅Ρ Π½Π° Π»Π°ΠΌΠΏΡ.
ΠΠΎΠ½ΡΠ°ΠΆ Π½Π° ΠΏΡΠ°ΠΊΡΠΈΠΊΠ΅ Π΄ΠΎΡΡΠ°ΡΠΎΡΠ½ΠΎ ΠΏΡΠΎΡΡ: ΡΠ½Π°ΡΠ°Π»Π° Π²ΡΠΊΠ»ΡΡΠ°ΡΠ΅Π»ΠΈ ΡΠ°Π·ΠΌΠ΅ΡΠ°ΡΡΡΡ Π² ΡΠ²ΠΎΠΈΡ ΠΊΠΎΡΠΎΠ±ΠΊΠ°Ρ .
ΠΠ°ΡΠ΅ΠΌ ΡΡΡΠ°Π½Π°Π²Π»ΠΈΠ²Π°ΡΡΡΡ Π»Π°ΠΌΠΏΠΎΡΠΊΠΈ. ΠΏΡΠΈΡΠ΅ΠΌ ΡΠΎΠ΅Π΄ΠΈΠ½ΡΡΡΡΡ ΠΎΠ½ΠΈ ΠΌΠ΅ΠΆΠ΄Ρ ΡΠΎΠ±ΠΎΠΉ ΠΏΠ°ΡΠ°Π»Π»Π΅Π»ΡΠ½ΠΎ ΠΈ Π½Π°ΡΡΠΆΡ Π²ΡΡ ΠΎΠ΄ΠΈΡ Π»ΠΈΡΡ ΠΎΠ΄ΠΈΠ½ Π΄Π²ΡΡ ΠΆΠΈΠ»ΡΠ½ΡΠΉ ΠΊΠ°Π±Π΅Π»Ρ.
ΠΠ° ΠΏΠΎΠ΄Π³ΠΎΡΠΎΠ²Π»Π΅Π½Π½ΠΎΠ΅ Π·Π°ΡΠ°Π½Π΅Π΅ ΡΡΡΠ°Π½ΠΎΠ²ΠΎΡΠ½ΠΎΠ΅ ΠΌΠ΅ΡΡΠΎ ΠΏΠΎΠΌΠ΅ΡΠ°Π΅ΡΡΡ ΡΠ°ΡΠΏΡΠ΅Π΄Π΅Π»ΠΈΡΠ΅Π»ΡΠ½Π°Ρ ΠΊΠΎΡΠΎΠ±ΠΊΠ°, ΠΊΡΠ΄Π° ΠΏΠΎΠ΄ΠΊΠ»ΡΡΠ°ΡΡΡΡ ΠΊΠΎΠ½ΡΠ°ΠΊΡΡ ΠΈ ΠΎΡ Π²ΡΠΊΠ»ΡΡΠ°ΡΠ΅Π»Ρ, ΠΈ ΠΎΡ Π»Π°ΠΌΠΏ, Π° ΡΠ°ΠΊΠΆΠ΅ Β«Π·Π΅ΠΌΠ»ΡΒ».
ΠΠΊΠ»ΡΡΠ΅Π½ΠΈΠ΅ ΠΎΡΠ²Π΅ΡΠ΅Π½ΠΈΡ Ρ Π΄Π²ΡΡ ΠΌΠ΅ΡΡ β ΡΡ Π΅ΠΌΠ° ΡΠΏΡΠ°Π²Π»Π΅Π½ΠΈΡ
Π Π²ΠΎΡ ΡΠ΅ΠΏΠ΅ΡΡ ΠΌΠΎΠΆΠ½ΠΎ Π³ΠΎΠ²ΠΎΡΠΈΡΡ ΠΈ ΠΎ Π±ΠΎΠ»Π΅Π΅ ΡΠ»ΠΎΠΆΠ½ΠΎΠΉ ΡΠΈΡΡΠ΅ΠΌΠ΅. ΠΠΎΡ ΡΡ Π΅ΠΌΠ° ΠΏΠΎΠ΄ΠΊΠ»ΡΡΠ΅Π½ΠΈΡ ΠΏΡΠΎΡ ΠΎΠ΄Π½ΠΎΠ³ΠΎ Π²ΡΠΊΠ»ΡΡΠ°ΡΠ΅Π»Ρ Ρ 2Ρ ΠΌΠ΅ΡΡ:

ΠΡ, Π½Π°Π²Π΅ΡΠ½ΠΎΠ΅, ΡΠΆΠ΅ Π΄ΠΎΠ³Π°Π΄Π°Π»ΠΈΡΡ, ΡΡΠΎ ΡΠ°ΠΊΠ°Ρ ΡΡ Π΅ΠΌΠ° ΠΏΡΠ΅Π΄ΡΡΠ°Π²Π»ΡΠ΅Ρ ΡΠΎΠ±ΠΎΠΉ Π½ΠΈ ΡΡΠΎ ΠΈΠ½ΠΎΠ΅, ΠΊΠ°ΠΊ ΡΠ΄Π²ΠΎΠ΅Π½Π½ΡΡ ΡΡ Π΅ΠΌΡ ΠΏΠΎΠ΄ΠΊΠ»ΡΡΠ΅Π½ΠΈΡ ΠΎΠ΄Π½ΠΎΠΊΠ»Π°Π²ΠΈΡΠ½ΠΎΠ³ΠΎ Π²ΡΠΊΠ»ΡΡΠ°ΡΠ΅Π»Ρ Π΄Π»Ρ ΡΠΏΡΠ°Π²Π»Π΅Π½ΠΈΡ ΠΈΠ· Π΄Π²ΡΡ ΠΌΠ΅ΡΡ. ΠΠΎ ΡΠ°ΠΊΡΡ, ΠΊΠ°ΠΆΠ΄Π°Ρ ΠΊΠ»Π°Π²ΠΈΡΠ° ΡΠ²Π»ΡΠ΅ΡΡΡ Π½Π΅Π·Π°Π²ΠΈΡΠΈΠΌΡΠΌ Π²ΡΠΊΠ»ΡΡΠ°ΡΠ΅Π»Π΅ΠΌ. ΠΠ΄Π΅ΡΡ Π²ΡΡ ΠΏΡΠΎΡΡΠΎ, ΠΏΠΎΡΡΠΎΠΌΡ Π½Π΅Ρ ΡΠΌΡΡΠ»Π° ΠΎΡΠΎΠ±ΠΎ ΡΠ°ΡΠΏΡΠΎΡΡΡΠ°Π½ΡΡΡΡΡ. ΠΠΎΡΠ°Π·Π΄ΠΎ ΠΈΠ½ΡΠ΅ΡΠ΅ΡΠ½Π΅Π΅ Π²ΡΠ³Π»ΡΠ΄ΠΈΡ ΡΠΈΡΡΠ°ΡΠΈΡ Ρ ΠΏΠΎΠ΄ΠΊΠ»ΡΡΠ΅Π½ΠΈΠ΅ΠΌ Ρ ΠΎΡΡ Π±Ρ ΡΡΠ΅Ρ Π΄Π²ΡΡ ΠΊΠ»Π°Π²ΠΈΡΠ½ΡΡ ΠΏΡΠΎΡ ΠΎΠ΄Π½ΡΡ Π²ΡΠΊΠ»ΡΡΠ°ΡΠ΅Π»Π΅ΠΉ.

ΠΡΠ΅Π΄Π²Π°ΡΠΈΡΠ΅Π»ΡΠ½ΡΠΉ ΡΠ°ΡΡΠ΅Ρ ΠΏΡΠ΅Π΄ΠΏΠΎΠ»Π°Π³Π°Π΅ΠΌΠΎΠΉ ΠΌΠΎΡΠ½ΠΎΡΡΠΈ Π΄Π»Ρ Π±ΡΡΠΎΠ²ΡΡ
ΠΏΠΎΡΡΠ΅Π±Π½ΠΎΡΡΠ΅ΠΉ ΠΏΠΎΠΌΠΎΠ³Π°Π΅Ρ ΠΎΡΡΡΠ΅ΡΡΠ²ΠΈΡΡ ΠΏΡΠ°Π²ΠΈΠ»ΡΠ½ΡΠΉ ΠΈ Π±Π΅Π·ΠΎΠΏΠ°ΡΠ½ΡΠΉ ΠΌΠΎΠ½ΡΠ°ΠΆ ΡΠ»Π΅ΠΊΡΡΠΎΠΏΡΠΎΠ²ΠΎΠ΄ΠΊΠΈ. ΠΡΠΈ ΡΠ°ΡΡΠ΅ΡΠ΅ ΡΠ΅ΡΠ΅Π½ΠΈΡ ΠΊΠ°Π±Π΅Π»Ρ ΠΏΠΎ ΠΌΠΎΡΠ½ΠΎΡΡΠΈ ΠΏΠ΅ΡΠ΅Π΄ ΠΎΠΊΠΎΠ½ΡΠ°ΡΠ΅Π»ΡΠ½ΡΠΌ Π²ΡΠ±ΠΎΡΠΎΠΌ Π½ΡΠΆΠ½ΠΎΠ³ΠΎ ΡΠ΅ΡΠ΅Π½ΠΈΡ Π½Π°Π΄ΠΎ ΡΡΠΈΡΡΠ²Π°ΡΡ ΠΏΠΎΡΡΠ΅Π±Π»ΡΠ΅ΠΌΡΠ΅ Π³ΡΡΠΏΠΏΡ ΡΠ»Π΅ΠΊΡΡΠΎΡΠ½Π΅ΡΠ³ΠΈΠΈ ΠΈ Π²Π΅Π»ΠΈΡΠΈΠ½Ρ ΠΌΠ°ΠΊΡΠΈΠΌΠ°Π»ΡΠ½ΠΎΠ³ΠΎ ΡΠΎΠΊΠ° Π΄Π»Ρ ΠΊΠ°ΠΆΠ΄ΠΎΠ³ΠΎ ΡΠ΅Π³ΠΌΠ΅Π½ΡΠ°.
ΠΠΎΠ²ΡΡΠΈΡΡ Π½Π°Π΄Π΅ΠΆΠ½ΠΎΡΡΡ ΡΠ»Π΅ΠΊΡΡΠΎΡΠ½Π°Π±ΠΆΠ΅Π½ΠΈΡ ΠΏΠΎΡΡΠ΅Π±ΠΈΡΠ΅Π»Π΅ΠΉ ΠΏΠΎΠΌΠΎΠ³Π°Π΅Ρ ΠΏΡΠ°Π²ΠΈΠ»ΡΠ½ΠΎΠ΅ ΡΠΎΠ΅Π΄ΠΈΠ½Π΅Π½ΠΈΠ΅ ΠΏΡΠΎΠ²ΠΎΠ΄ΠΎΠ² Π² ΡΠ°ΡΠΏΡΠ΅Π΄ΠΊΠΎΡΠΎΠ±ΠΊΠ΅. ΠΠ΄Π΅ΡΡ ΠΌΠΎΠΆΠ½ΠΎ ΠΏΡΠΎΡΠΈΡΠ°ΡΡ ΠΎ ΡΠ°Π·Π½ΡΡ ΠΌΠ΅ΡΠΎΠ΄Π°Ρ ΠΏΠΎΠ΄ΠΊΠ»ΡΡΠ΅Π½ΠΈΡ ΠΊΠ°Π±Π΅Π»Ρ, ΠΊΠ°ΠΊ ΠΎΠ΄Π½ΠΎΡΠΎΠ΄Π½ΠΎΠ³ΠΎ, ΡΠ°ΠΊ ΠΈ ΠΈΠ· ΡΠ°Π·Π½ΡΡ ΠΌΠ΅ΡΠ°Π»Π»ΠΎΠ², Π² ΡΠ°ΡΠΏΡΠ΅Π΄Π΅Π»ΠΈΡΠ΅Π»ΡΠ½ΠΎΠΌ ΠΊΠΎΡΠΎΠ±Π΅.
ΠΠ΄Π΅ΡΡ ΠΌΠΎΠΆΠ΅Ρ Π²ΠΎΠ·Π½ΠΈΠΊΠ½ΡΡΡ Π½Π΅ΡΠΊΠΎΠ»ΡΠΊΠΎ ΡΠ»ΠΎΠΆΠ½ΠΎΡΡΠ΅ΠΉ, ΠΊΠΎΡΠΎΡΡΠ΅ Π»Π΅Π³ΠΊΠΎ ΡΡΡΠ°Π½ΠΎΠ²ΠΈΡΡ ΠΈΠ· ΠΏΡΠ΅Π΄ΡΡΠ°Π²Π»Π΅Π½Π½ΡΡ Π²ΡΡΠ΅ ΡΡ Π΅ΠΌ:
- ΡΡΠ΅Π΄Π½ΠΈΠΉ Π²ΡΠΊΠ»ΡΡΠ°ΡΠ΅Π»Ρ ΠΈΠΌΠ΅Π΅Ρ Π±ΠΎΠ»ΡΡΠ΅ ΠΏΡΠΎΠ²ΠΎΠ΄ΠΎΠ² ΠΈ ΡΠΎΠ²ΡΠ΅ΠΌ Π΄ΡΡΠ³ΡΡ ΡΡ Π΅ΠΌΡ ΠΏΠΎΠ΄ΠΊΠ»ΡΡΠ΅Π½ΠΈΡ;
- ΠΊΠΎΠ½ΡΡΡΡΠΊΡΠΈΡ ΡΠ°ΠΊΠΎΠ³ΠΎ Π²ΡΠΊΠ»ΡΡΠ°ΡΠ΅Π»Ρ Π½Π΅ΡΠΊΠΎΠ»ΡΠΊΠΎ ΠΎΡΠ»ΠΈΡΠ°Π΅ΡΡΡ ΠΎΡ ΠΊΡΠ°ΠΉΠ½Π΅Π³ΠΎ.
ΠΠΎΠ½ΡΡΠ½ΠΎ, ΡΡΠΎ ΠΎΠ±Π° ΡΡΠΈ ΡΠ°ΠΊΡΠΎΡΠ° Π½ΠΈΠΊΠ°ΠΊ Π½Π΅ ΡΠΏΠΎΡΠΎΠ±ΡΡΠ²ΡΡΡ ΡΠΏΡΠΎΡΠ΅Π½ΠΈΡ ΡΡ Π΅ΠΌΡ, Π°, Π½Π°ΠΎΠ±ΠΎΡΠΎΡ, ΡΠΎΠ·Π΄Π°ΡΡ ΠΎΠ³ΡΠΎΠΌΠ½ΠΎΠ΅ ΠΊΠΎΠ»ΠΈΡΠ΅ΡΡΠ²ΠΎ ΠΏΡΠΎΠ²ΠΎΠ΄ΠΎΠ².
Π ΡΡΠΎΠΌ ΡΠΎ ΠΈ ΠΊΠ»ΡΡΠ΅Π²ΠΎΠΉ Π½Π΅Π΄ΠΎΡΡΠ°ΡΠΎΠΊ: Π±ΠΎΠ»ΡΡΠ΅ ΠΏΡΠΎΠ²ΠΎΠ΄ΠΎΠ² β Π±ΠΎΠ»ΡΡΠ΅ ΠΌΠ°ΡΠ΅ΡΠΈΠ°Π»ΠΎΠ², Π±ΠΎΠ»ΡΡΠ΅ ΠΌΠ°ΡΠ΅ΡΠΈΠ°Π»ΠΎΠ² β Π±ΠΎΠ»ΡΡΠ΅ ΡΠ°Π±ΠΎΡΡ β Π±ΠΎΠ»ΡΡΠ΅ Π·Π°ΡΡΠ°ΡΡ.
ΠΠ΅ΡΠΌΠΎΡΡΡ Π½Π° Π½Π΅ΠΏΠΎΠΏΡΠ»ΡΡΠ½ΠΎΡΡΡ Π΄Π°Π½Π½ΠΎΠΉ ΡΡ Π΅ΠΌΡ, ΡΠ°ΡΡΠΌΠΎΡΡΠ΅ΡΡ Π΅Ρ Π²ΡΠ΅ ΠΆΠ΅ ΡΡΠΎΠΈΡ.
ΠΡΠΎΠ±Π΅Π½Π½ΠΎΡΡΠΈ ΡΠΏΡΠ°Π²Π»Π΅Π½ΠΈΡ ΠΎΡΠ²Π΅ΡΠ΅Π½ΠΈΠ΅ΠΌ Ρ ΡΡΠ΅Ρ ΠΌΠ΅ΡΡ
ΠΠ·-Π·Π° Π½ΠΈΠ·ΠΊΠΎΠΉ ΠΏΠΎΠΏΡΠ»ΡΡΠ½ΠΎΡΡΠΈ ΡΠ°ΠΊΠΎΠΉ ΡΡ Π΅ΠΌΡ Π΄ΠΎΡΡΠ°ΡΠΎΡΠ½ΠΎ ΡΠ»ΠΎΠΆΠ½ΠΎ Π½Π°ΠΉΡΠΈ ΠΏΠ΅ΡΠ΅ΠΊΡΠ΅ΡΡΠ½ΡΠ΅ Π΄Π²ΡΡ ΠΊΠ»Π°Π²ΠΈΡΠ½ΡΠ΅ ΠΏΡΠΎΡ ΠΎΠ΄Π½ΡΠ΅ Π²ΡΠΊΠ»ΡΡΠ°ΡΠ΅Π»ΠΈ, ΠΊΠΎΡΠΎΡΡΠ΅ Π·Π°Π½ΠΈΠΌΠ°ΡΡ ΡΡΠ΅Π΄Π½Π΅Π΅ ΠΌΠ΅ΡΡΠΎ Π² ΡΡ Π΅ΠΌΠ΅. ΠΠ±ΡΡΠ½ΠΎ ΡΠ°ΠΊΡΡ ΠΏΡΠΎΠ±Π»Π΅ΠΌΡ ΡΠ΅ΡΠ°ΡΡ ΡΡΡΠ°Π½ΠΎΠ²ΠΊΠΎΠΉ Π΄ΠΎΠΏΠΎΠ»Π½ΠΈΡΠ΅Π»ΡΠ½ΠΎΠΉ ΠΏΠ°ΡΡ ΠΎΠ΄Π½ΠΎΠΊΠ»Π°Π²ΠΈΡΠ½ΡΡ Π²ΡΠΊΠ»ΡΡΠ°ΡΠ΅Π»Π΅ΠΉ Π² ΠΎΠ΄Π½Ρ ΡΠ°ΠΌΠΊΡ. Π‘Ρ Π΅ΠΌΠ° ΡΡΠΎΠ³ΠΎ ΠΏΡΠΈΠ²Π΅Π΄Π΅Π½Π° Π½Π° ΡΠΈΡΡΠ½ΠΊΠ΅:

ΠΠ°ΠΊ Π²ΠΈΠ΄ΠΈΡΠ΅, ΡΡΠ° ΡΡ Π΅ΠΌΠ° Ρ Π°ΡΠ°ΠΊΡΠ΅ΡΠΈΠ·ΡΠ΅ΡΡΡ Π½Π°Π»ΠΈΡΠΈΠ΅ΠΌ Π΅ΡΡ ΠΎΠ΄Π½ΠΎΠΉ ΠΏΠ°ΡΠ°Π»Π»Π΅Π»ΡΠ½ΠΎΠΉ ΡΡ Π΅ΠΌΡ ΠΎΠ΄Π½ΠΎΠΊΠ»Π°Π²ΠΈΡΠ½ΠΎΠ³ΠΎ ΠΏΡΠΎΡ ΠΎΠ΄Π½ΠΎΠ³ΠΎ Π²ΡΠΊΠ»ΡΡΠ°ΡΠ΅Π»Ρ. Π’Π°ΠΊΠΈΠΌ ΠΎΠ±ΡΠ°Π·ΠΎΠΌ, Π΄Π»Ρ ΡΠΏΡΠ°Π²Π»Π΅Π½ΠΈΡ ΠΈΠ· ΡΡΠ΅Ρ ΠΌΠ΅ΡΡ ΠΈΡΠΏΠΎΠ»ΡΠ·ΡΠ΅ΡΡΡ Π΄Π²Π΅ ΡΠΎΠ²ΠΌΠ΅ΡΠ΅Π½Π½ΡΠ΅ ΡΡ Π΅ΠΌΡ Π΄Π»Ρ ΡΠΏΡΠ°Π²Π»Π΅Π½ΠΈΡ ΠΈΠ· Π΄Π²ΡΡ ΠΌΠ΅ΡΡ.
ΠΠΎΠ½ΡΠ°ΠΆ ΡΡ Π΅ΠΌ ΠΏΡΠΎΡ ΠΎΠ΄Π½ΠΎΠ³ΠΎ Π΄Π²ΡΡ ΠΊΠ»Π°Π²ΠΈΡΠ½ΠΎΠ³ΠΎ Π²ΡΠΊΠ»ΡΡΠ°ΡΠ΅Π»Ρ
Π ΠΌΠΎΠ½ΡΠ°ΠΆΠ΅ ΠΎΠ΄Π½ΠΎΠΊΠ»Π°Π²ΠΈΡΠ½ΡΡ ΡΡ Π΅ΠΌ ΠΌΡ Π³ΠΎΠ²ΠΎΡΠΈΠ»ΠΈ Π²ΡΡΠ΅. ΠΠ»Ρ Π΄Π²ΡΡ ΠΊΠ»Π°Π²ΠΈΡΠ½ΡΡ Π²ΡΡ Π½Π΅ΡΠΊΠΎΠ»ΡΠΊΠΎ ΠΈΠ½Π°ΡΠ΅: ΡΡΡ Π½Π΅Ρ ΡΠ°ΡΠΏΡΠ΅Π΄Π΅Π»ΠΈΡΠ΅Π»ΡΠ½ΠΎΠΉ ΠΊΠΎΡΠΎΠ±ΠΊΠΈ, ΠΏΠΎΡΡΠΎΠΌΡ ΠΌΠ΅Ρ Π°Π½ΠΈΠ·ΠΌ Π±ΡΠ΄Π΅Ρ ΡΠ°ΠΊΠΎΠ²:
- ΡΠ½Π°ΡΠ°Π»Π° Π² ΡΠΏΠ΅ΡΠΈΠ°Π»ΡΠ½ΡΠ΅ ΠΊΠΎΡΠΎΠ±ΠΊΠΈ ΡΡΡΠ°Π½Π°Π²Π»ΠΈΠ²Π°ΡΡΡΡ ΡΠ°ΠΌΠΈ Π²ΡΠΊΠ»ΡΡΠ°ΡΠ΅Π»ΠΈ, Π²ΡΠ²ΠΎΠ΄Ρ ΠΊΠΎΡΠΎΡΡΡ ΠΎΡΡΠ°Π²Π»ΡΡΡΡΡ Π΄ΠΎΡΡΠ°ΡΠΎΡΠ½ΠΎ Π΄Π»ΠΈΠ½Π½ΡΠΌΠΈ;
- ΠΏΠΎΡΠ»Π΅ ΡΡΠΎΠ³ΠΎ ΡΡΡΠ°Π½Π°Π²Π»ΠΈΠ²Π°ΡΡΡΡ ΡΠ²Π΅ΡΠΈΠ»ΡΠ½ΠΈΠΊΠΈ, ΠΊΠΎΠ½ΡΠ°ΠΊΡΡ ΠΊΠΎΡΠΎΡΡΡ ΡΠΎΠΆΠ΅ Π΄ΠΎΠ»ΠΆΠ½Ρ Π±ΡΡΡ Π±ΠΎΠ»ΡΡΠΎΠΉ Π΄Π»ΠΈΠ½Ρ;
- ΠΏΡΠΎΠΈΠ·Π²ΠΎΠ΄ΠΈΡΡΡ ΠΏΠΎΠ΄ΠΊΠ»ΡΡΠ΅Π½ΠΈΠ΅ Π² ΡΠΎΠΎΡΠ²Π΅ΡΡΡΠ²ΠΈΠΈ ΡΠΎ ΡΡ Π΅ΠΌΠΎΠΉ.
ΠΠ°ΠΊ Π²ΠΈΠ΄ΠΈΡΠ΅, ΠΊΠ°ΠΊΠΈΡ -Π»ΠΈΠ±ΠΎ ΡΠ»ΠΎΠΆΠ½ΡΡ Π΄Π΅ΡΠ°Π»Π΅ΠΉ Π² ΠΌΠΎΠ½ΡΠ°ΠΆΠ΅ Π΄Π²ΡΡ ΠΈ ΡΡΠ΅Ρ ΠΏΡΠΎΡ ΠΎΠ΄Π½ΡΡ Π΄Π²ΡΡ ΠΊΠ»Π°Π²ΠΈΡΠ½ΡΡ Π²ΡΠΊΠ»ΡΡΠ°ΡΠ΅Π»Π΅ΠΉ Π½Π΅Ρ. ΠΡΡ Π΄ΠΎΡΡΠ°ΡΠΎΡΠ½ΠΎ ΠΏΡΠΎΡΡΠΎ, Π° ΠΈΠΌΠ΅Ρ ΠΏΠΎΠ΄ ΡΡΠΊΠΎΠΉ ΡΡ Π΅ΠΌΡ ΠΈ ΠΌΠ΅Ρ Π°Π½ΠΈΠ·ΠΌ ΠΌΠΎΠ½ΡΠ°ΠΆΠ° Ρ ΡΠ°Π±ΠΎΡΠΎΠΉ ΡΠΏΡΠ°Π²ΠΈΡΡΡ Π΄Π°ΠΆΠ΅ Π½Π΅ΠΏΡΠΎΡΠ΅ΡΡΠΈΠΎΠ½Π°Π»ΡΠ½ΡΠΉ ΡΠ»Π΅ΠΊΡΡΠΈΠΊ.
ΠΠΎΠ΄ΠΊΠ»ΡΡΠ΅Π½ΠΈΠ΅ ΠΏΡΠΎΡ
ΠΎΠ΄Π½ΠΎΠ³ΠΎ Π΄Π²ΡΡ
ΠΊΠ»Π°Π²ΠΈΡΠ½ΠΎΠ³ΠΎ Π²ΡΠΊΠ»ΡΡΠ°ΡΠ΅Π»Ρ Π½Π° Π²ΠΈΠ΄Π΅ΠΎ
ΠΠ°ΠΊ ΠΏΠΎΠ΄ΠΊΠ»ΡΡΠΈΡΡ ΠΏΡΠΎΡ
ΠΎΠ΄Π½ΠΎΠΉ Π²ΡΠΊΠ»ΡΡΠ°ΡΠ΅Π»Ρ
ΠΡΠ΅ ΡΡΠ°Π»ΠΊΠΈΠ²Π°Π»ΠΈΡΡ Ρ ΡΠΈΡΡΠ°ΡΠΈΠ΅ΠΉ, ΠΊΠΎΠ³Π΄Π° Π΄Π»Ρ Π²ΠΊΠ»ΡΡΠ΅Π½ΠΈΡ ΠΎΡΠ²Π΅ΡΠ΅Π½ΠΈΡ Π½Π΅ΠΎΠ±Ρ ΠΎΠ΄ΠΈΠΌΠΎ ΠΏΠ΅ΡΠ΅ΡΠ΅ΡΡ ΡΠ΅ΠΌΠ½ΡΡ ΠΊΠΎΠΌΠ½Π°ΡΡ. ΠΡΠΎ Π΄ΠΎΡΡΠ°Π²Π»ΡΠ΅Ρ ΠΌΠ°ΡΡΡ Π½Π΅ΡΠ΄ΠΎΠ±ΡΡΠ², ΠΏΠΎΠΌΠΎΡΡΡ Π² ΠΏΠΎΠ΄ΠΎΠ±Π½ΠΎΠΉ ΡΠΈΡΡΠ°ΡΠΈΠΈ ΡΡΠ°Π½Π΅Ρ ΡΡΡΠ°Π½ΠΎΠ²ΠΊΠ° ΠΏΡΠΎΡ ΠΎΠ΄Π½ΠΎΠ³ΠΎ Π²ΡΠΊΠ»ΡΡΠ°ΡΠ΅Π»Ρ, ΠΏΠΎΠ·Π²ΠΎΠ»ΡΡΡΠ΅Π³ΠΎ ΡΠΏΡΠ°Π²Π»ΡΡΡ ΠΎΡΠ²Π΅ΡΠ΅Π½ΠΈΠ΅ΠΌ ΠΈΠ· ΡΠ°Π·Π½ΡΡ ΠΌΠ΅ΡΡ. Π ΡΡΠΎΠΉ ΡΡΠ°ΡΡΠ΅ ΠΌΡ ΡΠ°ΡΡΠΊΠ°ΠΆΠ΅ΠΌ Π²Π°ΠΌ, ΠΊΠ°ΠΊ ΠΏΠΎΠ΄ΠΊΠ»ΡΡΠΈΡΡ ΠΏΡΠΎΡ ΠΎΠ΄Π½ΠΎΠΉ Π²ΡΠΊΠ»ΡΡΠ°ΡΠ΅Π»Ρ, ΠΏΡΠΎΠ΄Π΅ΠΌΠΎΠ½ΡΡΡΠΈΡΡΠ΅ΠΌ ΡΡ Π΅ΠΌΠ° ΠΏΠΎΠ΄ΠΊΠ»ΡΡΠ΅Π½ΠΈΡ, Π° ΡΠ°ΠΊΠΆΠ΅ ΠΏΠΎΠΊΠ°ΠΆΠ΅ΠΌ ΡΠΎΡΠΎ ΠΈ Π²ΠΈΠ΄Π΅ΠΎ ΠΈΠ½ΡΡΡΡΠΊΡΠΈΡ.
ΠΠ°Π·Π½Π°ΡΠ΅Π½ΠΈΠ΅ ΠΏΡΠΎΡ ΠΎΠ΄Π½ΠΎΠ³ΠΎ Π²ΡΠΊΠ»ΡΡΠ°ΡΠ΅Π»Ρ

ΠΡΠΎΡ ΠΎΠ΄Π½ΡΠ΅ Π²ΡΠΊΠ»ΡΡΠ°ΡΠ΅Π»ΠΈ ΠΈΡΠΏΠΎΠ»ΡΠ·ΡΡΡ Π΄Π»Ρ Π²ΠΊΠ»ΡΡΠ΅Π½ΠΈΡ ΠΈ Π²ΡΠΊΠ»ΡΡΠ΅Π½ΠΈΡ ΠΎΡΠ²Π΅ΡΠΈΡΠ΅Π»ΡΠ½ΡΡ ΠΏΡΠΈΠ±ΠΎΡΠΎΠ² ΠΈΠ· ΡΠ°Π·Π½ΡΡ ΠΊΠΎΠ½ΡΠΎΠ² ΠΊΠΎΠΌΠ½Π°ΡΡ, ΠΊΠΎΡΠΈΠ΄ΠΎΡΠ° ΠΈΠ»ΠΈ Π½Π° Π»Π΅ΡΡΠ½ΠΈΡΠ½ΡΡ ΠΌΠ°ΡΡΠ°Ρ . Π‘Ρ Π΅ΠΌΠ° ΠΈΡ ΡΠ°Π±ΠΎΡΡ ΠΏΠΎΠ·Π²ΠΎΠ»ΡΠ΅Ρ Π½Π΅ Π²ΠΎΠ·Π²ΡΠ°ΡΠ°ΡΡΡΡ ΠΊ ΠΏΠ΅ΡΠ²ΠΎΠΌΡ ΡΡΡΡΠΎΠΉΡΡΠ²Ρ ΠΈ Π²ΡΠΊΠ»ΡΡΠ°ΡΡ ΡΠ²Π΅Ρ ΠΈΠ· ΡΠ΄ΠΎΠ±Π½ΠΎΠ³ΠΎ ΠΌΠ΅ΡΡΠ°.
ΠΠΎ ΡΠ²ΠΎΠ΅ΠΌΡ ΠΈΡΠΏΠΎΠ»Π½Π΅Π½ΠΈΡ ΠΎΠ½ΠΈ Π±ΡΠ²Π°ΡΡ:
ΠΠΎΠ½ΡΡΡΡΠΊΡΠΈΡ ΡΡΡΡΠΎΠΉΡΡΠ²Π° ΠΎΠΏΡΠ΅Π΄Π΅Π»ΡΠ΅Ρ ΠΊΠΎΠ»ΠΈΡΠ΅ΡΡΠ²ΠΎ ΠΏΠΎΠ΄ΠΊΠ»ΡΡΠ°Π΅ΠΌΡΡ ΠΊ Π½Π΅ΠΌΡ ΠΎΡΠ²Π΅ΡΠΈΡΠ΅Π»ΡΠ½ΡΡ ΠΏΡΠΈΠ±ΠΎΡΠΎΠ² ΠΈ ΡΠΎΡΠ΅ΠΊ ΠΎΡΠΊΠ»ΡΡΠ΅Π½ΠΈΡ. ΠΡΠΎΠΌΠ΅ ΡΠΏΡΠ°Π²Π»Π΅Π½ΠΈΡ ΠΊΠ»Π°Π²ΠΈΡΠ°ΠΌΠΈ ΡΡΡΠ΅ΡΡΠ²ΡΠ΅Ρ ΡΠ΅Π½ΡΠΎΡΠ½Π°Ρ ΠΌΠΎΠ΄Π΅Π»Ρ.

Π£ΡΡΡΠΎΠΉΡΡΠ²ΠΎ ΠΏΡΠΎΡ
ΠΎΠ΄Π½ΠΎΠ³ΠΎ Π΄Π²ΡΡ
ΠΊΠ»Π°Π²ΠΈΡΠ½ΠΎΠ³ΠΎ Π²ΡΠΊΠ»ΡΡΠ°ΡΠ΅Π»Ρ
ΠΡΠ±ΠΎΠΉ Π²ΡΠΊΠ»ΡΡΠ°ΡΠ΅Π»Ρ ΡΠ»ΡΠΆΠΈΡ Π΄Π»Ρ ΡΠ°Π·ΡΡΠ²Π° ΡΠ°Π·Π½ΠΎΠ³ΠΎ ΠΏΡΠΎΠ²ΠΎΠ΄Π° ΠΈ ΠΎΠ±Π΅ΡΡΠΎΡΠΈΠ²Π°Π½ΠΈΡ ΡΠ»Π΅ΠΊΡΡΠΎΠΏΡΠΈΠ±ΠΎΡΠΎΠ², Π½ΠΎ ΡΠΏΠ΅ΡΠΈΡΠΈΠΊΠ° ΠΏΡΠΎΡ ΠΎΠ΄Π½ΠΎΠ³ΠΎ Π²ΡΠΊΠ»ΡΡΠ°ΡΠ΅Π»Ρ Π·Π°ΠΊΠ»ΡΡΠ°Π΅ΡΡΡ Π² ΡΠΎΠΌ, ΡΡΠΎ ΡΠ°Π·ΠΌΡΠΊΠ°Ρ ΠΎΠ΄Π½Ρ ΡΠ΅ΠΏΡ, ΠΎΠ½ Π·Π°ΠΌΡΠΊΠ°Π΅Ρ ΠΊΠΎΠ½ΡΠ°ΠΊΡΡ ΠΏΠ°ΡΠ½ΠΎΠ³ΠΎ ΠΏΠ΅ΡΠ΅ΠΊΠ»ΡΡΠ°ΡΠ΅Π»Ρ.
Π ΠΎΡΠ»ΠΈΡΠΈΠ΅ ΠΎΡ ΠΎΠ±ΡΡΠ½ΠΎΠ³ΠΎ ΡΡΡΡΠΎΠΉΡΡΠ²Π°, ΠΏΠΎΠ΄ΠΊΠ»ΡΡΠ°Π΅ΠΌΠΎΠ³ΠΎ Π΄Π²ΡΠΌΡ ΠΏΡΠΎΠ²ΠΎΠ΄Π°ΠΌΠΈ, ΠΏΡΠΎΡ ΠΎΠ΄Π½ΠΎΠΉ Π²ΡΠΊΠ»ΡΡΠ°ΡΠ΅Π»Ρ ΡΡΠ΅Π±ΡΠ΅Ρ ΡΡΠ΅Ρ ΠΆΠΈΠ»ΡΠ½ΠΎΠΉ ΠΊΠΎΠΌΠΌΡΡΠ°ΡΠΈΠΈ. ΠΠΎ ΡΠ²ΠΎΠ΅ΠΉ ΡΡΡΠΈ ΠΎΠ½ ΡΠ²Π»ΡΠ΅ΡΡΡ ΠΏΠ΅ΡΠ΅ΠΊΠ»ΡΡΠ°ΡΠ΅Π»Π΅ΠΌ, Π½Π°ΠΏΡΠ°Π²Π»ΡΡΡΠΈΠΌ Π½Π°ΠΏΡΡΠΆΠ΅Π½ΠΈΠ΅ Ρ ΠΎΠ΄Π½ΠΎΠ³ΠΎ ΠΊΠΎΠ½ΡΠ°ΠΊΡΠ° Π½Π° Π΄ΡΡΠ³ΠΎΠΉ. ΠΡΠ²Π΅ΡΠ΅Π½ΠΈΠ΅ Π²ΠΊΠ»ΡΡΠ°Π΅ΡΡΡ, ΠΊΠΎΠ³Π΄Π° ΠΊΠ»Π°Π²ΠΈΡΠΈ Π½Π° ΠΎΠ±ΠΎΠΈΡ ΡΡΡΡΠΎΠΉΡΡΠ²Π°Ρ Π½Π°Ρ ΠΎΠ΄ΡΡΡΡ Π² ΠΎΠ΄Π½ΠΎΠΌ ΠΏΠΎΠ»ΠΎΠΆΠ΅Π½ΠΈΠΈ ΠΈ Π²ΡΠΊΠ»ΡΡΠ°Π΅ΡΡΡ, ΠΊΠΎΠ³Π΄Π° ΠΏΠΎΠ»ΠΎΠΆΠ΅Π½ΠΈΠ΅ ΠΌΠ΅Π½ΡΠ΅ΡΡΡ. Π£ΠΏΡΠ°Π²Π»Π΅Π½ΠΈΠ΅ ΠΌΠΎΠΆΠ΅Ρ ΠΎΡΡΡΠ΅ΡΡΠ²Π»ΡΡΡΡΡ Π½Π΅ ΡΠΎΠ»ΡΠΊΠΎ ΠΈΠ· Π΄Π²ΡΡ , Π½ΠΎ ΠΈ ΠΈΠ· ΡΡΠ΅Ρ ΠΈ Π±ΠΎΠ»Π΅Π΅ ΠΌΠ΅ΡΡ, Π΄Π»Ρ ΡΡΠΎΠ³ΠΎ Π² ΡΡ Π΅ΠΌΡ ΠΏΠΎΠ΄ΠΊΠ»ΡΡΠ°Π΅ΡΡΡ ΠΏΠ΅ΡΠ΅ΠΊΡΠ΅ΡΡΠ½ΡΠΉ ΠΏΠ΅ΡΠ΅ΠΊΠ»ΡΡΠ°ΡΠ΅Π»Ρ, Π° Π΅ΡΠ»ΠΈ Π½Π΅ΠΎΠ±Ρ ΠΎΠ΄ΠΈΠΌΠΎ, ΡΠΎ Π½Π΅ΡΠΊΠΎΠ»ΡΠΊΠΎ. ΠΠ΄Π½ΠΎΠΊΠ»Π°Π²ΠΈΡΠ½ΡΠΉ Π²ΡΠΊΠ»ΡΡΠ°ΡΠ΅Π»Ρ ΠΎΡΠ½Π°ΡΠ΅Π½ ΡΡΠ΅ΠΌΡ ΠΊΠ»Π΅ΠΌΠΌΠ°ΠΌΠΈ. ΠΠ²ΡΡ ΠΊΠ»Π°Π²ΠΈΡΠ½ΠΎΠ΅ ΡΡΡΡΠΎΠΉΡΡΠ²ΠΎ ΠΈΠΌΠ΅Π΅Ρ 5 ΠΊΠ»Π΅ΠΌΠΌ: ΠΏΠΎ Π΄Π²Π΅ Π΄Π»Ρ ΡΠΎΠ΅Π΄ΠΈΠ½Π΅Π½ΠΈΡ Ρ Π²ΡΠΊΠ»ΡΡΠ°ΡΠ΅Π»ΡΠΌΠΈ ΠΈ ΠΎΠ΄Π½Ρ ΠΎΠ±ΡΡΡ. Π£ ΡΡΠ΅Ρ ΠΊΠ»Π°Π²ΠΈΡΠ½ΠΎΠ³ΠΎ Π²ΡΠΊΠ»ΡΡΠ°ΡΠ΅Π»Ρ Π±ΠΎΠ»Π΅Π΅ ΡΠ»ΠΎΠΆΠ½ΠΎΠ΅ ΡΡΡΡΠΎΠΉΡΡΠ²ΠΎ, Π½ΠΎ, ΠΈΠΌΠ΅Ρ ΡΡ Π΅ΠΌΡ, ΡΠ°Π·ΠΎΠ±ΡΠ°ΡΡΡΡ Π² ΡΡΠΎΠΌ Π½Π΅ ΠΏΡΠ΅Π΄ΠΎΡΡΠ°Π²ΠΈΡ ΡΠ»ΠΎΠΆΠ½ΠΎΡΡΠΈ.
Β ΠΠΎΠ½ΡΠ°ΠΆ ΠΏΡΠΎΡ ΠΎΠ΄Π½ΠΎΠ³ΠΎ Π²ΡΠΊΠ»ΡΡΠ°ΡΠ΅Π»Ρ

Π‘Ρ
Π΅ΠΌΠ° ΡΠΏΡΠ°Π²Π»Π΅Π½ΠΈΡ ΠΏΡΠΎΡ
ΠΎΠ΄Π½ΡΠΌΠΈ Π²ΡΠΊΠ»ΡΡΠ°ΡΠ΅Π»ΡΠΌΠΈ
Π‘Ρ Π΅ΠΌΠ° ΠΏΠΎΠ΄ΠΊΠ»ΡΡΠ΅Π½ΠΈΡ Π½Π΅Π·Π½Π°ΡΠΈΡΠ΅Π»ΡΠ½ΠΎ ΠΎΡΠ»ΠΈΡΠ°Π΅ΡΡΡ ΠΎΡ ΠΌΠΎΠ½ΡΠ°ΠΆΠ° ΠΏΡΠΈΠ²ΡΡΠ½ΡΡ Π²ΡΠΊΠ»ΡΡΠ°ΡΠ΅Π»Π΅ΠΉ, Π½ΠΎ Π½Π°Π»ΠΈΡΠΈΠ΅ ΡΡΠ΅Ρ ΠΏΡΠΎΠ²ΠΎΠ΄ΠΎΠ² Π²ΠΌΠ΅ΡΡΠΎ Π΄Π²ΡΡ Π·Π°ΡΡΠ°Π²Π»ΡΠ΅Ρ Π·Π°Π΄ΡΠΌΠ°ΡΡΡΡ. Π Π°ΡΡΠΌΠΎΡΡΠΈΠΌ Π½Π°Π·Π½Π°ΡΠ΅Π½ΠΈΠ΅ ΠΊΠ°ΠΆΠ΄ΠΎΠ³ΠΎ ΠΈΠ· Π½ΠΈΡ . ΠΠ²Π° ΠΏΡΠΎΠ²ΠΎΠ΄Π° ΠΈΡΠΏΠΎΠ»ΡΠ·ΡΡΡΡΡ Π² ΠΊΠ°ΡΠ΅ΡΡΠ²Π΅ ΠΏΠ΅ΡΠ΅ΠΌΡΡΠ΅ΠΊ ΠΌΠ΅ΠΆΠ΄Ρ ΡΠ°Π·Π½Π΅ΡΠ΅Π½Π½ΡΠΌΠΈ ΠΏΠΎ ΠΊΠΎΠΌΠ½Π°ΡΠ΅ Π²ΡΠΊΠ»ΡΡΠ°ΡΠ΅Π»ΡΠΌΠΈ, Π° ΡΡΠ΅ΡΠΈΠΉ ΡΠ»ΡΠΆΠΈΡ Π΄Π»Ρ ΠΏΠΎΠ΄Π°ΡΠΈ ΡΠ°Π·Ρ. ΠΠ΅ΡΠ΅Π΄ ΡΠ΅ΠΌ ΠΊΠ°ΠΊ Π½Π°ΡΠ°ΡΡ ΠΏΠΎΠ΄ΠΊΠ»ΡΡΠ°ΡΡ ΠΏΡΠΎΡ ΠΎΠ΄Π½ΠΎΠΉ Π²ΡΠΊΠ»ΡΡΠ°ΡΠ΅Π»Ρ, ΠΊΡΠΏΠΈΡΠ΅ ΠΊΠΎΠΌΠΌΡΡΠ°ΡΠΈΠΎΠ½Π½ΡΡ ΠΊΠΎΡΠΎΠ±ΠΊΡ, Π² ΠΊΠΎΡΠΎΡΠΎΠΉ Π±ΡΠ΄Π΅Ρ ΠΏΡΠΎΠΈΡΡ ΠΎΠ΄ΠΈΡΡ ΡΠΎΠ΅Π΄ΠΈΠ½Π΅Π½ΠΈΠ΅ ΠΏΡΠΎΠ²ΠΎΠ΄ΠΎΠ².
ΠΠΎΠ½ΡΡ ΠΏΡΠΎΠ²ΠΎΠ΄ΠΎΠ² ΠΎΡΠ²ΠΎΠ±ΠΎΠΆΠ΄Π°ΡΡΡΡ ΠΎΡ ΠΈΠ·ΠΎΠ»ΡΡΠΈΠΈ Π½Π° 2β3 ΡΠΌ β ΡΡΠΎ Π½ΡΠΆΠ½ΠΎ Π΄Π»Ρ ΡΠΊΡΡΡΠΊΠΈ. ΠΡΠ»ΠΈ ΠΏΡΠΎΠ²ΠΎΠ΄Π° Π±ΡΠ΄ΡΡ ΡΠΎΠ΅Π΄ΠΈΠ½Π΅Π½Ρ ΡΠΎΠ΅Π΄ΠΈΠ½ΠΈΡΠ΅Π»ΡΠ½ΡΠΌΠΈ ΠΊΠΎΠ»ΠΎΠ΄ΠΊΠ°ΠΌΠΈ, ΡΠΎ ΠΏΡΠΎΠ²ΠΎΠ΄ Π·Π°ΡΠΈΡΠ°Π΅ΡΡΡ Π½Π΅ Π±ΠΎΠ»Π΅Π΅ ΡΠ΅ΠΌ Π½Π° 1 ΡΠΌ. Π ΡΠ°ΡΠΏΡΠ΅Π΄ΠΊΠΎΡΠΎΠ±ΠΊΠ΅ ΠΏΡΠΎΠ²ΠΎΠ΄, ΠΏΠΎΠ΄Π°ΡΡΠΈΠΉ ΠΏΠΈΡΠ°Π½ΠΈΠ΅ ΠΎΡ ΡΠ°ΡΠΏΡΠ΅Π΄Π΅Π»ΠΈΡΠ΅Π»ΡΠ½ΠΎΠ³ΠΎ ΡΠΈΡΠ°, ΡΠΊΡΡΡΠΈΠ²Π°Π΅ΡΡΡ Ρ Π²Ρ ΠΎΠ΄Π½ΡΠΌ ΠΊΠΎΠ½ΡΠ°ΠΊΡΠΎΠΌ ΠΏΠ΅ΡΠ²ΠΎΠ³ΠΎ Π²ΡΠΊΠ»ΡΡΠ°ΡΠ΅Π»Ρ. ΠΠ²Π° ΠΎΡΡΠ°Π²ΡΠΈΡ ΡΡ Π²ΡΡ ΠΎΠ΄Π½ΡΡ ΠΊΠΎΠ½ΡΠ°ΠΊΡΠ° ΡΠΎΠ΅Π΄ΠΈΠ½ΡΡΡΡΡ Ρ ΡΠ°ΠΊΠΈΠΌΠΈ ΠΆΠ΅ ΠΏΡΠΎΠ²ΠΎΠ΄Π°ΠΌΠΈ ΠΎΡ Π²ΡΠΎΡΠΎΠ³ΠΎ ΡΡΡΡΠΎΠΉΡΡΠ²Π°. ΠΡ ΠΎΠ΄Π½ΠΎΠΉ ΠΊΠΎΠ½ΡΠ°ΠΊΡ Π²ΡΠΎΡΠΎΠ³ΠΎ Π²ΡΠΊΠ»ΡΡΠ°ΡΠ΅Π»Ρ ΡΠΊΡΡΡΠΈΠ²Π°Π΅ΡΡΡ Ρ ΠΏΡΠΎΠ²ΠΎΠ΄ΠΎΠΌ ΠΎΡ Π»Π°ΠΌΠΏΡ. ΠΡΠ»Π΅Π²ΠΎΠΉ ΠΏΡΠΎΠ²ΠΎΠ΄ ΠΎΡ ΠΎΡΠ²Π΅ΡΠΈΡΠ΅Π»ΡΠ½ΠΎΠ³ΠΎ ΠΏΡΠΈΠ±ΠΎΡΠ° ΡΠΎΠ΅Π΄ΠΈΠ½ΡΠ΅ΡΡΡ Ρ Π½ΡΠ»Π΅ΠΌ, ΠΏΡΠΈΡΠ΅Π΄ΡΠΈΠΌ ΠΎΡ ΡΠΈΡΠΊΠ°. ΠΡΠ΅ ΠΌΠ΅ΡΡΠ° ΡΠΊΡΡΡΠΎΠΊ Π·Π°ΠΊΡΡΠ²Π°ΡΡΡΡ ΠΈΠ·ΠΎΠ»ΡΡΠΈΠΎΠ½Π½ΠΎΠΉ Π»Π΅Π½ΡΠΎΠΉ. Π‘Π΅ΡΠ΅Π½ΠΈΠ΅ ΠΏΡΠΎΠ²ΠΎΠ΄ΠΎΠ² Π΄Π»Ρ ΠΌΠ°ΡΡΠ΅Π²ΡΡ Π²ΡΠΊΠ»ΡΡΠ°ΡΠ΅Π»Π΅ΠΉ ΠΏΠΎΠ΄Π±ΠΈΡΠ°Π΅ΡΡΡ ΠΏΠΎ ΠΌΠΎΡΠ½ΠΎΡΡΠΈ ΡΠΏΡΠ°Π²Π»ΡΠ΅ΠΌΠΎΠ³ΠΎ ΠΎΡΠ²Π΅ΡΠ΅Π½ΠΈΡ.
Π£ΡΡΡΠΎΠΉΡΡΠ²ΠΎ, ΠΊΠΎΠ½ΡΡΠΎΠ»ΠΈΡΡΡΡΠ΅Π΅ Π΄Π²Π΅ Π³ΡΡΠΏΠΏΡ ΡΠ²Π΅ΡΠΈΠ»ΡΠ½ΠΈΠΊΠΎΠ²

Π‘Ρ
Π΅ΠΌΠ° ΠΏΠΎΠ΄ΠΊΠ»ΡΡΠ΅Π½ΠΈΡ Π΄Π²ΡΡ
ΠΊΠ»Π°Π²ΠΈΡΠ½ΡΡ
ΠΏΡΠΎΡ
ΠΎΠ΄Π½ΡΡ
Π²ΡΠΊΠ»ΡΡΠ°ΡΠ΅Π»Π΅ΠΉ
Π£ΡΡΠ°Π½Π°Π²Π»ΠΈΠ²Π°ΡΡ Π΄Π²ΡΡ ΠΊΠ»Π°Π²ΠΈΡΠ½ΡΠΉ ΠΏΡΠΎΡ ΠΎΠ΄Π½ΠΎΠΉ Π²ΡΠΊΠ»ΡΡΠ°ΡΠ΅Π»Ρ ΡΠ΅Π»Π΅ΡΠΎΠΎΠ±ΡΠ°Π·Π½ΠΎ Π² Π±ΠΎΠ»ΡΡΠΎΠΌ ΠΏΠΎΠΌΠ΅ΡΠ΅Π½ΠΈΠΈ, Π³Π΄Π΅ Π½Π΅ΠΎΠ±Ρ ΠΎΠ΄ΠΈΠΌΠΎ ΡΠΏΡΠ°Π²Π»ΡΡΡ Π½Π΅ΡΠΊΠΎΠ»ΡΠΊΠΈΠΌΠΈ ΠΎΡΠ²Π΅ΡΠΈΡΠ΅Π»ΡΠ½ΡΠΌΠΈ ΠΏΡΠΈΠ±ΠΎΡΠ°ΠΌΠΈ. ΠΠ³ΠΎ ΠΊΠΎΠ½ΡΡΡΡΠΊΡΠΈΡ ΠΏΡΠ΅Π΄ΡΡΠ°Π²Π»ΡΠ΅Ρ ΡΠΎΠ±ΠΎΠΉ Π΄Π²Π° ΠΎΠ΄ΠΈΠ½Π°ΡΠ½ΡΡ Π²ΡΠΊΠ»ΡΡΠ°ΡΠ΅Π»Ρ Π² ΠΎΠ±ΡΠ΅ΠΌ ΠΊΠΎΡΠΏΡΡΠ΅. ΠΠΎΠ½ΡΠ°ΠΆ ΠΎΠ΄Π½ΠΎΠ³ΠΎ ΡΡΡΡΠΎΠΉΡΡΠ²Π° Π΄Π»Ρ ΠΊΠΎΠ½ΡΡΠΎΠ»Ρ Π΄Π²ΡΡ Π³ΡΡΠΏΠΏ ΠΏΠΎΠ·Π²ΠΎΠ»ΡΠ΅Ρ ΡΡΠΊΠΎΠ½ΠΎΠΌΠΈΡΡ Π½Π° ΠΏΡΠΎΠΊΠ»Π°Π΄ΡΠ²Π°Π½ΠΈΠΈ ΠΊΠ°Π±Π΅Π»Ρ ΠΊ ΠΊΠ°ΠΆΠ΄ΠΎΠΌΡ ΠΈΠ· ΠΎΠ΄Π½ΠΎΠΊΠ»Π°Π²ΠΈΡΠ½ΡΡ Π²ΡΠΊΠ»ΡΡΠ°ΡΠ΅Π»Π΅ΠΉ.

ΠΠΎΠ½ΡΠ°ΠΆ Π΄Π²ΠΎΠΉΠ½ΠΎΠ³ΠΎ ΠΏΡΠΎΡ
ΠΎΠ΄Π½ΠΎΠ³ΠΎ Π²ΡΠΊΠ»ΡΡΠ°ΡΠ΅Π»Ρ
Π’Π°ΠΊΠΎΠΉ ΠΏΡΠΈΠ±ΠΎΡ ΠΈΡΠΏΠΎΠ»ΡΠ·ΡΠ΅ΡΡΡ Π΄Π»Ρ Π²ΠΊΠ»ΡΡΠ΅Π½ΠΈΡ ΡΠ²Π΅ΡΠ° Π² Π²Π°Π½Π½ΠΎΠΉ ΠΈ ΡΡΠ°Π»Π΅ΡΠ΅ ΠΈΠ»ΠΈ Π² ΠΊΠΎΡΠΈΠ΄ΠΎΡΠ΅ ΠΈ Π½Π° Π»Π΅ΡΡΠ½ΠΈΡΠ½ΠΎΠΉ ΠΏΠ»ΠΎΡΠ°Π΄ΠΊΠ΅, ΠΎΠ½ ΡΠΏΠΎΡΠΎΠ±Π΅Π½ Π²ΠΊΠ»ΡΡΠ°ΡΡ Π»Π°ΠΌΠΏΠΎΡΠΊΠΈ Π² Π»ΡΡΡΡΠ΅ Π½Π΅ΡΠΊΠΎΠ»ΡΠΊΠΈΠΌΠΈ Π³ΡΡΠΏΠΏΠ°ΠΌΠΈ. ΠΠ»Ρ ΠΌΠΎΠ½ΡΠ°ΠΆΠ° ΠΏΡΠΎΡ ΠΎΠ΄Π½ΠΎΠ³ΠΎ Π²ΡΠΊΠ»ΡΡΠ°ΡΠ΅Π»Ρ, ΡΠ°ΡΡΡΠΈΡΠ°Π½Π½ΠΎΠ³ΠΎ Π½Π° Π΄Π²Π΅ Π»Π°ΠΌΠΏΠΎΡΠΊΠΈ, ΠΏΠΎΠ½Π°Π΄ΠΎΠ±ΠΈΡΡΡ Π±ΠΎΠ»ΡΡΠ΅Π΅ ΠΊΠΎΠ»ΠΈΡΠ΅ΡΡΠ²ΠΎ ΠΏΡΠΎΠ²ΠΎΠ΄ΠΎΠ². Π ΠΊΠ°ΠΆΠ΄ΠΎΠΌΡ ΠΏΠΎΠ΄Π²ΠΎΠ΄ΠΈΡΡΡ ΡΠ΅ΡΡΡ ΠΆΠΈΠ», ΡΠ°ΠΊ ΠΊΠ°ΠΊ Π² ΠΎΡΠ»ΠΈΡΠΈΠ΅ ΠΎΡ ΠΏΡΠΎΡΡΠΎΠ³ΠΎ Π΄Π²ΡΡ ΠΊΠ»Π°Π²ΠΈΡΠ½ΠΎΠ³ΠΎ Π²ΡΠΊΠ»ΡΡΠ°ΡΠ΅Π»Ρ, ΠΏΡΠΎΡ ΠΎΠ΄Π½ΠΎΠΉ Π½Π΅ ΠΈΠΌΠ΅Π΅Ρ ΠΎΠ±ΡΠ΅ΠΉ ΠΊΠ»Π΅ΠΌΠΌΡ. ΠΠΎ ΡΡΡΠ΅ΡΡΠ²Ρ, ΡΡΠΎ Π΄Π²Π° Π½Π΅Π·Π°Π²ΠΈΡΠΈΠΌΡΡ Π²ΡΠΊΠ»ΡΡΠ°ΡΠ΅Π»Ρ Π² ΠΎΠ΄Π½ΠΎΠΌ ΠΊΠΎΡΠΏΡΡΠ΅. Π‘Ρ Π΅ΠΌΠ° ΠΊΠΎΠΌΠΌΡΡΠ°ΡΠΈΠΈ Π²ΡΠΊΠ»ΡΡΠ°ΡΠ΅Π»Ρ Ρ Π΄Π²ΡΠΌΡ ΠΊΠ»Π°Π²ΠΈΡΠ°ΠΌΠΈ Π²ΡΠΏΠΎΠ»Π½ΡΠ΅ΡΡΡ Π² ΡΠ»Π΅Π΄ΡΡΡΠ΅ΠΉ ΠΏΠΎΡΠ»Π΅Π΄ΠΎΠ²Π°ΡΠ΅Π»ΡΠ½ΠΎΡΡΠΈ:

ΠΠΎΠ΄ΠΊΠ»ΡΡΠ΅Π½ΠΈΠ΅ ΠΏΠ΅ΡΠ΅ΠΊΡΠ΅ΡΡΠ½ΠΎΠ³ΠΎ Π²ΡΠΊΠ»ΡΡΠ°ΡΠ΅Π»Ρ
ΠΠ²ΡΡ ΠΊΠ»Π°Π²ΠΈΡΠ½ΡΠ΅ Π²ΡΠΊΠ»ΡΡΠ°ΡΠ΅Π»ΠΈ ΡΠ°ΠΊΠΆΠ΅ ΠΈΡΠΏΠΎΠ»ΡΠ·ΡΡΡ ΠΏΡΠΈ Π½Π΅ΠΎΠ±Ρ ΠΎΠ΄ΠΈΠΌΠΎΡΡΠΈ ΡΠΏΡΠ°Π²Π»ΡΡΡ ΠΎΡΠ²Π΅ΡΠ΅Π½ΠΈΠ΅ΠΌ ΠΈΠ· ΡΡΠ΅Ρ ΠΈΠ»ΠΈ ΡΠ΅ΡΡΡΠ΅Ρ ΠΌΠ΅ΡΡ. ΠΠ΅ΠΆΠ΄Ρ Π½ΠΈΠΌΠΈ ΡΡΡΠ°Π½Π°Π²Π»ΠΈΠ²Π°Π΅ΡΡΡ Π΄Π²ΠΎΠΉΠ½ΠΎΠΉ Π²ΡΠΊΠ»ΡΡΠ°ΡΠ΅Π»Ρ ΠΏΠ΅ΡΠ΅ΠΊΡΠ΅ΡΡΠ½ΠΎΠ³ΠΎ ΡΠΈΠΏΠ°. ΠΠ³ΠΎ ΠΏΠΎΠ΄ΠΊΠ»ΡΡΠ΅Π½ΠΈΠ΅ ΠΎΠ±Π΅ΡΠΏΠ΅ΡΠΈΠ²Π°ΡΡ 8 ΠΏΡΠΎΠ²ΠΎΠ΄ΠΎΠ², ΠΏΠΎ 4 Π΄Π»Ρ ΠΊΠ°ΠΆΠ΄ΠΎΠ³ΠΎ ΠΊΠΎΠ½ΡΠ΅Π²ΠΎΠ³ΠΎ Π²ΡΠΊΠ»ΡΡΠ°ΡΠ΅Π»Ρ. ΠΠ»Ρ ΠΌΠΎΠ½ΡΠ°ΠΆΠ° ΡΠ»ΠΎΠΆΠ½ΡΡ ΡΠΎΠ΅Π΄ΠΈΠ½Π΅Π½ΠΈΠΉ Ρ ΠΌΠ½ΠΎΠΆΠ΅ΡΡΠ²ΠΎΠΌ ΠΏΡΠΎΠ²ΠΎΠ΄ΠΎΠ² ΡΠ΅ΠΊΠΎΠΌΠ΅Π½Π΄ΡΠ΅ΡΡΡ ΠΈΡΠΏΠΎΠ»ΡΠ·ΠΎΠ²Π°ΡΡ ΠΊΠΎΠΌΠΌΡΡΠ°ΡΠΈΠΎΠ½Π½ΡΠ΅ ΠΊΠΎΡΠΎΠ±ΠΊΠΈ ΠΈ Π²ΡΠΏΠΎΠ»Π½ΡΡΡ ΠΌΠ°ΡΠΊΠΈΡΠΎΠ²ΠΊΡ Π²ΡΠ΅Ρ ΠΊΠ°Π±Π΅Π»Π΅ΠΉ. Π‘ΡΠ°Π½Π΄Π°ΡΡΠ½Π°Ρ ΠΊΠΎΡΠΎΠ±ΠΊΠ° Γ 60 ΠΌΠΌ Π½Π΅ Π²ΠΌΠ΅ΡΡΠΈΡ Π±ΠΎΠ»ΡΡΠΎΠ΅ ΠΊΠΎΠ»ΠΈΡΠ΅ΡΡΠ²ΠΎ ΠΏΡΠΎΠ²ΠΎΠ΄ΠΎΠ², ΠΏΠΎΡΡΠ΅Π±ΡΠ΅ΡΡΡ ΡΠ²Π΅Π»ΠΈΡΠΈΡΡ ΡΠ°Π·ΠΌΠ΅Ρ ΠΈΠ·Π΄Π΅Π»ΠΈΡ ΠΈΠ»ΠΈ ΠΏΠΎΡΡΠ°Π²ΠΈΡΡ Π½Π΅ΡΠΊΠΎΠ»ΡΠΊΠΎ ΡΠΏΠ°ΡΠ΅Π½Π½ΡΡ ΠΈΠ»ΠΈ ΠΏΡΠΈΠΎΠ±ΡΠ΅ΡΡΠΈ ΡΠ°ΡΠΏΡΠ΅Π΄Π΅Π»ΠΈΡΠ΅Π»ΡΠ½ΡΡ ΠΊΠΎΡΠΎΠ±ΠΊΡ Γ 100 ΠΌΠΌ.

ΠΡΠΎΠ²ΠΎΠ΄Π° Π² ΡΠ°ΡΠΏΡΠ΅Π΄Π΅Π»ΠΈΡΠ΅Π»ΡΠ½ΠΎΠΉ ΠΊΠΎΡΠΎΠ±ΠΊΠ΅
ΠΠ°ΠΆΠ½ΠΎ ΠΏΠΎΠΌΠ½ΠΈΡΡ, ΡΡΠΎ Π²ΡΡ ΡΠ°Π±ΠΎΡΠ° Ρ ΡΠ»Π΅ΠΊΡΡΠΎΠΏΡΠΎΠ²ΠΎΠ΄ΠΊΠΎΠΉ ΠΈ ΠΌΠΎΠ½ΡΠ°ΠΆΠΎΠΌ ΠΏΡΠΈΠ±ΠΎΡΠΎΠ² Π²ΡΠΏΠΎΠ»Π½ΡΠ΅ΡΡΡ ΠΏΡΠΈ ΠΎΡΠΊΠ»ΡΡΠ΅Π½Π½ΠΎΠΌ Π½Π°ΠΏΡΡΠΆΠ΅Π½ΠΈΠΈ.
Π ΡΡΠΎΠΌ Π²ΠΈΠ΄Π΅ΠΎ ΡΠ°ΡΡΠΊΠ°Π·ΡΠ²Π°Π΅ΡΡΡ ΠΎΠ± ΡΡΡΡΠΎΠΉΡΡΠ²Π΅, ΠΏΡΠΈΠ½ΡΠΈΠΏΠ΅ ΠΏΠΎΠ΄ΠΊΠ»ΡΡΠ΅Π½ΠΈΡ ΠΈ ΡΡΡΠ°Π½ΠΎΠ²ΠΊΠ΅ ΠΏΡΠΎΡ ΠΎΠ΄Π½ΡΡ Π²ΡΠΊΠ»ΡΡΠ°ΡΠ΅Π»Π΅ΠΉ:
Π ΡΡΠΎΠΌ Π²ΠΈΠ΄Π΅ΠΎ ΠΏΠΎΠΊΠ°Π·Π°Π½ ΡΠΊΡΠΏΠ΅ΡΠΈΠΌΠ΅Π½Ρ, Π² ΠΊΠΎΡΠΎΡΠΎΠΌ ΠΈΡΠΏΡΡΡΠ²Π°Π»ΠΈΡΡ ΡΠ°Π·Π»ΠΈΡΠ½ΡΠ΅ ΡΠΏΠΎΡΠΎΠ±Ρ ΡΠΎΠ΅Π΄ΠΈΠ½Π΅Π½ΠΈΡ ΠΏΡΠΎΠ²ΠΎΠ΄ΠΎΠ²:

ΠΠΎΠ½ΡΠ°ΠΆΠ½Π°Ρ ΡΡ
Π΅ΠΌΠ° ΠΏΠΎΠ΄ΠΊΠ»ΡΡΠ΅Π½ΠΈΡ

ΠΡΠΈΠ½ΡΠΈΠΏ ΠΏΠΎΠ΄ΠΊΠ»ΡΡΠ΅Π½ΠΈΡ ΠΏΡΠΎΡ
ΠΎΠ΄Π½ΡΡ
Π²ΡΠΊΠ»ΡΡΠ°ΡΠ΅Π»Π΅ΠΉ

Π‘Ρ
Π΅ΠΌΠ° ΠΏΠΎΠ΄ΠΊΠ»ΡΡΠ΅Π½ΠΈΡ Π΄Π²ΡΡ
ΠΊΠ»Π°Π²ΠΈΡΠ½ΠΎΠ³ΠΎ Π²ΡΠΊΠ»ΡΡΠ°ΡΠ΅Π»Ρ Ρ ΠΏΠΎΠ΄ΠΊΠ»ΡΡΠ΅Π½ΠΈΠ΅ΠΌ ΡΠ΅ΡΠ΅Π· ΡΠ°ΡΠΏΡΠ΅Π΄ΠΊΠΎΡΠΎΠ±ΠΊΡ
Π ΡΡΠ°ΡΡΠ΅ Π²ΡΠ΅ ΠΏΡΠ°Π²ΠΈΠ»ΡΠ½ΠΎ Π½Π°ΠΏΠΈΡΠ°Π½ΠΎ, Π½ΠΎ Ρ ΡΡΠΎΠ»ΠΊΠ½ΡΠ»ΡΡ ΡΡΠ΅ΠΌ, ΡΡΠΎ ΡΠ»Π΅ΠΊΡΡΠΈΠΊ, ΠΊΠΎΡΠΎΡΡΠΉ ΡΠ°Π½ΡΡΠ΅ ΡΡΡΠ°Π½Π°Π²Π»ΠΈΠ²Π°Π» Π²ΡΠΊΠ»ΡΡΠ°ΡΠ΅Π»ΠΈ Π½Π΅ ΠΎΡΡΠ°Π²ΠΈΠ» Π·Π°ΠΏΠ°ΡΠ½ΡΡ ΠΏΡΠΎΠ²ΠΎΠ΄ΠΎΠ² Π² ΠΊΠΎΡΠΎΠ±ΠΊΠ΅ ΠΈ ΠΊΠΎΠ³Π΄Π° ΠΎΠ΄ΠΈΠ½ Π°Π»ΡΠΌΠΈΠ½ΠΈΠ΅Π²ΡΠΉ ΠΏΡΠΎΠ²ΠΎΠ΄ ΠΏΠΎΠ΄Π»ΠΎΠΌΠΈΠ»ΡΡ ΠΏΡΠΈΡΠ»ΠΎΡΡ ΠΏΠΎΠ²ΠΎΠ·ΠΈΡΡΡΡ Ρ Π½Π°ΡΠ°ΡΠΈΠ²Π°Π½ΠΈΠ΅ΠΌ ΡΡΠΎΠ³ΠΎ ΠΏΡΠΎΠ²ΠΎΠ΄Π°. Π‘ΠΎΠ²Π΅ΡΡΡ ΠΎΡΡΠ°Π²Π»ΡΡΡ Π·Π°ΠΏΠ°Ρ Ρ ΠΎΡΡ Π±Ρ Π½Π° Π΄Π²Π° ΡΠ΅ΠΌΠΎΠ½ΡΠ°.


Π― ΡΠ°ΠΌ ΡΡΠΈΠ»ΡΡ Π½Π° ΡΠ»Π΅ΠΊΡΡΠΈΠΊΠ° ΠΈ ΠΈΠ½ΠΎΠ³Π΄Π° ΠΏΠΎΠ΄ΡΠ°Π±Π°ΡΡΠ²Π°Ρ, Π² ΡΠΎΠ»ΠΈ ΡΠ»Π΅ΠΊΡΡΠΎΠΌΠΎΠ½ΡΠ΅ΡΠ°. ΠΠΎ Ρ ΠΊΠ°ΠΆΠ΄ΡΠΌ Π³ΠΎΠ΄ΠΎΠΌ, ΠΈΠ»ΠΈ Π΄Π°ΠΆΠ΅ Ρ ΠΊΠ°ΠΆΠ΄ΡΠΌ ΠΌΠ΅ΡΡΡΠ΅ΠΌ, ΡΠΎΠ·Π΄Π°Π΅ΡΡΡ Π²ΡΡ Π±ΠΎΠ»ΡΡΠ΅ Π²ΠΎΠΏΡΠΎΡΠΎΠ² ΠΏΠΎ ΡΠ»Π΅ΠΊΡΡΠΈΠΊΠ΅. Π Π°Π±ΠΎΡΠ°Ρ ΠΏΠΎ ΡΠ°ΡΡΠ½ΡΠΌ Π²ΡΠ·ΠΎΠ²Π°ΠΌ. ΠΠΎ ΠΠ°ΡΠ° ΠΎΠΏΡΠ±Π»ΠΈΠΊΠΎΠ²Π°Π½Π½Π°Ρ ΠΈΠ½Π½ΠΎΠ²Π°ΡΠΈΡ, ΠΌΠ½Π΅ Π² Π½ΠΎΠ²ΠΈΠ·Π½Ρ. Π‘Ρ Π΅ΠΌΠ° ΠΈΠ½ΡΠ΅ΡΠ΅ΡΠ½Π°Ρ ΠΈ ΠΎΠ±ΡΠ·Π°ΡΠ΅Π»ΡΠ½ΠΎ ΠΌΠ½Π΅ ΠΏΡΠΈΠ³ΠΎΠ΄ΠΈΡΡΡ Π² Π±Π»ΠΈΠΆΠ°ΠΉΡΠ΅ΠΌ Π±ΡΠ΄ΡΡΠ΅ΠΌ. ΠΡΠ΅Π³Π΄Π° ΡΡΠ°ΡΠ°ΡΡΡ Π²ΠΎΡΠΏΠΎΠ»ΡΠ·ΠΎΠ²Π°ΡΡΡΡ ΡΠΎΠ²Π΅ΡΠ°ΠΌΠΈ Β«Π±ΡΠ²Π°Π»ΡΡ Β» ΡΠ»Π΅ΠΊΡΡΠΈΠΊΠΎΠ².
CΡ Π΅ΠΌΠ° ΠΏΠΎΠ΄ΠΊΠ»ΡΡΠ΅Π½ΠΈΡ Π΄Π²ΡΡ ΠΊΠ»Π°Π²ΠΈΡΠ½ΠΎΠ³ΠΎ ΠΏΡΠΎΡ ΠΎΠ΄Π½ΠΎΠ³ΠΎ Π²ΡΠΊΠ»ΡΡΠ°ΡΠ΅Π»Ρ (ΠΏΠ΅ΡΠ΅ΠΊΠ»ΡΡΠ°ΡΠ΅Π»Ρ)
ΠΠ²ΡΡ
ΠΊΠ»Π°Π²ΠΈΡΠ½ΡΠΉ ΠΏΡΠΎΡ
ΠΎΠ΄Π½ΠΎΠΉ Π²ΡΠΊΠ»ΡΡΠ°ΡΠ΅Π»Ρ ΠΏΡΠ΅Π΄ΡΡΠ°Π²Π»ΡΠ΅Ρ ΡΠΎΠ±ΠΎΠΉ ΠΎΠ±ΡΠ΅Π΄ΠΈΠ½Π΅Π½Π½ΡΠ΅ Π² ΠΎΠ΄Π½ΠΎΠΌ ΠΊΠΎΡΠΏΡΡΠ΅ Π΄Π²Π° ΠΎΠ΄ΠΈΠ½ΠΎΡΠ½ΡΡ
ΠΏΡΠΎΡ
ΠΎΠ΄Π½ΡΡ
ΠΏΠ΅ΡΠ΅ΠΊΠ»ΡΡΠ°ΡΠ΅Π»Ρ. Π‘ΠΎΠΎΡΠ²Π΅ΡΡΡΠ²Π΅Π½Π½ΠΎ, Π΄Π»Ρ Π΅Π³ΠΎ ΠΏΡΠ°Π²ΠΈΠ»ΡΠ½ΠΎΠ³ΠΎ ΠΏΠΎΠ΄ΠΊΠ»ΡΡΠ΅Π½ΠΈΡ ΠΈ ΡΠ°Π±ΠΎΡΡ ΡΡΠ΅Π±ΡΠ΅ΡΡΡ ΡΠ΅ΡΡΡ ΠΏΡΠΎΠ²ΠΎΠ΄ΠΎΠ² (ΠΏΠΎ ΡΡΠΈ Π½Π° ΠΊΠ°ΠΆΠ΄ΡΠΉ ΠΏΡΠΎΡ
ΠΎΠ΄Π½ΠΎΠΉ ΠΏΠ΅ΡΠ΅ΠΊΠ»ΡΡΠ°ΡΠ΅Π»Ρ, ΡΠΎΡΡΠ°Π²Π»ΡΡΡΠΈΠΉ Π΅Π³ΠΎ).
Π’Π°ΠΊ, Π½Π°ΠΏΡΠΈΠΌΠ΅Ρ, ΠΎΠ΄ΠΈΠ½ ΠΈΠ· Π²Π°ΡΠΈΠ°Π½ΡΠΎΠ² ΡΡ Π΅ΠΌΡ ΠΏΠΎΠ΄ΠΊΠ»ΡΡΠ΅Π½ΠΈΡ Π΄Π²ΡΡ ΠΊΠ»Π°Π²ΠΈΡΠ½ΠΎΠ³ΠΎ ΠΏΡΠΎΡ ΠΎΠ΄Π½ΠΎΠ³ΠΎ Π²ΡΠΊΠ»ΡΡΠ°ΡΠ΅Π»Ρ, ΠΎΡΡΠ°ΠΆΠ°ΡΡΠΈΠΉ ΡΠΎΠ΅Π΄ΠΈΠ½Π΅Π½ΠΈΠ΅ ΠΏΡΠΎΠ²ΠΎΠ΄ΠΎΠ² Π² ΡΠ°ΡΠΏΡΠ΅Π΄Π΅Π»ΠΈΡΠ΅Π»ΡΠ½ΠΎΠΉ ΠΊΠΎΡΠΎΠ±ΠΊΠ΅, ΠΊΠΎΡΠΎΡΡΠΉ ΡΠ²ΡΠ·Π°Π½ Ρ Π΄Π²ΡΠΌΡ ΠΎΠ΄ΠΈΠ½ΠΎΡΠ½ΡΠΌΠΈ ΠΏΡΠΎΡ ΠΎΠ΄Π½ΡΠΌΠΈ Π²ΡΠΊΠ»ΡΡΠ°ΡΠ΅Π»ΡΠΌΠΈ, Π²ΡΠ³Π»ΡΠ΄ΠΈΡ ΡΠ»Π΅Π΄ΡΡΡΠΈΠΌ ΠΎΠ±ΡΠ°Π·ΠΎΠΌ:

Β
Π‘Ρ
Π΅ΠΌΠ° Π²ΡΠΎΡΠΎΠ³ΠΎ Π²ΠΎΠ·ΠΌΠΎΠΆΠ½ΠΎΠ³ΠΎ Π²Π°ΡΠΈΠ°Π½ΡΠ° ΠΏΠΎΠ΄ΠΊΠ»ΡΡΠ΅Π½ΠΈΡ, ΠΏΡΠΈ ΠΊΠΎΡΠΎΡΠΎΠΉ Π΄Π²ΡΡ
ΠΊΠ»Π°Π²ΠΈΡΠ½ΡΠΉ ΠΏΠ΅ΡΠ΅ΠΊΠΈΠ΄Π½ΠΎΠΉ Π²ΡΠΊΠ»ΡΡΠ°ΡΠ΅Π»Ρ ΡΠ°Π±ΠΎΡΠ°Π΅Ρ Π² ΠΏΠ°ΡΠ΅ Ρ ΡΠ°ΠΊΠΈΠΌ ΠΆΠ΅ Π΄Π²ΡΡ
ΠΊΠ»Π°Π²ΠΈΡΠ½ΡΠΌ ΠΏΠ΅ΡΠ΅ΠΊΠ»ΡΡΠ°ΡΠ΅Π»Π΅ΠΌ, ΠΏΡΠ΅Π΄ΡΡΠ°Π²Π»Π΅Π½Π° Π½ΠΈΠΆΠ΅:
Β

Β
ΠΠ°ΠΊ Π²ΠΈΠ΄ΠΈΡΠ΅, Π΄Π»Ρ ΠΏΠΎΠ΄ΠΊΠ»ΡΡΠ΅Π½ΠΈΡ ΠΊΠ°ΠΆΠ΄ΠΎΠ³ΠΎ ΠΈΠ· Π½ΠΈΡ ΠΈΡΠΏΠΎΠ»ΡΠ·ΡΠ΅ΡΡΡ ΡΠ΅ΡΡΡ ΠΏΡΠΎΠ²ΠΎΠ΄ΠΎΠ², Π΄Π°Π²Π°ΠΉΡΠ΅ ΡΠ΅ΠΏΠ΅ΡΡ ΡΠ°ΡΡΠΌΠΎΡΡΠΈΠΌ ΠΊΠ°ΠΊΠΈΠ΅ Π΅ΡΡΡ ΠΊΠ»Π΅ΠΌΠΌΡ Π½Π° ΠΌΠ΅Ρ Π°Π½ΠΈΠ·ΠΌΠ΅ Π΄Π²ΡΡ ΠΊΠ»Π°Π²ΠΈΡΠ½ΠΎΠ³ΠΎ ΠΏΠ΅ΡΠ΅ΠΊΠ»ΡΡΠ°ΡΠ΅Π»Ρ ΠΈ ΠΊΠ°ΠΊ ΠΎΠ½ΠΈ ΠΏΡΠΎΠΌΠ°ΡΠΊΠΈΡΠΎΠ²Π°Π½Ρ.
Π ΠΊΠ°ΡΠ΅ΡΡΠ²Π΅ ΠΏΡΠΈΠΌΠ΅ΡΠ° Π΄Π²ΡΡ ΠΊΠ»Π°Π²ΠΈΡΠ½ΠΎΠ³ΠΎ Π²ΡΠΊΠ»ΡΡΠ°ΡΠ΅Π»Ρ Π²ΠΎΠ·ΡΠΌΠ΅ΠΌ ΠΌΠΎΠ΄Π΅Π»Ρ Π΄Π²ΡΡ ΠΊΠ»Π°Π²ΠΈΡΠ½ΠΎΠ³ΠΎ ΠΏΠ΅ΡΠ΅ΠΊΠ»ΡΡΠ°ΡΠ΅Π»Ρ ABB Busch-Jaeger ΠΈΠ· ΡΠ΅ΡΠΈΠΈ Basic 55.

ΠΠ° ΡΡΠ»ΡΠ½ΠΎΠΉ ΡΡΠΎΡΠΎΠ½Π΅ ΠΊΠΎΡΠΎΡΠΎΠ³ΠΎ, Π΅ΡΡΡ ΡΠ΅ΡΡΡ ΠΊΠ»Π΅ΠΌΠΌ Π΄Π»Ρ ΠΏΠΎΠ΄ΠΊΠ»ΡΡΠ΅Π½ΠΈΡ ΠΏΡΠΎΠ²ΠΎΠ΄ΠΎΠ², ΠΏΠΎ ΡΡΠΈ Π½Π° ΠΊΠ°ΠΆΠ΄ΡΡ ΠΊΠ»Π°Π²ΠΈΡΡ. ΠΡΠ»ΠΈΡΠΈΡΡ ΠΈΡ
Π΄ΠΎΠ²ΠΎΠ»ΡΠ½ΠΎ ΠΏΡΠΎΡΡΠΎ, Π² Π·Π°Π²ΠΈΡΠΈΠΌΠΎΡΡΠΈ ΠΎΡ ΠΏΡΠΈΠ½Π°Π΄Π»Π΅ΠΆΠ½ΠΎΡΡΠΈ ΡΠΎΠΉ ΠΈΠ»ΠΈ ΠΈΠ½ΠΎΠΉ ΠΊΠ»Π°Π²ΠΈΡΠ΅, ΠΊΠ»Π΅ΠΌΠΌΡ ΠΏΡΠΎΠ½ΡΠΌΠ΅ΡΠΎΠ²Π°Π½Ρ ΠΊΠ°ΠΊ Β«1Β» ΠΈ Β«2Β». ΠΡΠΈ ΡΡΠΎΠΌ Π² ΠΊΠ»Π΅ΠΌΠΌΡ L1 ΠΈ L2 ΠΏΠΎΠ΄ΠΊΠ»ΡΡΠ°ΡΡΡΡ ΡΠΏΡΠ°Π²Π»ΡΡΡΠΈΠ΅ ΠΏΡΠΎΠ²ΠΎΠ΄Π° ΠΊΠ°ΠΆΠ΄ΠΎΠΉ Π³ΡΡΠΏΠΏΡ ΡΠ²Π΅ΡΠ°, Π° Π² ΠΊΠ»Π΅ΠΌΠΌΡ ΠΎΡΡΠ°Π²ΡΠΈΠ΅ΡΡ Π·Π°ΠΆΠΈΠΌΡ ΡΠΎ ΡΡΡΠ΅Π»ΠΊΠ°ΠΌΠΈ, ΠΏΠΎΠ΄ΠΊΠ»ΡΡΠ°ΡΡΡΡ ΠΏΡΠΎΠ²ΠΎΠ΄Π° ΠΈΠ΄ΡΡΠΈΠΈΠ΅ ΠΌΠ΅ΠΆΠ΄Ρ ΠΏΠ΅ΡΠ΅ΠΊΠ»ΡΡΠ°ΡΠ΅Π»ΡΠΌΠΈ. Π§ΡΠΎΠ±Ρ Π±ΡΠ»ΠΎ ΠΏΠΎΠ½ΡΡΠ½Π΅Π΅ Π½ΠΈΠΆΠ΅ ΠΏΡΠ΅Π΄ΡΡΠ°Π²Π»Π΅Π½Π° Π½Π°Π³Π»ΡΠ΄Π½Π°Ρ ΡΡ
Π΅ΠΌΠ° ΠΏΠΎΠ΄ΠΊΠ»ΡΡΠ΅Π½ΠΈΡ, Π² ΠΊΠΎΡΠΎΡΠΎΠΉ ΡΠΊΠ°Π·Π°Π½ ΠΏΠΎΡΡΠ΄ΠΎΠΊ ΠΏΠΎΠ΄ΡΠΎΠ΅Π΄ΠΈΠ½Π΅Π½ΠΈΡ ΠΏΡΠΎΠ²ΠΎΠ΄ΠΎΠ² ΠΊ Π΄Π²ΡΡ
ΠΊΠ»Π°Π²ΠΈΡΠ½ΠΎΠΌΡ ΠΏΡΠΎΡ
ΠΎΠ΄Π½ΠΎΠΌΡ Π²ΡΠΊΠ»ΡΡΠ°ΡΠ΅Π»Ρ ABB Busch-Jaeger ΠΈΠ· ΡΠ΅ΡΠΈΠΈ Basic 55.

ΠΠ° ΠΏΡΠ°ΠΊΡΠΈΠΊΠ΅ ΡΡΠΎ Π²ΡΠ³Π»ΡΠ΄ΠΈΡ Π²ΠΎΡ ΡΠ°ΠΊ.

ΠΠΎ Π²ΡΠ΅ΠΌΡ ΠΏΠΎΠ΄ΠΊΠ»ΡΡΠ΅Π½ΠΈΡ, ΡΠ°ΠΌΠΎΠ΅ Π³Π»Π°Π²Π½ΠΎΠ΅ Π²Π΅ΡΠ½ΠΎ ΠΏΠΎΠ΄ΡΠΎΠ΅Π΄ΠΈΠ½ΠΈΡΡ ΠΏΠΈΡΠ°ΡΡΠΈΠ΅ ΠΏΡΠΎΠ²ΠΎΠ΄Π° ΠΊ ΠΊΠ»Π΅ΠΌΠΌΠ°ΠΌ L1 ΠΈ L2 ΠΎΠ΄Π½ΠΎΠ³ΠΎ Π΄Π²ΡΡ
ΠΊΠ»Π°Π²ΠΈΡΠ½ΠΎΠ³ΠΎ ΠΏΠ΅ΡΠ΅ΠΊΠ»ΡΡΠ°ΡΠ΅Π»Ρ ΠΈ ΡΠ°Π·Π½ΡΠ΅ ΠΏΡΠΎΠ²ΠΎΠ΄Π°, ΠΈΠ΄ΡΡΠΈΠ΅ ΠΊ ΡΠ²Π΅ΡΠΈΠ»ΡΠ½ΠΈΠΊΡ Π² ΡΡΠΈ ΠΆΠ΅ ΠΊΠ»Π΅ΠΌΠΌΡ Π²ΡΠΎΡΠΎΠ³ΠΎ Π΄Π²ΡΡ
ΠΊΠ»Π°Π²ΠΈΡΠ½ΠΎΠ³ΠΎ ΠΏΡΠΎΡ
ΠΎΠ΄Π½ΠΎΠ³ΠΎ Π²ΡΠΊΠ»ΡΡΠ°ΡΠ΅Π»Ρ Π² ΡΡ
Π΅ΠΌΠ΅. ΠΠΎΡΡΠ΄ΠΎΠΊ ΠΏΠΎΠ΄ΠΊΠ»ΡΡΠ΅Π½ΠΈΡ ΠΏΡΠΎΠ²ΠΎΠ΄ΠΎΠ², ΠΊΠΎΡΠΎΡΡΠ΅ ΠΏΠΎ ΡΡ
Π΅ΠΌΠ΅ ΠΏΡΠΎΠ»ΠΎΠΆΠ΅Π½Ρ ΠΌΠ΅ΠΆΠ΄Ρ ΠΏΠ΅ΡΠ΅ΠΊΠ»ΡΡΠ°ΡΠ΅Π»ΡΠΌΠΈ ΠΈ ΠΏΠΎΠ΄ΡΠΎΠ΅Π΄ΠΈΠ½ΡΠ΅ΠΌΡΠ΅ Π² ΠΊΠ»Π΅ΠΌΠΌΡ ΡΠΎ ΡΡΡΠ΅Π»ΠΊΠ°ΠΌΠΈ, Π½Π΅ ΠΊΡΠΈΡΠΈΡΠ΅Π½.Β
Β
Β
ΠΠΎΠ΄ΡΠΎΠ±Π½Π°Ρ ΠΏΠΎΡΠ°Π³ΠΎΠ²Π°Ρ ΠΈΠ½ΡΡΡΡΠΊΡΠΈΡ ΠΏΠΎ ΠΏΠΎΠ΄ΠΊΠ»ΡΡΠ΅Π½ΠΈΡ ΠΈ ΡΡΡΠ°Π½ΠΎΠ²ΠΊΠ΅ Π΄Π²ΠΎΠΉΠ½ΠΎΠ³ΠΎ ΠΏΡΠΎΡ ΠΎΠ΄Π½ΠΎΠ³ΠΎ ΠΏΠ΅ΡΠ΅ΠΊΠ»ΡΡΠ°ΡΠ΅Π»Ρ ΠΎΠΏΠΈΡΠ°Π½Π° ΠΠΠΠ‘Π¬.
Π‘ ΠΏΠΎΠΌΠΎΡΡΡ Π΄Π²ΡΡ
ΠΊΠ»Π°Π²ΠΈΡΠ½ΡΡ
ΠΏΡΠΎΡ
ΠΎΠ΄Π½ΡΡ
Π²ΡΠΊΠ»ΡΡΠ°ΡΠ΅Π»Π΅ΠΉ ΠΌΠΎΠΆΠ½ΠΎ ΡΠΎΠ·Π΄Π°Π²Π°ΡΡ ΠΌΠ½ΠΎΠΆΠ΅ΡΡΠ²ΠΎ ΡΠ°Π·Π½ΠΎΠΎΠ±ΡΠ°Π·Π½ΡΡ
ΡΡ
Π΅ΠΌ ΡΠΏΡΠ°Π²Π»Π΅Π½ΠΈΡ ΠΎΡΠ²Π΅ΡΠ΅Π½ΠΈΠ΅ΠΌ, Π³Π»Π°Π²Π½ΠΎΠ΅ ΠΏΠΎΠΌΠ½ΠΈΡΡ — Π΅ΡΠ»ΠΈ ΠΏΠ»Π°Π½ΠΈΡΡΠ΅ΡΡΡ ΠΈΡΠΏΠΎΠ»ΡΠ·ΠΎΠ²Π°Π½ΠΈΠ΅ ΡΡΠ°Π·Ρ Π±ΠΎΠ»Π΅Π΅ Π΄Π²ΡΡ
ΠΏΠ΅ΡΠ΅ΠΊΠ»ΡΡΠ°ΡΠ΅Π»Π΅ΠΉ ΡΠ²Π΅ΡΠ° Π² ΠΎΠ΄Π½ΠΎΠΉ Π³ΡΡΠΏΠΏΠ΅, Π½Π΅ΠΎΠ±Ρ
ΠΎΠ΄ΠΈΠΌΠΎ ΠΈΡΠΏΠΎΠ»ΡΠ·ΠΎΠ²Π°ΡΡ ΠΏΠ΅ΡΠ΅ΠΊΡΠ΅ΡΡΠ½ΡΠ΅ ΠΏΠ΅ΡΠ΅ΠΊΠ»ΡΡΠ°ΡΠ΅Π»ΠΈ, ΡΡΡΠ°Π½Π°Π²Π»ΠΈΠ²Π°ΡΡΠΈΠ΅ΡΡ ΠΌΠ΅ΠΆΠ΄Ρ ΠΏΡΠΎΡ
ΠΎΠ΄Π½ΡΠΌΠΈ, Ρ Π½Π΅ΠΊΠΎΡΠΎΡΡΡ
ΠΏΡΠΎΠΈΠ·Π²ΠΎΠ΄ΠΈΡΠ΅Π»Π΅ΠΉ ΠΎΠ½ΠΈ ΡΠ°ΠΊ ΠΆΠ΅ Π²ΡΡΡΠ΅ΡΠ°ΡΡΡΡ Π΄Π²ΡΡ
ΠΊΠ»Π°Π²ΠΈΡΠ½ΡΠ΅.
ΠΡΠ»ΠΈ Ρ Π²Π°Ρ Π΅ΡΠ΅ ΠΎΡΡΠ°Π»ΠΈΡΡ Π²ΠΎΠΏΡΠΎΡΡ ΠΏΠΎ ΡΡ
Π΅ΠΌΠ΅ ΠΏΠΎΠ΄ΠΊΠ»ΡΡΠ΅Π½ΠΈΡ Π΄Π²ΡΡ
ΠΊΠ»Π°Π²ΠΈΡΠ½ΡΡ
ΠΏΡΠΎΡ
ΠΎΠ΄Π½ΡΡ
Π²ΡΠΊΠ»ΡΡΠ°ΡΠ΅Π»Π΅ΠΉ ΠΎΡΡΠ°Π²Π»ΡΠΉΡΠ΅ ΠΈΡ
Π² ΠΊΠΎΠΌΠΌΠ΅Π½ΡΠ°ΡΠΈΡΡ
ΠΊ ΡΡΠ°ΡΡΠ΅, ΠΏΠΎΡΡΠ°ΡΠ°Π΅ΠΌΡΡ Π²ΡΠ΅ΠΌ ΠΎΡΠ²Π΅ΡΠΈΡΡ.
ΠΠ°Π·Π½Π°ΡΠ΅Π½ΠΈΠ΅ ΠΈ ΠΌΠΎΠ½ΡΠ°ΠΆ Π΄Π²ΡΡ ΠΊΠ»Π°Π²ΠΈΡΠ½ΠΎΠ³ΠΎ ΠΏΡΠΎΡ ΠΎΠ΄Π½ΠΎΠ³ΠΎ Π²ΡΠΊΠ»ΡΡΠ°ΡΠ΅Π»Ρ
Π‘ΡΠΊΠΎΠ½ΠΎΠΌΠΈΡΡ Π½Π° ΡΠ»Π΅ΠΊΡΡΠΈΡΠ΅ΡΡΠ²Π΅ Π² ΠΏΡΠΎΡ ΠΎΠ΄Π½ΡΡ ΠΏΠΎΠΌΠ΅ΡΠ΅Π½ΠΈΡΡ ΠΏΠΎΠΌΠΎΠΆΠ΅Ρ Π΄Π²ΡΡ ΠΊΠ»Π°Π²ΠΈΡΠ½ΡΠΉ ΠΏΡΠΎΡ ΠΎΠ΄Π½ΠΎΠΉ Π²ΡΠΊΠ»ΡΡΠ°ΡΠ΅Π»Ρ (ΠΠΠ). ΠΡΠΎ ΡΡΡΡΠΎΠΉΡΡΠ²ΠΎ ΠΎΠ±Π΅ΡΠΏΠ΅ΡΠΈΠ²Π°Π΅Ρ ΡΠ°Π²Π½ΠΎΠΏΡΠ°Π²Π½ΠΎΠ΅ ΡΠΏΡΠ°Π²Π»Π΅Π½ΠΈΠ΅ ΡΠ²Π΅ΡΠΎΠ²ΡΠΌΠΈ ΠΏΡΠΈΠ±ΠΎΡΠ°ΠΌΠΈ ΠΈΠ· Π½Π΅ΡΠΊΠΎΠ»ΡΠΊΠΈΡ ΠΌΠ΅ΡΡ, Π΄Π΅Π»Π°Ρ ΠΏΡΠΎΡΠ΅ΡΡ Π±ΠΎΠ»Π΅Π΅ ΠΊΠΎΠΌΡΠΎΡΡΠ½ΡΠΌ.
ΠΡΠΈ ΡΡΡΠ°Π½ΠΎΠ²ΠΊΠ΅ ΠΠΠ Π²Π°ΠΆΠ½ΠΎ ΠΏΡΠ°Π²ΠΈΠ»ΡΠ½ΠΎ ΡΠΏΠ»Π°Π½ΠΈΡΠΎΠ²Π°ΡΡ ΡΠ°Π·ΠΌΠ΅ΡΠ΅Π½ΠΈΠ΅ ΠΏΡΠΎΠ²ΠΎΠ΄ΠΊΠΈ, ΠΈΡΡ ΠΎΠ΄Ρ ΠΈΠ· Π³Π΅ΠΎΠΌΠ΅ΡΡΠΈΠΈ ΠΊΠΎΠΌΠ½Π°ΡΡ. ΠΠ°Π²Π°ΠΉΡΠ΅ Π²ΠΌΠ΅ΡΡΠ΅ ΡΠ°Π·Π±Π΅ΡΠ΅ΠΌΡΡ Π² ΠΎΡΠΎΠ±Π΅Π½Π½ΠΎΡΡΡΡ ΠΏΠΎΠ΄ΠΊΠ»ΡΡΠ΅Π½ΠΈΡ ΠΏΡΠΎΡ ΠΎΠ΄Π½ΡΡ Π΄Π²ΡΡ ΠΊΠ»Π°Π²ΠΈΡΠ½ΡΡ Π²ΡΠΊΠ»ΡΡΠ°ΡΠ΅Π»Π΅ΠΉ
Π‘ΠΎΠ΄Π΅ΡΠΆΠ°Π½ΠΈΠ΅ ΡΡΠ°ΡΡΠΈ:
ΠΠ°Π·Π½Π°ΡΠ΅Π½ΠΈΠ΅ ΠΈ Π²ΠΈΠ΄Ρ ΠΏΡΠΎΡ ΠΎΠ΄Π½ΡΡ Π²ΡΠΊΠ»ΡΡΠ°ΡΠ΅Π»Π΅ΠΉ
Π‘ΡΡΡ ΠΏΡΠΎΡ ΠΎΠ΄Π½ΡΡ Π²ΡΠΊΠ»ΡΡΠ°ΡΠ΅Π»Π΅ΠΉ (ΠΠ) Π·Π°ΠΊΠ»ΡΡΠ°Π΅ΡΡΡ Π² Π²ΠΎΠ·ΠΌΠΎΠΆΠ½ΠΎΡΡΠΈ Π²ΠΊΠ»ΡΡΠ°ΡΡ ΠΈ ΠΎΡΠΊΠ»ΡΡΠ°ΡΡ Π»Π°ΠΌΠΏΠΎΡΠΊΠΈ Π½Π΅Π·Π°Π²ΠΈΡΠΈΠΌΠΎ ΠΈΠ· Π½Π΅ΡΠΊΠΎΠ»ΡΠΊΠΈΡ ΠΌΠ΅ΡΡ. ΠΠΎΡΡΠΎΠΌΡ ΡΡ Π΅ΠΌΠ° ΡΠ°Π±ΠΎΡΡ ΡΡΠΎΠ³ΠΎ ΠΎΠ±ΠΎΡΡΠ΄ΠΎΠ²Π°Π½ΠΈΡ ΠΏΠΎΠ΄ΡΠ°Π·ΡΠΌΠ΅Π²Π°Π΅Ρ Π½Π°Π»ΠΈΡΠΈΠ΅ ΠΌΠΈΠ½ΠΈΠΌΡΠΌ Π΄Π²ΡΡ ΡΡΠ±ΠΈΠ»ΡΠ½ΠΈΠΊΠΎΠ².
ΠΠΎ ΡΡΠ½ΠΊΡΠΈΠΎΠ½Π°Π»ΡΠ½ΠΎΡΡΠΈ Π±ΡΡΠΎΠ²ΡΠ΅ ΠΏΡΠΎΡ ΠΎΠ΄Π½ΡΠ΅ Π²ΡΠΊΠ»ΡΡΠ°ΡΠ΅Π»ΠΈ ΠΌΠΎΠ³ΡΡ ΠΈΠΌΠ΅ΡΡ ΠΎΡ 1 Π΄ΠΎ 3 ΠΊΠ»Π°Π²ΠΈΡ, ΠΊΠ°ΠΆΠ΄Π°Ρ ΠΈΠ· ΠΊΠΎΡΠΎΡΡΡ ΡΠ²Π»ΡΠ΅ΡΡΡ Π½Π΅Π·Π°Π²ΠΈΡΠΈΠΌΡΠΌ ΠΎΡ Π΄ΡΡΠ³ΠΈΡ ΡΠ΅Π³ΡΠ»ΠΈΡΠΎΠ²ΠΎΡΠ½ΡΠΌ ΠΌΠ΅Ρ Π°Π½ΠΈΠ·ΠΌΠΎΠΌ.


ΠΠ° ΠΏΠ΅ΡΠ΅Π΄Π½Π΅ΠΉ ΠΏΠ°Π½Π΅Π»ΠΈ ΠΏΡΠΎΡ ΠΎΠ΄Π½ΠΎΠ³ΠΎ Π²ΡΠΊΠ»ΡΡΠ°ΡΠ΅Π»Ρ ΠΌΠΎΠ³ΡΡ Π±ΡΡΡ ΡΠ°Π·ΠΌΠ΅ΡΠ΅Π½Ρ ΡΠ²Π΅ΡΠΎΠ΄ΠΈΠΎΠ΄Ρ ΠΏΠΎΠ΄ΡΠ²Π΅ΡΠΊΠΈ Π΄Π»Ρ Π»ΡΡΡΠ΅ Π²ΠΈΠ΄ΠΈΠΌΠΎΡΡΠΈ ΡΠ°ΡΠΏΠΎΠ»ΠΎΠΆΠ΅Π½ΠΈΡ ΠΊΠ»Π°Π²ΠΈΡ Π² ΡΠ΅ΠΌΠ½ΠΎΡΠ΅
Π Π°Π·Π»ΠΈΡΠ½ΡΠ΅ ΡΡΠΌΠ±Π»Π΅ΡΡ ΠΏΠ΅ΡΠ΅ΠΊΠ»ΡΡΠ°ΡΠ΅Π»Ρ ΠΊΠΎΠ½ΡΡΠΎΠ»ΠΈΡΡΡΡ ΡΠ°Π·Π½ΡΠ΅ ΡΠ΅ΠΏΠΈ ΠΎΡΠ²Π΅ΡΠΈΡΠ΅Π»ΡΠ½ΡΡ ΠΏΡΠΈΠ±ΠΎΡΠΎΠ², ΠΏΠΎΡΡΠΎΠΌΡ ΠΊΠΎΠ½ΠΊΡΠ΅ΡΠ½ΠΎ ΠΠΠ ΠΏΡΠ΅Π΄Π½Π°Π·Π½Π°ΡΠ΅Π½Ρ Π΄Π»Ρ Π»ΡΡΡΡ ΠΈΠ»ΠΈ ΠΏΠ»Π°ΡΠΎΠ½ΠΎΠ² Ρ Π΄Π²ΡΠΌΡ ΡΠ»Π΅ΠΊΡΡΠΎΠΊΠΎΠ½ΡΡΡΠ°ΠΌΠΈ.
Π‘ ΡΠ²Π΅Π»ΠΈΡΠ΅Π½ΠΈΠ΅ΠΌ ΡΠΎΡΠ΅ΠΊ ΠΊΠΎΠ½ΡΡΠΎΠ»Ρ ΠΎΡΠ²Π΅ΡΠ΅Π½ΠΈΡ ΡΠ΅Π·ΠΊΠΎ Π²ΠΎΠ·ΡΠ°ΡΡΠ°Π΅Ρ ΠΊΠΎΠ»ΠΈΡΠ΅ΡΡΠ²ΠΎ ΡΡΠ°ΡΡΠ²ΡΡΡΠΈΡ Π² ΡΡ Π΅ΠΌΠ΅ ΠΏΡΠΎΠ²ΠΎΠ΄ΠΎΠ². ΠΠ·-Π·Π° ΡΡΠΎΠ³ΠΎ Π² Π΄ΠΎΠΌΠ°ΡΠ½Π΅ΠΉ ΡΠ°Π·Π²ΠΎΠ΄ΠΊΠ΅ ΠΏΡΠ΅ΠΈΠΌΡΡΠ΅ΡΡΠ²Π΅Π½Π½ΠΎ ΠΈΡΠΏΠΎΠ»ΡΠ·ΡΠ΅ΡΡΡ Π΄Π²Π° ΠΈΠ»ΠΈ ΡΡΠΈ ΠΏΡΠΎΡ ΠΎΠ΄Π½ΡΡ Π²ΡΠΊΠ»ΡΡΠ°ΡΠ΅Π»Ρ Π½Π° ΠΎΠ΄ΠΈΠ½ ΡΠ²Π΅ΡΠΈΠ»ΡΠ½ΠΈΠΊ.
ΠΠΎ ΠΈΠ½ΡΠ΅ΡΡΠ΅ΠΉΡΡ ΠΠ ΠΌΠΎΠΆΠ½ΠΎ ΡΠ°Π·Π΄Π΅Π»ΠΈΡΡ Π½Π°:
- ΠΌΠ΅Ρ Π°Π½ΠΈΡΠ΅ΡΠΊΠΈΠ΅;
- ΡΠ΅Π½ΡΠΎΡΠ½ΡΠ΅;
- Π΄ΠΈΡΡΠ°Π½ΡΠΈΠΎΠ½Π½ΡΠ΅.
ΠΠΎΡΠ»Π΅Π΄Π½ΠΈΠ΅ ΡΠ΅Π΄ΠΊΠΎ ΠΈΡΠΏΠΎΠ»ΡΠ·ΡΡΡΡΡ ΠΈΠ·-Π·Π° Π½Π΅ΠΏΡΠ°ΠΊΡΠΈΡΠ½ΠΎΡΡΠΈ, Π½ΠΎ Π² ΠΌΠ°Π³Π°Π·ΠΈΠ½Π°Ρ ΠΈΡ Π²ΡΡΡΠ΅ΡΠΈΡΡ ΠΌΠΎΠΆΠ½ΠΎ. Π‘Π΅Π½ΡΠΎΡΠ½ΡΠ΅ ΠΏΠ΅ΡΠ΅ΠΊΠ»ΡΡΠ°ΡΠ΅Π»ΠΈ Ρ ΠΎΡΠΎΡΠΈ ΡΠ΅ΠΌ, ΡΡΠΎ Π»ΡΠ±ΠΎΠ΅ ΠΏΡΠΈΠΊΠΎΡΠ½ΠΎΠ²Π΅Π½ΠΈΠ΅ ΠΊ Π½ΠΈΠΌ Π²Π΅Π΄Π΅Ρ ΠΊ ΠΏΠΎΠΎΡΠ΅ΡΠ΅Π΄Π½ΠΎΠΌΡ Π²ΠΊΠ»ΡΡΠ΅Π½ΠΈΡ ΠΈΠ»ΠΈ Π²ΡΠΊΠ»ΡΡΠ΅Π½ΠΈΡ ΡΠ²Π΅ΡΠ°. ΠΠ΅Ρ Π°Π½ΠΈΡΠ΅ΡΠΊΠΈΠ΅ ΠΆΠ΅ ΠΊΠ»Π°Π²ΠΈΡΠΈ ΠΏΡΠΈΠ²ΡΡΠ½Π΅Π΅ Π΄Π»Ρ ΡΠ΅Π»ΠΎΠ²Π΅ΠΊΠ° ΠΈ ΠΏΠΎΠ·Π²ΠΎΠ»ΡΡΡ ΡΠ°ΠΊΡΠΈΠ»ΡΠ½ΠΎ ΠΏΡΠΎΡΡΠ²ΡΡΠ²ΠΎΠ²Π°ΡΡ ΠΈΠ·ΠΌΠ΅Π½Π΅Π½ΠΈΠ΅ ΠΏΠΎΠ»ΠΎΠΆΠ΅Π½ΠΈΡ ΡΡΠΌΠ±Π»Π΅ΡΠ°.


ΠΠ° Π·Π°Π΄Π½Π΅ΠΉ ΠΏΠ°Π½Π΅Π»ΠΈ ΠΏΡΠΎΡ ΠΎΠ΄Π½ΠΎΠ³ΠΎ Π²ΡΠΊΠ»ΡΡΠ°ΡΠ΅Π»Ρ ΡΠ°Π·ΠΌΠ΅ΡΠ΅Π½Π° ΡΡ Π΅ΠΌΠ° ΠΏΠΎΠ΄ΠΊΠ»ΡΡΠ΅Π½ΠΈΡ ΠΏΡΠΎΠ²ΠΎΠ΄ΠΎΠ², ΠΊΠΎΡΠΎΡΠ°Ρ ΠΏΠΎΠ·Π²ΠΎΠ»ΡΠ΅Ρ Π½Π΅ Π·Π°ΠΏΡΡΠ°ΡΡΡΡ ΠΈ ΠΏΡΠΈΡΠΎΠ΅Π΄ΠΈΠ½ΠΈΡΡ ΠΈΡ ΠΏΡΠ°Π²ΠΈΠ»ΡΠ½ΠΎ
ΠΠΈΠ·ΡΠ°Π»ΡΠ½ΠΎΠ΅ ΠΈΡΠΏΠΎΠ»Π½Π΅Π½ΠΈΠ΅ ΠΠΠ ΠΌΠΎΠΆΠ΅Ρ Π±ΡΡΡ ΡΠ°ΠΌΡΠΌ ΡΠ°Π·Π½ΠΎΠΎΠ±ΡΠ°Π·Π½ΡΠΌ. Π ΠΌΠ°Π³Π°Π·ΠΈΠ½Π°Ρ ΡΠ»Π΅ΠΊΡΡΠΎΠΎΠ±ΠΎΡΡΠ΄ΠΎΠ²Π°Π½ΠΈΡ ΠΌΠΎΠΆΠ½ΠΎ Π²ΡΠ±ΡΠ°ΡΡ ΠΏΡΠΎΡ ΠΎΠ΄Π½ΡΠ΅ Π²ΡΠΊΠ»ΡΡΠ°ΡΠ΅Π»ΠΈ Π½ΡΠΆΠ½ΠΎΠ³ΠΎ ΡΠ²Π΅ΡΠ°, ΡΠΎΡΠΌΡ ΠΈ Π΄ΠΈΠ·Π°ΠΉΠ½Π°. ΠΠ½Π΅ΡΠ½ΠΈΠ΅ ΠΏΠ°ΡΠ°ΠΌΠ΅ΡΡΡ ΡΡΡΡΠΎΠΉΡΡΠ²Π° Π½Π° Π΅Π³ΠΎ ΡΡΠ½ΠΊΡΠΈΠΎΠ½Π°Π»ΡΠ½ΠΎΡΡΡ Π½Π΅ Π²Π»ΠΈΡΡΡ.
ΠΠ΅ΡΡΠ° ΠΏΡΠ΅ΠΈΠΌΡΡΠ΅ΡΡΠ²Π΅Π½Π½ΠΎΠ³ΠΎ ΡΠ°Π·ΠΌΠ΅ΡΠ΅Π½ΠΈΡ
ΠΡΠΎΡ ΠΎΠ΄Π½ΡΠ΅ Π²ΡΠΊΠ»ΡΡΠ°ΡΠ΅Π»ΠΈ ΡΡΡΠ°Π½Π°Π²Π»ΠΈΠ²Π°ΡΡΡΡ Π² Π»ΡΠ±ΡΡ Π΄ΠΎΡΡΡΠΏΠ½ΡΡ Π΄Π»Ρ ΡΡΠΊ ΠΌΠ΅ΡΡΠ°Ρ . ΠΠ΅ ΠΎΠ±ΡΠ·Π°ΡΠ΅Π»ΡΠ½ΠΎ ΠΈΡΠΏΠΎΠ»ΡΠ·ΠΎΠ²Π°ΡΡ ΠΏΠΎΡΡΠΎΡΠ½Π½ΠΎ ΠΎΠ±Π° ΡΡΡΡΠΎΠΉΡΡΠ²Π° Π΄Π»Ρ ΠΊΠΎΠ½ΡΡΠΎΠ»Ρ Π·Π° ΠΎΡΠ²Π΅ΡΠ΅Π½Π½ΠΎΡΡΡΡ. ΠΡΠ½ΠΎΠ²Π½ΡΠΌ ΠΌΠΎΠΆΠ΅Ρ Π±ΡΡΡ ΠΎΠ΄ΠΈΠ½ Π²ΡΠΊΠ»ΡΡΠ°ΡΠ΅Π»Ρ, Π° Π²ΡΠΎΡΠΎΠΉ ΠΈΡΠΏΠΎΠ»ΡΠ·ΠΎΠ²Π°ΡΡΡΡ Π»ΠΈΡΡ ΠΏΡΠΈ Π½Π΅ΠΎΠ±Ρ ΠΎΠ΄ΠΈΠΌΠΎΡΡΠΈ.


ΠΡΠ»ΠΈ ΠΏΡΠΎΠ²ΠΎΠ΄Π° ΠΎΠ±ΡΡΠ½ΡΡ Π²ΡΠΊΠ»ΡΡΠ°ΡΠ΅Π»Π΅ΠΉ Π±ΡΠ»ΠΈ ΠΏΡΠΎΠ»ΠΎΠΆΠ΅Π½Ρ Π² Π³ΠΎΡΡΠ΅, ΡΠΎ Π΅ΡΡΡ Π²ΠΎΠ·ΠΌΠΎΠΆΠ½ΠΎΡΡΡ Π·Π°ΠΌΠ΅Π½ΠΈΡΡ ΠΈΡ Π½Π° ΠΏΡΠΎΡ ΠΎΠ΄Π½ΡΠ΅ Π±Π΅Π· ΠΏΠΎΠ²ΡΠ΅ΠΆΠ΄Π΅Π½ΠΈΡ ΡΡΠ΅Π½
ΠΡΠ΅ΠΈΠΌΡΡΠ΅ΡΡΠ²Π΅Π½Π½ΠΎ ΠΠΠ ΡΡΡΠ°Π½Π°Π²Π»ΠΈΠ²Π°ΡΡΡΡ Π² ΡΠ°ΠΊΠΈΡ ΠΌΠ΅ΡΡΠ°Ρ :
- Π ΠΏΡΠΎΡΠΈΠ²ΠΎΠΏΠΎΠ»ΠΎΠΆΠ½ΡΡ ΠΊΠΎΠ½ΡΠ°Ρ Π΄Π»ΠΈΠ½Π½ΠΎΠ³ΠΎ ΠΊΠΎΡΠΈΠ΄ΠΎΡΠ°. ΠΡΠ»ΠΈ ΠΏΠΎΡΡΠ΅Π΄ΠΈ Π΅ΡΡΡ Π΄ΠΎΠΏΠΎΠ»Π½ΠΈΡΠ΅Π»ΡΠ½Π°Ρ Π΄Π²Π΅ΡΡ, ΡΠΎ ΠΎΠΊΠΎΠ»ΠΎ Π½Π΅Ρ ΡΠ°ΠΊΠΆΠ΅ ΠΌΠΎΠΆΠ½ΠΎ ΡΠ°Π·ΠΌΠ΅ΡΡΠΈΡΡ ΠΊΠΎΠ½ΡΠ΅Π²ΠΎΠΉ Π²ΡΠΊΠ»ΡΡΠ°ΡΠ΅Π»Ρ.
- Π Π±ΠΎΠ»ΡΡΠΈΡ ΡΠΏΠ°Π»ΡΠ½ΡΡ . ΠΠ΄ΠΈΠ½ ΠΠΠ ΠΌΠΎΠΆΠ΅Ρ ΡΠ°Π·ΠΌΠ΅ΡΠ°ΡΡΡΡ ΠΊΠ»Π°ΡΡΠΈΡΠ΅ΡΠΊΠΈ Π½Π° ΡΡΠ΅Π½Π΅ ΠΎΠΊΠΎΠ»ΠΎ Π΄Π²Π΅ΡΠΈ, Π° Π΄ΡΡΠ³ΠΎΠΉ β Ρ ΠΊΡΠΎΠ²Π°ΡΠΈ.
- ΠΠ° Π»Π΅ΡΡΠ½ΠΈΡΠ½ΡΡ ΠΌΠ°ΡΡΠ°Ρ .
- ΠΠ° ΡΡΠΎΠΏΠΈΠ½ΠΊΠ°Ρ ΠΈ Π΄ΠΎΡΠΎΠΆΠΊΠ°Ρ Π΄ΠΎΠΌΠΎΠ², ΠΊΠΎΡΡΠ΅Π΄ΠΆΠ΅ΠΉ, Π΄Π°Ρ. Π£Π΄ΠΎΠ±Π½ΠΎ Π²ΡΠΉΡΠΈ Π²Π΅ΡΠ΅ΡΠΎΠΌ ΠΈΠ· Π΄ΠΎΠΌΠ°, ΠΏΡΠΎΠΉΡΠΈΡΡ ΠΏΠΎ ΠΎΡΠ²Π΅ΡΠ΅Π½Π½ΠΎΠΉ Π°Π»Π΅Π΅ ΠΈ Π²ΡΠΊΠ»ΡΡΠΈΡΡ ΡΠ²Π΅Ρ ΠΎΠΊΠΎΠ»ΠΎ Π²Ρ ΠΎΠ΄Π½ΠΎΠΉ ΠΊΠ°Π»ΠΈΡΠΊΠΈ.
- Π Π±ΠΎΠ»ΡΡΠΈΡ Π·Π°Π»Π°Ρ , ΠΈΠΌΠ΅ΡΡΠΈΡ Π½Π΅ΡΠΊΠΎΠ»ΡΠΊΠΎ Π²Ρ ΠΎΠ΄Π½ΡΡ Π΄Π²Π΅ΡΠ΅ΠΉ Π½Π° ΠΏΡΠΎΡΠΈΠ²ΠΎΠΏΠΎΠ»ΠΎΠΆΠ½ΡΡ ΡΡΠΎΡΠΎΠ½Π°Ρ .
ΠΡΠΎΡ ΠΎΠ΄Π½ΠΎΠΉ Π²ΡΠΊΠ»ΡΡΠ°ΡΠ΅Π»Ρ ΠΎΠ΄Π½ΠΎΠ²ΡΠ΅ΠΌΠ΅Π½Π½ΠΎ ΡΠΊΠΎΠ½ΠΎΠΌΠΈΡ ΡΠ»Π΅ΠΊΡΡΠΎΡΠ½Π΅ΡΠ³ΠΈΡ ΠΈ ΠΎΠ±Π΅ΡΠΏΠ΅ΡΠΈΠ²Π°Π΅Ρ Π±Π΅Π·ΠΎΠΏΠ°ΡΠ½ΠΎΡΡΡ ΠΏΠ΅ΡΠ΅Π΄Π²ΠΈΠΆΠ΅Π½ΠΈΡ Π»ΡΠ΄Π΅ΠΉ. ΠΠ΄ΠΈΠ½ΡΡΠ²Π΅Π½Π½ΡΠΌ ΠΌΠΈΠ½ΡΡΠΎΠΌ ΡΡΠΎΠ³ΠΎ ΡΡΡΡΠΎΠΉΡΡΠ²Π° ΡΠ²Π»ΡΠ΅ΡΡΡ ΠΏΠΎΠ²ΡΡΠ΅Π½Π½Π°Ρ ΡΠ»ΠΎΠΆΠ½ΠΎΡΡΡ ΠΈ Π·Π°ΡΡΠ°ΡΠ½ΠΎΡΡΡ ΠΏΠ΅ΡΠ²ΠΎΠ½Π°ΡΠ°Π»ΡΠ½ΠΎΠ³ΠΎ ΠΌΠΎΠ½ΡΠ°ΠΆΠ°.
Π£ΡΡΡΠΎΠΉΡΡΠ²ΠΎ ΠΈ ΡΠ°Π±ΠΎΡΠ°Ρ ΡΡ Π΅ΠΌΠ° ΠΠΠ
ΠΡΠΎΡ ΠΎΠ΄Π½ΠΎΠΉ Π²ΡΠΊΠ»ΡΡΠ°ΡΠ΅Π»Ρ Π²Π΅ΡΠ½Π΅Π΅ Π½Π°Π·ΡΠ²Π°ΡΡ ΠΏΠ΅ΡΠ΅ΠΊΠ»ΡΡΠ°ΡΠ΅Π»Π΅ΠΌ, ΠΏΠΎΡΠΎΠΌΡ ΡΡΠΎ ΠΎΠ½ Π½Π΅ ΠΈΠΌΠ΅Π΅Ρ ΠΎΠΏΡΠ΅Π΄Π΅Π»Π΅Π½Π½ΠΎΠ³ΠΎ ΠΏΠΎΠ»ΠΎΠΆΠ΅Π½ΠΈΡ, ΠΏΡΠΈ ΠΊΠΎΡΠΎΡΠΎΠΌ ΠΏΠΎΠ΄Π°Π΅ΡΡΡ Π½Π°ΠΏΡΡΠΆΠ΅Π½ΠΈΠ΅ ΠΊ ΠΎΡΠ²Π΅ΡΠΈΡΠ΅Π»ΡΠ½ΠΎΠΌΡ ΠΏΡΠΈΠ±ΠΎΡΡ. ΠΠ°ΡΠΊΠΈΡΠΎΠ²ΠΊΠ° ΠΊΠ»Π°Π²ΠΈΡ Π½Π΅ ΠΈΠΌΠ΅Π΅Ρ ΡΡΠ°Π½Π΄Π°ΡΡΠ½ΡΡ Π½Π°Π΄ΠΏΠΈΡΠ΅ΠΉ Β«Π²ΠΊΠ»Β»/Β«Π²ΡΠΊΠ»Β» ΠΈΠ»ΠΈ Π·Π½Π°ΡΠΊΠΎΠ² Π² Π²ΠΈΠ΄Π΅ ΠΏΠ°Π»ΠΎΡΠΊΠΈ ΠΈ ΠΎΠ²Π°Π»Π°. ΠΠ±ΡΡΠ½ΠΎ Π½Π° ΠΏΠ΅ΡΠ΅ΠΊΠ»ΡΡΠ°ΡΠ΅Π»Π΅ ΠΈΠΌΠ΅ΡΡΡΡ Π»ΠΈΡΡ Π΄Π²Π΅ ΡΠ°Π·Π½ΠΎΠ½Π°ΠΏΡΠ°Π²Π»Π΅Π½Π½ΡΠ΅ ΡΡΡΠ΅Π»ΠΎΡΠΊΠΈ, ΠΊΠΎΡΠΎΡΡΠ΅ ΡΠ²ΠΈΠ΄Π΅ΡΠ΅Π»ΡΡΡΠ²ΡΡΡ ΠΎ Π΄Π²ΠΎΠΉΠ½ΠΎΠΌ ΠΏΡΠ΅Π΄Π½Π°Π·Π½Π°ΡΠ΅Π½ΠΈΠΈ ΡΡΠΌΠ±Π»Π΅ΡΠ°.


ΠΡΠ»ΠΈ Π΅ΡΡΡ ΡΠΎΠΌΠ½Π΅Π½ΠΈΡ Π² ΠΏΡΠ°Π²ΠΈΠ»ΡΠ½ΠΎΡΡΠΈ ΠΏΠΎΡΡΡΠΎΠ΅Π½ΠΈΡ ΡΠ»Π΅ΠΊΡΡΠΈΡΠ΅ΡΠΊΠΈΡ ΡΠ΅ΠΏΠ΅ΠΉ, ΠΈΡ ΠΌΠΎΠΆΠ½ΠΎ ΠΏΡΠΎΠ²Π΅ΡΠΈΡΡ ΠΌΡΠ»ΡΡΠΈΠΌΠ΅ΡΡΠΎΠΌ, ΠΏΠΎΠ΄ΡΠΎΠ΅Π΄ΠΈΠ½ΠΈΠ² ΠΊ Π²Ρ ΠΎΠ΄Ρ Π² ΡΠ°ΡΠΏΡΠ΅Π΄ΠΊΠΎΡΠΎΠ±ΠΊΡ ΠΎΠ±ΡΡΠ½ΡΡ Π±Π°ΡΠ°ΡΠ΅ΠΉΠΊΡ
Π ΠΎΡΠ»ΠΈΡΠΈΠ΅ ΠΎΡ ΡΡΠ°Π½Π΄Π°ΡΡΠ½ΠΎΠ³ΠΎ , ΠΈΠΌΠ΅ΡΡΠ΅Π³ΠΎ ΠΎΠ΄ΠΈΠ½ Π²Ρ ΠΎΠ΄ ΠΈ Π΄Π²Π° Π²ΡΡ ΠΎΠ΄Π°, ΠΠΠ ΡΠ²Π»ΡΠ΅ΡΡΡ ΡΠΈΠΌΠ±ΠΈΠΎΠ·ΠΎΠΌ Π΄Π²ΡΡ Π½Π΅Π·Π°Π²ΠΈΡΠΈΠΌΡΡ ΠΎΠ΄Π½ΠΎΠΊΠ»Π°Π²ΠΈΡΠ½ΡΡ ΡΡ Π΅ΠΌ, ΡΠ°ΡΠΏΠΎΠ»ΠΎΠΆΠ΅Π½Π½ΡΡ Π² ΠΎΠ΄Π½ΠΎΠΌ ΠΊΠΎΡΠΏΡΡΠ΅. ΠΠ²ΠΎΠΉΠ½ΠΎΠΉ ΠΏΡΠΎΡ ΠΎΠ΄Π½ΠΎΠΉ ΠΏΠ΅ΡΠ΅ΠΊΠ»ΡΡΠ°ΡΠ΅Π»Ρ ΠΎΠ±Π΅ΡΠΏΠ΅ΡΠΈΠ²Π°Π΅Ρ ΡΠ°Π·Π΄Π΅Π»ΡΠ½ΡΠΉ ΠΊΠΎΠ½ΡΡΠΎΠ»Ρ Π½Π°Π΄ Π΄Π²ΡΠΌΡ Π»ΠΈΠ½ΠΈΡΠΌΠΈ ΠΎΡΠ²Π΅ΡΠ΅Π½ΠΈΡ. ΠΠ°ΠΆΠ΄Π°Ρ ΡΠ»Π΅ΠΊΡΡΠΈΡΠ΅ΡΠΊΠ°Ρ ΡΠ΅ΠΏΡ ΠΌΠΎΠΆΠ΅Ρ Π±ΡΡΡ Π·Π°ΠΌΠΊΠ½ΡΡΠ° Π½Π΅Π·Π°Π²ΠΈΡΠΈΠΌΠΎ Ρ Π»ΡΠ±ΠΎΠ³ΠΎ ΠΈΠ· 2-3 ΡΡΡΡΠΎΠΉΡΡΠ².
Π‘Ρ Π΅ΠΌΡ ΡΠ°Π±ΠΎΡΡ ΠΠΠ Ρ ΡΠ°Π·ΠΌΠ΅ΡΠ΅Π½ΠΈΠ΅ΠΌ Π² Π΄Π²ΡΡ ΠΌΠ΅ΡΡΠ°Ρ ΡΠ΄ΠΎΠ±Π½ΠΎ ΡΠ°ΡΡΠΌΠ°ΡΡΠΈΠ²Π°ΡΡ Π½Π° ΠΏΡΠΈΠΌΠ΅ΡΠ΅ ΠΎΠ΄Π½ΠΎΠΉ ΠΏΠ°ΡΡ ΡΡΠΌΠ±Π»Π΅ΡΠΎΠ². Π Π²ΡΠΊΠ»ΡΡΠ°ΡΠ΅Π»Ρ ΠΎΡ ΡΠ°ΡΠΏΡΠ΅Π΄Π΅Π»ΠΈΡΠ΅Π»ΡΠ½ΠΎΠΉ ΠΊΠΎΡΠΎΠ±ΠΊΠΈ ΠΏΠΎΠ΄Ρ ΠΎΠ΄ΠΈΡ ΠΎΠ΄ΠΈΠ½ ΠΏΠΈΡΠ°ΡΡΠΈΠΉ ΠΏΡΠΎΠ²ΠΎΠ΄, Π° Π²ΡΡ ΠΎΠ΄ΠΈΡ ΠΈΠ· Π½Π΅Π³ΠΎ Π΄Π²Π°. Π Π·Π°Π²ΠΈΡΠΈΠΌΠΎΡΡΠΈ ΠΎΡ ΠΏΠΎΠ»ΠΎΠΆΠ΅Π½ΠΈΡ ΠΊΠ»Π°Π²ΠΈΡΠΈ, ΠΏΠΎΠ΄ Π½Π°ΠΏΡΡΠΆΠ΅Π½ΠΈΠ΅ΠΌ ΠΎΠ±ΡΠ·Π°ΡΠ΅Π»ΡΠ½ΠΎ ΠΎΠΊΠ°Π·ΡΠ²Π°Π΅ΡΡΡ ΠΊΠ°ΠΊΠ°Ρ-ΡΠΎ ΠΈΠ· ΠΆΠΈΠ». ΠΠ±Π° ΠΏΡΠΎΠ²ΠΎΠ΄Π° ΠΏΠΎΠ΄Ρ ΠΎΠ΄ΡΡ ΠΊΠΎ Π²ΡΠΎΡΠΎΠΌΡ ΠΏΠ΅ΡΠ΅ΠΊΠ»ΡΡΠ°ΡΠ΅Π»Ρ, Π° Π²ΡΡ ΠΎΠ΄ΠΈΡ ΠΎΡ Π½Π΅Π³ΠΎ ΠΊ ΠΎΡΠ²Π΅ΡΠΈΡΠ΅Π»ΡΠ½ΠΎΠΌΡ ΠΏΡΠΈΠ±ΠΎΡΡ ΡΠΆΠ΅ ΠΎΠ΄ΠΈΠ½.
Π’Π°ΠΊΠΈΠΌ ΠΎΠ±ΡΠ°Π·ΠΎΠΌ, ΠΏΠ΅ΡΠ΅ΠΊΠ»ΡΡΠ΅Π½ΠΈΠ΅ Π»ΡΠ±ΠΎΠΉ ΠΊΠ»Π°Π²ΠΈΡΠΈ ΠΏΡΠΈΠ²ΠΎΠ΄ΠΈΡ ΠΊ ΡΠ°Π·ΠΌΡΠΊΠ°Π½ΠΈΡ ΠΎΠ΄Π½ΠΎΠΉ ΡΠ΅ΠΏΠΈ ΠΈ Π·Π°ΠΌΡΠΊΠ°Π½ΠΈΡ Π΄ΡΡΠ³ΠΎΠΉ. Π ΡΠ΅Π·ΡΠ»ΡΡΠ°ΡΠ΅ ΡΡΠΎΠ³ΠΎ Π΄Π΅ΠΉΡΡΠ²ΠΈΡ Π²ΡΠΊΠ»ΡΡΠ΅Π½Π½ΡΠΉ ΡΠ²Π΅Ρ Π·Π°ΠΆΠΈΠ³Π°Π΅ΡΡΡ, Π° Π²ΠΊΠ»ΡΡΠ΅Π½Π½ΡΠΉ ΡΡΡ Π½Π΅Ρ.


Π‘Π»ΠΎΠΆΠ½ΠΎΡΡΡ ΡΠ»Π΅ΠΊΡΡΠΈΡΠ΅ΡΠΊΠΎΠΉ ΡΡ Π΅ΠΌΡ ΠΏΡΠΎΡ ΠΎΠ΄Π½ΠΎΠ³ΠΎ Π²ΡΠΊΠ»ΡΡΠ°ΡΠ΅Π»Ρ Π½Π΅ Π²Π»ΠΈΡΠ΅Ρ Π½Π° Π΅Ρ Π½Π°Π΄Π΅ΠΆΠ½ΠΎΡΡΡ. ΠΠ΅ΡΠΎΡΡΠ½ΠΎΡΡΡ ΠΏΠΎΠ»ΠΎΠΌΠΊΠΈ ΡΠ°ΠΊΠΎΠΉ ΡΠΈΡΡΠ΅ΠΌΡ ΠΏΡΠΈ ΡΠΎΠ±Π»ΡΠ΄Π΅Π½ΠΈΠΈ ΡΠ΅Ρ Π½ΠΈΠΊΠΈ Π±Π΅Π·ΠΎΠΏΠ°ΡΠ½ΠΎΡΡΠΈ ΠΌΠΈΠ½ΠΈΠΌΠ°Π»ΡΠ½Π°
ΠΡΠΈΠ²Π΅Π΄Π΅Π½Π½ΡΠΉ ΠΏΡΠΈΠΌΠ΅Ρ ΠΏΠΎΠΊΠ°Π·ΡΠ²Π°Π΅Ρ, ΡΡΠΎ ΠΎΡ ΠΊΠ°ΠΆΠ΄ΠΎΠ³ΠΎ ΡΡΠΌΠ±Π»Π΅ΡΠ° ΠΊ ΡΠ°ΡΠΏΡΠ΅Π΄Π΅Π»ΠΈΡΠ΅Π»ΡΠ½ΠΎΠΉ ΠΊΠΎΡΠΎΠ±ΠΊΠ΅ Π΄ΠΎΠ»ΠΆΠ½ΠΎ ΠΈΠ΄ΡΠΈ ΠΏΠΎ ΡΡΠΈ ΠΏΡΠΎΠ²ΠΎΠ΄Π°, ΡΠΎ Π΅ΡΡΡ Π²ΡΠ΅Π³ΠΎ ΡΠ΅ΡΡΡ ΠΏΡΠΎΠ²ΠΎΠ΄ΠΎΠ² ΠΎΡ ΠΊΠ°ΠΆΠ΄ΠΎΠ³ΠΎ ΠΠΠ. Π ΠΊ ΡΠ΅Π½ΡΡΠ°Π»ΡΠ½ΠΎΠΌΡ ΠΏΠ΅ΡΠ΅Ρ ΠΎΠ΄Π½ΠΎΠΌΡ ΠΏΠ΅ΡΠ΅ΠΊΠ»ΡΡΠ°ΡΠ΅Π»Ρ ΠΏΡΠΈ ΡΡΠ΅Ρ Π·ΠΎΠ½Π½ΠΎΠΌ ΠΊΠΎΠ½ΡΡΠΎΠ»Π΅ ΠΏΠΎΠ΄Ρ ΠΎΠ΄ΠΈΡ ΡΠ΅Π»ΡΡ Π²ΠΎΡΠ΅ΠΌΡ ΠΆΠΈΠ». ΠΡΡ ΡΡΠΎ Π½Π΅ΠΎΠ±Ρ ΠΎΠ΄ΠΈΠΌΠΎ ΡΡΠΈΡΡΠ²Π°ΡΡ ΠΏΡΠΈ ΠΏΠ»Π°Π½ΠΈΡΠΎΠ²Π°Π½ΠΈΠΈ Π² Π΄ΠΎΠΌΠ΅.
ΠΠ°ΡΠΈΠ°Π½Ρ #1 β Π΄Π²ΡΡ Π·ΠΎΠ½Π½ΠΎΠ΅ ΡΠ°Π·ΠΌΠ΅ΡΠ΅Π½ΠΈΠ΅
Π£ΡΡΠ°Π½ΠΎΠ²ΠΊΡ ΠΠΠ ΠΆΠ΅Π»Π°ΡΠ΅Π»ΡΠ½ΠΎ ΠΏΡΠΎΠΈΠ·Π²ΠΎΠ΄ΠΈΡΡ ΠΏΠ΅ΡΠ΅Π΄ Π²Π½ΡΡΡΠ΅Π½Π½Π΅ΠΉ ΠΎΡΠ΄Π΅Π»ΠΊΠΎΠΉ ΠΏΠΎΠΌΠ΅ΡΠ΅Π½ΠΈΡ.
ΠΠ΅Π΄Ρ ΡΡ Π΅ΠΌΠ° ΠΌΠΎΠ½ΡΠ°ΠΆΠ° ΠΈ ΠΏΠΎΠ΄ΠΊΠ»ΡΡΠ΅Π½ΠΈΡ Π΄Π²ΡΡ ΠΊΠ»Π°Π²ΠΈΡΠ½ΠΎΠ³ΠΎ ΠΏΡΠΎΡ ΠΎΠ΄Π½ΠΎΠ³ΠΎ Π²ΡΠΊΠ»ΡΡΠ°ΡΠ΅Π»Ρ ΠΏΡΠ΅Π΄ΠΏΠΎΠ»Π°Π³Π°Π΅Ρ Π½Π°Π»ΠΈΡΠΈΠ΅ ΡΠ΅Π»ΡΡ ΡΠ΅ΡΡΡΠ΅Ρ ΡΡΡΠΎΠ±:
- ΠΠ΄Π½Π° ΠΎΡ ΠΈΡΡΠΎΡΠ½ΠΈΠΊΠ° ΡΠ»Π΅ΠΊΡΡΠΎΡΠ½Π΅ΡΠ³ΠΈΠΈ ΠΊ ΡΠ°ΡΠΏΡΠ΅Π΄Π΅Π»ΠΈΡΠ΅Π»ΡΠ½ΠΎΠΉ ΠΊΠΎΡΠΎΠ±ΠΊΠ΅.
- ΠΠ²Π΅ ΠΎΡ ΡΠ°ΡΠΏΡΠ΅Π΄ΠΊΠΎΡΠΎΠ±ΠΊΠΈ ΠΊ ΠΠ.
- ΠΠ΄Π½Π° ΠΎΡ ΠΊΠΎΡΠΎΠ±ΠΊΠΈ ΠΊ ΠΈΡΡΠΎΡΠ½ΠΈΠΊΠ°ΠΌ ΠΎΡΠ²Π΅ΡΠ΅Π½ΠΈΡ.
ΠΠΎΡΠ»Π΅ Π½Π΅ΠΎΠ±Ρ ΠΎΠ΄ΠΈΠΌΠΎ ΠΎΠΏΡΠ΅Π΄Π΅Π»ΠΈΡΡΡΡ Ρ ΠΊΠΎΠ»ΠΈΡΠ΅ΡΡΠ²ΠΎΠΌ Π½Π΅ΠΎΠ±Ρ ΠΎΠ΄ΠΈΠΌΡΡ ΠΊΠ°Π±Π΅Π»Π΅ΠΉ ΠΈ ΡΠΈΡΠ»ΠΎΠΌ ΠΆΠΈΠ» Π² Π½ΠΈΡ .


ΠΠΎΡΠ»Π΅ ΠΎΡΡΡΠΊΠ°ΡΡΡΠΈΠ²Π°Π½ΠΈΡ ΡΡΠ΅Π½ Π²Π°ΠΆΠ½ΠΎ Π·Π°ΠΏΠΎΠΌΠ½ΠΈΡΡ ΡΠ°ΡΠΏΠΎΠ»ΠΎΠΆΠ΅Π½ΠΈΠ΅ Π²ΡΠ΅Ρ ΡΠ»Π΅ΠΊΡΡΠΎΠΏΡΠΎΠ²ΠΎΠ΄ΠΎΠ², ΡΡΠΎΠ±Ρ ΠΏΡΠΈ ΠΏΡΠΎΡΠ²Π΅ΡΠ»ΠΈΠ²Π°Π½ΠΈΠΈ Π² ΡΡΠ΅Π½Π°Ρ ΠΎΡΠ²Π΅ΡΡΡΠΈΠΉ Π½Π΅ Π½Π°ΡΠΊΠ½ΡΡΡΡΡ Π½Π° Π½ΠΈΡ
ΠΠ΅ΠΆΠ΄Ρ ΡΠ°ΡΠΏΡΠ΅Π΄Π΅Π»ΠΈΡΠ΅Π»ΡΠ½ΠΎΠΉ ΠΊΠΎΡΠΎΠ±ΠΊΠΎΠΉ ΠΈ ΠΏΠ΅ΡΠ²ΡΠΌ ΠΠΠ Π½Π΅ΠΎΠ±Ρ ΠΎΠ΄ΠΈΠΌΠΎ ΠΏΡΠΎΠ»ΠΎΠΆΠΈΡΡ Π΄Π²Π° ΡΡΠ΅Ρ ΠΆΠΈΠ»ΡΠ½ΡΡ ΠΈΠ»ΠΈ ΡΡΠΈ Π΄Π²ΡΠΆΠΈΠ»ΡΠ½ΡΡ ΠΏΡΠΎΠ²ΠΎΠ΄Π°. ΠΠ²Π΅ ΠΆΠΈΠ»Ρ Π±ΡΠ΄ΡΡ ΠΈΡΠΏΠΎΠ»ΡΠ·ΠΎΠ²Π°Π½Ρ Π΄Π»Ρ ΠΏΠΎΠ΄Π²Π΅Π΄Π΅Π½ΠΈΡ Π½Π°ΠΏΡΡΠΆΠ΅Π½ΠΈΡ ΠΊ ΠΏΠ΅ΡΠ΅ΠΊΠ»ΡΡΠ°ΡΠ΅Π»Ρ, Π° ΠΎΡΡΠ°Π»ΡΠ½ΡΠ΅ ΡΠ΅ΡΡΡΠ΅ ΠΏΠΎΡΠ»Π΅Π΄ΡΡΡ ΡΠ΅ΡΠ΅Π· ΡΠ°ΡΠΏΡΠ΅Π΄ΠΊΠΎΡΠΎΠ±ΠΊΡ ΠΊΠΎ Π²ΡΠΎΡΠΎΠΌΡ ΠΏΠ΅ΡΠ΅ΠΊΠ»ΡΡΠ°ΡΡΠ΅ΠΌΡ ΡΡΡΡΠΎΠΉΡΡΠ²Ρ.
ΠΠΎ Π²ΡΠΎΡΠΎΠΌΡ ΠΠΠ Π² ΡΡΡΠΎΠ±Π΅ ΠΏΡΠΎΠΊΠ»Π°Π΄ΡΠ²Π°Π΅ΡΡΡ ΡΡΠΈ Π΄Π²ΡΡ ΠΆΠΈΠ»ΡΠ½ΡΡ ΠΏΡΠΎΠ²ΠΎΠ΄Π°. ΠΠ²Π΅ ΠΆΠΈΠ»Ρ ΠΈΠ· Π½ΠΈΡ ΠΈΠ΄ΡΡ ΠΊ ΠΎΡΠ²Π΅ΡΠΈΡΠ΅Π»ΡΠ½ΡΠΌ ΠΏΡΠΈΠ±ΠΎΡΠ°ΠΌ, Π° ΠΎΡΡΠ°Π»ΡΠ½ΡΠ΅ ΡΠ΅ΡΡΡΠ΅ β ΠΊ ΠΏΠ΅ΡΠ²ΠΎΠΌΡ ΠΏΠ΅ΡΠ΅ΠΊΠ»ΡΡΠ°ΡΠ΅Π»Ρ.
Π ΠΎΡΠ²Π΅ΡΠΈΡΠ΅Π»ΡΠ½ΡΠΌ ΠΏΡΠΈΠ±ΠΎΡΠ°ΠΌ ΠΌΠΎΠΆΠ΅Ρ ΠΏΠΎΠ΄Π²ΠΎΠ΄ΠΈΡΡΡΡ ΠΎΠ΄ΠΈΠ½ ΠΈΠ»ΠΈ Π΄Π²Π° ΠΏΡΠΎΠ²ΠΎΠ΄Π° Ρ Β«Π½ΡΠ»Π΅ΠΌΒ». ΠΠΎΠ½ΠΊΡΠ΅ΡΠ½ΠΎΠ΅ ΠΊΠΎΠ»ΠΈΡΠ΅ΡΡΠ²ΠΎ ΠΆΠΈΠ» Π·Π°Π²ΠΈΡΠΈΡ ΠΎΡ ΠΏΠΎΡΡΠ΅Π±Π»ΡΠ΅ΠΌΠΎΠΉ ΠΌΠΎΡΠ½ΠΎΡΡΠΈ ΠΈ ΡΠ΄ΠΎΠ±ΡΡΠ²Π° ΠΏΠ°ΡΠ°Π»Π»Π΅Π»ΡΠ½ΠΎΠ³ΠΎ ΠΏΠΎΠ΄ΠΊΠ»ΡΡΠ΅Π½ΠΈΡ ΡΠ²Π΅ΡΠΈΠ»ΡΠ½ΠΈΠΊΠΎΠ². Π ΡΠ°ΠΌΠΎΠΉ ΡΠ°ΡΠΏΡΠ΅Π΄Π΅Π»ΠΈΡΠ΅Π»ΡΠ½ΠΎΠΉ ΠΊΠΎΡΠΎΠ±ΠΊΠ΅ ΠΏΠΎΠ΄Ρ ΠΎΠ΄ΠΈΡ ΠΎΠ±ΡΡΠ½ΡΠΉ Π΄Π²ΡΠΆΠΈΠ»ΡΠ½ΡΠΉ ΠΏΠΈΡΠ°ΡΡΠΈΠΉ ΠΏΡΠΎΠ²ΠΎΠ΄.
ΠΡΠ½ΠΎΠ²Π½ΠΎΠΉ Π·Π°Π΄Π°ΡΠ΅ΠΉ ΠΏΡΠΈ ΠΌΠΎΠ½ΡΠ°ΠΆΠ΅ ΠΠ ΡΠ²Π»ΡΠ΅ΡΡΡ ΠΏΡΠ°Π²ΠΈΠ»ΡΠ½ΠΎΠ΅ ΠΏΠΎΠ΄ΠΊΠ»ΡΡΠ΅Π½ΠΈΠ΅ ΠΊΠ°Π±Π΅Π»Π΅ΠΉ Π² ΡΠ°ΡΠΏΡΠ΅Π΄Π΅Π»ΠΈΡΠ΅Π»ΡΠ½ΠΎΠΉ ΠΊΠΎΡΠΎΠ±ΠΊΠ΅. ΠΠ½Π° Π΄ΠΎΠ»ΠΆΠ½Π° Π±ΡΡΡ Π΄ΠΎΡΡΠ°ΡΠΎΡΠ½ΠΎΠ³ΠΎ ΡΠ°Π·ΠΌΠ΅ΡΠ°, ΡΡΠΎΠ±Ρ Π²ΠΌΠ΅ΡΠ°ΡΡ ΠΌΠΈΠ½ΠΈΠΌΡΠΌ 16 ΠΏΡΠΎΠ²ΠΎΠ΄ΠΎΠ². ΠΡΠ»ΠΈ Π΄Π΅Π»Π°ΡΡ ΡΠ°Π±ΠΎΡΡ ΠΌΠ΅Π΄Π»Π΅Π½Π½ΠΎ ΠΈ ΠΏΡΠΎΠ·Π²Π°Π½ΠΈΠ²Π°ΡΡ Π²ΡΠ΅ ΡΠΎΠ΅Π΄ΠΈΠ½Π΅Π½ΠΈΡ ΠΌΡΠ»ΡΡΠΈΠΌΠ΅ΡΡΠΎΠΌ, ΡΠΎ Π² ΠΈΡΠΎΠ³Π΅ ΠΏΠΎΠ»ΡΡΠΈΡΡΡΡ ΡΠ°Π±ΠΎΡΠΎΡΠΏΠΎΡΠΎΠ±Π½Π°Ρ ΡΠ»Π΅ΠΊΡΡΠΈΡΠ΅ΡΠΊΠ°Ρ ΡΡ Π΅ΠΌΠ°.
ΠΠ°ΡΠΈΠ°Π½Ρ #2 β ΡΡΠ΅Ρ Π·ΠΎΠ½Π½ΠΎΠ΅ ΡΠ°Π·ΠΌΠ΅ΡΠ΅Π½ΠΈΠ΅
ΠΠ΅Π·Π°Π²ΠΈΡΠΈΠΌΡΠΉ ΡΡΠ΅Ρ Π·ΠΎΠ½Π½ΡΠΉ ΠΊΠΎΠ½ΡΡΠΎΠ»Ρ Π΄Π²ΡΡ ΡΠ΅ΠΏΠ΅ΠΉ ΠΎΡΠ²Π΅ΡΠ΅Π½ΠΈΡ ΠΎΡΠ»ΠΈΡΠ°Π΅ΡΡΡ ΠΎΡ Π²ΡΡΠ΅ΡΠ°ΡΡΠΌΠΎΡΡΠ΅Π½Π½ΠΎΠ³ΠΎ Π΄Π²ΡΡ Π·ΠΎΠ½Π½ΠΎΠ³ΠΎ Π½Π°Π»ΠΈΡΠΈΠ΅ΠΌ ΡΠΏΠ΅ΡΠΈΠ°Π»ΡΠ½ΠΎΠ³ΠΎ ΠΏΠ΅ΡΠ΅ΠΊΡΠ΅ΡΡΠ½ΠΎΠ³ΠΎ ΠΏΠ΅ΡΠ΅ΠΊΠ»ΡΡΠ°ΡΠ΅Π»Ρ. ΠΠ½ ΡΠ°Π·ΠΌΠ΅ΡΠ°Π΅ΡΡΡ ΠΈΡΠΊΠ»ΡΡΠΈΡΠ΅Π»ΡΠ½ΠΎ Π² ΡΠ΅ΡΠ΅Π΄ΠΈΠ½Π΅ ΡΠ»Π΅ΠΊΡΡΠΈΡΠ΅ΡΠΊΠΎΠΉ ΡΡ Π΅ΠΌΡ, Ρ ΠΎΡΡ ΠΈ ΠΈΠΌΠ΅Π΅Ρ ΡΡ ΠΆΠ΅ ΡΡΠ½ΠΊΡΠΈΠΎΠ½Π°Π»ΡΠ½ΠΎΡΡΡ, ΡΡΠΎ ΠΈ Π΄Π²Π° Π΄ΡΡΠ³ΠΈΡ ΠΠΠ.


Π§ΡΠΎΠ±Ρ ΠΌΠ½ΠΎΠ³ΠΎΡΡΠΎΠ²Π½Π΅Π²Π°Ρ ΠΏΡΠΎΠ²ΠΎΠ΄ΠΊΠ° Π½Π΅ ΠΌΠ΅ΡΠ°Π»Π° Π΄Π°Π»ΡΠ½Π΅ΠΉΡΠ΅ΠΌΡ ΡΠ΅ΠΌΠΎΠ½ΡΡ, Π΅Ρ ΡΡΠ°ΡΠ°ΡΡΡΡ Π²Π΅ΡΡΠΈ Π½Π° ΡΠ°ΡΡΡΠΎΡΠ½ΠΈΠΈ 15-20 ΡΠΌ Π½ΠΈΠΆΠ΅ ΡΡΠΎΠ²Π½Ρ ΠΏΠΎΡΠΎΠ»ΠΊΠ°
ΠΠ²ΠΎΠΉΠ½ΠΎΠΉ ΠΏΠ΅ΡΠ΅ΠΊΡΠ΅ΡΡΠ½ΡΠΉ ΠΏΠ΅ΡΠ΅ΠΊΠ»ΡΡΠ°ΡΠ΅Π»Ρ ΠΈΠΌΠ΅Π΅Ρ Π½Π΅ΠΎΠ±ΡΡΠ½ΡΡ ΠΊΠΎΠ½ΡΡΡΡΠΊΡΠΈΡ, ΡΠΎΠ΄Π΅ΡΠΆΠ°ΡΡΡ ΡΡΠ°Π½Π·ΠΈΡΠ½ΡΠΉ ΠΊΠΎΠ½ΡΠ°ΠΊΡ. Π Π½Π΅ΠΌΡ Π²ΡΠ΅Π³Π΄Π° ΠΏΠΎΠ΄ΠΊΠ»ΡΡΠ΅Π½ ΠΎΠ΄ΠΈΠ½ ΠΈΠ· ΠΏΡΠΎΠ²ΠΎΠ΄ΠΎΠ², ΠΈΠ΄ΡΡΠΈΡ ΠΎΡ ΠΏΠ΅ΡΠ²ΠΎΠ³ΠΎ Π²ΡΠΊΠ»ΡΡΠ°ΡΠ΅Π»Ρ, Π½Π΅Π·Π°Π²ΠΈΡΠΈΠΌΠΎ ΠΎΡ ΠΏΠΎΠ»ΠΎΠΆΠ΅Π½ΠΈΡ ΡΡΠΌΠ±Π»Π΅ΡΠ°. ΠΠ½ Π·Π°ΠΌΡΠΊΠ°Π΅ΡΡΡ Π² ΠΎΠ±ΠΎΠΈΡ ΠΏΠΎΠ»ΠΎΠΆΠ΅Π½ΠΈΡΡ ΠΏΠ΅ΡΠ΅ΠΊΡΠ΅ΡΡΠ½ΠΎΠ³ΠΎ ΠΠΠ, ΡΡΠΎ ΠΈ ΠΎΠ±Π΅ΡΠΏΠ΅ΡΠΈΠ²Π°Π΅Ρ ΡΡΠ½ΠΊΡΠΈΠΎΠ½ΠΈΡΠΎΠ²Π°Π½ΠΈΠ΅ Π²ΡΠ΅ΠΉ ΡΠ»Π΅ΠΊΡΡΠΈΡΠ΅ΡΠΊΠΎΠΉ ΡΡ Π΅ΠΌΡ.
Π‘ΡΠ΅Π΄Π½ΠΈΠΉ ΠΏΠ΅ΡΠ΅ΠΊΡΠ΅ΡΡΠ½ΡΠΉ ΠΏΠ΅ΡΠ΅ΠΊΠ»ΡΡΠ°ΡΠ΅Π»Ρ Π½Π΅ ΡΠ²Π»ΡΠ΅ΡΡΡ Π²Π·Π°ΠΈΠΌΠΎΠ·Π°ΠΌΠ΅Π½ΡΠ΅ΠΌΡΠΌ Ρ ΠΊΡΠ°ΠΉΠ½ΠΈΠΌΠΈ ΡΡΡΡΠΎΠΉΡΡΠ²Π°ΠΌΠΈ. Π ΡΠ°ΡΡΠΌΠ°ΡΡΠΈΠ²Π°Π΅ΠΌΡΡ ΡΡ Π΅ΠΌΡ ΠΌΠΎΠΆΠ½ΠΎ Π΄ΠΎΠ±Π°Π²Π»ΡΡΡ Π±Π΅ΡΠΊΠΎΠ½Π΅ΡΠ½ΠΎΠ΅ ΠΊΠΎΠ»ΠΈΡΠ΅ΡΡΠ²ΠΎ ΡΠ°ΠΊΠΈΡ ΠΏΡΠΎΠΌΠ΅ΠΆΡΡΠΎΡΠ½ΡΡ ΠΏΡΠΈΠ±ΠΎΡΠΎΠ², ΡΠ²Π΅Π»ΠΈΡΠΈΠ²Π°Ρ ΡΠΈΡΠ»ΠΎ Π·ΠΎΠ½ ΠΊΠΎΠ½ΡΡΠΎΠ»Ρ Π²ΠΊΠ»ΡΡΠ΅Π½ΠΈΡ/ΠΎΡΠΊΠ»ΡΡΠ΅Π½ΠΈΡ ΡΠ²Π΅ΡΠ° Π² ΠΏΠΎΠΌΠ΅ΡΠ΅Π½ΠΈΠΈ. ΠΠΎ ΡΡΠ»ΠΎΠΆΠ½Π΅Π½ΠΈΠ΅ ΡΡ Π΅ΠΌΡ Π²Π»Π΅ΡΠ΅Ρ ΡΠΎΡΡ ΠΊΠΎΠ»ΠΈΡΠ΅ΡΡΠ²Π° Π½Π΅ΠΎΠ±Ρ ΠΎΠ΄ΠΈΠΌΡΡ ΠΏΡΠΎΠ²ΠΎΠ΄ΠΎΠ² ΠΈ ΡΡΡΠΎΠ± Π² ΡΡΠ΅Π½Π°Ρ , ΡΡΠΎ Π½Π΅ Π΄ΠΎΠ±Π°Π²ΠΈΡ ΡΠ°Π΄ΠΎΡΡΠΈ ΠΏΡΠΈ ΡΠ°ΠΌΠΎΡΡΠΎΡΡΠ΅Π»ΡΠ½ΠΎΠΌ ΠΌΠΎΠ½ΡΠ°ΠΆΠ΅ ΠΏΡΠΎΠ²ΠΎΠ΄ΠΊΠΈ.


ΠΡΠΈ ΡΠ²Π΅Π»ΠΈΡΠ΅Π½ΠΈΠΈ ΠΊΠΎΠ»ΠΈΡΠ΅ΡΡΠ²Π° Π·ΠΎΠ½ ΠΊΠΎΠ½ΡΡΠΎΠ»Ρ ΡΠ»ΠΎΠΆΠ½ΠΎΡΡΡ ΠΌΠΎΠ½ΡΠ°ΠΆΠ° ΠΏΡΠΎΠ²ΠΎΠ΄ΠΊΠΈ Π½Π΅ ΡΠΈΠ»ΡΠ½ΠΎ Π²ΠΎΠ·ΡΠ°ΡΡΠ°Π΅Ρ, Π½ΠΎ ΡΠΈΡΠ»ΠΎ Π²ΡΠΊΠ»ΡΡΠ°ΡΠ΅Π»Π΅ΠΉ Π½Π΅ΠΎΠ±Ρ ΠΎΠ΄ΠΈΠΌΠΎ ΡΡΠΈΡΡΠ²Π°ΡΡ ΠΏΡΠΈ Π²ΡΠ±ΠΎΡΠ΅ ΡΠ°Π·ΠΌΠ΅ΡΠ° ΡΠ°ΡΠΏΡΠ΅Π΄Π΅Π»ΠΈΡΠ΅Π»ΡΠ½ΠΎΠΉ ΠΊΠΎΡΠΎΠ±ΠΊΠΈ
ΠΠ»Ρ ΠΌΠΎΠ½ΡΠ°ΠΆΠ° Π΄ΠΎΠΏΠΎΠ»Π½ΠΈΡΠ΅Π»ΡΠ½ΠΎΠ³ΠΎ ΠΠΠ Π±ΡΠ΄Π΅Ρ Π½Π΅ΠΎΠ±Ρ ΠΎΠ΄ΠΈΠΌΠΎ ΡΠ΄Π΅Π»Π°ΡΡ ΠΎΡ ΡΠ°ΡΠΏΡΠ΅Π΄ΠΊΠΎΡΠΎΠ±ΠΊΠΈ Π΅ΡΡ ΠΎΠ΄Π½Ρ ΠΊΠ°Π½Π°Π²ΠΊΡ Π΄Π»Ρ ΠΏΡΠΎΠΊΠ»Π°Π΄ΠΊΠΈ ΠΊΠ°Π±Π΅Π»Ρ. Π Π½Π΅ΠΉ Π½ΡΠΆΠ½ΠΎ ΡΠΌΠ΅ΡΡΠΈΡΡ ΡΠ΅Π»ΡΡ 8 ΠΆΠΈΠ»: 4 ΠΈΠ΄ΡΡΠΈΡ ΠΎΡ ΠΏΠ΅ΡΠ²ΠΎΠ³ΠΎ Π²ΡΠΊΠ»ΡΡΠ°ΡΠ΅Π»Ρ ΠΈ 4 ΠΈΠ΄ΡΡΠΈΡ ΠΊΠΎ Π²ΡΠΎΡΠΎΠΌΡ.
ΠΡΠ»ΠΈ ΡΠ»Π΅ΠΊΡΡΠΈΠΊΡ ΠΏΡΠΎΠΊΠ»Π°Π΄ΡΠ²Π°ΡΡ ΠΏΡΠΎΡΠ΅ΡΡΠΈΠΎΠ½Π°Π»Ρ ΠΈ Π΅ΡΡΡ ΡΠΈΠ½Π°Π½ΡΠΎΠ²Π°Ρ Π²ΠΎΠ·ΠΌΠΎΠΆΠ½ΠΎΡΡΡ ΡΡΡΠ°Π½ΠΎΠ²ΠΈΡΡ Π²ΡΠ΅ ΠΏΠ΅ΡΠ΅ΠΊΠ»ΡΡΠ°ΡΠ΅Π»ΠΈ, ΡΠΎ ΠΈΡΠΏΠΎΠ»ΡΠ·ΠΎΠ²Π°Π½ΠΈΠ΅ Π΄Π»Ρ ΡΡΠΎΠ³ΠΎ ΠΠΠ Ρ ΡΡΠ΅Ρ Π·ΠΎΠ½Π½ΡΠΌ ΠΊΠΎΠ½ΡΡΠΎΠ»Π΅ΠΌ ΡΠ²Π»ΡΠ΅ΡΡΡ ΠΎΡΠ»ΠΈΡΠ½ΡΠΌ Π²Π°ΡΠΈΠ°Π½ΡΠΎΠΌ.
ΠΠΎΠ½ΡΠ°ΠΆ ΡΠ°ΡΠΏΡΠ΅Π΄Π΅Π»ΠΈΡΠ΅Π»ΡΠ½ΠΎΠΉ ΠΊΠΎΡΠΎΠ±ΠΊΠΈ
ΠΡΠ΅ ΠΏΡΠΎΠ²ΠΎΠ΄Π° ΠΏΡΠΈ ΠΌΠΎΠ½ΡΠ°ΠΆΠ΅ ΠΠΠ Π½Π΅ΠΎΠ±Ρ ΠΎΠ΄ΠΈΠΌΠΎ ΠΊΠΎΠ½ΡΠ΅Π½ΡΡΠΈΡΠΎΠ²Π°ΡΡ Π² ΡΠ°ΡΠΏΡΠ΅Π΄Π΅Π»ΠΈΡΠ΅Π»ΡΠ½ΠΎΠΉ ΠΊΠΎΡΠΎΠ±ΠΊΠ΅. ΠΡΠΎ ΡΠΌΠ΅Π½ΡΡΠΈΡ ΠΊΠΎΠ»ΠΈΡΠ΅ΡΡΠ²ΠΎ ΡΡΡΠΎΠ± ΠΈ ΡΠΏΡΠΎΡΡΠΈΡ ΠΎΠ±ΡΠ»ΡΠΆΠΈΠ²Π°Π½ΠΈΠ΅ ΡΠ»Π΅ΠΊΡΡΠΎΠΏΡΠΎΠ²ΠΎΠ΄ΠΊΠΈ Π² ΡΠ»ΡΡΠ°Π΅ ΠΈΠ·ΠΌΠ΅Π½Π΅Π½ΠΈΡ ΠΊΠΎΠ»ΠΈΡΠ΅ΡΡΠ²Π° ΡΠ²Π΅ΡΠΈΠ»ΡΠ½ΠΈΠΊΠΎΠ² ΠΈΠ»ΠΈ ΡΡ Π΅ΠΌΡ ΠΈΡ ΠΏΠ΅ΡΠ΅ΠΊΠ»ΡΡΠ΅Π½ΠΈΡ.
ΠΠ΅Π»Π°ΡΠ΅Π»ΡΠ½ΠΎ ΡΠ°Π·ΠΌΠ΅ΡΠ°ΡΡ ΠΌΠ΅ΠΆΠ΄Ρ Π΄Π²ΡΠΌΡ ΠΊΠΎΠ½ΡΠ΅Π²ΡΠΌΠΈ Π²ΡΠΊΠ»ΡΡΠ°ΡΠ΅Π»ΡΠΌΠΈ Π½Π° ΡΡΠΎΠ²Π½Π΅ ΡΠ°ΡΠΏΠΎΠ»ΠΎΠΆΠ΅Π½Π½ΠΎΠ³ΠΎ ΠΏΠΎ ΡΠ΅Π½ΡΡΡ ΠΊΠΎΠΌΠ½Π°ΡΡ ΠΎΡΠ²Π΅ΡΠΈΡΠ΅Π»ΡΠ½ΠΎΠ³ΠΎ ΠΏΡΠΈΠ±ΠΎΡΠ°. ΠΠ΄Π½Π°ΠΊΠΎ ΠΎΠΊΠΎΠ½ΡΠ°ΡΠ΅Π»ΡΠ½ΡΠΉ Π²ΡΠ±ΠΎΡ ΠΌΠ΅ΡΡΠ° ΠΌΠΎΠ½ΡΠ°ΠΆΠ° ΠΏΡΠΎΠ²ΠΎΠ΄ΠΈΡΡΡ ΠΈΡΡ ΠΎΠ΄Ρ ΠΈΠ· ΠΊΠΎΠ½ΠΊΡΠ΅ΡΠ½ΠΎΠΉ ΠΊΠΎΠ½ΡΠΈΠ³ΡΡΠ°ΡΠΈΠΈ ΠΏΠΎΠΌΠ΅ΡΠ΅Π½ΠΈΡ ΠΈ ΠΎΡΠΎΠ±Π΅Π½Π½ΠΎΡΡΠ΅ΠΉ ΡΠ°Π·ΠΌΠ΅ΡΠ΅Π½ΠΈΡ ΡΠ»Π΅ΠΌΠ΅Π½ΡΠΎΠ² ΡΠ»Π΅ΠΊΡΡΠΈΡΠ΅ΡΠΊΠΎΠΉ ΡΡ Π΅ΠΌΡ.


Π‘Π°ΠΌΠΎΠ·Π°ΠΆΠΈΠΌΠ½ΡΠ΅ ΠΊΠ»Π΅ΠΌΠΌΡ ΠΎΠ±Π΅ΡΠΏΠ΅ΡΠΈΠ²Π°ΡΡ ΠΏΠ»ΠΎΡΠ½ΠΎΠ΅ ΡΠΎΠ΅Π΄ΠΈΠ½Π΅Π½ΠΈΠ΅, ΡΠΈΠ»Π° ΠΊΠΎΡΠΎΡΠΎΠ³ΠΎ Π½Π΅ ΠΈΠ·ΠΌΠ΅Π½ΡΠ΅ΡΡΡ ΡΠΎ Π²ΡΠ΅ΠΌΠ΅Π½Π΅ΠΌ. ΠΠ½ΠΈ Π±Π΅Π·ΠΎΠΏΠ°ΡΠ½Ρ ΠΈ ΠΏΡΠΎΡΡΡ Π² ΡΠΊΡΠΏΠ»ΡΠ°ΡΠ°ΡΠΈΠΈ
Π₯ΡΠ΄ΡΠΈΠΉ Π²Π°ΡΠΈΠ°Π½Ρ ΡΠΎΠ΅Π΄ΠΈΠ½Π΅Π½ΠΈΡ ΠΏΡΠΎΠ²ΠΎΠ΄ΠΎΠ² Π² ΡΠ°ΡΠΏΡΠ΅Π΄ΠΎΡΠΎΠ±ΠΊΠ΅ β ΠΎΠ±ΡΡΠ½Π°Ρ ΡΠΊΡΡΡΠΊΠ° Ρ ΠΈΠ·ΠΎΠ»Π΅Π½ΡΠΎΠΉ. Π’Π°ΠΊΠΎΠΉ ΡΠΏΠΎΡΠΎΠ± ΠΌΠΎΠΆΠ΅Ρ ΠΏΡΠΈΠ²Π΅ΡΡΠΈ ΠΊ Π½Π°Π³ΡΠ΅Π²Π°Π½ΠΈΡ ΠΈΠ·ΠΎΠ»ΡΡΠΈΠΈ ΠΈ ΠΏΠΎΡΠ»Π΅Π΄ΡΡΡΠ΅ΠΌΡ Π²ΠΎΠ·Π³ΠΎΡΠ°Π½ΠΈΡ. ΠΡΡΡΠ΅ Π²ΡΠ΅Π³ΠΎ ΡΠΎΠ΅Π΄ΠΈΠ½ΡΡΡ ΠΆΠΈΠ»Ρ Ρ ΠΏΠΎΠΌΠΎΡΡΡ ΡΠΏΠ΅ΡΠΈΠ°Π»ΡΠ½ΡΡ ΠΊΠ»Π΅ΠΌΠΌ, ΠΏΠΎΡΠΎΠΌΡ ΡΡΠΎ ΠΎΠ½ΠΈ ΠΎΠ±Π΅ΡΠΏΠ΅ΡΠΈΠ²Π°ΡΡ Π»Π΅Π³ΠΊΠΎΡΡΡ ΠΌΠΎΠ½ΡΠ°ΠΆΠ° ΠΈ ΠΏΠΎΡΠ»Π΅Π΄ΡΡΡΠ΅Π³ΠΎ ΠΎΠ±ΡΠ»ΡΠΆΠΈΠ²Π°Π½ΠΈΡ.
ΠΠΎΡΠ»Π΅Π΄ΠΎΠ²Π°ΡΠ΅Π»ΡΠ½ΠΎΡΡΡ Π΄Π΅ΠΉΡΡΠ²ΠΈΠΉ ΠΏΡΠΈ ΡΡΡΠ°Π½ΠΎΠ²ΠΊΠ΅ ΠΠΠ
Π‘Π°ΠΌΠΎΡΡΠΎΡΡΠ΅Π»ΡΠ½Π°Ρ ΡΡΡΠ°Π½ΠΎΠ²ΠΊΠ° Π΄Π²ΡΡ ΠΊΠ»Π°Π²ΠΈΡΠ½ΠΎΠ³ΠΎ ΠΏΡΠΎΡ ΠΎΠ΄Π½ΠΎΠ³ΠΎ Π²ΡΠΊΠ»ΡΡΠ°ΡΠ΅Π»Ρ ΡΡΠ΅Π±ΡΠ΅Ρ Π½Π΅ ΡΠΎΠ»ΡΠΊΠΎ ΠΏΡΠ΅Π΄Π²Π°ΡΠΈΡΠ΅Π»ΡΠ½ΠΎΠΉ ΡΠ΅ΠΎΡΠ΅ΡΠΈΡΠ΅ΡΠΊΠΎΠΉ ΠΏΠΎΠ΄Π³ΠΎΡΠΎΠ²ΠΊΠΈ, Π½ΠΎ ΠΈ Π·Π½Π°Π½ΠΈΡ Π°Π»Π³ΠΎΡΠΈΡΠΌΠ° ΠΏΡΠΎΠ²Π΅Π΄Π΅Π½ΠΈΡ ΠΌΠΎΠ½ΡΠ°ΠΆΠ½ΡΡ ΡΠ°Π±ΠΎΡ. ΠΠ°ΠΆΠ½ΠΎ ΡΠ΄Π΅Π»Π°ΡΡ Π²ΡΠ΅ ΠΏΡΠΎΡΠ΅ΡΡΡ Π·Π° ΠΎΠ΄ΠΈΠ½ ΠΏΡΠΎΡ ΠΎΠ΄, Π½ΠΈΡΠ΅Π³ΠΎ Π½Π΅ ΠΏΠ΅ΡΠ΅Π΄Π΅Π»ΡΠ²Π°Ρ ΠΈΠ·-Π·Π° ΠΏΡΠΎΠΏΡΡΠΊΠ° ΠΊΠ°ΠΊΠΎΠ³ΠΎ-Π»ΠΈΠ±ΠΎ ΡΡΠ°ΠΏΠ°. ΠΠ°Π»Π΅Π΅ Π±ΡΠ΄Π΅Ρ ΠΎΠΏΠΈΡΠ°Π½Π° ΠΏΠΎΡΠ°Π³ΠΎΠ²Π°Ρ ΠΈΠ½ΡΡΡΡΠΊΡΠΈΡ ΠΏΠΎ ΠΌΠΎΠ½ΡΠ°ΠΆΡ Π΄Π²ΡΠ·ΠΎΠ½Π½ΠΎΠ³ΠΎ ΠΠΠ.
Π¨Π°Π³ β1: ΠΏΡΠΎΠ΅ΠΊΡΠΈΡΠΎΠ²Π°Π½ΠΈΠ΅. ΠΠ° ΡΡΠΎΠΌ ΡΡΠ°ΠΏΠ΅ ΠΏΡΠΎΠ²ΠΎΠ΄ΡΡΡΡ ΡΠ°ΠΊΠΈΠ΅ Π΄Π΅ΠΉΡΡΠ²ΠΈΡ:
- ΠΡΡΠ΅ΡΡΠΈΠ²Π°Π΅ΡΡΡ ΠΎΠ±ΡΠ°Ρ ΡΠ»Π΅ΠΊΡΡΠΈΡΠ΅ΡΠΊΠ°Ρ ΡΡ Π΅ΠΌΠ°.
- ΠΠΏΡΠ΅Π΄Π΅Π»ΡΠ΅ΡΡΡ ΠΌΠ΅ΡΡΠΎ ΡΠ°Π·ΠΌΠ΅ΡΠ΅Π½ΠΈΡ ΡΠ°ΡΠΏΡΠ΅Π΄Π΅Π»ΠΈΡΠ΅Π»ΡΠ½ΠΎΠΉ ΠΊΠΎΡΠΎΠ±ΠΊΠΈ Ρ ΡΡΠ΅ΡΠΎΠΌ ΠΌΠ°ΠΊΡΠΈΠΌΠ°Π»ΡΠ½ΠΎΠΉ ΡΠΊΠΎΠ½ΠΎΠΌΠΈΠΈ Π½Π° Π΄Π»ΠΈΠ½Π΅ ΠΏΡΠΎΠ²ΠΎΠ΄ΠΎΠ².
- ΠΡΡΠΈΡΠ»ΡΠ΅ΡΡΡ ΠΌΠ΅ΡΡΠ°ΠΆ Π½Π΅ΠΎΠ±Ρ ΠΎΠ΄ΠΈΠΌΡΡ ΡΠ»Π΅ΠΊΡΡΠΎΠΊΠ°Π±Π΅Π»Π΅ΠΉ ΠΈ ΠΈΡ ΡΠΈΠΏ.
- ΠΠΏΡΠ΅Π΄Π΅Π»ΡΠ΅ΡΡΡ ΠΌΠ΅ΡΡΠΎ ΡΠ°Π·ΠΌΠ΅ΡΠ΅Π½ΠΈΡ ΠΏΠ΅ΡΠ΅ΠΊΠ»ΡΡΠ°ΡΠ΅Π»Π΅ΠΉ Ρ ΡΡΠ΅ΡΠΎΠΌ ΡΠ΄ΠΎΠ±ΡΡΠ²Π° ΠΏΠΎΠ»ΡΠ·ΠΎΠ²Π°Π½ΠΈΡ.
- ΠΡΠ±ΠΈΡΠ°Π΅ΡΡΡ ΡΠΈΠΏ ΠΌΠΎΠ½ΡΠ°ΠΆΠ°: ΡΠΊΡΡΡΡΠΉ ΠΈΠ»ΠΈ ΠΎΡΠΊΡΡΡΡΠΉ (Π² ΠΊΠΎΡΠΎΠ±Π°Ρ ).
Π‘ΠΏΡΠΎΠ΅ΠΊΡΠΈΡΠΎΠ²Π°ΡΡ ΡΠ°Π·ΠΌΠ΅ΡΠ΅Π½ΠΈΠ΅ ΠΠΠ ΠΌΠΎΠΆΠ½ΠΎ ΡΠ°ΠΌΠΎΠΌΡ Π½Π° Π»ΠΈΡΡΠ΅ Π±ΡΠΌΠ°Π³ΠΈ. ΠΡΠΎΠ±Π»Π΅ΠΌ Π²ΠΎΠ·Π½ΠΈΠΊΠ½ΡΡΡ Π½Π΅ Π΄ΠΎΠ»ΠΆΠ½ΠΎ, ΠΏΠΎΡΠΎΠΌΡ ΡΡΠΎ ΠΏΠΎΠ΄ΡΠΎΠ±Π½ΡΠ΅ Π°Π½Π°Π»ΠΎΠ³ΠΈΡΠ½ΡΠ΅ ΡΡ Π΅ΠΌΡ Π΅ΡΡΡ Π² ΠΈΠ½ΡΠ΅ΡΠ½Π΅ΡΠ΅.
Π¨Π°Π³ β2: ΠΏΠΎΠΊΡΠΏΠΊΠ° ΠΊΠ°Π±Π΅Π»Π΅ΠΉ, ΠΏΠ΅ΡΠ΅ΠΊΠ»ΡΡΠ°ΡΠ΅Π»Π΅ΠΉ, ΡΠ»Π΅ΠΌΠ΅Π½ΡΠΎΠ² ΡΠ°ΡΠΏΡΠ΅Π΄Π΅Π»ΠΈΡΠ΅Π»ΡΠ½ΠΎΠΉ ΠΊΠΎΡΠΎΠ±ΠΊΠΈ. ΠΡΡΡΠ΅ ΠΏΡΠΈΠΎΠ±ΡΠ΅ΡΠ°ΡΡ ΠΌΠ½ΠΎΠ³ΠΎΠΆΠΈΠ»ΡΠ½ΡΠ΅ ΠΏΡΠΎΠ²ΠΎΠ΄Π°, ΡΡΠΎΠ±Ρ Π±ΡΠ»ΠΎ ΡΠ΄ΠΎΠ±Π½ΠΎ ΡΠ³ΠΈΠ±Π°ΡΡ ΠΈΡ Π² ΠΏΠΎΠ΄ΡΠΎΠ·Π΅ΡΠ½ΠΈΠΊΠ°Ρ .


ΠΡΠΎΠ²ΠΎΠ΄ΠΎΠ² Π² ΠΏΠΎΠ΄ΡΠΎΠ·Π΅ΡΠ½ΠΈΠΊΠ΅ Π½Π΅ Π΄ΠΎΠ»ΠΆΠ½ΠΎ Π±ΡΡΡ ΡΠ»ΠΈΡΠΊΠΎΠΌ ΠΌΠ½ΠΎΠ³ΠΎ, ΡΡΠΎΠ±Ρ ΠΎΠ½ΠΈ Π½Π΅ ΠΏΠ΅ΡΠ΅Π³ΠΈΠ±Π°Π»ΠΈΡΡ ΠΈ Π½Π΅ ΠΏΡΠΈΠ΄Π°Π²Π»ΠΈΠ²Π°Π»ΠΈΡΡ ΠΏΡΠΈ ΡΠΈΠΊΡΠ°ΡΠΈΠΈ Π²ΡΠΊΠ»ΡΡΠ°ΡΠ΅Π»Ρ
Π¨Π°Π³ β3: ΠΌΠΎΠ½ΡΠ°ΠΆ ΡΠ°ΡΠΏΡΠ΅Π΄Π΅Π»ΠΈΡΠ΅Π»ΡΠ½ΠΎΠΉ ΠΊΠΎΡΠΎΠ±ΠΊΠΈ. ΠΠΌΠ΅Π½Π½ΠΎ ΠΎΡ Π½Π΅Ρ Π½Π΅ΠΎΠ±Ρ ΠΎΠ΄ΠΈΠΌΠΎ Π½Π°ΡΠΈΠ½Π°ΡΡ Π²Π΅ΡΡΠΈ ΠΏΡΠΎΠ²ΠΎΠ΄ ΠΊ ΠΎΡΡΠ°Π»ΡΠ½ΡΠΌ ΠΏΡΠΈΠ±ΠΎΡΠ°ΠΌ. Π Π°ΡΠΏΠΎΠ»Π°Π³Π°Π΅ΡΡΡ ΡΠ°ΡΠΏΡΠ΅Π΄ΠΊΠΎΡΠΎΠ±ΠΊΠ° Π² 15-30 ΡΠΌ ΠΎΡ ΠΏΠΎΡΠΎΠ»ΠΊΠ° Π½Π° Π²ΠΈΠ΄Π½ΠΎΠΌ ΠΌΠ΅ΡΡΠ΅. ΠΠΎΠ΄ΠΊΠ»ΡΡΠ°ΡΡ Π΅Ρ ΠΊ ΡΠ»Π΅ΠΊΡΡΠΎΡΠ΅ΡΠΈ Π½Π΅ΠΎΠ±Ρ ΠΎΠ΄ΠΈΠΌΠΎ ΡΠΎΠ»ΡΠΊΠΎ ΠΏΠΎΡΠ»Π΅ ΠΏΠΎΠ»Π½ΠΎΠΉ ΡΠ±ΠΎΡΠΊΠΈ Π²ΡΠ΅ΠΉ ΡΠΈΡΡΠ΅ΠΌΡ.
Π¨Π°Π³ β4: ΠΈ ΠΏΠΎΠ΄Π³ΠΎΡΠΎΠ²ΠΊΠ° ΠΊΡΠ΅ΠΏΠ»Π΅Π½ΠΈΡ ΠΏΠΎΠ΄ ΠΎΡΠ²Π΅ΡΠΈΡΠ΅Π»ΡΠ½ΡΠ΅ ΠΏΡΠΈΠ±ΠΎΡΡ.
Π¨Π°Π³ β5: ΠΈΠ·ΠΌΠ΅ΡΠ΅Π½ΠΈΠ΅ Π΄Π»ΠΈΠ½Ρ ΠΊΠ°Π±Π΅Π»Π΅ΠΉ ΠΌΠ΅ΠΆΠ΄Ρ ΡΠΎΡΠΊΠ°ΠΌΠΈ ΡΠ»Π΅ΠΊΡΡΠΎΡΡ Π΅ΠΌΡ ΠΈ ΠΎΡΡΠ΅Π·Π°Π½ΠΈΠ΅ Π½Π΅ΠΎΠ±Ρ ΠΎΠ΄ΠΈΠΌΡΡ ΠΊΡΡΠΊΠΎΠ². ΠΡΠΈ ΡΡΠΎΠΌ Π½Π΅ΠΎΠ±Ρ ΠΎΠ΄ΠΈΠΌΠΎ Π΄Π΅Π»Π°ΡΡ Π·Π°ΠΏΠ°Ρ Π² 10-15ΡΠΌ Π½Π° ΠΏΠΎΠ΄ΠΊΠ»ΡΡΠ΅Π½ΠΈΠ΅ ΠΊΠ°ΠΆΠ΄ΠΎΠ³ΠΎ ΠΏΡΠΈΠ±ΠΎΡΠ°. Π Π°Π·ΠΌΠ΅ΡΠ°ΡΡΡΡ ΠΏΡΠΎΠ²ΠΎΠ΄Π° Π² Π³ΠΎΡΡΠ΅ ΠΈΠ»ΠΈ ΠΊΠ°Π±Π΅Π»Ρ-ΠΊΠ°Π½Π°Π»Π°Ρ , ΡΡΠΎΠ±Ρ ΠΏΡΠΈ ΠΏΠΎΡΠΎΠΏΠ°Ρ ΠΈ ΠΏΠΎΠΊΠ»Π΅ΠΉΠΊΠ΅ ΠΎΠ±ΠΎΠ΅Π² ΠΎΠ½ΠΈ Π½Π΅ ΠΏΠΎΠ²Π΅ΡΠ³Π°Π»ΠΈΡΡ Π²ΠΎΠ·Π΄Π΅ΠΉΡΡΠ²ΠΈΡ Π²Π»Π°Π³ΠΈ.


ΠΠΎΡΡΠ° Π·Π°ΡΠΈΡΠΈΡ ΠΏΡΠΎΠ²ΠΎΠ΄Π° ΠΎΡ ΠΊΠΎΡΠΎΡΠΊΠΎΠ³ΠΎ Π·Π°ΠΌΡΠΊΠ°Π½ΠΈΡ ΠΏΡΠΈ Π½Π΅ΠΏΡΠ΅Π΄Π²ΠΈΠ΄Π΅Π½Π½ΠΎΠΌ Π·Π°ΡΠΎΠΏΠ»Π΅Π½ΠΈΠΈ ΡΡΠ΅Π½ ΡΠΎΡΠ΅Π΄ΡΠΌΠΈ ΠΈΠ»ΠΈ Π΄ΠΎΠΆΠ΄Π΅ΠΌ, ΠΈΠ·Π±Π°Π²ΠΈΠ² ΠΎΡ Π½Π΅ΠΎΠ±Ρ ΠΎΠ΄ΠΈΠΌΠΎΡΡΠΈ ΠΈΡΠΊΠ°ΡΡ ΡΠ°Π·ΡΡΠ² ΠΏΠΎ Π²ΡΠ΅ΠΉ ΠΏΠ»ΠΈΡΠ΅
Π¨Π°Π³ β6: ΡΠΎΠ΅Π΄ΠΈΠ½Π΅Π½ΠΈΠ΅ ΠΊΠ°Π±Π΅Π»Π΅ΠΉ, ΡΠ°ΡΠΏΡΠ΅Π΄ΠΊΠΎΡΠΎΠ±ΠΊΠΈ, ΠΏΠ΅ΡΠ΅ΠΊΠ»ΡΡΠ°ΡΠ΅Π»Π΅ΠΉ ΠΈ ΡΠ²Π΅ΡΠΈΠ»ΡΠ½ΠΈΠΊΠΎΠ² Π² Π΅Π΄ΠΈΠ½ΡΡ ΡΠΈΡΡΠ΅ΠΌΡ. ΠΠ° ΠΎΠ±ΠΎΡΠΎΡΠ΅ ΠΠΠ Π΄ΠΎΠ»ΠΆΠ½Π° Π±ΡΡΡ ΠΈΠ·ΠΎΠ±ΡΠ°ΠΆΠ΅Π½Π° ΡΡ Π΅ΠΌΠ° ΠΏΠΎΠ΄ΠΊΠ»ΡΡΠ΅Π½ΠΈΡ ΠΏΡΠΎΠ²ΠΎΠ΄ΠΎΠ², ΠΊΠΎΡΠΎΡΡΡ Π½Π΅ΠΎΠ±Ρ ΠΎΠ΄ΠΈΠΌΠΎ ΡΠΎΠ±Π»ΡΠ΄Π°ΡΡ. ΠΠΎ ΠΎΠΊΠΎΠ½ΡΠ°Π½ΠΈΠΈ Π½ΡΠΆΠ½ΠΎ Ρ ΠΏΠΎΠΌΠΎΡΡΡ ΠΌΡΠ»ΡΡΠΈΠΌΠ΅ΡΡΠ° ΠΏΡΠΎΠ²Π΅ΡΠΈΡΡ ΡΠ°Π±ΠΎΡΠΎΡΠΏΠΎΡΠΎΠ±Π½ΠΎΡΡΡ Π²ΡΠ΅Ρ ΡΠ»Π΅ΠΌΠ΅Π½ΡΠΎΠ² ΡΠΈΡΡΠ΅ΠΌΡ.
ΠΠ΅ΡΠ°Π»Π»ΠΈΡΠ΅ΡΠΊΠΈΠ΅ ΡΠ°ΡΡΠΈ ΡΠ²Π΅ΡΠΈΠ»ΡΠ½ΠΈΠΊΠΎΠ² Π΄ΠΎΠ»ΠΆΠ½Ρ Π±ΡΡΡ Π·Π°Π·Π΅ΠΌΠ»Π΅Π½Ρ. ΠΡΠ΅Π½Π΅Π±ΡΠ΅ΠΆΠ΅Π½ΠΈΠ΅ ΡΡΠΈΠΌ ΡΡΠ΅Π±ΠΎΠ²Π°Π½ΠΈΠ΅ΠΌ ΠΌΠΎΠΆΠ΅Ρ ΠΏΡΠΈΠ²Π΅ΡΡΠΈ ΠΊ ΡΠ΄Π°ΡΡ ΡΠ΅Π»ΠΎΠ²Π΅ΠΊΠ° ΡΠΎΠΊΠΎΠΌ. ΠΡΠΎΠΌΠ΅ ΡΠΎΠ³ΠΎ, Π½Π΅ΠΏΠΎΡΡΠ΅Π΄ΡΡΠ²Π΅Π½Π½ΠΎ ΠΊ ΠΎΡΠ²Π΅ΡΠΈΡΠ΅Π»ΡΠ½ΡΠΌ ΠΏΡΠΈΠ±ΠΎΡΠ°ΠΌ Π΄ΠΎΠ»ΠΆΠ΅Π½ ΠΈΠ΄ΡΠΈ Β«Π½ΠΎΠ»ΡΒ», Π° Π½Π΅ Β«ΡΠ°Π·Π°Β».
Π¨Π°Π³ β7: ΠΏΠΎΠ΄ΠΊΠ»ΡΡΠ΅Π½ΠΈΠ΅ ΠΊ ΡΠ»Π΅ΠΊΡΡΠΎΡΠ΅ΡΠΈ ΠΈ ΡΠ΅ΡΡΠΈΡΠΎΠ²Π°Π½ΠΈΠ΅.
ΠΡΠ»ΠΈ ΠΏΡΠΎΠ²Π΅ΡΠΊΠ° ΡΠΈΡΡΠ΅ΠΌΡ ΠΏΡΠΎΡΠ»Π° ΡΡΠΏΠ΅ΡΠ½ΠΎ, ΠΌΠΎΠΆΠ½ΠΎ ΠΎΡΠΊΠ»ΡΡΠΈΡΡ ΠΊΠ²Π°ΡΡΠΈΡΡ ΠΎΡ ΡΠ»Π΅ΠΊΡΡΠΎΡΠ½Π΅ΡΠ³ΠΈΠΈ ΠΈ Π½Π°ΡΠ°ΡΡ ΠΊΠΎΡΠΌΠ΅ΡΠΈΡΠ΅ΡΠΊΠΈΠΉ ΡΠ΅ΠΌΠΎΠ½Ρ: Π·Π°Π΄Π΅Π»ΡΠ²Π°ΡΡ ΡΡΡΠΎΠ±Ρ, Π·Π°ΠΊΡΡΠ²Π°ΡΡ ΡΠ°ΡΠΏΡΠ΅Π΄ΠΊΠΎΡΠΎΠ±ΠΊΡ.
Π‘Π»Π΅Π΄ΠΎΠ²Π°Π½ΠΈΠ΅ ΠΎΠΏΠΈΡΠ°Π½Π½ΠΎΠΌΡ Π°Π»Π³ΠΎΡΠΈΡΠΌΡ ΠΏΠΎΠ·Π²ΠΎΠ»ΠΈΡ ΠΈΠ·Π±Π΅ΠΆΠ°ΡΡ ΠΎΡΠΈΠ±ΠΎΠΊ ΠΏΡΠΈ ΠΌΠΎΠ½ΡΠ°ΠΆΠ΅ ΠΈ Π²ΡΠΏΠΎΠ»Π½ΠΈΡΡ Π΅Π³ΠΎ Π±ΡΡΡΡΠΎ.
ΠΡΠ²ΠΎΠ΄Ρ ΠΈ ΠΏΠΎΠ»Π΅Π·Π½ΠΎΠ΅ Π²ΠΈΠ΄Π΅ΠΎ ΠΏΠΎ ΡΠ΅ΠΌΠ΅
Π£ΠΊΠ°Π·Π°Π½Π½ΡΠ΅ Π²ΠΈΠ΄Π΅ΠΎΡΠΎΠ»ΠΈΠΊΠΈ Π΄Π΅ΠΌΠΎΠ½ΡΡΡΠΈΡΡΡΡ ΡΠ°Π±ΠΎΡΡ ΠΏΡΠΎΡ ΠΎΠ΄Π½ΡΡ ΠΏΠ΅ΡΠ΅ΠΊΠ»ΡΡΠ°ΡΠ΅Π»Π΅ΠΉ Π² ΡΠ΅Π°Π»ΡΠ½ΠΎΠΉ ΠΎΠ±ΡΡΠ°Π½ΠΎΠ²ΠΊΠ΅, ΠΏΠΎΠ·Π²ΠΎΠ»ΡΡ ΠΎΡΠ΅Π½ΠΈΡΡ ΡΠ΄ΠΎΠ±ΡΡΠ²ΠΎ ΠΈΡ ΡΠΊΡΠΏΠ»ΡΠ°ΡΠ°ΡΠΈΠΈ.
ΠΠ° Π²ΠΈΠ΄Π΅ΠΎ ΠΏΡΠ΅Π΄ΡΡΠ°Π²Π»Π΅Π½Π° ΡΡ Π΅ΠΌΠ° ΠΏΠΎΠ΄ΠΊΠ»ΡΡΠ΅Π½ΠΈΡ ΠΏΡΠΎΡ ΠΎΠ΄Π½ΡΡ Π²ΡΠΊΠ»ΡΡΠ°ΡΠ΅Π»Π΅ΠΉ ΠΈΠ· ΡΡΠ΅Ρ ΠΌΠ΅ΡΡ:
Π‘Ρ Π΅ΠΌΠ° ΠΏΠΎΠ΄ΠΊΠ»ΡΡΠ΅Π½ΠΈΡ Π΄Π²ΡΡ ΠΊΠ»Π°Π²ΠΈΡΠ½ΠΎΠ³ΠΎ ΠΏΡΠΎΡ ΠΎΠ΄Π½ΠΎΠ³ΠΎ Π²ΡΠΊΠ»ΡΡΠ°ΡΠ΅Π»Ρ:
ΠΠ½ΡΠ΅ΡΠ°ΠΊΡΠΈΠ²Π½Π°Ρ ΡΡ Π΅ΠΌΠ° ΡΠ°Π±ΠΎΡΡ Π΄Π²ΡΠ·ΠΎΠ½Π½ΠΎΠ³ΠΎ Π΄Π²ΡΡ ΠΊΠ»Π°Π²ΠΈΡΠ½ΠΎΠ³ΠΎ ΠΏΡΠΎΡ ΠΎΠ΄Π½ΠΎΠ³ΠΎ ΠΏΠ΅ΡΠ΅ΠΊΠ»ΡΡΠ°ΡΠ΅Π»Ρ:
ΠΡΡΡΠ΅ΡΡΠ²ΠΈΡΡ ΡΠ°ΠΌΠΎΡΡΠΎΡΡΠ΅Π»ΡΠ½ΠΎΠ΅ ΠΏΠΎΠ΄ΠΊΠ»ΡΡΠ΅Π½ΠΈΠ΅ Π΄Π²ΡΡ ΠΊΠ»Π°Π²ΠΈΡΠ½ΡΡ ΠΏΡΠΎΡ ΠΎΠ΄Π½ΡΡ Π²ΡΠΊΠ»ΡΡΠ°ΡΠ΅Π»Π΅ΠΉ Π² Π΄ΠΎΠΌΠ΅ Π½Π΅ΡΠ»ΠΎΠΆΠ½ΠΎ. ΠΡΠΈ ΡΡΠΎΠΌ Π²Π°ΠΆΠ½ΠΎ ΡΠ΅ΡΠΊΠΎ ΡΠΎΠ±Π»ΡΠ΄Π°ΡΡ ΡΡ Π΅ΠΌΡ ΠΏΠΎΠ΄ΠΊΠ»ΡΡΠ΅Π½ΠΈΡ ΠΈ ΡΠ»Π΅Π΄ΠΎΠ²Π°ΡΡ ΠΎΠΏΠΈΡΠ°Π½Π½ΠΎΠΌΡ Π°Π»Π³ΠΎΡΠΈΡΠΌΡ Π΄Π΅ΠΉΡΡΠ²ΠΈΠΉ. Π Π΅Π·ΡΠ»ΡΡΠ°ΡΠΎΠΌ ΡΡΠΏΠ΅ΡΠ½ΠΎΠΉ ΡΠ°Π±ΠΎΡΡ Π±ΡΠ΄ΡΡ ΡΡΠΊΠΎΠ½ΠΎΠΌΠ»Π΅Π½Π½ΡΠ΅ Π½Π° ΡΠ»Π΅ΠΊΡΡΠΎΡΠ½Π΅ΡΠ³ΠΈΠΈ Π΄Π΅Π½ΡΠ³ΠΈ ΠΈ ΠΊΠΎΠΌΡΠΎΡΡ ΠΆΠΈΠ»ΡΡΠΎΠ² ΠΏΡΠΈ ΡΠ΅Π³ΡΠ»ΠΈΡΠΎΠ²Π°Π½ΠΈΠΈ ΠΎΡΠ²Π΅ΡΠ΅Π½ΠΈΡ.
Π£ Π²Π°Ρ Π΅ΡΡΡ Π»ΠΈΡΠ½ΡΠΉ ΠΎΠΏΡΡ ΠΌΠΎΠ½ΡΠ°ΠΆΠ° Π΄Π²ΡΡ ΠΊΠ»Π°Π²ΠΈΡΠ½ΡΡ ΠΏΡΠΎΡ ΠΎΠ΄Π½ΡΡ Π²ΡΠΊΠ»ΡΡΠ°ΡΠ΅Π»Π΅ΠΉ? ΠΠΎΠΆΠ°Π»ΡΠΉΡΡΠ°, Π΄Π°ΠΉΡΠ΅ Π΄Π΅Π»ΡΠ½ΡΠΉ ΡΠΎΠ²Π΅Ρ Π½Π°ΡΠΈΠ½Π°ΡΡΠΈΠΌ Π΄ΠΎΠΌΠ°ΡΠ½ΠΈΠΌ ΠΌΠ°ΡΡΠ΅ΡΠ°ΠΌ. Π Π°ΡΡΠΊΠ°ΠΆΠΈΡΠ΅ ΡΠΎΠ½ΠΊΠΎΡΡΠΈ ΠΌΠΎΠ½ΡΠ°ΠΆΠ° ΠΊΠΎΡΠΎΡΡΠ΅ ΠΈΠ·Π²Π΅ΡΡΠ½Ρ ΡΠΎΠ»ΡΠΊΠΎ Π²Π°ΠΌ. ΠΡΡΠ°Π²Π»ΡΠΉΡΠ΅ ΡΠ²ΠΎΠΈ ΠΊΠΎΠΌΠΌΠ΅Π½ΡΠ°ΡΠΈΠΈ Π² Π±Π»ΠΎΠΊΠ΅ ΠΏΠΎΠ΄ ΡΡΠ°ΡΡΠ΅ΠΉ.
Π‘Ρ Π΅ΠΌΠ° ΠΏΠΎΠ΄ΠΊΠ»ΡΡΠ΅Π½ΠΈΡ ΠΏΡΠΎΡ ΠΎΠ΄Π½ΠΎΠ³ΠΎ Π΄Π²ΡΡ ΠΊΠ»Π°Π²ΠΈΡΠ½ΠΎΠ³ΠΎ Π²ΡΠΊΠ»ΡΡΠ°ΡΠ΅Π»Ρ

ΠΡΡ Π² ΡΠ²ΠΎΠ΅ΠΉ ΠΆΠΈΠ·Π½ΠΈ ΡΠ΅Π»ΠΎΠ²Π΅ΠΊ ΡΡΠ°ΡΠ°Π΅ΡΡΡ ΡΠ΄Π΅Π»Π°ΡΡ ΠΌΠ°ΠΊΡΠΈΠΌΠ°Π»ΡΠ½ΠΎ ΠΊΠΎΠΌΡΠΎΡΡΠ½ΡΠΌ, ΡΡΠΎ ΠΊΠ°ΡΠ°Π΅ΡΡΡ ΠΈ ΡΠ»Π΅ΠΊΡΡΠΈΡΠ΅ΡΠΊΠΎΠΉ ΠΏΡΠΎΠ²ΠΎΠ΄ΠΊΠΈ Π² Π΄ΠΎΠΌΠ΅. ΠΡΠΈ ΡΠ΅ΠΌΠΎΠ½ΡΠ°Ρ ΠΌΡ ΠΏΠΎΠ΄Π±ΠΈΡΠ°Π΅ΠΌ ΠΊΡΠ°ΡΠΈΠ²ΡΠ΅ ΡΠ²Π΅ΡΠΈΠ»ΡΠ½ΠΈΠΊΠΈ, Π²ΡΠΊΠ»ΡΡΠ°ΡΠ΅Π»ΠΈ Π² ΡΠΎΠ½ ΠΎΠ±ΡΠ΅ΠΌΡ ΠΈΠ½ΡΠ΅ΡΡΠ΅ΡΡ, ΡΠΎΠ·Π΅ΡΠΎΡΠ½ΡΠ΅ Π±Π»ΠΎΠΊΠΈ, ΡΡΡΠ°Π½Π°Π²Π»ΠΈΠ²Π°Π΅ΠΌ ΡΠΎΠ·Π΅ΡΠΊΠΈ Ρ Π·Π°ΡΠΈΡΠ½ΡΠΌΠΈ ΡΡΠΎΡΠΊΠ°ΠΌΠΈ ΠΎΡ Π΄Π΅ΡΠ΅ΠΉ ΠΈ Π²ΡΠΊΠ»ΡΡΠ°ΡΠ΅Π»ΠΈ Ρ ΠΏΠΎΠ΄ΡΠ²Π΅ΡΠΊΠΎΠΉ, ΡΡΠΎΠ±Ρ ΡΠ΄ΠΎΠ±Π½ΠΎ Π±ΡΠ»ΠΎ Π½Π°Ρ ΠΎΠ΄ΠΈΡΡ ΠΈΡ Π² ΡΡΠΌΠ½ΠΎΠΌ ΠΏΠΎΠΌΠ΅ΡΠ΅Π½ΠΈΠΈ. ΠΠΎ ΠΏΠΎΠΊΠ° Π΅ΡΡ Π½Π΅ ΠΌΠ½ΠΎΠ³ΠΈΠΌ ΠΏΡΠΈΡ ΠΎΠ΄ΠΈΠ»ΠΎΡΡ ΡΡΠ°Π»ΠΊΠΈΠ²Π°ΡΡΡΡ Ρ ΡΠ°ΠΊΠΈΠΌ ΠΏΠΎΠ½ΡΡΠΈΠ΅ΠΌ, ΠΊΠ°ΠΊ ΠΏΡΠΎΡ ΠΎΠ΄Π½ΠΎΠΉ Π²ΡΠΊΠ»ΡΡΠ°ΡΠ΅Π»Ρ Π΄Π²ΡΡ ΠΊΠ»Π°Π²ΠΈΡΠ½ΡΠΉ. ΠΡΠΎ ΡΡΡΡΠΎΠΉΡΡΠ²ΠΎ ΠΏΠΎ-Π½Π°ΡΡΠΎΡΡΠ΅ΠΌΡ Π΄Π΅Π»Π°Π΅Ρ Π½Π°ΡΠ΅ ΠΎΠ±ΡΠ΅Π½ΠΈΠ΅ Ρ ΡΠ»Π΅ΠΊΡΡΠΈΡΠ΅ΡΡΠ²ΠΎΠΌ ΡΠ΄ΠΎΠ±Π½Π΅Π΅, ΠΏΠΎΡΠΎΠΌΡ ΡΡΠΎ ΠΎΠ±Π΅ΡΠΏΠ΅ΡΠΈΠ²Π°Π΅Ρ ΡΠΏΡΠ°Π²Π»Π΅Π½ΠΈΠ΅ ΠΎΠ΄Π½ΠΈΠΌΠΈ ΠΈ ΡΠ΅ΠΌΠΈ ΠΆΠ΅ ΡΠ²Π΅ΡΠΈΠ»ΡΠ½ΠΈΠΊΠ°ΠΌΠΈ ΠΈΠ· Π½Π΅ΡΠΊΠΎΠ»ΡΠΊΠΈΡ ΡΠ°Π·Π½ΡΡ ΠΌΠ΅ΡΡ.
Π’Π°ΠΊΠΎΠΉ Π°ΠΏΠΏΠ°ΡΠ°Ρ Π·Π°ΡΠ»ΡΠΆΠΈΠ²Π°Π΅Ρ ΠΎΡΠ΄Π΅Π»ΡΠ½ΠΎΠ³ΠΎ ΠΏΠΎΠ΄ΡΠΎΠ±Π½ΠΎΠ³ΠΎ ΡΠ°Π·Π³ΠΎΠ²ΠΎΡΠ°, ΡΠ°ΠΊ ΡΡΠΎ Π΄Π°Π²Π°ΠΉΡΠ΅ ΡΠ°Π·Π±Π΅ΡΡΠΌΡΡ, Π΄Π»Ρ ΡΠ΅Π³ΠΎ ΠΎΠ½ Π½ΡΠΆΠ΅Π½, Π³Π΄Π΅ ΡΡΡΠ°Π½Π°Π²Π»ΠΈΠ²Π°Π΅ΡΡΡ, ΠΊΠ°ΠΊΠΈΠ΅ ΠΈΠΌΠ΅Π΅Ρ ΡΠ°Π·Π½ΠΎΠ²ΠΈΠ΄Π½ΠΎΡΡΠΈ ΠΈ ΠΊΠ°ΠΊ ΠΎΡΡΡΠ΅ΡΡΠ²ΠΈΡΡ ΠΏΠΎΠ΄ΠΊΠ»ΡΡΠ΅Π½ΠΈΠ΅ Π² ΡΠ»Π΅ΠΊΡΡΠΈΡΠ΅ΡΠΊΡΡ Π±ΡΡΠΎΠ²ΡΡ ΡΠ΅ΡΡ Π΄Π²ΡΡ ΠΊΠ»Π°Π²ΠΈΡΠ½ΠΎΠ³ΠΎ ΠΏΡΠΎΡ ΠΎΠ΄Π½ΠΎΠ³ΠΎ Π²ΡΠΊΠ»ΡΡΠ°ΡΠ΅Π»Ρ.
ΠΠ±Π»Π°ΡΡΡ ΠΏΡΠΈΠΌΠ΅Π½Π΅Π½ΠΈΡ
ΠΠ²ΡΡ ΠΊΠ»Π°Π²ΠΈΡΠ½ΡΠΉ ΠΏΡΠΎΡ ΠΎΠ΄Π½ΠΎΠΉ Π²ΡΠΊΠ»ΡΡΠ°ΡΠ΅Π»Ρ ΡΡΡΠ°Π½Π°Π²Π»ΠΈΠ²Π°ΡΡ Π² ΠΏΠΎΠΌΠ΅ΡΠ΅Π½ΠΈΡΡ , Π±ΠΎΠ»ΡΡΠΈΡ ΠΏΠΎ ΠΏΠ»ΠΎΡΠ°Π΄ΠΈ ΠΈΠ»ΠΈ Π΄Π»ΠΈΠ½Π΅, Π³Π΄Π΅ Π±ΡΠ΄Π΅Ρ ΡΠ΄ΠΎΠ±Π½Π΅Π΅ ΡΠΏΡΠ°Π²Π»ΡΡΡ ΠΎΡΠ²Π΅ΡΠ΅Π½ΠΈΠ΅ΠΌ Ρ Π΄Π²ΡΡ ΠΌΠ΅ΡΡ. Π Π°ΡΡΠΌΠΎΡΡΠΈΠΌ Π½Π΅ΡΠΊΠΎΠ»ΡΠΊΠΎ ΠΏΡΠΈΠΌΠ΅ΡΠΎΠ².

ΠΠΎΠΏΡΡΡΠΈΠΌ Ρ Π²Π°Ρ ΠΎΠ³ΡΠΎΠΌΠ½Π°Ρ Π³ΠΎΡΡΠΈΠ½Π°Ρ, Π² ΠΊΠΎΡΠΎΡΠΎΠΉ ΠΈΠΌΠ΅Π΅ΡΡΡ Π±ΠΎΠ»ΡΡΠ°Ρ Π»ΡΡΡΡΠ° ΠΈ ΡΠΎΡΠ΅ΡΠ½ΡΠ΅ ΡΠ²Π΅ΡΠΈΠ»ΡΠ½ΠΈΠΊΠΈ, ΡΠΌΠΎΠ½ΡΠΈΡΠΎΠ²Π°Π½Π½ΡΠ΅ ΠΏΠΎ ΠΏΠ΅ΡΠΈΠΌΠ΅ΡΡΡ ΠΊΠΎΠΌΠ½Π°ΡΡ. ΠΡΠΊΠ»ΡΡΠ°ΡΠ΅Π»Ρ, ΠΊΠ°ΠΊ ΠΈ ΠΏΠΎΠ»ΠΎΠΆΠ΅Π½ΠΎ, Π½Π°Ρ ΠΎΠ΄ΠΈΡΡΡ ΠΏΡΠΈ Π²Ρ ΠΎΠ΄Π΅ Π² ΠΏΠΎΠΌΠ΅ΡΠ΅Π½ΠΈΠ΅ β Π·Π°ΡΠ»ΠΈ, Π½Π°ΠΆΠ°Π»ΠΈ Π½ΡΠΆΠ½ΡΡ ΠΊΠ»Π°Π²ΠΈΡΡ, Π·Π°Π³ΠΎΡΠ΅Π»Π°ΡΡ Π»ΡΡΡΡΠ° Π»ΠΈΠ±ΠΎ Π³ΡΡΠΏΠΏΠΎΠ²ΡΠ΅ ΡΠ²Π΅ΡΠΈΠ»ΡΠ½ΠΈΠΊΠΈ. ΠΡΠΎΠΉΠ΄Ρ Π΄ΠΎ Π΄ΡΡΠ³ΠΎΠ³ΠΎ ΠΊΠΎΠ½ΡΠ° Π³ΠΎΡΡΠΈΠ½ΠΎΠΉ, Π³Π΄Π΅, ΠΊ ΠΏΡΠΈΠΌΠ΅ΡΡ, ΡΠ°ΡΠΏΠΎΠ»ΠΎΠΆΠ΅Π½Π° Π»Π΅ΡΡΠ½ΠΈΡΠ° Π½Π° Π²ΡΠΎΡΠΎΠΉ ΡΡΠ°ΠΆ, Π±ΡΠ»ΠΎ Π±Ρ ΠΎΡΠ΅Π½Ρ ΠΊΠΎΠΌΡΠΎΡΡΠ½ΠΎ Π²ΡΠΊΠ»ΡΡΠΈΡΡ ΡΠ²Π΅Ρ, Π½Π΅ Π²ΠΎΠ·Π²ΡΠ°ΡΠ°ΡΡΡ ΠΎΠ±ΡΠ°ΡΠ½ΠΎ Π² Π½Π°ΡΠ°Π»ΠΎ ΠΊΠΎΠΌΠ½Π°ΡΡ. ΠΠΎΡ Π΄Π»Ρ ΡΠ΅Π³ΠΎ ΠΈ Π½ΡΠΆΠ΅Π½ ΡΠ°ΠΊΠΎΠΉ Π΄Π²ΡΡ ΠΊΠ»Π°Π²ΠΈΡΠ½ΡΠΉ ΠΏΠ΅ΡΠ΅ΠΊΠ»ΡΡΠ°ΡΠ΅Π»Ρ. ΠΠ΄ΠΈΠ½ ΠΏΡΠΎΡ ΠΎΠ΄Π½ΠΎΠΉ Π°ΠΏΠΏΠ°ΡΠ°Ρ ΡΠ°ΡΠΏΠΎΠ»ΠΎΠΆΠ΅Π½ ΠΏΡΠΈ Π²Ρ ΠΎΠ΄Π΅, ΠΊΠΎΡΠΎΡΡΠΉ Π²Ρ Π²ΠΊΠ»ΡΡΠ°Π΅ΡΠ΅, Π·Π°ΠΉΠ΄Ρ Π² ΠΊΠΎΠΌΠ½Π°ΡΡ, Π²ΡΠΎΡΠΎΠΉ ΠΌΠΎΠ½ΡΠΈΡΡΠ΅ΡΡΡ Π½Π° Π²ΡΡ ΠΎΠ΄Π΅ ΠΈΠ· Π³ΠΎΡΡΠΈΠ½ΠΎΠΉ, ΡΡΠΎΠ±Ρ ΠΎΡΠΊΠ»ΡΡΠ°ΡΡ ΠΎΡΠ²Π΅ΡΠ΅Π½ΠΈΠ΅ Ρ ΡΡΠΎΠ³ΠΎ ΠΌΠ΅ΡΡΠ°.

Π’ΠΎΡΠ½ΠΎ ΡΠ°ΠΊΠΆΠ΅ ΠΏΡΠΈΠΌΠ΅Π½ΡΡΡΡ ΡΡ Π΅ΠΌΠ° ΠΏΠΎΠ΄ΠΊΠ»ΡΡΠ΅Π½ΠΈΡ ΠΏΡΠΎΡ ΠΎΠ΄Π½ΠΎΠ³ΠΎ Π²ΡΠΊΠ»ΡΡΠ°ΡΠ΅Π»Ρ Ρ 2-Ρ ΠΌΠ΅ΡΡ Π΄Π»Ρ Π΄Π»ΠΈΠ½Π½ΡΡ ΠΊΠΎΡΠΈΠ΄ΠΎΡΠΎΠ². ΠΠ°ΡΠ°ΡΡΡΡ Π΅Ρ ΠΈΡΠΏΠΎΠ»ΡΠ·ΡΡΡ Π² ΡΠ°ΡΡΠ½ΡΡ ΠΌΠΈΠ½ΠΈ-ΠΎΡΠ΅Π»ΡΡ ΠΈ Π³ΠΎΡΡΠΈΠ½ΠΈΡΠ°Ρ , Π³ΠΎΡΡΠ΅Π²ΡΡ Π΄ΠΎΠΌΠ°Ρ Π½Π° ΠΊΡΡΠΎΡΡΠ°Ρ , ΠΊΠΎΠ³Π΄Π° Π² Π΄Π»ΠΈΠ½Π½ΠΎΠΌ ΠΏΠΎΠΌΠ΅ΡΠ΅Π½ΠΈΠΈ ΡΠ°ΡΠΏΠΎΠ»ΠΎΠΆΠ΅Π½ΠΎ Π½Π΅ΡΠΊΠΎΠ»ΡΠΊΠΎ Π½ΠΎΠΌΠ΅ΡΠΎΠ², Π»ΠΈΠ±ΠΎ Π² ΠΎΡΠΈΡΠ°Ρ Ρ Π±ΠΎΠ»ΡΡΠΈΠΌ ΠΊΠΎΠ»ΠΈΡΠ΅ΡΡΠ²ΠΎΠΌ ΠΊΠ°Π±ΠΈΠ½Π΅ΡΠΎΠ². Π ΡΠ°ΠΊΠΈΡ Π΄Π»ΠΈΠ½Π½ΡΡ ΠΊΠΎΡΠΈΠ΄ΠΎΡΠ°Ρ Ρ ΠΎΡΠΎΡΠΎ ΠΌΠΎΠ½ΡΠΈΡΠΎΠ²Π°ΡΡ Π΄Π²Π΅ Π³ΡΡΠΏΠΏΡ ΡΠ²Π΅ΡΠΈΠ»ΡΠ½ΠΈΠΊΠΎΠ², ΠΊΠ°ΠΆΠ΄Π°Ρ ΠΈΠ· ΠΊΠΎΡΠΎΡΡΡ Π²ΠΊΠ»ΡΡΠ°Π΅ΡΡΡ ΠΎΡΠ΄Π΅Π»ΡΠ½ΠΎΠΉ ΠΊΠ»Π°Π²ΠΈΡΠ΅ΠΉ. ΠΡΠΈ Π²Ρ ΠΎΠ΄Π΅ Π² Π΄Π»ΠΈΠ½Π½ΡΠΉ ΠΊΠΎΡΠΈΠ΄ΠΎΡ ΡΡΡΠ°Π½Π°Π²Π»ΠΈΠ²Π°Π΅ΡΡΡ ΠΏΠ΅ΡΠ²ΡΠΉ ΠΏΡΠΎΡ ΠΎΠ΄Π½ΠΎΠΉ Π²ΡΠΊΠ»ΡΡΠ°ΡΠ΅Π»Ρ, Π° Π² ΡΠ°ΠΌΠΎΠΌ ΠΊΠΎΠ½ΡΠ΅ Π²ΡΠΎΡΠΎΠΉ, ΠΏΡΠΎΠΉΠ΄Ρ ΡΠ΅ΡΠ΅Π· Π²ΡΡ ΠΏΠΎΠΌΠ΅ΡΠ΅Π½ΠΈΠ΅, Π²Π°ΠΌ Π½Π΅ Π½ΡΠΆΠ½ΠΎ Π±ΡΠ΄Π΅Ρ Π²ΠΎΠ·Π²ΡΠ°ΡΠ°ΡΡΡΡ Π΄Π»Ρ ΠΎΡΠΊΠ»ΡΡΠ΅Π½ΠΈΡ.

ΠΡΠ΅Π½Ρ ΡΠ΄ΠΎΠ±Π½ΡΠΌ ΠΎΠΊΠ°Π·ΡΠ²Π°Π΅ΡΡΡ ΠΌΠΎΠ½ΡΠ°ΠΆ Π΄Π²ΠΎΠΉΠ½ΠΎΠ³ΠΎ ΠΏΡΠΎΡ ΠΎΠ΄Π½ΠΎΠ³ΠΎ Π²ΡΠΊΠ»ΡΡΠ°ΡΠ΅Π»Ρ Π² Π΄Π²ΡΡ ΡΡΠ°ΠΆΠ½ΠΎΠΌ Π΄ΠΎΠΌΠΎΡΡΡΠΎΠ΅Π½ΠΈΠΈ. ΠΠΎΠΌΠΌΡΡΠ°ΡΠΈΠΎΠ½Π½ΡΠ΅ Π°ΠΏΠΏΠ°ΡΠ°ΡΡ ΡΡΡΠ°Π½Π°Π²Π»ΠΈΠ²Π°ΡΡΡΡ Π½Π° ΠΏΠ΅ΡΠ²ΠΎΠΌ ΠΈ Π²ΡΠΎΡΠΎΠΌ ΡΡΠ°ΠΆΠ΅ (Π² Π½Π°ΡΠ°Π»Π΅ ΠΈ Π² ΠΊΠΎΠ½ΡΠ΅ Π»Π΅ΡΡΠ½ΠΈΡΠ½ΠΎΠ³ΠΎ ΠΌΠ°ΡΡΠ°). ΠΠ΄Π΅ΡΡ ΡΠΎΠΆΠ΅ ΠΌΠΎΠΆΠ΅Ρ Π±ΡΡΡ Π΄Π²Π΅ Π³ΡΡΠΏΠΏΡ ΠΎΡΠ²Π΅ΡΠΈΡΠ΅Π»ΡΠ½ΡΡ ΡΠ»Π΅ΠΌΠ΅Π½ΡΠΎΠ² β Π»ΡΡΡΡΡ Ρ Π±ΠΎΠ»Π΅Π΅ ΡΡΠΊΠΈΠΌ ΠΎΡΠ²Π΅ΡΠ΅Π½ΠΈΠ΅ΠΌ ΠΈ ΡΠΎΡΠ΅ΡΠ½ΡΠ΅ ΡΠ²Π΅ΡΠΈΠ»ΡΠ½ΠΈΠΊΠΈ Ρ ΠΏΡΠΈΠ³Π»ΡΡΡΠ½Π½ΡΠΌ ΡΠ²Π΅ΡΠΎΠΌ, ΠΊΠΎΡΠΎΡΠΎΠ³ΠΎ Π±ΡΠ΄Π΅Ρ Π΄ΠΎΡΡΠ°ΡΠΎΡΠ½ΠΎ, ΡΡΠΎΠ±Ρ Π½Π΅ ΡΠΏΠΎΡΡΠΊΠ°ΡΡΡ ΠΏΡΠΎΠΉΡΠΈ ΠΏΠΎ Π»Π΅ΡΡΠ½ΠΈΡΠ΅. ΠΠ°ΠΆΠ΄Π°Ρ ΠΊΠ»Π°Π²ΠΈΡΠ° Π²ΠΊΠ»ΡΡΠ°Π΅Ρ ΠΎΡΠ²Π΅ΡΠ΅Π½ΠΈΠ΅ ΠΎΠΏΡΠ΅Π΄Π΅Π»ΡΠ½Π½ΠΎΠΉ Π³ΡΡΠΏΠΏΡ ΡΠ²Π΅ΡΠΈΠ»ΡΠ½ΠΈΠΊΠΎΠ². Π£ΠΏΡΠ°Π²Π»Π΅Π½ΠΈΠ΅ ΠΏΡΠΎΠΈΡΡ ΠΎΠ΄ΠΈΡ Ρ ΡΠΎΠ³ΠΎ ΡΡΠ°ΠΆΠ°, Π½Π° ΠΊΠΎΡΠΎΡΠΎΠΌ Π² Π΄Π°Π½Π½ΡΠΉ ΠΌΠΎΠΌΠ΅Π½Ρ Π½Π°Ρ ΠΎΠ΄ΠΈΡΡΡ ΡΠ΅Π»ΠΎΠ²Π΅ΠΊ.
ΠΡΡ ΡΠ°ΠΊΠΎΠΉ ΠΏΠ΅ΡΠ΅ΠΊΠ»ΡΡΠ°ΡΠ΅Π»Ρ ΠΌΠΎΠΆΠ½ΠΎ ΡΡΡΠ°Π½Π°Π²Π»ΠΈΠ²Π°ΡΡ Π½Π° Π΄Π°ΡΠ΅ ΠΈΠ»ΠΈ Π² Π·Π°Π³ΠΎΡΠΎΠ΄Π½ΠΎΠΌ Π΄ΠΎΠΌΠ΅, Π³Π΄Π΅ Π΅ΡΡΡ Π΄Π»ΠΈΠ½Π½ΡΠ΅ ΡΠ°Π΄ΠΎΠ²ΡΠ΅ Π΄ΠΎΡΠΎΠΆΠΊΠΈ. ΠΠ°ΠΏΡΠΈΠΌΠ΅Ρ, Π² Π½Π°ΡΠ°Π»Π΅ ΡΡΠ°ΡΡΠΊΠ° ΡΠ°ΡΠΏΠΎΠ»ΠΎΠΆΠ΅Π½ Π΄ΠΎΠΌ, Π° Π² ΠΊΠΎΠ½ΡΠ΅ Π±Π΅ΡΠ΅Π΄ΠΊΠ°, ΠΌΠ΅ΠΆΠ΄Ρ Π½ΠΈΠΌΠΈ Π΄ΠΎΡΠΎΠΆΠΊΠ° ΡΠΎ ΡΠ²Π΅ΡΠΈΠ»ΡΠ½ΠΈΠΊΠ°ΠΌΠΈ. Π ΡΡΠΌΠ½ΠΎΠ΅ Π²ΡΠ΅ΠΌΡ Π²Π°ΠΌ Π½Π°Π΄ΠΎ ΠΏΡΠΎΠΉΡΠΈ Π² Π±Π΅ΡΠ΅Π΄ΠΊΡ, Π²ΠΊΠ»ΡΡΠ°Π΅ΡΠ΅ ΠΏΡΠΎΡ ΠΎΠ΄Π½ΠΎΠΉ ΠΏΠ΅ΡΠ΅ΠΊΠ»ΡΡΠ°ΡΠ΅Π»Ρ, ΡΠ°ΡΠΏΠΎΠ»ΠΎΠΆΠ΅Π½Π½ΡΠΉ Π³Π΄Π΅-ΡΠΎ Π½Π° ΡΡΠ΅Π½Π΅ Π΄ΠΎΠΌΠ°, ΠΈΠ΄ΡΡΠ΅ ΠΏΠΎ ΠΎΡΠ²Π΅ΡΡΠ½Π½ΠΎΠΉ ΡΠ°Π΄ΠΎΠ²ΠΎΠΉ Π΄ΠΎΡΠΎΠΆΠΊΠ΅, Π° ΠΏΠΎΡΠΎΠΌ ΠΎΡΠΊΠ»ΡΡΠ°Π΅ΡΠ΅ ΠΎΡΠ²Π΅ΡΠ΅Π½ΠΈΠ΅ ΠΈΠ· Π±Π΅ΡΠ΅Π΄ΠΊΠΈ. ΠΠΎΠΊΠ° Π²Ρ Π½Π°Ρ ΠΎΠ΄ΠΈΡΠ΅ΡΡ Π² Π±Π΅ΡΠ΅Π΄ΠΊΠ΅, Π»Π°ΠΌΠΏΠΎΡΠΊΠΈ Π·ΡΡ Π½Π΅ Π³ΠΎΡΡΡ ΠΈ Π½Π΅ Π½Π°ΠΌΠ°ΡΡΠ²Π°ΡΡ Π»ΠΈΡΠ½ΡΡ ΡΠ»Π΅ΠΊΡΡΠΎΡΠ½Π΅ΡΠ³ΠΈΡ. Π’ΠΎΡΠ½ΠΎ ΡΠ°ΠΊΠΆΠ΅ ΠΏΠΎΡΠΎΠΌ Π²ΠΎΠ·Π²ΡΠ°ΡΠ°Π΅ΡΠ΅ΡΡ, ΡΠ½Π°ΡΠ°Π»Π° Π²ΠΊΠ»ΡΡΠΈΠ»ΠΈ ΠΎΡΠ²Π΅ΡΠ΅Π½ΠΈΠ΅ Π΄ΠΎΡΠΎΠΆΠ΅ΠΊ Π² Π±Π΅ΡΠ΅Π΄ΠΊΠ΅, Π° ΠΎΡΠΊΠ»ΡΡΠΈΠ»ΠΈ Π΅Π³ΠΎ ΠΏΠΎΡΠΎΠΌ ΠΏΠ΅ΡΠ΅ΠΊΠ»ΡΡΠ°ΡΠ΅Π»Π΅ΠΌ Π½Π° Π΄ΠΎΠΌΠ΅. ΠΡΠ²Π΅ΡΠ΅Π½ΠΈΠ΅ Π΄ΠΎΡΠΎΠΆΠ΅ΠΊ ΠΌΠΎΠΆΠ½ΠΎ ΡΠ΄Π΅Π»Π°ΡΡ Π±ΠΎΠ»Π΅Π΅ ΡΡΠΊΠΈΠΌ Ρ ΠΏΠΎΠ΄Π²Π΅ΡΠ½ΡΠΌΠΈ ΡΠ²Π΅ΡΠΈΠ»ΡΠ½ΠΈΠΊΠ°ΠΌΠΈ ΠΈ ΠΏΡΠΈΠ³Π»ΡΡΡΠ½Π½ΡΠΌ, Ρ ΡΠΎΡΠ΅ΡΠ½ΡΠΌΠΈ ΠΏΡΠΈΠ±ΠΎΡΠ°ΠΌΠΈ ΠΎΡΠ²Π΅ΡΠ΅Π½ΠΈΡ, Π²ΠΌΠΎΠ½ΡΠΈΡΠΎΠ²Π°Π½Π½ΡΠΌΠΈ Π²Π΄ΠΎΠ»Ρ Π΄ΠΎΡΠΎΠΆΠ΅ΠΊ, ΠΊΠ°ΠΆΠ΄ΡΠΉ Π²ΠΈΠ΄ Π²ΠΊΠ»ΡΡΠ°Π΅ΡΡΡ ΠΎΡΠ΄Π΅Π»ΡΠ½ΠΎΠΉ ΠΊΠ»Π°Π²ΠΈΡΠ΅ΠΉ.
Π£ΡΡΡΠΎΠΉΡΡΠ²ΠΎ ΠΈ ΡΠ°Π·Π½ΠΎΠ²ΠΈΠ΄Π½ΠΎΡΡΠΈ

ΠΎΠ±ΡΡΠ½ΡΠΉ
ΠΠ°ΠΊ ΠΏΡΠ°Π²ΠΈΠ»ΡΠ½ΠΎ Π΄Π°ΡΡ ΠΎΠΏΡΠ΅Π΄Π΅Π»Π΅Π½ΠΈΠ΅ ΠΏΡΠΎΡ ΠΎΠ΄Π½ΠΎΠΌΡ Π²ΡΠΊΠ»ΡΡΠ°ΡΠ΅Π»Ρ? ΠΠΎ ΡΡΡΠΈ, ΡΡΠΎ Π΄Π²Π° ΠΊΠΎΠΌΠΌΡΡΠ°ΡΠΈΠΎΠ½Π½ΡΡ Π°ΠΏΠΏΠ°ΡΠ°ΡΠ°, ΠΊΠΎΡΠΎΡΡΠ΅ ΡΠΏΡΠ°Π²Π»ΡΡΡ ΠΎΠ΄Π½ΠΈΠΌ ΠΎΡΠ²Π΅ΡΠΈΡΠ΅Π»ΡΠ½ΡΠΌ ΠΏΡΠΈΠ±ΠΎΡΠΎΠΌ (Π»ΠΈΠ±ΠΎ Π³ΡΡΠΏΠΏΠΎΠΉ).
ΠΡΠ»ΠΈ ΠΏΠΎΡΠΌΠΎΡΡΠ΅ΡΡ Π½Π° ΠΏΡΠΎΡ ΠΎΠ΄Π½ΠΎΠΉ Π±ΡΡΠΎΠ²ΠΎΠΉ Π²ΡΠΊΠ»ΡΡΠ°ΡΠ΅Π»Ρ Π΄Π²ΡΡ ΠΊΠ»Π°Π²ΠΈΡΠ½ΡΠΉ, ΡΠΎ Π²Π½Π΅ΡΠ½Π΅ ΠΎΠ½ Π°Π±ΡΠΎΠ»ΡΡΠ½ΠΎ Π½ΠΈΡΠ΅ΠΌ Π½Π΅ ΠΎΡΠ»ΠΈΡΠ°Π΅ΡΡΡ ΠΎΡ ΠΎΠ±ΡΠΊΠ½ΠΎΠ²Π΅Π½Π½ΠΎΠ³ΠΎ Π°ΠΏΠΏΠ°ΡΠ°ΡΠ°. Π’Π°ΠΊΠΆΠ΅ ΠΎΠ½ ΡΠΎΡΡΠΎΠΈΡ ΠΈΠ· ΡΠ°Π±ΠΎΡΠ΅ΠΉ ΡΠ°ΡΡΠΈ (ΠΊΠΎΠ½ΡΠ°ΠΊΡΠ½ΠΎΠΉ Π³ΡΡΠΏΠΏΡ) ΠΈ Π·Π°ΡΠΈΡΠ½ΠΎΠ³ΠΎ ΠΊΠΎΡΠΏΡΡΠ° (ΡΠ°ΠΌΠΊΠΈ ΠΈ ΠΊΠ»Π°Π²ΠΈΡ). Π ΠΎΡΠ½ΠΎΠ²Π½ΡΠ΅ ΡΡΠ½ΠΊΡΠΈΠΈ Ρ Π½Π΅Π³ΠΎ ΡΠ°ΠΊΠΈΠ΅ ΠΆΠ΅ β ΡΠ°Π·ΡΡΠ²Π°ΡΡ Π»ΠΈΠ±ΠΎ Π·Π°ΠΌΡΠΊΠ°ΡΡ ΡΠ»Π΅ΠΊΡΡΠΈΡΠ΅ΡΠΊΡΡ ΡΠ΅ΠΏΡ.
ΠΠΎ ΠΈΠ· ΠΎΠ±ΡΡΠ½ΠΎΠ³ΠΎ Π²ΡΠΊΠ»ΡΡΠ°ΡΠ΅Π»Ρ Π½ΠΈΠΊΠΎΠ³Π΄Π° Π½Π΅ ΠΏΠΎΠ»ΡΡΠΈΡΡΡ ΡΠ΄Π΅Π»Π°ΡΡ ΠΏΡΠΎΡ ΠΎΠ΄Π½ΠΎΠΉ, Π²ΡΠΎΡΠΎΠΉ ΠΈΠΌΠ΅Π΅Ρ Π±ΠΎΠ»Π΅Π΅ ΡΠ»ΠΎΠΆΠ½ΡΡ ΡΡ Π΅ΠΌΡ ΠΏΠΎΠ΄ΠΊΠ»ΡΡΠ΅Π½ΠΈΡ. Π£ ΠΎΠ±ΡΠΊΠ½ΠΎΠ²Π΅Π½Π½ΠΎΠ³ΠΎ Π΄Π²ΡΡ ΠΊΠ»Π°Π²ΠΈΡΠ½ΠΎΠ³ΠΎ ΠΏΠ΅ΡΠ΅ΠΊΠ»ΡΡΠ°ΡΠ΅Π»Ρ ΠΈΠΌΠ΅Π΅ΡΡΡ ΡΡΠΈ ΠΊΠΎΠ½ΡΠ°ΠΊΡΠ° β ΠΎΠ΄ΠΈΠ½ Π²Ρ ΠΎΠ΄ΡΡΠΈΠΉ (Π½Π° Π½Π΅Π³ΠΎ ΠΏΠΎΡΡΡΠΏΠ°Π΅Ρ ΡΠ°Π·Π° ΠΈΠ· ΠΏΠΈΡΠ°ΡΡΠ΅ΠΉ ΡΠ΅ΡΠΈ) ΠΈ Π΄Π²Π° ΠΎΡΡ ΠΎΠ΄ΡΡΠΈΡ (ΠΊ Π½ΠΈΠΌ Π΄ΠΎΠ»ΠΆΠ½Ρ ΠΏΠΎΠ΄ΠΊΠ»ΡΡΠ°ΡΡΡΡ ΡΠ°Π·Π½ΡΠ΅ ΠΏΡΠΎΠ²ΠΎΠ΄Π° ΡΠ²Π΅ΡΠΈΠ»ΡΠ½ΠΈΠΊΠΎΠ²). Π£ ΠΏΡΠΎΡ ΠΎΠ΄Π½ΠΎΠΉ ΠΌΠΎΠ΄Π΅Π»ΠΈ ΡΠ΅ΡΡΡ ΠΊΠΎΠ½ΡΠ°ΠΊΡΠΎΠ².

Ρ ΠΏΠΎΠ΄ΡΠ²Π΅ΡΠΊΠΎΠΉ
ΠΡΠ»ΠΈ Π½Π°ΠΆΠ°ΡΡ ΠΊΠ»Π°Π²ΠΈΡΡ ΠΎΠ±ΡΠΊΠ½ΠΎΠ²Π΅Π½Π½ΠΎΠ³ΠΎ Π°ΠΏΠΏΠ°ΡΠ°ΡΠ°, ΡΠΎ ΡΠΎΠ·Π΄Π°ΡΡΡΡ Π·Π°ΠΌΠΊΠ½ΡΡΠ°Ρ ΡΠ΅ΠΏΡ ΠΌΠ΅ΠΆΠ΄Ρ ΠΈΡΡΠΎΡΠ½ΠΈΠΊΠΎΠΌ Π½Π°ΠΏΡΡΠΆΠ΅Π½ΠΈΡ ΠΈ ΡΠ²Π΅ΡΠΈΠ»ΡΠ½ΠΈΠΊΠΎΠΌ, Π² ΡΠ΅Π·ΡΠ»ΡΡΠ°ΡΠ΅ ΡΠ΅Π³ΠΎ ΠΏΠΎΡΠ²Π»ΡΠ΅ΡΡΡ ΠΎΡΠ²Π΅ΡΠ΅Π½ΠΈΠ΅. Π£ ΠΏΡΠΎΡ ΠΎΠ΄Π½ΠΎΠ³ΠΎ Π²Π°ΡΠΈΠ°Π½ΡΠ° Π΅ΡΡΡ Π²Π½ΡΡΡΠ΅Π½Π½ΠΈΠΉ ΠΏΠΎΠ΄Π²ΠΈΠΆΠ½ΡΠΉ ΠΊΠΎΠ½ΡΠ°ΠΊΡ (ΠΏΠ΅ΡΠ΅ΠΊΠΈΠ΄Π½ΠΎΠΉ), ΠΏΡΠΈ Π½Π°ΠΆΠ°ΡΠΈΠΈ ΠΊΠ»Π°Π²ΠΈΡΠΈ ΠΎΠ½ ΠΎΠ΄Π½ΠΎΠ²ΡΠ΅ΠΌΠ΅Π½Π½ΠΎ ΠΎΠ΄Π½Ρ ΡΠ΅ΠΏΡ ΡΠ°Π·ΠΌΡΠΊΠ°Π΅Ρ, Π° Π²ΡΠΎΡΡΡ Π·Π°ΠΌΡΠΊΠ°Π΅Ρ, ΡΠΎ Π΅ΡΡΡ ΠΏΠ΅ΡΠ΅ΠΊΠΈΠ΄ΡΠ²Π°Π΅ΡΡΡ Ρ ΠΎΠ΄Π½ΠΎΠΉ ΠΊΠ»Π΅ΠΌΠΌΡ Π½Π° Π΄ΡΡΠ³ΡΡ. Π Π΄Π°Π½Π½ΠΎΠΌ ΡΠ»ΡΡΠ°Π΅, Π²ΡΠΎΡΠ°Ρ ΡΠ΅ΠΏΡ β ΡΡΠΎ ΠΊΠΎΠ½ΡΠ°ΠΊΡΡ ΠΏΠ°ΡΠ½ΠΎΠ³ΠΎ Π²ΡΠΊΠ»ΡΡΠ°ΡΠ΅Π»Ρ, Π²Π΅Π΄Ρ ΠΏΡΠΎΡ ΠΎΠ΄Π½ΠΎΠΉ ΠΊΠΎΠΌΠΌΡΡΠ°ΡΠΈΠΎΠ½Π½ΡΠΉ Π°ΠΏΠΏΠ°ΡΠ°Ρ Π½Π΅ ΡΠ°Π±ΠΎΡΠ°Π΅Ρ ΠΊΠ°ΠΊ ΡΠ°ΠΌΠΎΡΡΠΎΡΡΠ΅Π»ΡΠ½ΠΎΠ΅ ΡΡΡΡΠΎΠΉΡΡΠ²ΠΎ.

ΡΠ΅Π½ΡΠΎΡΠ½ΡΠΉ
ΠΡΠΈ Π²ΡΠ±ΠΎΡΠ΅ ΠΌΠΎΠ΄Π΅Π»ΠΈ ΠΏΡΠΎΡ ΠΎΠ΄Π½ΠΎΠ³ΠΎ Π²ΡΠΊΠ»ΡΡΠ°ΡΠ΅Π»Ρ, ΠΎΠ±ΡΠ°ΡΠΈΡΠ΅ Π²Π½ΠΈΠΌΠ°Π½ΠΈΠ΅, ΡΡΠΎ ΠΏΠΎΠΌΠΈΠΌΠΎ ΠΊΠ»Π°Π²ΠΈΡΠ½ΡΡ ΠΌΠΎΠ΄Π΅Π»Π΅ΠΉ ΡΡΡΠ΅ΡΡΠ²ΡΡΡ Π΅ΡΡ ΡΠ΅Π½ΡΠΎΡΠ½ΡΠ΅. ΠΠ½ΠΈ ΡΡΠΎΡΡ Π΄ΠΎΡΠΎΠΆΠ΅, ΠΏΠΎΡΡΠΎΠΌΡ Π·Π΄Π΅ΡΡ ΠΎΡΠΈΠ΅Π½ΡΠΈΡΡΠΉΡΠ΅ΡΡ Π½Π° ΡΠ²ΠΎΠΈ ΡΠΈΠ½Π°Π½ΡΠΎΠ²ΡΠ΅ Π²ΠΎΠ·ΠΌΠΎΠΆΠ½ΠΎΡΡΠΈ.
ΠΡΠ΅Π½Ρ ΡΠ΄ΠΎΠ±Π½ΡΠΌΠΈ Π² ΠΏΡΠΈΠΌΠ΅Π½Π΅Π½ΠΈΠΈ ΡΡΠΈΡΠ°ΡΡΡΡ ΠΌΠΎΠ΄Π΅Π»ΠΈ Ρ ΠΏΠΎΠ΄ΡΠ²Π΅ΡΠΊΠΎΠΉ, ΡΠ°ΠΊΠΎΠΉ Π°ΠΏΠΏΠ°ΡΠ°Ρ Π½Π΅ ΠΏΡΠΈΠ΄ΡΡΡΡ Π΄ΠΎΠ»Π³ΠΎ ΠΈΡΠΊΠ°ΡΡ Π² ΡΡΠΌΠ½ΠΎΠΌ ΠΏΠΎΠΌΠ΅ΡΠ΅Π½ΠΈΠΈ. ΠΠ° ΠΊΠ°ΠΆΠ΄ΠΎΠΉ ΠΊΠ»Π°Π²ΠΈΡΠ΅ Π΅ΡΡΡ ΡΠ²Π΅ΡΡΡΠ΅Π΅ΡΡ ΠΎΠΊΠΎΡΠΊΠΎ, ΡΠΊΠ°Π·ΡΠ²Π°ΡΡΠ΅Π΅ Π½Π° ΠΌΠ΅ΡΡΠΎ ΠΏΠΎΠ»ΠΎΠΆΠ΅Π½ΠΈΡ Π²ΡΠΊΠ»ΡΡΠ°ΡΠ΅Π»Ρ.
Π‘Ρ Π΅ΠΌΠ° ΠΏΠΎΠ΄ΠΊΠ»ΡΡΠ΅Π½ΠΈΡ
Π‘Π½Π°ΡΠ°Π»Π° Π½Π΅ΠΌΠ½ΠΎΠ³ΠΎ ΠΎΡΠ½ΠΎΠ²Π½ΡΡ ΠΏΡΠΈΠ½ΡΠΈΠΏΠΎΠ², ΡΡΠΎΠ±Ρ Π²Ρ ΠΏΠΎΠ½ΡΠ»ΠΈ ΡΠ°ΠΌΡ ΡΡΡΡ ΡΠ°Π±ΠΎΡΡ ΠΏΡΠΎΡ ΠΎΠ΄Π½ΠΎΠ³ΠΎ Π²ΡΠΊΠ»ΡΡΠ°ΡΠ΅Π»Ρ.

ΡΡ Π΅ΠΌΠ° ΠΏΠΎΠ΄ΠΊΠ»ΡΡΠ΅Π½ΠΈΡ ΠΏΡΠΎΡ ΠΎΠ΄Π½ΠΎΠ³ΠΎ Π²ΡΠΊΠ»ΡΡΠ°ΡΠ΅Π»Ρ
- ΠΡ ΠΊΠ°ΠΆΠ΄ΠΎΠ³ΠΎ ΠΏΡΠΎΡ ΠΎΠ΄Π½ΠΎΠ³ΠΎ ΡΡΡΡΠΎΠΉΡΡΠ²Π° Π² ΡΠ°ΡΠΏΡΠ΅Π΄Π΅Π»ΠΈΡΠ΅Π»ΡΠ½ΡΡ ΠΊΠΎΡΠΎΠ±ΠΊΡ ΠΏΡΠΈΡ ΠΎΠ΄ΠΈΡ ΠΏΡΠΎΠ²ΠΎΠ΄ ΠΈΠ· ΡΡΡΡ ΠΆΠΈΠ».
- ΠΡ ΠΏΠ΅ΡΠ²ΠΎΠ³ΠΎ ΠΏΡΠΎΡ ΠΎΠ΄Π½ΠΎΠ³ΠΎ Π²ΡΠΊΠ»ΡΡΠ°ΡΠ΅Π»Ρ ΠΎΠ΄Π½Π° ΠΆΠΈΠ»Π° ΡΠΎΠ΅Π΄ΠΈΠ½ΡΠ΅ΡΡΡ Ρ ΡΠ°Π·ΠΎΠΉ ΠΏΠΈΡΠ°ΡΡΠ΅ΠΉ ΡΠ΅ΡΠΈ.
- ΠΠ΄Π½Π° ΠΆΠΈΠ»Π° Π²ΡΠΎΡΠΎΠ³ΠΎ Π²ΡΠΊΠ»ΡΡΠ°ΡΠ΅Π»Ρ ΡΠΎΠ΅Π΄ΠΈΠ½ΡΠ΅ΡΡΡ Ρ ΡΠ°Π·Π½ΡΠΌ ΠΏΡΠΎΠ²ΠΎΠ΄ΠΎΠΌ ΠΎΡΠ²Π΅ΡΠΈΡΠ΅Π»ΡΠ½ΠΎΠ³ΠΎ ΠΏΡΠΈΠ±ΠΎΡΠ°.
- ΠΠ΅ΠΆΠ΄Ρ ΡΠΎΠ±ΠΎΠΉ ΠΎΠ±Π° ΠΊΠΎΠΌΠΌΡΡΠ°ΡΠΈΠΎΠ½Π½ΡΡ Π°ΠΏΠΏΠ°ΡΠ°ΡΠ° ΡΠ»Π΅ΠΊΡΡΠΈΡΠ΅ΡΠΊΠΈ ΡΠ²ΡΠ·ΡΠ²Π°ΡΡΡΡ Π² ΡΠ°ΡΠΏΡΠ΅Π΄Π΅Π»ΠΈΡΠ΅Π»ΡΠ½ΠΎΠΉ ΠΊΠΎΡΠΎΠ±ΠΊΠ΅ ΠΏΡΡΡΠΌ ΠΏΠΎΠΏΠ°ΡΠ½ΠΎΠ³ΠΎ ΡΠΎΠ΅Π΄ΠΈΠ½Π΅Π½ΠΈΡ Π΄Π²ΡΡ ΠΎΡΡΠ°Π²ΡΠΈΡ ΡΡ ΠΆΠΈΠ».
Π ΡΠ΅ΠΏΠ΅ΡΡ Π±ΠΎΠ»Π΅Π΅ ΠΏΠΎΠ΄ΡΠΎΠ±Π½ΠΎ ΡΠ°ΡΡΠΌΠΎΡΡΠΈΠΌ ΠΏΠΎΠ΄ΠΊΠ»ΡΡΠ΅Π½ΠΈΠ΅ Π² ΡΠ»Π΅ΠΊΡΡΠΈΡΠ΅ΡΠΊΡΡ ΡΠ΅ΡΡ Π΄Π²ΡΡ ΠΊΠ»Π°Π²ΠΈΡΠ½ΠΎΠ³ΠΎ ΠΏΡΠΎΡ ΠΎΠ΄Π½ΠΎΠ³ΠΎ Π²ΡΠΊΠ»ΡΡΠ°ΡΠ΅Π»Ρ.
ΠΠΎΠ·ΡΠΌΠΈΡΠ΅ Π² ΡΡΠΊΠΈ ΠΏΡΠΎΡ
ΠΎΠ΄Π½ΠΎΠΉ ΠΏΠ΅ΡΠ΅ΠΊΠ»ΡΡΠ°ΡΠ΅Π»Ρ Π½Π° Π΄Π²Π΅ ΠΊΠ»Π°Π²ΠΈΡΠΈ ΠΈ Π²Π½ΠΈΠΌΠ°ΡΠ΅Π»ΡΠ½ΠΎ ΡΠ°ΡΡΠΌΠΎΡΡΠΈΡΠ΅ Π΅Π³ΠΎ ΡΡΠ»ΡΠ½ΡΡ ΡΡΠΎΡΠΎΠ½Ρ. ΠΠΎΠ΄ΡΠΎΠ΅Π΄ΠΈΠ½Π΅Π½ΠΈΠ΅ ΠΏΡΠΎΠ²ΠΎΠ΄ΠΎΠ² Π²ΡΠΏΠΎΠ»Π½ΡΠ΅ΡΡΡ Π½Π° ΡΠ΅ΡΡΡ ΠΊΠ»Π΅ΠΌΠΌ (ΡΠΎ Π΅ΡΡΡ ΠΏΠΎ ΡΡΠΈ Π½Π° ΠΊΠ°ΠΆΠ΄ΡΡ ΠΊΠ»Π°Π²ΠΈΡΡ).
ΠΠ»Π΅ΠΌΠΌΡ Π²ΡΠ΅ ΠΏΡΠΎΠΌΠ°ΡΠΊΠΈΡΠΎΠ²Π°Π½Ρ. Π’Π΅, ΠΊΠΎΡΠΎΡΡΠ΅ ΠΈΠΌΠ΅ΡΡ ΠΌΠ°ΡΠΊΠΈΡΠΎΠ²ΠΊΡ Β«1Β» Ρ Π½Π°ΡΠΈΡΠΎΠ²Π°Π½Π½ΠΎΠΉ ΡΡΠ΄ΠΎΠΌ ΡΡΡΠ΅Π»ΠΎΡΠΊΠΎΠΉ, ΡΠΎΠ΅Π΄ΠΈΠ½ΡΡΡΡΡ Ρ Π°Π½Π°Π»ΠΎΠ³ΠΈΡΠ½ΡΠΌΠΈ ΠΊΠ»Π΅ΠΌΠΌΠ°ΠΌΠΈ Π²ΡΠΎΡΠΎΠ³ΠΎ ΠΏΡΠΎΡ ΠΎΠ΄Π½ΠΎΠ³ΠΎ Π²ΡΠΊΠ»ΡΡΠ°ΡΠ΅Π»Ρ. Π’ΠΎΡΠ½ΠΎ ΡΠ°ΠΊΠΆΠ΅ Π½Π΅ΠΎΠ±Ρ ΠΎΠ΄ΠΈΠΌΠΎ ΡΠΎΠ΅Π΄ΠΈΠ½ΠΈΡΡ ΠΌΠ΅ΠΆΠ΄Ρ ΡΠΎΠ±ΠΎΠΉ ΠΏΡΠΎΠ²ΠΎΠ΄Π°ΠΌΠΈ ΠΊΠ»Π΅ΠΌΠΌΡ Ρ ΡΠΈΡΡΠΎΠΉ Β«2Β» ΠΈ Π½Π°ΡΠΈΡΠΎΠ²Π°Π½Π½ΠΎΠΉ ΡΡΠ΄ΠΎΠΌ ΡΡΡΠ΅Π»ΠΎΡΠΊΠΎΠΉ. Π ΡΡΠΎΠΌ ΡΠ»ΡΡΠ°Π΅ ΡΠ΄ΠΎΠ±Π½ΠΎ ΠΈΡΠΏΠΎΠ»ΡΠ·ΠΎΠ²Π°ΡΡ ΡΠ΅ΡΡΡΡΡ ΠΆΠΈΠ»ΡΠ½ΡΠΉ ΠΏΡΠΎΠ²ΠΎΠ΄.
Π ΠΏΠ΅ΡΠ²ΠΎΠΌ Π²ΡΠΊΠ»ΡΡΠ°ΡΠ΅Π»Π΅ Π΅ΡΡΡ Π΅ΡΡ Π΄Π²Π΅ ΠΊΠ»Π΅ΠΌΠΌΡ Β«L1Β» ΠΈ Β«L2Β», ΠΊ Π½ΠΈΠΌ ΠΏΡΠΎΠΈΠ·Π²ΠΎΠ΄ΠΈΡΡΡ ΠΏΠΎΠ΄ΠΊΠ»ΡΡΠ΅Π½ΠΈΠ΅ ΡΠ°Π·Π½ΠΎΠ³ΠΎ ΠΏΡΠΎΠ²ΠΎΠ΄Π° ΠΈΠ· ΠΏΠΈΡΠ°ΡΡΠ΅ΠΉ ΡΠ΅ΡΠΈ. ΠΠΎ Π²ΡΠΎΡΠΎΠΌ Π²ΡΠΊΠ»ΡΡΠ°ΡΠ΅Π»Π΅ ΠΊΠ»Π΅ΠΌΠΌΡ Ρ ΠΌΠ°ΡΠΊΠΈΡΠΎΠ²ΠΊΠΎΠΉ Β«L1Β» ΠΈ Β«L2Β» ΡΠΎΠ΅Π΄ΠΈΠ½ΡΡΡΡΡ ΡΠΎΠΎΡΠ²Π΅ΡΡΡΠ²Π΅Π½Π½ΠΎ Ρ Π΄Π²ΡΠΌΡ ΠΏΡΠΈΠ±ΠΎΡΠ°ΠΌΠΈ ΠΎΡΠ²Π΅ΡΠ΅Π½ΠΈΡ. Π’Π°ΠΊΠΈΠ΅ ΡΠΎΠ΅Π΄ΠΈΠ½Π΅Π½ΠΈΡ Π²ΡΠΏΠΎΠ»Π½ΡΡΡΡΡ Π΄Π²ΡΡ ΠΆΠΈΠ»ΡΠ½ΡΠΌ ΠΏΡΠΎΠ²ΠΎΠ΄ΠΎΠΌ.
ΠΠ΅ Π·Π°Π±ΡΠ²Π°ΠΉΡΠ΅! ΠΠΎΠ»Ρ ΠΏΠΈΡΠ°ΡΡΠ΅ΠΉ ΡΠ΅ΡΠΈ ΡΠΎΠ΅Π΄ΠΈΠ½ΡΠ΅ΡΡΡ Π² ΡΠ°ΡΠΏΡΠ΅Π΄Π΅Π»ΠΈΡΠ΅Π»ΡΠ½ΠΎΠΉ ΠΊΠΎΡΠΎΠ±ΠΊΠ΅ Ρ Π½ΡΠ»Π΅Π²ΡΠΌΠΈ ΠΏΡΠΎΠ²ΠΎΠ΄Π°ΠΌΠΈ, ΠΈΠ΄ΡΡΠΈΠΌΠΈ ΠΎΡ ΠΏΠ°ΡΡΠΎΠ½ΠΎΠ² ΡΠ²Π΅ΡΠΈΠ»ΡΠ½ΠΈΠΊΠΎΠ².
ΠΠΎΠ΄ΡΠΎΠ±Π½ΡΠΉ ΡΠ°Π·Π±ΠΎΡ ΡΡ Π΅ΠΌΡ ΠΏΠΎΠ΄ΠΊΠ»ΡΡΠ΅Π½ΠΈΡ ΡΠΌΠΎΡΡΠΈΡΠ΅ Π² ΡΡΠΎΠΌ Π²ΠΈΠ΄Π΅ΠΎ:
ΠΡΠΎΠ±Π΅Π½Π½ΠΎΡΡΠΈ ΠΌΠΎΠ½ΡΠ°ΠΆΠ°

ΠΡΠ±Π΅ΡΠΈΡΠ΅ ΠΌΠ΅ΡΡΠ° Π΄Π»Ρ ΡΡΡΠ°Π½ΠΎΠ²ΠΊΠΈ ΠΏΡΠΎΡ ΠΎΠ΄Π½ΡΡ ΠΏΠ΅ΡΠ΅ΠΊΠ»ΡΡΠ°ΡΠ΅Π»Π΅ΠΉ. Π£ΡΠΈΡΡΠ²Π°Ρ ΡΡΡΡ ΡΠ°ΠΌΠΎΠ³ΠΎ ΠΊΠΎΠΌΠΌΡΡΠ°ΡΠΈΠΎΠ½Π½ΠΎΠ³ΠΎ Π°ΠΏΠΏΠ°ΡΠ°ΡΠ°, Π²ΠΏΠΎΠ»Π½Π΅ Π»ΠΎΠ³ΠΈΡΠ½ΠΎ, ΡΡΠΎ ΠΎΠ΄ΠΈΠ½ Π±ΡΠ΄Π΅Ρ Π² Π½Π°ΡΠ°Π»Π΅ ΠΏΠΎΠΌΠ΅ΡΠ΅Π½ΠΈΡ, Π²ΡΠΎΡΠΎΠΉ Π² ΠΊΠΎΠ½ΡΠ΅. ΠΠ΅Π²Π°ΠΆΠ½ΠΎ, Ρ ΠΊΠ°ΠΊΠΎΠΉ ΡΡΠΎΡΠΎΠ½Ρ Π²Ρ Π·Π°ΠΉΠ΄ΡΡΠ΅ Π² ΡΡΠΎ ΠΏΠΎΠΌΠ΅ΡΠ΅Π½ΠΈΠ΅, Π² Π»ΡΠ±ΠΎΠΌ ΡΠ»ΡΡΠ°Π΅ β ΠΎΠ΄Π½ΠΈΠΌ Π²ΡΠΊΠ»ΡΡΠ°ΡΠ΅Π»Π΅ΠΌ Π²Ρ Π²ΠΊΠ»ΡΡΠΈΡΠ΅ ΡΠ²Π΅Ρ, Π΄ΡΡΠ³ΠΈΠΌ ΠΎΡΠΊΠ»ΡΡΠΈΡΠ΅, ΠΎΠ½ΠΈ ΠΎΠ±Π° ΡΠ°Π±ΠΎΡΠ°ΡΡ Π² Π΄Π²Π° Π½Π°ΠΏΡΠ°Π²Π»Π΅Π½ΠΈΡ ΠΎΡΠ²Π΅ΡΠΈΡΠ΅Π»ΡΠ½ΡΡ Π³ΡΡΠΏΠΏ.
ΠΠ»Ρ ΠΏΠΎΠ΄ΠΊΠ»ΡΡΠ΅Π½ΠΈΡ ΠΏΡΠΎΡ
ΠΎΠ΄Π½ΠΎΠ³ΠΎ Π΄Π²ΡΡ
ΠΊΠ»Π°Π²ΠΈΡΠ½ΠΎΠ³ΠΎ Π²ΡΠΊΠ»ΡΡΠ°ΡΠ΅Π»Ρ ΠΏΠΎΠ½Π°Π΄ΠΎΠ±ΡΡΡΡ ΡΠΏΠ΅ΡΠΈΠ°Π»ΡΠ½ΡΠ΅ ΠΌΠΎΠ½ΡΠ°ΠΆΠ½ΡΠ΅ ΠΊΠΎΡΠΎΠ±ΠΊΠΈ, ΠΊΠΎΡΠΎΡΡΠ΅ ΡΡΠ°ΠΏΠ»ΠΈΠ²Π°ΡΡΡΡ Π² ΡΡΠ΅Π½Π½ΠΎΠ΅ ΠΎΡΠ²Π΅ΡΡΡΠΈΠ΅ (ΠΈΡ
Π΅ΡΡ Π½Π°Π·ΡΠ²Π°ΡΡ ΠΏΠΎΠ΄ΡΠΎΠ·Π΅ΡΠ½ΠΈΠΊΠ°ΠΌΠΈ).
Π’Π°ΠΊ ΠΊΠ°ΠΊ Π²ΡΠ΅ ΡΠΎΠ΅Π΄ΠΈΠ½Π΅Π½ΠΈΡ (Π° ΠΈΡ Π½Π΅ ΡΠ°ΠΊ ΡΠΆ ΠΌΠ°Π»ΠΎ) Π±ΡΠ΄ΡΡ Π²ΡΠΏΠΎΠ»Π½ΡΡΡΡΡ Π² ΡΠ°ΡΠΏΡΠ΅Π΄Π΅Π»ΠΈΡΠ΅Π»ΡΠ½ΠΎΠΉ ΠΊΠΎΡΠΎΠ±ΠΊΠ΅, ΡΠΎ Π² ΠΎΠ±ΡΡΠ½ΠΎΠΉ ΡΡΠ°Π½Π΄Π°ΡΡΠ½ΠΎΠΉ (Π΄ΠΈΠ°ΠΌΠ΅ΡΡΠΎΠΌ 60 ΠΌΠΌ) ΡΡΠΎ ΡΠ΄Π΅Π»Π°ΡΡ Π±ΡΠ΄Π΅Ρ Π·Π°ΡΡΡΠ΄Π½ΠΈΡΠ΅Π»ΡΠ½ΠΎ, ΡΠ°ΠΌ ΠΏΠΎΠΏΡΠΎΡΡΡ Π½Π΅ Ρ Π²Π°ΡΠΈΡ ΠΌΠ΅ΡΡΠ°, ΡΡΠΎΠ±Ρ ΠΏΡΠΎΠΈΠ·Π²Π΅ΡΡΠΈ Π½Π΅ΠΎΠ±Ρ ΠΎΠ΄ΠΈΠΌΡΡ ΠΊΠΎΠΌΠΌΡΡΠ°ΡΠΈΡ ΠΈ Π°ΠΊΠΊΡΡΠ°ΡΠ½ΠΎ ΡΠ»ΠΎΠΆΠΈΡΡ Π΅Ρ Π²Π½ΡΡΡΠΈ. ΠΠ΅ΡΠ΅Π΄ ΡΠ΅ΠΌ, ΠΊΠ°ΠΊ ΠΏΠΎΠ΄ΠΊΠ»ΡΡΠΈΡΡ Π΄Π²ΠΎΠΉΠ½ΠΎΠΉ ΠΏΡΠΎΡ ΠΎΠ΄Π½ΠΎΠΉ Π°ΠΏΠΏΠ°ΡΠ°Ρ, ΠΏΠΎΡΡΠ°ΡΠ°ΠΉΡΠ΅ΡΡ ΠΏΡΠΈΠΎΠ±ΡΠ΅ΡΡΠΈ ΠΊΠΎΡΠΎΠ±ΠΊΡ Π±ΠΎΠ»ΡΡΠ΅Π³ΠΎ Π΄ΠΈΠ°ΠΌΠ΅ΡΡΠ° ΠΈΠ»ΠΈ ΡΠΏΠ°ΡΠ΅Π½Π½ΡΡ ΠΈΠ· Π΄Π²ΡΡ -ΡΡΡΡ .
- ΠΠ±Π΅ΡΡΠΎΡΡΡΠ΅ ΠΏΠΎΠΌΠ΅ΡΠ΅Π½ΠΈΠ΅, Π² ΠΊΠΎΡΠΎΡΠΎΠΌ Π±ΡΠ΄Π΅ΡΠ΅ ΠΏΡΠΎΠΈΠ·Π²ΠΎΠ΄ΠΈΡΡ ΡΠ°Π±ΠΎΡΡ.
- ΠΡΠΈ ΠΏΠΎΠΌΠΎΡΠΈ ΡΠ»Π΅ΠΊΡΡΠΎΠ΄ΡΠ΅Π»ΠΈ ΡΠΎ ΡΠΏΠ΅ΡΠΈΠ°Π»ΡΠ½ΠΎΠΉ ΠΊΠΎΡΠΎΠ½ΠΊΠΎΠΉ ΠΏΡΠΎΠ΄Π΅Π»Π°ΠΉΡΠ΅ Π² ΡΡΠ΅Π½Π΅ Π½Π΅ΠΎΠ±Ρ ΠΎΠ΄ΠΈΠΌΡΠ΅ ΠΎΡΠ²Π΅ΡΡΡΠΈΡ ΠΏΠΎΠ΄ ΡΠ°ΡΠΏΡΠ΅Π΄Π΅Π»ΠΈΡΠ΅Π»ΡΠ½ΡΡ ΠΊΠΎΡΠΎΠ±ΠΊΡ (ΠΊΠ°ΠΊ ΠΏΡΠ°Π²ΠΈΠ»ΠΎ, Π΄Π΅Π»Π°Π΅ΡΡΡ ΠΏΠΎΠ΄ ΠΏΠΎΡΠΎΠ»ΠΊΠΎΠΌ) ΠΈ ΠΏΠΎΠ΄ΡΠΎΠ·Π΅ΡΠ½ΠΈΠΊΠΈ (ΠΏΡΠΈΠ½ΡΡΠΎ ΡΡΡΠ°Π½Π°Π²Π»ΠΈΠ²Π°ΡΡ ΠΈΡ Π½Π° ΡΡΠΎΠ²Π½Π΅ ΠΎΠΏΡΡΠ΅Π½Π½ΠΎΠΉ ΡΠ΅Π»ΠΎΠ²Π΅ΡΠ΅ΡΠΊΠΎΠΉ ΡΡΠΊΠΈ).
- ΠΠ»Ρ ΠΏΡΠΎΠΊΠ»Π°Π΄ΠΊΠΈ ΠΏΡΠΎΠ²ΠΎΠ΄ΠΎΠ² Ρ ΠΏΠΎΠΌΠΎΡΡΡ Π±ΠΎΠ»Π³Π°ΡΠΊΠΈ ΡΠ΄Π΅Π»Π°ΠΉΡΠ΅ ΡΡΡΠΎΠ±Ρ ΠΎΡ ΡΠ°ΡΠΏΡΠ΅Π΄Π΅Π»ΠΈΡΠ΅Π»ΡΠ½ΠΎΠΉ ΠΊΠΎΡΠΎΠ±ΠΊΠΈ Π΄ΠΎ ΠΌΠ΅ΡΡ ΡΡΡΠ°Π½ΠΎΠ²ΠΊΠΈ Π²ΡΠΊΠ»ΡΡΠ°ΡΠ΅Π»Π΅ΠΉ ΠΈ ΡΠ²Π΅ΡΠΈΠ»ΡΠ½ΠΈΠΊΠΎΠ².
- ΠΡΠΎΠ»ΠΎΠΆΠΈΡΠ΅ Π² ΡΡΡΠΎΠ±Π°Ρ ΠΏΡΠΎΠ²ΠΎΠ΄Π° ΠΈ Π·Π°ΡΠΈΠΊΡΠΈΡΡΠΉΡΠ΅ ΠΈΡ ΠΏΡΠΈ ΠΏΠΎΠΌΠΎΡΠΈ Π°Π»Π΅Π±Π°ΡΡΡΠ°. ΠΠ΅ Π·Π°Π±ΡΠ΄ΡΡΠ΅ ΠΏΡΠΈ ΡΡΠΎΠΌ ΠΎΡΡΠ°Π²ΠΈΡΡ Π΄Π»ΠΈΠ½Π½ΡΠ΅ ΠΊΠΎΠ½ΡΠΈΠΊΠΈ Π΄Π»Ρ ΡΠ°Π·Π΄Π΅Π»ΠΊΠΈ ΠΈ ΠΏΠΎΠ΄ΡΠΎΠ΅Π΄ΠΈΠ½Π΅Π½ΠΈΡ.
- ΠΠ°Π²Π΅Π΄ΠΈΡΠ΅ Π² ΡΠ°ΡΠΏΡΠ΅Π΄Π΅Π»ΠΈΡΠ΅Π»ΡΠ½ΡΡ ΠΊΠΎΡΠΎΠ±ΠΊΡ ΠΏΡΠΎΠ²ΠΎΠ΄ ΠΏΠΈΡΠ°ΡΡΠ΅ΠΉ ΡΠ΅ΡΠΈ, Π² Π½ΡΠΌ Π±ΡΠ΄Π΅Ρ Π΄Π²Π΅ ΠΆΠΈΠ»Ρ β ΡΠ°Π·Π° ΠΈ Π½ΠΎΠ»Ρ.
- Π‘ΠΎΠ³Π»Π°ΡΠ½ΠΎ ΠΎΠΏΠΈΡΠ°Π½Π½ΠΎΠΉ Π²ΡΡΠ΅ ΡΡ Π΅ΠΌΠ΅ ΠΏΠΎΠ΄ΠΊΠ»ΡΡΠ΅Π½ΠΈΡ ΠΏΡΠΎΠΈΠ·Π²Π΅Π΄ΠΈΡΠ΅ Π²ΡΠ΅ Π½Π΅ΠΎΠ±Ρ ΠΎΠ΄ΠΈΠΌΡΠ΅ ΡΠΎΠ΅Π΄ΠΈΠ½Π΅Π½ΠΈΡ ΠΏΡΠΎΠ²ΠΎΠ΄ΠΎΠ². Π‘ΡΠ΅Π΄ΠΈ ΡΠ»Π΅ΠΊΡΡΠΈΠΊΠΎΠ² ΡΠ°ΠΌΡΠΌ ΡΠ°ΡΠΏΡΠΎΡΡΡΠ°Π½ΡΠ½Π½ΡΠΌ ΠΌΠ΅ΡΠΎΠ΄ΠΎΠΌ ΡΠΎΠ΅Π΄ΠΈΠ½Π΅Π½ΠΈΡ ΡΠ²Π»ΡΠ΅ΡΡΡ ΡΠΊΡΡΡΠΊΠ°. ΠΠΎΠ½ΡΡ ΠΏΡΠΎΠ²ΠΎΠ΄ΠΎΠ² Π½Π΅ΠΎΠ±Ρ ΠΎΠ΄ΠΈΠΌΠΎ Π·Π°ΡΠΈΡΡΠΈΡΡ ΠΎΡ ΠΈΠ·ΠΎΠ»ΡΡΠΈΠΈ: Π² ΡΠ°ΡΠΏΡΠ΅Π΄Π΅Π»ΠΈΡΠ΅Π»ΡΠ½ΠΎΠΉ ΠΊΠΎΡΠΎΠ±ΠΊΠ΅ Π΄Π»Ρ Π½Π°Π΄Π΅ΠΆΠ½ΠΎΡΡΠΈ ΡΠΊΡΡΡΠΊΠΈ ΠΊΠΎΠ½ΡΡ Π·Π°ΡΠΈΡΠ°ΡΡΡΡ Π½Π° 3-4 ΡΠΌ, Π² Π²ΡΠΊΠ»ΡΡΠ°ΡΠ΅Π»ΡΡ ΠΈ ΠΏΠ°ΡΡΠΎΠ½Π°Ρ Π»Π°ΠΌΠΏ Π΄ΠΎΡΡΠ°ΡΠΎΡΠ½ΠΎ 0,8-1 ΡΠΌ.
- ΠΡΠ΅ ΠΌΠ΅ΡΡΠ° ΡΠΎΠ΅Π΄ΠΈΠ½Π΅Π½ΠΈΠΉ ΠΏΡΠΎΡΠ½ΠΎ Π·Π°ΠΈΠ·ΠΎΠ»ΠΈΡΡΠΉΡΠ΅ ΡΠΏΠ΅ΡΠΈΠ°Π»ΡΠ½ΠΎΠΉ Π»Π΅Π½ΡΠΎΠΉ, ΡΠ²Π΅ΡΡ Ρ Π΄Π»Ρ Π½Π°Π΄ΡΠΆΠ½ΠΎΡΡΠΈ Π΅ΡΡ Π½Π°Π΄Π΅Π½ΡΡΠ΅ ΠΠΠ₯ ΡΡΡΠ±ΠΊΠΈ.
- Π£ΡΡΠ°Π½ΠΎΠ²ΠΈΡΠ΅ ΡΠ²Π΅ΡΠΈΠ»ΡΠ½ΠΈΠΊΠΈ (Π² ΠΎΡΠ²Π΅ΡΠΈΡΠ΅Π»ΡΠ½ΡΡ Π³ΡΡΠΏΠΏΠ°Ρ ΠΎΠ±ΡΡΠ½ΠΎ ΡΠ»Π΅ΠΌΠ΅Π½ΡΡ ΠΎΡΠ²Π΅ΡΠ΅Π½ΠΈΡ ΠΏΠΎΠ΄ΠΊΠ»ΡΡΠ°ΡΡ ΠΏΠ°ΡΠ°Π»Π»Π΅Π»ΡΠ½ΠΎ, ΠΏΠΎΡΠΎΠΌΡ ΡΡΠΎ ΠΏΡΠΈ ΠΏΠΎΡΠ»Π΅Π΄ΠΎΠ²Π°ΡΠ΅Π»ΡΠ½ΠΎΠΌ ΡΠΎΠ΅Π΄ΠΈΠ½Π΅Π½ΠΈΠΈ, Π΅ΡΠ»ΠΈ Π²ΡΠΉΠ΄Π΅Ρ ΠΈΠ· ΡΡΡΠΎΡ ΠΎΠ΄ΠΈΠ½ ΡΠ²Π΅ΡΠΈΠ»ΡΠ½ΠΈΠΊ, Ρ Π²Π°Ρ Π½Π΅ Π±ΡΠ΄Π΅Ρ ΡΠ°Π±ΠΎΡΠ°ΡΡ Π²ΡΡ ΡΠ΅ΠΏΠΎΡΠΊΠ°).
- ΠΠ°ΠΊΡΠ΅ΠΏΠΈΡΠ΅ Π²ΡΠΊΠ»ΡΡΠ°ΡΠ΅Π»ΠΈ Π² ΠΏΠΎΠ΄ΡΠΎΠ·Π΅ΡΠ½ΠΈΠΊΠ°Ρ , ΡΡΡΠ°Π½ΠΎΠ²ΠΈΡΠ΅ ΡΠ°ΠΌΠΊΠΈ ΠΈ ΠΊΠ»Π°Π²ΠΈΡΠΈ.
- ΠΠΎΠ΄Π°ΠΉΡΠ΅ Π½Π°ΠΏΡΡΠΆΠ΅Π½ΠΈΠ΅ Π² ΠΏΠΎΠΌΠ΅ΡΠ΅Π½ΠΈΠ΅ ΠΈ ΠΎΠΏΡΠΎΠ±ΡΠΉΡΠ΅ ΡΠ°Π±ΠΎΡΡ ΠΏΡΠΎΡ ΠΎΠ΄Π½ΡΡ Π²ΡΠΊΠ»ΡΡΠ°ΡΠ΅Π»Π΅ΠΉ. ΠΡΠΎΠΈΠ·Π²Π΅Π΄ΠΈΡΠ΅ Π²ΠΊΠ»ΡΡΠ΅Π½ΠΈΠ΅ ΠΏΠ΅ΡΠ²ΠΎΠ³ΠΎ Π°ΠΏΠΏΠ°ΡΠ°ΡΠ°, Π»Π°ΠΌΠΏΡ Π΄ΠΎΠ»ΠΆΠ½Ρ Π·Π°Π³ΠΎΡΠ΅ΡΡΡΡ, ΠΏΡΠΎΠΉΠ΄ΠΈΡΠ΅ Π΄ΠΎ ΠΊΠΎΠ½ΡΠ° ΠΏΠΎΠΌΠ΅ΡΠ΅Π½ΠΈΡ, ΠΎΡΠΊΠ»ΡΡΠΈΡΠ΅ Π²ΡΠΎΡΠΎΠΉ Π²ΡΠΊΠ»ΡΡΠ°ΡΠ΅Π»Ρ, ΡΠ²Π΅ΡΠΈΠ»ΡΠ½ΠΈΠΊΠΈ Π΄ΠΎΠ»ΠΆΠ½Ρ ΠΏΠΎΠ³Π°ΡΠ½ΡΡΡ.
Π ΡΠ»Π΅Π΄ΡΡΡΠ΅ΠΌ Π²ΠΈΠ΄Π΅ΠΎΒ ΠΏΠΎΠΊΠ°Π·Π°Π½ΠΎ ΠΊΠ°ΠΊ Π²ΡΠΏΠΎΠ»Π½ΠΈΡΡ ΠΏΠΎΠ΄ΠΊΠ»ΡΡΠ΅Π½ΠΈΠ΅ Π½Π° ΠΏΡΠ°ΠΊΡΠΈΠΊΠ΅:
Π Π΅ΡΠ΅ ΠΎΠ΄ΠΈΠ½ ΠΏΡΠΈΠΌΠ΅Ρ β Π·Π΄Π΅ΡΡ:
ΠΡΠ»ΠΈ Ρ ΠΎΡΠΎΡΠ΅Π½ΡΠΊΠΎ ΡΠ°Π·ΠΎΠ±ΡΠ°ΡΡΡΡ, ΡΡ Π΅ΠΌΠ° ΠΏΠΎΠ΄ΠΊΠ»ΡΡΠ΅Π½ΠΈΡ Π΄Π²ΡΡ ΠΊΠ»Π°Π²ΠΈΡΠ½ΠΎΠ³ΠΎ ΠΏΡΠΎΡ ΠΎΠ΄Π½ΠΎΠ³ΠΎ ΠΏΠ΅ΡΠ΅ΠΊΠ»ΡΡΠ°ΡΠ΅Π»Ρ, Π½Π΅ ΡΠ°ΠΊ ΡΠΆ ΡΠ»ΠΎΠΆΠ½Π°. Π§ΡΠΎ ΠΏΠΎΠ½Π°Π΄ΠΎΠ±ΠΈΡΡΡ, ΡΠ°ΠΊ ΡΡΠΎ ΡΠ»Π΅ΠΌΠ΅Π½ΡΠ°ΡΠ½ΡΠ΅ Π·Π½Π°Π½ΠΈΡ ΡΠ»Π΅ΠΊΡΡΠΎΡΠ΅Ρ Π½ΠΈΠΊΠΈ, ΡΠ°Π±ΠΎΡΠΈΠΉ Π½Π°Π±ΠΎΡ ΠΈΠ½ΡΡΡΡΠΌΠ΅Π½ΡΠΎΠ² ΡΠ»Π΅ΠΊΡΡΠΈΠΊΠ° ΠΈ ΠΌΠ°ΠΊΡΠΈΠΌΡΠΌ Π²Π½ΠΈΠΌΠ°ΡΠ΅Π»ΡΠ½ΠΎΡΡΠΈ.
ΠΠΎΠ½ΡΠ°ΠΆ ΡΡ Π΅ΠΌΡ Π΄Π²ΡΡ ΠΊΠ»Π°Π²ΠΈΡΠ½ΠΎΠ³ΠΎ ΠΏΡΠΎΡ ΠΎΠ΄Π½ΠΎΠ³ΠΎ Π²ΡΠΊΠ»ΡΡΠ°ΡΠ΅Π»Ρ Ρ 2Ρ ΠΌΠ΅ΡΡ
Π‘Ρ Π΅ΠΌΡ Ρ ΠΏΡΠΎΡ ΠΎΠ΄Π½ΡΠΌΠΈ Π²ΡΠΊΠ»ΡΡΠ°ΡΠ΅Π»ΡΠΌΠΈ Π½Π° Π½Π΅ΡΠΊΠΎΠ»ΡΠΊΠΈΡ ΠΌΠ΅ΡΡΠ°Ρ ΡΡΡΠ΅ΡΡΠ²Π΅Π½Π½ΠΎ ΡΠ°ΡΡΠΈΡΡΡΡ Π²ΠΎΠ·ΠΌΠΎΠΆΠ½ΠΎΡΡΠΈ ΠΎΡΠ²Π΅ΡΠΈΡΠ΅Π»ΡΠ½ΠΎΠΉ ΡΠΈΡΡΠ΅ΠΌΡ ΠΈ Π΄Π΅Π»Π°ΡΡ ΡΠΏΡΠ°Π²Π»Π΅Π½ΠΈΠ΅ Π±ΠΎΠ»Π΅Π΅ ΠΊΠΎΠΌΡΠΎΡΡΠ½ΡΠΌ. + Π’ΠΠ‘Π’ Π΄Π»Ρ ΡΠ°ΠΌΠΎΠΏΡΠΎΠ²Π΅ΡΠΊΠΈ.
ΠΡΠΎΡ ΠΎΠ΄Π½ΠΎΠΉ Π²ΡΠΊΠ»ΡΡΠ°ΡΠ΅Π»Ρ (ΠΠ) Π΄Π²ΡΡ ΠΊΠ»Π°Π²ΠΈΡΠ½ΡΠΉ β ΠΊΠΎΠΌΠΌΡΡΠ°ΡΠΈΠΎΠ½Π½ΠΎΠ΅ ΡΡΡΡΠΎΠΉΡΡΠ²ΠΎ ΠΏΠΎΠ·Π²ΠΎΠ»ΡΡΡΠ΅Π΅ ΡΠΏΡΠ°Π²Π»ΡΡΡ ΠΎΡΠ²Π΅ΡΠ΅Π½ΠΈΠ΅ΠΌ Ρ Π΄Π²ΡΡ ΠΈΠ»ΠΈ Π±ΠΎΠ»ΡΡΠ΅Π³ΠΎ ΠΊΠΎΠ»ΠΈΡΠ΅ΡΡΠ²Π° ΡΠ°Π·Π½ΡΡ ΠΌΠ΅ΡΡ.
Π‘Ρ Π΅ΠΌΡ Ρ Π΅Π³ΠΎ ΠΏΡΠΈΠΌΠ΅Π½Π΅Π½ΠΈΠ΅ΠΌ ΠΎΡΠ΅Π½Ρ ΡΠ΄ΠΎΠ±Π½Ρ Π΄Π»Ρ ΡΠΏΡΠ°Π²Π»Π΅Π½ΠΈΡ ΠΎΡΠ²Π΅ΡΠ΅Π½ΠΈΠ΅ΠΌ Π΄Π»Ρ ΠΎΠ±ΡΠ΅ΠΊΡΠΎΠ² Ρ Π±ΠΎΠ»ΡΡΠΎΠΉ ΠΏΠ»ΠΎΡΠ°Π΄ΡΡ ΠΈΠ»ΠΈ Π»ΠΈΠ½ΠΈΡΡ Ρ Π±ΠΎΠ»ΡΡΠΈΠΌΠΈ ΡΠ°ΡΡΡΠΎΡΠ½ΠΈΡΠΌΠΈ. ΠΡ ΠΏΡΠΈΠΌΠ΅Π½ΡΡΡ Π½Π° ΡΠ°ΠΌΡΡ ΡΠ°Π·Π»ΠΈΡΠ½ΡΡ ΠΎΠ±ΡΠ΅ΠΊΡΠ°Ρ :
- ΠΠ° ΠΏΠ°ΡΠΊΠΎΠ²ΡΡ Π°Π»Π»Π΅ΡΡ ;
- ΠΠ° ΡΡΠ°Π΄ΠΈΠΎΠ½Π°Ρ ;
- ΠΠ»Ρ ΠΎΡΠ²Π΅ΡΠ΅Π½ΠΈΡ Π±Π°ΡΡΠ΅ΠΉΠ½ΠΎΠ² ΠΈ Π»Π΅Π΄ΠΎΠ²ΡΡ Π°ΡΠ΅Π½;
- ΠΠΎΠ΄ΡΠ²Π΅ΡΠΊΠΈ ΠΊΠΎΠ½ΡΠ΅ΡΡΠ½ΡΡ ΠΏΠ»ΠΎΡΠ°Π΄ΠΎΠΊ, ΡΠΎΠ½Π½Π΅Π»Π΅ΠΉ ΠΈ Π΄ΡΡΠ³ΠΈΡ ΠΎΠ±ΡΠ΅ΡΡΠ²Π΅Π½Π½ΡΡ ΠΌΠ΅ΡΡ.
Π‘Ρ Π΅ΠΌΠ° ΡΠ΄ΠΎΠ±Π½Π° ΡΠ΅ΠΌ, ΡΡΠΎ Π΄Π²ΡΡ ΠΊΠ»Π°Π²ΠΈΡΠ½Π°Ρ ΠΌΠΎΠ΄Π΅Π»Ρ ΠΏΠΎΠ·Π²ΠΎΠ»ΡΠ΅Ρ ΠΈΡΠΏΠΎΠ»ΡΠ·ΠΎΠ²Π°ΡΡ Π΄Π²Π΅ Π³ΡΡΠΏΠΏΡ ΠΎΡΠ²Π΅ΡΠΈΡΠ΅Π»ΡΠ½ΡΡ ΠΏΡΠΈΠ±ΠΎΡΠΎΠ² (ΠΊΠ°ΠΊ Π½Π° Π»ΡΡΡΡΠ΅ Π² ΠΊΠ²Π°ΡΡΠΈΡΠ°Ρ ΠΈΠ»ΠΈ ΡΠ°ΡΡΠ½ΡΡ Π΄ΠΎΠΌΠ°Ρ ). ΠΡΠΎΡ ΠΎΠ΄Π½Π°Ρ ΡΡ Π΅ΠΌΠ° ΠΏΠΎΠ΄ΠΊΠ»ΡΡΠ΅Π½ΠΈΡ Π΄Π°Π΅Ρ Π²ΠΎΠ·ΠΌΠΎΠΆΠ½ΠΎΡΡΡ ΡΠΏΡΠ°Π²Π»ΡΡΡ ΡΡΠΈΠΌΠΈ Π³ΡΡΠΏΠΏΠ°ΠΌΠΈ Ρ Π½Π΅ΡΠΊΠΎΠ»ΡΠΊΠΈΡ ΡΠ°Π·Π»ΠΈΡΠ½ΡΡ ΠΌΠ΅ΡΡ, Π² Π½Π°ΡΠ΅ΠΌ ΡΠ»ΡΡΠ°Π΅ Ρ Π΄Π²ΡΡ ΡΠΎΡΠ΅ΠΊ. ΠΠΎΠ»ΡΠ·ΠΎΠ²Π°ΡΠ΅Π»ΡΠΌ Π½Π΅ ΡΡΠ΅Π±ΡΠ΅ΡΡΡ ΠΏΡΠΎΡ ΠΎΠ΄ΠΈΡΡ Π±ΠΎΠ»ΡΡΠΈΠ΅ ΡΠ°ΡΡΡΠΎΡΠ½ΠΈΡ ΠΊ Π΅Π΄ΠΈΠ½ΡΡΠ²Π΅Π½Π½ΠΎΠΉ ΡΠΎΡΠΊΠ΅ ΡΠΏΡΠ°Π²Π»Π΅Π½ΠΈΡ, Π΄Π»Ρ Π²ΠΊΠ»ΡΡΠ΅Π½ΠΈΡ ΠΈΠ»ΠΈ Π²ΡΠΊΠ»ΡΡΠ΅Π½ΠΈΡ ΠΎΡΠ²Π΅ΡΠ΅Π½ΠΈΡ ΠΌΠΎΠΆΠ½ΠΎ Π²ΠΎΡΠΏΠΎΠ»ΡΠ·ΠΎΠ²Π°ΡΡΡΡ Π±Π»ΠΈΠΆΠ°ΠΉΡΠ΅ΠΉ.
Π’ΠΠ‘Π’:
ΠΠ΅ΡΠ΅Π΄ ΡΠ΅ΠΌ ΠΊΠ°ΠΊ ΠΏΡΠΈΡΡΡΠΏΠΈΡΡ ΠΊ ΡΠ°ΠΌΠΎΡΡΠΎΡΡΠ΅Π»ΡΠ½ΠΎΠΌΡ ΠΌΠΎΠ½ΡΠ°ΠΆΡ, ΠΏΡΠΎΠ²Π΅ΡΡΡΠ΅ ΡΠ΅Π±Ρ ΠΏΠΎ ΠΎΡΠ½ΠΎΠ²Π½ΡΠΌ Π²ΠΎΠΏΡΠΎΡΠ°ΠΌ, ΠΊΠΎΡΠΎΡΡΠ΅ ΠΎΠ±Π΅ΡΠΏΠ΅ΡΠΈΠ²Π°ΡΡ Π±Π΅Π·ΠΎΠΏΠ°ΡΠ½ΠΎΡΡΡ ΡΠ°Π±ΠΎΡ, ΠΏΡΠ°Π²ΠΈΠ»ΡΠ½ΠΎΡΡΡ Π²ΡΠ±ΠΎΡΠ° ΠΌΠ°ΡΠ΅ΡΠΈΠ°Π»ΠΎΠ² ΠΈ ΡΠ±ΠΎΡΠΊΠΈ ΡΡ Π΅ΠΌΡ.- ΠΠ°ΠΊΠΎΠ΅ Π΄ΠΎΠ»ΠΆΠ½ΠΎ Π±ΡΡΡ ΡΠ΅ΡΠ΅Π½ΠΈΠ΅ ΠΆΠΈΠ» ΠΎΡ Π Π© Π΄ΠΎ ΡΠ°ΡΠΏΡΠ΅Π΄Π΅Π»ΠΈΡΠ΅Π»ΡΠ½ΠΎΠΉ ΠΊΠΎΡΠΎΠ±ΠΊΠΈ, Π΅ΡΠ»ΠΈ Β Π΄Π²Π΅ Π³ΡΡΠΏΠΏΡ ΠΏΠΎ 10 Π»Π°ΠΌΠΏ ΠΊΠ°ΠΆΠ΄Π°Ρ ΠΈΠ· ΠΊΠΎΡΠΎΡΡΡ ΠΌΠΎΡΠ½ΠΎΡΡΡΡ 150 ΠΡ?
Π°) Π½Π΅ ΠΌΠ΅Π½Π΅Π΅ β 1ΠΌΠΌ2 Β Β Β Β Β Β Β Β Β Β Β Β Β Β Β Β Β Β Β Β Β Β Β Β Β Β Β Β Β Β Β Β Β Β Β Β Β Β Β Β Β Β Β Β Π±) Π½Π΅ ΠΌΠ΅Π½Π΅Π΅ β 1.5 ΠΌΠΌ2
- ΠΠ°ΠΊΠ°Ρ Π΄ΠΎΠΏΡΡΠΊΠ°Π΅ΡΡΡ Π΄Π»ΠΈΠ½Π° ΠΊΠ°Π±Π΅Π»Ρ Ρ ΡΠ΅ΡΠ΅Π½ΠΈΠ΅ΠΌ ΠΆΠΈΠ» 1.5 ΠΌΠΌ2 ΠΏΡΠΈ ΠΌΠΎΡΠ½ΠΎΡΡΠΈ Π½Π°Π³ΡΡΠ·ΠΊΠΈ 3ΠΊΠΡ?
Π°) Π½Π΅ Π±ΠΎΠ»Π΅Π΅ β 17,5ΠΌ Β Β Β Β Β Β Β Β Β Β Β Β Β Β Β Β Β Β Β Β Β Β Β Β Β Β Β Β Β Β Β Β Β Β Β Β Β Β Β Β Β Β Β Β Β Β Β Π±) Π½Π΅ Π±ΠΎΠ»Π΅Π΅ β 23 ΠΌ
- Β Β ΠΠΎΡΠ»Π΅Π΄ΠΎΠ²Π°ΡΠ΅Π»ΡΠ½ΠΎΡΡΡ ΡΠ±ΠΎΡΠΊΠΈ, ΠΏΠΎΠ΄ΠΊΠ»ΡΡΠ΅Π½ΠΈΡ ΡΡ Π΅ΠΌΡ ΠΎΡΠ²Π΅ΡΠ΅Π½ΠΈΡ Ρ Π΄Π²ΡΠΌΡ ΠΏΡΠΎΡ ΠΎΠ΄Π½ΡΠΌΠΈ Π΄Π²ΡΡ ΠΊΠ»Π°Π²ΠΈΡΠ½ΡΠΌΠΈ Π²ΡΠΊΠ»ΡΡΠ°ΡΠ΅Π»ΡΠΌΠΈ?
Π°) Π£ΡΡΠ°Π½Π°Π²Π»ΠΈΠ²Π°ΡΡ ΠΎΡΠ²Π΅ΡΠΈΡΠ΅Π»ΡΠ½ΡΠ΅ ΠΏΡΠΈΠ±ΠΎΡΡ, ΡΠ°ΡΠΊΠ»ΡΡΠ°ΡΡ ΡΠ°ΡΠΏΡΠ΅Π΄Π΅Π»ΠΈΡΠ΅Π»ΡΠ½ΡΡ ΠΊΠΎΡΠΎΠ±ΠΊΡ, ΠΏΠΎΡΠΎΠΌ ΠΏΠΎΠ΄ΠΊΠ»ΡΡΠ°ΡΡ Π²Π²ΠΎΠ΄Π½ΠΎΠΉ ΠΊΠ°Π±Π΅Π»Ρ ΠΊ Π Π©;
Π±) ΠΠΎΠ΄ΠΊΠ»ΡΡΠ°ΡΡ Π²Π²ΠΎΠ΄Π½ΠΎΠΉ ΠΊΠ°Π±Π΅Π»Ρ ΠΊ Π Π©, ΡΡΡΠ°Π½Π°Π²Π»ΠΈΠ²Π°ΡΡ ΠΎΡΠ²Π΅ΡΠΈΡΠ΅Π»ΡΠ½ΡΠ΅ ΠΏΡΠΈΠ±ΠΎΡΡ, ΠΏΡΠΎΠΊΠ»Π°Π΄ΡΠ²Π°ΡΡ ΠΈ ΡΠ°ΡΠΊΠ»ΡΡΠ°ΡΡ ΠΏΡΠΎΠ²ΠΎΠ΄Π°.
ΠΡΠ²Π΅ΡΡ:
- ΠΡΠ°Π²ΠΈΠ»ΡΠ½ΡΠΉ ΠΎΡΠ²Π΅Ρ Β«Π±Β»;
- ΠΡΠ°Π²ΠΈΠ»ΡΠ½ΡΠΉ ΠΎΡΠ²Π΅Ρ Β«Π°Β», ΡΠ΅ΡΠ΅Π½ΠΈΠ΅ ΠΈ Π΄Π»ΠΈΠ½Π° ΠΊΠ°Π±Π΅Π»Ρ ΠΎΠΏΡΠ΅Π΄Π΅Π»ΡΠ΅ΡΡΡ ΠΏΠΎ ΡΠ°Π±Π»ΠΈΡΠ΅ ΡΠΊΠ°Π·Π°Π½Π½ΠΎΠΉ Π²ΡΡΠ΅;
- ΠΡΠ²Π΅Ρ Β«Π°Β», Π΄Π»Ρ Π±Π΅Π·ΠΎΠΏΠ°ΡΠ½ΠΎΡΡΠΈ ΡΡΡΠ°Π½Π°Π²Π»ΠΈΠ²Π°ΡΡ ΠΎΡΠ²Π΅ΡΠΈΡΠ΅Π»ΡΠ½ΡΠ΅ ΠΏΡΠΈΠ±ΠΎΡΡ, ΠΏΡΠΎΠ²ΠΎΠ΄Π° ΡΠ°ΡΠΊΠ»ΡΡΠ°ΡΡ ΠΊΠΎΡΠΎΠ±ΠΊΡ. ΠΠΎΡΠΎΠΌ ΠΏΡΠΎΠ²Π΅ΡΡΡΡ ΠΏΡΠ°Π²ΠΈΠ»ΡΠ½ΠΎΡΡΡ ΡΠ±ΠΎΡΠΊΠΈ ΡΡ Π΅ΠΌΡ ΠΈ ΡΠΎΠ»ΡΠΊΠΎ ΠΏΠΎΡΠ»Π΅ ΡΡΠΎΠ³ΠΎ ΠΏΠΎΠ΄ΠΊΠ»ΡΡΠ°ΡΡ, ΠΏΠΈΡΠ°Π½ΠΈΠ΅ ΠΎΡ Π Π©.
Π‘Ρ Π΅ΠΌΠ° 2 ΠΏΡΠΎΡ ΠΎΠ΄Π½ΡΡ Π²ΡΠΊΠ»ΡΡΠ°ΡΠ΅Π»Π΅ΠΉ(Π΄Π°Π»Π΅Π΅ Π.Π.) ΠΈΠ· 2Ρ ΠΌΠ΅ΡΡ
Π Π°Π±ΠΎΡΡ ΠΏΡΠΎΡ ΠΎΠ΄Π½ΡΡ Π΄Π²ΡΡ ΠΊΠ»Π°Π²ΠΈΡΠ½ΡΡ ΠΊΠΎΠ½ΡΡΡΡΠΊΡΠΈΠΉ ΡΠ»Π΅Π΄ΡΠ΅Ρ ΡΠ°ΡΡΠΌΠ°ΡΡΠΈΠ²Π°ΡΡ Π½Π° Π±Π°Π·Π΅ ΠΏΡΠΈΠ½ΡΠΈΠΏΠ° Π΄Π΅ΠΉΡΡΠ²ΠΈΡ ΠΎΠ΄Π½ΠΎΠΊΠ»Π°Π²ΠΈΡΠ½ΠΎΠ³ΠΎ ΠΏΡΠΎΡ ΠΎΠ΄Π½ΠΎΠ³ΠΎ ΠΏΠ΅ΡΠ΅ΠΊΠ»ΡΡΠ°ΡΠ΅Π»Ρ. ΠΡΠΎ ΠΎΠ±ΡΡΡΠ½ΡΠ΅ΡΡΡ ΡΠ΅ΠΌ, ΡΡΠΎ ΠΊΠΎΠ½ΡΡΡΡΠΊΡΠΈΡ Π΄Π²ΡΡ ΠΊΠ»Π°Π²ΠΈΡΠ½ΡΡ ΠΈΠ·Π΄Π΅Π»ΠΈΠΉ ΡΠΎΠ΄Π΅ΡΠΆΠΈΡ Π΄Π²Π° ΠΎΠ΄Π½ΠΎΠΊΠ»Π°Π²ΠΈΡΠ½ΡΡ , ΠΏΠΎΠ΄ΠΊΠ»ΡΡΠ°ΡΡΡΡ ΠΎΠ½ΠΈ Β Β ΠΎΠ΄ΠΈΠ½Π°ΠΊΠΎΠ²ΠΎ, ΠΏΠΎ Π³ΡΡΠΏΠΏΠ°ΠΌ ΠΎΡΠ²Π΅ΡΠΈΡΠ΅Π»ΡΠ½ΡΡ ΠΏΡΠΈΠ±ΠΎΡΠΎΠ².
ΠΠ°ΠΊ ΡΠ°Π±ΠΎΡΠ°Π΅Ρ 2Ρ ΠΊΠ»Π°Π²ΠΈΡΠ½ΡΠΉ ΠΠ
Π Π°ΡΡΠΌΠΎΡΡΠΈΠΌ ΡΠ°Π±ΠΎΡΡ ΡΡ Π΅ΠΌΡ ΠΏΡΠΈ ΠΏΡΠΎΡ ΠΎΠΆΠ΄Π΅Π½ΠΈΠΈ ΡΠΎΠΊΠ° ΡΠ΅ΡΠ΅Π· ΡΠ΅ΠΏΠΈ ΠΏΠ΅ΡΠ²ΠΎΠΉ Π³ΡΡΠΏΠΏΡ ΠΎΡΠ²Π΅ΡΠΈΡΠ΅Π»ΡΠ½ΡΡ ΠΏΡΠΈΠ±ΠΎΡΠΎΠ². Β Π‘Ρ Π΅ΠΌΠ° ΠΏΠΎΠΊΠ°Π·ΡΠ²Π°Π΅Ρ, ΠΊΠ°ΠΊ ΠΏΠΎΠ΄ΠΊΠ»ΡΡΠΈΡΡ, ΠΏΠΎΠ»ΠΎΠΆΠ΅Π½ΠΈΠ΅ ΠΏΠ΅ΡΠ΅ΠΊΠ»ΡΡΠ°ΡΠ΅Π»Π΅ΠΉ Π²ΠΎ Π²ΠΊΠ»ΡΡΠ΅Π½Π½ΠΎΠΌ ΡΠΎΡΡΠΎΡΠ½ΠΈΠΈ ΡΠ΅ΡΠ΅Π· Π²Π΅ΡΡ Π½ΡΡ Π»ΠΈΠ½ΠΈΡ ΠΏΠ΅ΡΠ²ΠΎΠΉ Π³ΡΡΠΏΠΏΡ, ΡΠΎΠΊ ΠΏΠΎ ΡΠ°Π·Π½ΠΎΠΌΡ ΠΏΡΠΎΠ²ΠΎΠ΄Ρ ΠΏΡΠΎΡ ΠΎΠ΄ΠΈΡ ΠΊ Π»Π°ΠΌΠΏΠ°ΠΌ ΠΈ ΡΠ΅ΡΠ΅Π· Π½ΠΈΡ Π½Π° Π½Π΅ΠΉΡΡΠ°Π»ΡΠ½ΡΠΉ ΠΏΡΠΎΠ²ΠΎΠ΄.

Π ΠΈΡ. 2. ΠΡΠ»ΠΈ Π½Π°ΠΆΠ°ΡΡ ΠΊΠ»Π°Π²ΠΈΡΡ ΠΏΠ΅ΡΠ²ΠΎΠΉ Π³ΡΡΠΏΠΏΡ ΠΏΠΎΠ΄ΠΊΠ»ΡΡΠ΅Π½ΠΈΠ΅ Π±ΡΠ΄Π΅Ρ ΠΠ Π΄Π²ΠΎΠΉΠ½ΠΎΠ³ΠΎ β1, ΠΊΠΎΠ½ΡΠ°ΠΊΡΡ ΠΏΠ΅ΡΠ΅ΠΊΠΈΠ½ΡΡΡΡ Π½Π° Π½ΠΈΠΆΠ½ΡΡ Π»ΠΈΠ½ΠΈΡ, ΡΠ΅ΠΏΡ ΡΠ°Π·ΠΎΠΌΠΊΠ½Π΅ΡΡΡ ΠΈ Π»Π°ΠΌΠΏΡ ΠΏΠΎΠ³Π°ΡΠ½ΡΡΠ’Π΅ΠΏΠ΅ΡΡ ΠΏΠ΅ΡΠ΅ΠΊΠ»ΡΡΠ΅Π½ΠΈΠ΅ ΠΊΠ»Π°Π²ΠΈΡ Π½Π° ΠΏΠ΅ΡΠ²ΠΎΠΌ ΠΈΠ»ΠΈ Π²ΡΠΎΡΠΎΠΌ ΡΠ»Π΅ΠΌΠ΅Π½ΡΠ΅ ΠΏΠ΅ΡΠ²ΠΎΠΉ Π³ΡΡΠΏΠΏΡ ΠΏΡΠΈΠ²Π΅Π΄ΡΡ ΠΊ Π·Π°ΠΌΡΠΊΠ°Π½ΠΈΡ ΡΠ΅ΠΏΠΈ ΡΠ΅ΡΠ΅Π· Π²Π΅ΡΡ Π½ΡΡ ΠΈΠ»ΠΈ Π½ΠΈΠΆΠ½ΡΡ Π»ΠΈΠ½ΠΈΠΈ. Π’Π°ΠΊΠΈΠΌ ΠΎΠ±ΡΠ°Π·ΠΎΠΌ ΡΠΏΡΠ°Π²Π»ΡΡΡ ΠΎΡΠ²Π΅ΡΠ΅Π½ΠΈΠ΅ΠΌ ΠΌΠΎΠΆΠ½ΠΎ Ρ Π»ΡΠ±ΠΎΠ³ΠΎ ΠΌΠ΅ΡΡΠ°. Π¦Π΅ΠΏΡ Π²ΡΠΎΡΠΎΠΉ Π³ΡΡΠΏΠΏΡ ΡΠ°Π±ΠΎΡΠ°Π΅Ρ Π°Π½Π°Π»ΠΎΠ³ΠΈΡΠ½ΡΠΌ ΠΎΠ±ΡΠ°Π·ΠΎΠΌ, ΠΏΠΎΡΡΠΎΠΌΡ ΠΏΠΎΠ²ΡΠΎΡΠ½ΠΎΠ³ΠΎ ΠΎΠΏΠΈΡΠ°Π½ΠΈΡ Π½Π΅ ΡΡΠ΅Π±ΡΠ΅ΡΡΡ.
ΠΠ½ΠΎΠ³Π΄Π° ΡΡΠΎΠ±Ρ Π½Π΅ ΠΏΠΎΠΊΡΠΏΠ°ΡΡ ΠΏΡΠΎΡΡΠΎΠΉ ΠΏΠ΅ΡΠ΅ΠΊΠ»ΡΡΠ°ΡΠ΅Π»Ρ ΠΏΡΠΈ Π½Π°Π»ΠΈΡΠΈΠΈ ΠΏΡΠΎΡ ΠΎΠ΄Π½ΠΎΠ³ΠΎ (ΠΠ), Π½Π΅ΠΊΠΎΡΠΎΡΡΠ΅ Π΄ΡΠΌΠ°ΡΡ, ΠΊΠ°ΠΊ ΠΏΠΎΠ΄ΠΊΠ»ΡΡΠΈΡΡ ΠΠ Π΄Π²ΠΎΠΉΠ½ΠΎΠΉ ΠΊΠ°ΠΊ ΠΎΠ±ΡΡΠ½ΡΠΉ. ΠΠ»Ρ ΡΡΠΎΠ³ΠΎ Π½Π°Π΄ΠΎ Π·Π°Π΄Π΅ΠΉΡΡΠ²ΠΎΠ²Π°ΡΡ Π½Π° Π²ΡΠΊΠ»ΡΡΠ°ΡΠ΅Π»Π΅ ΠΎΠ΄Π½Ρ ΠΊΠ»Π°Π²ΠΈΡΡ, Π΄Π²Π° ΠΊΠΎΠ½ΡΠ°ΠΊΡΠ° ΡΠ°Π·Ρ Π½Π° Π²Π²ΠΎΠ΄Π½ΠΎΠΉ ΠΈ Π»ΡΠ±ΠΎΠΉ ΠΈΠ· ΡΠ²ΠΎΠ±ΠΎΠ΄Π½ΡΡ ΠΏΠΎΠ΄ΠΊΠ»ΡΡΠΈΡΡ Β ΠΊ ΠΏΡΠΈΠ±ΠΎΡΡ ΠΎΡΠ²Π΅ΡΠ΅Π½ΠΈΡ.
ΠΠΎΠ½ΡΡΡΡΠΊΡΠΈΠ²Π½ΡΠ΅ ΠΎΡΠΎΠ±Π΅Π½Π½ΠΎΡΡΠΈ 2Ρ ΠΊΠ»Π°Π²ΠΈΡΠ½ΠΎΠ³ΠΎ Π.Π.
ΠΠ½ΠΎΠ³ΠΎΡΠΈΡΠ»Π΅Π½Π½ΡΠ΅ ΠΊΠΎΠΌΠΏΠ°Π½ΠΈΠΈ ΠΏΡΠΎΠΈΠ·Π²ΠΎΠ΄ΠΈΡΠ΅Π»ΠΈ, Π΄Π΅Π»Π°ΡΡ ΡΠ°Π·Π½ΡΠ΅ ΠΌΠΎΠ΄Π΅Π»ΠΈ Π΄Π²ΡΡ ΠΊΠ»Π°Π²ΠΈΡΠ½ΡΡ ΠΏΡΠΎΡ ΠΎΠ΄Π½ΡΡ ΠΏΠ΅ΡΠ΅ΠΊΠ»ΡΡΠ°ΡΠ΅Π»Π΅ΠΉ. ΠΠ½Π΅ΡΠ½ΠΈΠΌ Π²ΠΈΠ΄ΠΎΠΌ Ρ Π»ΠΈΡΠ΅Π²ΠΎΠΉ ΡΡΠΎΡΠΎΠ½Ρ ΠΎΠ½ΠΈ Π½ΠΈΡΠ΅ΠΌ Π½Π΅ ΠΎΡΠ»ΠΈΡΠ°ΡΡΡΡ ΠΎΡ ΠΎΠ±ΡΡΠ½ΡΡ , Π±ΡΠ²Π°ΡΡ Π²Π°ΡΠΈΠ°Π½ΡΡ Ρ ΠΏΠΎΠ΄ΡΠ²Π΅ΡΠΊΠΎΠΉ ΠΊΠ»Π°Π²ΠΈΡ ΠΈ Π±Π΅Π· Π½Π΅Π΅.

Π ΠΈΡ. 3. ΠΠ½Π΅ΡΠ½ΠΈΠΉ Π²ΠΈΠ΄ Π΄Π²ΡΡ
ΠΊΠ»Π°Π²ΠΈΡΠ½ΠΎΠ³ΠΎ ΠΏΡΠΎΡ
ΠΎΠ΄Π½ΠΎΠ³ΠΎ Π²ΡΠΊΠ»ΡΡΠ°ΡΠ΅Π»Ρ Ρ Π»ΠΈΡΠ΅Π²ΠΎΠΉ ΡΡΠΎΡΠΎΠ½ΡΠΠΎΠ½ΡΡΡΡΠΊΡΠΈΡ ΠΊΡΠ΅ΠΏΠ»Π΅Π½ΠΈΠΉ Π² ΡΡΠ΅Π½Π΅ ΡΡΠ°Π½Π΄Π°ΡΡΠ½Π°Ρ Ρ ΡΠ°Π·Π΄Π²ΠΈΠΆΠ½ΡΠΌΠΈ ΠΌΠ΅ΡΠ°Π»Π»ΠΈΡΠ΅ΡΠΊΠΈΠΌΠΈ ΠΏΠ»Π°Π½ΠΊΠ°ΠΌΠΈ, ΠΊΠΎΡΠΎΡΡΠ΅ ΡΠ°Π·Π²ΠΎΠ΄ΡΡΡΡ Π²ΡΠ°ΡΠ΅Π½ΠΈΠ΅ΠΌ Π²ΠΈΠ½ΡΠΎΠ².

Π ΠΈΡ. 4. ΠΡΠΈΠΌΠ΅Ρ ΠΊΡΠ΅ΠΏΠ»Π΅Π½ΠΈΡ Π΄Π²ΡΡ
ΠΊΠ»Π°Π²ΠΈΡΠ½ΠΎΠ³ΠΎ ΠΏΡΠΎΡ
ΠΎΠ΄Π½ΠΎΠ³ΠΎ Π²ΡΠΊΠ»ΡΡΠ°ΡΠ΅Π»Ρ Π² ΡΡΠ΅Π½ΡΠΠ°ΡΠΊΠ°Ρ, Π½Π° ΠΊΠΎΡΠΎΡΠΎΠΌ ΠΊΡΠ΅ΠΏΡΡΡΡ ΠΊΠΎΠ½ΡΠ°ΠΊΡΠ½ΡΠ΅ ΠΊΠ»Π΅ΠΌΠΌΡ, ΠΈ ΠΌΠ΅Ρ Π°Π½ΠΈΠ·ΠΌ ΠΏΠ΅ΡΠ΅ΠΊΠ»ΡΡΠ΅Π½ΠΈΡ ΠΌΠΎΠΆΠ΅Ρ Π±ΡΡΡ ΠΏΠ»Π°ΡΡΠΈΠΊΠΎΠ²ΡΠΌ ΠΈΠ»ΠΈ ΠΊΠ΅ΡΠ°ΠΌΠΈΡΠ΅ΡΠΊΠΈΠΌ, ΠΊΠ°ΠΊ ΠΏΡΠ°Π²ΠΈΠ»ΠΎ, Π΄Π»Ρ ΡΠΎΠΊΠΎΠ² Π²ΡΡΠ΅ 10Π ΠΈΠ·Π΄Π΅Π»ΠΈΡ Π΄Π΅Π»Π°ΡΡΡΡ Π½Π° ΠΊΠ΅ΡΠ°ΠΌΠΈΡΠ΅ΡΠΊΠΎΠΉ ΠΎΡΠ½ΠΎΠ²Π΅.
Π‘ΡΡΠ΅ΡΡΠ²Π΅Π½Π½ΡΠΌ ΠΎΡΠ»ΠΈΡΠΈΠ΅ΠΌ ΠΎΡ Π΄ΡΡΠ³ΠΈΡ ΠΌΠΎΠ΄Π΅Π»Π΅ΠΉ ΡΡΠΈΡΠ°Π΅ΡΡΡ ΡΠΎ, ΡΡΠΎ ΡΠ°ΡΠΊΠ»ΡΡΠ΅Π½ΠΈΠ΅ ΠΠ Π΄Π²ΡΡ ΠΊΠ»Π°Π²ΠΈΡΠ½ΠΎΠ³ΠΎ ΠΎΡΡΡΠ΅ΡΡΠ²Π»ΡΠ΅ΡΡΡ ΡΠ΅ΡΠ΅Π· ΡΠ΅ΡΡΡ ΠΊΠΎΠ½ΡΠ°ΠΊΡΠΎΠ².

Π ΠΈΡ. 5. Π¨Π΅ΡΡΡ ΠΊΠΎΠ½ΡΠ°ΠΊΡΠ½ΡΡ
Π³ΡΡΠΏΠΏ Π½Π° ΠΊΠ΅ΡΠ°ΠΌΠΈΡΠ΅ΡΠΊΠΎΠΉ ΠΏΠΎΠ΄Π»ΠΎΠΆΠΊΠ΅ ΠΏΡΠΎΡ
ΠΎΠ΄Π½ΠΎΠ³ΠΎ Π²ΡΠΊΠ»ΡΡΠ°ΡΠ΅Π»Ρ Β«LezardΒ» Β Ρ Π΄Π²ΡΠΌΡ ΠΊΠ»Π°Π²ΠΈΡΠ°ΠΌΠΈΠΠΎΠ½ΡΠ°ΠΊΡΠ½ΡΠ΅ Π³ΡΡΠΏΠΏΡ ΠΌΠΎΠ³ΡΡ Π±ΡΡΡ Π½Π° ΠΏΡΡΠΆΠΈΠ½Π°Ρ ΠΈΠ»ΠΈ Ρ Π±ΠΎΠ»ΡΠΎΠ²ΡΠΌΠΈ Π·Π°ΠΆΠΈΠΌΠ°ΠΌΠΈ. ΠΠ»Ρ ΡΠ΄ΠΎΠ±ΡΡΠ²Π° ΠΌΠΎΠ½ΡΠ°ΠΆΠ° Π½Π° ΠΊΠ΅ΡΠ°ΠΌΠΈΡΠ΅ΡΠΊΠΎΠΉ ΠΏΠΎΠ΄Π»ΠΎΠΆΠΊΠ΅ Π²ΡΠΊΠ»ΡΡΠ°ΡΠ΅Π»Π΅ΠΉ Β«LezardΒ» ΠΊΠΎΠ½ΡΠ°ΠΊΡΡ Π½ΡΠΌΠ΅ΡΡΡΡΡΡ, ΡΠ°ΠΊ ΠΆΠ΅ ΠΊΠ°ΠΊ ΠΈ Π½Π° Π΄ΡΡΠ³ΠΈΡ ΠΌΠΎΠ΄Π΅Π»ΡΡ , ΠΌΠ°ΡΠΊΠΈΡΠΎΠ²ΠΊΠ° ΠΏΡΠ΅Π΄ΡΡΠΌΠ°ΡΡΠΈΠ²Π°Π΅Ρ ΠΌΠ°ΠΊΡΠΈΠΌΠ°Π»ΡΠ½ΠΎ Π΄ΠΎΠΏΡΡΡΠΈΠΌΡΠΉ ΡΠΎΠΊ Π½Π°Π³ΡΡΠ·ΠΊΠΈ. ΠΠ° Π½Π΅ΠΊΠΎΡΠΎΡΡΡ ΠΈΠ·Π΄Π΅Π»ΠΈΡΡ Π΅ΡΡΡ ΡΠΏΡΠΎΡΠ΅Π½Π½Π°Ρ ΡΡ Π΅ΠΌΠ° ΠΏΠΎΠ΄ΠΊΠ»ΡΡΠ΅Π½ΠΈΡ.
ΠΠ΅ Π½Π°Π΄ΠΎ Π΄ΠΎΠ»Π³ΠΎ Π΄ΡΠΌΠ°ΡΡ, ΠΊΠ°ΠΊ ΠΏΠ΅ΡΠ΅ΠΊΠ»ΡΡΠ°ΡΠ΅Π»Ρ Werkel ΠΏΠΎΠ΄ΠΊΠ»ΡΡΠΈΡΡ Π² ΡΡΡ ΡΡ Π΅ΠΌΡ,. ΠΡΠΎΠ²ΠΎΠ΄Π° Π½Π° ΠΊΠΎΠ½ΡΠ°ΠΊΡΡ ΠΊΡΠ΅ΠΏΡΡΡΡ ΠΎΡΠ΅Π½Ρ ΡΠ΄ΠΎΠ±Π½ΠΎ, Π½Π°ΠΆΠ°ΡΠΈΠ΅ΠΌ ΠΊΠ½ΠΎΠΏΠΊΠΈ ΠΎΡΠ²Π΅ΡΡΡΠΈΠ΅ ΠΊΠΎΠ½ΡΠ°ΠΊΡΠ° ΠΎΡΠΊΡΡΠ²Π°Π΅ΡΡΡ, Π²ΡΡΠ°Π²Π»ΡΠ΅ΡΡΡ ΠΏΡΠΎΠ²ΠΎΠ΄, ΠΏΡΠΈ ΠΎΡΠΏΡΡΠΊΠ°Π½ΠΈΠΈ ΠΊΠΎΠ½ΡΠ°ΠΊΡΡ Π·Π°ΠΆΠΈΠΌΠ°ΡΡΡΡ. ΠΡΠΊΠ»ΡΡΠ°ΡΠ΅Π»ΠΈ ΡΠ΅ΡΠΈΠΈ ΠΠΠ Busch-Jaeger basic 55 ΠΈ ABB Niessen Zenit ΠΈΠΌΠ΅ΡΡ ΡΡΠ΅ΠΌΠ½ΡΠ΅ ΠΌΠΎΠ΄ΡΠ»ΡΠ½ΡΠ΅ ΠΌΠ΅Ρ Π°Π½ΠΈΠ·ΠΌΡ Π½Π° ΠΎΠ±ΡΠ΅ΠΌ ΠΊΠ°ΡΠΊΠ°ΡΠ΅ ΠΊΠΎΡΠΏΡΡΠ°. ΠΡΠΈ Π½Π΅ΠΎΠ±Ρ ΠΎΠ΄ΠΈΠΌΠΎΡΡΠΈ Π² ΠΎΠ΄ΠΈΠ½ ΠΊΠΎΡΠΏΡΡ ΠΌΠΎΠΆΠ½ΠΎ Π²ΡΡΠ°Π²ΠΈΡΡ ΠΌΠΎΠ΄ΡΠ»ΠΈ Π΄Π»Ρ ΠΎΠ±ΡΡΠ½ΠΎΠ³ΠΎ ΠΈΠ»ΠΈ ΠΏΡΠΎΡ ΠΎΠ΄Π½ΠΎΠ³ΠΎ Π²ΡΠΊΠ»ΡΡΠ°ΡΠ΅Π»Ρ.


ΠΠ΅ ΡΡΡΠ΄Π½ΠΎ ΠΏΠΎΠ½ΡΡΡ, ΠΊΠ°ΠΊ ΠΏΠΎΠ΄ΠΊΠ»ΡΡΠΈΡΡ 2 ΠΊΠ»Π°Π²ΠΈΡΠ½ΡΠΉ abb, ΠΏΠΎ ΡΠΎΠΉ ΠΆΠ΅ ΡΡ Π΅ΠΌΠ΅, ΡΡΠΎ ΠΈ Β«LezardΒ» Β ΠΊΠΎΠ½ΡΡΡΡΠΊΡΠΈΡ Π·Π°ΠΆΠΈΠΌΠ½ΡΡ ΠΊΠ»Π΅ΠΌΠΌ Ρ Π½ΠΈΡ ΠΎΠ΄ΠΈΠ½Π°ΠΊΠΎΠ²Π°Ρ.
ΠΠΎΠ½ΡΠ°ΠΆ, ΠΠ ΡΡ Π΅ΠΌΠ° Ρ Π΄Π²ΡΡ ΠΌΠ΅ΡΡ Π½Π° 2 ΡΠΎΡΠΊΠΈ/Π»Π°ΠΌΠΏΠΎΡΠΊΠΈ
ΠΠ° ΡΠ°Π½Π΅Π΅ ΠΏΡΠ΅Π΄ΡΡΠ°Π²Π»Π΅Π½Π½ΡΡ ΡΡ Π΅ΠΌΠ°Ρ ΡΠΏΡΠΎΡΠ΅Π½Π½ΡΠΉ Π²Π°ΡΠΈΠ°Π½Ρ, Π΄Π»Ρ Π±ΠΎΠ»Π΅Π΅ Π΄ΠΎΡΡΡΠΏΠ½ΠΎΠ³ΠΎ ΠΏΠΎΠ½ΠΈΠΌΠ°Π½ΠΈΡ ΠΏΡΠΈΠ½ΡΠΈΠΏΠ° Π΄Π΅ΠΉΡΡΠ²ΠΈΡ Π½Π΅ ΠΏΠΎΠΊΠ°Π·Π°Π½ΠΎ ΠΏΠΎΠ΄ΠΊΠ»ΡΡΠ΅Π½ΠΈΠ΅ ΡΠ΅ΡΠ΅Π· ΡΠ°ΡΠΏΡΠ΅Π΄Π΅Π»ΠΈΡΠ΅Π»ΡΠ½ΡΡ ΠΊΠΎΡΠΎΠ±ΠΊΡ. ΠΠ° ΠΏΡΠ°ΠΊΡΠΈΠΊΠ΅, Π»ΠΈΠ½ΠΈΠΈ ΡΠΈΡΡΠ΅ΠΌ ΠΎΡΠ²Π΅ΡΠ΅Π½ΠΈΡ ΡΠ°ΡΠΊΠ»ΡΡΠ°ΡΡΡΡ Π² ΡΠ°ΡΠΏΡΠ΅Π΄Π΅Π»ΠΈΡΠ΅Π»ΡΠ½ΠΎΠΉ ΠΊΠΎΡΠΎΠ±ΠΊΠ΅.
Π Π°ΡΡΠΌΠΎΡΡΠΈΠΌ ΠΊΠ»Π°ΡΡΠΈΡΠ΅ΡΠΊΠΈΠΉ Π²Π°ΡΠΈΠ°Π½Ρ ΠΎΡΠ²Π΅ΡΠ΅Π½ΠΈΡ Β ΠΏΠΎΠ΄Π·Π΅ΠΌΠ½ΡΡ ΠΏΠ΅ΡΠ΅Ρ ΠΎΠ΄ΠΎΠ² ΠΈΠ»ΠΈ ΡΡΠ½Π½Π΅Π»Π΅ΠΉ, ΠΊΠΎΠ³Π΄Π° Π΄Π²Π΅ Π³ΡΡΠΏΠΏΡ Π»Π°ΠΌΠΏ. Π ΡΡΠΎΠΌ ΡΠ»ΡΡΠ°Π΅ Π²Π°ΠΆΠ½ΠΎ ΠΏΡΠ°Π²ΠΈΠ»ΡΠ½ΠΎ Π²ΡΠ±ΡΠ°ΡΡ ΠΌΠ΅ΡΡΠΎ ΡΡΡΠ°Π½ΠΎΠ²ΠΊΠΈ Π²ΡΠ΅Ρ ΡΠ»Π΅ΠΌΠ΅Π½ΡΠΎΠ², ΠΎΡΠ³Π°Π½Ρ ΡΠΏΡΠ°Π²Π»Π΅Π½ΠΈΡ Π΄ΠΎΠ»ΠΆΠ½Ρ ΠΎΠ±Π΅ΡΠΏΠ΅ΡΠΈΡΡ Β ΠΊΠΎΠΌΡΠΎΡΡΠ½ΡΠ΅ ΡΡΠ»ΠΎΠ²ΠΈΡ Π΄Π»Ρ ΠΏΠΎΠ»ΡΠ·ΠΎΠ²Π°ΡΠ΅Π»Π΅ΠΉ. ΠΠΎΡΡΠΎΠΌΡ ΠΈΡ ΡΡΠ°Π²ΡΡ ΠΏΠΎ ΠΊΠΎΠ½ΡΠ°ΠΌ ΡΡΠ½Π½Π΅Π»Ρ, ΡΡΠΎ Π΄Π°Π΅Ρ Π²ΠΎΠ·ΠΌΠΎΠΆΠ½ΠΎΡΡΡ Π²ΠΊΠ»ΡΡΠ΅Π½ΠΈΡ ΠΏΡΠΈ Π²Ρ ΠΎΠ΄Π΅, Π²ΡΠΊΠ»ΡΡΠ΅Π½ΠΈΡ ΠΏΡΠΈ Π²ΡΡ ΠΎΠ΄Π΅. Π Π°ΡΠΏΡΠ΅Π΄Π΅Π»ΠΈΡΠ΅Π»ΡΠ½ΡΡ ΠΊΠΎΡΠΎΠ±ΠΊΡ ΡΠ΅ΠΊΠΎΠΌΠ΅Π½Π΄ΡΠ΅ΡΡΡ ΡΡΠ°Π²ΠΈΡΡ Ρ ΠΊΡΠ°Ρ, ΠΊΠΎΡΠΎΡΡΠΉ Π±Π»ΠΈΠΆΠ΅ ΠΊ ΡΠ°ΡΠΏΡΠ΅Π΄Π΅Π»ΠΈΡΠ΅Π»ΡΠ½ΠΎΠΌΡ ΡΠΈΡΡ, ΡΠΎΠ³Π΄Π° Β ΠΏΠΎΡΡΠ΅Π±ΡΠ΅ΡΡΡ ΠΌΠ΅Π½ΡΡΠ΅ ΠΏΡΠΎΠ²ΠΎΠ΄Π° ΠΎΡ ΡΠΈΡΠ° Π΄ΠΎ ΠΊΠΎΡΠΎΠ±ΠΊΠΈ.
ΠΠΎΡΠ»Π΅Π΄ΠΎΠ²Π°ΡΠ΅Π»ΡΠ½ΠΎΡΡΡ ΠΎΠΏΠ΅ΡΠ°ΡΠΈΠΉ, ΠΎΠ±ΡΠΈΠ΅ ΠΏΡΠ°Π²ΠΈΠ»Π° ΠΌΠΎΠ½ΡΠ°ΠΆΠ°
ΠΡΠ±ΠΈΡΠ°Π΅ΡΡΡ ΠΌΠ°ΡΠΊΠ°, ΡΠ°ΡΡΡΠΈΡΡΠ²Π°Π΅ΡΡΡ Π΄Π»ΠΈΠ½Π°, ΡΠ΅ΡΠ΅Π½ΠΈΠ΅ Π½Π΅ΠΎΠ±Ρ ΠΎΠ΄ΠΈΠΌΡΡ ΠΊΠ°Π±Π΅Π»ΡΠ½ΡΡ Π»ΠΈΠ½ΠΈΠΉ, Π³Π΄Π΅ Π·Π°Π΄Π΅ΠΉΡΡΠ²ΠΎΠ²Π°Π½ΠΎ 6 ΡΠΎΠΊΠΎΠΏΡΠΎΠ²ΠΎΠ΄ΡΡΠΈΡ ΠΆΠΈΠ», ΠΏΠΎΡΡΠΎΠΌΡ ΡΠ΅ΠΊΠΎΠΌΠ΅Π½Π΄ΡΠ΅ΡΡΡ Π²ΡΠ±ΠΈΡΠ°ΡΡ ΠΌΠ°ΡΠΊΠΈ ΠΊΠ°Π±Π΅Π»Π΅ΠΉ ΠΠΠ, ΠΠ£ΠΠ, ΠΠΠ, MYN, Π΄ΡΡΠ³ΠΈΠ΅ Ρ Π΄Π²ΠΎΠΉΠ½ΠΎΠΉ ΠΈΠ·ΠΎΠ»ΡΡΠΈΠ΅ΠΉ, ΡΡΠ΅ΠΌΡ ΠΌΠ΅Π΄Π½ΡΠΌΠΈ ΠΆΠΈΠ»Π°ΠΌΠΈ. Π‘Π΅ΡΠ΅Π½ΠΈΠ΅ ΡΠ°ΡΡΡΠΈΡΡΠ²Π°Π΅ΡΡΡ ΠΈΠ»ΠΈ Π²ΡΠ±ΠΈΡΠ°Π΅ΡΡΡ ΠΏΠΎ ΡΠ°Π±Π»ΠΈΡΠ΅ ΠΈΡΡ ΠΎΠ΄Ρ ΠΈΠ· ΠΌΠΎΡΠ½ΠΎΡΡΠΈ ΠΏΠΎΡΡΠ΅Π±Π»ΡΠ΅ΠΌΠΎΠΉ ΠΎΡΠ²Π΅ΡΠΈΡΠ΅Π»ΡΠ½ΡΠΌΠΈ ΠΏΡΠΈΠ±ΠΎΡΠ°ΠΌΠΈ Π² ΠΊΠ°ΠΆΠ΄ΠΎΠΉ Π³ΡΡΠΏΠΏΠ΅.
Π‘Π΅ΡΠ΅Π½ΠΈΠ΅ ΡΠΈΠ»ΠΎΠ²ΠΎΠ³ΠΎ ΠΊΠ°Π±Π΅Π»Ρ Π² Π·Π°Π²ΠΈΡΠΈΠΌΠΎΡΡΠΈ ΠΎΡ ΠΏΠΎΡΡΠ΅Π±Π»ΡΠ΅ΠΌΠΎΠΉ Π² Π³ΡΡΠΏΠΏΠ΅ ΠΌΠΎΡΠ½ΠΎΡΡΠΈ:
ΠΠ΅Π΄Π½ΡΠ΅ ΠΏΡΠΎΠ²ΠΎΠ΄Π° ΡΡΠ΅Ρ ΠΆΠΈΠ»ΡΠ½ΠΎΠ³ΠΎ ΠΊΠ°Π±Π΅Π»Ρ
| ΠΠΎΡΠ½ΠΎΡΡΡ Π² ΠΊΠΡ | 1 | 2 | 3 | 3,5 | 4 | 6 | 8 |
| Π’ΠΎΠΊ Π² AΠΌΠΏΠ΅ΡΠ°Ρ | 4,6 | 9 | 13,5 | 16 | 18 | 27 | 36,5 |
| Π‘Π΅ΡΠ΅Π½ΠΈΠ΅ ΠΏΡΠΎΠ²ΠΎΠ΄Π° Π², ΠΌΠΌ2 | 1 | 1 | 1,5 | 2,5 | 2,5 | 4 | 6 |
| ΠΠ°ΠΊΡ. Π΄Π»ΠΈΠ½Π° ΠΊΠ°Π±Π΅Π»Ρ Π², ΠΌ | 34,5 | 17,5 | 17,5 | 24,5 | 21,5 | 23 | 25 |
ΠΠ±ΡΠ·Π°ΡΠ΅Π»ΡΠ½ΠΎ ΡΡΠΈΡΡΠ²Π°ΠΉΡΠ΅ ΠΊΠΎΠ»ΠΈΡΠ΅ΡΡΠ²ΠΎ Π»Π°ΠΌΠΏ ΠΏΠΎΡΡΠ΅Π±Π»ΡΠ΅ΠΌΡΡ ΠΌΠΎΡΠ½ΠΎΡΡΡ, Π΄ΠΎΠΏΡΡΡΠΈΠΌΡΡ ΠΏΡΠΈ ΡΡΠΎΠΌ Π΄Π»ΠΈΠ½Ρ ΠΏΡΠΎΠ²ΠΎΠ΄Π°. Π ΠΏΡΠΎΡΠΈΠ²Π½ΠΎΠΌ ΡΠ»ΡΡΠ°Π΅ ΠΏΡΠΎΠ²ΠΎΠ΄Π°, ΠΊΠΎΠ½ΡΠ°ΠΊΡΡ Π² ΡΠ΅ΠΏΠΈ Π±ΡΠ΄ΡΡ Π³ΡΠ΅ΡΡΡΡ, Π»Π°ΠΌΠΏΡ Π³ΠΎΡΠ΅ΡΡ ΡΡΡΠΊΠ»ΠΎ. Π’Π°ΠΊΠ°Ρ ΡΠ±ΠΎΡΠΊΠ° Π΄ΠΎΠ»Π³ΠΎ Π½Π΅ ΠΏΠΎΡΠ»ΡΠΆΠΈΡ.
ΠΠΎ ΡΠ°ΡΠΏΡΠ΅Π΄Π΅Π»ΠΈΡΠ΅Π»ΡΠ½ΠΎΠΉ ΠΊΠΎΡΠΎΠ±ΠΊΠΈ ΠΎΡ Π Π© ΠΏΡΠΎΠ²ΠΎΠ΄ ΡΡΠ°Π²ΠΈΡΡΡ Π±ΠΎΠ»ΡΡΠΈΠΌ ΡΠ΅ΡΠ΅Π½ΠΈΠ΅ΠΌ Ρ ΡΡΠ΅ΡΠΎΠΌ ΡΡΠΌΠΌΠ°ΡΠ½ΠΎΠΉ ΠΌΠΎΡΠ½ΠΎΡΡΠΈ Π΄Π²ΡΡ Π³ΡΡΠΏΠΏ ΠΎΡΠ²Π΅ΡΠ΅Π½ΠΈΡ. Β ΠΠ»Ρ ΠΌΠΎΠ½ΡΠ°ΠΆΠ° ΠΏΠΎΡΡΠ΅Π±ΡΠ΅ΡΡΡ Π΅ΡΠ΅ Π½Π΅ΡΠΊΠΎΠ»ΡΠΊΠΎ ΡΠ»Π΅ΠΌΠ΅Π½ΡΠΎΠ²:
- Π Π°ΡΠΏΡΠ΅Π΄Π΅Π»ΠΈΡΠ΅Π»ΡΠ½Π°Ρ ΠΊΠΎΡΠΎΠ±ΠΊΠ°;
- ΠΠΎΠ΄ΡΠΎΠ·Π΅ΡΠ½ΠΈΠΊΠΈ Π΄Π»Ρ Π²Π½ΡΡΡΠ΅Π½Π½Π΅ΠΉ ΠΏΡΠΎΠ²ΠΎΠ΄ΠΊΠΈ Π² Π±Π΅ΡΠΎΠ½Π½ΡΡ ΠΈΠ»ΠΈ ΠΊΠΈΡΠΏΠΈΡΠ½ΡΡ ΡΡΠ΅Π½Π°Ρ -2ΡΡ;
- ΠΠ²ΡΡ ΠΊΠ»Π°Π²ΠΈΡΠ½ΡΠ΅ ΠΏΡΠΎΡ ΠΎΠ΄Π½ΡΠ΅ Π²ΡΠΊΠ»ΡΡΠ°ΡΠ΅Π»ΠΈ β 2ΡΡ;
- ΠΡΠ²Π΅ΡΠΈΡΠ΅Π»ΡΠ½ΡΠ΅ ΠΏΡΠΈΠ±ΠΎΡΡ, ΠΏΠ»Π°ΡΠΎΠ½Ρ, Π»Π°ΠΌΠΏΡ Π΄Π½Π΅Π²Π½ΠΎΠ³ΠΎ ΡΠ²Π΅ΡΠ° ΠΈΠ»ΠΈ Π΄ΡΡΠ³ΠΈΠ΅.
ΠΡΠ±ΠΎΡ ΠΌΠ°ΡΠΊΠΈ ΠΊΠ°Π±Π΅Π»Ρ Π·Π°Π²ΠΈΡΠΈΡ ΠΎΡ ΡΡΠ»ΠΎΠ²ΠΈΠΉ ΡΠΊΡΠΏΠ»ΡΠ°ΡΠ°ΡΠΈΠΈ, ΡΡΠΈΡΡΠ²Π°Π΅ΡΡΡ ΠΌΠ½ΠΎΠ³ΠΎ ΡΠ°ΠΊΡΠΎΡΠΎΠ² Π² ΠΏΠΎΠΌΠ΅ΡΠ΅Π½ΠΈΠΈ ΠΈ ΡΠ½Π°ΡΡΠΆΠΈ, Π²Π»Π°ΠΆΠ½ΠΎΡΡΡ ΠΈ ΠΏΠΎΠ²ΡΡΠ΅Π½Π½ΡΠ΅ ΡΠ΅ΠΌΠΏΠ΅ΡΠ°ΡΡΡΡ, ΡΠ΅ΠΊΠΎΠΌΠ΅Π½Π΄ΡΠ΅ΡΡΡ ΠΈΡΠΏΠΎΠ»ΡΠ·ΠΎΠ²Π°ΡΡ Π΄Π°Π½Π½ΡΠ΅ ΡΡΠΎΠΉ ΡΠ°Π±Π»ΠΈΡΡ

ΠΌΠ°ΡΠΊΠΈΡΠΎΠ²ΠΊΠ° ΠΊΠ°Π±Π΅Π»Π΅ΠΉ ΠΠΠΠΠΎΡΠ»Π΅ ΠΏΡΠΈΠΎΠ±ΡΠ΅ΡΠ΅Π½ΠΈΡ Π²ΡΠ΅Ρ ΠΊΠΎΠΌΠΏΠ»Π΅ΠΊΡΡΡΡΠΈΡ ΡΡ Π΅ΠΌΡ ΠΌΠΎΠΆΠ½ΠΎ ΠΏΡΠΈΡΡΡΠΏΠ°ΡΡ ΠΊ ΠΌΠΎΠ½ΡΠ°ΠΆΡ:
- ΠΡΠ»ΠΈ ΡΡΠ΅Π½Ρ Π±Π΅ΡΠΎΠ½Π½ΡΠ΅ ΠΈΠ»ΠΈ ΠΊΠΈΡΠΏΠΈΡΠ½ΡΠ΅ ΠΏΠ΅ΡΡΠΎΡΠ°ΡΠΎΡΠΎΠΌ Ρ ΠΊΠΎΡΠΎΠ½ΠΊΠΎΠΉ ΡΠ²Π΅ΡΠ»ΠΈΡΡΡ ΠΎΡΠ²Π΅ΡΡΡΠΈΠ΅ ΠΏΠΎΠ΄ ΡΠ°ΡΠΏΡΠ΅Π΄Π΅Π»ΠΈΡΠ΅Π»ΡΠ½ΡΡ ΠΊΠΎΡΠΎΠ±ΠΊΡ ΠΏΠΎΠ΄ ΠΏΠΎΡΠΎΠ»ΠΊΠΎΠΌ 15 β 20 ΡΠΌ;
- ΠΠΈΠΆΠ΅ ΠΏΠΎ Π²Π΅ΡΡΠΈΠΊΠ°Π»ΠΈ ΠΏΠΎΠ΄ ΠΊΠΎΡΠΎΠ±ΠΊΠΎΠΉ, 60 β 90 ΡΠΌ ΠΎΡ ΠΏΠΎΠ»Π° ΡΠ²Π΅ΡΠ»ΠΈΡΡΡ ΠΎΡΠ²Π΅ΡΡΡΠΈΠ΅ Π΄Π»Ρ ΠΏΠ΅ΡΠ²ΠΎΠ³ΠΎ ΠΏΠΎΠ΄ΡΠ°Π·Π΅ΡΠ½ΠΈΠΊΠ°;
- ΠΠ° ΠΏΡΠΎΡΠΈΠ²ΠΎΠΏΠΎΠ»ΠΎΠΆΠ½ΠΎΠΌ ΠΊΠΎΠ½ΡΠ΅ ΡΡΠ½Π½Π΅Π»Ρ Π΄Π»Ρ Π±ΠΎΠ»Π΅Π΅ ΠΏΡΠΎΡΡΠΎΠ³ΠΎ ΠΌΠΎΠ½ΡΠ°ΠΆΠ°, ΠΏΠΎ ΡΡΠΎΠΉ ΠΆΠ΅ ΡΡΠ΅Π½Π΅, ΡΠ²Π΅ΡΠ»ΠΈΡΡΡ ΠΎΡΠ²Π΅ΡΡΡΠΈΠ΅ Π΄Π»Ρ Π²ΡΠΎΡΠΎΠ³ΠΎ ΠΏΠΎΠ΄ΡΠΎΠ·Π΅ΡΠ½ΠΈΠΊΠ°;
- ΠΡΠΎΠΊΠ»Π°Π΄ΡΠ²Π°Π΅ΠΌ ΠΊΠ°Π±Π΅Π»Ρ ΡΠ°ΠΌΠΎΠ³ΠΎ Π±ΠΎΠ»ΡΡΠΎΠ³ΠΎ ΡΠ΅ΡΠ΅Π½ΠΈΡ ΠΎΡ Π Π© ΠΊ ΡΠ°ΡΠΏΡΠ΅Π΄Π΅Π»ΠΈΡΠ΅Π»ΡΠ½ΠΎΠΉ ΠΊΠΎΡΠΎΠ±ΠΊΠ΅;
- ΠΡ ΠΊΠΎΡΠΎΠ±ΠΊΠΈ Π΄ΠΎ Π²ΡΠΊΠ»ΡΡΠ°ΡΠ΅Π»Π΅ΠΉ ΠΏΡΠΎΠΊΠ»Π°Π΄ΡΠ²Π°Π΅ΠΌ ΠΏΠΎ Π΄Π²Π° ΠΊΠ°Π±Π΅Π»Ρ ΠΌΠ΅Π½ΡΡΠ΅Π³ΠΎ ΡΠ΅ΡΠ΅Π½ΠΈΡ Π² ΠΊΠ°ΠΆΠ΄ΠΎΠΌ ΠΏΠΎ ΡΡΠΈ ΡΠΎΠΊΠΎΠΏΡΠΎΠ²ΠΎΠ΄ΡΡΠΈΡ ΠΏΡΠΎΠ²ΠΎΠ΄Π°;
- ΠΠΈΠ½ΠΈΠΈ ΠΎΡΠ²Π΅ΡΠΈΡΠ΅Π»ΡΠ½ΡΡ ΠΏΡΠΈΠ±ΠΎΡΠΎΠ² ΠΏΡΠΎΠΊΠ»Π°Π΄ΡΠ²Π°ΡΡΡΡ ΡΡΠ΅Ρ ΠΆΠΈΠ»ΡΠ½ΡΠΌΠΈ ΠΊΠ°Π±Π΅Π»ΡΠΌΠΈ ΠΏΠΎ ΡΠ²ΠΎΠΈΠΌ Π½Π°ΠΏΡΠ°Π²Π»Π΅Π½ΠΈΡΠΌ, Π΄Π»Ρ ΠΏΠΎΠ΄ΠΊΠ»ΡΡΠ΅Π½ΠΈΡ ΠΏΠ»Π°ΡΠΎΠ½ΠΎΠ² ΠΎΡΡΠ°Π²Π»ΡΡΡΡΡ ΠΏΠ΅ΡΠ»ΠΈ ΠΏΠΎ 30 β 40 ΡΠΌ;
- Π ΡΠ°ΡΠΏΡΠ΅Π΄Π΅Π»ΠΈΡΠ΅Π»ΡΠ½ΡΡ ΠΊΠΎΡΠΎΠ±ΠΊΡ, ΠΏΠΎΠ΄ΡΠΎΠ·Π΅ΡΠ½ΠΈΠΊΠΈ Π·Π°Π²ΠΎΠ΄ΡΡΡΡ ΠΊΠΎΠ½ΡΡ Π»ΠΈΠ½ΠΈΠΉ, ΠΏΠΎΡΠΎΠΌ ΠΊΠΎΡΠΏΡΡΠ° Π²ΡΡΠ°Π²Π»ΡΡΡΡΡ Β Π² ΠΎΡΠ²Π΅ΡΡΡΠΈΡ, ΡΠΈΠΊΡΠΈΡΡΡΡΡΡ ΠΎΠ½ΠΈ Π³ΠΈΠΏΡΠΎΠ²ΡΠΌ ΡΠ°ΡΡΠ²ΠΎΡΠΎΠΌ;
ΠΠ±ΡΠ°ΡΠΈΡΠ΅ Π²Π½ΠΈΠΌΠ°Π½ΠΈΠ΅! Π£ΡΠΈΡΡΠ²Π°Ρ ΡΡΠ΅Π±ΠΎΠ²Π°Π½ΠΈΡ Π‘ΠΠΠ, ΠΠΠ‘Π’ΠΎΠ² ΠΈ Π΄ΡΡΠ³ΠΈΡ Π½ΠΎΡΠΌΠ°ΡΠΈΠ²Π½ΡΡ Π΄ΠΎΠΊΡΠΌΠ΅Π½ΡΠΎΠ² ΠΏΡΠΈ ΠΌΠΎΠ½ΡΠ°ΠΆΠ΅ ΠΎΡΠ΅Π½Ρ Π²Π°ΠΆΠ½ΠΎ Π²ΡΠΏΠΎΠ»Π½ΡΡΡ ΡΡΠ΅Π±ΠΎΠ²Π°Π½ΠΈΡ ΠΠ£Π (ΠΏΡΠ°Π²ΠΈΠ»Π° ΡΡΡΡΠΎΠΉΡΡΠ²Π° ΡΠ»Π΅ΠΊΡΡΠΎΡΡΡΠ°Π½ΠΎΠ²ΠΎΠΊ) Β ΠΏ.1.1.29. ΠΈ ΠΏ.1.1.30. ΠΏΠ΅ΡΠ²ΠΎΠΉ Π³Π»Π°Π²Ρ ΠΈ ΠΠΠ‘Π’Π° Π 50462-92.
ΠΡΠΈ Π΄ΠΎΠΊΡΠΌΠ΅Π½ΡΡ ΡΡΡΠ°Π½Π°Π²Π»ΠΈΠ²Π°ΡΡ ΠΌΠ°ΡΠΊΠΈΡΠΎΠ²ΠΊΡ ΠΏΡΠΎΠ²ΠΎΠ΄ΠΎΠ² ΠΏΠΎ ΡΠ²Π΅ΡΡ, ΡΠ²Π΅Ρ ΠΈΠ·ΠΎΠ»ΡΡΠΈΠΈ ΡΠΎΠΎΡΠ²Π΅ΡΡΡΠ²ΡΠ΅Ρ ΡΡΠ½ΠΊΡΠΈΠΎΠ½Π°Π»ΡΠ½ΠΎΠΌΡ Π½Π°Π·Π½Π°ΡΠ΅Π½ΠΈΡ ΠΏΡΠΎΠ²ΠΎΠ΄ΠΎΠ²:
- Π‘ΠΈΠ½ΠΈΠΉ, Π³ΠΎΠ»ΡΠ±ΠΎΠΉ ΡΠ²Π΅Ρ ΠΈΡΠΏΠΎΠ»ΡΠ·ΡΡΡΡΡ ΠΊΠ°ΠΊ Π½Π΅ΠΉΡΡΠ°Π»ΡΠ½Π°Ρ ΡΠΎΠΊΠΎΠΏΡΠΎΠ²ΠΎΠ΄ΡΡΠ°Ρ ΠΆΠΈΠ»Π°;
- ΠΠ΅Π»ΡΠΎ-Π·Π΅Π»Π΅Π½ΡΠΉ Π΄Π»Ρ Π·Π°Π·Π΅ΠΌΠ»Π΅Π½ΠΈΡ;
- ΠΡΠ°ΡΠ½ΡΠΉ, Π±Π΅Π»ΡΠΉ, ΡΠ΅ΡΠ½ΡΠΉ, Π΄ΡΡΠ³ΠΈΠ΅ ΡΠ²Π΅ΡΠ° Π΄Π»Ρ ΡΠ°Π·Π½ΠΎΠ³ΠΎ ΠΏΡΠΎΠ²ΠΎΠ΄Π° ΠΈ Π΅Π³ΠΎ ΠΊΠΎΠΌΠΌΡΡΠΈΡΡΠ΅ΠΌΡΡ ΡΡΠ°ΡΡΠΊΠΎΠ².
ΠΠ½ΠΎΠ³Π΄Π° ΠΈΠ·ΠΎΠ»ΡΡΠΈΡ Π±ΡΠ²Π°Π΅Ρ Π±Π΅Π»ΠΎΠ³ΠΎ ΡΠ²Π΅ΡΠ° Ρ ΡΠΎΠΎΡΠ²Π΅ΡΡΡΠ²ΡΡΡΠ΅ΠΉ ΠΏΠΎΠ»ΠΎΡΠΎΠΉ ΠΊΠ°ΠΊ ΠΏΠΎΠΊΠ°Π·ΡΠ²Π°Π΅Ρ ΡΠΎΡΠΎ Π½ΠΈΠΆΠ΅.

Π ΠΈΡ. 6. ΠΡΠΈΠΌΠ΅Ρ ΡΡΡΠ°Π½ΠΎΠ²ΠΊΠΈ ΠΏΡΠΎΡ
ΠΎΠ΄Π½ΠΎΠ³ΠΎ Π²ΡΠΊΠ»ΡΡΠ°ΡΠ΅Π»Ρ Π² ΠΏΠΎΠ΄ΡΠΎΠ·Π΅ΡΠ½ΠΈΠΊ- ΠΠΎΡΠ»Π΅ Π²ΡΡΡΡ Π°Π½ΠΈΡ Π³ΠΈΠΏΡΠ° ΠΌΠΎΠΆΠ½ΠΎ ΡΠ½ΠΈΠΌΠ°ΡΡ Ρ ΠΊΠΎΠ½ΡΠΎΠ² ΠΈΠ·ΠΎΠ»ΡΡΠΈΡ, ΡΠΎΠ΅Π΄ΠΈΠ½ΡΡΡ ΠΏΡΠΎΠ²ΠΎΠ΄Π° ΠΊΠΎΡΠΎΠ±ΠΊΠΈ ΠΎΡΠ΄Π΅Π»ΡΠ½ΡΠΌΠΈ ΡΠΊΡΡΡΠΊΠ°ΠΌΠΈ, ΠΏΠΎΠ΄ΠΊΠ»ΡΡΠ°ΡΡ, ΠΊΡΠ΅ΠΏΠΈΡΡ ΡΠΎΠ·Π΅ΡΠΊΠΈ ΡΠΎ ΡΠ²Π΅ΡΠΈΠ»ΡΠ½ΠΈΠΊΠ°ΠΌΠΈ ΠΏΠΎ ΡΡ Π΅ΠΌΠ΅ ΠΏΡΠ΅Π΄ΡΡΠ°Π²Π»Π΅Π½Π½ΠΎΠΉ Π½ΠΈΠΆΠ΅.

Π ΠΈΡ. 7. Π‘Ρ
Π΅ΠΌΠ° ΡΠ°ΡΠΊΠ»ΡΡΠ΅Π½ΠΈΡ ΠΠ Π΄Π²ΠΎΠΉΠ½ΠΎΠ³ΠΎ, ΡΠΈΡΡΠ΅ΠΌΡ ΠΎΡΠ²Π΅ΡΠ΅Π½ΠΈΡ Ρ ΡΠ°Π·Π½ΡΡ
ΠΌΠ΅ΡΡ, Ρ Π΄Π²ΡΠΌΡ Π³ΡΡΠΏΠΏΠ°ΠΌΠΈ ΡΠ²Π΅ΡΠΈΠ»ΡΠ½ΠΈΠΊΠΎΠ²ΠΠ°ΠΊ ΡΠΎΠ΅Π΄ΠΈΠ½ΠΈΡΡ ΠΏΡΠΎΡ ΠΎΠ΄Π½ΠΎΠΉ Π²ΡΠΊ-Π»Ρ Ρ 2-ΠΌΡ ΠΊΠ»Π°Π²ΠΈΡΠ°ΠΌΠΈ, ΡΠΈΡΡΠ΅ΠΌΠ° ΡΠΏΡΠ°Π²Π»Π΅Π½ΠΈΡ Ρ 2-ΡΡ ΠΌΠ΅ΡΡ
ΠΠ±ΡΠ°ΡΠΈΡΠ΅ Π²Π½ΠΈΠΌΠ°Π½ΠΈΠ΅! Π ΠΏΠ΅ΡΠ²ΠΎΠΌΡ Π²ΡΠΊΠ»ΡΡΠ°ΡΠ΅Π»Ρ ΠΏΠΎΠ΄Ρ ΠΎΠ΄ΠΈΡ ΡΠ΅ΡΡΡ ΠΏΡΠΎΠ²ΠΎΠ΄ΠΎΠ², Π½ΠΎ ΠΏΠΎΠ΄ΠΊΠ»ΡΡΠ°Π΅ΡΡΡ 5, ΠΎΠ΄ΠΈΠ½ ΠΌΠΎΠΆΠ½ΠΎ ΠΎΡΡΠ°Π²ΠΈΡΡ ΠΊΠ°ΠΊ ΡΠ΅Π·Π΅ΡΠ²Π½ΡΠΉ. Π€Π°Π·Π½ΡΠΉ ΠΊΠΎΠ½Π΅Ρ ΠΏΠΎΠ΄ΠΊΠ»ΡΡΠ°Π΅ΡΡΡ ΠΊ ΠΏΠ΅ΡΠ²ΠΎΠΌΡ ΠΊΠΎΠ½ΡΠ°ΠΊΡΡ, ΠΌΠ΅ΠΆΠ΄Ρ ΠΏΠ΅ΡΠ²ΡΠΌ ΠΈ Π²ΡΠΎΡΡΠΌ ΠΊΠΎΠ½ΡΠ°ΠΊΡΠ°ΠΌΠΈ ΡΡΡΠ°Π½Π°Π²Π»ΠΈΠ²Π°Π΅ΡΡΡ ΠΏΠ΅ΡΠ΅ΠΌΡΡΠΊΠ°.

Π ΠΈΡ. 8. ΠΡΠΈΠΌΠ΅Ρ ΠΏΠΎΠ΄ΠΊΠ»ΡΡΠ΅Π½ΠΈΡ Β ΠΏΠ΅ΡΠ²ΠΎΠ³ΠΎ ΠΏΡΠΎΡ
ΠΎΠ΄Π½ΠΎΠ³ΠΎ Π΄Π²ΡΡ
ΠΊΠ»Π°Π²ΠΈΡΠ½ΠΎΠ³ΠΎ ΠΏΠ΅ΡΠ΅ΠΊΠ»ΡΡΠ°ΡΠ΅Π»ΡΠΡΠΎΡΠΈΠ²ΠΎΠΏΠΎΠ»ΠΎΠΆΠ½ΡΠ΅ ΠΊΠΎΠ½ΡΡ ΡΠ΅ΡΠ΅Π· ΠΊΠΎΡΠΎΠ±ΠΊΡ ΠΏΠΎΠ΄ΠΊΠ»ΡΡΠ°ΡΡΡΡ ΠΊ ΠΎΠ΄Π½ΠΎΠΈΠΌΠ΅Π½Π½ΡΠΌ ΠΊΠΎΠ½ΡΠ°ΠΊΡΠ°ΠΌ Β Π²ΡΠΎΡΠΎΠ³ΠΎ ΠΏΠ΅ΡΠ΅ΠΊΠ»ΡΡΠ°ΡΠ΅Π»Ρ.

Π ΠΈΡ. 9. ΠΡΠΈΠΌΠ΅Ρ ΠΏΠΎΠ΄ΠΊΠ»ΡΡΠ΅Π½ΠΈΡ Β Π²ΡΠΎΡΠΎΠ³ΠΎ ΠΏΡΠΎΡ
ΠΎΠ΄Π½ΠΎΠ³ΠΎ Π΄Π²ΡΡ
ΠΊΠ»Π°Π²ΠΈΡΠ½ΠΎΠ³ΠΎ ΠΏΠ΅ΡΠ΅ΠΊΠ»ΡΡΠ°ΡΠ΅Π»ΡΠΠΎΠ½ΡΠ°ΠΊΡΡ β1; 2 Π²ΡΠΎΡΠΎΠ³ΠΎ ΠΏΠ΅ΡΠ΅ΠΊΠ»ΡΡΠ°ΡΠ΅Π»Ρ ΡΠΎΠ΅Π΄ΠΈΠ½ΡΡΡΡΡ ΡΠ΅ΡΠ΅Π· ΠΊΠΎΡΠΎΠ±ΠΊΡ ΠΊ ΡΠ°Π·Π½ΡΠΌ ΠΏΡΠΎΠ²ΠΎΠ΄Π°ΠΌ ΠΏΠ΅ΡΠ²ΠΎΠΉ ΠΈ Π²ΡΠΎΡΠΎΠΉ ΠΎΡΠ²Π΅ΡΠΈΡΠ΅Π»ΡΠ½ΡΡ Π³ΡΡΠΏΠΏ. ΠΠ΅ΠΉΡΡΠ°Π»ΡΠ½ΡΠΉ ΠΏΡΠΎΠ²ΠΎΠ΄ Π·Π°Π·Π΅ΠΌΠ»Π΅Π½ΠΈΠ΅ ΠΎΡ Π Π© ΡΠ΅ΡΠ΅Π· ΠΊΠΎΡΠΎΠ±ΠΊΡ ΠΈΠ΄Π΅Ρ ΠΊ ΠΎΡΠ²Π΅ΡΠΈΡΠ΅Π»ΡΠ½ΡΠΌ ΠΏΡΠΈΠ±ΠΎΡΠ°ΠΌ.
ΠΠ»Ρ Π±ΠΎΠ»Π΅Π΅ ΡΠ΅ΡΠΊΠΎΠ³ΠΎ ΠΏΠΎΠ½ΠΈΠΌΠ°Π½ΠΈΡ ΠΏΡΠΎΡΠ΅ΡΡΠ° ΡΠ±ΠΎΡΠΊΠΈ ΡΡ Π΅ΠΌΡ ΠΏΡΠΎΡΠΌΠΎΡΡΠΈΡΠ΅ Π²ΠΈΠ΄Π΅ΠΎΡΠΎΠ»ΠΈΠΊ
ΠΡΠ΅ Π²Π°ΠΆΠ½ΠΎ Π·Π½Π°ΡΡ Π½Π΅ΠΊΠΎΡΠΎΡΡΠ΅ Π½ΡΠ°Π½ΡΡ:
- Π ΡΠ°ΡΠΏΡΠ΅Π΄Π΅Π»ΠΈΡΠ΅Π»ΡΠ½ΡΡ ΠΊΠΎΡΠΎΠ±ΠΊΡ ΠΊΠΎΠ½ΡΡ ΠΏΡΠΎΠ²ΠΎΠ΄ΠΎΠ² Π·Π°Π²ΠΎΠ΄ΡΡΡΡ Π΄Π»ΠΈΠ½ΠΎΠΉ 15-20 ΡΠΌ, ΡΡΠΎ Π½Π΅ΠΎΠ±Ρ ΠΎΠ΄ΠΈΠΌΠΎ Π΄Π»Ρ ΡΠ΄ΠΎΠ±ΡΡΠ²Π° ΡΠ°Π·Π΄Π΅Π»ΠΊΠΈ ΠΈ ΡΠΊΡΡΡΠΊΠΈ ΡΠΎΠ΅Π΄ΠΈΠ½Π΅Π½ΠΈΠΉ. ΠΠ½Π΅ΡΠ½ΠΈΠΉ ΡΠ»ΠΎΠΉ ΠΈΠ·ΠΎΠ»ΡΡΠΈΠΈ Ρ ΠΏΡΠΎΠ²ΠΎΠ΄Π° ΡΠ½ΠΈΠΌΠ°Π΅ΡΡΡ ΠΏΠΎΡΡΠΈ ΠΏΠΎΠ»Π½ΠΎΡΡΡΡ Π΄ΠΎ Π²Π²ΠΎΠ΄Π½ΠΎΠ³ΠΎ ΠΎΡΠ²Π΅ΡΡΡΠΈΡ, ΠΎΡΡΠ°Π²Π»ΡΡΡ 2-3 ΡΠΌ. Π‘ ΡΠΎΠΊΠΎΠΏΡΠΎΠ²ΠΎΠ΄ΡΡΠΈΡ ΠΆΠΈΠ», ΠΈΠ·ΠΎΠ»ΡΡΠΈΡ ΡΠ½ΠΈΠΌΠ°Π΅ΡΡΡ Π½Π° 3-5ΡΠΌ, ΠΏΠΎΡΠ»Π΅ ΡΠ΅Π³ΠΎ ΠΎΠ³ΠΎΠ»Π΅Π½Π½ΡΠ΅ ΠΊΠΎΠ½ΡΡ ΡΠΊΠ»Π°Π΄ΡΠ²Π°ΡΡΡΡ ΠΏΠΎ ΡΡ Π΅ΠΌΠ΅ ΠΈ ΡΠΊΡΡΡΠΈΠ²Π°ΡΡΡΡ.
ΠΡΠΈ Π±ΠΎΠ»Π΅Π΅ Π΄Π»ΠΈΠ½Π½ΡΡ ΠΊΠΎΠ½ΡΠ°Ρ , ΠΏΠΎΡΠ»Π΅ ΡΠΎΠ΅Π΄ΠΈΠ½Π΅Π½ΠΈΡ ΠΏΡΠΎΠ²ΠΎΠ΄Π° ΠΌΠΎΠ³ΡΡ Π½Π΅ ΠΏΠΎΠΌΠ΅ΡΡΠΈΡΡΡΡ Π² ΠΊΠΎΡΠΎΠ±ΠΊΠ΅, Β ΠΊΠΎΡΠΎΡΠΊΠΈΠ΅ ΠΌΠΎΠ³ΡΡ Π½Π΅ Π΄ΠΎΡΡΠ°Π²Π°ΡΡ Π΄Π»Ρ ΠΊΠ°ΡΠ΅ΡΡΠ²Π΅Π½Π½ΠΎΠΉ ΡΠΊΡΡΡΠΊΠΈ.
- ΠΠ°ΠΌΠΏΡ Β Π³ΡΡΠΏΠΏ ΠΏΠΎΠ΄ΠΊΠ»ΡΡΠ°ΡΡΡΡ ΠΏΠΎ ΠΏΠ°ΡΠ°Π»Π»Π΅Π»ΡΠ½ΠΎΠΉ ΡΡ Π΅ΠΌΠ΅, ΡΡΠΎ Π³Π°ΡΠ°Π½ΡΠΈΡΡΠ΅Ρ ΡΠ°Π±ΠΎΡΡ ΠΎΡΠ²Π΅ΡΠ΅Π½ΠΈΡ ΠΏΡΠΈ ΠΏΠ΅ΡΠ΅Π³ΠΎΡΠ°Π½ΠΈΠΈ ΠΎΠ΄Π½ΠΎΠΉ ΠΈΠ· Π»Π°ΠΌΠΏ ΡΠ΅ΠΏΠΈ.

Π ΠΈΡ. 10. Π‘Ρ
Π΅ΠΌΠ° ΠΏΠ°ΡΠ°Π»Π»Π΅Π»ΡΠ½ΠΎΠ³ΠΎ ΠΏΠΎΠ΄ΠΊΠ»ΡΡΠ΅Π½ΠΈΡ Π»Π°ΠΌΠΏΠ£ΡΡΠ°Π½Π°Π²Π»ΠΈΠ²Π°ΠΉΡΠ΅ ΡΠ²Π΅ΡΠΎΠ΄ΠΈΠΎΠ΄Π½ΡΠ΅ ΡΠΊΠΎΠ½ΠΎΠΌΠΈΡΠ½ΡΠ΅ Π»Π°ΠΌΠΏΡ, ΡΡΠΎ ΡΡΡΠ΅ΡΡΠ²Π΅Π½Π½ΠΎ ΡΠ½ΠΈΠ·ΠΈΡ Π·Π°ΡΡΠ°ΡΡ Π½Π° ΡΠ»Π΅ΠΊΡΡΠΎΡΠ½Π΅ΡΠ³ΠΈΡ, ΠΏΠΎΡΡΠ΅Π±ΡΡΡΡΡ ΠΊΠ°Π±Π΅Π»Ρ ΠΌΠ΅Π½ΡΡΠ΅Π³ΠΎ ΡΠ΅ΡΠ΅Π½ΠΈΡ, ΡΡΠΎ ΡΡΠΊΠΎΠ½ΠΎΠΌΠΈΡ ΡΠΈΠ½Π°Π½ΡΠΎΠ²ΡΠ΅ Π·Π°ΡΡΠ°ΡΡ.
ΠΠ°ΠΊ ΡΠ°ΡΠΏΠ°ΡΡΡ ΠΠ Π΄Π²ΡΡ ΠΊΠ»Π°Π²ΠΈΡΠ½ΡΠΉ, 2 ΡΠΎΠΏΠ° ΡΡΡΠ°Π½ΠΎΠ²ΠΎΡΠ½ΡΡ ΡΠ»Π΅ΠΌΠ΅Π½ΡΠΎΠ² ΡΠ»Π΅ΠΊΡΡΠΈΡΠ΅ΡΠΊΠΎΠΉ ΠΏΡΠΎΠ²ΠΎΠ΄ΠΊΠΈ
Π§Π°ΡΡΠΎ ΡΠΎΠ΅Π΄ΠΈΠ½Π΅Π½ΠΈΡ ΡΡ Π΅ΠΌΡ Π² ΡΠ°ΡΠΏΡΠ΅Π΄Π΅Π»ΠΈΡΠ΅Π»ΡΠ½ΠΎΠΉ ΠΊΠΎΡΠΎΠ±ΠΊΠ΅ ΡΠΊΡΡΡΠΈΠ²Π°ΡΡ, ΡΠΊΡΡΡΠΊΠΈ ΠΏΡΠΎΠΏΠ°ΠΈΠ²Π°ΡΡ ΠΈΠ»ΠΈ ΡΠ²Π°ΡΠΈΠ²Π°ΡΡ Π½Π° ΠΊΠΎΠ½ΡΠΈΠΊΠ΅. Π‘ ΠΏΠΎΡΠ²Π»Π΅Π½ΠΈΠ΅ΠΌ Π½ΠΎΠ²ΡΡ ΡΡΡΠ°Π½ΠΎΠ²ΠΎΡΠ½ΡΡ ΡΠ»Π΅ΠΌΠ΅Π½ΡΠΎΠ² ΡΡΠΎΡ ΠΏΡΠΎΡΠ΅ΡΡ ΡΡΠ°Π½ΠΎΠ²ΠΈΡΡΡ Π½Π°ΠΌΠ½ΠΎΠ³ΠΎ ΠΏΡΠΎΡΠ΅.
Π’ΠΎΠΏ-ΡΠ΅Ρ Π½ΠΎΠ»ΠΎΠ³ΠΈΠ΅ΠΉ ΡΡΠΈΡΠ°Π΅ΡΡΡ ΠΊΠΎΠ½ΡΡΡΡΠΊΡΠΈΡ ΡΠ»Π΅ΠΌΠ΅Π½ΡΠΎΠ² ΠΏΡΠΎΠ²ΠΎΠ΄ΠΊΠΈ Ρ ΠΏΡΡΠΆΠΈΠ½Π½ΡΠΌΠΈ Π·Π°ΠΆΠΈΠΌΠ°ΠΌΠΈ ΠΊΠΎΠ½ΡΠ°ΠΊΡΠΎΠ², ΠΎΠ½ΠΈ ΠΎΠ±Π΅ΡΠΏΠ΅ΡΠΈΠ²Π°ΡΡ Π½Π°Π΄Π΅ΠΆΠ½ΠΎΠ΅ ΡΠ»Π΅ΠΊΡΡΠΈΡΠ΅ΡΠΊΠΎΠ΅ ΡΠΎΠ΅Π΄ΠΈΠ½Π΅Π½ΠΈΠ΅ ΠΈ Π±ΡΡΡΡΡΡ ΡΠ±ΠΎΡΠΊΡ ΡΡ Π΅ΠΌΡ:
- ΠΠ½ΠΎΠ³ΠΎΡΠ°Π·ΠΎΠ²ΡΠ΅ Π·Π°ΠΆΠΈΠΌΠ½ΡΠ΅ ΠΊΠ»Π΅ΠΌΠΌΡ WAGO

Π ΠΈΡ. 11. ΠΡΠΈΠΌΠ΅Ρ ΡΠΎΠ΅Π΄ΠΈΠ½Π΅Π½ΠΈΡ ΠΊΠΎΠ½ΡΠ°ΠΊΡΠΎΠ² Π² Π·Π°ΠΆΠΈΠΌΠ°ΠΌΠΈ WAGO Π² ΡΠ°ΡΠΏΡΠ΅Π΄Π΅Π»ΠΈΡΠ΅Π»ΡΠ½ΠΎΠΉ ΠΊΠΎΡΠΎΠ±ΠΊΠ΅
- ΠΡΠ΅Π½Ρ ΡΠ΄Π°ΡΠ½ΠΎ ΡΠ΄Π΅Π»Π°Π½Ρ Π·Π°ΠΆΠΈΠΌΡ ΠΊΠΎΠ½ΡΠ°ΠΊΡΠΎΠ² Π½Π° Π²ΡΠΊΠ»ΡΡΠ°ΡΠ΅Π»ΡΡ Β werkel


ΠΠ°ΠΆΠ΅ Ρ Π½Π΅ΠΏΡΠΎΡΠ΅ΡΡΠΈΠΎΠ½Π°Π»ΠΎΠ² Π½Π΅ Π²ΠΎΠ·Π½ΠΈΠΊΠ°Π΅Ρ ΠΏΡΠΎΠ±Π»Π΅ΠΌ Ρ ΡΠ΅ΠΌ, ΠΊΠ°ΠΊ ΠΏΠΎΠ΄ΠΊΠ»ΡΡΠΈΡΡ Π²ΡΠΊΠ»ΡΡΠ°ΡΠ΅Π»Ρ werkel, Π΄ΠΎΡΡΠ°ΡΠΎΡΠ½ΠΎ Π½Π°ΠΆΠ°ΡΡ Π½Π° ΠΊΠ½ΠΎΠΏΠΊΡ ΡΠΎΠΎΡΠ²Π΅ΡΡΡΠ²ΡΡΡΠ΅ΠΉ ΠΊΠ»Π΅ΠΌΠΌΡ, ΠΎΡΠ²Π΅ΡΡΡΠΈΠ΅ ΠΎΡΠ²ΠΎΠ±ΠΎΠ΄ΠΈΡΡΡ Π΄Π»Ρ ΠΏΡΠΈΠ΅ΠΌΠ° Π·Π°ΡΠΈΡΠ΅Π½Π½ΠΎΠ³ΠΎ ΠΊΠΎΠ½ΡΠ°. ΠΡΠΈ ΠΎΡΠΏΡΡΠΊΠ°Π½ΠΈΠΈ ΠΊΠ½ΠΎΠΏΠΊΠΈ, ΠΏΡΡΠΆΠΈΠ½Π° Π½Π°Π΄Π΅ΠΆΠ½ΠΎ ΠΏΡΠΈΠΆΠΈΠΌΠ°Π΅Ρ ΠΏΡΠΎΠ²ΠΎΠ΄ ΠΊ Β ΠΊΠΎΠ½ΡΠ°ΠΊΡΡ.
ΠΠ»Ρ Π±Π΅Π·ΠΎΠΏΠ°ΡΠ½ΠΎΡΡΠΈ Β ΡΡΠ°ΡΡΠΎΠΊ Π»ΠΈΠ½ΠΈΠΈ ΠΎΡ ΡΠ°ΡΠΏΡΠ΅Π΄Π΅Π»ΠΈΡΠ΅Π»ΡΠ½ΠΎΠΉ ΠΊΠΎΡΠΎΠ±ΠΊΠΈ ΠΊ ΠΊΠΎΠ½ΡΠ°ΠΊΡΠ°ΠΌ Π Π© ΠΏΠΎΠ΄ΠΊΠ»ΡΡΠ°Π΅ΡΡΡ ΠΏΠΎΡΠ»Π΅Π΄Π½ΠΈΠΌ. ΠΠΎΠ³Π΄Π° ΠΌΠΎΠ½ΡΠ°ΠΆ ΡΠΈΡΡΠ΅ΠΌΡ ΠΎΡΠ²Π΅ΡΠ΅Π½ΠΈΡ Π·Π°ΠΊΠΎΠ½ΡΠ΅Π½, Π²ΡΠ΅ ΡΠ΅ΠΏΠΈ Π½ΡΠΆΠ½ΠΎ ΠΏΡΠΎΠ²Π΅ΡΠΈΡΡ ΠΊΠΎΠ½ΡΡΠΎΠ»ΡΠ½ΡΠΌΠΈ ΠΏΡΠΈΠ±ΠΎΡΠ°ΠΌΠΈ. ΠΡΠΎΠ²Π΅ΡΠΊΡ ΠΌΠΎΠΆΠ½ΠΎ ΡΠ΄Π΅Π»Π°ΡΡ ΠΎΠ±ΡΡΠ½ΡΠΌ ΠΌΡΠ»ΡΡΠΈΠΌΠ΅ΡΡΠΎΠΌ, ΡΡΡΠ΅Π»ΠΎΡΠ½ΡΠΌ ΡΠ΅ΡΡΠ΅ΡΠΎΠΌ, ΠΏΡΠΎΠ±Π½ΠΈΠΊΠΎΠΌ Ρ Π±Π°ΡΠ°ΡΠ΅ΠΉΠΊΠΎΠΉ ΠΈ Π»Π°ΠΌΠΏΠΎΡΠΊΠΎΠΉ.
ΠΠ½ΠΎΠ³Π΄Π° ΡΡΡΠ΅ΠΌΡΡΡΡ ΠΊ ΡΠΊΠΎΠ½ΠΎΠΌΠΈΠΈ, ΠΏΠΎΠΊΡΠΏΠ°ΡΡ ΠΏΡΠΎΠ²ΠΎΠ΄Π° ΡΠΎΠ½ΠΊΠΎΠ³ΠΎ ΡΠ΅ΡΠ΅Π½ΠΈΡ, Π½Π΅ ΡΡΠΈΡΡΠ²Π°ΡΡ ΠΌΠ°ΠΊΡΠΈΠΌΠ°Π»ΡΠ½ΠΎ Π΄ΠΎΠΏΡΡΡΠΈΠΌΡΡ Π΄Π»ΠΈΠ½Ρ ΠΊΠ°Π±Π΅Π»Ρ. Π ΡΡΠΎΠΌ ΡΠ»ΡΡΠ°Π΅ ΡΠΎΠΊΠΎΠ²Π΅Π΄ΡΡΠΈΠ΅ ΠΆΠΈΠ»Ρ Π³ΡΠ΅ΡΡΡΡ, ΠΊΠΎΠ½ΡΠ°ΠΊΡΡ ΠΏΠ΅ΡΠ΅Π³ΠΎΡΠ°ΡΡ. Π‘ΡΠ°ΡΠ°ΠΉΡΠ΅ΡΡ ΡΠ°Π·ΠΌΠ΅ΡΡΠΈΡΡ ΡΠ°ΡΠΏΡΠ΅Π΄Π΅Π»ΠΈΡΠ΅Π»ΡΠ½ΡΡ ΠΊΠΎΡΠΎΠ±ΠΊΡ, ΠΏΠ΅ΡΠ²ΡΠΉ ΠΏΡΠΎΡ ΠΎΠ΄Π½ΠΎΠΉ ΠΏΠ΅ΡΠ΅ΠΊΠ»ΡΡΠ°ΡΠ΅Π»Ρ ΠΈ Π Π© ΡΡΠ΄ΠΎΠΌ ΠΈ ΠΊΠΎΠΌΠΏΠ°ΠΊΡΠ½ΠΎ, ΡΠ°ΠΊ Π±ΡΠ΄Π΅Ρ ΠΌΠ΅Π½ΡΡΠ΅ Π·Π°ΡΡΠ°Ρ.
3 ΡΠ°ΡΡΠΎ Π΄ΠΎΠΏΡΡΠΊΠ°Π΅ΠΌΡΠ΅ ΠΎΡΠΈΠ±ΠΊΠΈ ΠΏΡΠΈ ΠΌΠΎΠ½ΡΠ°ΠΆΠ΅ Π²ΡΠΊΠ»ΡΡΠ°ΡΠ΅Π»Π΅ΠΉ
Π ΠΏΡΠΎΡΠ΅ΡΡΠ΅ ΠΌΠΎΠ½ΡΠ°ΠΆΠ° Π½Π°ΡΠΈΠ½Π°ΡΡΠΈΠ΅ ΠΌΠΎΠ½ΡΠ°ΠΆΠ½ΠΈΠΊΠΈ ΡΠ°ΡΡΠΎ ΡΠΎΠ²Π΅ΡΡΠ°ΡΡ ΡΡΠ°Π½Π΄Π°ΡΡΠ½ΡΠ΅ ΠΎΡΠΈΠ±ΠΊΠΈ:
- Π€ΠΈΠΊΡΠΈΡΡΡΡ Π½Π° Π³ΠΈΠΏΡΠΎΠ²ΡΠΉ ΡΠ°ΡΡΠ²ΠΎΡ ΡΠ°ΡΠΏΡΠ΅Π΄Π΅Π»ΠΈΡΠ΅Π»ΡΠ½ΡΠ΅ ΠΊΠΎΡΠΎΠ±ΠΊΠΈ ΠΈ ΠΏΠΎΠ΄ΡΠΎΠ·Π΅ΡΠ½ΠΈΠΊΠΈ Π΄ΠΎ ΡΠΎΠ³ΠΎ ΠΊΠ°ΠΊ Β Π·Π°Π²Π΅Π΄Π΅Π½Ρ ΠΊΠΎΠ½ΡΡ ΠΏΡΠΎΠ²ΠΎΠ΄ΠΎΠ²;
- ΠΠΎΠ½ΡΡ ΠΏΡΠΎΠ²ΠΎΠ΄ΠΎΠ², Π²ΡΠ²Π΅Π΄Π΅Π½Π½ΡΠ΅ Π² ΠΏΠΎΠ΄ΡΠΎΠ·Π΅ΡΠ½ΠΈΠΊΠ°Ρ ΠΈ ΡΠ°ΡΠΏΡΠ΅Π΄Π΅Π»ΠΈΡΠ΅Π»ΡΠ½ΡΡ ΠΊΠΎΡΠΎΠ±ΠΊΠ°Ρ Π½Π΅ Π΄ΠΎΡΡΠ°ΡΠΎΡΠ½ΠΎ Π΄Π»ΠΈΠ½Π½ΡΠ΅;
- ΠΠ° Π²ΡΠΊΠ»ΡΡΠ°ΡΠ΅Π»Ρ Π·Π°Π²ΠΎΠ΄ΠΈΡΡΡ Π½Π΅ ΡΠ°Π·Π½ΡΠΉ, Π° Π½ΡΠ»Π΅Π²ΠΎΠΉ ΠΏΡΠΎΠ²ΠΎΠ΄;
5 ΡΠ°ΡΡΠΎ Π·Π°Π΄Π°Π²Π°Π΅ΠΌΡΡ Π²ΠΎΠΏΡΠΎΡΠΎΠ²
- ΠΠ°ΠΊ ΡΠ·Π½Π°ΡΡ ΠΏΠΎΡΡΠ΅Π±Π»ΡΠ΅ΠΌΡΡ ΠΌΠΎΡΠ½ΠΎΡΡΡ ΠΎΠ΄Π½ΠΎΠΉ Π³ΡΡΠΏΠΏΠΎΠΉ ΠΈ ΠΎΠ±ΡΡΡ Π²ΡΠ΅ΠΉ ΡΠ΅ΠΏΠΈ, ΡΡΠΎΠ±Ρ ΠΏΡΠ°Π²ΠΈΠ»ΡΠ½ΠΎ Π²ΡΠ±ΡΠ°ΡΡ ΡΠ΅ΡΠ΅Π½ΠΈΠ΅?
ΠΠ° Π»Π°ΠΌΠΏΠ°Ρ Π½Π°ΠΏΠΈΡΠ°Π½Π° ΠΏΠΎΡΡΠ΅Π±Π»ΡΠ΅ΠΌΠ°Ρ ΠΌΠΎΡΠ½ΠΎΡΡΡ, ΠΏΡΠΎΡΡΠΎ ΡΠ»ΠΎΠΆΠΈΡΠ΅ Π΅Π΅ ΠΈΡΡ ΠΎΠ΄Ρ ΠΈΠ· ΠΊΠΎΠ»ΠΈΡΠ΅ΡΡΠ²Π° Π»Π°ΠΌΠΏ, ΠΏΠΎΠ»ΡΡΠ΅Π½Π½ΡΠΉ ΡΠ΅Π·ΡΠ»ΡΡΠ°Ρ ΠΈΡΠΏΠΎΠ»ΡΠ·ΡΠΉΡΠ΅ Π΄Π»Ρ Π²ΡΠ±ΠΎΡΠ° ΠΏΠΎ ΡΠ°Π±Π»ΠΈΡΠ΅. ΠΠ°ΠΏΡΠΈΠΌΠ΅Ρ: 5 Π»Π°ΠΌΠΏ ΠΌΠΎΡΠ½ΠΎΡΡΡΡ 9ΠΡ, Π³ΡΡΠΏΠΏΡ 2
Π = (9Ρ 5)Ρ 2 = 90ΠΡ. ΠΠΎΠ·ΡΠΌΠ΅ΠΌ Π·Π°ΠΏΠ°Ρ 100ΠΡ ΡΡΠΎ 0.1ΠΊΠΡ Π΄Π»Ρ ΡΠ°ΠΊΠΎΠΉ ΡΡ Π΅ΠΌΡ Π²ΠΏΠΎΠ»Π½Π΅ Π΄ΠΎΡΡΠ°ΡΠΎΡΠ½ΠΎ, ΠΌΠΈΠ½ΠΈΠΌΠ°Π»ΡΠ½ΠΎΠ³ΠΎ ΡΠ΅ΡΠ΅Π½ΠΈΡ 1ΠΌΠΌ2.
ΠΠ»Ρ Π±ΡΡΠΎΠ²ΡΡ ΡΡΠ»ΠΎΠ²ΠΈΠΉ ΠΎΠ±ΡΡΠ½ΠΎ ΠΏΡΠΈΠΌΠ΅Π½ΡΡΡ ΡΠΎΠΊΠΎΠΏΡΠΎΠ²ΠΎΠ΄ΡΡΠΈΠ΅ ΠΆΠΈΠ»Ρ 1.5 ΠΌΠ°ΠΊΡΠΈΠΌΡΠΌ 2,5 ΠΌΠΌ2 ΠΎΡ Π Π© Π΄ΠΎ ΡΠ°ΡΠΏΡΠ΅Π΄Π΅Π»ΠΈΡΠ΅Π»ΡΠ½ΠΎΠΉ ΠΊΠΎΡΠΎΠ±ΠΊΠΈ, 0.75 β 1.5 ΠΌΠΌ2 Π΄Π»Ρ ΠΎΡΠ²Π΅ΡΠΈΡΠ΅Π»ΡΠ½ΡΡ Π³ΡΡΠΏΠΏ.
Π‘ΠΏΠΎΡΡΠΈΠ²Π½ΡΠ΅ ΠΏΠ»ΠΎΡΠ°Π΄ΠΊΠΈ, ΡΡΠ°Π΄ΠΈΠΎΠ½Ρ, Π±Π°ΡΡΠ΅ΠΉΠ½Ρ ΠΈΠΌΠ΅ΡΡ Π±ΠΎΠ»ΡΡΠΈΠ΅ ΠΏΠΎΡΡΠ΅Π±Π»ΡΠ΅ΠΌΡΠ΅ ΠΌΠΎΡΠ½ΠΎΡΡΠΈ, ΠΊΠΎΠ»ΠΈΡΠ΅ΡΡΠ²ΠΎ ΠΎΡΠ²Π΅ΡΠΈΡΠ΅Π»ΡΠ½ΡΡ ΠΏΡΠΈΠ±ΠΎΡΠΎΠ² Π·Π½Π°ΡΠΈΡΠ΅Π»ΡΠ½ΠΎ Π±ΠΎΠ»ΡΡΠ΅, ΠΈΠ½ΠΎΠ³Π΄Π° Π²ΡΡΠΊΠΈ ΠΈΠΌΠ΅ΡΡ ΠΏΡΠΎΠΆΠ΅ΠΊΡΠΎΡΠ°, Π»Π°ΠΌΠΏΡ ΠΊΠΎΡΠΎΡΡΡ ΠΏΠΎΡΡΠ΅Π±Π»ΡΡΡ ΠΏΠΎ 5 β 10ΠΊΠΡ. ΠΠΎΡΡΠΎΠΌΡ ΡΠ΅ΡΠ΅Π½ΠΈΠ΅ Π±ΡΠ΄Π΅Ρ Π±ΠΎΠ»ΡΡΠ΅, Π½Π°Π΄ΠΎ ΡΡΠ°ΡΠ΅Π»ΡΠ½ΠΎ ΡΡΠΈΡΡΠ²Π°ΡΡ ΠΈ ΡΠ°ΡΡΡΠΈΡΡΠ²Π°ΡΡ Π²ΡΠ΅ ΠΏΠ°ΡΠ°ΠΌΠ΅ΡΡΡ.
- ΠΠ°ΠΊΠΎΠΉ ΠΌΠ°ΡΠΊΠΈ Π²ΡΠΊΠ»ΡΡΠ°ΡΠ΅Π»ΠΈ Π»ΡΡΡΠ΅ ΠΈΡΠΏΠΎΠ»ΡΠ·ΠΎΠ²Π°ΡΡ?
ΠΡΡΡ ΠΌΠ½ΠΎΠ³ΠΎ ΡΠ°Π·Π»ΠΈΡΠ½ΡΡ ΠΏΡΠΎΠΈΠ·Π²ΠΎΠ΄ΠΈΡΠ΅Π»Π΅ΠΉ, Β ΠΌΡ ΡΠ°ΡΡΠΌΠ°ΡΡΠΈΠ²Π°Π»ΠΈ ΠΈΠ·Π΄Π΅Π»ΠΈΡ ΡΠΈΡΠΌΡ Β«LezardΒ». ΠΠ½ΠΈ ΠΎΡΠ΅Π½Ρ ΡΠ΄ΠΎΠ±Π½ΡΠ΅ ΠΏΡΠΈ ΠΌΠΎΠ½ΡΠ°ΠΆΠ½ΡΡ ΡΠ°Π±ΠΎΡΠ°Ρ , Π½Π°Π΄Π΅ΠΆΠ½Ρ Π²ΠΎ Π²ΡΠ΅ΠΌΡ ΡΠΊΡΠΏΠ»ΡΠ°ΡΠ°ΡΠΈΠΈ, ΠΊΠ΅ΡΠ°ΠΌΠΈΡΠ΅ΡΠΊΠ°Ρ ΠΏΠΎΠ΄Π»ΠΎΠΆΠΊΠ°, Π·Π°ΠΆΠΈΠΌΠ½ΡΠ΅ ΠΏΡΡΠΆΠΈΠ½Ρ ΠΏΡΠΎΠ½ΡΠΌΠ΅ΡΠΎΠ²Π°Π½Π½ΡΠ΅ ΠΊΠΎΠ½ΡΠ°ΠΊΡΡ. ΠΠ΅ ΠΏΠ»ΠΎΡ ΠΈΠ΅ ΠΌΠΎΠ΄Π΅Π»ΠΈ Π΄Π΅Π»Π°Π΅Ρ ΠΊΠΎΠΌΠΏΠ°Π½ΠΈΡ Legrand, ΠΏΠΎ ΡΡΠ°ΡΠΈΡΡΠΈΠΊΠ΅ ΡΡΠΎ ΡΠ°ΠΌΡΠ΅ Π²ΠΎΡΡΡΠ΅Π±ΠΎΠ²Π°Π½Π½ΡΠ΅ ΠΏΠΎΡΡΠ΅Π±ΠΈΡΠ΅Π»ΡΠΌΠΈ ΠΌΠΎΠ΄Π΅Π»ΠΈ.
- ΠΠΎΠΆΠ½ΠΎ Π²ΠΌΠ΅ΡΡΠΎ Π΄Π²ΡΡ ΠΊΠ»Π°Π²ΠΈΡΠ½ΠΎΠ³ΠΎ ΠΏΡΠΎΡ ΠΎΠ΄Π½ΠΎΠ³ΠΎ Π²ΡΠΊΠ»ΡΡΠ°ΡΠ΅Π»Ρ ΠΈΡΠΏΠΎΠ»ΡΠ·ΠΎΠ²Π°ΡΡ Π΄Π²Π° ΠΎΠ΄Π½ΠΎΠΊΠ»Π°Π²ΠΈΡΠ½ΡΡ ?
ΠΠ°, Π²Π΅Π΄Ρ ΡΠ°ΠΊΡΠΈΡΠ΅ΡΠΊΠΈ Β ΠΊΠΎΡΠΏΡΡ Π΄Π²ΡΡ ΠΊΠ»Π°Π²ΠΈΡΠ½ΠΎΠ³ΠΎ ΠΈΠ·Π΄Π΅Π»ΠΈΡ ΡΠΎΡΡΠΎΠΈΡ ΠΈΠ· 2Ρ ΠΎΠ΄Π½ΠΎΠΊΠ»Π°Π²ΠΈΡΠ½ΡΡ ΠΌΠ΅Ρ Π°Π½ΠΈΠ·ΠΌΠΎΠ², Π½ΠΎ ΡΠΎΠ³Π΄Π° Π½Π°Π΄ΠΎ Π±ΡΠ΄Π΅Ρ Π³ΡΠ°ΠΌΠΎΡΠ½ΠΎ ΡΠ΄Π΅Π»Π°ΡΡ ΠΊΠΎΠΌΠΌΡΡΠ°ΡΠΈΡ. ΠΡΠ° ΡΠ΅ΠΌΠ° ΡΡΠ΅Π±ΡΠ΅Ρ ΠΎΡΠ΄Π΅Π»ΡΠ½ΠΎΠ³ΠΎ Π΄Π΅ΡΠ°Π»ΡΠ½ΠΎΠ³ΠΎ ΡΠ°ΡΡΠΌΠΎΡΡΠ΅Π½ΠΈΡ. ΠΠ΅Π΄ΠΎΡΡΠ°ΡΠΊΠΎΠΌ ΡΠ°ΠΊΠΎΠ³ΠΎ ΠΌΠ΅ΡΠΎΠ΄Π° Π±ΡΠ΄Π΅Ρ, ΡΠ²Π΅ΡΠ»Π΅Π½ΠΈΠ΅ ΠΎΡΠ²Π΅ΡΡΡΠΈΠΉ, ΡΡΡΠ°Π½ΠΎΠ²ΠΊΠ° ΠΏΠ°ΡΡ Π»ΠΈΡΠ½ΠΈΡ ΠΏΠΎΠ΄ΡΠΎΠ·Π΅ΡΠ½ΠΈΠΊΠΎΠ².
- Π ΡΡ Π΅ΠΌΠ΅ ΠΌΠ΅ΠΆΠ΄Ρ Π²ΡΠΊΠ»ΡΡΠ°ΡΠ΅Π»ΡΠΌΠΈ ΡΠ΅ΡΠ΅Π· ΠΊΠΎΡΠΎΠ±ΠΊΡ ΠΏΠΎΠ΄ΠΊΠ»ΡΡΠ°Π΅ΡΡΡ ΡΠ΅ΡΡΡ ΠΏΡΠΎΠ²ΠΎΠ΄ΠΎΠ², ΡΡΠ΅Π΄ΠΈ Π½ΠΈΡ Π΅ΡΡΡ ΡΠΈΠ½ΡΡ ΠΈΠ·ΠΎΠ»ΡΡΠΈΡ, ΠΌΠΎΠΆΠ½ΠΎ Π»ΠΈ ΠΈΡ ΠΏΠΎΠ΄ΠΊΠ»ΡΡΠ°ΡΡ, Π²Π΅Π΄Ρ ΡΠ°ΠΌ Π±ΡΠ΄Π΅Ρ ΠΊΠΎΠΌΠΌΡΡΠΈΡΠΎΠ²Π°ΡΡΡΡ ΡΠ°Π·Π°?
ΠΡΠΎ ΠΏΡΠ°Π²ΠΈΠ»ΠΎ Π΄Π΅ΠΉΡΡΠ²ΡΠ΅Ρ Π΄Π»Ρ Π²Π²ΠΎΠ΄Π½ΠΎΠ³ΠΎ ΡΡΠ°ΡΡΠΊΠ°, ΠΎΡ Π Π© Π΄ΠΎ Π²ΡΠΊΠ»ΡΡΠ°ΡΠ΅Π»Ρ ΠΊΠ»Π΅ΠΌΠΌΡ 1 ΠΈ 2 (ΠΊΡΠ°ΡΠ½ΡΠΉ ΠΏΡΠΎΠ²ΠΎΠ΄). ΠΡΠΎΠΌΠ΅ΠΆΡΡΠΎΡΠ½ΡΠ΅ ΠΊΠΎΠ½ΡΠ°ΠΊΡΡ ΡΠΎΠ΅Π΄ΠΈΠ½ΡΡΡΡΡ ΠΏΡΠΎΠ²ΠΎΠ΄Π°ΠΌΠΈ Π»ΡΠ±ΠΎΠ³ΠΎ ΡΠ²Π΅ΡΠ°, ΠΎΠΏΡΡΠ½ΡΠ΅ ΡΠ»Π΅ΠΊΡΡΠΈΠΊΠΈ ΡΡΠ°Π·Ρ ΡΠ°Π·Π±Π΅ΡΡΡΡΡ, Π³Π΄Π΅ Π²Π²ΠΎΠ΄Π½Π°Ρ ΡΠ°Π·Π°, Π° Π³Π΄Π΅ ΠΊΠΎΠΌΠΌΡΡΠΈΡΡΠ΅ΠΌΡΠ΅ ΠΎΡΡΠ΅Π·ΠΊΠΈ.
- ΠΠ°ΠΊ ΠΌΡΠ»ΡΡΠΈΠΌΠ΅ΡΡΠΎΠΌ ΠΏΡΠΎΠ²Π΅ΡΠΈΡΡ ΠΏΡΠ°Π²ΠΈΠ»ΡΠ½ΠΎΡΡΡ ΡΠ±ΠΎΡΠΊΠΈ ΡΡ Π΅ΠΌΡ ΠΏΠ΅ΡΠ΅Π΄ ΠΏΠΎΠ΄ΠΊΠ»ΡΡΠ΅Π½ΠΈΠ΅ΠΌ ΠΊ Π Π©?
ΠΠΎΡΠΎΡΠΊΠΎ ΠΎΠ΄ΠΈΠ½ ΠΈΠ· ΡΠΏΠΎΡΠΎΠ±ΠΎΠ²:
- Π£ΡΡΠ°Π½ΠΎΠ²ΠΈΡΠ΅ ΠΏΡΠΈΠ±ΠΎΡ Π² ΡΠ΅ΠΆΠΈΠΌ ΠΏΡΠΎΠ·Π²ΠΎΠ½ΠΊΠΈ:
- ΠΡΠΎΠ·Π²ΠΎΠ½ΠΈΡΠ΅ ΡΠ΅ΠΏΡ Π±Π΅Π· Π»Π°ΠΌΠΏ, ΠΎΠΏΡΠ΅Π΄Π΅Π»ΠΈΠ² ΠΎΡΡΡΡΡΡΠ²ΠΈΠ΅ ΠΊΠΎΡΠΎΡΠΊΠΎΠ³ΠΎ Π·Π°ΠΌΡΠΊΠ°Π½ΠΈΡ, Π²ΡΠ΅ ΡΡΠΈ ΠΏΡΠΎΠ²ΠΎΠ΄Π° ΠΌΠ΅ΠΆΠ΄Ρ ΡΠΎΠ±ΠΎΠΉ ΠΏΠΎΠ΄ΠΊΠ»ΡΡΠ°Π΅ΠΌΡΠ΅ ΠΊ Π Π©, ΡΠ°Π·Ρ, Π½ΠΎΠ»Ρ ΠΈ Π·Π°Π·Π΅ΠΌΠ»Π΅Π½ΠΈΠ΅ ;
- ΠΠΊΡΡΡΠΈΡΠ΅ Π² ΠΊΠ°ΠΆΠ΄ΡΡ Π³ΡΡΠΏΠΏΡ ΠΏΠΎ ΠΎΠ΄Π½ΠΎΠΉ Π»Π°ΠΌΠΏΠ΅ Π½Π°ΠΊΠ°Π»ΠΈΠ²Π°Π½ΠΈΡ;
- ΠΠΎΠ΄ΡΠΎΠ΅Π΄ΠΈΠ½ΠΈΡΠ΅ ΡΡΠΏΡ ΠΊ ΡΠ°Π·Π½ΠΎΠΌΡ ΠΈ Π½ΡΠ»Π΅Π²ΠΎΠΌΡ ΠΏΡΠΎΠ²ΠΎΠ΄Π°ΠΌ, ΠΏΡΠΈ Π²ΡΠΊΠ»ΡΡΠ΅Π½Π½ΡΡ ΠΊΠ»Π°Π²ΠΈΡΠ°Ρ ΠΏΡΠΈΠ±ΠΎΡ Π±ΡΠ΄Π΅Ρ ΠΏΠΎΠΊΠ°Π·ΡΠ²Π°ΡΡ ΡΠ°Π·ΡΡΠ², ΠΏΡΠΈ Π²ΠΊΠ»ΡΡΠ΅Π½Π½ΡΡ Π·Π°ΠΌΡΠΊΠ°Π½ΠΈΠ΅, Π·Π½Π°ΡΠΈΡ ΡΡ Π΅ΠΌΠ° ΡΠ°Π±ΠΎΡΠ°Π΅Ρ.
ΠΡΠ° ΡΠ΅ΠΌΠ° ΡΡΠ΅Π±ΡΠ΅Ρ ΠΎΡΠ΄Π΅Π»ΡΠ½ΠΎΠ³ΠΎ ΡΠ°ΡΡΠΌΠΎΡΡΠ΅Π½ΠΈΡ ΠΊΠ°ΠΊ ΠΏΠΎΠ»ΡΠ·ΠΎΠ²Π°ΡΡΡΡ ΠΌΡΠ»ΡΡΠΈΠΌΠ΅ΡΡΠΎΠΌ ΠΈΠ»ΠΈ Π΄ΡΡΠ³ΠΈΠΌΠΈ ΠΏΡΠΈΠ±ΠΎΡΠ°ΠΌΠΈ Π΄Π»Ρ ΠΏΡΠΎΠ·Π²ΠΎΠ½ΠΊΠΈ ΡΠ΅ΠΏΠΈ.
ΠΠ±Π·ΠΎΡ ΠΊΠΎΠΌΠΌΡΡΠ°ΡΠΈΠΈ ΠΊΠ°Π½Π°Π»ΠΎΠ² ΠΈ ΠΊΠΎΠΌΠΌΡΡΠ°ΡΠΈΠΈ ΠΏΠ°ΠΊΠ΅ΡΠΎΠ²
Π§ΡΠΎ ΡΠ°ΠΊΠΎΠ΅ ΠΊΠΎΠΌΠΌΡΡΠ°ΡΠΈΡ?
Π ΡΠΎΠ²ΡΠ΅ΠΌΠ΅Π½Π½ΠΎΠΌ ΠΌΠΈΡΠ΅ ΠΌΡ ΡΠ²ΡΠ·Π°Π½Ρ ΡΠΎ Π²ΡΠ΅ΠΌΠΈ ΡΠ΅ΡΠ΅Π· ΠΠ½ΡΠ΅ΡΠ½Π΅Ρ ΠΈΠ»ΠΈ ΠΏΠΎ ΡΠ΅Π»Π΅ΡΠΎΠ½Ρ. Π ΡΡΠΎΠΉ ΠΎΠ³ΡΠΎΠΌΠ½ΠΎΠΉ ΡΠ΅ΡΠΈ, ΠΊΠΎΠ³Π΄Π° Π΄Π΅Π»Π°Π΅ΡΡΡ ΡΠ΅Π»Π΅ΡΠΎΠ½Π½ΡΠΉ Π·Π²ΠΎΠ½ΠΎΠΊ ΠΈΠ»ΠΈ ΠΊΠΎΠ³Π΄Π° ΠΌΡ Π·Π°Ρ ΠΎΠ΄ΠΈΠΌ Π½Π° ΠΊΠ°ΠΊΠΎΠΉ-Π»ΠΈΠ±ΠΎ Π²Π΅Π±-ΡΠ°ΠΉΡ, Π΄Π°Π½Π½ΡΠ΅ ΠΏΠ΅ΡΠ΅Π΄Π°ΡΡΡΡ ΠΈΠ· ΠΎΠ΄Π½ΠΎΠΉ ΡΠ΅ΡΠΈ Π² Π΄ΡΡΠ³ΡΡ. ΠΠ°ΠΆΠ΅ Π΄Π»Ρ Π΄ΠΎΡΡΡΠΏΠ° ΠΊ ΠΏΡΠΎΡΡΠΎΠΉ Π²Π΅Π±-ΡΡΡΠ°Π½ΠΈΡΠ΅ ΠΎΡΡΡΠ΅ΡΡΠ²Π»ΡΠ΅ΡΡΡ Π΄ΠΎΡΡΡΠΏ ΠΊΠΎ ΠΌΠ½ΠΎΠ³ΠΈΠΌ ΠΊΠΎΠΌΠΏΡΡΡΠ΅ΡΠ°ΠΌ (ΡΠ΅ΡΠ²Π΅ΡΠ°ΠΌ), ΡΡΠΎΠ±Ρ ΠΏΡΠ΅Π΄ΠΎΡΡΠ°Π²ΠΈΡΡ Π²Π°ΠΌ ΠΆΠ΅Π»Π°Π΅ΠΌΡΠ΅ Π΄Π°Π½Π½ΡΠ΅, ΠΊΠΎΡΠΎΡΡΠ΅ Π²Ρ ΠΈΡΠ΅ΡΠ΅. ΠΠ΅Π·Π°Π²ΠΈΡΠΈΠΌΠΎ ΠΎΡ ΡΠΎΠ³ΠΎ, Π½Π°Ρ ΠΎΠ΄ΠΈΡΠ΅ΡΡ Π»ΠΈ Π²Ρ Π²Π½ΡΡΡΠΈ Π·Π°ΠΊΡΡΡΠΎΠΉ ΡΠ΅ΡΠΈ ΠΈΠ»ΠΈ Π² Π±ΠΎΠ»ΡΡΠΎΠΌ ΡΠ΅ΡΠ΅Π²ΠΎΠΌ ΡΠ΅Π³ΠΌΠ΅Π½ΡΠ΅, Switching ΡΠ²Π»ΡΠ΅ΡΡΡ Π½Π°ΠΈΠ±ΠΎΠ»Π΅Π΅ Π²Π°ΠΆΠ½ΡΠΌ ΠΌΠ΅Ρ Π°Π½ΠΈΠ·ΠΌΠΎΠΌ, ΠΊΠΎΡΠΎΡΡΠΉ ΠΎΠ±ΠΌΠ΅Π½ΠΈΠ²Π°Π΅ΡΡΡ ΠΈΠ½ΡΠΎΡΠΌΠ°ΡΠΈΠ΅ΠΉ ΠΌΠ΅ΠΆΠ΄Ρ ΡΠ°Π·Π½ΡΠΌΠΈ ΡΠ΅ΡΡΠΌΠΈ ΠΈΠ»ΠΈ ΡΠ°Π·Π½ΡΠΌΠΈ ΠΊΠΎΠΌΠΏΡΡΡΠ΅ΡΠ°ΠΌΠΈ.ΠΠΎΠΌΠΌΡΡΠ°ΡΠΈΡ — ΡΡΠΎ ΡΠΏΠΎΡΠΎΠ± Π½Π°ΠΏΡΠ°Π²Π»Π΅Π½ΠΈΡ Π΄Π°Π½Π½ΡΡ ΠΈΠ»ΠΈ Π»ΡΠ±ΠΎΠΉ ΡΠΈΡΡΠΎΠ²ΠΎΠΉ ΠΈΠ½ΡΠΎΡΠΌΠ°ΡΠΈΠΈ Π² Π²Π°ΡΡ ΡΠ΅ΡΡ Π΄ΠΎ ΠΊΠΎΠ½Π΅ΡΠ½ΠΎΠΉ ΡΠΎΡΠΊΠΈ.
ΠΡΠ΅Π΄ΠΏΠΎΠ»ΠΎΠΆΠΈΠΌ, Π²Ρ ΠΈΡΠ΅ΡΠ΅ Π² ΠΠ½ΡΠ΅ΡΠ½Π΅ΡΠ΅ ΠΈΠ½ΡΠΎΡΠΌΠ°ΡΠΈΡ ΠΎ ΡΡ Π΅ΠΌΠ°Ρ Π»ΡΠ±ΠΎΠ³ΠΎ ΡΠΈΠΏΠ°, ΠΈΠ»ΠΈ ΠΈΡΠ΅ΡΠ΅ Ρ ΠΎΠ±Π±ΠΈ-ΠΏΡΠΎΠ΅ΠΊΡ Π² ΠΎΠ±Π»Π°ΡΡΠΈ ΡΠ»Π΅ΠΊΡΡΠΎΠ½ΠΈΠΊΠΈ, ΠΈΠ»ΠΈ Π΅ΡΠ»ΠΈ Π²Ρ ΠΎΡΠΊΡΡΠ²Π°Π΅ΡΠ΅ ΡΠ°ΠΉΡ circuitdigest.com, ΡΡΠΎΠ±Ρ Π½Π°ΠΉΡΠΈ ΠΊΠΎΠ½ΠΊΡΠ΅ΡΠ½ΡΡ ΡΡΠ°ΡΡΡ ΠΎΠ± ΡΠ»Π΅ΠΊΡΡΠΎΠ½ΠΈΠΊΠ΅, Π·Π° Π²Π°ΡΠ΅ΠΉ ΠΊΠΎΠΌΠΏΡΡΡΠ΅ΡΠ½ΠΎΠΉ ΡΠ΅ΡΡΡ ΠΏΡΠΎΠΈΡΡ ΠΎΠ΄ΠΈΡ ΠΌΠ½ΠΎΠ³ΠΎ ΠΏΠ΅ΡΠ΅ΠΌΠ΅ΡΠ΅Π½ΠΈΠΉ Π΄Π°Π½Π½ΡΡ . ΠΡΠΈ Π΄Π²ΠΈΠΆΠ΅Π½ΠΈΡ ΡΠΏΡΠ°Π²Π»ΡΡΡΡΡ ΡΠ΅ΡΠ΅Π²ΡΠΌΠΈ ΠΊΠΎΠΌΠΌΡΡΠ°ΡΠΎΡΠ°ΠΌΠΈ, ΠΊΠΎΡΠΎΡΡΠ΅ ΠΈΡΠΏΠΎΠ»ΡΠ·ΡΡΡ ΡΠ°Π·Π»ΠΈΡΠ½ΡΠ΅ ΠΌΠ΅ΡΠΎΠ΄Ρ ΠΏΠ΅ΡΠ΅ΠΊΠ»ΡΡΠ΅Π½ΠΈΡ Π² ΡΠ°Π·Π»ΠΈΡΠ½ΡΡ ΡΠ΅ΡΠ΅Π²ΡΡ ΡΠ·Π»Π°Ρ .
Π ΡΠ°Π·Π½ΡΡ ΡΠΈΠΏΠ°Ρ Π΄Π°Π½Π½ΡΡ ΠΈΡΠΏΠΎΠ»ΡΠ·ΡΡΡΡΡ ΡΠ°Π·Π½ΡΠ΅ ΠΌΠ΅ΡΠΎΠ΄Ρ ΠΏΠ΅ΡΠ΅ΠΊΠ»ΡΡΠ΅Π½ΠΈΡ, ΠΊΠΎΡΠΎΡΡΠ΅ ΠΈΠΌΠ΅ΡΡ ΡΠ²ΠΎΠΈ ΠΏΡΠ΅ΠΈΠΌΡΡΠ΅ΡΡΠ²Π° ΠΈ Π½Π΅Π΄ΠΎΡΡΠ°ΡΠΊΠΈ. ΠΠΎΡΡΡΠΏΠ½Ρ ΡΡΠΈ ΡΠΈΠΏΠ° ΠΊΠΎΠΌΠΌΡΡΠ°ΡΠΈΠΈ: ΠΊΠΎΠΌΠΌΡΡΠ°ΡΠΈΡ ΠΊΠ°Π½Π°Π»ΠΎΠ² , ΠΊΠΎΠΌΠΌΡΡΠ°ΡΠΈΡ ΠΏΠ°ΠΊΠ΅ΡΠΎΠ² ΠΈ ΠΊΠΎΠΌΠΌΡΡΠ°ΡΠΈΡ ΡΠΎΠΎΠ±ΡΠ΅Π½ΠΈΠΉ . ΠΠΎΠΌΠΌΡΡΠ°ΡΠΈΡ ΠΊΠ°Π½Π°Π»ΠΎΠ² ΠΈ ΠΏΠ°ΠΊΠ΅ΡΠΎΠ² Π½Π°ΠΈΠ±ΠΎΠ»Π΅Π΅ ΠΏΠΎΠΏΡΠ»ΡΡΠ½Π° ΡΡΠ΅Π΄ΠΈ ΡΡΠΈΡ ΡΡΠ΅Ρ .
ΠΠΎΠΌΠΌΡΡΠ°ΡΠΈΡ ΡΠ΅ΠΏΠ΅ΠΉ
ΠΠΎΠΌΠΌΡΡΠ°ΡΠΈΡ ΠΊΠ°Π½Π°Π»ΠΎΠ² — ΡΡΠΎ ΠΌΠ΅ΡΠΎΠ΄ ΠΊΠΎΠΌΠΌΡΡΠ°ΡΠΈΠΈ, ΠΏΡΠΈ ΠΊΠΎΡΠΎΡΠΎΠΌ ΠΌΠ΅ΠΆΠ΄Ρ Π΄Π²ΡΠΌΡ ΡΡΠ°Π½ΡΠΈΡΠΌΠΈ Π² ΡΠ΅ΡΠΈ ΡΠΎΠ·Π΄Π°Π΅ΡΡΡ ΡΠΊΠ²ΠΎΠ·Π½ΠΎΠΉ ΠΏΡΡΡ ΠΏΠ΅ΡΠ΅Π΄ Π½Π°ΡΠ°Π»ΠΎΠΌ ΠΏΠ΅ΡΠ΅Π΄Π°ΡΠΈ Π΄Π°Π½Π½ΡΡ .
ΠΠΎΠΌΠΌΡΡΠ°ΡΠΈΡ ΡΠ΅ΠΏΠΈ ΡΠΎΡΡΠΎΠΈΡ ΠΈΠ· ΡΡΠ΅Ρ ΡΠ°Π·: ΡΡΡΠ°Π½ΠΎΠ²Π»Π΅Π½ΠΈΠ΅ ΡΠ΅ΠΏΠΈ, ΠΏΠ΅ΡΠ΅Π΄Π°ΡΠ° Π΄Π°Π½Π½ΡΡ ΠΈ ΠΎΡΠΊΠ»ΡΡΠ΅Π½ΠΈΠ΅ ΡΠ΅ΠΏΠΈ .
ΠΠ΅ΡΠΎΠ΄ ΠΊΠΎΠΌΠΌΡΡΠ°ΡΠΈΠΈ ΠΊΠ°Π½Π°Π»ΠΎΠ² ΠΈΠΌΠ΅Π΅Ρ ΡΠΈΠΊΡΠΈΡΠΎΠ²Π°Π½Π½ΡΡ ΡΠΊΠΎΡΠΎΡΡΡ ΠΏΠ΅ΡΠ΅Π΄Π°ΡΠΈ Π΄Π°Π½Π½ΡΡ , ΠΈ ΠΎΠ±Π° Π°Π±ΠΎΠ½Π΅Π½ΡΠ° Π΄ΠΎΠ»ΠΆΠ½Ρ ΡΠ°Π±ΠΎΡΠ°ΡΡ Ρ ΡΡΠΎΠΉ ΡΠΈΠΊΡΠΈΡΠΎΠ²Π°Π½Π½ΠΎΠΉ ΡΠΊΠΎΡΠΎΡΡΡΡ. ΠΠΎΠΌΠΌΡΡΠ°ΡΠΈΡ ΠΊΠ°Π½Π°Π»ΠΎΠ² — ΡΡΠΎ ΡΠ°ΠΌΡΠΉ ΠΏΡΠΎΡΡΠΎΠΉ ΠΌΠ΅ΡΠΎΠ΄ ΠΏΠ΅ΡΠ΅Π΄Π°ΡΠΈ Π΄Π°Π½Π½ΡΡ , ΠΏΡΠΈ ΠΊΠΎΡΠΎΡΠΎΠΌ ΠΌΠ΅ΠΆΠ΄Ρ Π΄Π²ΡΠΌΡ ΠΎΡΠ΄Π΅Π»ΡΠ½ΡΠΌΠΈ ΠΎΡΠΏΡΠ°Π²ΠΈΡΠ΅Π»ΡΠΌΠΈ ΠΈ ΠΏΠΎΠ»ΡΡΠ°ΡΠ΅Π»Π΅ΠΌ ΡΡΡΠ°Π½Π°Π²Π»ΠΈΠ²Π°Π΅ΡΡΡ Π²ΡΠ΄Π΅Π»Π΅Π½Π½ΡΡ ΡΠΈΠ·ΠΈΡΠ΅ΡΠΊΠΈΡ ΡΠΎΠ΅Π΄ΠΈΠ½Π΅Π½ΠΈΠΉ. ΠΠ»Ρ ΡΠΎΠ·Π΄Π°Π½ΠΈΡ ΡΡΠΈΡ Π²ΡΠ΄Π΅Π»Π΅Π½Π½ΡΡ ΡΠΎΠ΅Π΄ΠΈΠ½Π΅Π½ΠΈΠΉ Π½Π°Π±ΠΎΡ ΠΏΠ΅ΡΠ΅ΠΊΠ»ΡΡΠ°ΡΠ΅Π»Π΅ΠΉ ΠΏΠΎΠ΄ΠΊΠ»ΡΡΠ°Π΅ΡΡΡ ΠΏΠΎ ΡΠΈΠ·ΠΈΡΠ΅ΡΠΊΠΈΠΌ ΠΊΠ°Π½Π°Π»Π°ΠΌ.
ΠΠ° ΠΈΠ·ΠΎΠ±ΡΠ°ΠΆΠ΅Π½ΠΈΠΈ Π½ΠΈΠΆΠ΅ ΡΡΠΈ ΠΊΠΎΠΌΠΏΡΡΡΠ΅ΡΠ° Π½Π° Π»Π΅Π²ΠΎΠΉ ΡΡΠΎΡΠΎΠ½Π΅ ΡΠΎΠ΅Π΄ΠΈΠ½Π΅Π½Ρ Ρ ΡΡΠ΅ΠΌΡ Π½Π°ΡΡΠΎΠ»ΡΠ½ΡΠΌΠΈ ΠΠ Π½Π° ΠΏΡΠ°Π²ΠΎΠΉ ΡΡΠΎΡΠΎΠ½Π΅ Ρ ΠΏΠΎΠΌΠΎΡΡΡ ΡΠΈΠ·ΠΈΡΠ΅ΡΠΊΠΈΡ ΡΠΎΠ΅Π΄ΠΈΠ½Π΅Π½ΠΈΠΉ, Π² Π·Π°Π²ΠΈΡΠΈΠΌΠΎΡΡΠΈ ΠΎΡ ΡΠ΅ΡΡΡΠ΅Ρ ΠΏΠ΅ΡΠ΅ΠΊΠ»ΡΡΠ°ΡΠ΅Π»Π΅ΠΉ ΡΠ΅ΠΏΠ΅ΠΉ. ΠΡΠ»ΠΈ ΠΊΠΎΠΌΠΌΡΡΠ°ΡΠΈΡ ΠΊΠ°Π½Π°Π»ΠΎΠ² Π½Π΅ ΠΈΡΠΏΠΎΠ»ΡΠ·ΡΠ΅ΡΡΡ, ΠΈΡ Π½Π΅ΠΎΠ±Ρ ΠΎΠ΄ΠΈΠΌΠΎ ΡΠΎΠ΅Π΄ΠΈΠ½ΠΈΡΡ Ρ ΠΏΠΎΠΌΠΎΡΡΡ ΡΠΎΠ΅Π΄ΠΈΠ½Π΅Π½ΠΈΠΉ ΡΠΎΡΠΊΠ°-ΡΠΎΡΠΊΠ°, Π³Π΄Π΅ ΡΡΠ΅Π±ΡΠ΅ΡΡΡ ΠΌΠ½ΠΎΠ³ΠΎ Π²ΡΠ΄Π΅Π»Π΅Π½Π½ΡΡ Π»ΠΈΠ½ΠΈΠΉ, ΡΡΠΎ Π½Π΅ ΡΠΎΠ»ΡΠΊΠΎ ΡΠ²Π΅Π»ΠΈΡΠΈΡ ΡΡΠΎΠΈΠΌΠΎΡΡΡ ΠΏΠΎΠ΄ΠΊΠ»ΡΡΠ΅Π½ΠΈΡ, Π½ΠΎ ΠΈ ΡΡΠ»ΠΎΠΆΠ½ΠΈΡ ΡΠΈΡΡΠ΅ΠΌΡ.

Π Π΅ΡΠ΅Π½ΠΈΠ΅ ΠΎ ΠΌΠ°ΡΡΡΡΡΠΈΠ·Π°ΡΠΈΠΈ Π² ΡΠ»ΡΡΠ°Π΅ ΠΊΠΎΠΌΠΌΡΡΠ°ΡΠΈΠΈ ΠΊΠ°Π½Π°Π»ΠΎΠ² ΠΏΡΠΈΠ½ΠΈΠΌΠ°Π΅ΡΡΡ, ΠΊΠΎΠ³Π΄Π° ΠΌΠ°ΡΡΡΡΡ ΠΌΠ°ΡΡΡΡΡΠΈΠ·Π°ΡΠΈΠΈ ΡΡΡΠ°Π½Π°Π²Π»ΠΈΠ²Π°Π΅ΡΡΡ Π² ΡΠ΅ΡΠΈ.ΠΠΎΡΠ»Π΅ ΡΠΎΠ³ΠΎ, ΠΊΠ°ΠΊ Π²ΡΠ΄Π΅Π»Π΅Π½Π½ΡΠΉ ΠΌΠ°ΡΡΡΡΡ ΠΌΠ°ΡΡΡΡΡΠΈΠ·Π°ΡΠΈΠΈ ΡΡΡΠ°Π½ΠΎΠ²Π»Π΅Π½, Π΄Π°Π½Π½ΡΠ΅ Π½Π΅ΠΏΡΠ΅ΡΡΠ²Π½ΠΎ ΠΎΡΠΏΡΠ°Π²Π»ΡΡΡΡΡ Π² ΠΏΡΠ½ΠΊΡ Π½Π°Π·Π½Π°ΡΠ΅Π½ΠΈΡ ΠΏΠΎΠ»ΡΡΠ°ΡΠ΅Π»Ρ. Π‘Π²ΡΠ·Ρ ΡΠΎΡ ΡΠ°Π½ΡΠ΅ΡΡΡ Π΄ΠΎ ΠΊΠΎΠ½ΡΠ° ΡΠ°Π·Π³ΠΎΠ²ΠΎΡΠ°.
Π’ΡΠ΅Ρ ΡΠ°Π·Π½Π°Ρ ΠΊΠΎΠΌΠΌΡΡΠ°ΡΠΈΡ ΡΠ΅ΠΏΠΈ ΡΠ²ΡΠ·ΠΈ
Π‘Π²ΡΠ·Ρ ΠΎΡ Π½Π°ΡΠ°Π»Π° Π΄ΠΎ ΠΊΠΎΠ½ΡΠ° Π² ΠΊΠΎΠΌΠΌΡΡΠ°ΡΠΈΠΈ ΡΠ΅ΠΏΠ΅ΠΉ ΠΎΡΡΡΠ΅ΡΡΠ²Π»ΡΠ΅ΡΡΡ Ρ ΠΈΡΠΏΠΎΠ»ΡΠ·ΠΎΠ²Π°Π½ΠΈΠ΅ΠΌ ΡΡΠΎΠΉ ΡΡ Π΅ΠΌΡ —
ΠΠΎ Π²ΡΠ΅ΠΌΡ ΡΠ°Π·Ρ Π½Π°ΡΡΡΠΎΠΉΠΊΠΈ Π² ΡΠ΅ΡΠΈ Ρ ΠΊΠΎΠΌΠΌΡΡΠ°ΡΠΈΠ΅ΠΉ ΠΊΠ°Π½Π°Π»ΠΎΠ² ΠΌΠ΅ΠΆΠ΄Ρ ΠΎΡΠΏΡΠ°Π²ΠΈΡΠ΅Π»Π΅ΠΌ ΠΈ ΠΏΠΎΠ»ΡΡΠ°ΡΠ΅Π»Π΅ΠΌ ΡΡΡΠ°Π½Π°Π²Π»ΠΈΠ²Π°Π΅ΡΡΡ Π²ΡΠ΄Π΅Π»Π΅Π½Π½Π°Ρ ΠΌΠ°ΡΡΡΡΡΠΈΠ·Π°ΡΠΈΡ ΠΈΠ»ΠΈ ΠΏΡΡΡ ΡΠΎΠ΅Π΄ΠΈΠ½Π΅Π½ΠΈΡ.Π ΡΡΠΎΡ ΠΏΠ΅ΡΠΈΠΎΠ΄ ΡΠΊΠ²ΠΎΠ·Π½Π°Ρ Π°Π΄ΡΠ΅ΡΠ°ΡΠΈΡ, ΠΊΠ°ΠΊ ΠΈ Π°Π΄ΡΠ΅Ρ ΠΈΡΡΠΎΡΠ½ΠΈΠΊΠ°, Π°Π΄ΡΠ΅Ρ Π½Π°Π·Π½Π°ΡΠ΅Π½ΠΈΡ, Π΄ΠΎΠ»ΠΆΠ½Π° ΡΠΎΠ·Π΄Π°Π²Π°ΡΡ ΡΠΎΠ΅Π΄ΠΈΠ½Π΅Π½ΠΈΠ΅ ΠΌΠ΅ΠΆΠ΄Ρ Π΄Π²ΡΠΌΡ ΡΠΈΠ·ΠΈΡΠ΅ΡΠΊΠΈΠΌΠΈ ΡΡΡΡΠΎΠΉΡΡΠ²Π°ΠΌΠΈ. ΠΠ΅ΡΠ΅ΠΊΠ»ΡΡΠ΅Π½ΠΈΠ΅ ΡΡ Π΅ΠΌ ΠΏΡΠΎΠΈΡΡ ΠΎΠ΄ΠΈΡ Π½Π° ΡΠΈΠ·ΠΈΡΠ΅ΡΠΊΠΈΡ ΡΡΠΎΠ²Π½ΡΡ .
ΠΠ΅ΡΠ΅Π΄Π°ΡΠ° Π΄Π°Π½Π½ΡΡ ΠΏΡΠΎΠΈΡΡ ΠΎΠ΄ΠΈΡ ΡΠΎΠ»ΡΠΊΠΎ ΠΏΠΎΡΠ»Π΅ Π·Π°Π²Π΅ΡΡΠ΅Π½ΠΈΡ ΡΠ°Π·Ρ Π½Π°ΡΡΡΠΎΠΉΠΊΠΈ ΠΈ ΡΠΎΠ»ΡΠΊΠΎ ΠΏΠΎΡΠ»Π΅ ΡΡΡΠ°Π½ΠΎΠ²Π»Π΅Π½ΠΈΡ ΡΠΈΠ·ΠΈΡΠ΅ΡΠΊΠΎΠ³ΠΎ Π²ΡΠ΄Π΅Π»Π΅Π½Π½ΠΎΠ³ΠΎ ΠΏΡΡΠΈ. ΠΠ° ΡΡΠΎΠΌ ΡΡΠ°ΠΏΠ΅ Π½Π΅ ΠΈΡΠΏΠΎΠ»ΡΠ·ΡΠ΅ΡΡΡ Π½ΠΈΠΊΠ°ΠΊΠΈΡ ΠΌΠ΅ΡΠΎΠ΄ΠΎΠ² Π°Π΄ΡΠ΅ΡΠ°ΡΠΈΠΈ. ΠΠΎΠΌΠΌΡΡΠ°ΡΠΎΡΡ ΠΈΡΠΏΠΎΠ»ΡΠ·ΡΡΡ Π²ΡΠ΅ΠΌΠ΅Π½Π½ΠΎΠΉ ΠΈΠ½ΡΠ΅ΡΠ²Π°Π» (TDM) ΠΈΠ»ΠΈ Π·Π°Π½ΡΡΡΡ ΠΏΠΎΠ»ΠΎΡΡ (FDM) Π΄Π»Ρ ΠΌΠ°ΡΡΡΡΡΠΈΠ·Π°ΡΠΈΠΈ Π΄Π°Π½Π½ΡΡ ΠΎΡ ΠΎΡΠΏΡΠ°Π²ΠΈΡΠ΅Π»Ρ ΠΊ ΠΏΠΎΠ»ΡΡΠ°ΡΠ΅Π»Ρ.Π‘Π»Π΅Π΄ΡΠ΅Ρ ΠΈΠΌΠ΅ΡΡ Π² Π²ΠΈΠ΄Ρ, ΡΡΠΎ ΠΎΡΠΏΡΠ°Π²ΠΊΠ° Π΄Π°Π½Π½ΡΡ ΡΠ²Π»ΡΠ΅ΡΡΡ Π½Π΅ΠΏΡΠ΅ΡΡΠ²Π½ΠΎΠΉ, ΠΈ ΠΏΡΠΈ ΠΏΠ΅ΡΠ΅Π΄Π°ΡΠ΅ Π΄Π°Π½Π½ΡΡ ΠΌΠΎΠ³ΡΡ Π±ΡΡΡ ΠΏΠ΅ΡΠΈΠΎΠ΄Ρ ΠΌΠΎΠ»ΡΠ°Π½ΠΈΡ. ΠΡΠ΅ Π²Π½ΡΡΡΠ΅Π½Π½ΠΈΠ΅ ΡΠΎΠ΅Π΄ΠΈΠ½Π΅Π½ΠΈΡ Π²ΡΠΏΠΎΠ»Π½Π΅Π½Ρ Π² Π΄ΡΠΏΠ»Π΅ΠΊΡΠ½ΠΎΠΌ Π²ΠΈΠ΄Π΅.
ΠΠ° Π·Π°ΠΊΠ»ΡΡΠΈΡΠ΅Π»ΡΠ½ΠΎΠΉ ΡΠ°Π·Π΅ ΠΎΡΠΊΠ»ΡΡΠ΅Π½ΠΈΡ ΡΠ΅ΠΏΠΈ , ΠΊΠΎΠ³Π΄Π° Π»ΡΠ±ΠΎΠΌΡ ΠΈΠ· Π°Π±ΠΎΠ½Π΅Π½ΡΠΎΠ² Π² ΡΠ΅ΡΠΈ, ΠΎΡΠΏΡΠ°Π²ΠΈΡΠ΅Π»Ρ ΠΈΠ»ΠΈ ΠΏΠΎΠ»ΡΡΠ°ΡΠ΅Π»Ρ Π½Π΅ΠΎΠ±Ρ ΠΎΠ΄ΠΈΠΌΠΎ ΠΎΡΠΊΠ»ΡΡΠΈΡΡ ΠΏΡΡΡ, Π²ΡΠ΅ΠΌ Π·Π°Π΄Π΅ΠΉΡΡΠ²ΠΎΠ²Π°Π½Π½ΡΠΌ ΠΊΠΎΠΌΠΌΡΡΠ°ΡΠΎΡΠ°ΠΌ ΠΏΠΎΡΡΠ»Π°Π΅ΡΡΡ ΡΠΈΠ³Π½Π°Π» ΠΎΡΠΊΠ»ΡΡΠ΅Π½ΠΈΡ, ΡΡΠΎΠ±Ρ ΠΎΡΠ²ΠΎΠ±ΠΎΠ΄ΠΈΡΡ ΡΠ΅ΡΡΡΡ ΠΈ ΡΠ°Π·ΠΎΡΠ²Π°ΡΡ ΡΠΎΠ΅Π΄ΠΈΠ½Π΅Π½ΠΈΠ΅. ΠΡΠ° ΡΠ°Π·Π° ΡΠ°ΠΊΠΆΠ΅ Π½Π°Π·ΡΠ²Π°Π΅ΡΡΡ Teardown phase Π² ΠΌΠ΅ΡΠΎΠ΄Π΅ ΠΏΠ΅ΡΠ΅ΠΊΠ»ΡΡΠ΅Π½ΠΈΡ ΡΠ΅ΠΏΠ΅ΠΉ.
ΠΠΎΠΌΠΌΡΡΠ°ΡΠΎΡ ΡΠ΅ΠΏΠΈ ΡΠΎΠ·Π΄Π°Π΅Ρ Π²ΡΠ΅ΠΌΠ΅Π½Π½ΠΎΠ΅ ΡΠΎΠ΅Π΄ΠΈΠ½Π΅Π½ΠΈΠ΅ ΠΌΠ΅ΠΆΠ΄Ρ Π²Ρ ΠΎΠ΄Π½ΡΠΌ Π·Π²Π΅Π½ΠΎΠΌ ΠΈ Π²ΡΡ ΠΎΠ΄Π½ΡΠΌ Π·Π²Π΅Π½ΠΎΠΌ. ΠΠΎΡΡΡΠΏΠ½Ρ ΡΠ°Π·Π»ΠΈΡΠ½ΡΠ΅ ΡΠΈΠΏΡ ΠΏΠ΅ΡΠ΅ΠΊΠ»ΡΡΠ°ΡΠ΅Π»Π΅ΠΉ Ρ Π½Π΅ΡΠΊΠΎΠ»ΡΠΊΠΈΠΌΠΈ Π²Ρ ΠΎΠ΄Π°ΠΌΠΈ ΠΈ Π²ΡΡ ΠΎΠ΄Π°ΠΌΠΈ.
ΠΠ°ΠΊ ΠΏΡΠ°Π²ΠΈΠ»ΠΎ, ΠΊΠΎΠΌΠΌΡΡΠ°ΡΠΈΡ ΠΊΠ°Π½Π°Π»ΠΎΠ² ΠΈΡΠΏΠΎΠ»ΡΠ·ΡΠ΅ΡΡΡ Π² ΡΠ΅Π»Π΅ΡΠΎΠ½Π½ΡΡ Π»ΠΈΠ½ΠΈΡΡ .
ΠΡΠ΅ΠΈΠΌΡΡΠ΅ΡΡΠ²Π° ΠΊΠΎΠΌΠΌΡΡΠ°ΡΠΈΠΈ ΡΠ΅ΠΏΠ΅ΠΉ
ΠΠ΅ΡΠΎΠ΄ ΠΊΠΎΠΌΠΌΡΡΠ°ΡΠΈΠΈ ΡΠ΅ΠΏΠ΅ΠΉΠ΄Π°Π΅Ρ Π±ΠΎΠ»ΡΡΠΈΠ΅ ΠΏΡΠ΅ΠΈΠΌΡΡΠ΅ΡΡΠ²Π° Π² ΠΎΠΏΡΠ΅Π΄Π΅Π»Π΅Π½Π½ΡΡ ΡΠ»ΡΡΠ°ΡΡ . ΠΡΠ΅ΠΈΠΌΡΡΠ΅ΡΡΠ²Π° ΡΠ»Π΅Π΄ΡΡΡΠΈΠ΅ —
- Π‘ΠΊΠΎΡΠΎΡΡΡ ΠΏΠ΅ΡΠ΅Π΄Π°ΡΠΈ Π΄Π°Π½Π½ΡΡ ΡΠΈΠΊΡΠΈΡΠΎΠ²Π°Π½Π½Π°Ρ ΠΈ Π²ΡΠ΄Π΅Π»Π΅Π½Π½Π°Ρ, ΠΏΠΎΡΠΎΠΌΡ ΡΡΠΎ ΡΠΎΠ΅Π΄ΠΈΠ½Π΅Π½ΠΈΠ΅ ΡΡΡΠ°Π½Π°Π²Π»ΠΈΠ²Π°Π΅ΡΡΡ Ρ ΠΈΡΠΏΠΎΠ»ΡΠ·ΠΎΠ²Π°Π½ΠΈΠ΅ΠΌ Π²ΡΠ΄Π΅Π»Π΅Π½Π½ΠΎΠ³ΠΎ ΡΠΈΠ·ΠΈΡΠ΅ΡΠΊΠΎΠ³ΠΎ ΡΠΎΠ΅Π΄ΠΈΠ½Π΅Π½ΠΈΡ ΠΈΠ»ΠΈ ΠΊΠ°Π½Π°Π»ΠΎΠ².
- ΠΠΎΡΠΊΠΎΠ»ΡΠΊΡ ΠΈΡΠΏΠΎΠ»ΡΠ·ΡΡΡΡΡ Π²ΡΠ΄Π΅Π»Π΅Π½Π½ΡΠ΅ ΠΏΡΡΠΈ ΠΌΠ°ΡΡΡΡΡΠΈΠ·Π°ΡΠΈΠΈ ΠΏΠ΅ΡΠ΅Π΄Π°ΡΠΈ, ΡΡΠΎ Ρ ΠΎΡΠΎΡΠΈΠΉ Π²ΡΠ±ΠΎΡ Π΄Π»Ρ Π½Π΅ΠΏΡΠ΅ΡΡΠ²Π½ΠΎΠΉ ΠΏΠ΅ΡΠ΅Π΄Π°ΡΠΈ Π² ΡΠ΅ΡΠ΅Π½ΠΈΠ΅ Π΄Π»ΠΈΡΠ΅Π»ΡΠ½ΠΎΠ³ΠΎ Π²ΡΠ΅ΠΌΠ΅Π½ΠΈ.
- ΠΠ°Π΄Π΅ΡΠΆΠΊΠ° ΠΏΠ΅ΡΠ΅Π΄Π°ΡΠΈ Π΄Π°Π½Π½ΡΡ Π½Π΅Π·Π½Π°ΡΠΈΡΠ΅Π»ΡΠ½Π°. Π ΠΏΠ΅ΡΠ΅ΠΊΠ»ΡΡΠ°ΡΠ΅Π»ΡΡ Π½Π΅Ρ Π²ΡΠ΅ΠΌΠ΅Π½ΠΈ ΠΎΠΆΠΈΠ΄Π°Π½ΠΈΡ. Π’Π°ΠΊΠΈΠΌ ΠΎΠ±ΡΠ°Π·ΠΎΠΌ, Π΄Π°Π½Π½ΡΠ΅ ΠΏΠ΅ΡΠ΅Π΄Π°ΡΡΡΡ Π±Π΅Π· ΠΊΠ°ΠΊΠΎΠΉ-Π»ΠΈΠ±ΠΎ ΠΏΡΠ΅Π΄Π²Π°ΡΠΈΡΠ΅Π»ΡΠ½ΠΎΠΉ Π·Π°Π΄Π΅ΡΠΆΠΊΠΈ ΠΏΠ΅ΡΠ΅Π΄Π°ΡΠΈ. ΠΡΠΎ ΠΎΠΏΡΠ΅Π΄Π΅Π»Π΅Π½Π½ΠΎ ΠΏΠΎΠ»ΠΎΠΆΠΈΡΠ΅Π»ΡΠ½ΠΎΠ΅ ΠΏΡΠ΅ΠΈΠΌΡΡΠ΅ΡΡΠ²ΠΎ ΠΌΠ΅ΡΠΎΠ΄Π° ΠΊΠΎΠΌΠΌΡΡΠ°ΡΠΈΠΈ ΡΠ΅ΠΏΠ΅ΠΉ.
ΠΠ΅Π΄ΠΎΡΡΠ°ΡΠΊΠΈ ΠΊΠΎΠΌΠΌΡΡΠ°ΡΠΈΠΈ ΡΠ΅ΠΏΠ΅ΠΉ
ΠΠΎΠΌΠΈΠΌΠΎ ΠΏΡΠ΅ΠΈΠΌΡΡΠ΅ΡΡΠ², ΠΊΠΎΠΌΠΌΡΡΠ°ΡΠΈΡ ΡΠ΅ΠΏΠ΅ΠΉ ΡΠ°ΠΊΠΆΠ΅ ΠΈΠΌΠ΅Π΅Ρ Π½Π΅ΠΊΠΎΡΠΎΡΡΠ΅ Π½Π΅Π΄ΠΎΡΡΠ°ΡΠΊΠΈ.
- ΠΠ΅Π·Π°Π²ΠΈΡΠΈΠΌΠΎ ΠΎΡ ΡΠΎΠ³ΠΎ, ΡΠ²ΠΎΠ±ΠΎΠ΄Π΅Π½ Π»ΠΈ ΠΊΠ°Π½Π°Π» ΡΠ²ΡΠ·ΠΈ ΠΈΠ»ΠΈ Π·Π°Π½ΡΡ, Π²ΡΠ΄Π΅Π»Π΅Π½Π½ΡΠΉ ΠΊΠ°Π½Π°Π» Π½Π΅ ΠΌΠΎΠΆΠ΅Ρ ΠΈΡΠΏΠΎΠ»ΡΠ·ΠΎΠ²Π°ΡΡΡΡ Π΄Π»Ρ Π΄ΡΡΠ³ΠΎΠΉ ΠΏΠ΅ΡΠ΅Π΄Π°ΡΠΈ Π΄Π°Π½Π½ΡΡ .
- ΠΡΠΎ ΡΡΠ΅Π±ΡΠ΅Ρ Π±ΠΎΠ»ΡΡΠ΅ΠΉ ΠΏΠΎΠ»ΠΎΡΡ ΠΏΡΠΎΠΏΡΡΠΊΠ°Π½ΠΈΡ, Π° Π½Π΅ΠΏΡΠ΅ΡΡΠ²Π½Π°Ρ ΠΏΠ΅ΡΠ΅Π΄Π°ΡΠ° ΠΏΡΠΈΠ²ΠΎΠ΄ΠΈΡ ΠΊ ΠΏΠΎΡΠ΅ΡΠ΅ ΠΏΠΎΠ»ΠΎΡΡ ΠΏΡΠΎΠΏΡΡΠΊΠ°Π½ΠΈΡ, ΠΊΠΎΠ³Π΄Π° Π΅ΡΡΡ ΠΏΠ΅ΡΠΈΠΎΠ΄ ΠΌΠΎΠ»ΡΠ°Π½ΠΈΡ.
- ΠΡΠ΅Π½Ρ Π½Π΅ΡΡΡΠ΅ΠΊΡΠΈΠ²Π½ΠΎ ΠΏΡΠΈ ΠΈΡΠΏΠΎΠ»ΡΠ·ΠΎΠ²Π°Π½ΠΈΠΈ ΡΠΈΡΡΠ΅ΠΌΠ½ΠΎΠ³ΠΎ ΡΠ΅ΡΡΡΡΠ°. ΠΡ Π½Π΅ ΠΌΠΎΠΆΠ΅ΠΌ ΠΈΡΠΏΠΎΠ»ΡΠ·ΠΎΠ²Π°ΡΡ ΡΠ΅ΡΡΡΡ Π΄Π»Ρ Π΄ΡΡΠ³ΠΎΠ³ΠΎ ΠΏΠΎΠ΄ΠΊΠ»ΡΡΠ΅Π½ΠΈΡ, ΠΏΠΎΡΠΊΠΎΠ»ΡΠΊΡ ΠΎΠ½ Π²ΡΠ΄Π΅Π»Π΅Π½ Π΄Π»Ρ Π²ΡΠ΅Π³ΠΎ ΡΠ°Π·Π³ΠΎΠ²ΠΎΡΠ°.
- ΠΠ° ΡΡΡΠ°Π½ΠΎΠ²Π»Π΅Π½ΠΈΠ΅ ΡΠΈΠ·ΠΈΡΠ΅ΡΠΊΠΈΡ ΡΠΎΠ΅Π΄ΠΈΠ½Π΅Π½ΠΈΠΉ ΠΌΠ΅ΠΆΠ΄Ρ ΠΎΡΠΏΡΠ°Π²ΠΈΡΠ΅Π»ΡΠΌΠΈ ΠΈ ΠΏΠΎΠ»ΡΡΠ°ΡΠ΅Π»ΡΠΌΠΈ ΡΡ ΠΎΠ΄ΠΈΡ ΠΌΠ½ΠΎΠ³ΠΎ Π²ΡΠ΅ΠΌΠ΅Π½ΠΈ.
ΠΠ°ΠΊΠ΅ΡΠ½Π°Ρ ΠΊΠΎΠΌΠΌΡΡΠ°ΡΠΈΡ
ΠΠΎΠΌΠΌΡΡΠ°ΡΠΈΡ ΠΏΠ°ΠΊΠ΅ΡΠΎΠ² — ΡΡΠΎ ΠΌΠ΅ΡΠΎΠ΄ ΠΏΠ΅ΡΠ΅Π΄Π°ΡΠΈ Π΄Π°Π½Π½ΡΡ , ΠΏΡΠΈ ΠΊΠΎΡΠΎΡΠΎΠΌ Π΄Π°Π½Π½ΡΠ΅ ΡΠ°Π·Π±ΠΈΠ²Π°ΡΡΡΡ Π½Π° Π½Π΅Π±ΠΎΠ»ΡΡΠΈΠ΅ ΡΠ°ΡΡΠΈ ΠΏΠ΅ΡΠ΅ΠΌΠ΅Π½Π½ΠΎΠΉ Π΄Π»ΠΈΠ½Ρ, Π° Π·Π°ΡΠ΅ΠΌ ΠΏΠ΅ΡΠ΅Π΄Π°ΡΡΡΡ ΠΏΠΎ ΡΠ΅ΡΠ΅Π²ΠΎΠΉ Π»ΠΈΠ½ΠΈΠΈ. ΠΠ΅ΡΠ°Π±ΠΎΡΠ°ΡΡΠΈΠ΅ ΡΠ°ΡΡΠΈ Π΄Π°Π½Π½ΡΡ Π½Π°Π·ΡΠ²Π°ΡΡΡΡ ΠΏΠ°ΠΊΠ΅ΡΠ°ΠΌΠΈ . ΠΠΎΡΠ»Π΅ ΠΏΠΎΠ»ΡΡΠ΅Π½ΠΈΡ ΡΡΠΈΡ ΠΏΠΎΠ²ΡΠ΅ΠΆΠ΄Π΅Π½Π½ΡΡ Π΄Π°Π½Π½ΡΡ ΠΈΠ»ΠΈ ΠΏΠ°ΠΊΠ΅ΡΠΎΠ², Π²ΡΠ΅ ΠΎΠ½ΠΈ ΡΠΎΠ±ΠΈΡΠ°ΡΡΡΡ Π² ΠΌΠ΅ΡΡΠ΅ Π½Π°Π·Π½Π°ΡΠ΅Π½ΠΈΡ ΠΈ, ΡΠ°ΠΊΠΈΠΌ ΠΎΠ±ΡΠ°Π·ΠΎΠΌ, ΡΠΎΠ·Π΄Π°Π΅ΡΡΡ ΠΏΠΎΠ»Π½ΡΠΉ ΡΠ°ΠΉΠ». ΠΠ»Π°Π³ΠΎΠ΄Π°ΡΡ ΡΡΠΎΠΌΡ ΠΌΠ΅ΡΠΎΠ΄Ρ Π΄Π°Π½Π½ΡΠ΅ ΠΏΠ΅ΡΠ΅Π΄Π°ΡΡΡΡ Π±ΡΡΡΡΠΎ ΠΈ ΡΡΡΠ΅ΠΊΡΠΈΠ²Π½ΠΎ.Π ΡΡΠΎΠΌ ΠΌΠ΅ΡΠΎΠ΄Π΅ Π½Π΅ ΡΡΠ΅Π±ΡΠ΅ΡΡΡ ΠΏΡΠ΅Π΄Π²Π°ΡΠΈΡΠ΅Π»ΡΠ½ΠΎΠΉ Π½Π°ΡΡΡΠΎΠΉΠΊΠΈ ΠΈΠ»ΠΈ ΡΠ΅Π·Π΅ΡΠ²ΠΈΡΠΎΠ²Π°Π½ΠΈΡ ΡΠ΅ΡΡΡΡΠΎΠ², ΠΊΠ°ΠΊ Π² ΡΠ»ΡΡΠ°Π΅ ΠΌΠ΅ΡΠΎΠ΄Π° ΠΏΠ΅ΡΠ΅ΠΊΠ»ΡΡΠ΅Π½ΠΈΡ ΠΊΠ°Π½Π°Π»ΠΎΠ².
ΠΡΠΎΡ ΠΌΠ΅ΡΠΎΠ΄ ΠΈΡΠΏΠΎΠ»ΡΠ·ΡΠ΅Ρ ΠΌΠ΅ΡΠΎΠ΄Ρ Store and Forward. Π’Π°ΠΊΠΈΠΌ ΠΎΠ±ΡΠ°Π·ΠΎΠΌ, ΠΊΠ°ΠΆΠ΄ΡΠΉ ΠΏΠ΅ΡΠ΅Ρ ΠΎΠ΄ Π±ΡΠ΄Π΅Ρ ΡΠ½Π°ΡΠ°Π»Π° ΡΠΎΡ ΡΠ°Π½ΡΡΡ ΠΏΠ°ΠΊΠ΅Ρ, Π° Π·Π°ΡΠ΅ΠΌ ΠΏΠ΅ΡΠ΅ΡΡΠ»Π°ΡΡ ΠΏΠ°ΠΊΠ΅ΡΡ ΡΠ»Π΅Π΄ΡΡΡΠ΅ΠΌΡ Π°Π΄ΡΠ΅ΡΠ°ΡΡ Ρ ΠΎΡΡΠ°. ΠΠ°ΠΆΠ΄ΡΠΉ ΠΏΠ°ΠΊΠ΅Ρ ΡΠΎΠ΄Π΅ΡΠΆΠΈΡ ΡΠΏΡΠ°Π²Π»ΡΡΡΡΡ ΠΈΠ½ΡΠΎΡΠΌΠ°ΡΠΈΡ, Π°Π΄ΡΠ΅Ρ ΠΈΡΡΠΎΡΠ½ΠΈΠΊΠ° ΠΈ Π°Π΄ΡΠ΅Ρ Π½Π°Π·Π½Π°ΡΠ΅Π½ΠΈΡ. ΠΠ»Π°Π³ΠΎΠ΄Π°ΡΡ ΡΡΠΎΠΌΡ ΠΏΠ°ΠΊΠ΅ΡΡ ΠΌΠΎΠ³ΡΡ ΠΈΡΠΏΠΎΠ»ΡΠ·ΠΎΠ²Π°ΡΡ Π»ΡΠ±ΠΎΠΉ ΠΌΠ°ΡΡΡΡΡ ΠΈΠ»ΠΈ ΠΏΡΡΠΈ Π² ΡΡΡΠ΅ΡΡΠ²ΡΡΡΠ΅ΠΉ ΡΠ΅ΡΠΈ.
ΠΠ°ΠΊΠ΅ΡΠ½Π°Ρ ΠΊΠΎΠΌΠΌΡΡΠ°ΡΠΈΡ Π½Π° ΠΎΡΠ½ΠΎΠ²Π΅ VC
ΠΠΎΠΌΠΌΡΡΠ°ΡΠΈΡ ΠΏΠ°ΠΊΠ΅ΡΠΎΠ² Π½Π° ΠΎΡΠ½ΠΎΠ²Π΅VC — ΡΡΠΎ ΡΠ΅ΠΆΠΈΠΌ ΠΊΠΎΠΌΠΌΡΡΠ°ΡΠΈΠΈ ΠΏΠ°ΠΊΠ΅ΡΠΎΠ², Π² ΠΊΠΎΡΠΎΡΠΎΠΌ ΠΌΠ΅ΠΆΠ΄Ρ ΠΎΡΠΏΡΠ°Π²ΠΈΡΠ΅Π»Π΅ΠΌ ΠΈ ΠΏΠΎΠ»ΡΡΠ°ΡΠ΅Π»Π΅ΠΌ Π²ΡΠΏΠΎΠ»Π½ΡΠ΅ΡΡΡ ΡΠΎΠ΅Π΄ΠΈΠ½Π΅Π½ΠΈΠ΅ ΠΏΠΎ Π»ΠΎΠ³ΠΈΡΠ΅ΡΠΊΠΎΠΌΡ ΠΏΡΡΠΈ ΠΈΠ»ΠΈ Π²ΠΈΡΡΡΠ°Π»ΡΠ½ΠΎΠΉ ΡΠ΅ΠΏΠΈ. VC ΠΎΠ·Π½Π°ΡΠ°Π΅Ρ Virtual Circuit . Π ΡΡΠΎΠΌ ΡΠ΅ΠΆΠΈΠΌΠ΅ ΠΊΠΎΠΌΠΌΡΡΠ°ΡΠΈΠΈ ΠΏΠ°ΠΊΠ΅ΡΠΎΠ² ΡΠΎΠ·Π΄Π°Π΅ΡΡΡ ΠΏΡΠ΅Π΄ΠΎΠΏΡΠ΅Π΄Π΅Π»Π΅Π½Π½ΡΠΉ ΠΌΠ°ΡΡΡΡΡ, ΠΈ Π²ΡΠ΅ ΠΏΠ°ΠΊΠ΅ΡΡ Π±ΡΠ΄ΡΡ ΡΠ»Π΅Π΄ΠΎΠ²Π°ΡΡ ΠΏΠΎ ΠΏΡΠ΅Π΄ΠΎΠΏΡΠ΅Π΄Π΅Π»Π΅Π½Π½ΡΠΌ ΠΏΡΡΡΠΌ. ΠΡΠ΅ΠΌ ΠΌΠ°ΡΡΡΡΡΠΈΠ·Π°ΡΠΎΡΠ°ΠΌ ΠΈΠ»ΠΈ ΠΊΠΎΠΌΠΌΡΡΠ°ΡΠΎΡΠ°ΠΌ, ΡΡΠ°ΡΡΠ²ΡΡΡΠΈΠΌ Π² Π»ΠΎΠ³ΠΈΡΠ΅ΡΠΊΠΎΠΌ ΡΠΎΠ΅Π΄ΠΈΠ½Π΅Π½ΠΈΠΈ, ΠΏΡΠ΅Π΄ΠΎΡΡΠ°Π²Π»ΡΠ΅ΡΡΡ ΡΠ½ΠΈΠΊΠ°Π»ΡΠ½ΡΠΉ ΠΈΠ΄Π΅Π½ΡΠΈΡΠΈΠΊΠ°ΡΠΎΡ Π²ΠΈΡΡΡΠ°Π»ΡΠ½ΠΎΠ³ΠΎ ΠΊΠ°Π½Π°Π»Π° Π΄Π»Ρ ΡΠ½ΠΈΠΊΠ°Π»ΡΠ½ΠΎΠΉ ΠΈΠ΄Π΅Π½ΡΠΈΡΠΈΠΊΠ°ΡΠΈΠΈ Π²ΠΈΡΡΡΠ°Π»ΡΠ½ΡΡ ΡΠΎΠ΅Π΄ΠΈΠ½Π΅Π½ΠΈΠΉ. Π’Π°ΠΊΠΆΠ΅ ΠΈΠΌΠ΅Π΅Ρ ΡΠΎΡ ΠΆΠ΅ ΡΡΠ΅Ρ ΡΠ°Π·Π½ΡΠΉ ΠΏΡΠΎΡΠΎΠΊΠΎΠ», ΠΊΠΎΡΠΎΡΡΠΉ ΠΈΡΠΏΠΎΠ»ΡΠ·ΡΠ΅ΡΡΡ Π² ΠΊΠΎΠΌΠΌΡΡΠ°ΡΠΈΠΈ ΡΠ΅ΠΏΠ΅ΠΉ, ΡΠ°Π·Π΅ Π½Π°ΡΡΡΠΎΠΉΠΊΠΈ, ΡΠ°Π·Π΅ ΠΏΠ΅ΡΠ΅Π΄Π°ΡΠΈ Π΄Π°Π½Π½ΡΡ ΠΈ ΡΠ°Π·Π΅ ΠΎΡΠΊΠ»ΡΡΠ΅Π½ΠΈΡ .

ΠΠ° ΠΈΠ·ΠΎΠ±ΡΠ°ΠΆΠ΅Π½ΠΈΠΈ Π²ΡΡΠ΅ , 4 ΠΠ ΠΏΠΎΠ΄ΠΊΠ»ΡΡΠ΅Π½Ρ ΠΊ ΡΠ΅ΡΠΈ Ρ 4 ΠΊΠΎΠΌΠΌΡΡΠ°ΡΠΎΡΠ°ΠΌΠΈ, ΠΈ ΠΏΠΎΡΠΎΠΊ Π΄Π°Π½Π½ΡΡ Π±ΡΠ΄Π΅Ρ ΠΊΠΎΠΌΠΌΡΡΠ°ΡΠΈΠ΅ΠΉ ΠΏΠ°ΠΊΠ΅ΡΠΎΠ² Π² ΡΠ΅ΠΆΠΈΠΌΠ΅ Π²ΠΈΡΡΡΠ°Π»ΡΠ½ΠΎΠ³ΠΎ ΠΊΠ°Π½Π°Π»Π° .ΠΠ°ΠΊ ΠΌΡ Π²ΠΈΠ΄ΠΈΠΌ, ΠΊΠΎΠΌΠΌΡΡΠ°ΡΠΎΡΡ ΡΠ²ΡΠ·Π°Π½Ρ Π΄ΡΡΠ³ Ρ Π΄ΡΡΠ³ΠΎΠΌ ΠΈ ΡΠΎΠ²ΠΌΠ΅ΡΡΠ½ΠΎ ΠΈΡΠΏΠΎΠ»ΡΠ·ΡΡΡ ΠΊΠ°Π½Π°Π» ΡΠ²ΡΠ·ΠΈ Π΄ΡΡΠ³ Ρ Π΄ΡΡΠ³ΠΎΠΌ. Π’Π΅ΠΏΠ΅ΡΡ Π² Π²ΠΈΡΡΡΠ°Π»ΡΠ½ΠΎΠΌ ΠΊΠ°Π½Π°Π»Π΅ Π½Π΅ΠΎΠ±Ρ ΠΎΠ΄ΠΈΠΌΠΎ ΡΡΡΠ°Π½ΠΎΠ²ΠΈΡΡ Π·Π°ΡΠ°Π½Π΅Π΅ ΠΎΠΏΡΠ΅Π΄Π΅Π»Π΅Π½Π½ΡΠΉ ΠΌΠ°ΡΡΡΡΡ. ΠΡΠ»ΠΈ ΠΌΡ Ρ ΠΎΡΠΈΠΌ ΠΏΠ΅ΡΠ΅Π΄Π°ΡΡ Π΄Π°Π½Π½ΡΠ΅ Ρ ΠΠ1 Π½Π° ΠΠ 4, ΠΏΡΡΡ Π±ΡΠ΄Π΅Ρ Π½Π°ΠΏΡΠ°Π²Π»Π΅Π½ ΠΎΡ SW1 ΠΊ SW2 ΠΊ SW3 ΠΈ, Π½Π°ΠΊΠΎΠ½Π΅Ρ, ΠΊ ΠΠ4. ΠΡΠΎΡ ΠΌΠ°ΡΡΡΡΡ ΠΏΡΠ΅Π΄ΠΎΠΏΡΠ΅Π΄Π΅Π»Π΅Π½, ΠΈ Π²ΡΠ΅ΠΌ SW1, SW2, SW3 ΠΏΡΠ΅Π΄ΠΎΡΡΠ°Π²Π»ΡΠ΅ΡΡΡ ΡΠ½ΠΈΠΊΠ°Π»ΡΠ½ΡΠΉ ΠΈΠ΄Π΅Π½ΡΠΈΡΠΈΠΊΠ°ΡΠΎΡ Π΄Π»Ρ ΠΈΠ΄Π΅Π½ΡΠΈΡΠΈΠΊΠ°ΡΠΈΠΈ ΠΏΡΡΠ΅ΠΉ Π΄Π°Π½Π½ΡΡ , ΠΏΠΎΡΡΠΎΠΌΡ Π΄Π°Π½Π½ΡΠ΅ ΡΠ²ΡΠ·Π°Π½Ρ ΠΏΡΡΡΠΌΠΈ ΠΈ Π½Π΅ ΠΌΠΎΠ³ΡΡ Π²ΡΠ±ΡΠ°ΡΡ Π΄ΡΡΠ³ΠΎΠΉ ΠΌΠ°ΡΡΡΡΡ.
ΠΠ°ΠΊΠ΅ΡΠ½Π°Ρ ΠΊΠΎΠΌΠΌΡΡΠ°ΡΠΈΡ Π½Π° ΠΎΡΠ½ΠΎΠ²Π΅ Π΄Π΅ΠΉΡΠ°Π³ΡΠ°ΠΌΠΌ
ΠΠΎΠΌΠΌΡΡΠ°ΡΠΈΡ Π΄Π΅ΠΉΡΠ°Π³ΡΠ°ΠΌΠΌ ΠΏΠΎΠ»Π½ΠΎΡΡΡΡ ΠΎΡΠ»ΠΈΡΠ°Π΅ΡΡΡ ΠΎΡ ΡΠ΅Ρ Π½ΠΎΠ»ΠΎΠ³ΠΈΠΈ ΠΊΠΎΠΌΠΌΡΡΠ°ΡΠΈΠΈ ΠΏΠ°ΠΊΠ΅ΡΠΎΠ² Π½Π° ΠΎΡΠ½ΠΎΠ²Π΅ VC. ΠΡΠΈ ΠΏΠ΅ΡΠ΅ΠΊΠ»ΡΡΠ΅Π½ΠΈΠΈ Π΄Π΅ΠΉΡΠ°Π³ΡΠ°ΠΌΠΌ ΠΏΡΡΡ Π·Π°Π²ΠΈΡΠΈΡ ΠΎΡ Π΄Π°Π½Π½ΡΡ . ΠΠ°ΠΊΠ΅ΡΡ ΡΠΎΠ΄Π΅ΡΠΆΠ°Ρ Π²ΡΡ Π½Π΅ΠΎΠ±Ρ ΠΎΠ΄ΠΈΠΌΡΡ ΠΈΠ½ΡΠΎΡΠΌΠ°ΡΠΈΡ, ΡΠ°ΠΊΡΡ ββΠΊΠ°ΠΊ Π°Π΄ΡΠ΅Ρ ΠΈΡΡΠΎΡΠ½ΠΈΠΊΠ°, Π°Π΄ΡΠ΅Ρ Π½Π°Π·Π½Π°ΡΠ΅Π½ΠΈΡ, ΠΈΠ΄Π΅Π½ΡΠΈΡΠΈΠΊΠ°ΡΠΎΡ ΠΏΠΎΡΡΠ° ΠΈ Ρ. Π. Π’Π°ΠΊΠΈΠΌ ΠΎΠ±ΡΠ°Π·ΠΎΠΌ, Π² ΡΠ΅ΠΆΠΈΠΌΠ΅ ΠΊΠΎΠΌΠΌΡΡΠ°ΡΠΈΠΈ ΠΏΠ°ΠΊΠ΅ΡΠΎΠ² Π½Π° ΠΎΡΠ½ΠΎΠ²Π΅ Π΄Π΅ΠΉΡΠ°Π³ΡΠ°ΠΌΠΌ Π±Π΅Π· ΡΡΡΠ°Π½ΠΎΠ²Π»Π΅Π½ΠΈΡ ΡΠΎΠ΅Π΄ΠΈΠ½Π΅Π½ΠΈΡ ΠΊΠ°ΠΆΠ΄ΡΠΉ ΠΏΠ°ΠΊΠ΅Ρ ΠΎΠ±ΡΠ°Π±Π°ΡΡΠ²Π°Π΅ΡΡΡ Π½Π΅Π·Π°Π²ΠΈΡΠΈΠΌΠΎ. ΠΠ½ΠΈ ΠΌΠΎΠ³ΡΡ Π²ΡΠ±ΠΈΡΠ°ΡΡ ΡΠ°Π·Π½ΡΠ΅ ΠΌΠ°ΡΡΡΡΡΡ, ΠΈ ΡΠ΅ΡΠ΅Π½ΠΈΡ ΠΎ ΠΌΠ°ΡΡΡΡΡΠΈΠ·Π°ΡΠΈΠΈ ΠΏΡΠΈΠ½ΠΈΠΌΠ°ΡΡΡΡ Π΄ΠΈΠ½Π°ΠΌΠΈΡΠ΅ΡΠΊΠΈ ΠΏΡΠΈ ΠΏΠ΅ΡΠ΅Π΄Π°ΡΠ΅ Π΄Π°Π½Π½ΡΡ Π²Π½ΡΡΡΠΈ ΡΠ΅ΡΠΈ. Π’Π°ΠΊΠΈΠΌ ΠΎΠ±ΡΠ°Π·ΠΎΠΌ, Π² ΠΏΡΠ½ΠΊΡΠ΅ Π½Π°Π·Π½Π°ΡΠ΅Π½ΠΈΡ ΠΏΠ°ΠΊΠ΅ΡΡ ΠΌΠΎΠ³ΡΡ Π±ΡΡΡ ΠΏΠΎΠ»ΡΡΠ΅Π½Ρ Π½Π΅ ΠΏΠΎ ΠΏΠΎΡΡΠ΄ΠΊΡ ΠΈΠ»ΠΈ Π² Π»ΡΠ±ΠΎΠΉ ΠΏΠΎΡΠ»Π΅Π΄ΠΎΠ²Π°ΡΠ΅Π»ΡΠ½ΠΎΡΡΠΈ, Π½Π΅Ρ Π·Π°ΡΠ°Π½Π΅Π΅ ΠΎΠΏΡΠ΅Π΄Π΅Π»Π΅Π½Π½ΠΎΠ³ΠΎ ΠΌΠ°ΡΡΡΡΡΠ° ΠΈ Π³Π°ΡΠ°Π½ΡΠΈΡΠΎΠ²Π°Π½Π½Π°Ρ Π΄ΠΎΡΡΠ°Π²ΠΊΠ° ΠΏΠ°ΠΊΠ΅ΡΠΎΠ² Π½Π΅Π²ΠΎΠ·ΠΌΠΎΠΆΠ½Π°.Π§ΡΠΎΠ±Ρ ΠΎΠ±Π΅ΡΠΏΠ΅ΡΠΈΡΡ Π³Π°ΡΠ°Π½ΡΠΈΡΠΎΠ²Π°Π½Π½ΡΠΉ ΠΏΡΠΈΠ΅ΠΌ ΠΏΠ°ΠΊΠ΅ΡΠΎΠ², Π½Π΅ΠΎΠ±Ρ ΠΎΠ΄ΠΈΠΌΠΎ Π½Π°ΡΡΡΠΎΠΈΡΡ Π΄ΠΎΠΏΠΎΠ»Π½ΠΈΡΠ΅Π»ΡΠ½ΡΠ΅ ΠΏΡΠΎΡΠΎΠΊΠΎΠ»Ρ ΠΊΠΎΠ½Π΅ΡΠ½ΠΎΠΉ ΡΠΈΡΡΠ΅ΠΌΡ.
Π ΡΡΠΎΠΌ ΡΠ΅ΠΆΠΈΠΌΠ΅ ΠΊΠΎΠΌΠΌΡΡΠ°ΡΠΈΠΈ ΠΏΠ°ΠΊΠ΅ΡΠΎΠ² Π½Π΅Ρ ΡΡΠ°ΠΏΠΎΠ² Π½Π°ΡΡΡΠΎΠΉΠΊΠΈ, ΠΏΠ΅ΡΠ΅Π΄Π°ΡΠΈ ΠΈ ΡΠ°Π·ΡΡΠ²Π°.

Π‘Π½ΠΎΠ²Π° Π½Π° ΠΈΠ·ΠΎΠ±ΡΠ°ΠΆΠ΅Π½ΠΈΠΈ Π²ΡΡΠ΅, 4 ΠΊΠΎΠΌΠΏΡΡΡΠ΅ΡΠ° ΠΏΠΎΠ΄ΠΊΠ»ΡΡΠ΅Π½Ρ, ΠΈ ΠΌΡ ΠΏΠ΅ΡΠ΅Π΄Π°Π΅ΠΌ Π΄Π°Π½Π½ΡΠ΅ Ρ ΠΠ1 Π½Π° ΠΠ4. ΠΠ°Π½Π½ΡΠ΅ ΡΠΎΠ΄Π΅ΡΠΆΠ°Ρ Π΄Π²Π° ΠΏΠ°ΠΊΠ΅ΡΠ°, ΠΏΠΎΠΌΠ΅ΡΠ΅Π½Π½ΡΡ ΠΊΠ°ΠΊ 1 ΠΈ 2. ΠΠ°ΠΊ ΠΌΡ Π²ΠΈΠ΄ΠΈΠΌ, Π² ΡΠ΅ΠΆΠΈΠΌΠ΅ Π΄Π΅ΠΉΡΠ°Π³ΡΠ°ΠΌΠΌΡ ΠΏΠ°ΠΊΠ΅Ρ 1 Π²ΡΠ±ΡΠ°Π» ΠΏΡΡΡ SW1-SW4-SW3, ΡΠΎΠ³Π΄Π° ΠΊΠ°ΠΊ ΠΏΠ°ΠΊΠ΅Ρ 2 Π²ΡΠ±ΡΠ°Π» ΠΏΡΡΡ ΠΌΠ°ΡΡΡΡΡΠ° SW1-SW5-SW3 ΠΈ, Π½Π°ΠΊΠΎΠ½Π΅Ρ, Π΄ΠΎΡΡΠΈΠ³ ΠΠ4.ΠΠ°ΠΊΠ΅ΡΡ ΠΌΠΎΠ³ΡΡ Π²ΡΠ±ΠΈΡΠ°ΡΡ Π΄ΡΡΠ³ΠΎΠΉ ΠΏΡΡΡ Π² Π·Π°Π²ΠΈΡΠΈΠΌΠΎΡΡΠΈ ΠΎΡ Π²ΡΠ΅ΠΌΠ΅Π½ΠΈ Π·Π°Π΄Π΅ΡΠΆΠΊΠΈ ΠΈ ΠΏΠ΅ΡΠ΅Π³ΡΡΠ·ΠΊΠΈ Π½Π° Π΄ΡΡΠ³ΠΈΡ ΠΏΡΡΡΡ Π² ΡΠ΅ΡΠΈ ΠΊΠΎΠΌΠΌΡΡΠ°ΡΠΈΠΈ ΠΏΠ°ΠΊΠ΅ΡΠΎΠ² Π΄Π΅ΠΉΡΠ°Π³ΡΠ°ΠΌΠΌ.
ΠΡΠ΅ΠΈΠΌΡΡΠ΅ΡΡΠ²Π° ΠΏΠ°ΠΊΠ΅ΡΠ½ΠΎΠΉ ΠΊΠΎΠΌΠΌΡΡΠ°ΡΠΈΠΈ
ΠΠ°ΠΊΠ΅ΡΠ½Π°Ρ ΠΊΠΎΠΌΠΌΡΡΠ°ΡΠΈΡ ΠΈΠΌΠ΅Π΅Ρ ΠΏΡΠ΅ΠΈΠΌΡΡΠ΅ΡΡΠ²Π° ΠΏΠΎ ΡΡΠ°Π²Π½Π΅Π½ΠΈΡ Ρ ΠΊΠΎΠΌΠΌΡΡΠ°ΡΠΈΠ΅ΠΉ ΠΊΠ°Π½Π°Π»ΠΎΠ² . Π‘Π΅ΡΡ Ρ ΠΊΠΎΠΌΠΌΡΡΠ°ΡΠΈΠ΅ΠΉ ΠΏΠ°ΠΊΠ΅ΡΠΎΠ² ΠΏΡΠ΅Π΄Π½Π°Π·Π½Π°ΡΠ΅Π½Π° Π΄Π»Ρ ΠΏΡΠ΅ΠΎΠ΄ΠΎΠ»Π΅Π½ΠΈΡ Π½Π΅Π΄ΠΎΡΡΠ°ΡΠΊΠΎΠ² ΠΌΠ΅ΡΠΎΠ΄Π° ΠΊΠΎΠΌΠΌΡΡΠ°ΡΠΈΠΈ ΠΊΠ°Π½Π°Π»ΠΎΠ².
- ΠΡΡΠ΅ΠΊΡΠΈΠ²Π½ΠΎ Ρ ΡΠΎΡΠΊΠΈ Π·ΡΠ΅Π½ΠΈΡ ΠΏΡΠΎΠΏΡΡΠΊΠ½ΠΎΠΉ ΡΠΏΠΎΡΠΎΠ±Π½ΠΎΡΡΠΈ.
- ΠΠΈΠ½ΠΈΠΌΠ°Π»ΡΠ½Π°Ρ Π·Π°Π΄Π΅ΡΠΆΠΊΠ° ΠΏΠ΅ΡΠ΅Π΄Π°ΡΠΈ
- ΠΡΠΎΠΏΡΡΠ΅Π½Π½ΡΠ΅ ΠΏΠ°ΠΊΠ΅ΡΡ ΠΌΠΎΠ³ΡΡ Π±ΡΡΡ ΠΎΠ±Π½Π°ΡΡΠΆΠ΅Π½Ρ Π°Π΄ΡΠ΅ΡΠ°ΡΠΎΠΌ.
- ΠΠΊΠΎΠ½ΠΎΠΌΠΈΡΠ½ΠΎΠ΅ Π²Π½Π΅Π΄ΡΠ΅Π½ΠΈΠ΅.
- ΠΠ°Π΄Π΅ΠΆΠ΅Π½ ΠΏΡΠΈ ΠΎΠ±Π½Π°ΡΡΠΆΠ΅Π½ΠΈΠΈ Π·Π°Π³ΡΡΠΆΠ΅Π½Π½ΠΎΠ³ΠΎ ΠΏΡΡΠΈ ΠΈΠ»ΠΈ Π½Π°ΡΡΡΠ΅Π½ΠΈΡ ΡΠ²ΡΠ·ΠΈ Π² ΡΠ΅ΡΠΈ. ΠΠ°ΠΊΠ΅ΡΡ ΠΌΠΎΠ³ΡΡ ΠΏΠ΅ΡΠ΅Π΄Π°Π²Π°ΡΡΡΡ ΠΏΠΎ Π΄ΡΡΠ³ΠΈΠΌ ΠΊΠ°Π½Π°Π»Π°ΠΌ ΠΈΠ»ΠΈ ΠΏΠΎ Π΄ΡΡΠ³ΠΎΠΌΡ ΠΏΡΡΠΈ.
ΠΠ΅Π΄ΠΎΡΡΠ°ΡΠΊΠΈ ΠΏΠ°ΠΊΠ΅ΡΠ½ΠΎΠΉ ΠΊΠΎΠΌΠΌΡΡΠ°ΡΠΈΠΈ
ΠΠ°ΠΊΠ΅ΡΠ½Π°Ρ ΠΊΠΎΠΌΠΌΡΡΠ°ΡΠΈΡ ΡΠ°ΠΊΠΆΠ΅ ΠΈΠΌΠ΅Π΅Ρ Π½Π΅ΡΠΊΠΎΠ»ΡΠΊΠΎ Π½Π΅Π΄ΠΎΡΡΠ°ΡΠΊΠΎΠ².
- ΠΠΎΠΌΠΌΡΡΠ°ΡΠΈΡ ΠΏΠ°ΠΊΠ΅ΡΠΎΠ² Π½Π΅ ΡΠ»Π΅Π΄ΡΠ΅Ρ ΠΊΠ°ΠΊΠΎΠΌΡ-Π»ΠΈΠ±ΠΎ ΠΎΠΏΡΠ΅Π΄Π΅Π»Π΅Π½Π½ΠΎΠΌΡ ΠΏΠΎΡΡΠ΄ΠΊΡ ΠΏΠ΅ΡΠ΅Π΄Π°ΡΠΈ ΠΏΠ°ΠΊΠ΅ΡΠΎΠ² ΠΎΠ΄ΠΈΠ½ Π·Π° Π΄ΡΡΠ³ΠΈΠΌ.
- ΠΡΡΡΡΡΡΠ²ΡΠ΅Ρ ΠΏΠ°ΠΊΠ΅Ρ ΠΏΡΠΈ ΠΏΠ΅ΡΠ΅Π΄Π°ΡΠ΅ Π±ΠΎΠ»ΡΡΠΎΠ³ΠΎ ΠΎΠ±ΡΠ΅ΠΌΠ° Π΄Π°Π½Π½ΡΡ .
- ΠΠ°ΠΆΠ΄ΡΠΉ ΠΏΠ°ΠΊΠ΅Ρ Π΄ΠΎΠ»ΠΆΠ΅Π½ Π±ΡΡΡ Π·Π°ΠΊΠΎΠ΄ΠΈΡΠΎΠ²Π°Π½ ΠΏΠΎΡΡΠ΄ΠΊΠΎΠ²ΡΠΌΠΈ Π½ΠΎΠΌΠ΅ΡΠ°ΠΌΠΈ, Π°Π΄ΡΠ΅ΡΠ°ΠΌΠΈ ΠΏΠΎΠ»ΡΡΠ°ΡΠ΅Π»Ρ ΠΈ ΠΎΡΠΏΡΠ°Π²ΠΈΡΠ΅Π»Ρ ΠΈ Π΄ΡΡΠ³ΠΎΠΉ ΠΈΠ½ΡΠΎΡΠΌΠ°ΡΠΈΠ΅ΠΉ.
- ΠΠ°ΡΡΡΡΡΠΈΠ·Π°ΡΠΈΡ Π² ΡΠ·Π»Π°Ρ ΡΠ»ΠΎΠΆΠ½Π°, ΠΏΠΎΡΠΊΠΎΠ»ΡΠΊΡ ΠΏΠ°ΠΊΠ΅ΡΡ ΠΌΠΎΠ³ΡΡ ΡΠ»Π΅Π΄ΠΎΠ²Π°ΡΡ ΠΏΠΎ Π½Π΅ΡΠΊΠΎΠ»ΡΠΊΠΈΠΌ ΠΏΡΡΡΠΌ.
- ΠΠΎΠ³Π΄Π° ΠΏΠΎ ΠΊΠ°ΠΊΠΎΠΉ-Π»ΠΈΠ±ΠΎ ΠΏΡΠΈΡΠΈΠ½Π΅ ΠΏΡΠΎΠΈΡΡ ΠΎΠ΄ΠΈΡ ΠΏΠ΅ΡΠ΅Π½Π°ΠΏΡΠ°Π²Π»Π΅Π½ΠΈΠ΅, ΡΠ²Π΅Π»ΠΈΡΠΈΠ²Π°Π΅ΡΡΡ Π·Π°Π΄Π΅ΡΠΆΠΊΠ° ΠΏΡΠΈ ΠΏΡΠΈΠ΅ΠΌΠ΅ ΠΏΠ°ΠΊΠ΅ΡΠΎΠ².
Π Π°Π·Π»ΠΈΡΠΈΡ ΠΌΠ΅ΠΆΠ΄Ρ ΠΊΠΎΠΌΠΌΡΡΠ°ΡΠΈΠ΅ΠΉ ΠΊΠ°Π½Π°Π»ΠΎΠ² ΠΈ ΠΊΠΎΠΌΠΌΡΡΠ°ΡΠΈΠ΅ΠΉ ΠΏΠ°ΠΊΠ΅ΡΠΎΠ²
ΠΡ ΡΠΆΠ΅ ΠΏΠΎΠ»ΡΡΠΈΠ»ΠΈ ΠΏΡΠ΅Π΄ΡΡΠ°Π²Π»Π΅Π½ΠΈΠ΅ ΠΎ ΡΠ°Π·Π»ΠΈΡΠΈΡΡ ΠΌΠ΅ΠΆΠ΄Ρ ΠΊΠΎΠΌΠΌΡΡΠ°ΡΠΈΠ΅ΠΉ ΠΊΠ°Π½Π°Π»ΠΎΠ² ΠΈ ΠΊΠΎΠΌΠΌΡΡΠ°ΡΠΈΠ΅ΠΉ ΠΏΠ°ΠΊΠ΅ΡΠΎΠ².ΠΠ°Π²Π°ΠΉΡΠ΅ ΠΏΠΎΡΠΌΠΎΡΡΠΈΠΌ Π½Π° ΡΠ°Π·Π»ΠΈΡΠΈΡ Π² ΡΠΎΡΠΌΠ°ΡΠ΅ ΡΠ°Π±Π»ΠΈΡΡ Π΄Π»Ρ Π»ΡΡΡΠ΅Π³ΠΎ ΠΏΠΎΠ½ΠΈΠΌΠ°Π½ΠΈΡ —
Π Π°Π·Π»ΠΈΡΠΈΡ | ΠΠΎΠΌΠΌΡΡΠ°ΡΠΈΡ ΡΠ΅ΠΏΠ΅ΠΉ | ΠΠ°ΠΊΠ΅ΡΠ½Π°Ρ ΠΊΠΎΠΌΠΌΡΡΠ°ΡΠΈΡ |
ΠΠΎΠ²Π»Π΅ΡΠ΅Π½ΠΈΠ΅ ΡΡΡΠΏΠ΅Π½Π΅ΠΉ | ΠΡΠΈ ΠΊΠΎΠΌΠΌΡΡΠ°ΡΠΈΠΈ ΡΠ΅ΠΏΠ΅ΠΉ Π΄Π»Ρ ΠΏΠΎΠ»Π½ΠΎΠ³ΠΎ ΡΠ°Π·Π³ΠΎΠ²ΠΎΡΠ° ΡΡΠ΅Π±ΡΠ΅ΡΡΡ ΡΡΡΠ°Π½ΠΎΠ²ΠΊΠ° ΡΡΠ΅Ρ
ΡΠ°Π·. | Π ΡΠ»ΡΡΠ°Π΅ ΠΏΠ°ΠΊΠ΅ΡΠ½ΠΎΠΉ ΠΊΠΎΠΌΠΌΡΡΠ°ΡΠΈΠΈ ΠΌΡ ΠΌΠΎΠΆΠ΅ΠΌ ΠΎΡΡΡΠ΅ΡΡΠ²Π»ΡΡΡ ΠΏΠ΅ΡΠ΅Π΄Π°ΡΡ Π΄Π°Π½Π½ΡΡ Π½Π°ΠΏΡΡΠΌΡΡ. |
ΠΠ΄ΡΠ΅Ρ Π½Π°Π·Π½Π°ΡΠ΅Π½ΠΈΡ | ΠΠ΄ΡΠ΅Ρ ΠΏΠΎΠ»Π½ΠΎΠ³ΠΎ ΠΏΡΡΠΈ ΠΏΡΠ΅Π΄ΠΎΡΡΠ°Π²Π»ΡΠ΅ΡΡΡ ΠΈΡΡΠΎΡΠ½ΠΈΠΊΠΎΠΌ. | ΠΠ°ΠΆΠ΄ΠΎΠΌΡ ΠΏΠ°ΠΊΠ΅ΡΡ Π΄Π°Π½Π½ΡΡ ΠΈΠ·Π²Π΅ΡΡΠ΅Π½ ΡΠΎΠ»ΡΠΊΠΎ ΠΊΠΎΠ½Π΅ΡΠ½ΡΠΉ Π°Π΄ΡΠ΅Ρ Π½Π°Π·Π½Π°ΡΠ΅Π½ΠΈΡ, ΠΏΡΡΡ ΠΌΠ°ΡΡΡΡΡΠΈΠ·Π°ΡΠΈΠΈ Π·Π°Π²ΠΈΡΠΈΡ ΠΎΡ ΡΠ΅ΡΠ΅Π½ΠΈΡ ΠΌΠ°ΡΡΡΡΡΠΈΠ·Π°ΡΠΎΡΠ°. |
ΠΠ±ΡΠ°Π±ΠΎΡΠΊΠ° Π΄Π°Π½Π½ΡΡ | ΠΠ±ΡΠ°Π±ΠΎΡΠΊΠ° Π΄Π°Π½Π½ΡΡ ΠΏΡΠΎΠΈΡΡ ΠΎΠ΄ΠΈΡ Π² ΠΈΡΡ ΠΎΠ΄Π½ΠΎΠΉ ΡΠΈΡΡΠ΅ΠΌΠ΅. | ΠΠ±ΡΠ°Π±ΠΎΡΠΊΠ° Π΄Π°Π½Π½ΡΡ ΠΏΡΠΎΠΈΡΡ ΠΎΠ΄ΠΈΡ Π² ΡΠ·Π»Π°Ρ ΠΈ ΠΈΡΡ ΠΎΠ΄Π½ΡΡ ΡΠΈΡΡΠ΅ΠΌΠ°Ρ . |
Π Π°Π²Π½ΠΎΠΌΠ΅ΡΠ½Π°Ρ Π·Π°Π΄Π΅ΡΠΆΠΊΠ° ΠΌΠ΅ΠΆΠ΄Ρ Π±Π»ΠΎΠΊΠ°ΠΌΠΈ Π΄Π°Π½Π½ΡΡ | ΠΡΠΎΠΈΡΡ ΠΎΠ΄ΠΈΡ ΡΠ°Π²Π½ΠΎΠΌΠ΅ΡΠ½Π°Ρ Π·Π°Π΄Π΅ΡΠΆΠΊΠ°. | ΠΠ°Π΄Π΅ΡΠΆΠΊΠ° ΠΌΠ΅ΠΆΠ΄Ρ Π±Π»ΠΎΠΊΠ°ΠΌΠΈ Π΄Π°Π½Π½ΡΡ Π½Π΅ΡΠ°Π²Π½ΠΎΠΌΠ΅ΡΠ½Π°. |
ΠΠ°Π΄Π΅ΠΆΠ½ΠΎΡΡΡ | ΠΠΎΠΌΠΌΡΡΠ°ΡΠΈΡ ΡΠ΅ΠΏΠ΅ΠΉ Π±ΠΎΠ»Π΅Π΅ Π½Π°Π΄Π΅ΠΆΠ½Π° ΠΏΠΎ ΡΡΠ°Π²Π½Π΅Π½ΠΈΡ Ρ ΠΊΠΎΠΌΠΌΡΡΠ°ΡΠΈΠ΅ΠΉ ΠΏΠ°ΠΊΠ΅ΡΠΎΠ² | ΠΠ°ΠΊΠ΅ΡΠ½Π°Ρ ΠΊΠΎΠΌΠΌΡΡΠ°ΡΠΈΡ ΠΌΠ΅Π½Π΅Π΅ Π½Π°Π΄Π΅ΠΆΠ½Π° ΠΏΠΎ ΡΡΠ°Π²Π½Π΅Π½ΠΈΡ Ρ ΠΊΠΎΠΌΠΌΡΡΠ°ΡΠΈΠ΅ΠΉ ΠΊΠ°Π½Π°Π»ΠΎΠ². |
ΠΡΡ ΠΎΠ΄ ΡΠ΅ΡΡΡΡΠΎΠ² | ΠΡΡΠΎΠΊΠΈΠΉ ΡΡΠΎΠ²Π΅Π½Ρ ΠΏΠΎΡΠ΅ΡΠΈ ΡΠ΅ΡΡΡΡΠΎΠ² ΠΏΡΠΈ ΠΏΠ΅ΡΠ΅ΠΊΠ»ΡΡΠ΅Π½ΠΈΠΈ ΠΊΠ°Π½Π°Π»ΠΎΠ². | ΠΠ΅Π½ΡΡΠ°Ρ ΠΏΠΎΡΠ΅ΡΡ ΡΠ΅ΡΡΡΡΠΎΠ² ΠΏΡΠΈ ΠΊΠΎΠΌΠΌΡΡΠ°ΡΠΈΠΈ ΠΏΠ°ΠΊΠ΅ΡΠΎΠ². |
Π’Π΅Ρ Π½ΠΈΠΊΠ° ΡΠΊΠ»Π°Π΄ΡΠΊΠΎΠ³ΠΎ Ρ ΡΠ°Π½Π΅Π½ΠΈΡ | Π Π½Π΅ΠΌ Π½Π΅ ΠΈΡΠΏΠΎΠ»ΡΠ·ΡΠ΅ΡΡΡ ΡΠ΅Ρ Π½ΠΎΠ»ΠΎΠ³ΠΈΡ ΠΏΡΠΎΠΌΠ΅ΠΆΡΡΠΎΡΠ½ΠΎΠΉ ΠΏΠ΅ΡΠ΅Π΄Π°ΡΠΈ | ΠΡΠΏΠΎΠ»ΡΠ·ΡΠ΅Ρ ΡΠ΅Ρ Π½ΠΈΠΊΡ Ρ ΡΠ°Π½Π΅Π½ΠΈΡ ΠΈ ΠΏΠ΅ΡΠ΅ΡΡΠ»ΠΊΠΈ |
ΠΠ΅ΡΠ΅Π³ΡΡΠ·ΠΊΠ° | ΠΠ΅ΡΠ΅Π³ΡΡΠ·ΠΊΠ° Π²ΠΎΠ·Π½ΠΈΠΊΠ°Π΅Ρ ΡΠΎΠ»ΡΠΊΠΎ Π²ΠΎ Π²ΡΠ΅ΠΌΡ ΡΡΡΠ°Π½ΠΎΠ²Π»Π΅Π½ΠΈΡ ΡΠΎΠ΅Π΄ΠΈΠ½Π΅Π½ΠΈΡ. | ΠΠ° ΡΡΠ°ΠΏΠ΅ ΠΏΠ΅ΡΠ΅Π΄Π°ΡΠΈ Π΄Π°Π½Π½ΡΡ ΠΌΠΎΠΆΠ΅Ρ Π²ΠΎΠ·Π½ΠΈΠΊΠ½ΡΡΡ ΠΊΠΎΠ½ΠΊΡΡΠ΅Π½ΡΠΈΡ. |
ΠΠ°Π½Π½ΡΠ΅ ΠΏΠ΅ΡΠ΅Π΄Π°ΡΠΈ | ΠΡΡΠΎΡΠ½ΠΈΠΊ ΠΎΡΡΡΠ΅ΡΡΠ²Π»ΡΠ΅Ρ ΠΏΠ΅ΡΠ΅Π΄Π°ΡΡ Π΄Π°Π½Π½ΡΡ . | ΠΠ΅ΡΠ΅Π΄Π°ΡΠ° Π΄Π°Π½Π½ΡΡ ΠΎΡΡΡΠ΅ΡΡΠ²Π»ΡΠ΅ΡΡΡ ΠΈΡΡΠΎΡΠ½ΠΈΠΊΠΎΠΌ, ΠΌΠ°ΡΡΡΡΡΠΈΠ·Π°ΡΠΎΡΠ°ΠΌΠΈ. |
Π§ΡΠΎ ΡΠ°ΠΊΠΎΠ΅ Π΄ΡΠ΅Π±Π΅Π·Π³ ΠΏΠ΅ΡΠ΅ΠΊΠ»ΡΡΠ°ΡΠ΅Π»Ρ ΠΈ ΠΊΠ°ΠΊ Π΅Π³ΠΎ ΠΏΡΠ΅Π΄ΠΎΡΠ²ΡΠ°ΡΠΈΡΡ Ρ ΠΏΠΎΠΌΠΎΡΡΡ ΡΡ Π΅ΠΌΡ ΡΡΡΡΠ°Π½Π΅Π½ΠΈΡ Π΄ΡΠ΅Π±Π΅Π·Π³Π° ΠΏΠ΅ΡΠ΅ΠΊΠ»ΡΡΠ°ΡΠ΅Π»Ρ
Π§ΡΠΎ ΡΠ°ΠΊΠΎΠ΅ Π΄ΡΠ΅Π±Π΅Π·Π³ ΠΏΠ΅ΡΠ΅ΠΊΠ»ΡΡΠ°ΡΠ΅Π»Ρ?
ΠΠΎΠ³Π΄Π° ΠΌΡ Π½Π°ΠΆΠΈΠΌΠ°Π΅ΠΌ ΠΊΠ½ΠΎΠΏΠΊΡ, ΡΡΠΌΠ±Π»Π΅Ρ ΠΈΠ»ΠΈ ΠΌΠΈΠΊΡΠΎΠ²ΡΠΊΠ»ΡΡΠ°ΡΠ΅Π»Ρ, Π΄Π²Π΅ ΠΌΠ΅ΡΠ°Π»Π»ΠΈΡΠ΅ΡΠΊΠΈΠ΅ ΡΠ°ΡΡΠΈ ΡΠΎΠΏΡΠΈΠΊΠ°ΡΠ°ΡΡΡΡ, Π·Π°ΠΌΡΠΊΠ°Ρ ΠΏΠΎΠ΄Π°ΡΡ ΠΏΠΈΡΠ°Π½ΠΈΡ. ΠΠΎ ΠΎΠ½ΠΈ Π½Π΅ ΠΏΠΎΠ΄ΠΊΠ»ΡΡΠ°ΡΡΡΡ ΠΌΠ³Π½ΠΎΠ²Π΅Π½Π½ΠΎ, Π° ΠΌΠ΅ΡΠ°Π»Π»ΠΈΡΠ΅ΡΠΊΠΈΠ΅ ΡΠ°ΡΡΠΈ ΠΏΠΎΠ΄ΠΊΠ»ΡΡΠ°ΡΡΡΡ ΠΈ ΠΎΡΠΊΠ»ΡΡΠ°ΡΡΡΡ Π½Π΅ΡΠΊΠΎΠ»ΡΠΊΠΎ ΡΠ°Π·, ΠΏΡΠ΅ΠΆΠ΄Π΅ ΡΠ΅ΠΌ Π±ΡΠ΄Π΅Ρ Π²ΡΠΏΠΎΠ»Π½Π΅Π½ΠΎ ΡΠ°ΠΊΡΠΈΡΠ΅ΡΠΊΠΎΠ΅ ΡΡΠ°Π±ΠΈΠ»ΡΠ½ΠΎΠ΅ ΠΏΠΎΠ΄ΠΊΠ»ΡΡΠ΅Π½ΠΈΠ΅. Π’ΠΎ ΠΆΠ΅ ΡΠ°ΠΌΠΎΠ΅ ΠΏΡΠΎΠΈΡΡ ΠΎΠ΄ΠΈΡ ΠΏΡΠΈ ΠΎΡΠΏΡΡΠΊΠ°Π½ΠΈΠΈ ΠΊΠ½ΠΎΠΏΠΊΠΈ. Π ΡΠ΅Π·ΡΠ»ΡΡΠ°ΡΠ΅ Π²ΠΎΠ·Π½ΠΈΠΊΠ°Π΅Ρ Π»ΠΎΠΆΠ½ΡΡ ΡΡΠ°Π±Π°ΡΡΠ²Π°Π½ΠΈΠΉ ΠΈΠ»ΠΈ ΠΌΠ½ΠΎΠ³ΠΎΠΊΡΠ°ΡΠ½ΡΡ ΡΡΠ°Π±Π°ΡΡΠ²Π°Π½ΠΈΠΉ, ΠΊΠ°ΠΊ ΠΏΡΠΈ ΠΌΠ½ΠΎΠ³ΠΎΠΊΡΠ°ΡΠ½ΠΎΠΌ Π½Π°ΠΆΠ°ΡΠΈΠΈ ΠΊΠ½ΠΎΠΏΠΊΠΈ.ΠΡΠΎ ΠΏΠΎΡ ΠΎΠΆΠ΅ Π½Π° ΠΏΠ°Π΄Π΅Π½ΠΈΠ΅ ΠΏΡΡΠ³Π°ΡΡΠ΅Π³ΠΎ ΠΌΡΡΠ° Ρ Π²ΡΡΠΎΡΡ, ΠΈ ΠΎΠ½ ΠΏΡΠΎΠ΄ΠΎΠ»ΠΆΠ°Π΅Ρ ΠΏΠΎΠ΄ΠΏΡΡΠ³ΠΈΠ²Π°ΡΡ Π½Π° ΠΏΠΎΠ²Π΅ΡΡ Π½ΠΎΡΡΠΈ, ΠΏΠΎΠΊΠ° Π½Π΅ ΠΎΡΡΠ°Π½ΠΎΠ²ΠΈΡΡΡ.

ΠΡΠΎΡΠ΅ Π³ΠΎΠ²ΠΎΡΡ, ΠΌΡ ΠΌΠΎΠΆΠ΅ΠΌ ΡΠΊΠ°Π·Π°ΡΡ, ΡΡΠΎ ΠΏΠ΅ΡΠ΅ΠΊΠ»ΡΡΠ΅Π½ΠΈΠ΅ Ρ ΠΏΠΎΠ΄ΠΏΡΡΠ³ΠΈΠ²Π°Π½ΠΈΠ΅ΠΌ ΡΠ²Π»ΡΠ΅ΡΡΡ Π½Π΅ΠΈΠ΄Π΅Π°Π»ΡΠ½ΡΠΌ ΠΏΠΎΠ²Π΅Π΄Π΅Π½ΠΈΠ΅ΠΌ Π»ΡΠ±ΠΎΠ³ΠΎ ΠΏΠ΅ΡΠ΅ΠΊΠ»ΡΡΠ°ΡΠ΅Π»Ρ, ΠΊΠΎΡΠΎΡΡΠΉ Π³Π΅Π½Π΅ΡΠΈΡΡΠ΅Ρ ΠΌΠ½ΠΎΠ³ΠΎΠΊΡΠ°ΡΠ½ΡΡ ΠΏΠ΅ΡΠ΅Ρ ΠΎΠ΄ΠΎΠ² ΠΎΠ΄Π½ΠΎΠ³ΠΎ Π²Ρ ΠΎΠ΄Π° . ΠΡΠ΅Π±Π΅Π·Π³ ΠΏΠ΅ΡΠ΅ΠΊΠ»ΡΡΠ°ΡΠ΅Π»Ρ Π½Π΅ ΡΠ²Π»ΡΠ΅ΡΡΡ ΡΠ΅ΡΡΠ΅Π·Π½ΠΎΠΉ ΠΏΡΠΎΠ±Π»Π΅ΠΌΠΎΠΉ, ΠΊΠΎΠ³Π΄Π° ΠΌΡ ΠΈΠΌΠ΅Π΅ΠΌ Π΄Π΅Π»ΠΎ Ρ ΡΠ΅ΠΏΡΠΌΠΈ ΠΏΠΈΡΠ°Π½ΠΈΡ, Π½ΠΎ ΠΎΠ½ Π²ΡΠ·ΡΠ²Π°Π΅Ρ ΠΏΡΠΎΠ±Π»Π΅ΠΌΡ, ΠΊΠΎΠ³Π΄Π° ΠΌΡ ΠΈΠΌΠ΅Π΅ΠΌ Π΄Π΅Π»ΠΎ Ρ Π»ΠΎΠ³ΠΈΡΠ΅ΡΠΊΠΈΠΌΠΈ ΠΈΠ»ΠΈ ΡΠΈΡΡΠΎΠ²ΡΠΌΠΈ ΡΠ΅ΠΏΡΠΌΠΈ. Π‘Π»Π΅Π΄ΠΎΠ²Π°ΡΠ΅Π»ΡΠ½ΠΎ, Π΄Π»Ρ ΡΡΡΡΠ°Π½Π΅Π½ΠΈΡ Π΄ΡΠ΅Π±Π΅Π·Π³Π° ΠΈΠ· ΡΡ Π΅ΠΌΡ ΠΈΡΠΏΠΎΠ»ΡΠ·ΡΠ΅ΡΡΡ ΡΡ Π΅ΠΌΠ° ΠΏΠΎΠ΄Π°Π²Π»Π΅Π½ΠΈΡ Π΄ΡΠ΅Π±Π΅Π·Π³Π° ΠΏΠ΅ΡΠ΅ΠΊΠ»ΡΡΠ°ΡΠ΅Π»Ρ .
Π§ΡΠΎ ΡΠ°ΠΊΠΎΠ΅ ΠΎΡΠΊΠ°Π· ΠΎΡ ΠΏΡΠΎΠ³ΡΠ°ΠΌΠΌΠ½ΠΎΠ³ΠΎ ΠΎΠ±Π΅ΡΠΏΠ΅ΡΠ΅Π½ΠΈΡ?
Π£ΡΡΡΠ°Π½Π΅Π½ΠΈΠ΅ Π½Π΅ΠΏΠΎΠ»Π°Π΄ΠΎΠΊ ΡΠ°ΠΊΠΆΠ΅ ΠΏΡΠΎΠΈΡΡ ΠΎΠ΄ΠΈΡ Π² ΠΏΡΠΎΠ³ΡΠ°ΠΌΠΌΠ½ΠΎΠΌ ΠΎΠ±Π΅ΡΠΏΠ΅ΡΠ΅Π½ΠΈΠΈ, Π² ΡΠΎ Π²ΡΠ΅ΠΌΡ ΠΊΠ°ΠΊ ΠΏΡΠΎΠ³ΡΠ°ΠΌΠΌΠΈΡΡΡ Π΄ΠΎΠ±Π°Π²Π»ΡΡΡ Π·Π°Π΄Π΅ΡΠΆΠΊΠΈ, ΡΡΠΎΠ±Ρ ΠΈΠ·Π±Π°Π²ΠΈΡΡΡΡ ΠΎΡ ΡΠ±ΠΎΠ΅Π² ΠΏΡΠΎΠ³ΡΠ°ΠΌΠΌΠ½ΠΎΠ³ΠΎ ΠΎΠ±Π΅ΡΠΏΠ΅ΡΠ΅Π½ΠΈΡ. ΠΠΎΠ±Π°Π²Π»Π΅Π½ΠΈΠ΅ Π·Π°Π΄Π΅ΡΠΆΠΊΠΈ Π²ΡΠ½ΡΠΆΠ΄Π°Π΅Ρ ΠΊΠΎΠ½ΡΡΠΎΠ»Π»Π΅Ρ ΠΎΡΡΠ°Π½Π°Π²Π»ΠΈΠ²Π°ΡΡΡΡ Π½Π° ΠΎΠΏΡΠ΅Π΄Π΅Π»Π΅Π½Π½ΡΠΉ ΠΏΠ΅ΡΠΈΠΎΠ΄ Π²ΡΠ΅ΠΌΠ΅Π½ΠΈ, Π½ΠΎ Π΄ΠΎΠ±Π°Π²Π»Π΅Π½ΠΈΠ΅ Π·Π°Π΄Π΅ΡΠΆΠ΅ΠΊ Π½Π΅ ΡΠ²Π»ΡΠ΅ΡΡΡ Ρ ΠΎΡΠΎΡΠΈΠΌ Π²Π°ΡΠΈΠ°Π½ΡΠΎΠΌ Π² ΠΏΡΠΎΠ³ΡΠ°ΠΌΠΌΠ΅, ΠΏΠΎΡΠΊΠΎΠ»ΡΠΊΡ ΠΎΠ½ΠΎ ΠΏΡΠΈΠΎΡΡΠ°Π½Π°Π²Π»ΠΈΠ²Π°Π΅Ρ ΠΏΡΠΎΠ³ΡΠ°ΠΌΠΌΡ ΠΈ ΡΠ²Π΅Π»ΠΈΡΠΈΠ²Π°Π΅Ρ Π²ΡΠ΅ΠΌΡ ΠΎΠ±ΡΠ°Π±ΠΎΡΠΊΠΈ. ΠΡΡΡΠ΅ Π²ΡΠ΅Π³ΠΎ ΠΈΡΠΏΠΎΠ»ΡΠ·ΠΎΠ²Π°ΡΡ ΠΏΡΠ΅ΡΡΠ²Π°Π½ΠΈΡ Π² ΠΊΠΎΠ΄Π΅ Π΄Π»Ρ ΠΏΡΠΎΠ³ΡΠ°ΠΌΠΌΠ½ΠΎΠΉ ΠΏΠΎΠ΄ΠΏΡΡΠ³ΠΈΠ²Π°Π½ΠΈΡ. Π£ Arduino Π΅ΡΡΡ ΠΊΠΎΠ΄ Π΄Π»Ρ ΠΏΡΠ΅Π΄ΠΎΡΠ²ΡΠ°ΡΠ΅Π½ΠΈΡ ΠΎΡΠΊΠ°Π·ΠΎΠ² ΠΏΡΠΎΠ³ΡΠ°ΠΌΠΌΠ½ΠΎΠ³ΠΎ ΠΎΠ±Π΅ΡΠΏΠ΅ΡΠ΅Π½ΠΈΡ.
ΠΠ΅ΡΠ΅ΠΊΠ»ΡΡΠ°ΡΠ΅Π»Ρ Debouncing Methods
Π‘Π½Π°ΡΠ°Π»Π° ΠΌΡ ΠΏΡΠΎΠ΄Π΅ΠΌΠΎΠ½ΡΡΡΠΈΡΡΠ΅ΠΌ ΡΡ Π΅ΠΌΡ Π±Π΅Π· Π΄ΡΠ΅Π±Π΅Π·Π³Π° ΠΏΠ΅ΡΠ΅ΠΊΠ»ΡΡΠ°ΡΠ΅Π»Ρ .


ΠΡ ΡΠ°ΠΊΠΆΠ΅ ΠΌΠΎΠΆΠ΅ΡΠ΅ ΡΠ²ΠΈΠ΄Π΅ΡΡ ΡΠΎΡΠΌΡ ΡΠΈΠ³Π½Π°Π»Π° Π½Π° ΠΎΡΡΠΈΠ»Π»ΠΎΠ³ΡΠ°ΡΠ΅, ΠΊΠΎΠ³Π΄Π° ΠΊΠ½ΠΎΠΏΠΊΠ° Π½Π°Ρ ΠΎΠ΄ΠΈΡΡΡ Π² ΡΠ΅ΠΆΠΈΠΌΠ΅ ΠΏΠΎΠ΄ΠΏΡΡΠ³ΠΈΠ²Π°Π½ΠΈΡ. ΠΠ½ ΠΏΠΎΠΊΠ°Π·ΡΠ²Π°Π΅Ρ, ΡΠΊΠΎΠ»ΡΠΊΠΎ Π΄ΡΠ΅Π±Π΅Π·Π³ΠΎΠ² ΠΏΡΠΎΠΈΠ·ΠΎΡΠ»ΠΎ Π²ΠΎ Π²ΡΠ΅ΠΌΡ ΠΏΠ΅ΡΠ΅ΠΊΠ»ΡΡΠ΅Π½ΠΈΡ ΠΊΠ½ΠΎΠΏΠΊΠΈ.

Π‘ΡΡΠ΅ΡΡΠ²ΡΠ΅Ρ ΡΡΠΈ ΡΠΈΡΠΎΠΊΠΎ ΠΈΡΠΏΠΎΠ»ΡΠ·ΡΠ΅ΠΌΡΡ ΠΌΠ΅ΡΠΎΠ΄Π° Π΄Π»Ρ ΠΏΡΠ΅Π΄ΠΎΡΠ²ΡΠ°ΡΠ΅Π½ΠΈΡ Π΄ΡΠ΅Π±Π΅Π·Π³Π° ΠΏΠ΅ΡΠ΅ΠΊΠ»ΡΡΠ°ΡΠ΅Π»Ρ .
- ΠΡΠΊΠ»ΡΡΠ΅Π½ΠΈΠ΅ ΠΎΠ±ΠΎΡΡΠ΄ΠΎΠ²Π°Π½ΠΈΡ
- RC Debouncing
- ΠΠΎΠΌΠΌΡΡΠ°ΡΠΎΡ Debouncing IC
1. ΠΡΠΊΠ»ΡΡΠ΅Π½ΠΈΠ΅ ΠΎΠ±ΠΎΡΡΠ΄ΠΎΠ²Π°Π½ΠΈΡ
Π ΡΠ΅Ρ Π½ΠΈΠΊΠ΅ ΡΡΡΡΠ°Π½Π΅Π½ΠΈΡ Π΄ΡΠ΅Π±Π΅Π·Π³Π° ΠΎΠ±ΠΎΡΡΠ΄ΠΎΠ²Π°Π½ΠΈΡ ΠΌΡ ΠΈΡΠΏΠΎΠ»ΡΠ·ΡΠ΅ΠΌ ΡΡΠΈΠ³Π³Π΅Ρ S-R, ΡΡΠΎΠ±Ρ ΠΏΡΠ΅Π΄ΠΎΡΠ²ΡΠ°ΡΠΈΡΡ Π΄ΡΠ΅Π±Π΅Π·Π³ ΠΏΠ΅ΡΠ΅ΠΊΠ»ΡΡΠ°ΡΠ΅Π»Ρ Π² ΡΡ Π΅ΠΌΠ΅. ΠΡΠΎ Π»ΡΡΡΠΈΠΉ ΠΌΠ΅ΡΠΎΠ΄ ΡΡΡΡΠ°Π½Π΅Π½ΠΈΡ Π΄ΡΠ΅Π±Π΅Π·Π³Π° ΡΡΠ΅Π΄ΠΈ Π²ΡΠ΅Ρ .
ΠΠ΅ΠΎΠ±Ρ ΠΎΠ΄ΠΈΠΌΡΠ΅ ΠΊΠΎΠΌΠΏΠΎΠ½Π΅Π½ΡΡ
- ΠΠ‘ Nand Gate 74HC00
- Π’ΡΠΌΠ±Π»Π΅Ρ
- Π Π΅Π·ΠΈΡΡΠΎΡ (10ΠΊ -2Π½.)
- ΠΠΎΠ½Π΄Π΅Π½ΡΠ°ΡΠΎΡ (0,1 ΠΌΠΊΠ€)
- ΡΠ²Π΅ΡΠΎΠ΄ΠΈΠΎΠ΄
- ΠΠ°ΠΊΠ΅Ρ
Π‘Ρ Π΅ΠΌΠ°


Π Π°Π±ΠΎΡΠ° ΡΡ Π΅ΠΌΡ Π°ΠΏΠΏΠ°ΡΠ°ΡΠ½ΠΎΠ³ΠΎ ΡΡΡΡΠ°Π½Π΅Π½ΠΈΡ Π΄ΡΠ΅Π±Π΅Π·Π³Π°
Π‘Ρ Π΅ΠΌΠ° ΡΠΎΡΡΠΎΠΈΡ ΠΈΠ· Π΄Π²ΡΡ Π²Π΅Π½ΡΠΈΠ»Π΅ΠΉ Nand (74HC00 IC), ΠΎΠ±ΡΠ°Π·ΡΡΡΠΈΡ ΡΡΠΈΠ³Π³Π΅Ρ SR. ΠΠ°ΠΊ Π²Ρ ΠΌΠΎΠΆΠ΅ΡΠ΅ Π²ΠΈΠ΄Π΅ΡΡ Π½Π° ΠΏΡΠΈΠ½ΡΠΈΠΏΠΈΠ°Π»ΡΠ½ΠΎΠΉ ΡΡ Π΅ΠΌΠ΅, Π²ΡΡΠΊΠΈΠΉ ΡΠ°Π·, ΠΊΠΎΠ³Π΄Π° ΡΡΠΌΠ±Π»Π΅Ρ ΠΏΠ΅ΡΠ΅ΠΊΠ»ΡΡΠ°Π΅ΡΡΡ Π½Π° ΡΡΠΎΡΠΎΠ½Ρ A, Π²ΡΡ ΠΎΠ΄Π½Π°Ρ Π»ΠΎΠ³ΠΈΠΊΠ° ΡΡΠ°Π½ΠΎΠ²ΠΈΡΡΡ Β«ΠΠ«Π‘ΠΠΠΠΒ». ΠΠ΄Π΅ΡΡ ΠΌΡ ΠΈΡΠΏΠΎΠ»ΡΠ·ΠΎΠ²Π°Π»ΠΈ ΠΎΡΡΠΈΠ»Π»ΠΎΠ³ΡΠ°Ρ Π΄Π»Ρ ΠΎΠ±Π½Π°ΡΡΠΆΠ΅Π½ΠΈΡ ΡΠΊΠ°ΡΠΊΠΎΠ².Π, ΠΊΠ°ΠΊ Π²Ρ ΠΌΠΎΠΆΠ΅ΡΠ΅ Π²ΠΈΠ΄Π΅ΡΡ Π½Π° ΠΏΡΠΈΠ²Π΅Π΄Π΅Π½Π½ΠΎΠΉ Π½ΠΈΠΆΠ΅ ΡΠΎΡΠΌΠ΅ Π²ΠΎΠ»Π½Ρ, Π»ΠΎΠ³ΠΈΠΊΠ° ΡΠΌΠ΅ΡΠ°Π΅ΡΡΡ Ρ Π½Π΅Π±ΠΎΠ»ΡΡΠΎΠΉ ΠΊΡΠΈΠ²ΠΎΠΉ, Π° Π½Π΅ ΡΠΌΠ΅ΡΠ°Π΅ΡΡΡ. Π Π΅Π·ΠΈΡΡΠΎΡΡ, ΠΈΡΠΏΠΎΠ»ΡΠ·ΡΠ΅ΠΌΡΠ΅ Π² ΡΡ Π΅ΠΌΠ΅, ΡΠ²Π»ΡΡΡΡΡ ΠΏΠΎΠ΄ΡΡΠ³ΠΈΠ²Π°ΡΡΠΈΠΌΠΈ ΡΠ΅Π·ΠΈΡΡΠΎΡΠ°ΠΌΠΈ.
ΠΠ°ΠΆΠ΄ΡΠΉ ΡΠ°Π·, ΠΊΠΎΠ³Π΄Π° ΠΏΠ΅ΡΠ΅ΠΊΠ»ΡΡΠ°ΡΠ΅Π»Ρ ΠΏΠ΅ΡΠ΅ΠΌΠ΅ΡΠ°Π΅ΡΡΡ ΠΌΠ΅ΠΆΠ΄Ρ ΠΊΠΎΠ½ΡΠ°ΠΊΡΠ°ΠΌΠΈ, ΡΡΠΎΠ±Ρ ΡΠΎΠ·Π΄Π°ΡΡ Π΄ΡΠ΅Π±Π΅Π·Π³, ΡΡΠΈΠ³Π³Π΅Ρ ΠΏΠΎΠ΄Π΄Π΅ΡΠΆΠΈΠ²Π°Π΅Ρ Π²ΡΡ ΠΎΠ΄, ΠΏΠΎΡΠΎΠΌΡ ΡΡΠΎ Β«0Β» Π²ΠΎΠ·Π²ΡΠ°ΡΠ°Π΅ΡΡΡ Ρ Π²ΡΡ ΠΎΠ΄Π° Π²Π΅Π½ΡΠΈΠ»Π΅ΠΉ Nand.

2. R-C Debouncing
R-C ΠΎΠΏΡΠ΅Π΄Π΅Π»ΡΠ΅ΡΡΡ ΡΠΎΠ»ΡΠΊΠΎ ΡΠ²ΠΎΠΈΠΌ ΠΈΠΌΠ΅Π½Π΅ΠΌ, Π² ΡΡ Π΅ΠΌΠ΅ ΠΈΡΠΏΠΎΠ»ΡΠ·ΡΠ΅ΡΡΡ RC-ΡΠ΅ΡΡ Π΄Π»Ρ Π·Π°ΡΠΈΡΡ ΠΎΡ Π΄ΡΠ΅Π±Π΅Π·Π³Π° ΠΏΠ΅ΡΠ΅ΠΊΠ»ΡΡΠ°ΡΠ΅Π»Ρ.ΠΠΎΠ½Π΄Π΅Π½ΡΠ°ΡΠΎΡ Π² ΡΡ Π΅ΠΌΠ΅ ΡΠΈΠ»ΡΡΡΡΠ΅Ρ ΠΌΠ³Π½ΠΎΠ²Π΅Π½Π½ΡΠ΅ ΠΈΠ·ΠΌΠ΅Π½Π΅Π½ΠΈΡ ΡΠΈΠ³Π½Π°Π»Π° ΠΏΠ΅ΡΠ΅ΠΊΠ»ΡΡΠ΅Π½ΠΈΡ. ΠΠΎΠ³Π΄Π° ΠΏΠ΅ΡΠ΅ΠΊΠ»ΡΡΠ°ΡΠ΅Π»Ρ Π½Π°Ρ ΠΎΠ΄ΠΈΡΡΡ Π² ΡΠ°Π·ΠΎΠΌΠΊΠ½ΡΡΠΎΠΌ ΡΠΎΡΡΠΎΡΠ½ΠΈΠΈ, Π½Π°ΠΏΡΡΠΆΠ΅Π½ΠΈΠ΅ Π½Π° ΠΊΠΎΠ½Π΄Π΅Π½ΡΠ°ΡΠΎΡΠ΅ ΠΎΡΡΠ°Π΅ΡΡΡ Π½ΡΠ»Π΅Π²ΡΠΌ. ΠΠ΅ΡΠ²ΠΎΠ½Π°ΡΠ°Π»ΡΠ½ΠΎ, ΠΊΠΎΠ³Π΄Π° ΠΏΠ΅ΡΠ΅ΠΊΠ»ΡΡΠ°ΡΠ΅Π»Ρ ΡΠ°Π·ΠΎΠΌΠΊΠ½ΡΡ, ΠΊΠΎΠ½Π΄Π΅Π½ΡΠ°ΡΠΎΡ Π·Π°ΡΡΠΆΠ°Π΅ΡΡΡ ΡΠ΅ΡΠ΅Π· ΡΠ΅Π·ΠΈΡΡΠΎΡΡ R1 ΠΈ R2.

ΠΠΎΠ³Π΄Π° ΠΏΠ΅ΡΠ΅ΠΊΠ»ΡΡΠ°ΡΠ΅Π»Ρ Π·Π°ΠΌΠΊΠ½ΡΡ, ΠΊΠΎΠ½Π΄Π΅Π½ΡΠ°ΡΠΎΡ Π½Π°ΡΠΈΠ½Π°Π΅Ρ ΡΠ°Π·ΡΡΠΆΠ°ΡΡΡΡ Π΄ΠΎ Π½ΡΠ»Ρ, ΡΠ»Π΅Π΄ΠΎΠ²Π°ΡΠ΅Π»ΡΠ½ΠΎ, Π½Π°ΠΏΡΡΠΆΠ΅Π½ΠΈΠ΅ Π½Π° Π²Ρ ΠΎΠ΄Π΅ ΠΈΠ½Π²Π΅ΡΡΠΈΡΡΡΡΠ΅Π³ΠΎ ΡΡΠΈΠ³Π³Π΅ΡΠ° Π¨ΠΌΠΈΡΡΠ° ΡΠ°Π²Π½ΠΎ Π½ΡΠ»Ρ, ΠΏΠΎΡΡΠΎΠΌΡ Π½Π° Π²ΡΡ ΠΎΠ΄Π΅ ΡΡΠ°Π½ΠΎΠ²ΠΈΡΡΡ ΠΠ«Π‘ΠΠΠΠ.
Π ΡΠΎΡΡΠΎΡΠ½ΠΈΠΈ ΠΏΠΎΠ΄ΠΏΡΡΠ³ΠΈΠ²Π°Π½ΠΈΡ ΠΊΠΎΠ½Π΄Π΅Π½ΡΠ°ΡΠΎΡ ΠΎΡΡΠ°Π½Π°Π²Π»ΠΈΠ²Π°Π΅Ρ Π½Π°ΠΏΡΡΠΆΠ΅Π½ΠΈΠ΅ Π½Π° Vin, ΠΏΠΎΠΊΠ° ΠΎΠ½ΠΎ Π½Π΅ Π΄ΠΎΡΡΠΈΠ³Π½Π΅Ρ Vcc ΠΈΠ»ΠΈ Π·Π°Π·Π΅ΠΌΠ»Π΅Π½ΠΈΡ.
Π§ΡΠΎΠ±Ρ ΡΠ²Π΅Π»ΠΈΡΠΈΡΡ ΡΠΊΠΎΡΠΎΡΡΡ ΡΡΡΡΠ°Π½Π΅Π½ΠΈΡ Π΄ΡΠ΅Π±Π΅Π·Π³Π° RC, ΠΌΡ ΠΌΠΎΠΆΠ΅ΠΌ ΠΏΠΎΠ΄ΠΊΠ»ΡΡΠΈΡΡ Π΄ΠΈΠΎΠ΄, ΠΊΠ°ΠΊ ΠΏΠΎΠΊΠ°Π·Π°Π½ΠΎ Π½Π° ΡΠΈΡΡΠ½ΠΊΠ΅ Π½ΠΈΠΆΠ΅. Π’Π°ΠΊΠΈΠΌ ΠΎΠ±ΡΠ°Π·ΠΎΠΌ ΡΠΎΠΊΡΠ°ΡΠ°Π΅ΡΡΡ Π²ΡΠ΅ΠΌΡ Π·Π°ΡΡΠ΄ΠΊΠΈ ΠΊΠΎΠ½Π΄Π΅Π½ΡΠ°ΡΠΎΡΠ°.

3. ΠΠΈΠΊΡΠΎΡΡ Π΅ΠΌΠ° ΠΏΠΎΠ΄Π°Π²Π»Π΅Π½ΠΈΡ ΠΊΠΎΠ»Π΅Π±Π°Π½ΠΈΠΉ ΠΏΠ΅ΡΠ΅ΠΊΠ»ΡΡΠ°ΡΠ΅Π»Ρ
ΠΠ° ΡΡΠ½ΠΊΠ΅ Π΄ΠΎΡΡΡΠΏΠ½Ρ ΠΠ‘ Π΄Π»Ρ ΡΡΡΡΠ°Π½Π΅Π½ΠΈΡ Π½Π΅ΠΈΡΠΏΡΠ°Π²Π½ΠΎΡΡΠΈ ΠΊΠΎΠΌΠΌΡΡΠ°ΡΠΎΡΠ°. ΠΠ΅ΠΊΠΎΡΠΎΡΡΠ΅ ΠΈΠ· ΠΌΠΈΠΊΡΠΎΡΡ Π΅ΠΌ Π΄Π»Ρ ΡΡΡΡΠ°Π½Π΅Π½ΠΈΡ Π΄ΡΠ΅Π±Π΅Π·Π³Π° : MAX6816, MC14490 ΠΈ LS118 .
ΠΠΈΠΆΠ΅ ΠΏΡΠΈΠ²Π΅Π΄Π΅Π½Π° ΠΏΡΠΈΠ½ΡΠΈΠΏΠΈΠ°Π»ΡΠ½Π°Ρ ΡΡ Π΅ΠΌΠ° ΡΡΡΡΠ°Π½Π΅Π½ΠΈΡ Π΄ΡΠ΅Π±Π΅Π·Π³Π° ΠΏΠ΅ΡΠ΅ΠΊΠ»ΡΡΠ°ΡΠ΅Π»Ρ Ρ ΠΏΠΎΠΌΠΎΡΡΡ MAX6818.

ΠΡΠ°ΠΊ, Π·Π΄Π΅ΡΡ ΠΌΡ ΡΠ·Π½Π°Π»ΠΈ, ΠΊΠ°ΠΊ ΠΊΠ½ΠΎΠΏΠΊΠΈ ΡΠΎΠ·Π΄Π°ΡΡ ΡΡΡΠ΅ΠΊΡ ΠΏΠΎΠ΄ΠΏΡΡΠ³ΠΈΠ²Π°Π½ΠΈΡ ΠΏΠ΅ΡΠ΅ΠΊΠ»ΡΡΠ°ΡΠ΅Π»Ρ ΠΈ ΠΊΠ°ΠΊ Π΅Π³ΠΎ ΠΌΠΎΠΆΠ½ΠΎ ΠΏΡΠ΅Π΄ΠΎΡΠ²ΡΠ°ΡΠΈΡΡ, ΠΈΡΠΏΠΎΠ»ΡΠ·ΡΡ ΡΡ Π΅ΠΌΡ Switch Debouncing .
,Π‘Ρ Π΅ΠΌΠ° ΡΡΠΌΠ±Π»Π΅ΡΠ°Ρ ΠΈΡΠΏΠΎΠ»ΡΠ·ΠΎΠ²Π°Π½ΠΈΠ΅ΠΌ ΡΠ°ΠΉΠΌΠ΅ΡΠ° 555 IC
Π’ΡΠΌΠ±Π»Π΅Ρ ΠΈΡΠΏΠΎΠ»ΡΠ·ΡΠ΅ΡΡΡ Π΄Π»Ρ ΠΏΠ΅ΡΠ΅ΠΊΠ»ΡΡΠ΅Π½ΠΈΡ Π²ΡΡ ΠΎΠ΄Π° ΠΌΠ΅ΠΆΠ΄Ρ Π΄Π²ΡΠΌΡ ΡΡΡΡΠΎΠΉΡΡΠ²Π°ΠΌΠΈ. ΠΠ·Π½Π°ΡΠ°Π΅Ρ, ΡΡΠΎ ΠΊΠΎΠ³Π΄Π° ΠΎΠ΄Π½ΠΎ ΡΡΡΡΠΎΠΉΡΡΠ²ΠΎ Π²ΠΊΠ»ΡΡΠ΅Π½ΠΎ, Π²ΡΠΎΡΠΎΠ΅ ΡΡΡΡΠΎΠΉΡΡΠ²ΠΎ ΠΎΡΡΠ°Π΅ΡΡΡ Π²ΡΠΊΠ»ΡΡΠ΅Π½Π½ΡΠΌ, Π° ΠΊΠΎΠ³Π΄Π° Π²ΡΠΎΡΠΎΠ΅ ΡΡΡΡΠΎΠΉΡΡΠ²ΠΎ Π²ΡΠΊΠ»ΡΡΠ΅Π½ΠΎ, ΠΏΠ΅ΡΠ²ΠΎΠ΅ ΡΡΡΡΠΎΠΉΡΡΠ²ΠΎ ΡΡΠ°Π½ΠΎΠ²ΠΈΡΡΡ Π²ΠΊΠ»ΡΡΠ΅Π½Π½ΡΠΌ. ΠΡΠΈΠΌ ΠΏΠ΅ΡΠ΅ΠΊΠ»ΡΡΠ°ΡΠ΅Π»Π΅ΠΌ Π²ΡΠ²ΠΎΠ΄Π° ΠΌΠΎΠΆΠ½ΠΎ ΡΠΏΡΠ°Π²Π»ΡΡΡ Ρ ΠΏΠΎΠΌΠΎΡΡΡ ΠΊΠ½ΠΎΠΏΠΎΡΠ½ΠΎΠ³ΠΎ ΠΏΠ΅ΡΠ΅ΠΊΠ»ΡΡΠ°ΡΠ΅Π»Ρ PUSH, ΠΏΠΎΡΡΠΎΠΌΡ Π²Ρ ΠΌΠΎΠΆΠ΅ΡΠ΅ ΡΠΏΡΠ°Π²Π»ΡΡΡ Π΄Π²ΡΠΌΡ ΡΡΡΡΠΎΠΉΡΡΠ²Π°ΠΌΠΈ Ρ ΠΏΠΎΠΌΠΎΡΡΡ ΠΎΠ΄Π½ΠΎΠΉ ΠΊΠ½ΠΎΠΏΠΊΠΈ. ΠΡΠΎΠΌΠ΅ ΡΠΎΠ³ΠΎ, Π²Ρ ΠΌΠΎΠΆΠ΅ΡΠ΅ ΠΏΠΎΠ΄ΠΊΠ»ΡΡΠΈΡΡ Π΄Π²Π° ΡΠ΅Π»Π΅ Π²ΠΌΠ΅ΡΡΠΎ ΡΠ²Π΅ΡΠΎΠ΄ΠΈΠΎΠ΄ΠΎΠ² Π΄Π»Ρ ΡΠΏΡΠ°Π²Π»Π΅Π½ΠΈΡ Π΄Π²ΡΠΌΡ ΡΡΡΡΠΎΠΉΡΡΠ²Π°ΠΌΠΈ ΠΏΠ΅ΡΠ΅ΠΌΠ΅Π½Π½ΠΎΠ³ΠΎ ΡΠΎΠΊΠ°. Π ΡΡΠΎΠΉ ΡΡ Π΅ΠΌΠ΅ ΠΌΡ Π² ΠΎΡΠ½ΠΎΠ²Π½ΠΎΠΌ ΠΈΡΠΏΠΎΠ»ΡΠ·ΠΎΠ²Π°Π»ΠΈ ΠΌΠΈΠΊΡΠΎΡΡ Π΅ΠΌΡ 555 ΠΈ 4017.
ΠΡΡ ΠΆΠ΅ ΡΡ Π΅ΠΌΡ ΠΌΠΎΠΆΠ½ΠΎ ΠΈΡΠΏΠΎΠ»ΡΠ·ΠΎΠ²Π°ΡΡ Π² ΠΊΠ°ΡΠ΅ΡΡΠ²Π΅ ΡΡ Π΅ΠΌΡ ΠΊΠ½ΠΎΠΏΠΊΠΈ PUSH ON / PUSH OFF , Π΅ΡΠ»ΠΈ ΠΌΡ ΡΠ΄Π°Π»ΠΈΠΌ ΠΊΠ°ΠΊΠΎΠΉ-Π»ΠΈΠ±ΠΎ ΡΠ²Π΅ΡΠΎΠ΄ΠΈΠΎΠ΄. ΠΠ΄Π½ΠΎ Π½Π°ΠΆΠ°ΡΠΈΠ΅ ΠΊΠ½ΠΎΠΏΠΊΠΈ Π²ΠΊΠ»ΡΡΠΈΡ ΡΠ²Π΅ΡΠΎΠ΄ΠΈΠΎΠ΄, Π° Π΄ΡΡΠ³ΠΎΠ΅ Π½Π°ΠΆΠ°ΡΠΈΠ΅ Π²ΡΠΊΠ»ΡΡΠΈΡ ΡΠ²Π΅ΡΠΎΠ΄ΠΈΠΎΠ΄.
4017 IC
4017 IC — ΡΡΠΎ ΠΌΠΈΠΊΡΠΎΡΡ Π΅ΠΌΠ° Π΄Π΅ΠΊΠ°Π΄Π½ΠΎΠ³ΠΎ ΡΡΠ΅ΡΡΠΈΠΊΠ° CMOS. ΠΠ½ ΠΌΠΎΠΆΠ΅Ρ ΠΏΡΠΎΠΈΠ·Π²ΠΎΠ΄ΠΈΡΡ Π²ΡΠ²ΠΎΠ΄ Π½Π° 10 Π²ΡΠ²ΠΎΠ΄Π°Ρ (Q0 — Q9) ΠΏΠΎΡΠ»Π΅Π΄ΠΎΠ²Π°ΡΠ΅Π»ΡΠ½ΠΎ, ΡΡΠΎ ΠΎΠ·Π½Π°ΡΠ°Π΅Ρ, ΡΡΠΎ ΠΎΠ½ ΠΏΡΠΎΠΈΠ·Π²ΠΎΠ΄ΠΈΡ Π²ΡΠ²ΠΎΠ΄ ΠΎΠ΄ΠΈΠ½ Π·Π° Π΄ΡΡΠ³ΠΈΠΌ Π½Π° 10 Π²ΡΠ²ΠΎΠ΄Π°Ρ . ΠΡΠΎΡ Π²ΡΡ ΠΎΠ΄ ΡΠΏΡΠ°Π²Π»ΡΠ΅ΡΡΡ ΡΠ°ΠΊΡΠΎΠ²ΡΠΌ ΠΈΠΌΠΏΡΠ»ΡΡΠΎΠΌ ΠΎΡ Π½ΠΈΠ·ΠΊΠΎΠ³ΠΎ Π΄ΠΎ Π²ΡΡΠΎΠΊΠΎΠ³ΠΎ Π½Π° ΠΊΠΎΠ½ΡΠ°ΠΊΡΠ΅ 14 ( Π·Π°ΠΏΡΡΠΊΠ°Π΅Ρ ΠΏΠΎΠ»ΠΎΠΆΠΈΡΠ΅Π»ΡΠ½ΡΠΉ ΡΡΠΎΠ½Ρ ).Π‘Π½Π°ΡΠ°Π»Π° Π²ΡΡ ΠΎΠ΄ Π½Π° Q0 (PIN 3) ΠΈΠΌΠ΅Π΅Ρ Π²ΡΡΠΎΠΊΠΈΠΉ ΡΡΠΎΠ²Π΅Π½Ρ, Π·Π°ΡΠ΅ΠΌ Ρ ΠΊΠ°ΠΆΠ΄ΡΠΌ ΡΠ°ΠΊΡΠΎΠ²ΡΠΌ ΠΈΠΌΠΏΡΠ»ΡΡΠΎΠΌ Π²ΡΡ ΠΎΠ΄ ΠΏΠ΅ΡΠ΅Ρ ΠΎΠ΄ΠΈΡ ΠΊ ΡΠ»Π΅Π΄ΡΡΡΠ΅ΠΌΡ PIN. ΠΠ°ΠΊ ΠΎΠ΄ΠΈΠ½ ΡΠ°ΠΊΡΠΎΠ²ΡΠΉ ΠΈΠΌΠΏΡΠ»ΡΡ Π΄Π΅Π»Π°Π΅Ρ Q0 LOW ΠΈ Q1 HIGH, Π° Π·Π°ΡΠ΅ΠΌ ΡΠ»Π΅Π΄ΡΡΡΠΈΠΉ ΡΠ°ΠΊΡΠΎΠ²ΡΠΉ ΠΈΠΌΠΏΡΠ»ΡΡ Π΄Π΅Π»Π°Π΅Ρ Q1 LOW ΠΈ Q2 HIGH, ΠΈ ΡΠ°ΠΊ Π΄Π°Π»Π΅Π΅. ΠΠΎΡΠ»Π΅ Q9 ΠΎΠ½ ΡΠ½ΠΎΠ²Π° Π½Π°ΡΠ½Π΅ΡΡΡ Ρ Q0. Π’Π°ΠΊΠΈΠΌ ΠΎΠ±ΡΠ°Π·ΠΎΠΌ, ΠΎΠ½ ΠΏΠΎΡΠ»Π΅Π΄ΠΎΠ²Π°ΡΠ΅Π»ΡΠ½ΠΎ Π²ΠΊΠ»ΡΡΠ°Π΅Ρ ΠΈ Π²ΡΠΊΠ»ΡΡΠ°Π΅Ρ Π²ΡΠ΅ 10 ΠΠ«Π₯ΠΠΠΠ«Π₯ ΠΠΠ. ΠΠΈΠΆΠ΅ ΠΏΡΠ΅Π΄ΡΡΠ°Π²Π»Π΅Π½Π° ββΡΡ Π΅ΠΌΠ° PIN-ΠΊΠΎΠ΄Π° ΠΈ ΠΎΠΏΠΈΡΠ°Π½ΠΈΠ΅ PIN-ΠΊΠΎΠ΄Π° 4017 :
. 
ΠΠΠ. | PIN ΠΠΌΡ | PIN ΠΠΏΠΈΡΠ°Π½ΠΈΠ΅ |
1 | 5 ΠΊΠ²Π°ΡΡΠ°Π» | ΠΡΡ ΠΎΠ΄ 5: Π²ΡΡΠΎΠΊΠΈΠΉ ΡΡΠΎΠ²Π΅Π½Ρ Π·Π° 5 ΡΠ°ΠΊΡΠΎΠ²ΡΡ ΠΈΠΌΠΏΡΠ»ΡΡΠΎΠ² |
2 | 1 ΠΊΠ²Π°ΡΡΠ°Π» | ΠΡΡ ΠΎΠ΄ 1: Π²ΡΡΠΎΠΊΠΈΠΉ ΡΡΠΎΠ²Π΅Π½Ρ Π·Π° 1 ΡΠ°ΠΊΡΠΎΠ²ΡΠΉ ΠΈΠΌΠΏΡΠ»ΡΡ |
3 | Q0 | ΠΡΡ ΠΎΠ΄ 0: Π² Π½Π°ΡΠ°Π»Π΅ ΠΏΠ΅ΡΠ΅Ρ ΠΎΠ΄ΠΈΡ Π² Π²ΡΡΠΎΠΊΠΈΠΉ ΡΡΠΎΠ²Π΅Π½Ρ — ΡΠ°ΠΊΡΠΎΠ²ΡΠΉ ΠΈΠΌΠΏΡΠ»ΡΡ 0 |
4 | 2 ΠΊΠ²Π°ΡΡΠ°Π» | ΠΡΡ ΠΎΠ΄ 2: Π²ΡΡΠΎΠΊΠΈΠΉ ΡΡΠΎΠ²Π΅Π½Ρ Π·Π° 2 ΡΠ°ΠΊΡΠΎΠ²ΡΡ ΠΈΠΌΠΏΡΠ»ΡΡΠ° |
5 | 6 ΠΊΠ²Π°ΡΡΠ°Π» | ΠΡΡ ΠΎΠ΄ 6: Π²ΡΡΠΎΠΊΠΈΠΉ ΡΡΠΎΠ²Π΅Π½Ρ Π·Π° 6 ΡΠ°ΠΊΡΠΎΠ²ΡΡ ΠΈΠΌΠΏΡΠ»ΡΡΠΎΠ² |
6 | Q7 | ΠΡΡ ΠΎΠ΄ 7: Π²ΡΡΠΎΠΊΠΈΠΉ ΡΡΠΎΠ²Π΅Π½Ρ Π·Π° 7 ΡΠ°ΠΊΡΠΎΠ²ΡΡ ΠΈΠΌΠΏΡΠ»ΡΡΠΎΠ² |
7 | 3 ΠΊΠ²Π°ΡΡΠ°Π» | ΠΡΡ ΠΎΠ΄ 3: Π²ΡΡΠΎΠΊΠΈΠΉ ΡΡΠΎΠ²Π΅Π½Ρ Π·Π° 3 ΡΠ°ΠΊΡΠΎΠ²ΡΡ ΠΈΠΌΠΏΡΠ»ΡΡΠ° |
8 | GND | Π¨ΡΡΡΡ Π·Π°Π·Π΅ΠΌΠ»Π΅Π½ΠΈΡ |
9 | 8 ΠΊΠ²Π°ΡΡΠ°Π» | ΠΡΡ ΠΎΠ΄ 8: Π²ΡΡΠΎΠΊΠΈΠΉ ΡΡΠΎΠ²Π΅Π½Ρ Π·Π° 8 ΡΠ°ΠΊΡΠΎΠ²ΡΡ ΠΈΠΌΠΏΡΠ»ΡΡΠΎΠ² |
10 | 4 ΠΊΠ²Π°ΡΡΠ°Π» | ΠΡΡ ΠΎΠ΄ 4: Π²ΡΡΠΎΠΊΠΈΠΉ ΡΡΠΎΠ²Π΅Π½Ρ Π·Π° 4 ΡΠ°ΠΊΡΠΎΠ²ΡΡ ΠΈΠΌΠΏΡΠ»ΡΡΠ° |
11 | Q9 | ΠΡΡ ΠΎΠ΄ 9: Π²ΡΡΠΎΠΊΠΈΠΉ ΡΡΠΎΠ²Π΅Π½Ρ Π·Π° 9 ΡΠ°ΠΊΡΠΎΠ²ΡΡ ΠΈΠΌΠΏΡΠ»ΡΡΠΎΠ² |
12 | CO βΠΠ΅ΡΠ΅Π½Π΅ΡΡΠΈ | ΠΡΠΏΠΎΠ»ΡΠ·ΡΠ΅ΡΡΡ Π΄Π»Ρ ΠΊΠ°ΡΠΊΠ°Π΄ΠΈΡΠΎΠ²Π°Π½ΠΈΡ Π΅ΡΠ΅ ΠΎΠ΄Π½ΠΎΠΉ ΠΌΠΈΠΊΡΠΎΡΡ Π΅ΠΌΡ 4017, ΡΡΠΎΠ±Ρ ΠΏΠΎΠ΄ΡΡΠΈΡΠ°ΡΡ Π΄ΠΎ 20, Π΄Π΅Π»ΠΈΡΡΡ Π½Π° 10, Π²ΡΠ²ΠΎΠ΄ PIN |
13 | ΠΠ»ΠΎΠΊΠΈΡΠΎΠ²ΠΊΠ° Π§ΠΠ‘ΠΠ | Π¨ΡΡΡΡ Π²ΠΊΠ»ΡΡΠ΅Π½ΠΈΡ ΡΠ°ΠΊΡΠΎΠ²ΠΎΠ³ΠΎ ΡΠΈΠ³Π½Π°Π»Π° Π΄ΠΎΠ»ΠΆΠ΅Π½ ΠΎΡΡΠ°Π²Π°ΡΡΡΡ Π² ΠΠΠΠΠΠ ΡΠΎΡΡΠΎΡΠ½ΠΈΠΈ, ΠΏΡΠΈ ΡΠΎΡ ΡΠ°Π½Π΅Π½ΠΈΠΈ ΠΠ«Π‘ΠΠΠΠΠ ΡΡΠΎΠ²Π½Ρ Π²ΡΡ ΠΎΠ΄ Π·Π°ΠΌΠΎΡΠΎΠ·ΠΈΡ. |
14 | Π§ΠΠ‘Π« | ΠΡ ΠΎΠ΄ ΡΠ°ΡΠΎΠ², Π΄Π»Ρ ΠΏΠΎΡΠ»Π΅Π΄ΠΎΠ²Π°ΡΠ΅Π»ΡΠ½ΠΎΠ³ΠΎ ΠΠ«Π‘ΠΠΠΠΠ Π²ΡΡ ΠΎΠ΄Π° Π²ΡΡ ΠΎΠ΄Π½ΡΡ ΠΊΠΎΠ½ΡΠ°ΠΊΡΠΎΠ² ΠΎΡ PIN 3 Π΄ΠΎ PIN 11 |
15 | Π‘ΠΠ ΠΠ‘ | ΠΠΊΡΠΈΠ²Π½ΡΠΉ Π²ΡΡΠΎΠΊΠΈΠΉ Π²ΡΠ²ΠΎΠ΄, Π΄ΠΎΠ»ΠΆΠ΅Π½ Π±ΡΡΡ LOW Π΄Π»Ρ Π½ΠΎΡΠΌΠ°Π»ΡΠ½ΠΎΠΉ ΡΠ°Π±ΠΎΡΡ, ΡΡΡΠ°Π½ΠΎΠ²ΠΊΠ° HIGH ΡΠ±ΡΠΎΡΠΈΡ IC (ΡΠΎΠ»ΡΠΊΠΎ ΠΊΠΎΠ½ΡΠ°ΠΊΡ 3 ΠΎΡΡΠ°Π½Π΅ΡΡΡ HIGH) |
16 | VDD | PIN Π±Π»ΠΎΠΊΠ° ΠΏΠΈΡΠ°Π½ΠΈΡ (5-12 Π) |
ΠΠΎΠΌΠΏΠΎΠ½Π΅Π½ΡΡ
- CD4017 IC
- 555 Π’Π°ΠΉΠΌΠ΅Ρ IC
- Π Π΅Π·ΠΈΡΡΠΎΡ — 1ΠΊ, 100ΠΊ, 470 ΠΠΌ
- ΠΠΎΠ½Π΄Π΅Π½ΡΠ°ΡΠΎΡΡ — 1 ΠΌΠΊΠ€, 22 ΠΌΠΊΠ€
- 2 ΡΠ²Π΅ΡΠΎΠ΄ΠΈΠΎΠ΄Π°
- ΠΠ½ΠΎΠΏΠΎΡΠ½ΡΠΉ ΠΏΠ΅ΡΠ΅ΠΊΠ»ΡΡΠ°ΡΠ΅Π»Ρ
- ΠΠ»ΠΎΠΊ ΠΏΠΈΡΠ°Π½ΠΈΡ 5-9Π²
ΠΡΠΈΠ½ΡΠΈΠΏΠΈΠ°Π»ΡΠ½Π°Ρ ΡΡ Π΅ΠΌΠ° ΠΈ ΠΏΠΎΡΡΠ½Π΅Π½ΠΈΡ
Π’Π΅ΠΏΠ΅ΡΡ ΠΌΡ Π·Π½Π°Π΅ΠΌ, ΡΡΠΎ Π²ΡΡ ΠΎΠ΄ ΠΌΠΈΠΊΡΠΎΡΡ Π΅ΠΌΡ 4017 ΠΏΡΠΎΠ΄Π²ΠΈΠ³Π°Π΅ΡΡΡ Π²ΠΏΠ΅ΡΠ΅Π΄ Ρ ΠΏΠΎΠ»ΠΎΠΆΠΈΡΠ΅Π»ΡΠ½ΡΠΌ ΡΡΠΎΠ½ΡΠΎΠΌ ΡΠ°ΠΊΡΠΎΠ²ΠΎΠ³ΠΎ ΠΈΠΌΠΏΡΠ»ΡΡΠ°, ΠΏΠΎΡΡΠΎΠΌΡ ΠΌΡ ΠΈΡΠΏΠΎΠ»ΡΠ·ΠΎΠ²Π°Π»ΠΈ ΡΠ°ΠΉΠΌΠ΅Ρ 555 IC Π² ΠΌΠΎΠ½ΠΎΡΡΠ°Π±ΠΈΠ»ΡΠ½ΠΎΠΌ ΡΠ΅ΠΆΠΈΠΌΠ΅ , ΡΡΠΎΠ±Ρ ΠΏΡΠΎΠΈΠ·Π²Π΅ΡΡΠΈ ΡΠ°ΠΊΡΠΎΠ²ΡΠΉ ΠΈΠΌΠΏΡΠ»ΡΡ ΠΎΡ Π½ΠΈΠ·ΠΊΠΎΠ³ΠΎ Π΄ΠΎ Π²ΡΡΠΎΠΊΠΎΠ³ΠΎ.ΠΡ ΠΏΠΎΠ΄ΠΊΠ»ΡΡΠΈΠ»ΠΈ ΠΊΠ½ΠΎΠΏΠΊΡ ΠΊ ΠΊΠΎΠ½ΡΠ°ΠΊΡΡ ΡΡΠΈΠ³Π³Π΅ΡΠ° 2 Π½Π° ΠΌΠΈΠΊΡΠΎΡΡ Π΅ΠΌΠ΅ 555 IC, ΡΡΠΎΠ±Ρ Π³Π΅Π½Π΅ΡΠΈΡΠΎΠ²Π°ΡΡ ΠΏΠΎΠ»ΠΎΠΆΠΈΡΠ΅Π»ΡΠ½ΡΠΉ ΡΡΠΎΠ½ΡΠ°Π»ΡΠ½ΡΠΉ ΠΈΠΌΠΏΡΠ»ΡΡ ΠΏΡΠΈ ΠΊΠ°ΠΆΠ΄ΠΎΠΌ Π½Π°ΠΆΠ°ΡΠΈΠΈ ΠΊΠ½ΠΎΠΏΠΊΠΈ. Π§ΡΠΎΠ±Ρ Π°ΠΊΡΠΈΠ²ΠΈΡΠΎΠ²Π°ΡΡ 555 Π² ΠΌΠΎΠ½ΠΎΡΡΠ°Π±ΠΈΠ»ΡΠ½ΠΎΠΌ ΡΠ΅ΠΆΠΈΠΌΠ΅, ΠΊΠΎΠ½ΡΠ°ΠΊΡ 2 ΡΡΠΈΠ³Π³Π΅ΡΠ° Π΄ΠΎΠ»ΠΆΠ΅Π½ Π±ΡΡΡ ΠΠΠΠΠΠ, ΠΏΠΎΡΡΠΎΠΌΡ ΠΌΡ ΠΏΠΎΠ΄ΠΊΠ»ΡΡΠΈΠ»ΠΈ Π΅Π³ΠΎ ΠΊ Π·Π΅ΠΌΠ»Π΅ Ρ ΠΏΠΎΠΌΠΎΡΡΡ ΠΊΠ½ΠΎΠΏΠΎΡΠ½ΠΎΠ³ΠΎ ΠΏΠ΅ΡΠ΅ΠΊΠ»ΡΡΠ°ΡΠ΅Π»Ρ PUSH. ΠΡΠΎΡ ΡΠ³Π΅Π½Π΅ΡΠΈΡΠΎΠ²Π°Π½Π½ΡΠΉ ΡΠ°ΠΊΡΠΎΠ²ΡΠΉ ΠΈΠΌΠΏΡΠ»ΡΡ Π½Π° PIN 3 ΠΈΠ· 555 ΠΏΠ΅ΡΠ΅Π΄Π°Π΅ΡΡΡ Π² 4017 IC Π½Π° PIN 14.
ΠΠΎΠ³Π΄Π° ΡΠ½Π°ΡΠ°Π»Π° ΠΏΠΈΡΠ°Π½ΠΈΠ΅ ΠΏΠΎΠ΄Π°Π΅ΡΡΡ Π½Π° IC 4017, Π²ΡΡ ΠΎΠ΄ Π½Π° ΠΊΠΎΠ½ΡΠ°ΠΊΡΠ΅ 3 (Q0) ΠΠ«Π‘ΠΠΠΠ, ΠΊ ΠΊΠΎΡΠΎΡΠΎΠΌΡ ΠΌΡ ΠΏΠΎΠ΄ΠΊΠ»ΡΡΠΈΠ»ΠΈ ΠΠΠ ΠΠ«Π ΡΠ²Π΅ΡΠΎΠ΄ΠΈΠΎΠ΄. ΠΠΎΠ³Π΄Π° ΠΌΡ Π½Π°ΠΆΠΈΠΌΠ°Π΅ΠΌ ΠΊΠ½ΠΎΠΏΠΊΡ PUSH, ΡΠΈΠ½Ρ ΡΠΎΠ½ΠΈΠ·ΠΈΡΡΡΡΠΈΠΉ ΠΈΠΌΠΏΡΠ»ΡΡ ΠΎΡ Π½ΠΈΠ·ΠΊΠΎΠ³ΠΎ Π΄ΠΎ Π²ΡΡΠΎΠΊΠΎΠ³ΠΎ ΠΏΡΠΈΠΌΠ΅Π½ΡΠ΅ΡΡΡ ΠΊ ΠΊΠΎΠ½ΡΠ°ΠΊΡΡ 14 (ΠΏΠ΅ΡΠ²ΡΠΉ ΡΠΈΠ½Ρ ΡΠΎΠ½ΠΈΠ·ΠΈΡΡΡΡΠΈΠΉ ΠΈΠΌΠΏΡΠ»ΡΡ) 4017, ΠΈ Π²ΡΡ ΠΎΠ΄ Π½Π° Q0 ΡΡΠ°Π½ΠΎΠ²ΠΈΡΡΡ Π½ΠΈΠ·ΠΊΠΈΠΌ, Π° ΠΊΠΎΠ½ΡΠ°ΠΊΡ 2 (Q1) ΡΡΠ°Π½ΠΎΠ²ΠΈΡΡΡ Π²ΡΡΠΎΠΊΠΈΠΌ, Π³Π΄Π΅ ΠΌΡ ΠΏΠΎΠ΄ΠΊΠ»ΡΡΠΈΠ»ΠΈ Π²ΡΠΎΡΠΎΠΉ ΡΠ²Π΅ΡΠΎΠ΄ΠΈΠΎΠ΄.Π’Π΅ΠΏΠ΅ΡΡ ΡΡΠΎ ΠΏΠΎΠ»ΠΎΠΆΠ΅Π½ΠΈΠ΅ ΠΎΡΡΠ°Π½Π΅ΡΡΡ Π΄ΠΎ ΡΠ»Π΅Π΄ΡΡΡΠ΅Π³ΠΎ ΡΠ°ΠΊΡΠΎΠ²ΠΎΠ³ΠΎ ΠΈΠΌΠΏΡΠ»ΡΡΠ°. ΠΡΠ»ΠΈ ΠΌΡ ΡΠ½ΠΎΠ²Π° Π½Π°ΠΆΠΌΠ΅ΠΌ ΠΊΠ½ΠΎΠΏΠΊΡ (Π²ΡΠΎΡΠΎΠΉ ΡΠ°ΠΊΡΠΎΠ²ΡΠΉ ΠΈΠΌΠΏΡΠ»ΡΡ), Π²ΡΡ ΠΎΠ΄ Π½Π° Q1 ΡΡΠ°Π½Π΅Ρ ΠΠΠΠΠΠ, Π° Q2 ΡΡΠ°Π½Π΅Ρ ΠΠ«Π‘ΠΠΠΠ. Π ΠΏΠΎΡΠΊΠΎΠ»ΡΠΊΡ Q2 ΠΏΠΎΠ΄ΠΊΠ»ΡΡΠ΅Π½ ΠΊ ΠΊΠΎΠ½ΡΠ°ΠΊΡΡ 15 ΡΠ±ΡΠΎΡΠ° 4017, ΠΎΠ½ ΡΠ±ΡΠΎΡΠΈΡ IC, ΠΈ ΡΠ½ΠΎΠ²Π° Π²ΡΡ ΠΎΠ΄Π½ΠΎΠΉ ΡΠΈΠ³Π½Π°Π» Q0 ΡΡΠ°Π½Π΅Ρ ΠΠ«Π‘ΠΠΠΠ (ΠΏΠ΅ΡΠ²ΡΠΉ ΡΠ²Π΅ΡΠΎΠ΄ΠΈΠΎΠ΄), Π° Q2 ΡΡΠ°Π½Π΅Ρ Π½ΠΈΠ·ΠΊΠΈΠΌ (Π²ΡΠΎΡΠΎΠΉ ΡΠ²Π΅ΡΠΎΠ΄ΠΈΠΎΠ΄). Π’Π°ΠΊ ΡΡΠΎ ΠΎΠ½ ΡΠ°Π±ΠΎΡΠ°Π΅Ρ ΠΊΠ°ΠΊ ΡΡΠΌΠ±Π»Π΅Ρ.
ΠΡ ΡΠ°ΠΊΠΆΠ΅ ΠΈΡΠΏΠΎΠ»ΡΠ·ΠΎΠ²Π°Π»ΠΈ ΡΡ Π΅ΠΌΡ RC (ΠΊΠΎΠ½Π΄Π΅Π½ΡΠ°ΡΠΎΡ 22 ΠΌΠΊΠ€ ΠΈ ΡΠ΅Π·ΠΈΡΡΠΎΡ 100 ΠΊΠΠΌ) Π½Π° ΠΊΠΎΠ½ΡΠ°ΠΊΡΠ΅ CLOCK 14 ΠΈΠ· 4017, ΡΠ°ΠΊ ΡΡΠΎ ΠΎΠ½Π° ΡΡΠΈΡΠ°Π΅Ρ ΡΠΎΠ»ΡΠΊΠΎ ΠΎΠ΄ΠΈΠ½ ΡΠ°ΠΊΡΠΎΠ²ΡΠΉ ΠΈΠΌΠΏΡΠ»ΡΡ ΠΏΡΠΈ ΠΊΠ°ΠΆΠ΄ΠΎΠΌ Π½Π°ΠΆΠ°ΡΠΈΠΈ ΠΊΠ½ΠΎΠΏΠΊΠΈ.Π ΠΏΡΠΎΡΠΈΠ²Π½ΠΎΠΌ ΡΠ»ΡΡΠ°Π΅ ΡΡ Π΅ΠΌΠ° ΠΌΠΎΠΆΠ΅Ρ Π²Π΅ΡΡΠΈ ΡΠ΅Π±Ρ Π½Π΅ΠΎΠΆΠΈΠ΄Π°Π½Π½ΠΎ ΠΠΠ ΠΎΠ½Π° ΠΌΠΎΠΆΠ΅Ρ ΡΡΠΈΡΠ°ΡΡ Π΄Π²Π° ΠΈΠ»ΠΈ Π±ΠΎΠ»Π΅Π΅ ΠΈΠΌΠΏΡΠ»ΡΡΠ° ΠΈΠ·-Π·Π° ΡΡΠΌΠ° ΠΈΠ»ΠΈ ΡΡΡΠ΅ΠΊΡΠ° Π΄ΡΠ΅Π±Π΅Π·Π³Π° ΠΊΠ½ΠΎΠΏΠΊΠΈ.
,Π‘Ρ Π΅ΠΌΠ° ΠΏΠ΅ΡΠ΅ΠΊΠ»ΡΡΠ°ΡΠ΅Π»Ρ Ρ ΠΌΡΠ³ΠΊΠΎΠΉ Π·Π°ΡΠ΅Π»ΠΊΠΎΠΉΠ‘Ρ Π΅ΠΌΠ° Ρ Π·Π°ΡΠ΅Π»ΠΊΠΎΠΉ ΠΌΠΎΠΆΠ΅Ρ Β« ΡΠ΄Π΅ΡΠΆΠΈΠ²Π°ΡΡ Β» Π²ΠΎ Π²ΠΊΠ»ΡΡΠ΅Π½Π½ΠΎΠΌ ΠΈΠ»ΠΈ Π²ΡΠΊΠ»ΡΡΠ΅Π½Π½ΠΎΠΌ ΡΠΎΡΡΠΎΡΠ½ΠΈΠΈ Π΄ΠΎ ΡΠ΅Ρ ΠΏΠΎΡ, ΠΏΠΎΠΊΠ° Π½Π° Π½Π΅Π΅ Π½Π΅ Π±ΡΠ΄Π΅Ρ ΠΏΠΎΠ΄Π°Π½ ΠΊΠ°ΠΊΠΎΠΉ-Π»ΠΈΠ±ΠΎ Π²Π½Π΅ΡΠ½ΠΈΠΉ ΡΠΈΠ³Π½Π°Π». Π‘Ρ Π΅ΠΌΠ° Π·Π°ΡΠ΅Π»ΠΊΠΈ ΡΠΎΡ ΡΠ°Π½ΡΠ΅Ρ ΡΠ²ΠΎΠ΅ ΠΏΠΎΠ»ΠΎΠΆΠ΅Π½ΠΈΠ΅ (Π²ΠΊΠ»ΡΡΠ΅Π½ΠΎ ΠΈΠ»ΠΈ Π²ΡΠΊΠ»ΡΡΠ΅Π½ΠΎ) Π΄Π°ΠΆΠ΅ ΠΏΠΎΡΠ»Π΅ ΡΠ΄Π°Π»Π΅Π½ΠΈΡ Π²Ρ ΠΎΠ΄Π½ΠΎΠ³ΠΎ ΡΠΈΠ³Π½Π°Π»Π° ΠΈ ΠΌΠΎΠΆΠ΅Ρ Ρ ΡΠ°Π½ΠΈΡΡ ΠΎΠ΄ΠΈΠ½ Π±ΠΈΡ ΠΈΠ½ΡΠΎΡΠΌΠ°ΡΠΈΠΈ, ΠΏΠΎΠΊΠ° ΡΡΡΡΠΎΠΉΡΡΠ²ΠΎ Π½Π°Ρ ΠΎΠ΄ΠΈΡΡΡ ΠΏΠΎΠ΄ Π½Π°ΠΏΡΡΠΆΠ΅Π½ΠΈΠ΅ΠΌ. ΠΠ»Ρ Π°ΠΊΡΠΈΠ²Π½ΠΎΠ³ΠΎ Π²ΡΡΠΎΠΊΠΎΠ³ΠΎ ΡΠΈΠ³Π½Π°Π»Π° ΠΎΠ½ ΡΠΎΡ ΡΠ°Π½ΡΠ΅Ρ Π΅Π΄ΠΈΠ½ΠΈΡΡ, Π° Π΄Π»Ρ Π°ΠΊΡΠΈΠ²Π½ΠΎΠ³ΠΎ Π½ΠΈΠ·ΠΊΠΎΠ³ΠΎ ΡΠΈΠ³Π½Π°Π»Π° Ρ ΡΠ°Π½ΠΈΡ Π½ΠΎΠ»Ρ.
Π ΡΡΠΎΠΌ ΠΏΡΠΎΠ΅ΠΊΡΠ΅ ΠΌΡ ΡΠΎΠ±ΠΈΡΠ°Π΅ΠΌΡΡ ΡΠΎΠ·Π΄Π°ΡΡ ΡΡ Π΅ΠΌΡ Soft Latch Circuit Π΄Π»Ρ Π²ΠΊΠ»ΡΡΠ΅Π½ΠΈΡ ΠΈ Π²ΡΠΊΠ»ΡΡΠ΅Π½ΠΈΡ ΡΠ»Π΅ΠΊΡΡΠΎΠ½Π½ΠΎΠ³ΠΎ ΡΡΡΡΠΎΠΉΡΡΠ²Π° Π½Π°ΠΆΠ°ΡΠΈΠ΅ΠΌ ΠΎΠ΄Π½ΠΎΠΉ ΠΊΠ½ΠΎΠΏΠΊΠΈ.ΠΡΠ° ΡΡ Π΅ΠΌΠ° ΠΈΠ·Π²Π΅ΡΡΠ½Π° ΠΊΠ°ΠΊ Soft Latch Switch . Π‘Ρ Π΅ΠΌΠ° Ρ ΠΌΡΠ³ΠΊΠΎΠΉ Π·Π°ΡΠ΅Π»ΠΊΠΎΠΉ ΠΎΡΠ»ΠΈΡΠ°Π΅ΡΡΡ ΠΎΡ ΠΎΠ±ΡΡΠ½ΠΎΠΉ ΡΡ Π΅ΠΌΡ Ρ Π·Π°ΡΠ΅Π»ΠΊΠΎΠΉ, Π² Ρ ΠΌΡΠ³ΠΊΠΎΠΉ Π·Π°ΡΠ΅Π»ΠΊΠΎΠΉ ΡΠΎΡΡΠΎΡΠ½ΠΈΡ Π²ΠΊΠ»ΡΡΠ΅Π½ΠΈΡ ΠΈ Π²ΡΠΊΠ»ΡΡΠ΅Π½ΠΈΡ ΠΌΠΎΠ³ΡΡ Π±ΡΡΡ ΠΈΠ·ΠΌΠ΅Π½Π΅Π½Ρ Ρ ΠΏΠΎΠΌΠΎΡΡΡ Π²Π½Π΅ΡΠ½ΠΈΡ ΡΡΠ΅Π΄ΡΡΠ² (ΠΊΠ½ΠΎΠΏΠΊΠΈ), Π½ΠΎ Π² ΡΡ Π΅ΠΌΠ΅ Ρ Π½ΠΎΡΠΌΠ°Π»ΡΠ½ΠΎΠΉ Π·Π°ΡΠ΅Π»ΠΊΠΎΠΉ ΡΡ Π΅ΠΌΠ° ΠΌΠΎΠΆΠ΅Ρ ΡΠΈΠΊΡΠΈΡΠΎΠ²Π°ΡΡΡΡ ΡΠΎΠ»ΡΠΊΠΎ Π² ΠΎΠ΄Π½ΠΎΠΌ ΡΠΎΡΡΠΎΡΠ½ΠΈΠΈ , Π° Π΄Π»Ρ ΠΈΠ·ΠΌΠ΅Π½Π΅Π½ΠΈΡ ΡΠΎΡΡΠΎΡΠ½ΠΈΡ Π½Π΅ΠΎΠ±Ρ ΠΎΠ΄ΠΈΠΌΠΎ ΠΎΡΠΊΠ»ΡΡΠΈΡΡ Π±Π»ΠΎΠΊ ΠΏΠΈΡΠ°Π½ΠΈΡ. ΠΠ±ΡΡΠ½ΠΎ ΡΠ΅Π³ΠΈΡΡΡΡ ΡΠ΄Π²ΠΈΠ³Π° ΠΈ ΡΡΠΈΠ³Π³Π΅ΡΡ ΠΈΡΠΏΠΎΠ»ΡΠ·ΡΡΡΡΡ Π² ΡΡ Π΅ΠΌΠ΅ Ρ ΡΠΈΠΊΡΠ°ΡΠΈΠ΅ΠΉ, ΠΊΠ°ΠΊ ΡΠ°, ΠΊΠΎΡΠΎΡΡΡ ΠΌΡ ΠΈΡΠΏΠΎΠ»ΡΠ·ΠΎΠ²Π°Π»ΠΈ Π² ΡΡ Π΅ΠΌΠ΅ Clap-on-Clap-off.
ΠΠ°ΡΠ΅Π»ΠΊΠΈΠ²Π°Π½ΠΈΠ΅ ΠΌΠΎΠΆΠ½ΠΎ ΡΡΠ°Π²Π½ΠΈΡΡ Ρ ΠΊΠ½ΠΎΠΏΠΊΠΎΠΉ Β«Π½Π°ΠΆΠΈΠΌΠ°ΡΡ-Π½Π°ΠΆΠΈΠΌΠ°ΡΡΒ», ΠΊΠΎΠ³Π΄Π° ΠΊΠ½ΠΎΠΏΠΊΠ° ΠΏΠΎΠ΄ΠΊΠ»ΡΡΠ°Π΅Ρ ΡΠ΅ΠΏΡ ΠΏΡΠΈ ΠΎΠ΄Π½ΠΎΠΊΡΠ°ΡΠ½ΠΎΠΌ Π½Π°ΠΆΠ°ΡΠΈΠΈ ΠΈ ΠΎΡΠΊΠ»ΡΡΠ°Π΅Ρ ΡΠ΅ΠΏΡ ΠΏΡΠΈ ΠΏΠΎΠ²ΡΠΎΡΠ½ΠΎΠΌ Π½Π°ΠΆΠ°ΡΠΈΠΈ. ΠΠ΄Π΅ΡΡ ΠΌΡ Π±ΡΠ΄Π΅ΠΌ ΠΈΡΠΏΠΎΠ»ΡΠ·ΠΎΠ²Π°ΡΡ NPN-ΡΡΠ°Π½Π·ΠΈΡΡΠΎΡ BC547 ΠΈ PNP-ΡΡΠ°Π½Π·ΠΈΡΡΠΎΡ BC557 Ρ ΠΎΠ±ΡΡΠ½ΠΎΠΉ ΠΊΠ½ΠΎΠΏΠΊΠΎΠΉ Π΄Π»Ρ ΡΠΎΠ·Π΄Π°Π½ΠΈΡ ΠΏΠ΅ΡΠ΅ΠΊΠ»ΡΡΠ°ΡΠ΅Π»Ρ ΠΏΠΈΡΠ°Π½ΠΈΡ Ρ ΠΌΡΠ³ΠΊΠΎΠΉ ΡΠΈΠΊΡΠ°ΡΠΈΠ΅ΠΉ ΠΈ . ΠΡΠ° ΡΡ Π΅ΠΌΠ° Ρ ΠΌΡΠ³ΠΊΠΎΠΉ Π·Π°ΡΠ΅Π»ΠΊΠΎΠΉ Π½Π΅ ΡΡΠ΅Π±ΡΠ΅Ρ Π½Π°Π»ΠΈΡΠΈΡ ΠΌΠΈΠΊΡΠΎΠΊΠΎΠ½ΡΡΠΎΠ»Π»Π΅ΡΠ° ΠΈΠ»ΠΈ ΠΊΠ°ΠΊΠΎΠΉ-Π»ΠΈΠ±ΠΎ ΠΌΠΈΠΊΡΠΎΡΡ Π΅ΠΌΡ Π΄Π»Ρ Π²ΠΊΠ»ΡΡΠ΅Π½ΠΈΡ ΠΈ Π²ΡΠΊΠ»ΡΡΠ΅Π½ΠΈΡ.
ΠΠ΅ΠΎΠ±Ρ ΠΎΠ΄ΠΈΠΌΡΠ΅ ΠΊΠΎΠΌΠΏΠΎΠ½Π΅Π½ΡΡ
- Π’ΡΠ°Π½Π·ΠΈΡΡΠΎΡΡ: BC547 (2), BC557
- Π Π΅Π·ΠΈΡΡΠΎΡΡ: 1 ΠΠΠΌ, 470 ΠΊΠΠΌ, 220 ΠΊΠΠΌ (2), 100 ΠΊΠΠΌ (2), 10 ΠΊΠΠΌ, 1 ΠΊΠΠΌ, 330 ΠΠΌ
- ΠΠ½ΠΎΠΏΠΊΠ°
- ΠΠΎΠ½Π΄Π΅Π½ΡΠ°ΡΠΎΡ 1 ΠΌΠΊΠ€
- ΡΠ²Π΅ΡΠΎΠ΄ΠΈΠΎΠ΄
- ΠΠ°ΠΊΠ΅Ρ
ΠΡΠΈΠ½ΡΠΈΠΏΠΈΠ°Π»ΡΠ½Π°Ρ ΡΡ Π΅ΠΌΠ°

ΠΡΠΈΠ½ΡΠΈΠΏΠΈΠ°Π»ΡΠ½Π°Ρ ΡΡ Π΅ΠΌΠ° Π²ΡΠΊΠ»ΡΡΠ°ΡΠ΅Π»Ρ ΠΏΠΈΡΠ°Π½ΠΈΡ Ρ ΠΌΡΠ³ΠΊΠΈΠΌ ΡΠΈΠΊΡΠ°ΡΠΎΡΠΎΠΌ ΠΏΡΠΈΠ²Π΅Π΄Π΅Π½Π° Π²ΡΡΠ΅.ΠΠ³ΠΎ Π»Π΅Π³ΠΊΠΎ ΡΠΎΠ±ΡΠ°ΡΡ Π½Π° ΠΌΠ°ΠΊΠ΅ΡΠ΅ ΠΈΠ»ΠΈ ΠΏΠ΅ΡΠ°ΡΠ½ΠΎΠΉ ΠΏΠ»Π°ΡΠ΅. ΠΠΎΠΌΠΏΠΎΠ½Π΅Π½ΡΡ, ΠΈΡΠΏΠΎΠ»ΡΠ·ΡΠ΅ΠΌΡΠ΅ Π² ΡΡΠΎΠΉ ΡΡ Π΅ΠΌΠ΅, Π»Π΅Π³ΠΊΠΎ Π΄ΠΎΡΡΡΠΏΠ½Ρ ΠΈ ΠΎΡΠ΅Π½Ρ Π΄Π΅ΡΠ΅Π²Ρ. Π Π΅Π·ΠΈΡΡΠΎΡΡ ΠΈΡΠΏΠΎΠ»ΡΠ·ΡΡΡΡΡ Π² ΠΊΠ°ΡΠ΅ΡΡΠ²Π΅ ΡΠΎΠΊΠΎΠΎΠ³ΡΠ°Π½ΠΈΡΠΈΠ²Π°ΡΡΠΈΡ ΡΠ΅Π·ΠΈΡΡΠΎΡΠΎΠ², Π² ΡΠΎ Π²ΡΠ΅ΠΌΡ ΠΊΠ°ΠΊ ΠΊΠΎΠ½Π΄Π΅Π½ΡΠ°ΡΠΎΡ ΠΈΡΠΏΠΎΠ»ΡΠ·ΡΠ΅ΡΡΡ Π΄Π»Ρ ΠΏΡΠ΅Π΄ΠΎΡΠ²ΡΠ°ΡΠ΅Π½ΠΈΡ Π»ΠΎΠΆΠ½ΠΎΠ³ΠΎ ΡΡΠ°Π±Π°ΡΡΠ²Π°Π½ΠΈΡ ΡΡ Π΅ΠΌΡ.
Π Π°Π±ΠΎΡΠ° ΡΠ΅ΠΏΠΈ ΠΏΠ΅ΡΠ΅ΠΊΠ»ΡΡΠ°ΡΠ΅Π»Ρ Ρ ΠΌΡΠ³ΠΊΠΎΠΉ Π·Π°ΡΠ΅Π»ΠΊΠΎΠΉ
Π’ΡΠ°Π½Π·ΠΈΡΡΠΎΡ BC547 ΡΠ²Π»ΡΠ΅ΡΡΡ ΡΡΠ°Π½Π·ΠΈΡΡΠΎΡΠΎΠΌ NPN, Π° BC557 — ΡΡΠ°Π½Π·ΠΈΡΡΠΎΡΠΎΠΌ PNP. Π’ΡΠ°Π½Π·ΠΈΡΡΠΎΡ BC547 ΠΌΠΎΠΆΠ½ΠΎ Π²ΠΊΠ»ΡΡΠΈΡΡ, ΠΏΠΎΠ΄Π°Π² Π½Π° Π΅Π³ΠΎ Π±Π°Π·Ρ ΠΏΠΎΠ»ΠΎΠΆΠΈΡΠ΅Π»ΡΠ½ΠΎΠ΅ Π½Π°ΠΏΡΡΠΆΠ΅Π½ΠΈΠ΅; Ρ Π΄ΡΡΠ³ΠΎΠΉ ΡΡΠΎΡΠΎΠ½Ρ, BC557 ΠΌΠΎΠΆΠ½ΠΎ Π²ΠΊΠ»ΡΡΠΈΡΡ, ΠΏΠΎΠ΄Π°Π² ΠΎΡΡΠΈΡΠ°ΡΠ΅Π»ΡΠ½ΠΎΠ΅ Π½Π°ΠΏΡΡΠΆΠ΅Π½ΠΈΠ΅ Π½Π° Π΅Π³ΠΎ Π±Π°Π·Ρ.
ΠΠΎΠ³Π΄Π° ΠΌΡ Π²ΠΏΠ΅ΡΠ²ΡΠ΅ ΠΏΠΎΠ΄Π°Π΅ΠΌ Π½Π°ΠΏΡΡΠΆΠ΅Π½ΠΈΠ΅ ΠΏΠΈΡΠ°Π½ΠΈΡ, Π½Π°ΠΆΠΈΠΌΠ°Ρ ΠΊΠ½ΠΎΠΏΠΊΡ , Π²ΡΠ΅ ΡΡΠΈ ΡΡΠ°Π½Π·ΠΈΡΡΠΎΡΠ° Π½Π°Ρ ΠΎΠ΄ΡΡΡΡ Π² Π²ΡΠΊΠ»ΡΡΠ΅Π½Π½ΠΎΠΌ ΡΠΎΡΡΠΎΡΠ½ΠΈΠΈ, Π° Π²ΡΡ ΠΎΠ΄Π½ΠΎΠ΅ Π½Π°ΠΏΡΡΠΆΠ΅Π½ΠΈΠ΅ ΡΠ°Π²Π½ΠΎ Π½ΡΠ»Ρ; ΡΠ°ΠΊΠΈΠΌ ΠΎΠ±ΡΠ°Π·ΠΎΠΌ, ΡΡ Π΅ΠΌΠ° ΠΎΡΡΠ°Π΅ΡΡΡ Π² Π²ΡΠΊΠ»ΡΡΠ΅Π½Π½ΠΎΠΌ ΠΈΠ»ΠΈ Π½Π΅Π·Π°ΡΠΈΠΊΡΠΈΡΠΎΠ²Π°Π½Π½ΠΎΠΌ ΡΠΎΡΡΠΎΡΠ½ΠΈΠΈ. Π ΡΡΠΎΠΌ ΡΠΎΡΡΠΎΡΠ½ΠΈΠΈ ΠΊΠΎΠ½Π΄Π΅Π½ΡΠ°ΡΠΎΡ C1 Π·Π°ΡΡΠΆΠ°Π΅ΡΡΡ ΡΠ΅ΡΠ΅Π· ΡΠ΅Π·ΠΈΡΡΠΎΡΡ R1 ΠΈ R2. ΠΠΎΠ³Π΄Π° ΠΌΡ Π½Π°ΠΆΠΈΠΌΠ°Π΅ΠΌ ΠΊΠ½ΠΎΠΏΠΎΡΠ½ΡΠΉ ΠΏΠ΅ΡΠ΅ΠΊΠ»ΡΡΠ°ΡΠ΅Π»Ρ, ΠΊΠΎΠ½Π΄Π΅Π½ΡΠ°ΡΠΎΡ C1 ΠΏΠ΅ΡΠ΅Π΄Π°Π΅Ρ ΡΠ²ΠΎΠ΅ Π½Π°ΠΏΡΡΠΆΠ΅Π½ΠΈΠ΅ Π½Π° Π±Π°Π·Ρ ΡΡΠ°Π½Π·ΠΈΡΡΠΎΡΠ° Q3 ΡΠ΅ΡΠ΅Π· ΡΠ΅Π·ΠΈΡΡΠΎΡ R6. ΠΡΠΎ Π²ΠΊΠ»ΡΡΠ°Π΅Ρ ΡΡΠ°Π½Π·ΠΈΡΡΠΎΡ Q3, Π° ΡΡΠ°Π½Π·ΠΈΡΡΠΎΡ Q3 Π²ΠΊΠ»ΡΡΠ°Π΅Ρ ΡΡΠ°Π½Π·ΠΈΡΡΠΎΡ Q2.ΠΠ°ΠΏΡΡΠΆΠ΅Π½ΠΈΠ΅, Π²ΠΎΠ·Π½ΠΈΠΊΠ°ΡΡΠ΅Π΅ Π½Π° ΡΠ΅Π·ΠΈΡΡΠΎΡΠ΅ R4, Π±ΡΠ΄Π΅Ρ Π΄Π΅ΡΠΆΠ°ΡΡ Q2 Π²ΠΊΠ»ΡΡΠ΅Π½Π½ΡΠΌ, ΠΊΠΎΠ³Π΄Π° ΠΊΠ½ΠΎΠΏΠΊΠ° Π±ΡΠ΄Π΅Ρ ΠΎΡΠΏΡΡΠ΅Π½Π°. Q1 ΡΠ°ΠΊΠΆΠ΅ Π²ΠΊΠ»ΡΡΠ°Π΅ΡΡΡ Π² ΡΡΠΎ Π²ΡΠ΅ΠΌΡ, Π° ΡΠ΅ΠΏΡ ΡΠ΅ΠΏΠ΅ΡΡ Π½Π°Ρ ΠΎΠ΄ΠΈΡΡΡ Π²ΠΎ Π²ΠΊΠ»ΡΡΠ΅Π½Π½ΠΎΠΌ ΠΈΠ»ΠΈ Π·Π°Π±Π»ΠΎΠΊΠΈΡΠΎΠ²Π°Π½Π½ΠΎΠΌ ΡΠΎΡΡΠΎΡΠ½ΠΈΠΈ ΠΈ ΠΎΡΡΠ°Π΅ΡΡΡ Π² ΡΡΠΎΠΌ ΡΠΎΡΡΠΎΡΠ½ΠΈΠΈ, Π΄Π°ΠΆΠ΅ Π΅ΡΠ»ΠΈ S1 ΡΠ°Π·ΠΎΠΌΠΊΠ½ΡΡ.
Π ΡΡΠΎΠΌ ΡΠΎΡΡΠΎΡΠ½ΠΈΠΈ ΡΡΠ°Π½Π·ΠΈΡΡΠΎΡ Q1 ΡΠ΅ΠΏΠ΅ΡΡ Π½Π°ΡΡΡΠ΅Π½, Π²ΡΠ·ΡΠ²Π°Ρ ΡΠ°Π·ΡΡΠ΄ C1 ΡΠ΅ΡΠ΅Π· R2. ΠΠΎΠ³Π΄Π° ΠΌΡ ΡΠ½ΠΎΠ²Π° Π½Π°ΠΆΠΈΠΌΠ°Π΅ΠΌ ΠΊΠ½ΠΎΠΏΠΎΡΠ½ΡΠΉ ΠΏΠ΅ΡΠ΅ΠΊΠ»ΡΡΠ°ΡΠ΅Π»Ρ , ΠΊΠΎΠ½Π΄Π΅Π½ΡΠ°ΡΠΎΡ C1 Π½Π°Ρ ΠΎΠ΄ΠΈΡΡΡ Π² ΡΠ°Π·ΡΡΠΆΠ΅Π½Π½ΠΎΠΌ ΡΠΎΡΡΠΎΡΠ½ΠΈΠΈ ΠΈ ΠΏΠ΅ΡΠ΅Π΄Π°Π΅Ρ Π½ΡΠ»Π΅Π²ΠΎΠ΅ Π½Π°ΠΏΡΡΠΆΠ΅Π½ΠΈΠ΅ Π½Π° ΡΡΠ°Π½Π·ΠΈΡΡΠΎΡ Q3, Π²ΡΠ·ΡΠ²Π°Ρ Π²ΡΠΊΠ»ΡΡΠ΅Π½ΠΈΠ΅ ΡΡΠ°Π½Π·ΠΈΡΡΠΎΡΠ°.Π ΡΠ΅Π·ΡΠ»ΡΡΠ°ΡΠ΅ Π²ΡΠ΅ ΡΡΠΈ ΡΡΠ°Π½Π·ΠΈΡΡΠΎΡΠ° Π½Π°Ρ ΠΎΠ΄ΡΡΡΡ Π² Π²ΡΠΊΠ»ΡΡΠ΅Π½Π½ΠΎΠΌ ΡΠΎΡΡΠΎΡΠ½ΠΈΠΈ, ΠΈ ΡΡ Π΅ΠΌΠ° ΡΠ½ΠΎΠ²Π° Π²ΠΎΠ·Π²ΡΠ°ΡΠ°Π΅ΡΡΡ Π² Π²ΡΠΊΠ»ΡΡΠ΅Π½Π½ΠΎΠ΅ ΠΈΠ»ΠΈ ΡΠ°Π·Π±Π»ΠΎΠΊΠΈΡΠΎΠ²Π°Π½Π½ΠΎΠ΅ ΡΠΎΡΡΠΎΡΠ½ΠΈΠ΅ . ΠΠΎΡΠΊΠΎΠ»ΡΠΊΡ Q1 ΡΠ΅ΠΏΠ΅ΡΡ Π²ΡΠΊΠ»ΡΡΠ΅Π½, ΠΊΠΎΠ½Π΄Π΅Π½ΡΠ°ΡΠΎΡ C1 ΡΠ½ΠΎΠ²Π° Π½Π°ΡΠΈΠ½Π°Π΅Ρ Π·Π°ΡΡΠΆΠ°ΡΡΡΡ ΡΠ΅ΡΠ΅Π· ΡΠ΅Π·ΠΈΡΡΠΎΡΡ R1 ΠΈ R2. Π’Π°ΠΊΠΈΠΌ ΠΎΠ±ΡΠ°Π·ΠΎΠΌ, ΠΊΠ°ΠΆΠ΄ΠΎΠ΅ Π½Π°ΠΆΠ°ΡΠΈΠ΅ ΠΏΠ΅ΡΠ΅ΠΊΠ»ΡΡΠ°ΡΠ΅Π»Ρ ΡΠΎΠΎΡΠ²Π΅ΡΡΡΠ²ΡΠ΅Ρ ΠΎΠ΄Π½ΠΎΠΉ ΠΈ ΡΠΎΠΉ ΠΆΠ΅ ΠΏΡΠΎΡΠ΅Π΄ΡΡΠ΅ Π²ΠΊΠ»ΡΡΠ΅Π½ΠΈΡ ΠΈ Π²ΡΠΊΠ»ΡΡΠ΅Π½ΠΈΡ ΡΠ΅ΠΏΠΈ.
ΠΠΎΠ½Π΄Π΅Π½ΡΠ°ΡΠΎΡ ΠΈΡΠΏΠΎΠ»ΡΠ·ΡΠ΅ΡΡΡ Π΄Π»Ρ ΠΎΠ³ΡΠ°Π½ΠΈΡΠ΅Π½ΠΈΡ ΡΠΊΠΎΡΠΎΡΡΠΈ ΠΏΡΠΎΡΠ΅ΡΡΠ° ΡΠΈΠΊΡΠ°ΡΠΈΠΈ. ΠΠ΅Π· ΠΊΠΎΠ½Π΄Π΅Π½ΡΠ°ΡΠΎΡΠ° ΡΠ΅ΠΏΡ Π±ΡΠ΄Π΅Ρ Π²ΠΊΠ»ΡΡΠ°ΡΡΡΡ ΠΈ Π²ΡΠΊΠ»ΡΡΠ°ΡΡΡΡ ΠΎΡΠ΅Π½Ρ Π±ΡΡΡΡΠΎ. ΠΠ½Π°ΡΠ΅Π½ΠΈΡ ΡΠ΅Π·ΠΈΡΡΠΎΡΠΎΠ² ΠΈ ΠΊΠΎΠ½Π΄Π΅Π½ΡΠ°ΡΠΎΡΠΎΠ² ΠΌΠΎΠ³ΡΡ Π²Π°ΡΡΠΈΡΠΎΠ²Π°ΡΡΡΡ Π² Π·Π°Π²ΠΈΡΠΈΠΌΠΎΡΡΠΈ ΠΎΡ ΠΎΠ±Π»Π°ΡΡΠΈ ΠΏΡΠΈΠΌΠ΅Π½Π΅Π½ΠΈΡ.
Π― ΡΠ΄Π΅Π»Π°Π» ΡΡΡ ΡΡ Π΅ΠΌΡ ΠΏΠ΅ΡΠ΅ΠΊΠ»ΡΡΠ°ΡΠ΅Π»Ρ Ρ ΠΌΡΠ³ΠΊΠΎΠΉ Π·Π°ΡΠ΅Π»ΠΊΠΎΠΉ ΠΊΠ°ΠΊ Π½Π° ΠΌΠ°ΠΊΠ΅ΡΠ½ΠΎΠΉ, ΡΠ°ΠΊ ΠΈ Π½Π° ΠΏΠ΅ΡΡΠΎΡΠΈΡΠΎΠ²Π°Π½Π½ΠΎΠΉ ΠΏΠ»Π°ΡΠ΅, , ΠΈ ΠΏΠΎΡΠ»Π΅ Π²ΡΠ΅Ρ ΡΠΎΠ΅Π΄ΠΈΠ½Π΅Π½ΠΈΠΉ Π½Π° ΠΏΠ΅ΡΡΠΎΡΠ°ΡΠΈΠΎΠ½Π½ΠΎΠΉ ΠΏΠ»Π°ΡΠ΅ ΠΌΠΎΠ΅ ΠΎΠ±ΠΎΡΡΠ΄ΠΎΠ²Π°Π½ΠΈΠ΅ Π²ΡΠ³Π»ΡΠ΄Π΅Π»ΠΎ ΡΠ°ΠΊ:


ΠΡΠΈΠΌΠ΅Π½Π΅Π½ΠΈΠ΅ ΡΡ Π΅ΠΌΡ ΠΏΠ»Π°Π²Π½ΠΎΠΉ ΡΠΈΠΊΡΠ°ΡΠΈΠΈ
- Π‘Ρ Π΅ΠΌΠ° ΠΌΡΠ³ΠΊΠΎΠΉ Π·Π°ΡΠ΅Π»ΠΊΠΈ Ρ ΠΎΡΠΎΡΠΎ ΠΏΠΎΠ΄Ρ ΠΎΠ΄ΠΈΡ Π΄Π»Ρ ΠΏΠΎΡΡΠ°ΡΠΈΠ²Π½ΡΡ ΠΏΡΠΈΠ±ΠΎΡΠΎΠ² Ρ Π±Π°ΡΠ°ΡΠ΅ΠΉΠ½ΡΠΌ ΠΏΠΈΡΠ°Π½ΠΈΠ΅ΠΌ, ΠΏΠΎΡΠΊΠΎΠ»ΡΠΊΡ Π² Π²ΡΠΊΠ»ΡΡΠ΅Π½Π½ΠΎΠΌ ΡΠΎΡΡΠΎΡΠ½ΠΈΠΈ ΠΎΠ½Π° ΠΈΠΌΠ΅Π΅Ρ Π½ΡΠ»Π΅Π²ΠΎΠ΅ Π½Π°ΠΏΡΡΠΆΠ΅Π½ΠΈΠ΅. Π‘Ρ Π΅ΠΌΠ° Ρ ΠΌΡΠ³ΠΊΠΎΠΉ Π·Π°ΡΠ΅Π»ΠΊΠΎΠΉ
- ΠΌΠΎΠΆΠ΅Ρ ΠΈΡΠΏΠΎΠ»ΡΠ·ΠΎΠ²Π°ΡΡΡΡ Π΄Π»Ρ Π°Π²ΡΠΎΠΌΠ°ΡΠΈΡΠ΅ΡΠΊΠΎΠ³ΠΎ Π²ΡΠΊΠ»ΡΡΠ΅Π½ΠΈΡ ESP32, ESP8266, Arduino ΠΈΠ»ΠΈ Π»ΡΠ±ΠΎΠ³ΠΎ Π΄ΡΡΠ³ΠΎΠ³ΠΎ ΠΌΠΈΠΊΡΠΎΠΊΠΎΠ½ΡΡΠΎΠ»Π»Π΅ΡΠ°.
- Π‘Ρ Π΅ΠΌΠ° Π·Π°ΡΠ΅Π»ΠΊΠΈ ΠΌΠΎΠΆΠ΅Ρ Π±ΡΡΡ ΠΎΡΠ΅Π½Ρ ΠΏΠΎΠ»Π΅Π·Π½Π° Π² ΡΠ΅ΠΏΡΡ ΡΠΈΠ³Π½Π°Π»ΠΈΠ·Π°ΡΠΈΠΈ.

