Схема обвязка двух котлов отопления – Как подключить два котла в одну систему отопления
Как подключить два котла в одну систему отопления
Самой рациональной системой отопления является та, в которой теплоноситель становится горячим благодаря работе двух или трех котлов. При этом они могут быть одинаковыми по мощности и типу. Такая рациональность объясняется тем, что один теплогенератор работает на полную мощность лишь несколько недель в году. В другое время нужно уменьшать его производительность. А это приводит к падению его КПД и увеличению расходов на отопление.
Несколько объединенных в одну систему отопления котлов позволяют более гибко управлять работой обвязки без потери КПД, так как достаточно отключить одно или два устройства. Кроме этого, в случае поломки одного из них, система продолжает поднимать температуру в доме.
Виды подключения двух и более котлов
Использование большего количества одинаковых котлов требует особой схемы их подключения. Объединить их в одну систему можно:
- Параллельно.
- Каскадно или последовательно.
- По схеме первично-вторичных колец.
Особенности параллельного подключения

Существуют следующие особенности:
- Контуры подачи горячего теплоносителя обоих котлов присоединяются к одной линии. На этих контурах обязательно стоят группы безопасности и вентили. Последние могут перекрываться вручную или автоматически. Второй случай возможен только тогда, когда используются автоматика и сервоприводы.
- Контуры обратки двух котлов отопления присоединяются к другой линии. На этих контурах также имеются вентили, которыми может управлять вышеупомянутая автоматика.
- Циркуляционный насос расположен на обратной линии перед местом объединения труб обратки двух котлов.
- Обе магистрали всегда присоединяются к гидроколлекторам. На одном из коллекторов находится расширительный бачок. При этом к концу трубы, к которой подключен бачок, присоединена труба подпитки. Конечно, на месте соединения стоят обратный клапан и запорный вентиль. Первый не позволяет горячему теплоносителю попадать в трубу подпитки.
- От коллекторов отходят ветви к радиаторам, теплым полам, бойлеру косвенного нагрева. Каждая из них оснащена своим циркуляционным насосом и клапаном слива теплоносителя.
Использование такой схемы организации обвязки без автоматики является весьма проблематичным, поскольку надо вручную перекрывать вентили, размещенные на трубах подачи, и обратки одного котла. Если этого не делать, то теплоноситель будет двигаться через теплообменник выключенного котла. А это оборачивается:
- дополнительным гидравлическим сопротивлением в водогрейном контуре аппарата;
- увеличением «аппетита» циркуляционных насосов (они же должны преодолеть это сопротивление). Соответственно, растут расходы на электроэнергию;
- потерями тепла на нагрев теплообменника выключенного котла.
Поэтому необходимо правильно устанавливать автоматику, которая будет отсекать выключенный аппарат от системы отопления.
Каскадное подсоединение котлов
Концепция каскадирования котлов предусматривает распределение тепловой нагрузки между несколькими агрегатами, которые могут работать независимо и нагревать теплоноситель настолько, насколько этого требует ситуация.
Каскадировать можно как котлы со ступенчатыми газовыми горелками, так и с модулируемыми. Последние, в отличие от первых, позволяют плавно менять мощность нагрева. Стоит добавить, что если котлы имеют более двух ступеней регулировки подачи газа, то третья и остальные ступени делают их производительность меньше. Поэтому лучше пользоваться агрегатами с модулируемой горелкой.
При каскадном подключении основная нагрузка ложится на один из двух или трех котлов. Дополнительные два или три устройства включаются только тогда, когда нужно.
Особенности этого подключения следующие:
- Подводка и контроллеры выполнены так, что в каждом агрегате можно управлять циркуляцией теплоносителя. Это позволяет прекратить поток воды в отключенных котлах и избежать потерь тепла через их теплообменники или кожухи.
- Присоединение линий подачи воды всех котлов к одной трубе, а линий возврата теплоносителя – ко второй. По сути, присоединение котлов к магистралям происходит параллельно. Благодаря такому подходу теплоноситель на входе каждого агрегата имеет одинаковую температуру. Также это позволяет избежать движения нагретой жидкости между отключенными контурами.
Плюсом параллельного подключения является предварительный нагрев теплообменника перед включением горелки. Правда, такое преимущество имеет место тогда, когда используются горелки, которые зажигают газ с задержкой после включения насоса. Такой нагрев минимизирует перепад температуры в котле и позволяет избежать образования конденсата на стенках теплообменника. Это касается ситуации, когда один или два котла были выключены в течение длительного времени и успели остыть. Если же они недавно выключились, то движение теплоносителя перед включением горелки позволяет впитать остаточное тепло, которое сохранилось в топке.
Обвязка котлов при каскадном подключении
Ее схема такова:
- 2–3 пары труб, отходящих от 2–3 котлов.
- Циркуляционные насосы, обратные и запорные клапаны. Они находятся на тех трубках, которые предназначены для возвращения теплоносителя в котел. Насосы могут не использоваться, если конструкция агрегата включает их.
- Запорные краны на трубках подачи горячей воды.
- 2 толстые трубы. Одна предназначена для подачи теплоносителя в сеть, другая – для возврата. К ним присоединены соответственные трубки, отходящие от котельных устройств.
- Группа безопасности на магистрали подачи теплоносителя. Она состоит из термометра, гильзы поверочного термометра, термостата с ручной разблокировкой, манометра, прессостата с ручной разблокировкой, резервной заглушки.
- Гидравлический разделитель низкого давления. Благодаря ему насосы могут создавать надлежащую циркуляцию теплоносителя через теплообменники их котлов независимо от того, каков расход отопительной системы.
- Контуры отопительной сети с запорной арматурой и насосом на каждом из них.
- Многоступенчатый каскадный контроллер. Его задача заключается в измерении показателей теплоносителя на выходе каскада (часто термодатчики стоят в зоне группы безопасности). На основе полученной информации контроллер определяет, нужно ли включать/отключать и как должны работать котлы, объединенные в одну каскадную схему.

Без подключения такого контроллера к обвязке работа котлов в каскаде невозможна, потому что они должны работать как единое целое.
Особенности схемы первично-вторичных колец
Такая схема предусматривает организацию первичного кольца, по которому должен постоянно циркулировать теплоноситель. К этому кольцу подключаются котлы отопления и отопительные контуры. Каждый контур и каждый котел является вторичным кольцом.
Еще одной особенностью этой схемы является наличие циркуляционного насоса в каждом кольце. Работа отдельного насоса создает определенное давление в том кольце, в котором он установлен. Также узел оказывает определенное влияние на давление в первичном кольце. Так, когда он включается, вода выходит из трубы подачи воды, попадая в первичный круг и меняя гидросопротивление в нем. В итоге появляется своеобразный барьер на пути движения теплоносителя.
Поскольку к кругу сначала подключается труба обратки, а после нее – труба подачи, теплоноситель, получив немалое сопротивление у трубы подачи, начинает течь в трубку обратки. Если же насос выключается, гидросопротивление в первичном кольце становится очень малым и теплоноситель не может заплыть в теплообменник котла. Обвязка продолжает работать так, как будто отключенного агрегата вообще не было.
По этой причине не нужно использовать одну сложную автоматику для отключения котла. Единственное, что нужно, так это установить между насосом и патрубком возвращения воды обратный клапан. Аналогичная ситуация с контурами отопления. Только линии подачи и обратки присоединяют к первичной цепи в противоположном порядке: сначала первую, затем вторую.
В такую схему целесообразно включать не более 4 котлов. Использование дополнительных устройств нецелесообразно.
Универсальная комбинированная схема
Эта система имеет такую обвязку:
- Два общих коллектора или гидроколлектора. К первому подключены подающие линии котлов. Ко второму – линии обратки. На всех линиях находится запорная арматура. На трубах возврата теплоносителя находятся циркуляционные насосы.
- Мембранный бак подключен к большому коллектору обратной линии.
- Бойлер косвенного нагрева является связующим звеном между двумя коллекторами. На трубе, которая соединяет бойлер с коллектором подачи, стоят циркуляционный насос и запорный клапан. На трубе, соединяющей бойлер с коллектором обратки, также имеет клапан.
- Группа безопасности установлена на коллекторе подачи теплоносителя.
- Труба подпитки присоединена к коллектору, который находится на линии подачи горячей воды. Во избежание утечки горячего теплоносителя через эту трубу, на нее ставят обратный клапан.
- Определенное количество малых гидроколлекторов (их может быть два, три и более). Каждый из них соединен с вышеупомянутыми общими коллекторами. Эти гидроколлекторы и крупные коллекторы образуют первичные кольца. Количество таких колец равно количеству малых гидроколлекторов.
- Контуры отопления отходят от малых гидроколлекторов. Каждый контур имеет миниатюрный смеситель и циркуляционный насос.
poluchi-teplo.ru
Обвязка котла отопления, фото, своими руками, схема двух котлов
Нет сомнений, что каждый из нас способен понять и осознать всю важность отопительных котлов. Именно котел является генератором тепла, которое подает теплоноситель отопительным приборам. Однако чтобы приборы отопления эффективно выполняли свои функции, должна быть правильно выполненная обвязка котла отопления. Так, это совокупность всех дополнительных соединительных приборов, которые служат для того чтобы соединить котел и распределительную сеть.

Oбвязка котла отопления
Для чего нужна обвязка?
Задача обвязки котла отопления – в предохранении приборов от такого неприятного явления, как перегрев. Так, обеспечиваются ключевые качественные характеристики котла отопления – его простота и надежность функционирования. Если обвязка будет сделана грамотно и правильно, то это позволит вам сэкономить средства, и не только на том, что тепло будет эффективно распределяться по помещениям, но и на монтаже дорогой автоматики.
Но еще больше выгоды принесет обвязка котла отопления своими руками. Стоит заметить, что это особенно важный нюанс при твердотопливном котле – для таких котлов вообще не предусматривается автоматика.
Именно поэтому обвязка должна быть сделана правильно, чтобы она способствовала максимальной эффективности функционирования котла, даже большей, нежели при использовании дорогостоящего оборудования на газу.

Обвязка твердотопливного котла
Классика жанра
Верно сделанная обвязка котлов отопления – это залог эффективного применения системы отопления. И здесь важно особенное внимание уделить такому моменту, как регулирование температуры на входе-выходе – чтобы не было больших перепадов.
Сначала, пока не будет достигнута необходимая температуры, циркуляция носителя тепла будет проходить по малому контуру. Затем он пойдет в большой контур – именно он и отвечает за обогревание здания. Чтобы регулирование температурного режима было качественным, следует создать несколько контуров в системе отопления.
Рекомендуем к прочтению:
Что входит в схему обвязки?
Как правило, схема обвязки котла отопления включает следующие конструктивные компоненты:
- Циркуляционный насос.
- Термоголовку (клапан распределения).
- Расширительный бак.
- Кран балансировки.
- Сливные и шаровые краны.
- Манометр.
- Проходной фильтр.
- Обратный, предохранительный, воздушный, проходной клапаны.
- Хомуты.
- Уголки.
- Муфты.
- Тройники.
- Крепежные элементы.

Основные элементы отопительной системы
А если котел настенный?
Все компоненты, которые подключаются к настенному котлу, должны быть встроены в схему обвязки. Существует несколько способов, по которым выполняется обвязка котлов отопления своими руками:
- Горячее водоснабжение.
- Теплый пол.
- Отопление.
Если у вас система с одним контуром, то разобраться с такой схемой будет легко – при установке нужно четко придерживаться схемы, которая изложена в руководстве установки и работы котла отопления.
В вот в двухконтурных системах все не совсем так. Схема обвязки такого вида котла будет или прямая, или смесительная. В первом случае регулирование температуры будет осуществляться только за счет горелки, а во втором – не только за счет горелки, но и смесителем с сервоприводом.

Обвязка настенного котла
Что такое аварийные схемы?
Какой бы ни была конструкция вашей отопительной системы, схема обвязки двухконтурного котла должна иметь и аварийную схему. Именно такая схема будет способна обеспечить полноценную работу отопления в случае нестандартных ситуаций. К таким ситуациям обычно относят отключение электрической энергии.
Рекомендуем к прочтению:
Существует несколько вариантов аварийных схем:
- Вода из водопровода. Стоит отметить, что такой вариант очень редко используется в действительности, так как он не очень эффективен. Ведь обычно если отключается электроэнергия, то и водопроводная система также перестает функционировать. Конечно, некоторое количество воды останется благодаря гидроаккумулятору, но этого будет совсем мало для защиты от перегревания. А вот если у вас в качестве носителя тепла применяется антифриз, то около 150 литров этого дорогого средства уйдет в канализацию!
- Работа насоса циркуляции от бесперебойника. В таком случае эффективным решением при отключении электрической энергии будет применение бесперебойника. Но и здесь вас может поджидать несколько недостатков. Сам по себе бесперебойник может просто не сработать. Обвязка котла отопления полипропиленом потребует постоянного наблюдения и обслуживания. А аккумуляторы следует постоянно держать в рабочем виде – то есть, регулярно заряжать и контролировать, чтобы они были работоспособны.

Применение БИП в системе отопления
- Гравитационная циркуляция. Здесь имеется ввиду специальный контур, который отличается своими малыми размерами. Этот контур выполняет функцию теплосъема лишнего тепла в системе отопления. Включается такой контур сразу после того, как отключается насос. Но в таком случае не будет отапливаться все здание.
- Наличие специального аварийного контура. Такой вариант, как правило, наиболее оптимальный. Аварийный контур – это часть хорошей штатной системы отопления. Так, данная схема просто заставляет гравитационный и принудительный контуры работать в разных частях вашей отопительной системы с стандартном режиме. Однако при отключении насоса функционировать будет только гравитационная схема.
Еще варианты
Также стоит отметить такую ситуацию, как наличие в системе отопления более одного отопительного котла. Если будет осуществлена обвязка двух котлов отопления – то это решит сразу несколько сложных задач. Прежде всего, установка больших мощностей – это достаточно тяжелые приборы, которые будет трудоемко занести, монтировать и обслуживать в дальнейшем. Именно поэтом некоторые ставят несколько маленьких котлов.

Подключение двух котлов к системе отопления
Также, если вдруг один из котлов выйдет из строя, его можно будет убрать из системы, а тем временем, спокойно осуществить ремонт без потери работоспособности системы отопления. Таким образом, схема обвязки двух котлов отопления – это реальный вариант, который имеет место быть в различных системах отопления.
На основе приведенного материала можно отметить, что обвязка котла отопления – это важный и серьезный шаг. И чтобы осуществить обвязку правильно, следует объективно оценить свои силы. Можно пригласить специалистов – в настоящее время стоимость обвязки котла отопления не так уж велика. А для любителей делать все самостоятельно у нас вы найдете подробные фото и видео материалы по обвязке котлов отопления.
otoplenie-doma.org
Обвязка двух котлов: порядок выполнения работы
Многие владельцы частных домов, в целях экономии, стараются по возможности большинство работ, связанных с благоустройством своих жилищ, выполнить самостоятельно. Для обеспечения комфортных условий проживания в зимний период должна быть правильно выполнена обвязка отопительного котла. Под обвязкой котла следует понимать его присоединение к системам отопления и горячего водоснабжения. Данная процедура обеспечивает бесперебойную работу оборудования на протяжении длительного времени.
Устройство котла.
Прежде всего это нужно в случаях возникновения непредвиденной потребности в отключении котла, к примеру, в сезон особенно сильных морозов. Правильно выполненная обвязка отопительных котлов не позволит им слишком быстро остывать, оборудование будет намного легче запустить после вынужденного завершения его работы. Она дает максимально эффективное распределение тепла и значительную экономию средств на топливных материалах. В систему отопления и горячего водоснабжения может быть включено более одного котла. Обвязка двух котлов может быть выполнена самостоятельно.
Обвязка двух отопительных котлов: зачем это нужно?
Обвязка двух отопительных котлов — это решение, которое позволит не только нарастить отопительную мощь, но и снизить энергопотребление.
Традиционные отопительные системы с одним котлом изначально рассчитываются на работу в самую холодную неделю года, все остальное же время оборудование работает в полсилы. К примеру, энергоемкость отопительной системы вашего дома составляет 55 кВт, соответственно, вы подбираете оборудование соответствующей мощности. Вся мощность отопительного котла будет использоваться только несколько дней в году, а во все остальное время для нормального обогрева необходима меньшая мощность.
Схема обвязки двухконтурного отопительного котла.
Современное оборудование обычно снабжается двухступенчатыми дутьевыми горелками. Обе ступени горелки будут работать всего несколько дней в году, в остальной период будет работать только 1 ступень и ее мощности может быть чересчур много для межсезонья. Поэтому 1 котел мощностью 55 кВт можно заменить двумя, к примеру, по 30 и 25 кВт. Тогда в любой день в году в отопительной системе может работать менее мощное оборудование, а при пиковых нагрузках включаться все. Если каждый из установленных котлов имеет двухступенчатую горелку, то возможности настройки работы оборудования значительно расширяются, что напрямую отражается на экономичности системы.
Помимо этого, если в системе будет установлено два и более котла, такое действие позволяет решить сразу несколько задач. Оборудование больших мощностей представляет собой достаточно тяжелые агрегаты, которые необходимо привезти, занести и установить в помещение. А если использовать несколько маленьких котлов, то задача существенно упрощается: маленький прибор легко проходит в дверные проемы и имеет гораздо меньший вес по сравнению с большим. Если в процессе эксплуатации системы отопления один из котлов вдруг выйдет из строя (что случается крайне редко), то его можно будет выключить из системы и спокойно заняться ремонтными работами, при этом отопление будет функционировать в нормальном режиме.
Схемы обвязки: популярные решения
Наиболее распространены две схемы обвязки котлов: параллельная и схема первично-вторичных колец.
Параллельная схема обвязки двух отопительных котлов.
Схема обвязки двух отопительных котлов по принципу первично-вторичных колец, приведенная на ИЗОБРАЖЕНИИ 2, не предусматривает такой автоматики. В случае выключения одного из устройств вода, проходящая по первичному кольцу, попросту не будет замечать изменений в системе. Гидросопротивление на участке подключения оборудования А-Б очень мало, поэтому воде незачем затекать в контур устройства и она спокойно следует по первичному кольцу, будто бы в отключенном котле перекрыты задвижки, которых в действительности нет. В данной схеме все происходит так, как и в схеме подключения вторичных отопительных колец, с одной лишь разницей в том, что в этом случае на вторичных кольцах будут «сидеть» генераторы, а не потребители тепла.
Универсальная схема обвязки двух отопительных котлов
Схема обвязки двух отопительных котлов в доме.
На ИЗОБРАЖЕНИИ 3 представлена универсальная схема обвязки двух и более отопительных котлов (но не более чем 4) и почти неограниченного числа потребителя. В данной схеме каждый из котлов, установленных в системе, подключается к распределительной группе, которая состоит из 2 обычных коллекторов или же коллекторов, установленных параллельно и замкнутых на бойлер горячей воды. На коллекторах у каждого кольца от котла до бойлера общий участок. К распределительной группе подключаются небольшие гидроколлекторы с циркуляционными насосами и миниатюрными смесительными узлами.
Вся схема обвязки двух отопительных котлов — это классическая схема отопления, которая образует несколько первичных колец. К первичным кольцам выполняется подключение вторичных колец с потребителями тепла. Каждое кольцо, расположенное на более высокой ступеньке, использует нижнее кольцо в качестве собственного котла и расширительного бака, т.к. забирает из него тепло и отдает отработанную воду.
Обвязка двух отопительных котлов: порядок выполнения работы
Для обвязки двух котлов вам понадобятся следующие инструменты, материалы и приспособления:
- Газовый ключ.
- Трубы для обвязки.
- Набор гаечных ключей.
- Глина.
- Лист железа.
- Коллектор.
- Трехходовой распределительный клапан.
- Насос.
- Приборы контроля температуры и давления.
- Проходной фильтр.
- Краны для балансировки и слива.
- Предохранительный, воздушный и обратный клапаны.
Принципиальная схема обвязки котла.
Перед установкой оборудования нужно соорудить небольшую подушку-фундамент. Ее можно сделать из глины. Высота подушки — не более 10 см. На нее укладывается лист железа или асбестовое полотно. Правильно установленный отопительный котел должен быть расположен ниже уровня установки батарей. Это особенно важно в случае использования обвязки по схеме с естественной циркуляцией теплоносителя.
Следующий этап — соединение оборудования с дымоходом. Его необходимо герметизировать густым глиняным раствором. Возможность использования цементной смеси исключается, т.к. в процессе эксплуатации он со временем будет давать трещины. В случае монтажа газового котла может быть выполнена установка коаксиального дымохода.
Устанавливается вытяжка для лучшей регулировки воздушного потока. Для этого может использоваться вытяжно-притяжной шкаф или можно просто сделать в стене небольшое отверстие и закрыть его решеткой.
Теперь можно переходить к основному этапу — обвязке отопительного котла по классической схеме. Подключая трубы, следует учитывать, что диаметр выходной трубы отопления должен соответствовать диаметру выходного патрубка на оборудовании. Сначала выполняется установка коллектора. Перед этим необходимо внимательно изучить наклейку на его корпусе. Там показывается, какая линия является обратной, а какая — подающей. Трубка диаметром 1,25 дюйма подключается к котлу. В трубопровод отопительной системы вводится патрубок диаметром 1 дюйм. В те отверстия на боковинах коллектора, которые не используются, необходимо вставить заглушки.
На подающей трубе устанавливаются приборы безопасности: трехходовой смесительный (распределительный) клапан для регулировки температуры; при исключении низкотемпературных потребителей, к примеру, утеплителя полов, на выходном патрубке коллектора также следует установить распределительный клапан.
Для обеспечения циркуляции в системе нужно подключить насос. Он монтируется на обратной стороне магистрали. Здесь доступно 2 варианта подключения: в радиаторный контур насос подсоединяется напрямую к коллектору или же сначала подключается распределительный клапан, а потом насос.
В завершение устанавливаются приборы контроля давления и температуры, проходной фильтр, краны для слива и балансировки, воздушный, предохранительный и обратный клапаны.
1poteply.ru
Схема обвязки газового котла отопления: общие принципы и рекомендации
Подключение газового отопления – один из самых ответственных этапов благоустройства здания. От качества выбранных материалов и монтажных работ зависит комфорт в доме на долгие годы. Правильная схема обвязки газового котла отопления защищает систему от перегрузок и обеспечивает равномерный обогрев всех помещений.
В предложенной нами статье приведены правила и проверенные на практике схемы обвязки отопительного оборудования. Даны рекомендации, обеспечивающие качество сборки и дальнейшую безупречную эксплуатацию котла. Представленная нами информация опирается на строительные нормативы.
Содержание статьи:
Почему правильная обвязка – это так важно?
Обвязкой называют трубы и механизмы, предназначенные для подачи теплоносителя от котла к радиаторам. Это почти вся отопительная система, за исключением батарей.
Система состоит из множества узлов, однако простейшую обвязку котла может смонтировать даже непрофессионал. А вот если нужна сложная схема, лучше обратиться к опытному мастеру.
Котел лучше ставить в отдельном помещении, например, в хозпристройке, котельной или подвале, т.к. обвязка подразумевает дополнительные трубы и механизмы, что не всегда удобно. Однако при нехватке площади отопительное оборудование монтируют в доме
Выбор схемы обвязки для каждого конкретного дома зависит от типа котла, особенностей постройки, типа отопительной системы.
Галерея изображений
Фото из
Твердотопливные котлы – привычные и надежные
Настенная электрическая модель
Отопление газовым котлом
Жидкотопливный котел в доме
Любое газовое оборудование опасно. Неправильное подключение чревато не только проблемами с отоплением, но также взрывами и разрушениями, поэтому необходимо строго следовать нормам и правилам, соблюдать требования ТБ. Основная документация, на которую опираются при обустройстве газовой системы отопления, – СНиП.

Основной узел системы – котел. Схему обвязки выбирают, ориентируясь на его тип, месторасположение (настенная или напольная модель), конструкционные особенности
Нужно тщательно спланировать , расположение оборудования, особенности прокладки трубопроводов.
Обвязка котла выполняет сразу несколько значимых функций:
- Контроль давления. Если обвязка смонтирована правильно, тепловое расширение компенсируется, а значит, давление в системе не будет повышаться до критических показателей.
- Удаление воздуха. Пузырьки воздуха образуют пробки, из-за чего эффективность водяного отопления снижается: радиаторы прогреваются не полностью, а расход ресурсов остается прежним. Качественная обвязка котла необходима для предотвращения этой проблемы.
- Профилактика засоров в системе. Если неправильно обвязать котел, повышается риск образования окалины в радиаторах и трубах. Мелкий мусор в теплоносителе загрязняет систему, что ведет к перерасходу топлива и удорожанию обогрева при одновременном снижении его качества.
- Возможность подключения других контуров. Можно установить систему напольного обогрева, накопительный бойлер.
Во многом теплоснабжение зависит от правильности подключения котла к трубопроводам и другим важным узлам, поэтому схему обвязки газового котла нужно скрупулезно продумать и смонтировать максимально качественно.

При обустройстве лучевой системы ставят коллекторные шкафы, где можно смонтировать большую часть механизмов обвязки котла. Это удобно и практично
Правильно подобранная и смонтированная обвязка котла прослужит долгие годы без аварий и ремонтов, а ее стоимость будет оптимальной.
Основные узлы и элементы системы
Для обустройства газовой обвязки потребуются такие приборы:
- манометр;
- циркуляционный насос;
- расширительный бак;
- сливной кран;
- шаровой кран;
- балансировочный кран;
- система фильтрации;
- клапаны (распределительный, обратный, предохранительный и т.д.).
Каждый из узлов выполняет собственные функции, и необходимость их монтажа определяется конструкцией отопительного оборудования. Так, если насос изначально входит в комплектацию котла, то его не требуется приобретать отдельно.
Галерея изображений
Фото из

Замкнутые системы имеют определенный объем, и отопительная не исключение. Вода расширяется при нагреве, за счет чего растет давление. Чтобы в системе не появились течи, нужен расширительный бак, куда поступает лишняя жидкость. Еще одна функция прибора – восполнение дефицита воды, когда температура снижается

Прибор нужен для стабилизации работы системы. Он поддерживает давление, которое необходимо для того, чтобы вода свободно перемещалась по системе, несмотря на естественное сопротивление. Обладатели частных домов обычно покупают насосы с мокрым ротором. У этих моделей относительно низкий КПД, зато они не шумят при работе

Манометр работает в связке с предохранительным клапаном. Прибор измеряет давление, а клапан срабатывает, когда оно достигает предельно допустимых отметок. Пока котел отключен, давление в замкнутой системе остается неизменным, однако оно начинает расти сразу после включения горелки котла: вода прогревается, расширяется и перемещается. Если процесс не контролировать, это может привести к поломкам и даже взрыву

Это устройство регулирует объем теплоносителя, поступающего к приборам отопления. Если схема простая, а диаметр труб изначально просчитан точно, в балансировочном клапане не возникает потребности, но сложную конструкцию лучше все-таки снабдить таким вентилем

Устройство необходимо для удаления воды из всей системы или какого-то одного ее участка. Есть несколько видов кранов из разных материалов: прямые, угловые, латунные, полипропиленовые и т.д. При выборе следует ориентироваться на особенности конструкции системы и предположительную частоту использования прибора

Нельзя сказать, что без фильтра отопление не будет работать. Вопрос не в функциональности такой системы, а в ее долговечности. Мелкий мусор и кусочки окалины постоянно циркулируют по трубам вместе с теплоносителем и повреждают узлы системы изнутри. Накапливаясь, они могут создать механическую преграду для движения теплой воды

Приборы изготавливают из латуни и стали. Они бывают ручными, а также с приводами – электрическими или пневматическими. Краны выполняют функцию управления теплоносителем в трубопроводе. С помощью устройства можно легко переключить его в другое направление

Функция обратного клапана – направлять поток теплоносителя лишь в одну сторону, не допуская движения обратно по трубе. Только так можно добиться безаварийной работы отопления. В то же время прибор не должен ухудшать эксплуатационные и технические показатели системы, поэтому стоит уделить внимание выбору правильного устройства
Расширительный бак в системе отопления
Установка циркуляционного насоса
Установка манометра в обвязке
Балансировочный кран для системы обогрева
Сливной кран – важный узел системы
Фильтр механической очистки
Шаровой кран – элемент арматуры
Принцип работы байпаса с обратным клапаном
В обвязке газового котла обязательно должны быть установлены запорные устройства, приборы контроля давления и защитные системы. Причем все узлы следует тщательно подбирать, а экономия на них чревата поломками.

При подборе оборудования для обвязки котла имеет смысл изучать рейтинги, отзывы покупателей, особенно если речь идет о циркуляционных насосах. Эти приборы отвечают за равномерный прогрев и одинаковую температуру всех радиаторов в доме
Стоит переплатить за оборудование и трубы от производителей с хорошей репутацией. Это гораздо дешевле, чем потом ремонтировать отопление.
Полипропилен – оптимальное решение
Многие специалисты высказываются в пользу . Их главный аргумент – универсальность и возможность без особых проблем реализовать любую схему. С другой стороны, неопытному мастеру вряд ли придется иметь дело с системами повышенной сложности.

Разработку и монтаж схем обвязки повышенной сложности лучше доверить специалисту. Неопытный мастер может совершить ошибки, которые приведут к снижению эффективности системы или вообще поставят под угрозу ее работоспособность
Главное достоинство полипропиленовых трубопроводов – надежность. Если верить производителям, их продукция служит 40 лет и более.
Материал устойчив к повышенному давлению (может выдерживать до 25 бар), хорошо переносит гидроудары и температуру 95 градусов. Есть и недостаток, который нужно принимать в расчет: такая обвязка котла снижает КПД системы обогрева.

При проектировании обвязки лучше отдать предпочтение схеме, предполагающей минимум сгонов. Это повысит шансы на сохранение герметичности системы в будущем
Подсоединение котла к газопроводу должно быть жестким («американка», металлический сгон). Из всех видов прокладок подходят только паронитовые, т.к. пластичные материалы (резина, фум, пакля) деформируются, что приводит к утрате герметичности или уменьшению внутреннего диаметра газового трубопровода.
Расположение и монтаж газового котла
Основное правило выбора месторасположения : он не должен находиться выше батарей. Если его не придерживаться, возможно появление пузырьков воздуха и образование пробок в системе. Труба, отходящая от котла, должна располагаться строго по вертикали.
Если же выбор сделан в пользу настенной модели, то она должна быть оборудована автоматическим воздухоотводчиком. При разработке схемы обвязки обязательно учитывают подобные нюансы.

Для отопления с принудительной циркуляцией лучше выбрать модель со встроенными дополнительными механизмами. А вот для гравитационной системы это ненужные узлы, и переплачивать за них нет смысла
Многие современные модели заранее укомплектованы всеми необходимыми дополнительными приборами: , защитными системами, насосами. Их недостаток – высокая цена по сравнению с более «простыми» котлами.
Особенности разных схем обвязки
Теплоноситель перемещается по трубопроводу за счет уклона системы или принудительно прокачивается . В зависимости от этого подбирают схему обвязки котла.
Способ 1: обвязка в гравитационных системах
Обвязка котла в проста, и ее может смонтировать любой человек, умеющий обращаться с инструментами. Теплоноситель перемещается в соответствии с физическими законами.
Для этого не требуется никаких приборов. Работа системы не зависит от электричества, поэтому внезапное отключение не скажется на качестве обогрева.
Обвязка котла обойдется в минимальные деньги, т.к. не приходится докупать дополнительные приборы, платить бригаде мастеров за монтаж. Эксплуатация такой системы тоже дешева, а поломки можно исправить самостоятельно.

Обвязку котла в системе гравитационного отопления можно смонтировать своими руками, но не всегда удается сделать это безупречно. Если допущены ошибки при расчете диаметра и отопление плохо работает, ситуацию можно исправить, установив насос
Единственный минус: такую схему можно использовать лишь для дома небольшой площади. Кроме того, придется тщательно рассчитать диаметр труб и неоднократно перепроверить данные, иначе нельзя гарантировать нормальный обогрев дома. Трубопровод большого диаметра портит интерьер, и его проблематично замаскировать.
Способ 2: обвязка котла с циркуляционным насосом
Системы с насосным оборудованием проще в управлении, чем гравитационные. При обвязка котла сложнее и дороже, зато результат – комфортная температура во всех комнатах.
Это отопление энергозависимо, поэтому желательно перестраховаться и смонтировать его так, чтобы при отключении электроэнергии можно было переключить систему в режим гравитационной циркуляции теплоносителя.

Невозможно организовать принудительную циркуляцию, если дом не подключен к энергосети, однако такое случается нечасто. Для большого здания это наилучшая схема отопления, хотя устройство обвязки котла требует немалых усилий
Схема обвязки котла усложнена дополнительными приборами, которым в процессе эксплуатации потребуется регулярное обслуживание. Не имея опыта, затруднительно справиться самому, поэтому придется нанимать мастеров и оплачивать их работу.

Гидровыравниватели подключают к отоплению домов, в которых проживает множество людей. Приборы нужны там, где предусмотрены несколько контуров и установлены мощные котлы (больше 50 кВт)
Чтобы минимизировать количество дополнительных устройств, можно реализовать схему с первично-вторичными кольцами с циркуляционными насосами в каждом из них. Если мощность котла составляет меньше 50 кВт, то в схему следует включить коллекторы, иначе батареи будут неравномерно прогреваться.

Комбинированные системы экономичны и эффективны. Теплый пол работает за счет нагретой воды, поступающей от контура радиаторов. Это позволяет целесообразно расходовать энергоресурсы и жить с максимальным комфортом
Лучшая обвязка котла для обогрева небольшого дома – простейшая. Не нужно устанавливать лишних приборов, ведь чем проще конструкция, тем надежнее. Однако для просторного здания с несколькими контурами отопления стоит выбрать схему с принудительным перемещением теплоносителя и коллектором-гребенкой.
7 рекомендаций опытных мастеров
Для каждой системы отопления схему обвязки подбирают индивидуально, и способы ее реализации тоже могут очень различаться.
Однако есть несколько общих рекомендаций, которых следует придерживаться:
- Котел монтируют в соответствии с нормативными требованиями ниже уровня радиаторов. Если модель напольная, то под ней должен быть негорючий материал – металл, бетон или глина. Если настенная, то доступ к ней должен быть свободным. Вентиляция и освещение обязательны.
- В обвязку газового котла входит коаксиальный дымоход. При его подключении необходимо позаботиться о непроницаемости стыков.
- После монтажа котла и дымохода приступают к установке группы безопасности в таком порядке: манометр, потом предохранительный клапан, а после него – автоматический воздухоотводчик.
- К коллектору подводят трубопровод 1.25 дюйма, по ходу которого монтируют защитные системы, насос, гидрострелку, еще один воздухоотводчик.
- Для подачи теплоносителя к радиаторам от гребенки отводят 3 однодюймовых трубы, а оставшиеся патрубки закрывают заглушками. После этого уже устанавливают и подключают радиаторы, трубы обратки.
- Если система комбинированная («2 в 1»), то контур теплого пола снабжают отдельным насосом.
- Расширительный бак ставят между гидрострелкой и котлом.
Иногда приходится устанавливать . Это требуется, если обвязка котла предусматривает сложную систему регулировки отопления. Тогда температурный датчик монтируют на улице, а в комнате ставят термостат.
С правилами и руководством по регулировки автоматики для газового отопительного агрегата ознакомит , прочитать которую мы настойчиво советуем.
Выводы и полезное видео по теме
Предлагаем несколько видеоуроков, которые помогут решить задачу обвязки газового котла.
Видео #1. Советы мастера по обвязке котла полипропиленом (простая схема):
Видео #2. Инструкция по монтажу сложной обвязки настенной модели котла:
Видео #3. Нюансы подключения напольной модели:
Желательно выбрать такую схему газовой обвязки, которую можно смонтировать без посторонней помощи. Однако если есть сомнения, совет профессионала никак не помешает.
Особое внимание обратите на выбор материала трубопроводов, позаботьтесь об установке фильтра для очистки теплоносителя. Гладкие внутренние стенки труб и чистая вода в них – залог длительной и стабильной работы отопительной системы.
Пишите, пожалуйста, комментарии в расположенном ниже блоке. Не исключено, что вам известны технические тонкости обвязки котла, не отмеченные в статье. Делитесь полезной информацией, задавайте вопросы, размещайте фото по теме статьи.
sovet-ingenera.com
Как правильно обвязать котел отопления схема
Схемы обвязки отопительных котлов
Все больше собственников не только частных домов, но и городских квартир, не желая зависеть от коммунальных структур, монтируют в своих жилищах автономные системы обогрева, «сердцем» которых является котел – генератор тепла. Но сам по себе он работать не может. Схема обвязки котла отопления – это совокупность всех вспомогательных приборов и труб, которые соединены по определенной схеме и представляют собой единый контур.
Для чего необходима
- Обеспечение циркуляции жидкости по системе и передача тепловой энергии в помещения, в которых установлены отопительные приборы – радиаторы.
- Предохранение котла от перегрева, а также защита жилища от проникновения в него природного или угарного газов в случае возникновения нештатных ситуаций. Например, пропадание пламени горелки, протечка воды и тому подобное.
- Поддержание давления в системе на требуемом уровне (расширительный бак).
- Правильно смонтированная схема подключения газового котла (обвязка) позволяет ему устойчиво работать в оптимальном режиме, что значительно сокращает расход топлива и дает экономию на отоплении.
Основные элементы схемы
- Генератор тепла – котел.
- Мембранный (расширительный) бак – экспансомат.
- Регулятор давления.
- Трубная магистраль.
- Запорная арматура (краны, клапана).
- Фильтр грубой очистки – «грязевик».
- Соединительные (фитинги) и крепежные элементы.
В зависимости от вида выбранного контура отопления (и котла) в ней могут быть и другие составные части.
Схема обвязки двухконтурного отопительного котла, как и одноконтурного, зависит от многих факторов. Это и возможности самого агрегата (в том числе, и его комплектация), и условия эксплуатации, и особенности устройства системы. Но имеются и различия, которые определяются принципом движения теплоносителя. Так как в частных жилищах используются котлы, обеспечивающие и теплом, и горячей водой, рассмотрим пример классической обвязки именно двухконтурного прибора с принудительной циркуляцией теплоносителя.
Вода, нагретая в теплообменнике до нужной температуры, с выхода котла «уходит» по трубам к радиаторам, которым и передает тепловую энергию. Охлажденная жидкость возвращается обратно на вход генератора тепла. Ее движением управляет циркуляционный насос, которым оснащен практически каждый агрегат.
Между последним в цепочке радиатором и котлом устанавливается расширительный бак для компенсации возможных перепадов давления. Здесь же – «грязевик», предохраняющий теплообменник от мелких фракций, которые могут попасть в теплоноситель из батарей и труб (частички ржавчины и отложений солей).
Врезка трубы для подачи холодной воды (подпитка) делается на участке между котлом и первым радиатором. Если ее обустроить на «обратке», то это может вызвать деформацию теплообменника из-за разности температур его и «подпиточной» жидкости.
Для того чтобы иметь возможность регулировать температуру в каждом помещении индивидуально, с выхода котла вода направляется в коллектор. А уже с него, через запорную арматуру, разводится по комнатам.
Работает, как и при пользовании газовой колонкой. На вход ГВС котла подается холодная вода из водопровода, а с выхода нагретая идет по трубам к точкам водоразбора.
Схема обвязки настенных котлов аналогична.
Существует и ряд других ее видов.
В ней отсутствует водяной насос, а циркуляция жидкости происходит за счет разности температур на входе и выходе контура. Такие системы не зависят от электроснабжения. Мембранный бак открытого типа (ставится в самой верхней части трассы).
С первично-вторичными кольцами
В принципе, это аналог уже упоминавшейся гребенки (коллектора). Используется такая схема, если необходимо обогреть большое количество комнат и подсоединить систему «теплые полы».
Есть и другие, которые для частных домов не применяются. Кроме того, в перечисленных могут быть и некоторые дополнения. Например, смеситель с сервоприводом.
Схемы обвязки котла отопления при различных видах циркуляции и контурах

При построении автономного отопления дома важно правильно продумать и выполнить обвязку газовых, твёрдотопливных и электрических котлов. Давайте рассмотрим возможные схемы и элементы обвязки, поговорим о классических, аварийных и специфических контурах, а также об основном оборудовании этих схем.

Основные принципы выполнения обвязки котла любой конструкции — это безопасность и эффективность, а также максимальный ресурс всех элементов отопительной системы. Рассмотрим различные варианты организации отопления, чтобы при индивидуальном строительстве принять взвешенное и наиболее подходящее для конкретного случая решение.
Подсоединение котла к источникам питания
Если котёл работает на газовом топливе, то к нему нужно организовать подачу газа. При магистральном газоснабжении это должен сделать работник газовой службы. Если отопление от баллонов. нужно заключить договор аренды с Газтехнадзором, а монтаж поручить компании, имеющей разрешение на данный вид работ. Все работы, связанные с газом, потенциально опасны и это не тот момент, когда стоит экономить и выполнять работу своими руками.
1. Подача отопления. 2. Горячая вода для бытовых нужд. 3. Газ. 4. Холодная вода к контуру ГВС. 5. Обратка отопления
При использовании баллонного газа обязательно используется редуктор, объединяющий группу баллонов
Электрокотёл нужно присоединить к сети. Котёл и клеммная коробка должны быть заземлены, все соединения выполняются медной проводкой с сечением не меньше указанного в техническом паспорте к оборудованию.

Котёл на твёрдом топливе всегда автономен и требует только присоединения труб отопления и горячего водоснабжения. Подключения к электрическим цепям питания требуют только блоки автоматического управления, если они задействованы.
Одно- и двухконтурные котлы
Одноконтурные котлы предназначены в первую очередь для отопления. Через них проходит только один контур, включающий автоматику, разводку труб и радиаторы. В контур может быть включён и бойлер косвенного нагрева для подачи горячей воды в смесители рукомойников, душа и ванны. Мощность котла подбирается с соответствующим запасом по мощности. Целесообразность такого подключения в большинстве случаев несколько сомнительна, так как нарушает стабильность функционирования системы отопления внезапным отбором тепла. Проблему можно решить, оборудовав контур сложной системой управления, которая в некоторых моделях может идти в комплекте с котлом.
Одноконтурный котёл с бойлером косвенного нагрева: 1. Котел. 2. Обвязка котла. 3. Радиатор. 4. Бойлер косвенного нагрева. 5. Ввод холодной воды
В двухконтурном котле горячее водоснабжение, наряду с отоплением, входит в функции котла и составляет один из двух его контуров циркуляции. Более стабильная работа обеих систем осуществляется при работе котлов, оборудованных двумя отдельными теплообменниками для двух контуров. Особенность системы: отсутствие бака-накопителя горячей воды.
Подключение двухконтурного котла: 1. Котел. 2. Обвязка котла отопления. 3. Отопительный контур. 4. Ввод холодной воды
Схема обвязки котла при естественной циркуляции
Естественная циркуляция основана на законах физики — температурном расширении теплоносителя и гравитации, поэтому обвязка котла не включает напорное оборудование.
Чтобы вода в контуре совершала непрерывное движение, нужно соблюсти несколько правил.
Котёл должен находиться в самой низкой точке дома, желательно в подвале или в специально оборудованном приямке.
Трубопровод от верхней точки к радиаторам отопления, и от них в «обратку» должен быть выполнен с уклоном не менее 0,5° для снижения гидравлического сопротивления системы.
Отопление с естественной циркуляцией. H — разница уровней линий подачи и обратки, определяет напор в контуре отопления
Диаметр труб разводки отопления должен обеспечивать скорость воды не ниже 0,1 м/с и не выше 0,25 м/с. Такие значения нужно принимать предварительно и проверять расчётом, исходя из разницы температур на входе и выходе (градиент) и разницы высоты по осям котла и радиаторов (не менее 0,5 м).
Гравитационные контуры котла могут быть открытого и закрытого типов. В первом случае в самой высокой точке системы (на чердаке или крыше) устанавливают расширительный бак открытого типа, он же выступает в роли воздухоотводчика.
Закрытая система оборудуется мембранным баком, расположенным на одном уровне с котлом. Так как закрытая система не имеет прямого контакта с атмосферой, она должна быть укомплектована группой безопасности (манометр, предохранительный клапан и воздухоотводчик). Располагается группа таким образом, чтобы воздушный клапан находился в наивысшей точке контура.

Системы с естественной циркуляцией являются независимыми от электропитания и наиболее распространены там, где электросети отсутствуют или работают ненадёжно.
Схема обвязки котла при принудительной циркуляции
Побудителем движения воды в контуре с принудительной циркуляцией является циркуляционный насос. Схемы также могут быть открытыми (с расширительным баком открытого типа) и закрытыми (с мембранным баком и группой безопасности).
Циркуляционный насос, как правило, устанавливают в месте, где температура воды имеет самое низкое значение — на её входе в котёл, и монтируют на той же площадке. Выбор насоса осуществляется на основании расчёта отопления, показывающего необходимый расход теплоносителя, и характеристик котла. Регулирование расхода теплоносителя осуществляется на основании температуры обратной воды по импульсу от установленного на входе в котёл датчика.
1. Котёл. 2. Группа безопасности. 3. Расширительный бак. 4. Циркуляционный насос. 5. Радиаторы отопления

Одно- и двухтрубная разводка системы отопления
Однотрубная система широко распространена в многоквартирных домах старой застройки. Температура воды от радиатора к радиатору постоянно понижается, что ведёт к неравномерному обеспечению теплом отдельных помещений. В двухтрубной системе теплоноситель распределяется равномерно по всем радиаторам, потерявший температуру, попадает во вторую трубу — «обратку». Таким образом, двухтрубная система обеспечивает дом теплом более равномерно.
1. Однотрубная схема разводки. 2. Двухтрубная схема разводки
Коллекторная схема разводки отопительной системы
При большом количестве радиаторов отопления, расположенных на разных этажах, или при подключении «тёплого пола», лучшей схемой разводки является коллекторная. В контуре котла устанавливают минимум два коллектора: на подаче воды — раздающий, и на «обратке» — собирающий. Коллектор представляет собой отрезок трубы, в который врезаются отводы с вентилями для возможности регулирования отдельных групп.
Пример подключения контура отопления и системы «тёплый пол» с помощью коллекторной группы
Коллекторную разводку называют также лучевой, так как трубы лучами могут расходиться в разные стороны по всему дому. Такая схема в современных домах одна из наиболее распространённых и считается практичной.
Первично-вторичные кольца
Для котлов мощностью от 50 кВт или группы котлов, которые предназначены для отопления и горячего водоснабжения домов большой площади, применяется схема первично-вторичных колец. Первичное кольцо составляют котлы — генераторы тепла, вторичные кольца — потребители тепла. Причём потребители могут устанавливаться на прямой ветви и быть высокотемпературными, или на обратной — и называться низкотемпературными.
Для того чтобы в системе не было гидравлических перекосов и для разделения контуров, между первичным и вторичными кольцами циркуляции устанавливают гидроразделитель (стрелку). Он же защищает теплообменник котла от гидравлических ударов.

Если дом большой, то после разделителя устраивают коллектор (гребёнку). Чтобы система работала, нужно произвести расчёт диаметра стрелки. Выбор диаметра осуществляется на основании максимальной производительности (протока) воды и скорости потока (не выше 0,2 м/с) или как производная от мощности котла с учётом градиента температур (рекомендованное значение Δt — 10 °С).
Формулы для расчётов:
- G — максимальный расход, м 3 /ч;
- w — скорость воды через поперечное сечение стрелки, м/с.
- Р — мощность котла, кВт;
- w — cкорость воды через поперечное сечение стрелки, м/с;
- Δt — градиент температур, °С.

Аварийные контуры
В системах принудительной циркуляции насосы зависят от электропитания, которое может отключиться. Чтобы не произошёл перегрев котла, способный вывести оборудование из строя или даже привести к разгерметизации, котлы снабжают аварийными системами.
Первый вариант. Источник бесперебойного питания или генератор, которые будут питать циркуляционные насосы. По эффективности такой способ один из наиболее оптимальных.

Второй вариант. Обустраивается малое резервное кольцо, работающее по гравитационному принципу. При отключении циркуляционного насоса в систему включается контур с естественной циркуляцией, обеспечивая сброс тепла теплоносителя. Полноценного отопления дополнительный контур обеспечить не может.
Третий вариант. При строительстве закладываются два полноценных контура, один работает по гравитационному принципу, второй с помощью насосов. Системы должны иметь возможность тепломассообмена на аварийный период.
Четвертый способ. Если водоснабжение централизованное, то при отключении насосов холодную воду подают в контуры отопления через специальную трубу с запорным вентилем (перемычку между системами водоснабжения и отопления).
В заключение предлагаем посмотреть видео о правилах расчета однотрубной системы отопления частного дома.
Правильная обвязка газового котла отопления – схема и фото

Если вас интересует, как делается правильная обвязка газового котла отопления, схема, приведенная на этой странице, поможет вам разобраться в этом вопросе. Несколько комментариев к схеме и несколько дополнительных фото также добавят ясности.
Самая простая схема обвязки газового котла отопления
Самая простая обвязка газового котла отопления, схема которой представлена ниже, будет справедлива для газовых теплогенераторов. которые объединяют в своем корпусе сразу несколько устройств:
- Газовая горелка, которая сжигает подаваемый магистральный или сжиженный природный газ.
- Теплообменник газового котла, который нагревается горелкой и передает тепло сжигаемого газа теплоносителю.
- Встроенная в корпус котла группа безопасности.
- Встроенный в корпус котла расширительный бак – экспанзомат.
- Встроенный в корпус котла циркуляционный насос системы отопления.

Практически вся обвязка в этом случае состоит в подключении к котлу подающего трубопровода и трубопровода обратки.
Когда реализована такая обвязка газового котла отопления, схема будет рабочей сразу, как только вы повесили котел на стену и подвели к нему трубы системы отопления. Конечно, если у вас подведен магистральный газ или установлен газгольдер.
Если у вас установлен двухконтурный газовый котел. то подведя к его второму контуру холодную водопроводную воду, вы получите на выходе горячую воду для ГВС.


Схема обвязки с напольным одноконтурным газовым котлом
Какой будет схема обвязки для одноконтурного напольного газового котла. Фактически, она будет идентичной той, которую мы рассматривали выше. Только корпус котла будет «распотрошен» — все компоненты будут снаружи и будут стоять отдельно.

Получится, что в корпусе напольного одноконтурного газового котла будет только два компонента из списка выше:
Все остальные устройства будут находиться в самой котельной — это группа безопасности, расширительный бак и циркуляционный насос.

А в случае производства ГВС здесь роль «второго контура» будет выполнять БКН – бойлер косвенного нагрева.
То есть, система стала более «разбросанной», но формально сохранила все те же части, что и на схеме с двухконтурным газовым настенным котлом.
Все прочие атрибуты теплогенерирующего оборудования – дымоход. система подмеса воды и подающая газовая труба с датчиками и счетчиками – едины в любой схеме. То есть, могут конечно быть различными, уже не зависят от типа котла.

Еще по этой теме на нашем сайте:
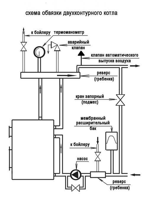
- Правильная обвязка настенного двухконтурного газового котла – устройство, схема, подключение
Правильная, грамотная, качественная организация отопления дома способствует равномерному распределению тепла по всей жилой площади. Обвязка газового настенного котла с двумя.
Простая обвязка настенного двухконтурного газового котла, фото которой вы видите на этой странице, может быть выполнена вашим мастером, а можете.
Самая простая обвязка двухконтурного котла отопления полипропиленом, схемы, фото и рисунки которой представлены на этой странице, может быть сделана своими.
Чтобы не тратиться на полноценный дымоход, вам понадобится коаксиальная труба для газового настенного котла. Установка, фото которой опубликовано на этой.
Источники: http://watersyst.goldroofas.ru/sxemy-obvyazki-otopitelnyx-kotlov.html, http://rmnt.mirtesen.ru/blog/43815558144, http://kotlobzor.ru/pravilnaya-obvyazka-gazovogo-kotla-ot/
teplosten24.ru
Качественная обвязка двухконтурного газового котла — эффективная экономия
Содержание:1. Что означает обвязка котла
2. Элементы обвязки нагревательного котла
3. Особенности обвязки газовых котлов
4. Подключение двухконтурных газовых котлов
5. Схемы обвязки газовых котлов
6. Схемы обвязки напольных котлов
7. Схемы обвязки настенных котлов
Назначение любой отопительной системы заключается в создании комфортной обстановки в доме. Благоприятного микроклимата не удастся достичь, если подключение нагревательного котла выполнено неверно. Схемы обвязки газовых котлов отопления помогают соединять этот прибор с системой водоснабжения и распределительными сетями, согласно установленным правилам и техническим требованиям.
Что означает обвязка котла
Если человек никогда прежде не сталкивался с необходимостью обустройства системы теплоснабжения, ему не знаком термин «обвязка». Данное понятие означает использование определенной схемы монтажа, которая защитит оборудование от возможного перегрева.

Элементы обвязки нагревательного котла
Знание, какие элементы содержит схема обвязки газового котла отопления, помогут без проблем подключить отопительное оборудование к системе:
- Нагревательный котел. Является одним из основных комплектующих отопительной конструкции, от его выбора во многом зависит способ подключения и схема обвязки котла отопления. Нельзя размещать нагревательный котел вверху разводки трубопровода. Стержень контура отопления должен содержать возможность выводить воздух. Чтобы избежать наличия воздушных пробок, при отсутствии у котла воздухоотводчика, трубу следует располагать вертикально.
- Патрубки. Данный элемент имеют газовые настенные и электрические приборы, предназначенные для нагрева жидкого теплоносителя (прочитайте также: «Обвязка электрического котла отопления: важный этап»). Наличие патрубков означает то, что котел оборудован автоматическим воздухоотводчиком.
- Расширительный бак. Этот мембранный элемент задействуют, когда выполняется обвязка настенного газового котла, а также напольного нагревательного прибора. Благодаря его наличию отопительный генератор надежно защищен от гидроудара. Расширительный бак состоит из двух полостей, которые разделены специальной мембраной. Такая конструкция осуществляет контроль над возможными перепадами давления в нагревательном котле. Функционирует устройство следующим образом: по одной из полостей перемещается теплоноситель, а одновременно другая полость наполняется воздухом.
- Радиаторы отопления. Данные приборы обеспечивают теплообмен между воздухом в помещении и жидким теплоносителем (прочитайте также: «Теплообмен между несколькими теплоносителями — делаем правильно»).

Особенности обвязки газовых котлов
Существует несколько способов, как обвязать газовый котел. Наибольшую популярность получил вариант обвязки котла отопления полипропиленом. Работа с трубами из этого материала отличается невысокой стоимостью и простотой. На стенках изделий из полипропилена не собирается налет и твердые частицы. Когда используются такие трубы, обвязка газового котла своими руками не представляет сложности, с такой работой способен справиться любой владелец недвижимости.
Обвязку котлов, включая двухконтурные модели, выполняют посредством пайки. Данный метод позволяет в процессе эксплуатации избежать протечек в отличие от использования фитингов, когда при неточном их креплении возникают места, сквозь которые протекает жидкий теплоноситель (прочитайте также: «Схема обвязки твердотопливного котла: что и как»).
Полипропиленовый трубопровод позволяет создавать контур любой формы. Сварка этого материала производится разными способами, главное при этом не допускать большого числа соединения труб, которые необходимо делать плавными и равномерными. Исключение касается места подвода газа к нагревательному котлу. Подключение делается путем использования жесткого резьбового соединения, получившего название «американка» (сгон).

Обвязанный полипропиленовыми трубами трубопровод, такой как на фото, способен выдержать давление до 25 бар, также не опасны ему высокие температуры, достигающие 95 градусов Цельсия.
Подключение двухконтурных газовых котлов
Двухконтурный котел в отличие от одноконтурного нагревательного прибора имеет универсальное предназначение. Такой агрегат для бытовых нужд греет воду и одновременно поддерживает необходимый температурный режим в двухконтурной системе отопления.
Особенность двухконтурных котлов в том, что в процессе расходования горячей воды не происходит параллельная работа обеих контуров. Это означает, что обвязка настенного двухконтурного газового котла не зависит от вида обогрева и всегда одинакова. Радиаторы и теплоноситель по причине большого размера труб охлаждаются достаточно долго.

Схемы обвязки газовых котлов
Если обвязка газового котла производится классическим способом, теплоноситель движется вверх по подающему трубопроводу. Дальше вода направляется в стояки, в которых имеются специальные приборы, не позволяющие их размыкать.
Уровень обогрева регулируется радиаторами, оборудованными дросселем и перемычками (прочитайте также: «Обвязка радиаторов отопления полипропиленом — просто и доступно»). В обязательном порядке на второй линии подводки монтируют отсекающий вентиль, а в верхней части расширительного бака помещают воздухоотводчик. Возвращается теплоноситель в котел по нижней линии подводки.
Когда обвязка двухконтурного газового котла выполняется владельцем дома самостоятельно, нужно подготовить следующие инструменты и комплектующие изделия для проведения работы:
- насос для циркуляции;
- термоголовка или распределительный клапан;
- расширительный бак;
- сливные и шаровые краны;
- проходной фильтр;
- балансировочный кран;
- обратный и воздушный клапаны;
- уголки и тройник.
Схемы обвязки напольных котлов
Как предполагает схема обвязки напольного газового котла, при создании отопительной системы требуется установка циркулярного электрического насоса (прочитайте: «Схема подключения газового котла отопления на примерах»).
Принудительного типа приборы отличаются простотой эксплуатации и считаются в эксплуатации более комфортными.
Управление отопительным агрегатом осуществляется в автоматическом режиме. Среди преимуществ следует отметить, что для отдельных помещений можно устанавливать определенную температуру, благодаря наличию датчиков, контролирующих процесс обогрева.

- высокая цена на комплектующие изделия;
- сложность реализации обвязки, которую может выполнить только профессионал;
- необходимость в постоянной балансировке деталей;
- дороговизна сервисного обслуживания.
Если в доме обустроена сложная система теплоснабжения, к примеру, имеется «теплый пол» и батареи, то при движении теплоносителя можно заметить некую несогласованность. Поэтому для решения проблемы в схему обвязки включают гидравлическую развязку, образующую несколько контуров передвижения теплоносителей — общий и котловой.
Для гидроизоляции каждого контура устанавливают дополнительный теплообменник. Это потребуется для совмещения систем открытого и закрытого типа. Установки, относящиеся к раздельному типу, обязаны быть обустроены циркулярными насосами, системой безопасности и кранами (сливными и подпитывающими).
Как подключить газовый котел, подробно на видео:
Схемы обвязки настенных котлов
Обвязка напольного газового котла и нагревательных приборов другого типа можно упростить, если использовать первично-вторичные кольца. Всевозможных устройств, предназначенных для контроля над работой системы, будет меньше, если сделать несколько колец отопительной системы и установить для каждого из них собственный циркуляционный насос. Благодаря таким мерам обеспечивается равномерная подача горячего теплоносителя к конечному потребителю.
Схема обвязки двухконтурного прибора отличается сложностью. Разумным решением является обращение в специализированную газовую организацию. Ее сотрудники быстро подключат оборудование к системе газоснабжения.
teplospec.com
Что включает в себя работа по обвязки котла
10.10.2014Главную роль во всех отопительных системах играет котел. Он, сжигая топливо, нагревает циркулирующий по трубным магистралям теплоноситель. Однако по-настоящему качественным, безопасным и производительным обогрев будет лишь в тогда, когда продумана правильная обвязка котла отопления, которую можно сделать своими руками.
Все то, что будет располагаться между отопительными приборами и котлом называется обвязкой. Многие не уделяют ей должного внимания, однако именно правильная ее организация решает большинство задач:

Содержание статьи:
Обвязка – что это такое ?
- Гарантирует, что давление в системе не превысит максимально допустимый уровень
- Будет удалять растворенный в воде воздух, предотвращая образование воздушных подушек
- Избавит от окалин, песка, шлака и прочего мусора, циркулирующего вместе с теплоносителем
- Будет компенсировать избыточное тепловое расширение
- Позволяет подключить более одного контура в систему
- Может включать бойлер и накапливать горячую воду, тем самым позволяя экономить
Обобщая вышеназванное, обвязка должна обеспечивать надежность, безопасность и производительность всей системы в целом. Особое внимание необходимо уделить твердотельным котлам, в которых системы автоматизации не предусмотрены. Правильно проложив трубы от них, можно будет добиться большей эффективности, чем у современного газового оборудования.
Схемы
Вводный видео урок
Варианты обвязки котельного оборудования
Вариантов обвязки огромное множество. Однако основной их классификацией является принцип движения теплоносителя по трубам:
- Естественная циркуляция
- Принудительная циркуляция
Развязка с принудительной циркуляцией
Наибольшее распространение получила обвязка котла отопления с принудительной циркуляцией. Она более практична и удобна. За движение теплоносителя отвечает установленный насос, благодаря которому жидкость будет быстро циркулировать по трубам.

Несмотря на практичность, обвязка с принудительной циркуляцией обладает определенными значимыми недостатками:
- Многочисленные устройства, которые включаются в схему, значительно усложняют ее
- Высокая стоимость приборов
- Высокая стоимость монтажа и последующего регулярного обслуживания
- Необходимо балансировать между собой установленные элементы
- Зависимости от источников электроэнергии
Установка котлов с двумя и боле контурами требует обвязки с принудительной циркуляцией. Однако основным показателем производительности будет мощность выбираемого котла. Если ее недостаточно, он не будет успевать нагревать требуемое количество теплоносителя.
Развязка с естественной циркуляцией
Самой доступной и простой является обвязка котла отопления с естественной циркуляцией, которую может сделать каждый желающий. В данной схеме насос отсутствует, а теплоноситель движется по трубам благодаря способности холодным, более плотным жидкостям, выталкивать менее плотные, теплые.

Гравитационная схема обладает рядом преимуществ:
- Невысокая стоимость установки и обслуживания
- Простой монтаж, который каждый может сделать самостоятельно
- Возможность быстро восстановить систему в случае поломки
Приступая к работе, необходимо все грамотно рассчитать и учесть несколько важных правил:
- Минимальный внутренний диаметр трубы – 32 мм
- Расположение радиаторов отопления должно быть выше, чем отопительный котел
- Количество поворотов и других преграждающих ход теплоносителю участков сводится к минимуму
- Прямые горизонтальные участки должны иметь минимальный уклон 5 мм на метр по направлению движения теплоносителя
Несмотря на неоспоримые преимущества, гравитационная обвязка имеет существенный недостаток. Она применима только для отопления с одним контуром и максимально эффективна в небольших домах. Прокладываемые над потолком и около пола трубы будут слегка портить интерьер.
Коллекторная разводка
В нынешнее время варианты с естественной и принудительной циркуляцией теплоносителя, базирующийся на тройниках, сменяются более современной коллекторной или лучевой развязкой. Она значительно эффективнее, однако сложнее в обустройстве и требует больших начальных затрат.

Коллекторная схема предполагает размещение за отопительным котлом коллектора – особого водосборника. Каждый кран или радиатор, входящий в отопительную систему, подключается к нему отдельно.
Коллектор необходимо устанавливать в специальный шкаф. Теплоноситель, который разогревается котлом, поступает непосредственно в него и лишь потом распределяется по трубопроводам.
Преимущества лучевой схемы разводки должны быть очевидны каждому:
- Имеется возможность контролировать отдельные отопительные элементы в одном месте – коллекторном шкафу
- В каждой точке отопительной системы обеспечивается стабильное равнозначное давление
Однако высокий уровень комфорта обойдется недешево. К каждому отдельному узлу придется прокладывать свой трубопровод. Это повлечет увеличение времени монтажа, расход труб, фитингов и прочей вспомогательной арматуры.
Основные элементы
Приступая к выполнению обвязки котла отопления, необходимо заранее составить перечень требуемого оборудования и комплектующих. Основными элементами, без которых невозможно осуществить работу, являются:

Клик для увеличения изображения
- Циркуляционный насос, предназначение которого известно каждому. Он должен обеспечивать бесперебойное движение теплоносителя по трубам отопительной системы
- Расширительный бак – емкость, которую устанавливают в самой верхней точке. В ней скапливаются излишки теплоносителя и отводятся в канализацию
- Воздушные клапаны – специальные устройства, которые удаляют накопившийся в системе воздух. Чаще он попадает туда вместе с теплоносителем и если его не устранить, может образовать воздушную закупоривающую пробку
- Грязевик – его предназначение удалять из теплоносителя различный мусор, песок, накипь, шлак и т. д.
- Гидростатическая стрелка – представляет собой толстую трубу с циклическим ответвлением и устанавливается между обраткой и подачей. Ее основная задача – подключение к системе контур с другими параметрами теплоносителя
- Коллектор или тепловой – емкость, которая накапливает в себе горячую жидкость
Делаем обвязку своими руками
В первую очередь следует установить котел отопления. Для напольной модели следует предусмотреть небольшое бетонное основание, а вокруг уложить лист стали. Затем оборудование подсоединяют к дымоходной трубе. Для газовых моделей лучше всего остановиться на коаксиальном дымоходе.
Не стоит обустраивать отопительную систему без вытяжки. Самый простой метод – небольшое прикрытое в стене решеткой отверстие. Для отопительной системы, работающей с несколькими контурами и базирующейся на емком мощном котле, устанавливают вытяжно-притяжной шкаф.

Наступает пора приступить к самому главному этапу проведения работ – обвязке:
- Прежде чем начать соединять между собой трубы, следует учесть их входной и выходной диаметры – они должны быть равны между собой
- В первую очередь выбирается месторасположения коллектора, ознакомившись с прилагаемой инструкцией. В ней должны быть расписаны подающие и принимающие лини
- Как правило, от котла до трубопровода прокладывается труба диаметром 1.25 дюйм, от коллектора к приборам – 1 дюйм
- Если часть отверстий коллектора не будет использоваться, они закрываются заглушками
- На входном патрубке нужно установить смесительный (распределительный) патрубок, который будет следить за температурой подающегося теплоносителя, в системах «теплый пол» аналогичный элемент монтируется на выходе
- На обратной магистрали устанавливают насос. Он может монтироваться за распределительным клапаном или непосредственно врезаться в контур
- Последним рабочим этапом является монтаж дополнительных приборов: различные датчики, краны, фильтры, предохранители и т. д.
Обучающие видео
В заключении
Каждый хозяин должен самостоятельно оценить текущую обстановку и выбрать наиболее подходящую обвязку котла отопления, удовлетворяющую его критериям и требованиям. Безусловно для частного коттеджа с большим количеством комнат приоритет отдается принудительной схеме с коллектором, для дачи можно остановиться на гравитационном варианте.
Работы необходимо проводить поэтапно, убеждаясь в качестве уже собранной части системы. По возможности следует обратиться за советом к специалисту или нанять профессиональных мастеров, дающих гарантию надежности и качества.
Вам может понравиться
v-teplo.ru
